Next Article in Journal
Numerical Study on Damage Zones Induced by Excavation and Ventilation in a High-Temperature Tunnel at Depth
Next Article in Special Issue
Optimal Decision Making in Electrical Systems Using an Asset Risk Management Framework
Previous Article in Journal
Non-Fragile H Nonlinear Observer for State of Charge Estimation of Lithium-Ion Battery Based on a Fractional-Order Model
Previous Article in Special Issue
Recoupling Climate Change and Air Quality: Exploring Low-Emission Options in Urban Transportation Using the TIMES-City Model
 
 
Font Type:
Arial Georgia Verdana
Font Size:
Aa Aa Aa
Line Spacing:
Column Width:
Background:
Article

Decarbonizing the Chilean Electric Power System: A Prospective Analysis of Alternative Carbon Emissions Policies

by
Frédéric Babonneau
1,*,
Javiera Barrera
2 and
Javiera Toledo
3
1
ORDECSYS, Chêne-Bougeries, Switzerland and Escuela de Negocios, Universidad Adolfo Ibáñez, 7941169 Santiago, Chile
2
Faculty of Engineering and Science, Universidad Adolfo Ibáñez, 7941169 Santiago, Chile
3
Master Program in Industrial Engineering and Operations Research, Universidad Adolfo Ibáñez, 7941169 Santiago, Chile
*
Author to whom correspondence should be addressed.
Energies 2021, 14(16), 4768; https://doi.org/10.3390/en14164768
Submission received: 29 June 2021 / Revised: 27 July 2021 / Accepted: 3 August 2021 / Published: 5 August 2021
(This article belongs to the Special Issue Decision Making in Energy Systems)

Abstract

In this paper, we investigate potential pathways for achieving deep reductions in CO2 emissions by 2050 in the Chilean electric power system. We simulate the evolution of the power system using a long-term planning model for policy analysis that identifies investments and operation strategies to meet demand and CO2 emissions reductions at the lowest possible cost. The model considers a simplified representation of the main transmission network and representative days to simulate operations considering the variability of demand and renewable resources at different geographical locations. We perform a scenario analysis assuming different ambitious renewable energy and emission reduction targets by 2050. As observed in other studies, we show that the incremental cost of reducing CO2 emissions without carbon capture or offset alternatives increases significantly as the system approaches zero emissions. Indeed, the carbon tax is multiplied by a factor of 4 to eliminate the last Mt of CO2 emissions, i.e., from 2000 to almost 8500 USD/tCO2 in 2050. This result highlights the importance of implementing technology-neutral mechanisms that help investors identify the most cost-efficient actions to reduce CO2 emissions. Our analysis shows that Carbon Capture and Storage could permit to divide by more than two the total system cost of a 100% renewable scenario. Furthermore, it also illustrates the importance of implementing economy-wide carbon emissions policies that ensure that the incremental costs to reduce CO2 emissions are roughly similar across different sectors of the economy.

1. Introduction

Climate change has become one of the greatest challenges facing humanity due to its potentially devastating effects. One of its triggers is the emissions of greenhouse gases (GHG), of which almost 25% comes from the energy sector. It is therefore essential to limit emissions and promote the development of clean energies to combat their most negative effects. In this context, many countries have committed to significantly reducing their emissions in the coming decades.
Among these countries, the Chilean government has committed to achieving a carbon-free energy matrix by 2050. In this paper, we focus on the Chilean electricity sector and investigate the optimal investment strategy and cost of achieving 100% renewable electricity generation by 2050. Based on the capacity expansion and operations model ETEM (Energy Technology Environment Model), we compute an optimal transition for the Chilean electricity system towards a zero-emissions goal. We study the consequences of a policy that restricts the electricity generation matrix only to renewable energies and consider a generic alternative to meet the CO2 emissions target at a pre-specified cost per ton of CO2. While not modeled explicitly, this alternative emulates the option to offset carbon emissions with some form of Carbon Capture and Sequestration technology. The purpose of introducing this alternative is to understand how sensible the optimal investment strategy is for the generation, transmission, and storage of assets compared to some outside alternative to reduce CO2 emissions.
In the last decade, especially after COP21, in order to comply with environmental commitments, countries around the world have established renewable participation targets in the national energy matrix. Currently, different governments have designed roadmaps, generally to the year 2050, to reduce the amount of greenhouse gas emissions and combat climate change. However, as the share of renewable variable energy increases, there are concerns about its economic viability, and about the ability of the grid to cope with intermittent energy sources, which can put energy supply at risk. Many studies have concluded that 100% renewable policies will be very challenging considering that a complete restructuring of the energy system would have to be carried out. In [1] an empirical analysis of the political and economic factors that led countries to demand a highly renewable portfolio is carried out, concluding that in general, policies with large renewable participation seem to be driven more by political ideology and private interests than for the environmental and labor benefits that this entails. In [2] a model of the TIMES family was applied to France and they built contrasted scenarios, from 0% to 100% penetration of renewable energies by 2050. Finally, they demonstrated that a high penetration of renewable energies would require significant investments in new capacities and new option flexibility along with imports and response to demand, and that the reliability of the electrical system is likely to deteriorate if technologies dedicated to this issue are not installed. Regarding the stability of the system, in [3], a case study in Germany established that it is likely to deteriorate due to the penetration of renewable energy sources, so the study suggests establishing a limit for the incorporation of variable renewable energies. Additionally, for 100% renewable energy sources, it is concluded that the total cost of the system will increase by 30% compared to a business-as-usual scenario.
Other studies present a more encouraging vision on the feasibility of a renewable energy matrix. In [4], the authors indicate that using a Smart Energy System approach, a 100% renewable energy system in Europe is technically possible without consuming an unsustainable amount of bioenergy. This is due to the additional flexibility created by connecting the electricity, heating, cooling and transport sectors to each other. Although the total cost is 15% higher than BAU, it is offset by job creation. In [5], it is concluded that to achieve a 100% renewable energy system in Colombia, the following conditions are necessary: an incentive for renewable energies such as a fee for food, the complementarity between renewable energy resources (eliminates the risk of blackout) and the existence of a capacity mechanism to maintain investment in hydroelectric power plants (energy prices are reduced, so a capacity mechanism is needed to attract new investment capacities). In [6], a transition is outlined towards a 100% renewable energy supply in the Canary Islands by 2050. They conclude that they must increase efforts to achieve greater energy efficiency, for example, with the incorporation of electric vehicles, and the use of synthetic hydrogen. Additionally, the model highlights the importance of network connections. The study carried out in [7] evaluates the feasibility of a 100% renewable energy system in Japan, where it was shown that the system was stable with the support of batteries. According to the criteria of the authors of A comprehensive review of the feasibility of 100% renewable electrical systems, many studies of 100% renewable electrical systems do not show sufficient technical feasibility. However, in [8], it is established that these problems are easily addressed at low economic cost, without affecting the main conclusions of the articles.
With respect to carbon capture and storage (CCS) technologies, many studies have shown that, if commercially viable, CCS could greatly facilitate the decarbonization of the entire economy, not just electricity systems. For example, [9] shows that reductions in energy sector CO2 emissions achieved by investing in renewable technologies through increased storage generally provide better energy efficiency of the energy invested than those of fossil fuel-based power plants with CCS. The authors first calculated the energy return of inverted energy for coal and gas power plants under a variety of energy losses per CCS, and then determined the contours energy efficiency of energy invested for scalable distributable renewables for a variety of energy storage configurations. Finally, they compared both returns. For a capture ratio of 90% and a capacity factor of 85%, the net energy losses caused by CCS exceed the benefits it provides. In addition, they studied a 100% renewable case with a hypothetical configuration for the year 2022, where PV and wind use 33%, and storage uses 67%. The results show that it is on par with the best estimates of CCS. It should be noted that this study only analyzed one type of emission-neutral technology, which is installed directly in the plants. In addition, they considered a 100% renewable system with a portfolio of batteries, thermal, P2H and mechanical storage systems with different sizes and usage patterns.
In [10], the authors evaluated the costs of reaching a 70% renewable energy target by 2050 in Chile, according to the goal announced by the government in 2017. This study concludes that the increase in the participation of renewable energies in the Chilean energy matrix since 2010 does not respond to state regulation, but rather is due to the great decrease in the costs of solar and wind energy. Later, in [11], the effects of uncertain climate and environmental policies on investments, costs, and carbon emissions in Chile are quantified for the first time, taking investments in transmission and generation as a response to these policies. Two models were used to find optimal infrastructure portfolios, one deterministic and the other two-stage stochastic, with the option of modification once uncertainty is reduced. Their results indicate that optimal portfolios will not be the same for all policy scenarios and that credible and stable long-term regulations are essential to optimally achieve environmental objectives. In the present paper, we study the techno-economic viability of a 100% renewable energy objective and the sensitivity of results to some generic alternative to offset carbon emissions at a pre-specified cost in achieving net-zero emissions, but without considering long-term regulation aspects. Our analysis is concurrent with the findings of the recent study conducted by the Chilean government [12], showing that due to the incremental cost of reducing CO2 emissions, the availability of CCS technology will play a key role in attaining zero-emission. To attain carbon neutrality, it concludes that 50% of the 2050 emissions will be compensated mainly by afforestation and another 50% will be captured by alternative mitigation options as detailed in [13].
The rest of the paper is organized as follows. In Section 2, we introduce the long-term energy planning model ETEM, and we describe its calibration to the Chilean electricity system. Section 3 is dedicated to the presentation and discussion of numerical results for scenarios that assume different ambitious renewable energy and emissions reduction targets in 2050. In Section 4, we conclude.

2. Methodology

To simulate and assess the future of the Chilean electricity system, we develop an ETEM-Chile model that enables us to perform prospective and sensitivity analyses. In this section, we present the logic of ETEM and describe its calibration to the Chilean power system.

2.1. ETEM Logic in Short

In its original version, ETEM is a multi-sector multi-energy technology-rich model (See Figure 1) akin to the MARKAL/TIMES family of models. It was specifically designed to analyze energy transition at regional/country level. The structure of the model is inspired by [14,15,16], and is developed in the AMPL programming language. ETEM explores efficient scenarios of capacity expansion, and flow of resources in the whole energy system. For the present study, ETEM-Chile, a version of ETEM for Chile restricted to power system representation and management, has been developed. Previously, ETEM has been used in various studies. For example, it was applied to the French Midi-Pyrénées Region to assess the impact of climate change [17] and to the Arc-Lémanique Region in Switzerland to analyze the possible role of Smart-grid integration on the energy system evolution [18]. More recently, ETEM was used in a study for the French Energy Agency (ADEME) to model and analyze French non-interconnected power systems (https://www.ademe.fr/vers-lautonomie-energetique-zni-zones-non-interconnectees, accessed on 1 January 2021), i.e., Guadeloupe, Martinique, Reunion Island, French Guiana, Corsica and Mayotte, under energy autonomy and renewable objectives.
ETEM-Chile represents the Chilean transmission network and exogenously given electricity demands are defined at each bus node. Capacities are attached to the different bus nodes either as centralized production units or distributed generation along the distribution network starting from the node. All technologies are defined as resource transformers into electricity and are characterized by technical coefficients describing input and output, efficiency, nodal potentials, date of availability (for new technologies), life duration, etc. Economic parameters define investment, operation and maintenance costs for each technology. Typically, ETEM-Chile simulates the development of an efficient power system on a planning horizon, e.g., 2015–2050, divided into periods of 5 years. In each period, one considers a few typical days (e.g., 8 days corresponding to weekday/weekend of the four seasons). Each of these days is subdivided into hours to represent hourly load curves, distribution of demand and resource availability in different seasons.
To deal with a possibly expensive transmission grid investment and its tradeoff with distributed production, ETEM-Chile includes a linear DC equivalent power flow model that allows computation of nodal marginal costs of electricity [19]. The scenarios obtained with ETEM-Chile will thus propose an hourly optimal dispatch (for typical days) of production units triggered by marginal cost pricing, the optimal location and timing of the introduction of new capacities for power generation, the development of distributed storage, reserve requirement and the investment in network reinforcement. In order to adapt to possible variations in demand (in particular, peak demand) and to compensate for the intermittency of variable renewable energies (e.g., wind turbines and solar energy), reserve requirements are then modeled in ETEM-Chile as follows:
  • Reserve for peak demand. At each timeslice, ETEM-Chile is informed of the average demand to be satisfied and the range of maximum variations observed in the past over this timeslice. ETEM-Chile then guarantees additional production and/or storage capacities that can be mobilized to overcome these maximum demand variations.
  • Reserve for intermittency. At each timeslice, ETEM-Chile determines the proportion of variable renewable production in the mix. Part of this variable production is then covered by an additional reserve that can be mobilized quickly in the event of a sudden loss of production. ETEM-Chile requires this reserve to be greater than a given ratio of variable renewable output at each time-slice. In practice, one chooses a ratio between 50% and 100%. In our case study, we are using a ratio of 70%.
The objective function is thus to minimize the total discounted system cost that includes investment costs, maintenance costs, fixed and variable operating costs, and net import costs. Economic interpretations of ETEM-Chile can be obtained through the analysis of dual variables. In particular, the dual variables associated to the nodal supply/demand balance constraints can be interpreted as the nodal marginal prices of electricity. In addition, CO2 emission constraints provide decision-makers with an indication of CO2 taxes to implement in order to meet such emission objectives. Concretely, ETEM-Chile has a maximum emissions constraint per planning period that emulates a tradable permit certificate mechanism. The dual variable associated with that constraint is the price of permits in equilibrium. Under perfect competition, the price of tradable permits is also equivalent to the carbon tax that would be required to reduce emissions to the level imposed by the constraint. In the end, the numbers correspond to the taxes that would be necessary to achieve the emissions targets. For interested readers, a detailed description of the ETEM model is presented in [20].

2.2. Implementation of ETEM-Chile

ETEM-Chile was specifically developed to describe the Chilean power sector and to assess its evolution under contrasting emission policies and objectives on the period 2020–2050. The model was mainly calibrated using publicly available data from a previous analysis conducted by the Chilean Ministry of Energy, namely the PELP analysis [21]. The objective of the PELP was the modeling and development of energy scenarios for the entire energy system that include long-term trends, along with the behavior of consumption and future energy supply of the country. Calibrating our reference scenario on the PELP will thus enable us to compare the systems produced by the Chilean Ministry of Energy under official energy policies with the power systems that we obtain considering more binding objectives. More precisely, we refer to the C scenario of [21], which corresponds to a “business as usual” scenario with average hydrology, demands and costs assumptions.
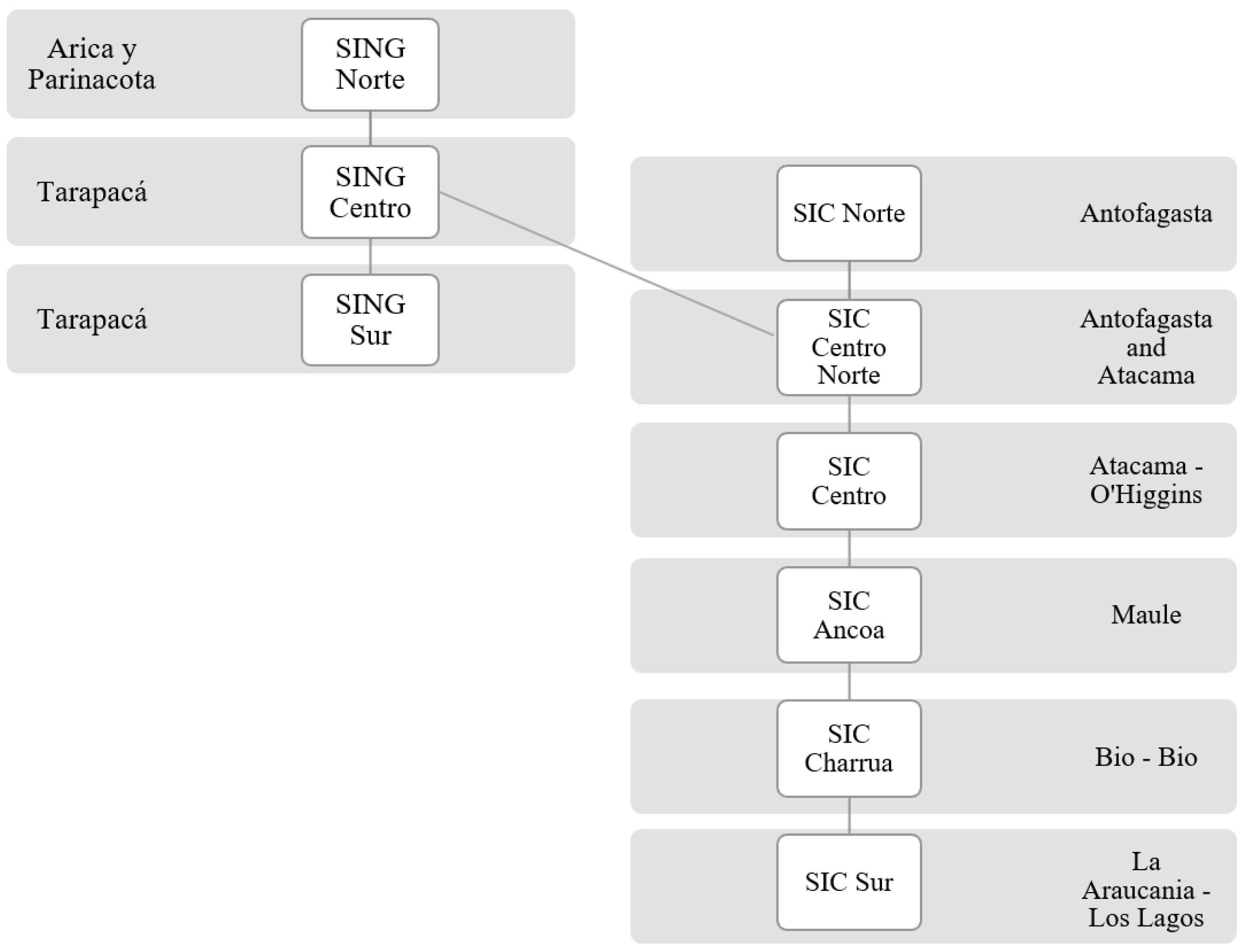
As shown on Figure 2, ETEM-Chile models a simplified version of the National Electric System (SEN), the main electrical systems in Chile, which has a 98.5% coverage of the national population. It considers 9 transmission nodes and 8 representative transmission lines, which were taken from [10].
For our analysis, we consider in ETEM-Chile 8 typical days corresponding to weekday/weekend of the four seasons. They result from our analysis of historical demands over the 2015–2019 period of the “Coordinador Electrico Nacional” (CEN) and from production profiles of renewable energy sources, i.e., solar and wind sources, obtained from [10]. We found that the proposed time resolution provides us with a good proxy of the different demand and generation profiles. Each typical day is decomposed in 24 h.
Table 1 gives the evolution of annual electricity demands from [21]. These demands have been then distributed on typical days and at transmission buses in a manner consistent with [10] and publicly available generation data from CEN. As expected, 50% of total electricity demand is allocated at SIC Centro, the node with the highest population density.
As in [21], the projected energy costs remain constant over the entire planning horizon. Coal remains at USD 7/GWh, natural gas at USD 27/GWh, fuel oil at USD 37/GWh, biofuel at USD 40/GWh, and diesel at USD 56/GWh. In Table 2, we report total residual capacities and potential for the different generation technologies.
Readers should note that all power plants in operation and under construction in 2019 were obtained from the CEN website and this was used to establish residual capacity by technology and by region. Regarding coal-fired power plants, the “Zero Carbon Energy” energy decarbonization plan proposed by the government in June 2019 was considered, which establishes their shutdown by 2040. For photovoltaic, solar thermoelectric, hydraulic and wind energy, we worked with the data from the study "Energías Renovables en Chile" (ERC), conducted by GIZ (Deutsche Gesellschaft für Internationale Zusammenarbeit) and the Ministry of Energy, which was published in 2014. For geothermal energy, work was carried out on the data from the Geothermal Bureau report published in 2018. The investment costs of each technology and availability profiles are consistent with assumptions given in [10,21].

2.3. Power System of the Reference Case

In this section, we present the results provided by ETEM-Chile for the reference case, in which no constraints are imposed on the system except for the scheduled closure of coal-fired power plants by 2035. The results obtained in terms of capacity and production for the period 2020–2050 are very similar to those of scenario C of the PELP.
In Figure 3, we can see the evolution of the power system. In 2050, a total installed generation capacity of 58 GW for a production of 167,059 GWh (including losses) is obtained. We observe a high penetration of renewable energy, satisfying the significant demand increase. Globally, solar and wind energy amounts to about 60% of the installed capacity in 2050 mainly in the north and south of Chile. As shown in Table 3, this results in a total reinforcement of approximately 4.3 GW spread over four transmission lines to allow for the dispatch of electricity to the central region with highest demand. The removal of coal-fired power plants is mainly compensated by gas-fired power plants.
It should be noted that in this scenario, the reserve is largely provided by the diesel power plants, which are not used but still present, as well as by the hydroelectric reservoirs. Figure 4 shows an abrupt emission drop from 2025 to 2035 due to scheduled withdrawal of coal-fired power plants that are replaced by wind and solar energies. Then, the increase in emissions from 2040 is mainly triggered by natural gas-based generation. The maximum share of renewable energy generation is attained in 2040 with 84% of total electricity, then falling to 79% in 2050.

3. Results and Discussion

In this section, we study different pathways to achieve deep reductions in CO2 emissions by 2050 in the Chilean electric power system. First, we study the effects of imposing a 100% renewable policy on the electrical matrix by 2050. Then, we relax this stringent objective allowing the system to emit between 1 to 7 Mt of CO2 in 2050. Finally, we compare the 100% renewable policy with the option of having technologies that capture emissions to achieve net-zero emissions.

3.1. Optimal Transition Study to 100% Renewable Generation by 2050

The impacts of a policy relying only on renewable energy generation to achieve zero carbon dioxide emissions by 2050 are discussed below. Figure 4 shows the evolution of emissions over the planning horizon for the reference case (REF) discussed above and the 100% renewable scenario.
The consequence of the emissions objective on installed capacity and electricity generation in 2050 is observed in Figure 5. The new system leads to a total discounted cost 13% higher than the reference scenario one.
In the 100% renewable scenario, we observe that diesel and LNG plants are closed and replaced mainly by wind, CSP and hydro generation which are considered more economically attractive that PV panels. Indeed, although PV has slightly lower investment and operating costs than wind, PV would need additional and costly investments in storage capacities to transfer electricity during the day to be able to meet demand during night hours. Nevertheless, solar (PV and CSP) and wind energies account for about 75% of total production. The reserve needed to compensate for intermittent production (PV, wind and run-of-the-river hydro) is provided mainly by lithium batteries and hydro dams that are able to rapidly increase their generation. Note that Geothermal penetration is limited by its low potential.
As shown in Figure 6, wind farms are mainly installed in four transmission nodes, i.e., SING_centro, SIC_Norte, SIC_CentroNorte and SIC_Centro. Indeed, wind farms have different generation profiles among these different regions that make it possible to mitigate global daily production variability. This is another advantage on PV panels, which have very similar profiles across the different regions and that are located in the North (SING_Centro and SING_Sur) and in the South (SIC_Sur and SIC_Charrua).
Figure 7 shows the effect of the 100% renewable target on the generation for four typical weekdays in 2050. Weekend load curves are very similar. We observe that hours without solar availability are compensated mainly with CSP generation, which is charged during the day and used at night. Autumn is the season when the battery is most used, since there is less hydro generation than other seasons. In winter, wind generation is sufficient to compensate for this deficit, but in autumn, biofuel generation must help to supply the deficit.
The new spatial distribution of production assets imposes expansions of the transmission power network, as displayed in Table 3, both in the reference case (4.4 GW) and the 100% renewable scenario (6.1 GW). In both systems, electricity is produced mainly in the North and the South of the country, while Santiago in the center remains the main demand area.
Finally, Figure 8 illustrates the undiscounted carbon tax associated to the 100% renewable policy together with the emissions trajectory. We can see that although emissions decrease linearly, taxes increase exponentially, from 1020 USD/tCO2 in 2045 to 8456 USD/tCO2 in 2050. Therefore, achieving 100% pollution-free generation is 8 times more expensive than achieving 70% clean. While technically feasible, reducing the last 30% of emissions appears thus to be very difficult to implement due to potential societal opposition.
As a comparison, Chile is currently implementing a fixed CO2 tax of 5 USD/tCO2, which is projected to grow linearly until 2050 reaching 32.5 USD/tCO2. These conclusions lead us to explore alternative pathways.

3.2. Impact of Relaxing Emissions Reduction Objectives

A sensitivity analysis was conducted to quantify the impact of relaxing the emissions target on capacity, generation, total costs and carbon tax. For this purpose, we consider four emissions targets by 2050, i.e., 1, 3, 5 and 7 MtCO2, respectively. The latter corresponds to the minimum emission level observed in 2035 in the reference case.
Figure 9 shows the effect of the emission restrictions relaxation on the installed capacity and power generation matrix in 2050 for the different scenarios. As the emissions target increase, natural gas capacity decreases due to its CO2 emissions rate. It is replaced mainly by CSP wind and run-of-river hydro production. Readers should note that unlike the 100% renewable scenario, the system is now allowed to use thermal plants (e.g., diesel and natural gas) to provide reserve.
In Table 4, we observe that when approaching the 100% renewable matrix the system costs and CO2 taxes are increasing dramatically. Indeed, the carbon tax is multiplied by a factor of 4 to eliminate the last Mt of CO2 emissions, i.e., from 2100 to almost 8500 USD/tCO2 in 2050, partly due to the high level of reserve needed to compensate for intermittent production. A similar result is obtained for the total system cost.
In practice, a policy that restricts generation to only clean energy is tough to achieve, as it is tremendously expensive. A delta must be paid much more than its benefit, that is, it is more expensive than what is really valued, which leads to a decrease in social benefit. On the other hand, it could create a problem of incentives. Since it is a very ambitious objective, it becomes not very credible, and companies do not have enough incentives to make the relevant investments to achieve the objective. In the following, we study the possibility of reaching a net-zero emissions regime based on CCS technologies as an alternative to the 100% renewable target.

3.3. 100% Renewable vs. Net-Zero Emissions

In this section, we explore net-zero emissions pathways allowing the use of CCS. In contrast with the 100% renewable scenario, the system can emit, as long as these emissions are compensated with negative emissions from CCS activity. Moreover, the system can now rely on fossil fuel plants for backup. Among such CCS technologies, one finds, for example, afforestation, bioenergy with carbon capture and storage (BECCS), and direct air carbon capture and storage (DACCS) with cost highly uncertain ranging from 20 to USD 1000 per ton of CO2 removed [22,23,24]. Based on the estimates from the literature, we perform a sensitivity analysis considering a cost of 50, 100, 200, 500 and 1000 USD/CO2. Readers should note that, as CCS modelling is not the focus of this paper, CCS activity is modeled though a slack variable with a unique average activity cost without considering potentials for investment and sequestration for each specific CCS option. Although simplistic, this approach allows us to perform a first the economic analysis of the potential contribution of CCS in achieving ambitious emission reduction targets.
In Table 5, we summarize the results for the five net-zero emissions scenarios. As expected, the system takes full advantage of the CCS to maintain the use of fossil fuels emitting up to 2.6 MtCO2 for the highest CCS cost of 1000 USD/tCO2. This permits to divide by more than two the total system cost associated to the 100% renewable scenario. By definition, the CO2 Tax in 2050 is limited to 1000 USD/tCO2. More generally, the exponential increase in the CO2 taxes and total system costs when approaching the zero emissions target confirms the complexity of reaching such a stringent target as discussed above. On the other side, the 50 USD/CO2 scenario produces a system with performances very similar to the reference case one in terms of installed capacities, CO2 emissions and total cost.
Figure 10 shows the installed capacity for the different scenarios. As carbon sequestration costs increase, so do the investment in solar CSP and geothermal technology, the latter stabilizing at USD 200 per ton. At USD 1000, the decrease in natural gas is mainly offset by solar CSP. As expected, by incorporating CCS technologies, investment in reservoir hydraulics and storage technologies is lower than in the 100% renewable scenario.
Although CCS appears to be quite promising, it is important, however, to note the limitations of such an analysis. In addition to the fact that the representation of CCS is very simplified, one must realize that the CCS potential is finite, and its use will be in competition with other sectors, such as industry or transportation in the more global objectives of decarbonization of the Chilean economy.

3.4. Understanding the Impact of Demand Elasticity on the 100% Renewable Scenario

In order to test the robustness of our results, we study the effects of incorporating demand elasticity as implemented in [25]. The objective is to estimate the possible adaptation of demand patterns to the price evolution computed in the 100% renewable scenario. In other words, this exercise will emulate a more complex model, which captures the demand response of each household, smart meters, and smart charging of electric vehicles, for example. For this purpose, linear equations of demand as a function of energy price were included in the model with two levels of elasticity, i.e., −0.1 and −0.2. Then, a Gauss-Seidel iteration method was applied as in [25] to find the equilibrium point.
As expected, the total system cost is decreasing with demand elasticity, the demand being more flexible. In comparison with the 100% renewable scenario, total cost decreases by 4% and 5% for the two elasticity levels −0.1 and −0.2, respectively. The marginal cost of electricity also decreases by 3% and 4%, respectively. These cost reductions are explained by the fact that the demand can move to the hours when it is less expensive to produce energy, in the daytime, for example, where there is cheap solar availability, as shown on Figure 11. Indeed, demand decreases during the night and increases during the day, to take advantage of PV-based generation. As autumn is the season with the highest prices due to the low availability of solar and hydraulic power, the demand reduces globally. However, there is still a significant shift in demand at midday.
On the other hand, during the peak hour, around 11 pm, quite a lot of battery power was used. However, as the demand decreases during this time, thanks to the flexibility, the need for storage decreases, and therefore the investment decreases, as shown in the Figure 11.
Thus, we can see in Table 6 that higher elasticities lead to an increase in PV capacity, as demand now has the capacity to adapt to its intermittent generation. This is compensated by a reduction in the capacity of natural gas power plants and wind panels. In addition, as mentioned above, investment in storage technology decreases, which causes great savings.
In Table 7, we can observe that in addition to the move of demand to the cheapest hours, total demand is globally higher that for the inelastic scenario. Therefore, when adapting the demand to the price, more energy can be produced while reducing total costs.
Although changes in demand and costs are observed, they remain small in view of the simulation results. Thus, the conclusion of the study remains valid, in particular in regard to the difficulty to reach a 100% renewable mix and to the interest of CCS technologies.

4. Conclusions and Policy Implications

In the last decade, in many countries, policies based on a 100% renewable electricity matrix have been popular to achieve a zero-emission target. In the present study, the linear programming model ETEM was used, which optimizes the transition of the electrical matrix, which under perfect competition is equivalent to an equilibrium model, to study the effect of this policy on the Chilean national electricity system. The reference case was calibrated on the scenario C of the PELP report.
By incorporating into the model a 100% renewable restriction to the year 2050, it was observed that the price at which emission allowances must be traded in the market, or the tax that the regulator should charge, is very high and somehow unrealistic. As a consequence, it is much preferable to invest in CCS technologies, even at their highest price. In this way, it is concluded that it is economically more viable to implement a zero-net emissions policy rather than a 100% renewable one.
It should be noted that an important limit in this study is the uncertainty of many parameters, such as, for example, the demand projections, the commodity costs, the investment costs in renewable/storage technologies and maybe more importantly the cost and the effectiveness of CCS which should play a crucial role in the zero-emission objective. The uncertainty regarding availability profiles for variable renewable energies is also very relevant in the context of climate change, since the availability profiles were constructed with historical data, and it is possible that these will be totally different in 2050. The same occurs with hydrology; in the present study it was modeled from simplified form, with a daily resolution and only with average trend. Currently, hydrology already changes significantly from one year to another, with dry and wet years, so it is likely that in 2050 the estimated profiles will differ from reality. Thus, a series of questions arises, for example, how much does the assumption of using 8 representative days for the 12,775 days in the planning horizon affect the result? What would happen if the availability profiles were constructed from 5 years of hourly generation data, instead of 1 year, as calculated for most technologies, and how would the results change for dry and wet hydrology? For future research, it is recommended to address uncertainty, since the effect of global warming and climate change could change the optimal results. Stochastic programming and, more recently, robust optimization have been widely used to deal with uncertainty in energy optimization models, which both have their advantages and drawback. Future research would include, for example, extending and applying standard robust approaches and distributional robust approaches proposed in [26,27] to the Chilean energy system. The latter has the advantage of addressing the sensitivity problem posed by the distribution functions of the uncertainty parameters, which are often poorly known, and thus of producing more robust and stable strategic investment decisions with respect to these uncertainty assumptions.

Author Contributions

Conceptualization, F.B., J.B. and J.T.; methodology, F.B., J.B. and J.T.; validation, F.B., J.B. and J.T.; formal analysis, F.B., J.B. and J.T.; investigation, F.B., J.B. and J.T.; writing—original draft preparation, F.B., J.B. and J.T.; writing—review and editing, F.B., J.B. and J.T.; supervision, F.B. and J.B.; project administration, F.B. All authors have read and agreed to the published version of the manuscript.

Funding

This research was funded by the Chilean National Agency for Research and Development (ANID), grant number ANILLO ACT192094.

Institutional Review Board Statement

Not applicable.

Informed Consent Statement

Not applicable.

Data Availability Statement

Not applicable.

Acknowledgments

This work was financially supported by the Chilean National Agency for Research and Development (ANID) through ANILLO grant ACT192094. The first author acknowledges support provided by FONDECYT 1190325 (ANID) and NPRP grant 10-0212-170447 from the Qatar National Research Fund (a member of Qatar Foundation).

Conflicts of Interest

The authors declare no conflict of interest.

References

  1. Lyon, T.; Yin, H. Why Do States Adopt Renewable Portfolio Standards?: An Empirical Investigation. Energy J. 2010, 31, 133–157. [Google Scholar] [CrossRef]
  2. Krakowski, V.; Assoumou, E.; Mazauric, V.; Maizi, N. Feasible path toward 40–100% renewable energy shares for power supply in France by 2050: A prospective analysis. Appl. Energy 2016, 171, 501–522. [Google Scholar] [CrossRef]
  3. Hansen, K.; Mathiesen, B.V.; Skov, I.R. Full energy system transition towards 100% renewable energy in Germany in 2050. Renew. Sustain. Energy Rev. 2019, 102, 1–13. [Google Scholar] [CrossRef]
  4. Connolly, D.; Lund, H.; Mathiesen, B.V. Smart Energy Europe: The technical and economic impact of one potential 100% renewable energy scenario for the European Union. Renew. Sustain. Energy Rev. 2016, 60, 1634–1653. [Google Scholar] [CrossRef]
  5. Zapata, S.; Castaneda, M.; Jimenez, M.; Aristizabal, A.J.; Franco, C.; Dyner, I. Long-term effects of 100% renewable generation on the Colombian power market. Sustain. Energy Technol. Assess. 2018, 30, 183–191. [Google Scholar] [CrossRef]
  6. Gils, H.C.; Simon, S. Carbon neutral archipelago—100% renewable energy supply for the Canary Islands. Appl. Energy 2017, 188, 342–355. [Google Scholar] [CrossRef]
  7. Esteban, M.; Portugal-Pereira, J.; Mclellan, B.C.; Bricker, J.; Farzaneh, H.; Djalilova, N.; Ishihara, K.N.; Takagi, H.; Roeber, V. 100% renewable energy system in Japan: Smoothening and ancillary services. Appl. Energy 2018, 224, 698–707. [Google Scholar] [CrossRef]
  8. Brown, T.W.; Bischof-Niemz, T.; Blok, K.; Breyer, C.; Lund, H.; Mathiesen, B.V. Response to ‘Burden of proof: A comprehensive review of the feasibility of 100% renewable-electricity systems’. Renew. Sustain. Energy Rev. 2018, 92, 834–847. [Google Scholar] [CrossRef]
  9. Sgouridis, S.; Carbajales-Dale, M.; Csala, D.; Chiesa, M. Comparative net energy analysis of renewable electricity and carbon capture and storage. Nat. Energy 2019, 4, 456–465. [Google Scholar] [CrossRef]
  10. Muñoz, F.; Salas, I.; Pumarino, B. Aiming low and achieving it—A long-term analysis of a renewable policy in Chile. Energy Econ. 2017, 65, 304–314. [Google Scholar] [CrossRef]
  11. Muñoz, F.; Bergen, M. Quantifying the effects of uncertain climate and environmental policies on investments and carbon emissions: A case study of Chile. Energy Econ. 2018, 75, 261–273. [Google Scholar] [CrossRef]
  12. PELP. Informe de Actualización de Antecedentes 2020 del proceso de Planificación Energética de Largo Plazo (PELP); Ministerio de Energía: Santiago, Chile, 2020. [Google Scholar]
  13. CNSE. Carbono Neutralidad en el Sector Energía: Proyección De Consumo Energético Nacional 2020; Ministerio de Energía: Santiago, Chile, 2020. [Google Scholar]
  14. Fishbone, L.G.; Abilock, H. MARKAL, a linear programming model for energy systems analysis; technical description of the BNL version. Energy Res. 1981, 5, 353–375. [Google Scholar] [CrossRef]
  15. Fragniere, E.; Haurie, A. MARKAL-Geneva: A Model to Assess Energy Environment Choices for a Swiss Canton, Chap. 3. In Operations Research and Environmental Management; Carraro, C., Haurie, A., Eds.; Fondazione Eni Enrico Mattei, Economics Energy Environment; Kluwer Academic Press: Dordrecht, The Netherlands, 1996. [Google Scholar] [CrossRef]
  16. Loulou, R.; Labriet, M. ETSAP-TIAM, the TIMES integrated assessment model Part 1: Model structure. Comput. Manag. Sci. 2009, 5, 7–40. [Google Scholar] [CrossRef]
  17. Andrey, C.; Babonneau, F.; Haurie, A. Stochastic and robust modelling of mitigation and adaptation policies applied to regional energy systems. Application to the Midi-Pyrénées region. Nat. Sci. Société 2015, 23, 133–149. [Google Scholar] [CrossRef][Green Version]
  18. Babonneau, F.; Caramanis, M.; Haurie, A. A Linear Programming Model for Power Distribution with Demand Response and Variable Renewable Energy. Appl. Energy 2016, 181, 83–95. [Google Scholar] [CrossRef]
  19. Babonneau, F.; Haurie, A. Energy technology environment model with smart grid and robust nodal electricity prices. Ann. Oper. Res. 2019, 274, 101–117. [Google Scholar] [CrossRef]
  20. Babonneau, F.; Caramanis, M.; Haurie, A. ETEM-SG: Optimizing Regional Smart Energy System with Power Distribution Constraints and Options. Environ. Modeling Assess. 2017, 22, 411–430. [Google Scholar] [CrossRef]
  21. PELP. Informe de Actualización de Antecedentes 2019 del proceso de Planificación Energética de Largo Plazo (PELP); Ministerio de Energía: Santiago, Chile, 2019. [Google Scholar]
  22. Keith, D.W.; Holmes, G.; Angelo, D.S.; Heidel, K. A process for capturing CO2 from the atmosphere. Joule 2018, 2, 1573–1594. [Google Scholar] [CrossRef]
  23. Babonneau, F.; Badran, A.; Benlahrech, M.; Haurie, A.; Schenckery, M.; Vielle, M. Economic Assessment of the Development of CO2 Direct Reduction Technologies in Long-term Climate Strategies of the Gulf Countries. Clim. Change 2021, 165, 64. [Google Scholar] [CrossRef]
  24. Koornneef, J.; Breevoort, P.c.; Hendricks, C.; Hoogwijk, M.; Koops, K. Potential for Biomass and Carbon Dioxide Capture and Storage; Technical Report; International Energy Agency: Paris, France, 2011. [Google Scholar]
  25. De Jonghe, C.; Hobbs, B.; Belmans, R. Optimal Generation Mix with Short-Term Demand Response and Wind Penetration. IEEE Trans. Power Syst. 2012, 27, 830–839. [Google Scholar] [CrossRef]
  26. Moret, S.; Babonneau, F.; Bierlaire, M.; Maréchal, F. Decision support for strategic energy planning: A robust optimization framework. Eur. J. Oper. Res. 2020, 280, 539–554. [Google Scholar] [CrossRef]
  27. Babonneau, F.; Guevara, E.; Homem-de-Mello, T.; Moret, S. A Machine Learning and Distribu- tionally Robust Optimization Framework for strategic energy planning under uncertainty. Appl. Energy 2020, 271, 115005. [Google Scholar]
Figure 1. ETEM Reference Energy System.
Figure 1. ETEM Reference Energy System.
Energies 14 04768 g001
Figure 2. Diagram of transmission lines and representative nodes.
Figure 2. Diagram of transmission lines and representative nodes.
Energies 14 04768 g002
Figure 3. Evolution of installed capacities and generation for the reference scenario.
Figure 3. Evolution of installed capacities and generation for the reference scenario.
Energies 14 04768 g003
Figure 4. Emissions trend for the reference (REF) and the 100% renewable (100% R.) scenarios.
Figure 4. Emissions trend for the reference (REF) and the 100% renewable (100% R.) scenarios.
Energies 14 04768 g004
Figure 5. Capacity and generation in 2050 of the reference and 100% renewable scenarios.
Figure 5. Capacity and generation in 2050 of the reference and 100% renewable scenarios.
Energies 14 04768 g005
Figure 6. Evolution of installed capacities by region for the 100% renewable scenario.
Figure 6. Evolution of installed capacities by region for the 100% renewable scenario.
Energies 14 04768 g006
Figure 7. Load curves for a typical weekly day of each season in 2050, in the 100% renewable scenario.
Figure 7. Load curves for a typical weekly day of each season in 2050, in the 100% renewable scenario.
Energies 14 04768 g007
Figure 8. Emissions and taxes trajectory for the 100% renewable scenario.
Figure 8. Emissions and taxes trajectory for the 100% renewable scenario.
Energies 14 04768 g008
Figure 9. Capacity and generation in 2050 for each emissions scenario.
Figure 9. Capacity and generation in 2050 for each emissions scenario.
Energies 14 04768 g009
Figure 10. Capacity in MW of each technology, in 2050, for each cost of neutralizing emissions and 100% R. scenario.
Figure 10. Capacity in MW of each technology, in 2050, for each cost of neutralizing emissions and 100% R. scenario.
Energies 14 04768 g010
Figure 11. Demand curves for the different levels of elasticity.
Figure 11. Demand curves for the different levels of elasticity.
Energies 14 04768 g011
Table 1. Electricity demands obtained from (PELP [21]—scenario C)
Table 1. Electricity demands obtained from (PELP [21]—scenario C)
2020202520302035204020452050
Demand (GWh)78,95091,548102,271111,333129,694143,294158,614
Table 2. Residual capacity and potentials, in GW, for the different generation technologies.
Table 2. Residual capacity and potentials, in GW, for the different generation technologies.
TechnologiesResidual Capacity (GW)Additional Potential (GW)
Coal5.210
LNG4.608.35
Diesel3.84Not bounded
Biofuel0.67Not bounded
Geothermal0.052.09
Hydro run-of-the-river4.13 0.65
Hydro reservoir3.440.54
Wind power2.1636.98
Solar PV2.741439.00
Solar CSP-553.00
Storage-Not bounded
Total26.832045.00
Table 3. Comparison of investment in transmission lines, in MW, for the reference scenario and 100% renewable scenario. The last column shows existing capacities.
Table 3. Comparison of investment in transmission lines, in MW, for the reference scenario and 100% renewable scenario. The last column shows existing capacities.
Transmission LineREF Expansion100% R. ExpansionExisting Capacity
SING Norte-SING Centro22849473
SING Centro-SING Sur14571487691
SING Centro-SIC Centro Norte001439
SIC Norte-SIC Centro Norte330715
SIC Centro Norte-SIC Centro015591439
SIC Centro-SIC Ancoa188421152806
SIC Ancoa-SIC Charrua8199213479
SIC Charrua-SIC Sur002028
Table 4. CO2 taxes in USD/CO2 and total system cost increase wrt REF case.
Table 4. CO2 taxes in USD/CO2 and total system cost increase wrt REF case.
7 MtCO25 MtCO23 MtCO21 MtCO2100% R.
CO2 Tax in 2050561675136721008456
System cost wrt REF1%2%4%7%13%
Table 5. Detailed results for the net-zero emissions scenarios with CCS activity.
Table 5. Detailed results for the net-zero emissions scenarios with CCS activity.
USD 50USD 100USD 200USD 500USD 1000100% R.
CO2 Tax in 20505010020050010008456
System cost wrt REF+0.3%+1.0%+2.0%+4.2%+6.0%+13.0%
CO2 captures in 2050 (in Mt)13.012.111.07.62.60
Total installed capacity wrt REF+0.3%+1.6%+2.0%+4.3%+6%+13.1%
Investments on trans-
-mission lines wrt REF
+4%+9%+12%+28%+45%+39%
Table 6. Variation in the capacity with respect to the inelastic case.
Table 6. Variation in the capacity with respect to the inelastic case.
Technologies−0.1−0.2
LNG−5%−9%
Wind−19%−20%
Solar PV9%12%
Solar CSP4%−1%
Storage−37%−29%
Table 7. Total yearly demand, in GWh, for each level of elasticity.
Table 7. Total yearly demand, in GWh, for each level of elasticity.
Inelastic−0.1−0.2
2030102,271102,717103,687
2035111,333111,674112,321
2040129,694130,018130,444
2045143,294143,667144,480
2050158,614159,383161,096
Publisher’s Note: MDPI stays neutral with regard to jurisdictional claims in published maps and institutional affiliations.

Share and Cite

MDPI and ACS Style

Babonneau, F.; Barrera, J.; Toledo, J. Decarbonizing the Chilean Electric Power System: A Prospective Analysis of Alternative Carbon Emissions Policies. Energies 2021, 14, 4768. https://doi.org/10.3390/en14164768

AMA Style

Babonneau F, Barrera J, Toledo J. Decarbonizing the Chilean Electric Power System: A Prospective Analysis of Alternative Carbon Emissions Policies. Energies. 2021; 14(16):4768. https://doi.org/10.3390/en14164768

Chicago/Turabian Style

Babonneau, Frédéric, Javiera Barrera, and Javiera Toledo. 2021. "Decarbonizing the Chilean Electric Power System: A Prospective Analysis of Alternative Carbon Emissions Policies" Energies 14, no. 16: 4768. https://doi.org/10.3390/en14164768

APA Style

Babonneau, F., Barrera, J., & Toledo, J. (2021). Decarbonizing the Chilean Electric Power System: A Prospective Analysis of Alternative Carbon Emissions Policies. Energies, 14(16), 4768. https://doi.org/10.3390/en14164768

Note that from the first issue of 2016, this journal uses article numbers instead of page numbers. See further details here.

Article Metrics

Back to TopTop