Next Article in Journal
Analyzing the Mechanical and Durability Characteristics of Steel Slag-Infused Asphalt Concrete in Roadway Construction
Previous Article in Journal
Analysis of Seismic Performance and Applicable Height of a Cooperative Modular Steel Building
 
 
Font Type:
Arial Georgia Verdana
Font Size:
Aa Aa Aa
Line Spacing:
Column Width:
Background:
Article

Optimization of Double-Closed-Loop Control of Variable-Air-Volume Air-Conditioning System Based on Dynamic Response Model

1
College of Electrical Engineering, Xinjiang University, Urumqi 830047, China
2
Xinjiang Special Equipment Inspection and Research Institute, Urumqi 830011, China
*
Author to whom correspondence should be addressed.
Buildings 2024, 14(3), 677; https://doi.org/10.3390/buildings14030677
Submission received: 24 January 2024 / Revised: 20 February 2024 / Accepted: 1 March 2024 / Published: 4 March 2024
(This article belongs to the Section Building Energy, Physics, Environment, and Systems)

Abstract

Control strategies for variable-air-volume (VAV) air conditioning significantly affect both the air quality within buildings and the consumption of building energy. Current control techniques effectively regulate room temperature using feedback on temperature discrepancies, yet they also elevate the wear on terminal devices and boost the energy usage of the supply fan. In this paper, the hysteresis and inertia parameters of end air valves and supply fans under two seasonal conditions are derived from experimental data. Aiming at the problems of frequent switching of the end air valve, long total switching stroke, and high energy consumption of the air supply fan, a fuzzy PI regulation method is proposed based on the original pressure-independent series PI regulation, which effectively solves the above problems. Initially, data on how room temperature reacts to changes in air supply fan speed and the position of end air valves during winter and summer were gathered. Following model identification, parameters for various seasonal conditions were determined. Secondly, the roles of different components in the variable-air-volume regulation process were investigated. Investigations revealed that within pressure-independent variable-air-volume control, the supply fan and end air valve emerged as the primary subjects of the study. A double-closed-loop control with the speed control of the supply fan as the outer loop and the opening control of the end air valve as the inner loop was adopted. Compared with the traditional serial PI regulation, the room temperature error of this method was increased, but it reduced the total stroke of the valve by more than 43%, which greatly reduced the valve’s loss and noise and saved more than 2.7% of the energy consumption of the air supply fan.

1. Introduction

Building energy efficiency can reduce carbon emissions and reduce energy consumption. In recent years, the increase in population density and the rapid urbanization process have significantly heightened energy use within the construction sector. So far, the energy usage in the built environment constitutes approximately 35% of global energy consumption, and air conditioning systems are responsible for roughly 40% of the energy used in the built environment [1]. Reducing the air conditioning’s energy consumption can reduce greenhouse gas emissions and alleviate energy tension [2]. Currently, enhancing equipment efficiency and refining system operations are key strategies for lowering energy use in air-conditioning systems. However, significant challenges in managing and automating these systems, particularly in large public buildings, severely limit the effectiveness of central air conditioning, impacting its operational efficiency [3]. The variable-air-volume (VAV) air-conditioning system, known for its energy efficiency, safety, and comfort, stands as the prevalent choice among air-conditioning systems. Enhancing its control system plays a crucial role in minimizing the energy demands of air-conditioning operations.
The temperature control of VAV systems in public buildings should take into account the three aspects of comfort, energy efficiency, and air quality. VAV systems ought to dynamically modify the volume of air supplied in response to fluctuations in indoor and outdoor temperatures, as well as changes in the building’s internal load, to ensure that the room temperature is stabilized in a comfortable range. By correctly adjusting air volume, VAV systems should surpass constant airflow systems in energy conservation, preventing both excessive cooling and overheating more efficiently. Good room temperature control also helps to maintain indoor air quality. The VAV system is designed to modulate the volume of fresh air based on the actual temperature, ensuring an optimal balance of fresh air provision without squandering resources. This approach to controlling room temperature not only maintains indoor air quality but also fine-tunes fresh air intake to prevent unnecessary excess.
Variable-air-volume (VAV) air-conditioning systems adjust the supply of air in response to shifts in room load, which is characterized by good energy-saving effects and strong adaptability [4]. Despite the advantages of variable-air-volume air-conditioning systems in energy efficiency and control adaptability, there are significant problems with their control strategies, control logic, control methods, operational efficiency, and stability [5,6]. In recent years, more and more intelligent algorithms have been applied in the field of temperature control; for example, Ming-Chu Hsieh et al. employed a thermal suppression technique and an adaptive neuro-fuzzy inference system control method. The approach predicted the spindle’s static thermal behavior to minimize heat’s impact on it [7]. Kun-Ying Li et al. designed a multi-object cooling control system by using different methods of coolant volume control to effectively remove the heat generated by the spindles arranged in parallel [8].
The complexity of managing and adjusting the variable-air-volume system is influenced by a multitude of factors, especially the hysteresis response time (including pure hysteresis time and inertia response time) of the room temperature change to all kinds of regulating quantities, which is the main factor affecting the control and regulation of a variable-air-volume air-conditioning system, and it is the prerequisite and foundation for cognizing and designing the variable-air-volume control system. A well-defined model is capable of delivering precise or nearly precise outcomes with potentially shorter computation time [9]. Hence, delving into the thermal interactions, dynamic behavior, and real-time variation principles between numerous controlled and regulating quantities in the variable-air-volume air-conditioning system is essential. This exploration should then extend to its control strategies and methodologies. The variable-air-volume air-conditioning system features a sophisticated nonlinear composition that encompasses an array of heat and mass transfer apparatuses, alongside diverse sensors and control systems. The core of its control system integrates multiple control loops, including those for terminal devices, supply and exhaust fans, and the water valve of the air-conditioning unit [10]. Primary methods for regulating room temperature include controlling the volume and temperature of the air supplied. The control of air-supply volume by terminal devices, noted for its reliability and simplicity, is commonly employed as a strategy for adjusting indoor temperature in variable-air-volume air-conditioning systems [11]. The dynamic response traits of variable-air-volume air-conditioning systems are delineated through the creation of a mathematical model, analyzing the interaction between system inputs and outputs during dynamic adjustment processes. At present, the dynamic response characteristics model of variable-air-volume air-conditioning systems mainly includes a physical process model, a data-driven model, and a physical process-data-driven hybrid model [12]. The physical model refers to the time-domain differential equations of the system based on the set-total parameter method and the distribution parameter method, and the system is established according to the physical rules such as the law of mass conservation, the momentum theorem, and the energy balance equations, etc., which are easily transformed into frequency domain transfer functions and state equations. The advantage of physical models is that they can qualitatively describe the relationship between system input and output quantities [13] such as air-conditioning area model, air-conditioning unit model [14], system pipe network model, variable-air-volume terminal device model [15], etc. Data-driven is a modeling approach that relies on data to understand and predict phenomena rather than relying on a completely theoretical or rule-based approach. This type of modeling also has a wide range of applications in modeling air-conditioning systems, including data-driven empirical and physical-empirical hybrid models based on data-driven models, where empirical models are known as black-box models [16,17] that do not consider the physical processes and are based on the analysis of input and output time series only and physical-empirical hybrid models, also known as grey-box models [18], are based on the energy balance equation to determine the structure and form of the model. When using neural networks or genetic algorithms to identify the model parameters, retaining the physical properties of the system while using the actual operating data to improve the accuracy of the model, the previous data-driven model is often incomplete data, with too much chance and other problems, resulting in the empirical model not being able to accurately reflect the system; thus, the model is not very generalizable [19].
This paper will tackle the prevalent issue of room temperature lag in variable-air-volume air-conditioning systems within public buildings, taking the end device variable-air-supply regulation as an example, and firstly, start from the physical model, from the point of view of differential equations, transfer functions, and state space equations. Additionally, it will factor in the coefficients related to room temperature shifts resulting from heat removal (or addition) to develop a dynamic mathematical model for room temperature variation in spaces equipped with variable-air-volume air-conditioning; at the same time, leveraging this response model, the study explores factors that influence the response time of room temperature lag. Secondly, to identify the above mathematical model, this study will conduct experimental investigations into the dynamic response of room temperature to different control variables, including the opening of the terminal air valve, supply fan speed, and exhaust fan speed during air supply adjustments. Based on the experimental findings, we will identify the inertial response time parameters for the dynamic mathematical model of temperature change in rooms with variable-air-volume air conditioning. This research aims to provide a transfer function that describes the relationship between room temperature variations and the control variables observed throughout the experiment and then establish a pressure-independent response model based on the original pressure-independent response model and on the original pressure-independent serial PI regulation. A fuzzy-serial PI regulation method is proposed to carry out the regulation of the end air valve and air supply fan to improve the stability of the valve position as much as possible based on meeting the demand for room temperature control, reduce the total stroke of the valves and the number of transformations, and reduce the energy consumption of the air supply fan.

2. Modeling Strategies

The data presented in this paper were gathered from the elevator machinery room located on the highest floor of a commercial building, as shown in Figure 1, for winter conditions (February) and summer conditions (July). Located in the center of Urumqi, Xinjiang, China, the 25-storey building has a total floor area of approximately 16,000 square meters and is equipped with 40 air-handling units (AHUs), all of which are variable-air-volume (VAV) HVAC systems. As a high-rise multi-purpose building, the entire building is equipped with six vertical elevators, all of which are upper machine room (machine room at the top of the shaft) elevators; there are a total of two machine rooms, the freight elevator machine room (two vertical elevators) and the passenger elevator machine room (four vertical elevators). Urumqi is located in the northwestern part of China. Given the rapid seasonal transitions and significant day–night temperature variations, selecting these two machine rooms and their variable-air-volume air-conditioning systems as subjects of study is considered representative.
Although the building’s variable-air-volume air-conditioning system utilizes the conventional series PI regulation approach, the control effect is not satisfactory, and the problems of large deviation of room temperature regulation, frequent switching of terminal valves, and high noise often occur in winter and summer when the temperature changes drastically, which is caused by the unreasonable dynamic response model and too rough of a control strategy in the traditional series PI regulation [20]. It is necessary to use the collected data to improve and optimize the control method of this building.
The building’s variable-air-volume air-conditioning system features a dual-fan configuration, both the supply fan and the exhaust fan. In addition to these two fans, there are also end air valves affecting the air supply volume, and these three devices are modeled and analyzed in the process of variable-air-volume control to study the relationship between the room temperature change and the speed of the supply and exhaust fans and the end air valve. For a focused analysis, the study zeroes in on the dynamic adjustment challenges of the variable-air-volume air-conditioning system in a single air-conditioned space, as depicted in Figure 2. It formulates differential equations for the room temperature control process based on the principles of energy and mass conservation.
Subsequently, the study will examine how room temperature dynamically responds to various factors under the condition of adjustable air supply volume. An open-loop step response test is planned to analyze the dynamic responses of the terminal air valve opening, supply fan speed, and exhaust fan speed. This test involves substituting the controller’s output signal with a step input signal (which may also be considered as the actuator’s perturbation input), serving as the actuator’s input. By documenting the interaction between the step input’s effect on the controlled object and various input physical quantities, the dynamic response characteristics of the system’s output to the input will be identified [21]. The difference between the room temperature change time τ2 and the system regulation time τ1 is the system pure lag time τs, which are generally chosen as y(t1) = 0.39 and y(t2) = 0.63, and the two-point method is used to determine the inertia time Tm [22]. Figure 3 illustrates the schematic representation of the open-loop step response.

2.1. Build a Mathematical Model of the Room Temperature Regulation Process in Variable-Air-Volume Air-Conditioning Room

Hypothesis:
  • air-conditioning units are capable of handling both cooling and heating demands across a range of operational scenarios;
  • there is no heat gain in summer and heat loss in winter in the ventilation pipes;
  • the room has good airflow organization and uniform temperature distribution.
For variable-air-volume air-conditioning systems [23], the following is true:
The amount of change in sensible heat = internal generation of sensible heat + inflow of sensible heat − outflow of sensible heat
The variation in apparent heat within the elevator machinery room primarily hinges on three factors: heat emissions from elevator machinery during operation, the impact of external ambient temperatures, and the effectiveness of the air-conditioning system’s ventilation. Increased elevator usage escalates mechanical friction heat from the traction motor and brake, while the braking resistor within the control cabinet transforms electrical energy into thermal energy during braking, affecting the room’s apparent heat. During hot summer conditions, external temperatures can cause the room’s internal temperature to rise through the building’s heat transfer properties. Efficient air conditioning and ventilation can mitigate this heat accumulation, whereas inadequate systems may result in increased heat retention. For each component of Equation (1), the calculations are as follows:
(1)
Calculation of the amount of change in the room’s internal sensible heat: the premise that the room’s temperature measurement aligns with the set temperature value, when the room’s internal sensible heat changes at the moment τ, which will cause changes in the room temperature Tr, as shown in the following equation
d Q r τ d τ = ρ r C p V r d T r τ d τ
where Qr denotes the sensible heat of the interior room and τ denotes the time variable in s; where ρr is the density of the air in the room, which is taken as 1.29 kg/m3; Cp is the constant-pressure specific heat of the air; Vr is the volume of the machine room in m3.
(2)
Estimating sensible heat influx into the room: in the VAV system, the sensible heat introduced by the air conditioner’s supply air is calculated as follows
Q sup τ = ρ sup C p G sup τ T sup τ
where Qsup denotes the sensible heat of the room; ρsup denotes the density of the air supply, kg/m3; Gsup denotes the air supply volume of the room, m3/s; Tsup(τ) denotes the temperature of the air supply at the moment of τ, °C.
(3)
Calculation of sensible heat generated inside the room: the sensible heat generated inside the room consists of the following two parts: one is the instantaneous sensible cold load formed by high-temperature outdoor air, solar radiation, and direct heat transfer from the indoor heat source into the room, expressed as QCL(τ), and the other is the heat storage cold load caused by the enclosure structure and the indoor heat storage object, expressed as QSL(τ).
Q S L ( τ ) = j = 0 n w j · Δ T r τ j + K Δ T r τ
where wj denotes the compensation power coefficient caused by the deviation between the room temperature measurement value and the set value (room temperature deviation) in KW/°C. Its physical meaning is the amount of heat removal or make-up heat corresponding to the jth sampling moment under the premise that the room temperature measurement value at the moment of τ = 0 deviates from the set value by 1 °C. K is the correction coefficient of the air supply load due to the change in the room temperature Δ T r (τ), K = C p ρ r G s u p ( τ ) .
When there is steady-state room temperature regulation with the variable-air-volume air-conditioning system, and within a single control cycle, the correction term K Δ T r (τ) in Equation (4) can be disregarded in the course of the dynamic regulation during the adjacent cycle, taking into account the small value of Δ T r (τ), as well as the fact that the amount of heat stored in the indoor air is very small in comparison with the amount of heat stored in the objects, such as the maintenance structure.
(4)
The amount of sensible heat flowing out of the room (here it is mainly the heat carried away by the return and exhaust air of the air conditioner), is:
Q out ( τ ) = ρ out C p G out ( τ ) T r ( τ )
where Qout denotes the amount of sensible heat flowing out of the room; ρout denotes the density of the exhaust air in kg/m3; Gout denotes the amount of air supplied to the room in m3/s.
Bringing Equations (2)–(5) into Equation (1) yields:
ρ r C p V r d T r τ d τ = ρ sup C p G sup τ T sup τ ρ out C p G out τ T r τ + j = 0 n w j · Δ T r τ j + Q C L τ
The formula above illustrates how, in a VAV air-conditioning system, achieving stable room temperature regulation entails considering various factors. Beyond immediate variables like room temperature, air supply, return, and supply air temperature, it also accounts for the cumulative impact of system operation and external factors such as outdoor air temperature, solar radiation, and internal heat sources. Equation (6) further elucidates the interconnectedness between controlled parameters (e.g., room temperature, fan pressures, supply air temperature) and regulating actions (e.g., valve openings, fan speeds) within the complex control loops of a VAV system. This analysis lays the groundwork for developing an automated control system for VAV air conditioning, enhancing its efficiency and effectiveness [24].

2.2. Mathematical Model of Room Temperature in Air-Conditioned Rooms under Variable-Air-Supply Regulation

Based on the mathematical model of the room temperature regulation process in variable-air-volume air-conditioned rooms in Equation (6), this section continues with the derivation of the mathematical model of room temperature under variable-air-supply regulation with the following assumptions [25]:
  • neglecting the effect of air temperature on density. That is, ρsup = ρout = ρr;
  • the room temperature fully satisfies the control accuracy requirement at the previous moment, i.e., Δ T r τ j 0 , j = 1,2 , , n ;
  • the supply air temperature Tsup is kept constant, and the system only changes the supply air volume;
  • Considering the positive room pressure, the outflow air volume is approximately equal to 0.9~0.95 (denoted by β) of the supply air volume, i.e., G o u t τ = β G s u p τ , β = 0.9 ~ 0.95 .
From Equation (6), the mathematical model of room temperature of an air-conditioned room under variable-air-supply regulation is as follows, where w0 denotes the compensation power coefficient at the zero moment.
ρ r C p V r d T r ( τ ) d τ = ρ r C p G sup ( τ ) ( T sup β T r ( τ ) ) + w 0 Δ T r + Q C L ( τ )
During the dynamic adjustment of room temperature, variations in air supply volume within the air-conditioned space induce temperature changes [26]. Assuming the room temperature was stable and matched the preset value before the current moment, the current temperature shift can be regarded as the variance between the current room temperature and its set value. Consequently, the alteration in air supply volume and the ensuing change in instantaneous sensible cooling load can be expressed as follows:
Δ T r = T r ( τ ) T sp Δ Q C L = Q C L ( τ ) Q C L ( τ sp ) Δ G sup = G sup ( τ ) G sup ( τ sp )
where τsp denotes the moment when the room temperature is in a steady state and Tsp denotes the set value of the room temperature of the air-conditioned room. Bringing Equation (8) into Equation (7), the following is obtained:
ρ r C p V r d ( T sp + Δ T r ) d τ = ρ r C p ( G sup ( τ sp ) + Δ G sup ) T sup β ( T sp + Δ T r ) + w 0 Δ T r + Q C L ( τ sp ) + Δ Q C L
Specifically, when the room temperature fluctuates around its set value, we can assume that the cooling supplied to the room from the variable-air-volume terminal equals the instantaneous cooling load. Hence, Equation (9) can be represented as follows:
ρ r C p V r d T sp d τ = ρ r C p G sup ( τ sp ) T sup β T sp + w 0 Δ T r + Q C L ( τ sp ) = 0
Bringing Equation (10) into Equation (9) yields:
ρ r C p V r d Δ T r d τ = ρ r C p ( G sup ( τ sp ) + Δ G sup ) [ T sup β ( T sp + Δ T r ) ] + Q C L ( τ sp ) + Δ Q C L = ρ r C p G sup ( τ sp ) β Δ T r + ρ r C p Δ G sup ( T sup β ( T sp + Δ T r ) β Δ G sup Δ T r + Δ Q C L
When the system operates in steady-state condition, the change of Δ G s u p Δ T r in one control cycle is very small and can be neglected; then, Equation (11) can be simplified as:
ρ r C p V r d Δ T r d τ = ρ r C p G sup ( τ sp ) β Δ T r + ρ r C p Δ G sup ( T sup β T sp ) + Δ Q C L
After shifting items and organizing them, you obtain:
d Δ T r d τ = β G sup ( τ sp ) V r Δ T r + ( T sup T sp ) V r Δ G sup + Δ Q C L ρ r C p V r
Equation (13) describes the dynamic response of room temperature changes in VAV air-conditioned rooms, assuming constant air supply temperature and variable-air-supply volume. It is structured in the standard format of a state space equation:
d Δ T r d t = A Δ T r + B u A = β G sup ( τ sp ) V r B = ( T sup T sp ) V r 1 ρ r C p V r u = Δ G sup Δ Q C L
In this context, A signifies the system matrix, B stands for the input matrix of the room, and u represents the input vector for the room. According to the continuous-time linear time-invariant system transfer function and the state space equation describing the explicit relationship between the system matrices [27], the inertia time coefficient of the room temperature transfer function of the variable-air-volume air-conditioned room under variable-air-supply regulation can be derived as:
T m = 1 A = V r β G sup ( τ sp ) = 1 β N
where N is the number of air changes in the air-conditioned room, the unit is times/hour, in the variable-air-volume regulation conditions for the variable. As can be seen from the above formula, in the process of variable-air-volume regulation of air-conditioned room temperature, inertia response time is not only related to the number of air changes in the room but also to the outflow into the room air volume ratio, and its product into an inversely proportional relationship, that is, in the process of variable-air-volume regulation of the inertial response time of the room temperature with the increase in the volume of air supply and decrease.

3. Dynamic Response Characterization Tests of Room Temperature to Various Influencing Factors

Figure 4 shows the data of temperature, humidity, and pressure for 45 days from 11 March to 26 April 2023, and it can be seen that the temperature is within a reasonable range (20~24 °C) for most of the time. However, between 28 March and 21 April, there were dramatic fluctuations in the indoor temperature, which also reflects that the variable-air-volume air-conditioning system inside the server room can meet the indoor cooling and heating loads most of the time, but there will be a problem of failing to satisfy the temperature control requirements in the case of strong external disturbances or the interference of other factors.
Figure 5 depicts the layout of the dual-fan variable-air-volume air-conditioning system’s test platform in a two-dimensional plane. The test room, situated on the building’s top floor, spans a height of 4 m with a floor area and air-conditioning area both measuring 100 m2. Table 1 presents key details regarding the main electromechanical equipment of the air-conditioning system. This test platform comprises two distinct rooms, designated as the passenger elevator machine room and the cargo elevator machine room based on their respective functions. Additionally, Table 2 provides fundamental information regarding the building’s air-conditioned area.
Figure 6 shows the installation position of the sensors in the test; the position sensor of the end air valve and the airflow sensor are installed on the side of the air outlet, and the data are collected every 30 s. The airflow sensor of the air supply fan is installed in about two-thirds of the air supply duct, and the speed sensor is on the inside of the air supply fan, collecting data every 30 s.
Tests were conducted to explore how room temperature dynamically responds to changes in valve opening of the end variable-air-volume box, as well as to variations in supply and exhaust fan speeds affecting air supply volume adjustments. Throughout these dynamic temperature adjustments, uniform adjustment actions were maintained across all variable-air-volume boxes within the same room. Specifically, this includes Room No. 1 with VB1 and VB2 and Room No. 2 with VB3, VB4, and VB5. Details regarding the test parameters for air supply volume are outlined in Table 3.
Before the start of the test, the following conditions should be met to ensure that the room temperatures in Rooms 1 and 2 remain constant over some time, as follows:
  • the supply fan speed, exhaust fan speed, and the opening of the air valve of the variable-air-volume box at the end of each room are maintained at constant levels for a certain duration, alongside consistent air supply at the room’s end;
  • the PI algorithm is used to control the opening of the continuous-type water volume control valve of the surface heat exchanger of the air-conditioning unit to maintain the temperature of the air supply in winter at about 38 °C and in summer at about 16 °C.

3.1. Room Temperature on the End of the Variable-Air-Volume Box Valve Opening Dynamic Response Characteristics of the Test

To ensure the indoor airflow organization and air quality, usually, the minimum valve opening of the terminal variable-air-volume box is 30%, and here, only the experimental study of the end of the variable-air-volume box valve opening between 30% and 100% change the room temperature on the end of the pure hysteresis response time of the air volume.
Figure 7 illustrates the correlation between air supply volume and the opening of the end air valve in both rooms. Within the time frame of 10 to 15 min, adjusting the end air valve opening from 100% to 30% resulted in the total air supply volume decreasing from the original 1270 m3/h to 680 m3/h in Room No. 1 and from 1950 m3/h to 780 m3/h in Room No. 2. Combining the findings from Figure 7, it is evident that changes in end air supply volume closely follow adjustments in end air valve opening, with nearly negligible lag time.
Figure 8 depicts the dynamic response characteristics of room temperature to the air valve of the terminal variable-air-volume box under both winter and summer conditions. It reveals a hysteresis phenomenon in the room temperature response to the air valve, with a hysteresis time of approximately 5 min. This hysteresis in room temperature adjustment at the end of the variable-air-volume box damper opening is attributed to the diffusion heat transfer process of the supplied air within the air-conditioned room. While maintaining a constant air supply temperature, the pure hysteresis response time of room temperature to changes in air supply volume should align with the air supply volume. This is due to variations in air diffusion speed within the room, resulting in differences in the number of air changes.

3.2. Dynamic Response Characteristics Test of Room Temperature to Blower Speed

Investigating the air supply volume and room temperature change curves of each air supply outlet, we ensure that the air supply fan’s speed remains above 65%. Here, we explore the variations when the air supply fan speed ranges from 67% to 98%. Figure 9 illustrates the relationship between air supply volume and air supply fan speed in both rooms. Within a 15-min interval, adjusting the air supply fan speed from 98% to 67% resulted in the total air supply volume decreasing from the original 1460 m3/h to 1080 m3/h in Room No. 1 and from 2350 m3/h to 1720 m3/h in Room No. 2. Combining these results, it is evident that adjustments in the air supply fan speed immediately affect the end air supply volume, with virtually no lag time.
In the process of adjusting the air supply fan speed, Figure 10 depicts how room temperature fluctuates in response to these speed changes. Notably, there is a hysteresis phenomenon observed, with a time lag of approximately 5 min in the room temperature response to variations in the air supply fan speed. The hysteresis phenomenon is also caused by the diffusion of air in the air-conditioned room heat transfer process, the hysteresis time with the change in the amount of air supply changes, and the number of air changes in different hysteresis time is also different.

3.3. Dynamic Response Characteristics Test of Room Temperature to Exhaust Fan Speed

Figure 11 and Figure 12 display the step response curves of room temperature and end air supply volume to the exhaust fan under both winter and summer conditions. Neither room temperature nor air supply volume exhibited significant changes in response to variations in exhaust fan speed. This can be interpreted to mean that due to room air infiltration, the room pressure has been maintained around a certain air pressure, resulting in the variation of the exhaust fan speed having almost no effect on the delivered air volume. Therefore, the exhaust fan speed is not considered in the subsequent variable-air-supply volume control.
The following conclusions can be drawn from the above tests:
(1)
Both the terminal air supply volume and room temperature are influenced by fluctuations in the speed of the air supply fan and the opening of the air valve of the variable-air-volume box. Notably, there is a hysteresis phenomenon observed in the room temperature response to changes in the air supply fan speed and the opening of the air valve, with a characteristic hysteresis time of approximately 5 min;
(2)
Due to room air infiltration, the room pressure has been maintained near a certain barometric pressure, resulting in changes in the exhaust fan speed having almost no effect on the supply air volume and room temperature;
(3)
Given the constant supply air temperature, the pure lag in room temperature response to changes in end air supply volume should correlate with alterations in supply air volume. This discrepancy arises from variations in the diffusion speed of supply air within the room, resulting in differing rates of air changes.
According to the test results of the dynamic response of the room temperature to the influencing factors in summer and under working conditions, based on the “two-point method” mentioned in Figure 3, the first-order inertial transfer functions with hysteresis. Links of the room temperatures of rooms No. 1 and No. 2 to the speeds of the air supply fan and the opening of the end air valve are given in Table 4 in turn.
The test outcomes of various air-conditioned rooms vary due to factors such as room configuration, maintenance structure, air supply technique, and air circulation rates. Consequently, the pure hysteresis time constants, inertia time coefficients, and amplification coefficients of the first-order inertia-plus-hysteresis link transfer function differ across different air-conditioned rooms. Even for the same air-conditioned room, the test results are not the same for different numbers of air changes and temperature sensor installation locations [28].
To facilitate the description of the variable-air-volume air-conditioning system room temperature change dynamic response characteristics and inertia response time, here, the two-room temperature on the end of the variable-air-volume box valve openings and the speed of the air supply fan hysteresis response characteristics of the parameters will be used as a reference basis for the air-conditioned room air change number changes to identify in winter and summer conditions [29]. The variation of air change number of air-conditioned rooms is calculated by the formula:
Δ N = Δ G / V
where Δ G is the change in the amount of air supply, m3/h; V is the volume of the room, m3. Table 5 shows the hysteresis characteristic parameters of the room temperature in summer and winter conditions, and the pure hysteresis time is the same in summer and winter with the same number of air changes, but the inertia time in summer is slightly larger than that in winter.

4. Control Methods

4.1. Control Strategy

As shown in Figure 13, for the control of variable-air-volume end devices, there are two types: pressure-related and pressure-independent [30,31]. The advantages of the pressure-related type are simple structure, low cost, etc. However, a drawback of this method is that while adjusting the opening of the end air valve, the air supply fan speed remains constant. This results in fluctuations in air supply static pressure, leading to increased valve switching strokes and higher energy consumption for the air supply fan. The advantages of the pressure-related type are that solves the problem of static pressure fluctuations in the air supply, lifting the end of the problem of mutual coupling; the disadvantages are the complexity of the control method and the increase in the airflow sensor resulting in higher costs.
Wherein ti denotes the end–end room temperature measurement value; tsp denotes the room temperature setting value; Qi denotes the end–end airflow measurement value; Qsp denotes the end–end airflow setting value.
As shown in Figure 14, in this paper, the pressure-dependent end control method is adopted, and a fuzzy-serial PI control algorithm combining fuzzy control and serial PI regulation is proposed, with serial PI control as the outer ring and fuzzy control as the inner ring. The specific realization methods are as follows:
  • Determine the outer-loop PI parameters according to the room temperature measurement value ti and the room temperature setting value tsp. Regulate the frequency and speed of the air supply fan, and obtain the rated air supply volume Qsp.
  • According to the fuzzy control algorithm, classify the opening of the valve, reduce the total stroke of the valve, and improve its stability.
  • Determine the opening degree of the end valve from the set value of air volume Qsp obtained in the previous step and the actual air volume value Qi measured by the air volume sensor in the end device to compensate for the change in the static pressure of the air supply and ensure the stability of the air supply.

4.2. Inner and Outer Loop Control Algorithm Design

MATLAB software is used to design the outer-loop controller and PI regulation. First of all, to ensure that the speed of the air supply fan meets the requirements of the load, here we take the speed range of 30% to 70%, the sampling period is 1 s, and PI parameters are automatically adjusted by the PID Tuner. Temperature fluctuations in real-time give feedback to the air supply fan. Take the winter conditions as an example; when the temperature decreases, increase the speed of the air supply fan to increase the air volume. When the temperature rises, the speed of the fan is lowered and the air volume is reduced. The frequency of the blower changes is consistent with the frequency of temperature perturbation, which is about 7 min/time, as shown in Figure 15.
The inner loop control loop adopt fuzzy control, which is designed to eliminate the static pressure in the air supply pipe when the outlet air volume deviates from the set value of air volume. Air supply static pressure control and room temperature control have a coupling relationship, so under the premise of meeting the end load demand, minimizing the change frequency of the end room temperature control loop air valve is very conducive to the stability of the system control. The difference between the actual air supply volume and the set value of the air volume is e G , and the rate of change of the difference is e c G as the input, and the valve opening is used as the output u for fuzzy control The specific steps are as follows.
The fuzzy domain of error and error rate of change is set as [−2,2] and the fuzzy domain of the output quantity is set as [−3,3]. Both fuzzy domains are divided into seven classes: NB, NM, NS, ZO, PS, PM, PB. The affiliation function of the inputs is triangular, and the outputs are single-point fuzzy subsets taken as {−3,−2,−1,0,1,2,3}. The affiliation function of the input quantities is shown in Figure 16.
The fuzzy rules are set up according to the following principles:
  • When the difference e G >> 0 and the rate of change of difference e c G > 0, the static pressure will decrease rapidly, and we should quickly reduce the valve opening and then reduce the outlet air volume and increase the static pressure of the air supply.
  • When the difference e G << 0 and the rate of change of difference e c G < 0, the static pressure will increase rapidly, then we should quickly increase the valve opening, and then increase the outlet air volume, reducing the static pressure of the air supply.
  • When the difference e G < 0 and the rate of change of the difference e c G > 0, or when the difference e G > 0 and the rate of change of the difference e c G < 0, static pressure will remain unchanged, then you can fine-tune the valve openings or keep the valve at the current opening.
In addition to the above rules, several remaining rules need to be set, as the fuzzy theory domain is divided into 7 classes, so there are 49 rules in total, as shown in Table 6. The fuzzy rule map schematic is shown in Figure 17.

4.3. Comparison of Simulation Results

According to the previous derivation of winter and summer room temperature response models, the series PI simulation model and the fuzzy-PI simulation model are constructed. Through comparing the advantages and disadvantages of the two control algorithms in temperature control, end valve control, and speed control of the supply fan, Table 7 shows the parameters in the simulation experiments.
Figure 18 shows the temperature control diagrams under two working conditions, from which it can be seen that the temperature regulation effect of serial PI is slightly better than the fuzzy-PI control algorithm proposed in this paper, which is because the serial PI regulation will frequently change the opening degree of the end air valve and the speed of the air supply fan according to the error between the set value and the measured value of the room temperature, while the fuzzy-PI control algorithm proposed in this paper meets the requirement of 5% error in both the lowest winter temperature TL = 22.39 °C and the summer maximum temperature TH = 26.57 °C.
The temperature error of serial PI regulation under winter conditions is 1.74%, and the error of fuzzy-PI regulation is 2.66%; the temperature error of serial PI regulation under summer conditions is 1.02%, and the error of fuzzy-PI regulation is 2.19%. It can be seen that the fuzzy-PI algorithm increases the temperature error in the room temperature regulation process, and the error increment in the summer condition is slightly higher than that in the winter condition; this is because the inertia time and the pure lag time in the summer condition are smaller than that in the winter condition, The adjustment time of the serial PI regulation is short, and the steady-state error is small, and the fuzzy-PI regulation has a larger impact on the temperature with a longer regulation period. In winter conditions, the adjustment time of serial PI regulation is long, the steady-state error is also larger, and the fuzzy PI has less influence on the temperature.
Figure 19 and Figure 20 display the variations in the end air valve opening and the air supply fan speed during winter and summer conditions, respectively. A qualitative observation reveals that the fuzzy-PI control algorithm notably minimizes end air valve adjustments in both scenarios, thereby reducing the end air valve stroke. Furthermore, the impact of the fuzzy-PI control algorithm on the air supply fan speed is more pronounced during winter compared to summer, offering potential energy savings for the air supply fan.
From Figure 19 and Figure 20, it can be seen that the fuzzy-PI regulation algorithm optimizes the total valve travel for the control of the inner loop better, while the optimization of the speed of the air supply fan for the control of the outer loop is generally effective, which can shorten the total valve travel by more than half, while the regulation of the speed of the air supply fan is only less than 3%, which is since the speed of the air supply fan has to satisfy the minimum fresh air volume requirement, and too low a speed may lead to poor indoor air quality.
Table 8 shows the comparison results of the two control algorithms on the main parameters of the air valve and the air supply fan under winter and summer conditions, respectively, and it can be seen that after using the new fuzzy-PI control algorithm, the total stroke of the valve is shortened by 43.3% in winter and 68.2% in summer. The energy consumption of the supply fan can be saved by 5.7% in winter and 2.7% in summer.

5. Discussion

Although dynamic step response tests are conducted in this paper for the variable-air-volume air-conditioning system of a computer room under winter and summer conditions, considering the complexity and diversity of the year-round conditions, it is necessary to collect data for the year-round conditions at a later stage. The fuzzy-PI control algorithm proposed in this paper is effective in the control of the end air valve position, which can greatly reduce its total stroke, but the energy consumption of the air supply fan under summer conditions is not obvious, and it is not as good as the serial PI regulation in the room temperature control effect, and the subsequent consideration can be given to the outer ring to also take the intelligent algorithms, such as neural networks, genetic algorithms and so on, which may further improve the energy consumption of the air supply fan. Temperature control can refine the fuzzy control rules or take fuzzy-neural network and other methods where the temperature error is too large to solve the problem.
At present, the multi-step prediction algorithm is often used in the control of variable-air-volume air-conditioning systems. Compared with the multi-step prediction algorithm, the fuzzy-PI control algorithm in this paper is easier to realize and has a strong adaptability. The shortcomings are that the next moment of the cooling and heating load is not predictable, thus the stability is a little bit worse. If the multi-step prediction algorithm can be introduced into the fuzzy-PI control algorithm, it will improve the stability of the control system and reduce the control error.

6. Conclusions

In this paper, starting from the actual test data, the dynamic response curve of the room temperature to the speed of the air supply fan and the opening of the end air valve under winter and summer working conditions is collected, which makes up for the defects of the previous research that only emphasizes on the working conditions in a certain period. This article gives a detailed mathematical model derivation process of room temperature, combined with the mathematical derivation results of the test data for model identification. Aiming at problems such as frequent switching of the end air valve, long total switching stroke, and high energy consumption of the supply fan, based on the original pressure-independent serial PI regulation, this article proposes a fuzzy-PI regulation method, which effectively solves the above problems. The detailed conclusions of the article are as follows:
(1)
The room temperature control modeling problem is a large time lag and inertia problem related to factors such as air supply volume and air supply temperature. The pure lag time of room temperature is the same in winter and summer, but the inertia time is greater in summer than in winter.
(2)
The traditional serial PI regulation will frequently change the opening of the end air valve and the speed of the air supply fan according to the error between the set value and the measured value of the room temperature, and the fuzzy-PI regulation temperature error is slightly larger than that of the traditional serial PI regulation, but the fuzzy-PI control algorithm proposed in this paper in the winter minimum temperature TL = 22.39 °C and in the summer maximum temperature TH = 26.57 °C has an error of less than 5%.
(3)
Compared with serial PI regulation, fuzzy-PI regulation shortens the total stroke of the valve by 43.3% in winter and 68.2% in summer. The switching frequency of the valve in winter is reduced by 55.6%, and the switching frequency of the valve in summer is reduced by 68.7%, which greatly reduces the loss of the valve and reduces the valve noise.
(4)
Compared with the series PI regulation, the fuzzy-PI regulation can save 5.7% of the energy consumption of the supply fan in winter and 2.7% of the energy consumption of the supply fan in summer, which has a certain effect on the energy saving of the building.

Author Contributions

Conceptualization, D.L. and F.D.; methodology, D.L. and H.C.; software, D.L. and M.A.; validation, D.L.; data curation, D.L. and H.C.; writing—original draft preparation, D.L. and M.A.; writing—review and editing, D.L. and M.A. All authors have read and agreed to the published version of the manuscript.

Funding

This research received no external funding.

Data Availability Statement

The data presented in this study are available on request from the corresponding author.

Conflicts of Interest

The authors declare no conflicts of interest.

Nomenclature

VAVVariable Air Volume
HVACHeating, Ventilation, and Air Conditioning
PIProportional-Integral
AHUsAir-Handling Units

References

  1. Zhu, W.; Huang, B.; Zhao, J.; Chen, X.; Sun, C. Impacts on the embodied carbon emissions in China’s building sector and its related energy-intensive industries from energy-saving technologies perspective: A dynamic CGE analysis. Energy Build. 2023, 287, 112926. [Google Scholar] [CrossRef]
  2. Thepsaskul, W.; Wongsapai, W.; Bunchuaidee, R.; Tridech, N.; Juprasert, P. Estimation of greenhouse gas mitigation potential from refrigerant switching and energy efficiency improvement in Thai air conditioners. Energy Rep. 2023, 9, 213–220. [Google Scholar] [CrossRef]
  3. Talib, R.; Nassif, N.; Arida, M.; Abu-Lebdeh, T. Chilled water VAV system optimization and modeling using artificial neural networks. Am. J. Eng. Appl. Sci. 2018, 11, 1188–1198. [Google Scholar] [CrossRef]
  4. Okochi, G.S.; Yao, Y. A review of recent developments and technological advancements of variable-air-volume (VAV) air-conditioning systems. Renew. Sustain. Energy Rev. 2016, 59, 784–817. [Google Scholar] [CrossRef]
  5. Ra, S.J.; Kim, J.H.; Park, C.S. Real-time model predictive cooling control for an HVAC system in a factory building. Energy Build. 2023, 285, 112860. [Google Scholar] [CrossRef]
  6. Zhao, Z.; Yu, N. The application of advanced control technologies in air conditioning system—A review. Adv. Build. Energy Res. 2017, 11, 52–66. [Google Scholar] [CrossRef]
  7. Hsieh, M.C.; Maurya, S.N.; Luo, W.J.; Li, K.Y.; Hao, L.; Bhuyar, P. Coolant Volume Prediction for Spindle Cooler with Adaptive Neuro-fuzzy Inference System Control Method. Sens. Mater. 2022, 34, 2447–2466. [Google Scholar] [CrossRef]
  8. Li, K.Y.; Maurya, S.N.; Lee, Y.H.; Luo, W.J.; Chen, C.N.; Wellid, I. Thermal deformation and economic analysis of a multiobject cooling system for spindles with varied coolant volume control. Int. J. Adv. Manuf. Technol. 2023, 126, 1807–1825. [Google Scholar] [CrossRef]
  9. Afroz, Z.; Shafiullah, G.M.; Urmee, T.; Higgins, G. Modeling techniques used in building HVAC control systems: A review. Renew. Sustain. Energy Rev. 2018, 83, 64–84. [Google Scholar] [CrossRef]
  10. Meng, Q.; Yan, X.; Ren, Q.; Adeli, H. Variable air volume air-conditioning experiment system with advanced controls. Indoor Built Environ. 2016, 25, 114–127. [Google Scholar] [CrossRef]
  11. Cao, S.; Zhao, W.; Zhu, A. Research on intervention PID control of VAV terminal based on LabVIEW. Case Stud. Therm. Eng. 2023, 45, 103002. [Google Scholar] [CrossRef]
  12. Homod, R.Z. Review on the HVAC system modeling types and the shortcomings of their application. J. Energy 2013, 2013, 768632. [Google Scholar] [CrossRef]
  13. Wang, S.; Ma, Z. Supervisory and optimal control of building HVAC systems: A review. Hvac R Res. 2008, 14, 3–32. [Google Scholar] [CrossRef]
  14. Yao, Y.; Shekhar, D.K. State of the art review on model predictive control (MPC) in Heating Ventilation and Air-conditioning (HVAC) field. Build. Environ. 2021, 200, 107952. [Google Scholar] [CrossRef]
  15. Mu, Y.; Zhang, J.; Ma, Z.; Liu, M. A novel air flowrate control method based on terminal damper opening prediction in multi-zone VAV system. Energy 2023, 263, 126031. [Google Scholar] [CrossRef]
  16. Afram, A.; Janabi-Sharifi, F. Black-box modeling of residential HVAC system and comparison of gray-box and black-box modeling methods. Energy Build. 2015, 94, 121–149. [Google Scholar] [CrossRef]
  17. Killian, M.; Mayer, B.; Kozek, M. Effective fuzzy black-box modeling for building heating dynamics. Energy Build. 2015, 96, 175–186. [Google Scholar] [CrossRef]
  18. Afram, A.; Janabi-Sharifi, F. Gray-box modeling and validation of residential HVAC system for control system design. Appl. Energy 2015, 137, 134–150. [Google Scholar] [CrossRef]
  19. Shahcheraghian, A.; Madani, H.; Ilinca, A. From white to black-box models: A review of simulation tools for building energy management and their application in consulting practices. Energies 2024, 17, 376. [Google Scholar] [CrossRef]
  20. Gao, J.; Xu, X.; Li, X.; Zhang, J.; Zhang, Y.; Wei, G. Model-based space temperature cascade control for constant air volume air-conditioning system. Build. Environ. 2018, 145, 308–318. [Google Scholar] [CrossRef]
  21. Blum, D.H.; Norford, L.K. Dynamic simulation and analysis of ancillary service demand response strategies for variable air volume HVAC systems. Hvac R Res. 2014, 20, 908–921. [Google Scholar] [CrossRef]
  22. Barker, L.K.; Whitesides, J.L. Stability analysis for linear systems with time delays. J. Sound Vib. 1977, 51, 7–21. [Google Scholar] [CrossRef]
  23. Wu, S.; Sun, J. A physics-based linear parametric model of room temperature in office buildings. Build. Environ. 2012, 50, 1–9. [Google Scholar] [CrossRef]
  24. Fang, Z.; Tang, T.; Su, Q.; Zheng, Z.; Xu, X.; Ding, Y.; Liao, M. Investigation into optimal control of terminal unit of air conditioning system for reducing energy consumption. Appl. Therm. Eng. 2020, 177, 115499. [Google Scholar] [CrossRef]
  25. Xing, T.; Li, X.; Zhang, J. An identification method for room temperature dynamic model based on analytical solution in VAV system. Energy Build. 2018, 174, 134–146. [Google Scholar] [CrossRef]
  26. Lan, J.; Zhang, Z.; Liang, X.; Wu, H.; Wang, G.; Mao, R. Experimental and numerical investigation on thermal performance of data center via fan-wall free cooling technology. Appl. Therm. Eng. 2023, 228, 120467. [Google Scholar] [CrossRef]
  27. Rugh, W.J. Linear System Theory; Prentice-Hall, Inc.: Hoboken, NJ, USA, 1996. [Google Scholar]
  28. Lin, J.L.; Yeh, T.J. Modeling, identification and control of air-conditioning systems. Int. J. Refrig. 2007, 30, 209–220. [Google Scholar] [CrossRef]
  29. Hordeski, M.F. HVAC Control in the New Millennium; CRC Press: Boca Raton, FL, USA, 2001. [Google Scholar]
  30. Padmanabh, K. Fault Prediction in HVAC Chillers by Analysis of Internal System Dynamics. In Proceedings of the 2021 International Conference on Smart Applications, Communications and Networking (SmartNets), Glasgow, UK, 22–24 September 2021; IEEE: Piscataway, NJ, USA, 2021; pp. 1–6. [Google Scholar]
  31. Kim, H.J.; Cho, Y.H. Optimal Control Method of Variable Air Volume Terminal Unit System. Energies 2021, 14, 7527. [Google Scholar] [CrossRef]
Figure 1. Target buildings and their temperature and humidity information acquisition.
Figure 1. Target buildings and their temperature and humidity information acquisition.
Buildings 14 00677 g001
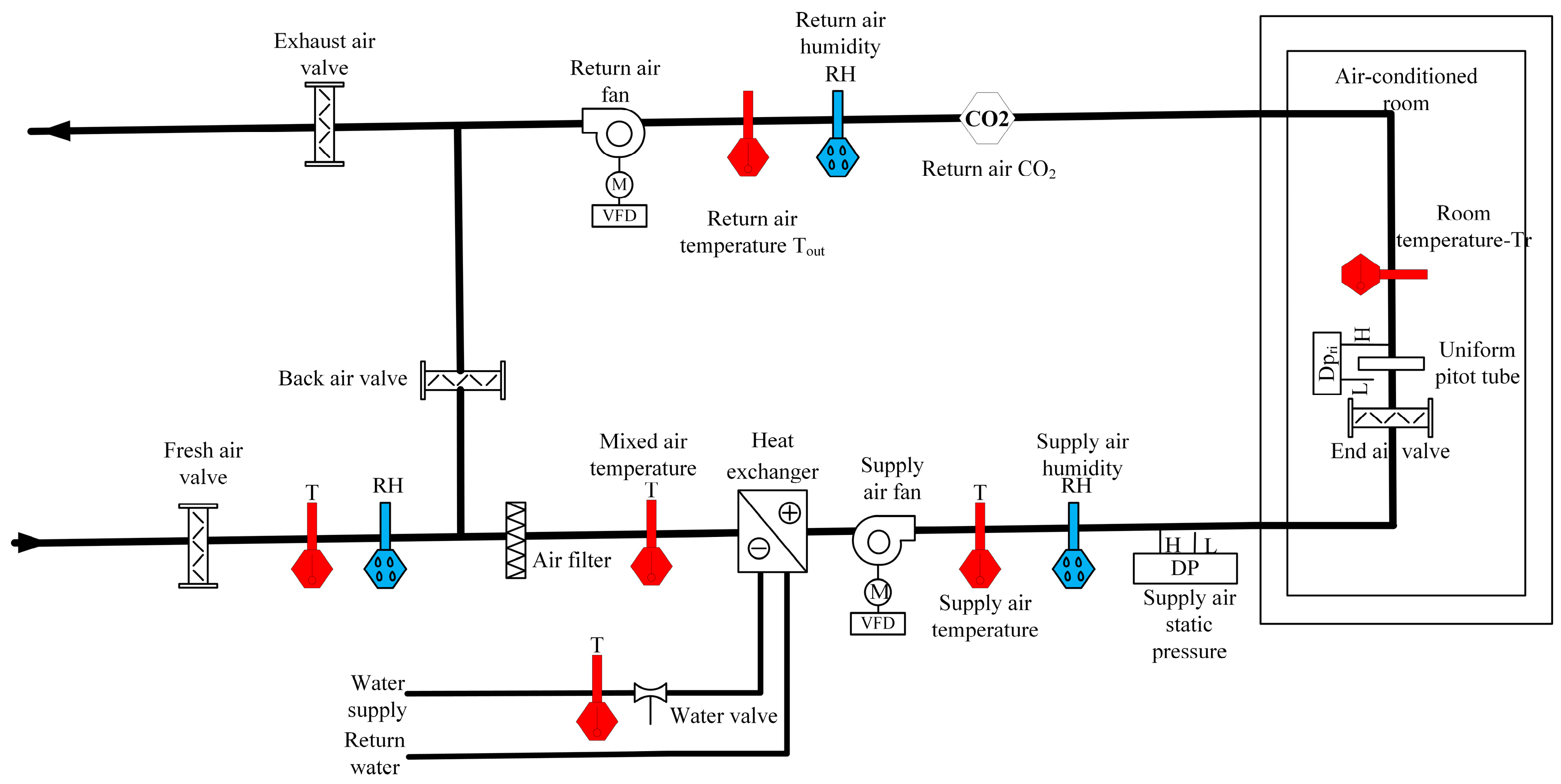
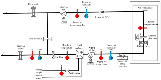
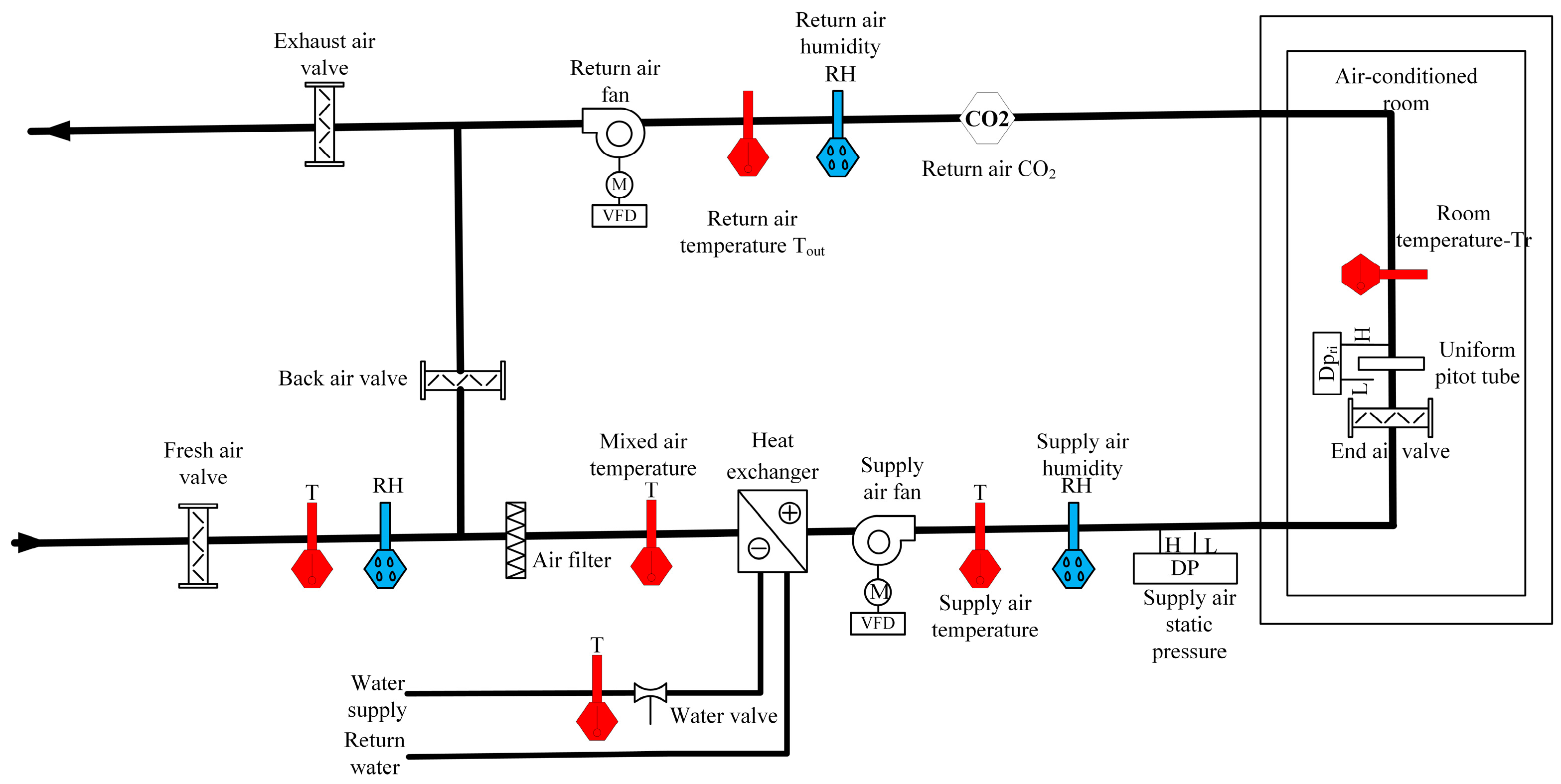
Figure 2. Schematic diagram of dual-fan variable-air-volume air-conditioning system.
Figure 2. Schematic diagram of dual-fan variable-air-volume air-conditioning system.
Buildings 14 00677 g002
Figure 3. Experimental schematic diagram of dynamic response characteristics of the room temperature to each influencing factor.
Figure 3. Experimental schematic diagram of dynamic response characteristics of the room temperature to each influencing factor.
Buildings 14 00677 g003
Figure 4. Temperature, humidity, and pressure change curves of the computer room in 45 days.
Figure 4. Temperature, humidity, and pressure change curves of the computer room in 45 days.
Buildings 14 00677 g004
Figure 5. Schematic diagram of the test air-conditioning system in two dimensions.
Figure 5. Schematic diagram of the test air-conditioning system in two dimensions.
Buildings 14 00677 g005
Figure 6. Installation position of the sensor of the variable-air-volume system in the test.
Figure 6. Installation position of the sensor of the variable-air-volume system in the test.
Buildings 14 00677 g006
Figure 7. Dynamic response characteristics of the air supply volume to the air valve of the terminal.
Figure 7. Dynamic response characteristics of the air supply volume to the air valve of the terminal.
Buildings 14 00677 g007
Figure 8. Dynamic response characteristics of room temperature to the air valve of the terminal. (a) Winter conditions. (b) Summer conditions.
Figure 8. Dynamic response characteristics of room temperature to the air valve of the terminal. (a) Winter conditions. (b) Summer conditions.
Buildings 14 00677 g008
Figure 9. Dynamic response characteristics of the air supply volume to the speed of the air supply fan.
Figure 9. Dynamic response characteristics of the air supply volume to the speed of the air supply fan.
Buildings 14 00677 g009
Figure 10. Dynamic response characteristics of room temperature to the speed of the supply fan. (a) Winter conditions. (b) Summer conditions.
Figure 10. Dynamic response characteristics of room temperature to the speed of the supply fan. (a) Winter conditions. (b) Summer conditions.
Buildings 14 00677 g010
Figure 11. Dynamic response characteristics of the air supply volume to the speed of the exhaust fan.
Figure 11. Dynamic response characteristics of the air supply volume to the speed of the exhaust fan.
Buildings 14 00677 g011
Figure 12. Dynamic response characteristics of room temperature to exhaust fan speed. (a) Winter conditions. (b) Summer conditions.
Figure 12. Dynamic response characteristics of room temperature to exhaust fan speed. (a) Winter conditions. (b) Summer conditions.
Buildings 14 00677 g012
Figure 13. Pressure-dependent and pressure-independent end control principle.
Figure 13. Pressure-dependent and pressure-independent end control principle.
Buildings 14 00677 g013
Figure 14. Control strategy.
Figure 14. Control strategy.
Buildings 14 00677 g014
Figure 15. Effect of temperature feedback on the PI control of the speed of the supply fan.
Figure 15. Effect of temperature feedback on the PI control of the speed of the supply fan.
Buildings 14 00677 g015
Figure 16. Triangular affiliation function.
Figure 16. Triangular affiliation function.
Buildings 14 00677 g016
Figure 17. Effect of fuzzy subset inference.
Figure 17. Effect of fuzzy subset inference.
Buildings 14 00677 g017
Figure 18. Comparison of series PI and fuzzy-PI temperature control under winter/summer operating conditions. (a) Winter conditions. (b) Summer conditions.
Figure 18. Comparison of series PI and fuzzy-PI temperature control under winter/summer operating conditions. (a) Winter conditions. (b) Summer conditions.
Buildings 14 00677 g018
Figure 19. Comparison of valve opening and air supply fan speed in winter conditions.
Figure 19. Comparison of valve opening and air supply fan speed in winter conditions.
Buildings 14 00677 g019
Figure 20. Comparison of valve opening and air supply fan speed in summer conditions.
Figure 20. Comparison of valve opening and air supply fan speed in summer conditions.
Buildings 14 00677 g020
Table 1. Mechanical and electrical equipment of variable-air-volume air-conditioning system.
Table 1. Mechanical and electrical equipment of variable-air-volume air-conditioning system.
SymbolDevice NameSpecification
AHU Air handle unit Air volume 4000 CMH, cooling capacity 25 KW, residual pressure outside the machine 300 Pa
EFU Exhaust fan Air volume 3800 CMH, total pressure 250 Pa, motor power 0.55 KW, rotational speed 2880 r/min
BOX1/2 End device Air volume range 198–660 m3/h
BOX3/4 End device Air volume range 336–1120 m3/h
BOX5 End device Air volume range 198–660 m3/h
Table 2. Basic building information.
Table 2. Basic building information.
Enclosure Structure Window Wall Ratio Area/m2 Volume/m3 Feature
Room 1 Concrete structure 0.11 42 160 Cargo elevator room
Room 2 Concrete structure 0.24 56 220 Passenger elevator room
Table 3. Parameter information of air-supply-volume test.
Table 3. Parameter information of air-supply-volume test.
Working ConditionTest ParameterTest Name
End Air Valve TestSupply Fan
Test
Exhaust Fan Test
Winter/SummerSupply fan speed ratio (%)7070–10085
Exhaust fan speed ratio (%)303030–90
End air valve opening (%)20–100100100
Fresh air valve opening (%)404040
WinterOutdoor temperature (°C)−1–3−2–50–3
Outdoor humidity (%)55–6055–6055–60
SummerOutdoor temperature (°C)28–3128–3128–31
Outdoor humidity (%)40–5040–5040–50
Table 4. Room temperature transfer function in the process of air supply volume regulation.
Table 4. Room temperature transfer function in the process of air supply volume regulation.
Air-Conditioned RoomRegulating Object
End Air ValveAir Supply Fan
1#room 0.005 16 s + 1 e 5 s 0.005 34 s + 1 e 5 s
2#room 0.005 14 s + 1 e 5 s 0.005 13 s + 1 e 5 s
Table 5. Parameters of room temperature hysteresis characteristics of air-conditioned rooms in winter/summer conditions.
Table 5. Parameters of room temperature hysteresis characteristics of air-conditioned rooms in winter/summer conditions.
Air-Conditioned RoomRegulating ObjectWinter/Summer Inertia Time Coefficient (min)Winter/Summer Pure Lag Time (min)
1#roomEnd air valve 66 / Δ N ;   68 / Δ N 21 / Δ N ;   21 / Δ N
Air supply fan 166 / Δ N ;   176 / Δ N 26 / Δ N ;   26 / Δ N
2#roomEnd air valve 95 / Δ N ;   98 / Δ N 34 / Δ N ;   34 / Δ N
Air supply fan 79 / Δ N ;   92 / Δ N 33 / Δ N ;   33 / Δ N
Table 6. Valve position fuzzy control rules.
Table 6. Valve position fuzzy control rules.
e G NB NM NS ZO PS PM PB
e c G   u
NB PB PB PM PM PS ZO ZO
NM PB PB PM PS PS ZO NS
NS PM PM PM PS ZO NS NS
ZO PM PM PS ZO NS NM NM
PS PS PS ZO NS NS NM NM
PM PS ZO NS NM NM NM NB
PB ZO ZO NM NM NM NB NB
Table 7. Simulation parameters.
Table 7. Simulation parameters.
TypeDescriptionValueUnit
Serial PI arithmeticP32-
I6-
Sampling period<1s
Fuzzy-PI arithmeticP32-
I6-
Sampling period1s
Process parameterWinter air supply temperature37°C
Summer air supply temperature16°C
Valve position upper limit100%
Valve position lower limit30%
Table 8. Comparison of simulation data.
Table 8. Comparison of simulation data.
Working ConditionDescriptionValueEconomy Rate
Serial PIFuzzy-PI
WinterNumber of valve changes9455.6%
Total valve travel (%)91051643.3%
Average speed ratio of supply fan (%)58538.6%
Power of supply fan (KW)0.350.335.7%
SummerNumber of valve changes16568.7%
Total valve travel (%)218069368.2%
Average speed ratio of supply fan (%)60583.3%
Power of supply fan (KW)0.390.382.7%
Disclaimer/Publisher’s Note: The statements, opinions and data contained in all publications are solely those of the individual author(s) and contributor(s) and not of MDPI and/or the editor(s). MDPI and/or the editor(s) disclaim responsibility for any injury to people or property resulting from any ideas, methods, instructions or products referred to in the content.

Share and Cite

MDPI and ACS Style

Li, D.; Ahmat, M.; Cao, H.; Di, F. Optimization of Double-Closed-Loop Control of Variable-Air-Volume Air-Conditioning System Based on Dynamic Response Model. Buildings 2024, 14, 677. https://doi.org/10.3390/buildings14030677

AMA Style

Li D, Ahmat M, Cao H, Di F. Optimization of Double-Closed-Loop Control of Variable-Air-Volume Air-Conditioning System Based on Dynamic Response Model. Buildings. 2024; 14(3):677. https://doi.org/10.3390/buildings14030677

Chicago/Turabian Style

Li, Duanzheng, Mutellip Ahmat, Hongqing Cao, and Fankai Di. 2024. "Optimization of Double-Closed-Loop Control of Variable-Air-Volume Air-Conditioning System Based on Dynamic Response Model" Buildings 14, no. 3: 677. https://doi.org/10.3390/buildings14030677

APA Style

Li, D., Ahmat, M., Cao, H., & Di, F. (2024). Optimization of Double-Closed-Loop Control of Variable-Air-Volume Air-Conditioning System Based on Dynamic Response Model. Buildings, 14(3), 677. https://doi.org/10.3390/buildings14030677

Note that from the first issue of 2016, this journal uses article numbers instead of page numbers. See further details here.

Article Metrics

Back to TopTop