ELBARA II, an L-Band Radiometer System for Soil Moisture Research
Abstract
:1. Introduction
1.1. Measurement Principle
1.2. SMOS Requirements
1.3. SMOS Calibration and Validation Activities
2. Instrument Design
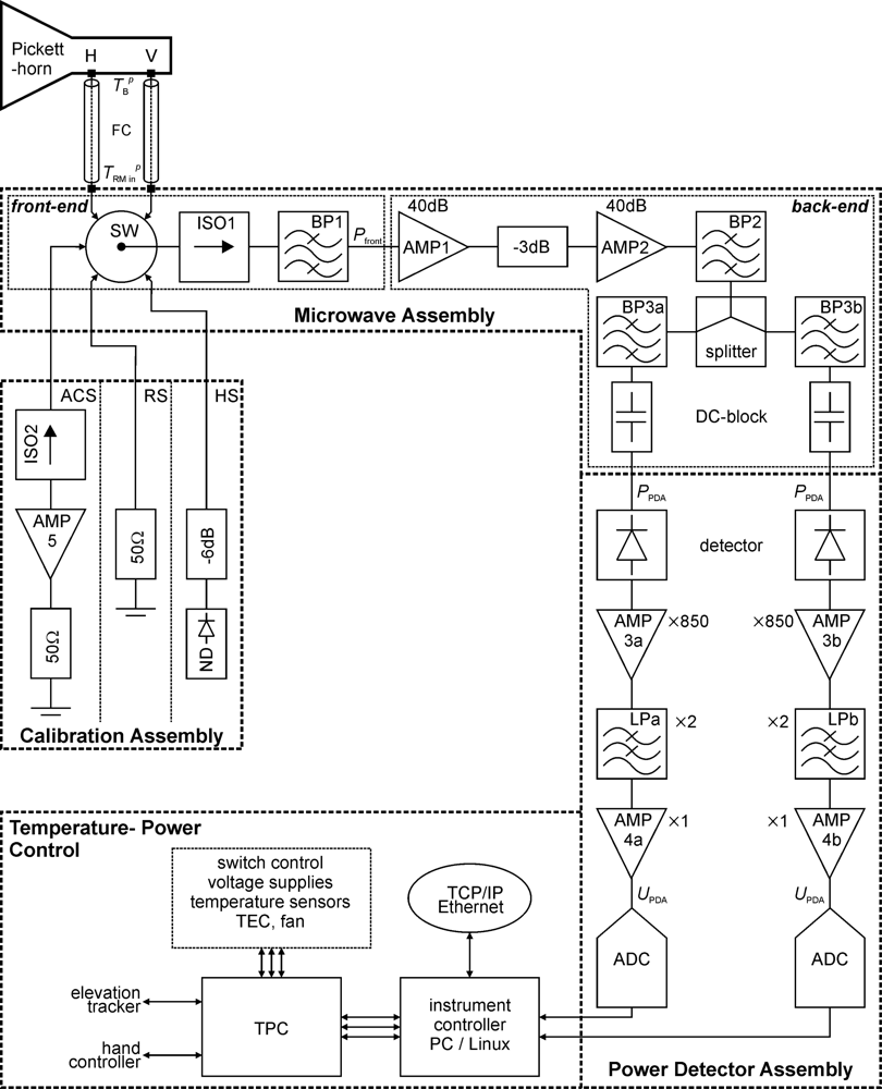
2.1. Block Diagram
2.1.1. Microwave Assembly
2.1.2. Power Detector Assembly
2.1.3. Calibration Assembly
2.1.4. Temperature-Power Control
2.2. Critical Components
2.2.1. Feed Cables
2.2.2. Input switch
2.2.3. Filters and Isolators
2.2.4. Amplifiers
2.3. Antenna
2.4. Scaffold and Elevation Tracker
2.5. Control of the Instrument
3. Instrument Characteristics and Tests
3.1. Characteristics of Radiometer Sub-Systems
3.1.1. Frequency Transfer Function of the Microwave Assembly
3.1.2. Front-End Loss
3.1.3. Linearity of the Power Detector Assembly
3.1.4. Characteristics of the Active Cold Source
3.2. ELBARA II Characteristics
Gain
Residual noise
Time bandwidth product
Accuracy of brightness temperatures
3.2.1. Antenna
Return loss
H-V isolation
Directivity
4. Final Remarks
Abbreviations
| Symbol | Meaning |
|---|---|
| ACS | Active Cold Source |
| ADC | Analog-to-Digital Converter |
| AMP | AMPlifier |
| BP | Band Pass filer |
| CA | Calibration Assembly |
| ELBARA | ETH L-Band Radiometer for soil-moisture research. |
| ESA | European Space Agency |
| FC | Feed Cable |
| HS | Hot Source |
| IC | Instrument Controller |
| ISO | ISOlator |
| LP | Low Pass filer |
| MA | Microwave Assembly |
| ND | Noise Diode |
| PDA | Power Detector Assembly |
| PDU | Power Distribution Unit |
| PID | Proportional–Integral–Derivative controller |
| RFI | Radio Frequency Interferences |
| RM | RadioMeter |
| RS | Resistive Source |
| SMOS | Soil Moisture and Ocean Salinity mission |
| SW | input SWitch |
| TEC | Thermo-Electric Cooler |
| TPC | Temperature and Power Controller |
| USB / LSB | Upper / Lower Side Band |
Acknowledgments
References
- Jackson, T.J.; LeVine, D.M.; Hsu, A.Y.; Oldak, A.; Starks, P.J.; Swift, C.T.; Isham, J.D.; Haken, M. Soil moisture mapping at regional scales using microwave radiometry: the Southern Great Plains Hydrology Experiment. IEEE Trans. Geosci. Remot. Sensing 1999, 37, 2136–2151. [Google Scholar]
- Njoku, E.G.; Jackson, T.J.; Lakshmi, V.; Nghiem, S.V. Soil moisture retrieval from AMSR-E. IEEE Trans. Geosci. Remot. Sensing 2003, 41, 215–229. [Google Scholar]
- Schmugge, T. Applications of passive microwave observations of surface soil moisture. J. Hydrol 1998, 212–213, 188–197. [Google Scholar]
- Wigneron, J.P.; Kerr, Y.; Waldteufel, P.; Saleh, K.; Escorihuela, M.J.; Richaume, P.; Ferrazzoli, P.; Rosnay, P.D.; Gurney, R.; Calvet, J.C.; Grant, J.P.; Guglielmetti, M.; Hornbuckle, B.; Mätzler, C.; Pellarin, T.; Schwank, M. L-band Microwave Emission of the Biosphere (L-MEB) Model: Description and calibration against experimental data sets over crop fields. Remot. Sensing Env 2007, 107, 639–655. [Google Scholar]
- Grant, J.P.; Saleh, K.; Van de Griend, A.A.; Wigneron, J.P.; Guglielmetti, M.; Kerr, Y.; Schwank, M.; Skou, N. Calibration of the L-MEB model over a coniferous and a deciduous forest. IEEE Trans. Geosci. Remot. Sensing 2008, 46, 808–818. [Google Scholar]
- Schmugge, T. Remote sensing of soil moisture. In encyclopedia of hydrological forecasting; Anderson, M.G., Burt, T., Eds.; John Wiley & Sons: Chichester, London, UK, 1985; pp. 101–124. [Google Scholar]
- Shutko, A.M. Microwave radiometry of lands under natural and artificial moistening. IEEE Trans. Geosci. Remot. Sensing 1982, GE-20, 18–26. [Google Scholar]
- Kerr, Y.; Waldteufel, P.; Wigneron, J.P.; Martinuzzi, J.M.; Font, J.; Berger, M. Soil moisture retrieval from space: The soil moisture and ocean salinity (SMOS) mission. IEEE Trans. Geosci. Remot. Sensing 2001, 39, 1729–1735. [Google Scholar]
- Dobson, M.C.; Ulaby, F.T.; Hallikainen, M.T.; El-Rayes, M.A. Microwave dielectric behavior of wet soil-part II: Dielectric Mixing Models. IEEE Trans. Geosci. Remot. Sens 1985, GE-23, 35–46. [Google Scholar]
- Topp, G.C.; Davis, J.L.; Annan, A.P. Electromagnetic determination of soil water content: Measurements in coaxial transmission lines. Water Resour. Res 1980, 16, 574–582. [Google Scholar]
- Wang, J.R.; Schmugge, T. An empirical model for the complex dielectric permittivity of soils as a function of water content. IEEE Trans. Geosci. Remot. Sensing 1980, GE-18, 288–295. [Google Scholar]
- Chanzy, A.; Kerr, Y.; Wigneron, J.P.; Calvet, J.C. Soil moisture estimation under sparse vegetation using microwave radiometry at C-band. IGARSS '97; Singapore, 1997; pp. 1090–1092. [Google Scholar]
- Ulaby, F.; Moore, R.; Fung, A. Microwave Remote Sensing: Active and Passive, from Theory to Applications; Artech House: Norwood, MA, USA, 1986; Volume III. [Google Scholar]
- Sharkov, E.A. Passive Microwave Remote Sensing of the Earth: Physical Foundations; Springer-Praxis Books in Geophysical Sciences: Berlin, Heidelberg, New York, NY, USA, 2003. [Google Scholar]
- Font, J.; Lagerloef, G.S.E.; LeVine, D.M.; Camps, A.; Zanife, O.Z. The determination of surface salinity with the European SMOS space mission. IEEE Trans. Geosci. Remot. Sensing 2004, 42, 2196–2205. [Google Scholar]
- European Space Agency. SMOS Earth Explorers. Available online: http://www.esa.int/esaLP/LPsmos.html/ (accessed on 25 August 2009).
- European Space Agency. SMOS Technical Information and Publications. Available online: http://esamultimedia.esa.int/docs/SMOS_publications.pdf/ (accessed on 25 August 2009).
- Special issue on the soil moisture and ocean salinity (smos) mission. IEEE Trans. Geosci. Remot. Sensing 2008, 44, 3471–3471.
- Wigneron, J.P.; Kerr, Y.; Waldteufel, P.; Saleh, K.; Escorihuela, M.J.; Richaume, P.; Ferrazzoli, P.; de Rosnay, P.; Gurney, R.; Calvet, J.C.; Grant, J.P.; Guglielmetti, M.; Hornbuckle, B.; Mätzler, C.; Pellarin, T.; Schwank, M. L-band Microwave Emission of the Biosphere (L-MEB) Model: description and calibration against experimental data sets over crop fields. Remot. Sensing Envir 2007, 107, 639–655. [Google Scholar]
- IEEE GRSS. Newsletter June. Available online: http://www.grss-ieee.org/files/ngrs_NL_0609_Final.pdf/ (accessed on 25 August 2009).
- Matzler, C.; Weber, D.; Wuthrich, M.; Schneeberger, K.; Stamm, C.; Wydler, H.; Fluhler, H. ELBARA, the ETH L-band radiometer for soil-moisture research. IEEE Int. Proc 2003, 5, 3058–3060. [Google Scholar]
- Guglielmetti, M.; Schwank, M.; Mätzler, C.; Oberdörster, C.; Vanderborght, J.; Flühler, H. FOSMEX: Forest soil moisture experiments with microwave radiometry. IEEE Trans. Geosci. Remote Sensing 2008, 46, 727–735. [Google Scholar]
- Guglielmetti, M.; Schwank, M.; Mätzler, C.; Oberdörster, C.; Vanderborght, J.; Flühler, H. Measured microwave radiative transfer properties of a deciduous forest canopy. Remote Sens. Environ 2007, 109, 523–532. [Google Scholar]
- Schneeberger, K.; Schwank, M.; Stamm, C.; Rosnay, P.d.; Mätzler, C.; Flühler, H. Topsoil structure influencing soil water retrieval by microwave radiometry. Vadose Zone J 2004, 3, 1169–1179. [Google Scholar]
- Schwank, M.; Guglielmetti, M.; Mätzler, C.; Flühler, H. Testing a new model for the L-band radiation of moist leaf litter. IEEE Trans. Geosci. Remote Sensing 2008, 46, 1982–1994. [Google Scholar]
- Schwank, M.; Mätzler, C.; Guglielmetti, M.; Flühler, H. L-Band radiometer measurements of soil water under growing clover grass. IEEE Trans. Geosci. Remote Sensing 2005, 43, 2225–2237. [Google Scholar]
- Schwank, M.; Stähli, M.; Wydler, H.; Leuenberger, J.; Mätzler, C.; Flühler, H. Microwave L-B and Emission of Freezing Soil. IEEE Trans. Geosci. Remot. Sensing 2004, 42, 1252–1261. [Google Scholar]
- Søbjærg, S.S. Polarimetric radiometers and their applications; Ph.D. Dissertation,. Technical University of Denmark: Lyngby, Denmark. Available online: http://orbit.dtu.dk/getResource?recordId=60680&objectId=1&versionId=1/ (accessed on 25 August 2009).
- Lemaître, F.; Poussière, J.C.; Kerr, Y.H.; Déjus, M.; Durbe, R.; Rosnay, P.d.; Calvet, J.C. Design and Test of the Ground-Based L-Band Radiometer for Estimating Water in Soils (LEWIS). IEEE Trans. Geosci. Remot. Sensing 2004, 42, 1666–1676. [Google Scholar]
- Pickett, H.M.; Hardy, J.C.; Farhoomand, J. Characterization of a Dual-Mode Horn for Submillimeter Wavelengths. IEEE transactions Microwave Tech 1984, 32, 936–937. [Google Scholar]
- Pellarin, T.; Wigneron, J.P.; Calvet, J.C.; Berger, M.; Douville, H.; Ferrazzoli, P.; Kerr, Y.H.; Lopez-Baesa, E.; Pulliainen, J.; Simmonds, L.P.; Waldteufel, P. Two-year global simulation of L-band brightness temperatures over land. IEEE Trans. Geosci. Remot. Sensing 2003, 41, 2135–2139. [Google Scholar]
- High-resolution spectral modeling, Solar Calculator. GATS, Inc: Newport News, VA, USA. Available online: http://www.spectralcalc.com/ (accessed on 25 August 2009).
Appendix
| Component | Specifications | Functionality |
|---|---|---|
| SW | Insertion loss < 0.1 dB Repeatability < 0.03 dB Mechanical switch >107 operations 4-bit TTL control | Switching between H-, V-polarization and the calibration sources. |
| ISO1, ISO2 | Tuned frequency = 1,413.5 MHz Loss = 0.20 dB | Improve matching of amplifier inputs. |
| BP1 | Center frequency = 1,413.5 MHz Insertion loss < 0.77 dB −3 dB bandwidth = 22 MHz Min. attenuation at 1,391 MHz = 12 dB | Suppression of out-of-band RFI before amplification. Determines the radiometer frequency response. |
| BP2 | Center frequency = 1,413.5 MHz Insertion loss < 1.22 dB −3 dB bandwidth = 22 MHz Min. attenuation at 1,391 MHz = 24 dB | Further suppression of out-of-band RFI. Determines the radiometer frequency response. |
| BP3a, (BP3b) | Center frequency = 1,407.5 MHz (1,419.5 MHz) Insertion loss < 1.3 dB −3 dB bandwidth = 11 MHz Min. attenuation at 1,391 MHz = 21 dB | Split the noise power into 2 spectral bands for RFI detection in the frequency domain. |
| LPa/b | Cut-off frequency = 400 Hz G = 2 (active filter) 4th order LPF | Amplification and filtering of the detector output. |
| AMP1, AMP2, AMP5, | G = 40 dB NF = 0.5 dB (TAMP =34 K at T0 = 313 K) | Amplify noise power (AMP1/2) and act as cold noise source (AMP5). |
| AMP3a/b | DC-instrumentation amplifier Gain = 850 Noise = 8 nV·Hz−1/2 Offset < 25 μV | Amplification of detector output voltage. |
| AMP4a/b | Buffer amplifier Gain = 1 Offset = < 10 mV | Drive for ADC input. |
| splitter | Insertion loss < 0.4 dB at 1,000 − 2,000 MHz Amplitude imbalance < 0.01 dB. | Splitting RF into two channels for RFI detection in the frequency domain. |
| DC-block | Insertion loss < 0.15 dB | remove low-frequency internal RFI or DC-bias signals. |
| detector | Zero-bias detector diode Low-level sensitivity = 0.4 mV/μW Noise < 50 μV Frequency range: 0.01–12 GHz | Square-law detection of the RF-power. |
| ADC | Number of channels = 4 Resolution = 16 bit Input voltage range = ±2.5V | Digitize the amplified, filtered, and detected noise. |
| source | Noise temperature ≈ 1,575 K | Additional hot calibration source. |









| MA input noise [K] | Pfront [dBm] | PPDA [dBm] | PPDA [μW] | UPDA [V] |
|---|---|---|---|---|
| Tsky, in = 10 | −103.8 | −34.8 | 0.328 | 0.324 |
| TACS = 48 | −102.8 | −33.8 | 0.420 | 0.416 |
| Tscene, min = 100 | −101.6 | −32.6 | 0.545 | 0.540 |
| Tscene, max = 300 | −98.9 | −29.9 | 1.029 | 1.019 |
| TRS = 313 | −98.8 | −29.7 | 1.060 | 1.050 |
| THS = 630 | −96.4 | −27.4 | 1.827 | 1.810 |
| System Parameter | LSB channel | USB channel | both channels |
|---|---|---|---|
| GRM [mV K−1] | 1.93 ± 0.01 | 1.79 ± 0.01 | 1.86 |
| TRM, 0 [K] | 147.0 ± 0.3 | 158.8 ± 0.3 | 153 |
| Bτ [Hz s] | 15,908 ± 291 | 15,828 ± 271 | 15,868 |
| σUPDA [mV] | 0.849 ± 0.150 | 0.449 ± 0.093 | 0.649 |
| τrec [s] | σURM [mV] for several TRM, in | σTB [K] for several TRM, in | ||||
|---|---|---|---|---|---|---|
| 10 K (sky) | 41 K (ACS) | 313 K (RS) | 10 K (sky) | 41 K (ACS) | 313 K (RS) | |
| 2.5·10−3 | 2.493 | 2.937 | 6.911 | 1.34 | 1.58 | 3.72 |
| 1 | 0.125 | 0.147 | 0.346 | 0.07 | 0.08 | 0.19 |
| 3 | 0.072 | 0.085 | 0.199 | 0.04 | 0.05 | 0.11 |
| 10 | 0.039 | 0.046 | 0.109 | 0.02 | 0.02 | 0.06 |
©2010 by the authors; licensee Molecular Diversity Preservation International, Basel, Switzerland. This article is an open access article distributed under the terms and conditions of the Creative Commons Attribution license (http://creativecommons.org/licenses/by/3.0/)
Share and Cite
Schwank, M.; Wiesmann, A.; Werner, C.; Mätzler, C.; Weber, D.; Murk, A.; Völksch, I.; Wegmüller, U. ELBARA II, an L-Band Radiometer System for Soil Moisture Research. Sensors 2010, 10, 584-612. https://doi.org/10.3390/s100100584
Schwank M, Wiesmann A, Werner C, Mätzler C, Weber D, Murk A, Völksch I, Wegmüller U. ELBARA II, an L-Band Radiometer System for Soil Moisture Research. Sensors. 2010; 10(1):584-612. https://doi.org/10.3390/s100100584
Chicago/Turabian StyleSchwank, Mike, Andreas Wiesmann, Charles Werner, Christian Mätzler, Daniel Weber, Axel Murk, Ingo Völksch, and Urs Wegmüller. 2010. "ELBARA II, an L-Band Radiometer System for Soil Moisture Research" Sensors 10, no. 1: 584-612. https://doi.org/10.3390/s100100584
APA StyleSchwank, M., Wiesmann, A., Werner, C., Mätzler, C., Weber, D., Murk, A., Völksch, I., & Wegmüller, U. (2010). ELBARA II, an L-Band Radiometer System for Soil Moisture Research. Sensors, 10(1), 584-612. https://doi.org/10.3390/s100100584

