Abstract
The swift development of Internet of Things (IoT) technology has led to the expanded application of sensor networks in smart cities. Streetlights, as a vital aspect of smart city infrastructure, serve as a reflection of a town’s development. While streetlights are crucial for ensuring optimal visibility, road security, and public space utilization at night, they contribute significantly to electricity consumption. Governments across the globe are committed to reducing residential and industrial electricity usage. Regarding electricity usage, the Intelligent Street Lights System based on LED lights is a crucial concept today. This system functions by switching on the LED lights when a vehicle approaches and adjusting them to a dimmed or off state when no vehicle is present. The primary focus of this research paper, implementing an Intelligent Street Lights System based on LED lights, has emerged as a critical approach to achieving energy efficiency and cost reduction. Experimental findings demonstrate the potential for up to 80% energy savings compared to traditional streetlamp systems. Additionally, the system enables remote monitoring and intelligent management of urban street light conditions through terminal devices.
1. Introduction
The idea of a “smart city” has gained popularity in recent years due to the rapid urbanization that has taken place in large urban areas. This urbanization has led to the implementation of various technological and intelligent systems to better serve the growing population worldwide. In urban and suburban areas, street lighting plays an essential role. The primary goal of urban lighting is to allow for continued economic activity in the evenings by providing visibility along roadways and other thoroughfares used by pedestrians and motorists. Nevertheless, this undertaking incurs substantial expenses, amounting to around 13–14% of the yearly power output on a global scale. Around 363 million lamps will be installed around the world by the year 2027 [1]. Street lighting in smart cities is reduced to an improved energy-intensive system, and its infrastructure may be used to analyze and enhance critical urban factors. New-generation techniques and novel system interventions can achieve this. Implementing a sensor network and certain communication technologies can convert street lighting poles, also called columns, into intelligent and versatile structures [2]. Some examples of this kind of monitoring and management include environmental parameter monitoring [3], traffic management, and the implementation of city safety rules. These requirements have played crucial roles in society, and thus much of the focus of modern science and industry has been on these [4]. According to a crucial message from the United Nations, the global population will exceed 8 billion in 2022 and over 10 billion by the 2080s. The phenomenon of population expansion and rapid global civilization change has resulted in the need for more traditional urban infrastructure to satisfy international standards in various major cities across the globe, hence causing development and disruption. Smart cities have gained popularity due to the proliferation of intelligent devices, the widespread use of Internet of Things (IoT) applications, and the increasing global focus on enhancing quality of life [2]. The smart city concept is characterized by six key attributes: smart government, smart living, smart economy, smart people, smart transportation, and a smart environment [3,4].
Public lighting infrastructure is a significant power consumer, subject to many circumstances, including regulatory measures and control mechanisms. The implementation of advanced communication and management technology has the potential to decrease energy consumption significantly. The International Energy Agency (IEA) estimates that lighting solutions can save between 133 and 212 TWh per year in global energy use. The resulting CO2 emission reductions for IEA countries could vary from 86 to 137 MT/y [1]. According to a recent study [2] by the European Commission, research into energy-efficient lighting systems has the potential to cut the amount of electricity required for illumination by 30% to 50%. It is recommended to use energy-efficient lighting systems, equipment, various types of outdoor luminary lighting fixtures, and environmentally conscious methodologies to generate electricity. This is not only a smart purchase but can also enhance the quality of the illumination [5]. Worldwide electricity usage is reaching substantial levels and is growing by nearly 3% annually. Outdoor illumination contributes to 15–19% of global power consumption, while lighting consumes roughly 2.4% of humanity’s yearly energy resources, resulting in 5–6% of greenhouse gas discharges into the air [6,7]. Roughly 66% of public lighting systems depend on outdated and inefficient technologies, leading to excessive energy use. This phenomenon has considerable potential for enhancing public lighting infrastructure and mitigating energy usage [8]. Approximately 5% of the energy consumed in the context of lighting is absorbed by general lighting, which is an integral component of a city or town’s aggregate energy consumption. As a result, streetlights consume a significant amount of energy, highlighting the necessity of addressing this issue and developing strategies to mitigate streetlight consumption. The development of smart and intelligent street lighting systems with integrated control mechanisms is a subject that has garnered considerable attention among researchers on a global scale. Many researchers worldwide are interested in developing smart street lighting with such a control system. This kind of lighting control network improves street lighting. Deploying a control system can improve safety and sustainability [5]. Smart street lighting systems with varying specifications have been proposed to reduce carbon emissions and global warming by saving electricity. These systems have sensors to manage light intensity and connectivity to remotely record road traffic, weather, and lamp failure.
This research’s main focus, an Intelligent Street Lights System using LED lights, is crucial to energy efficiency and cost reduction. Experimental findings demonstrate the potential for up to 80% energy savings compared to traditional streetlamp systems. Additionally, the system enables remote monitoring and intelligent management of urban streetlight conditions through terminal devices.
2. Proposed Methodology
The proposed system under consideration is a cost-effective specialized hardware configuration comprising an acquisition and transmission apparatus connected to a collection of sensors. Primarily, we have designed and simulated the working theory for an automatic and adaptive street lighting system, as shown in Figure 1. Based on the simulation, we have implemented and shown that the system works seemingly, along with conditional data-based dimming. Secondly, we have arranged some specific data on vehicular movement during lighting hours (dusk to dawn of the next day) in seven different types of heavily trafficked streets within the urban area of Chittagong City, Bangladesh. We have collected traffic datasets for 15 days and calculated the average value for each day. Thereafter, we used the collected data to determine how long and when the LED bulbs for the proposed street lighting system should be dimmed.
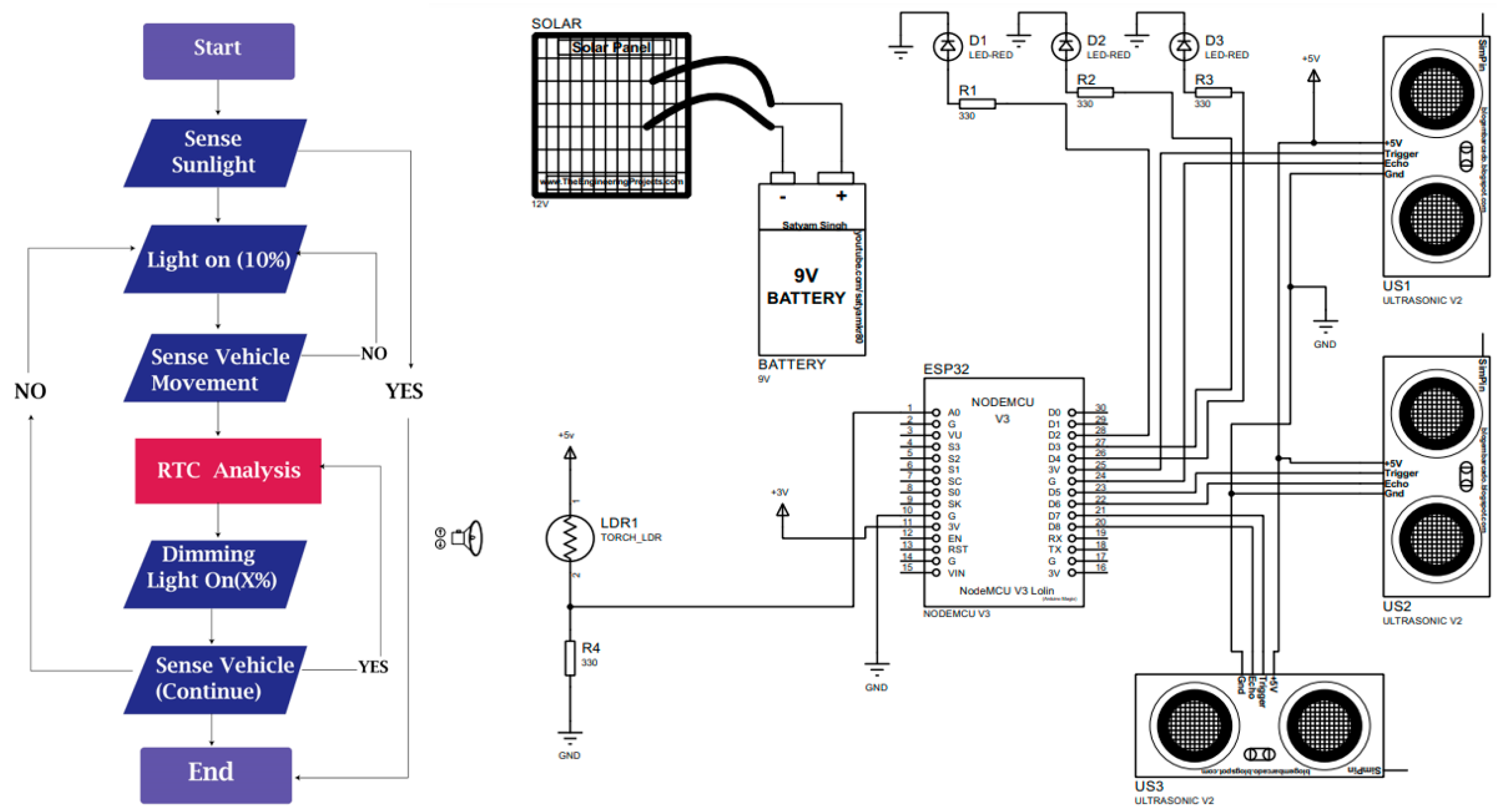
Figure 1.
Overview of Working Process of the Smart Street Lighting System.
The development of the proposed street lighting system begins with the system block diagram, illustrated below.
The proposed street lighting system integrates Light Dependent Resistors (LDRs), Ultrasonic Sensors, and Real-Time Clocks (RTCs) as crucial input components to ensure optimal functionality. The LDR (Light Dependent Resistor) monitors variations in daylight intensity and meteorological fluctuations, quantified in voltage units, to regulate the illumination system correspondingly. Ultrasonic sensors can detect objects’ motions, emphasizing automobiles’ facilitation of the implementation of adaptive lighting systems in the presence of passing vehicles. The ESP32 board functions as the primary controller, overseeing the regulation of the LED’s brightness through an intensity module and the implementation of power-saving methods. The integration of solar energy has been found to improve efficiency and reduce costs, since it is a supplementary power source to support the system’s functioning, shown in Figure 2.
Figure 2.
Flow Chart and Circuit Diagram of Proposed Smart Street Lighting System.
3. Results and Discussion
In four different types of roads—Arterial (three lanes on both sides), Local, Collector Roads (two or one narrow lane), and Transitways (two or one lane)—we have recorded the rate of moving cars during nighttime hours (from twilight to dawn). To preserve energy during off-peak traffic, we divided the data into peak (6:00 p.m. to 12:00 p.m.) and off-peak (12:01 a.m. to 6:00 a.m.). Table 1 lists road traffic types. We determined the daily average of vehicle traffic from twilight to dawn for all four streets from 15 days of data. The number of vehicles was listed. Many autos ran on the Arterial road from dusk to daybreak. The Local Road also experienced automobile pressure. Collector roads and transitways experienced less pressure than other routes until 12 p.m. Table 1 shows that city vehicle mobility decreased from 12.01 a.m. to 6 a.m.–midnight after 12 p.m. (AM: Anti Meridiem, PM: Post Meridiem)
Table 1.
Traffic Volume on Various Roads.
Table 2 displays vehicle movement-dependent LED streetlight brightness (green value indicates dimming). This table shows that LED street light brightness is 10% for Arterial roads from 2:00 a.m. to 5:00 a.m., Local roads from 1.00 a.m. to 6.00 a.m., and for Collector Roads and Transitways is always 10%.
Table 2.
Brightness of LED Street Light according to Vehicle Movement Rate in Different Roads.
Total power consumption for all four road types was calculated. All these routes use Methyl Halide lighting now. We evaluated 10 m between lamp posts for Arterial, Local, Collector, and Transitways roads.
In Table 3 we can see, per day, 1 km road (100 streetlights) power consumption of streetlight (green value indicates dimming). In this table, we can see that methyl halide 12 h power consumption is 120 kWh, LED is 28.8 kWh, and our proposed dimming LED is 19.68 kWh per day, which is less than the other two. Methyl halide and LED streetlights run at 100% brightness with a consistent power consumption value for each road based on the vehicle density per hour displayed in Table 3. Our proposed dimming mechanism is compatible with methyl halide lamps and light-emitting diodes (LEDs). We can obtain less power consumption from the other two mechanisms shown in Table 3.
Table 3.
Power Consumption by LED Light (Dimming 10%) according to Vehicle Movement (for 1 km road).
Based on the data shown in Table 3 and Table 4, it is evident that the power consumption during dimming operations exhibits distinct patterns. Specifically, the recorded power consumption occurs between 2:00 a.m. and 5:00 a.m. on Major Arterial roads, from 12:00 a.m. to 6:00 a.m. on Minor Arterial roads, and from 6:00 p.m. to 6:00 a.m. on Collector roads. Green Value Indicate Dimming. The collected data exhibits a declining trend initially, followed by an eventual increase in final time. The LED light exhibits reduced power consumption during off-peak periods due to our proposed dimming implementation when traffic volume is relatively low. When the LED light is dimmed, its power consumption decreases, representing a reduction of 10%. During periods of intense demand, power consumption will significantly reduce. There is a vast difference in power consumption between methyl halide, LED, and the proposed LED. In methyl halide and LED, the power load is more significant than power production from solar power, so if we use solar power in Methyl halide and LED, we have to take some power from the national grid to fulfill the load, shown in Table 5. In Methyl halide and LED, we can see that per day load is 120 kWh and 28.8 kWh, while our production from solar is 25 kWh. The average per day shortage is 95 kWh and 3.8 kWh. On the other hand, in our proposed system, the power load per day is 19.68 kWh. This can be fulfilled by solar power. This means that we can contribute an extra 5.32 kilowatts of electricity daily to the national grid, because we generate more than we need. So, our proposed system can bring about a significant positive change in the cost of the lighting system.
Table 4.
Power Consumption Without Solar Power.
Table 5.
Power Consumption Comparison with Solar Power and Dimming LED.
The cost analysis shown in Table 6 indicates that Dimming LED lighting is the most economically advantageous option for short-term and long-term utilization. Although Methyl Halide lighting is associated with the most significant daily and yearly prices, LED lighting is a viable and economically advantageous alternative. It recommended that, to decrease lighting expenses while upholding energy efficiency, transitioning to LED or Dimming LED lighting solutions should be considered. We can see that, in our proposed system, we have a revenue per day of 39.9 Tk. (1 kWh price in Bangladesh now costs approximately 7.5 Tk.) by selling extra power of 5.32 kWh, because our load per day is smaller than our power production from solar energy. So, our proposed system is more beneficial than the other two systems.
Table 6.
Cost Analysis of Proposed System.
4. Conclusions
This research presents an IoT-Based Intelligent, Manageable Smart Street Lighting System. In summary, implementing this system can substantially reduce power consumption by 70% to 85% power compared to the existing Methyl halide streetlights. This represents the best solution for our current street lighting infrastructure. Furthermore, we can operate these streetlights at zero cost by incorporating efficient solar panels and batteries. This intelligent solar LED streetlight system provides superior illumination, optimizes electricity usage, and reduces operational and maintenance expenses post-installation compared to Methyl halide lamps and other similar options. We can control the number of streetlights by establishing wireless communication through sensors.
Author Contributions
Conceptualization, M.H.K.; methodology, M.H.K., A.A.N., A.A.A. and R.H.R.; software, A., A.A.N., A.A.A. and R.H.R.; formal analysis, A.A.N., A.A.A., R.H.R., M.N.H. and M.H.K.; writing—original draft preparation, M.H.K., A.A.N., A.A.A. and R.H.R.; writing—review and editing, M.H.K., M.N.H. and A.; supervision, M.H.K. All authors have read and agreed to the published version of the manuscript.
Funding
This research received no external funding.
Institutional Review Board Statement
Not applicable.
Informed Consent Statement
Not applicable.
Data Availability Statement
Data are contained within the article.
Conflicts of Interest
The authors declare no conflicts of interest.
References
- Sutopo, W.; Mardikaningsih, I.S.; Zakaria, R.; Ali, A. A Model to Improve the Implementation Standards of Street Lighting Based on Solar Energy: A Case Study. Energies 2020, 13, 630. [Google Scholar] [CrossRef]
- Khayam, U.; Zaeni, A.; Banjar-Nahor, K.M.; Hamdani, D.; Sinisuka, N.I.; Dupuis, P.; Zissis, G.; Canale, L. Status of Lighting Technology Application in Indonesia. Sustainability 2023, 15, 6283. [Google Scholar] [CrossRef]
- Bachanek, K.H.; Tundys, B.; Wiśniewski, T.; Puzio, E.; Maroušková, A. Intelligent Street Lighting in a Smart City Concepts—A Direction to Energy Saving in Cities: An Overview and Case Study. Energies 2021, 14, 3018. [Google Scholar] [CrossRef]
- Bellido-Outeiriño, F.J.; Quiles-Latorre, F.J.; Moreno-Moreno, C.D.; Flores-Arias, J.M.; Moreno-García, I.; Ortiz-López, M. Streetlight Control System Based on Wireless Communication over DALI Protocol. Sensors 2016, 16, 597. [Google Scholar] [CrossRef] [PubMed]
- Deepaisarn, S.; Yiwsiw, P.; Chaisawat, S.; Lerttomolsakul, T.; Cheewakriengkrai, L.; Tantiwattanapaibul, C.; Buaruk, S.; Sornlertlamvanich, V. Automated Street Light Adjustment System on Campus with AI-Assisted Data Analytics. Sensors 2023, 23, 1853. [Google Scholar] [CrossRef] [PubMed]
- Hannan, S.; Milton, G.B.; Kabir, M.H.; Uddin, M.J. A Case Study on a Proposed Adaptive and Energy Efficient Street Lighting System for Chittagong City. In Proceedings of the 2019 1st International Conference on Advances in Science, Engineering and Robotics Technology (ICASERT), Dhaka, Bangladesh, 3–5 May 2019; pp. 1–5. [Google Scholar] [CrossRef]
- Quattrocchi, A.; Martella, F.; Lukaj, V.; De Leo, R.; Villari, M.; Montanini, R. Designing a Low-Cost System to Monitor the Structural Behavior of Street Lighting Poles in Smart Cities. Sensors 2023, 23, 6993. [Google Scholar] [CrossRef] [PubMed]
- Gagliardi, G.; Lupia, M.; Cario, G.; Tedesco, F.; Cicchello Gaccio, F.; Lo Scudo, F.; Casavola, A. Advanced Adaptive Street Lighting Systems for Smart Cities. Smart Cities 2020, 3, 1495–1512. [Google Scholar] [CrossRef]
Disclaimer/Publisher’s Note: The statements, opinions and data contained in all publications are solely those of the individual author(s) and contributor(s) and not of MDPI and/or the editor(s). MDPI and/or the editor(s) disclaim responsibility for any injury to people or property resulting from any ideas, methods, instructions or products referred to in the content. |
© 2023 by the authors. Licensee MDPI, Basel, Switzerland. This article is an open access article distributed under the terms and conditions of the Creative Commons Attribution (CC BY) license (https://creativecommons.org/licenses/by/4.0/).

