Abstract
The introduction of Poland (2004) and Croatia (2013) into the European Union presented the challenge of modernising ageing rail rolling stock equipped with DC traction motors, operating under limited financial and technical resources. In both countries, older and modernised vehicles remain largely equipped with DC traction motors: in Poland, about 86% of electric locomotives, 77% of EMUs, 68% of trams, 29% of metro trains (expected to fall to 0% by 2025), and 8% of trolleybuses use this technology. Although these numbers have declined rapidly over the last decade, DC traction motors have played a crucial transitional role, enabling effective modernisation and extending vehicle life while postponing the costly purchase of new AC-motor rolling stock. In 2022, Ukraine became an EU candidate country and faced similar challenges in aligning its transport sector with European standards. This review analyses the re-engineering strategies adopted in Poland and Croatia, focusing on the technical, organisational, and policy measures that supported sustainable fleet renewal. Using a comparative method based on documentation, case studies, and reports (2004–2024), this study shows that re-engineering can extend service life by 15–25 years, reduce energy use by up to 20%, and improve reliability by 30–40%. Recommendations are outlined for Ukraine’s future modernisation strategy.
1. Introduction
The accession of Central and Eastern European countries to the European Union in May 2004 created a new situation within the EU transport system. The White Paper on European Transport Policy for 2010 [1] stated the following:
“As identified by Agenda 2000, the trans-European transport network of the candidate countries amounts to some 19,000 km of roads, 21,000 km of railway lines, 4000 km of inland waterways, 40 airports, 20 seaports and 58 inland ports.”
At that time, 112 million tonnes of goods were exported from the New Accession States (NAS) to the EU (worth 68 billion euros), while imports weighed 50 million tonnes but were worth 90 billion euros. Bottlenecks were forming at the borders, creating a risk of saturation on the main East–West transport corridors.
In Central and Eastern Europe, the share of railway transport accounted for approximately 40%, with forecasts indicating a decline to about 30% by 2010. Freight traffic had already been declining since the 1990s, reaching its lowest point (65% of the 1990 volume) in 1995. Studies conducted by various consultants focused primarily on the financial difficulties of the railways. Nevertheless, there remained a significant opportunity to exploit the potential of the existing railway network, particularly on electrified lines.
The issue of interoperability in international railway transport—beyond the problems of underinvestment in infrastructure and limited resources for rolling stock—also stemmed from the existence of different power supply systems (with a predominance of 3 kV DC), as well as incompatible signalling systems and track gauges (the broad gauge used in the Baltic States versus the standard 1435 mm gauge in other countries). General information about railway traction in this region in 2004 is presented in Table 1 based on data from ref. [2].
Table 1.
General information on railway electric traction systems and rolling stock in 2004.
Currently, a significant proportion of rail rolling stock in many Central and Eastern European countries remains equipped with DC traction motors and continues to operate in both mainline and urban transport systems. Owing to the considerable number of such vehicles, the complete replacement of DC-motor rolling stock with new AC-motor units is financially and logistically constrained. Consequently, DC-motor vehicles will continue to be used for several decades, creating significant opportunities for their gradual modernisation during the step-by-step transition to AC-driven rolling stock.
This review paper aims to analyse the experiences of Poland and Croatia in modernising rail rolling stock equipped with DC traction motors following their accession to the European Union and to identify possible suggestions and solutions applicable to Ukraine. This study focuses on the technical, organisational, and policy dimensions of re-engineering as a sustainable and cost-effective alternative to acquiring new rolling stock during the transition period preceding EU membership. Particular attention is given to the role of DC traction systems, which, despite their gradual replacement by AC technologies, have enabled effective modernisation of locomotives, EMUs, trams, and metro vehicles.
This paper also discusses typical technical challenges encountered during the re-engineering process, including issues of electromagnetic compatibility (EMC), the integration of regenerative braking systems, and the implementation of on-board energy storage using supercapacitors. By synthesising the experiences of Poland and Croatia, this study aims to draw practical conclusions that may assist Ukraine in developing its own strategy for rolling stock modernisation, ensuring a balance between economic feasibility, technological advancement, and compliance with EU sustainability standards.
The paper is structured as follows. Section 2 describes the situation of the Polish railway sector in 2004, at the time of the country’s accession to the European Union [2]. Section 3 presents the modernisation of rail rolling stock in Poland from 2004 to the present, using examples such as the EN57 electric multiple units, the suburban WKD railway system, and the EU07, EP07, and ET22 locomotive classes, as well as tram and metro vehicles. This section primarily discusses quantitative changes in the rolling stock fleet and the main technical solutions implemented. It also provides some financial comparisons for selected cases, examples of SWOT-type analyses (Strengths, Weaknesses, Opportunities, and Threats) related to rolling stock modernisation, and considerations concerning electromagnetic compatibility (EMC). Section 4 focuses on railway and tram rolling stock in Croatia, using selected examples such as the AnsaldoBreda locomotive (HŽ Class 1161), the Končar locomotive Class 1141-3xx, and the TMK 2100 tramcar. Section 5 examines the current state and modernisation needs of railway and urban transport in Ukraine, presenting statistical data on fleet age and composition as well as experiences in repair, modernisation, and deep modernisation. Section 6 outlines alternative approaches to re-engineering rolling stock into autonomous or hybrid units using energy storage systems. Section 7 includes a discussion of the main findings of the review, while Section 8 summarises the conclusions and outlines potential directions for future research building on the work presented in this paper.
2. Railways in Poland in 2004
Due to its central location, Poland had four transport corridors and the most extensive network of electrified railways, which made it the leading railway country in the region. The main operator, Polish State Railways (PKP), had been operating as a state-owned company since the 1920s and 1930s of the twentieth century. It had a hierarchical structure, with local operational units subordinated to regional directorates, which in turn reported to the central administration—the Directorate of PKP.
PKP was characterised by a complex organisational structure, encompassing not only transport operations but also a wide range of auxiliary units: maintenance and rolling stock service companies, construction enterprises, repair factories, sleeper production plants, social service units, administrative offices for PKP-owned buildings and housing, health care facilities, and the railway guard service, among others.
Between 1990 and 1995, measures were undertaken to reduce the non-core activities of PKP, aiming to separate non-transport and social service units. The financial condition of PKP was weak, and restructuring was necessary, involving organisational reforms.
In 1995, a new Act on the State-Owned Company Polish State Railways was enacted, transforming PKP into a Single-Person Company of the State Treasury. In 1998, PKP’s structure was reorganised into four operational sectors—freight transport, passenger transport, infrastructure, and traction workshop support—and eleven technical and administrative divisions (including automation, telecommunications, power supply, training, and buildings).
In 2000, a new Act on the Commercialisation of PKP was passed, initiating the division of PKP and the creation of new companies based on its former organisational structures. One of the first such companies, PKP Polskie Linie Kolejowe S.A. (PKP PLK), was established in 2001 from PKP’s Infrastructure Sector. The scope of PKP PLK’s activities included the management and operation of railway lines, maintenance of railway infrastructure, ensuring the continuity and safety of railway transport, granting access to railway lines for operators, and undertaking infrastructure investments.
At that time, the company managed a network of 23,500 km of railway lines, of which 19,700 km were operational (with a long-term goal of reducing this to about 17,000 km). This network comprised 4200 km of trunk lines, 10,500 km of main lines, and approximately 5000 km of secondary and local lines; service was fully or partially suspended on 3800 km of these lines [2]. PKP PLK’s operations covered line and station tracks, turnouts, civil engineering structures, overhead catenary systems, turnout heating devices, electrical installations for lighting railway facilities, and signalling and control systems. The company’s assets included land, buildings, civil structures, machinery, and railway infrastructure.
As part of the same restructuring process, PKP CARGO S.A. was also established in 2001. It inherited the property of the former Directorate of Railway Freight Traffic CARGO, which had functioned within PKP since September 1999. PKP S.A. became the founder and sole shareholder of PKP CARGO. In 2001, the company’s assets included 1763 electric locomotives (3 kV DC), 2054 diesel locomotives, 25 steam locomotives, and 90,185 freight wagons. The main types of locomotives operating in Poland in 2004 are presented in Table 2 [2].
Table 2.
Basic parameters of main electric locomotives used in Poland in 2004 (DC drive only).
The company PKP Przewozy Regionalne Sp. z o.o. (POLREGIO) provides railway transport services in agglomeration, regional, and interregional markets. Its assets include more than 5000 passenger coaches, 1100 electric multiple units (mainly of the EN57 type, with a maximum speed of 110 km/h and a rated power of 0.58 MW; newer EW60 units have 0.82 MW), several diesel multiple units, and railway station buildings.
3. Modernisation of Rail Rolling Stock in Poland
3.1. Modernisations Since 2004—Poland’s Accession to the EU
Poland’s accession to the European Union in May 2004, along with financial support from infrastructure aid programmes such as the Operational Programme Infrastructure and Environment (POIiŚ) and the Connecting Europe Facility (CEF), made it possible to initiate the renovation and modernisation of the national railway network and rolling stock. Due to the high costs of purchasing new vehicles at the time, decisions were made to focus on modernising existing traction rolling stock and trams. Rolling stock re-engineering is one of the key methods for improving the operational standard of existing vehicles [3], particularly in situations where limited financial resources and domestic production capacity constrain the purchase of new rolling stock. It can therefore serve as a transitional approach to fleet renewal. This solution has been widely recognised and applied in several countries and by leading railway manufacturers [4,5,6,7,8,9,10,11].
Issues concerning the scope and forms of rolling stock modernisation in Poland have been the subject of numerous conferences, publications, and government documents [5,12], which present the policies of operators and manufacturers regarding traction rolling stock development. Among the most important topics discussed during these conferences [13] were the objectives and technical strategies for modernisation. The primary objective of locomotive fleet modernisation is to provide traction vehicles tailored to specific transportation tasks, while reducing maintenance and operating costs, minimising environmental impacts, and enhancing both the comfort and safety of operation and maintenance.
Initially, such modernisation efforts typically involved retrofitting older locomotives with systems and devices related to traffic safety within the PKP PLK railway network. These included the following [13]:
- Overhaul of the drive system, including traction motor refurbishment or engine replacement;
- Modernisation of driver’s cabs and installation (including additional devices for the following):
- -
- Measurement of fuel and electricity consumption;
- -
- Recording of operational events and speed data;
- Installation of communication systems and components, such as:
- -
- Radiotelephones;
- -
- Data transmission, communication, and control devices for operating the Speed recorder, electricity and fuel consumption metres, and other devices.
These activities led to the following effects:
- Improvement of the technical and operational parameters of the rolling stock;
- Compliance with UIC, Polish, and European standards, and later with TSI requirements, particularly concerning loading gauge, track impact, exhaust emissions, ergonomics, noise and vibration [14];
- Reduction in maintenance and operating costs through the following:
- -
- The application of diagnostic systems and interoperability with IT tools supporting locomotive operation and maintenance management;
- -
- The extension of intervals between repairs and inspections, thereby reducing labour intensity;
- -
- Improved reliability and higher availability rates;
- -
- Reduced fuel and energy consumption, as well as lower wear of components and consumables;
- -
- Enhanced traffic safety and working conditions;
- -
- Elimination of hazardous materials (e.g., asbestos).
The primary electric locomotives operating in Poland during this period were the EU07 (for passenger service) and the ET22 (for freight service). After a series of analyses, it was decided to retain the rheostatic control system for DC motors. This decision was based on the fact that freight transport involves relatively few starts and stops, resulting in low starting losses and minimal braking energy recovery—estimated to account for only a few percent of the total energy consumption in freight transport.
The main modernisation efforts for these locomotives, as well as for electric multiple units (EMUs)—which formed the backbone of passenger rail transport in Poland—are summarised in Table 3. Since EMUs are primarily used in suburban and metropolitan services, it was considered reasonable to replace or re-engineer the existing rheostatic DC motor control systems with chopper control or, in some cases, to carry out deep modernisation involving the replacement of DC motors with AC motors controlled by inverters.
Table 3.
Examples of modernisation of electric locomotives and multiple units in Poland, 2001–2016.
The socio-economic transformation in Poland after 1989 brought significant changes to the market structure of industrial plants that had previously specialised in the production and repair of railway rolling stock, including locomotives and EMUs [15]. Most of the plants formerly engaged in rolling stock repair and overhaul—known in Polish as Zakłady Naprawcze Taboru Kolejowego (ZNTK)—were liquidated. Only a few managed to survive and transform into modern enterprises focused on rolling stock production and modernisation. Companies such as NEWAG (Nowy Sącz) and PESA (Bydgoszcz) successfully entered the market as domestic manufacturers. Some of the former ZNTKs were acquired by Western corporations: Konstal Chorzów by Alstom, and Pafawag Wrocław by Adtranz/Bombardier, which began production using new technologies and expanded market networks [16,17]. Meanwhile, plants such as Fablok Chrzanów, ZNTK Poznań, and Kolzam Racibórz gradually went out of business.
The following section briefly presents the scope of modernisation carried out on the principal types of electric traction rolling stock that remained in service after 2004 and have since undergone gradual upgrading [12,13,18,19,20,21,22,23].
3.2. Modernisation of the Electric Multiple Unit Fleet
3.2.1. Modernisation of the EN57 Electric Multiple Units
The EN57 electric multiple unit (EMU) is one of the most recognisable Polish trains. It was produced at the Pafawag plant in Wrocław between 1962 and 1993, with more than 1400 units built.
The modernisation of the EN57 series began in the early 21st century. One of the first upgraded units, EN57-1400, underwent a significant overhaul in mid-2002 (corresponding to a Level 5, or P5, inspection). Initially, the scope of modernisation was limited to interior improvements, including the replacement of seats, laminates, flooring, and windows, as well as the installation of electronic information displays instead of traditional film rolls. Only in subsequent years did the scope of modernisation expand significantly.
The first large-scale modernisations of 75 EN57 units were carried out in 2006–2007 by PESA Bydgoszcz, ZNTK Mińsk Mazowiecki, and Newag Nowy Sącz, commissioned by the then-operator PKP Przewozy Regionalne. This programme initiated a long-term practice—continuing to this day—of replacing the original front ends of vehicles with new, streamlined plastic designs. For many passengers, this visual transformation gave the impression of an entirely new train. The installation of new front sections also required a redesign of the driver’s cab to improve ergonomics and working conditions.
The vehicles underwent a thorough interior modernisation, including the replacement of walls, floors, seats, and toilet cabins, as well as the installation of external LED displays. The bogies were also upgraded, improving operational stability. However, the energy-intensive drive system, based on an outdated resistor starting method, remained unchanged. In 2007, PKP SKM Tricity and Koleje Mazowieckie implemented more advanced modernisations. In addition to the works mentioned above, the vehicles were fitted with interior passenger displays, toilet wastewater tanks, air conditioning in driver’s cabs, and modified interior layouts, including reduced partition walls that increased openness and safety. Most importantly, the resistor-based start was replaced with a pulse (chopper) start, which significantly reduced electricity consumption and enabled smoother acceleration, improving passenger comfort. Some of these units were rebuilt again later years.
In 2009, Koleje Mazowieckie and PKP SKM Tricity commissioned an even more comprehensive modernisation, which included a complete replacement of the traction drive system. The new system, based on AC asynchronous motors, doubled the train’s starting acceleration from 0.45 m/s2 to 1.0 m/s2. The vehicles were also equipped with electrodynamic braking, enabling regenerative energy recovery during braking. Units operated by Koleje Mazowieckie additionally received passenger compartment air conditioning.
An extended variant of this programme was applied to the EN71-045 unit, which is structurally similar to the EN57 but features one additional car. Its interior featured open saloon sections without full partitions, short windbreak panels, and longitudinal (metro-style) seating in some areas. Due to the two powered cars, maximum acceleration reached 1.4 m/s2, which is comparable to that of metro rolling stock. Only one such train set was produced.
The success of these modernisations led to mass-scale EN57 reconstruction, resulting in approximately 40 different variants of the series. The most advanced upgrades involved the complete replacement of the traction system. The individual variants differ in components, interior design, front-end shape, door types, air conditioning, passenger amenities (such as 230 V power sockets, Wi-Fi, vending machines), and the number of toilets. To distinguish between configurations, new subtype designations were introduced, including EN57AKM, the earliest modernised version. Figure 1a compares the traction characteristics of the original EN57 and the modernised EN57AKM unit.
Figure 1.
Modernised EN57 electric multiple unit: (a) comparison of the traction characteristics of old EN57 and modernised EN57AKM units; (b) relationship between travel time and distance on a 32 km section of the Warsaw–Otwock suburban route for EN57 electric multiple units in various configurations: EN57—basic DC motors with rheostatic control; EN57ch—re-engineered with DC motors and chopper control; EN57as—re-engineered with AC motors and inverter control (EN57AKM)—results of simulation.
Currently, EN57 modernisations are performed mainly by ZNTK Mińsk Mazowiecki (a subsidiary of PESA Bydgoszcz S.A.) and, to a lesser extent, FPS Poznań. It is expected that the ongoing upgrades will be among the last for this long-serving series, as operators and manufacturers are increasingly shifting their focus toward entirely new vehicles that represent the future of regional rail in Poland.
The re-engineering of EN57 EMUs significantly improved the fleet’s performance. Retaining DC motors but replacing rheostatic control with chopper control (EN57ch) slightly improved average running speed (reducing travel time by approximately 2.6%), whereas replacing DC motors with AC motors and inverters (EN57as) reduced travel time on a 32 km route by 9.6%, as shown in Figure 1b (results of own simulations).
The cost of comprehensive EN57 modernisation can be compared with the procurement cost of a new vehicle [20,24]. For reference, domestic models such as Impuls (NEWAG) and Elf (PESA Bydgoszcz) are thoroughly modern, accessible, and passenger-friendly. In 2015, in a tender for two brand-new four-car trainsets for the PKP SKM Tricity operator, the cost of one Impuls EMU was 17.8 million PLN, whereas a full EN57 modernisation cost approximately 9 million PLN. A preliminary comparison of these options—modernisation versus new vehicle procurement—can be conducted using the SWOT analysis framework, which is still widely applied in the rolling stock industry [25]. Selected aspects of this SWOT analysis are presented in Table 4.
Table 4.
Examples of SWOT analysis aspects in rolling stock modernisation.
In order to assess the effectiveness of re-engineering options more comprehensively, the Life Cycle Cost (LCC) method was typically applied [8,24,26]. This approach takes into account the following points:
- Investment costs of modernisation or new vehicle purchase;
- Technical maintenance costs;
- Vehicle operating costs;
- Environmental costs [10].
All points were evaluated over the estimated service period (typically 25–30 years for new vehicles and around 15 years for modernised ones).
In real operating conditions, however, the service life is often longer, and it is still possible to encounter rolling stock built initially in the 1960s.
3.2.2. Modernisation of the Suburban Railway Transport WKD
The Warsaw Commuter Railway (Warszawska Kolej Dojazdowa—WKD) operates a suburban line between Warsaw and Grodzisk Mazowiecki, initially constructed in 1927. In 2004, the line was still supplied with 660 V DC, and the only rolling stock in operation consisted of older vehicles with DC traction motors and rheostatic control. The first modern train equipped with AC traction motors and inverters, manufactured by PESA Bydgoszcz in 2004, was introduced on this route but proved unsuccessful. A new generation of rolling stock was later delivered: the EN97 series, built by PESA Bydgoszcz (from 2012), and the EN100 series, built by Newag (from 2016). These vehicles were designed to operate under a 3 kV DC supply, which was introduced on the line in 2016, allowing for the complete withdrawal of the old rolling stock. The modernisation programme, including the procurement of new trains and the adaptation of the infrastructure, was co-financed by the Swiss–Polish Cooperation Programme.
3.3. Modernisation of the Locomotive Fleet
3.3.1. Modernisation of the EU07 Locomotive
The EU07 locomotive (types 4E, 303E, 303Eb, and 303Ec) is a series of standard-gauge, universal electric locomotives primarily used for both passenger and freight transport. It was manufactured at the Pafawag plant in Wrocław and at H. Cegielski (HCP) in Poznań under a licence from English Electric, based on the EU06 locomotive documentation. Production took place in two main periods: 1964–1974 and 1983–1992. These locomotives were designed to haul express passenger trains weighing up to 700 tonnes at a maximum speed of 125 km/h, or light freight trains weighing up to 2000 tonnes at a maximum speed of 70 km/h, hence their universal designation (EU—electric, universal).
Since 2011, 24 locomotives of the EU07 series have been modernised for PKP Cargo. Two main variants were developed. The 303Eb version features improved driver ergonomics, including air conditioning, lighting control, and train communication devices.
Between 2011 and 2012, Tabor Szynowy Opole purchased and modernised nine EU07 locomotives and two EP07 locomotives, previously operated by PKP Intercity.
3.3.2. Modernisation of the EP07 Locomotive
The EP07 series (types 4E, 303E, 303E-FPS, and 303Ea) represents a group of standard-gauge electric locomotives adapted for passenger transport. These units are modernised versions of the EU07 class.
Numerous EU07 locomotives—initially only the 303E type, and later also the 4E—have undergone reconstruction since 1995. The principal modifications included the installation of LKb535 traction motors with higher permissible operating temperatures and the replacement of the original 79:18 gear ratio with a 76:21 ratio. The modernisation work was carried out by ZNTK Oleśnica, ZNTK Mińsk Mazowiecki, H. Cegielski Poznań, and Newag Nowy Sącz.
Although the new gear ratio did not increase the design speed—owing to the limitations of the hollow-shaft drive system with slide bearings—it reduced motor speed, thereby improving reliability and the ability to maintain maximum velocity. Starting acceleration was also enhanced through reduced excitation weakening, allowing greater power utilisation.
Higher thermal loads are permitted by the new LKb535 motors, which replaced the older EE541 units. While the EE541b reached up to 2390 rpm, in EP07 locomotives, the rotational speed decreased to approximately 1962 rpm, contributing to improved durability.
In 2006, PKP Cargo transferred 74 EU07 and EP07 locomotives to PKP Przewozy Regionalne (this change is visible in Figure 2 as a sudden increase in the number of locomotives owned by passenger operators), which subsequently undertook further upgrades. The EU07 units received new main gearboxes, all locomotives were repainted, and the cab interiors were modernised with improved insulation, new seating, electric wipers, and halogen headlights. Some units, such as EU07-099, also underwent rewiring, pantograph replacement, and front-end refurbishment.
Between 2012 and 2013, five EU07 locomotives were re-engineered into the EP07P type. This variant featured a static converter, new electrical cabinets, overhauled traction motors, redesigned cab instrumentation, air-conditioning, and an LED destination display.
During subsequent P5-level overhauls, two EP07 locomotives were reverted to the EU07 configuration. Generally, however, the EP07 type demonstrates superior durability owing to the reduced motor rotational speed. The overhauls involved the complete replacement of worn components, while retaining the hollow-shaft bearings. All works were performed at ZNTKiM Gdańsk and ZNTK Oleśnica.
3.3.3. Modernisation of the ET22 Locomotive
Work on the locomotive, originally designated type 7E, continued until 1966. At that time, it was planned that the prototype would be built at Pafawag around the turn of 1967/68. Ultimately, the first two vehicles—whose type of designation was meanwhile changed to 201E following a revision of the technical regulations—were completed in late 1969 and designated ET22-001 and ET22-002 by PKP. Despite their type of designation, they were assigned to the ET22 series, intended for electric freight locomotives.
After the end of 201E-type locomotive production in 1989, PKP did not purchase any new locomotives for freight haulage for over a decade. Consequently, at the beginning of the 21st century, the need arose to modernise the existing fleet. On 23 December 2003, PKP Cargo signed a contract with Zakłady Naprawcze Lokomotyw Elektrycznych (ZNLE) in Gliwice for the comprehensive modernisation of one ET22-series locomotive. The conversion aimed to create a prototype that would offer, among other improvements, better working conditions for drivers, easier and more cost-effective operation, increased reliability and safety, enhanced driving characteristics, and a reduced environmental impact.
In 2004, the modernisation of the 201Em type was completed according to documentation prepared by the Institute of Rail Vehicles “Tabor.” The converted ET22-315 locomotive was redesignated as ET22-2000, and due to its successful performance, the operator decided to commission a series of further modernisations. On 12 September 2007, a contract was signed for the reconstruction of 49 ET22-series locomotives, followed by an additional order for four units in December of the same year.
Between 2009 and 2010, ZNLE Gliwice completed additional conversions to the 201Em type, producing ET22 locomotives numbered 2001–2027. However, in mid-August 2010, PKP Cargo decided to reduce the scope of the modernisation programme and ultimately discontinued the series.
The primary objectives of modernising the ET22 locomotive were to reduce maintenance costs, upgrade the main and auxiliary electrical circuits, improve the running gear, enhance driver comfort, and reduce noise levels. The scope of modernisation can be summarised as follows:
- Changes in the design of the first- and second-stage suspensions;
- Changes in the locomotive control system;
- Application of a new high-speed circuit breaker;
- Comprehensive change in event and performance recording;
- Application of new main converters;
- Modification of traction motor fan drives;
- Improvement of brake control;
- Application of new main compressors;
- Replacement of HV contactors and relays;
- Modification of traction motors;
- Reduction in inspection and repair intervals;
- Improvement of driver comfort.
Because freight trains operate over longer distances between stops, energy losses during acceleration and potential energy savings from regenerative braking are less significant in the overall energy balance than for passenger trains [10,27]. Therefore, it was decided that the traditional rheostatic starting control system for DC motors would not be replaced with a more modern chopper-based solution.
An interesting example of a methodological approach to locomotive modernisation is presented in ref. [8], where a detailed decision-making model was developed using the Life Cycle Cost (LCC) method. A comprehensive review of the LCC literature is provided in [8], and the method was applied from the earliest stages of the project, including concept development and design.
The developed methodology was ultimately applied to assess the effectiveness of the re-engineering of a 6D diesel locomotive (588 kW), considering ecological and efficiency criteria [10,27]. It is worth noting that the LCC analysis results were verified using operational data obtained from the modernised vehicles. The project and its methodology proved highly successful, with over 160 locomotives modernised by 2016, achieving fuel savings of approximately 30%, maintenance cost reductions exceeding 50%, and emission reductions of over 70%.
The methodology proposed in ref. [8] could also be applied to other types of rolling stock.
3.3.4. Rolling Stock Replacement Programme 2007–2020
The process of strengthening the role of railways in the country’s transport system involves not only investment in rail infrastructure but also the purchase and modernisation of rolling stock [20]. The rolling stock replacement programme implemented by carriers and transport organisations has steadily improved the condition of rolling stock, leading to reductions in energy consumption and CO2 emissions, particularly when passenger locomotive-hauled trains are replaced by electric multiple units (EMUs) [28].
Under the EU 2007–2013 financial perspective, 14 projects were implemented as part of the Infrastructure and Environment Operational Programme, involving the modernisation and purchase of rolling stock for interregional connections. The total value of these projects amounted to PLN 6.3 billion (EUR 1.5 billion), of which EU co-financing accounted for PLN 2.7 billion. In total, 440 units of rolling stock were purchased or modernised. Additionally, 14 rolling stock projects worth PLN 3.3 billion were implemented in the urban and agglomeration transport sector, with EU funding totalling approximately PLN 2.1 billion.
These activities led to significant improvements in comfort and safety, as well as an expansion of available transportation services. Under the EU 2014–2020 financial perspective, PLN 1.9 billion (109) was allocated from the Operational Programme Infrastructure and Environment to the modernisation and purchase of rolling stock intended for interregional and metropolitan connections. However, these funds have not yet been fully utilised. Investments in this area have been supplemented by projects implemented under the Regional Operational Programmes of individual voivodeships, representing regional-level investments. Nearly 400 new or modernised rolling stock units were acquired using Operational Programme Infrastructure and Environment funds. The results of the projects involving the purchase and modernisation of rolling stock include the following:
- Complementing the broad scope of rail infrastructure modernisation work;
- Making rail transport more attractive by increasing comfort and safety;
- Improving transport options;
- Increasing the accessibility of rail transport;
- Creating a low-emission alternative to road transport.
The quantitative status of electric traction rolling stock over the period 2004–2022 is presented in Figure 2 (based on data from [12,17,19,29]). The data in Figure 2 show that the passenger rolling stock inventory increased in 2008, mainly due to restructuring within the PKP Group and the transfer of locomotives owned by PKP Cargo to passenger operators. In contrast, the total number of passengers rolling stock remained approximately unchanged during the period 2014–2022.
Variations in the number of vehicles by type ranged from a few percent up to about 10%. Therefore, the age of rolling stock provides important additional insight. Figure 3 presents the average age of rolling stock operated by passenger carriers between 2018 and 2022 (based on data from [29]). For electric locomotives, the average age was approximately 34 years, which is suboptimal for transport operations. In contrast, for electric multiple units (EMUs), the average age was approximately 25 years.
Figure 2.
Quantitative status of electric traction rolling stock owned by passenger transport operators, 2004–2022 (compiled from data in [12,13,29]).
Figure 2.
Quantitative status of electric traction rolling stock owned by passenger transport operators, 2004–2022 (compiled from data in [12,13,29]).

Figure 3.
Average age of passenger rolling stock (based on data from the Office of Rail Transport report [29]).
Figure 3.
Average age of passenger rolling stock (based on data from the Office of Rail Transport report [29]).

Both figures illustrate the current condition of rolling stock in Poland. While modernisation efforts have not significantly reduced the average age of rolling stock, they have extended its service life and improved its operational capability.
3.4. Modernisation of the Tram Fleet
3.4.1. Trams in Poland
In 2004, tram systems in Poland were operated by 14 public transport companies—located in Elbląg, Gdańsk, Gorzów Wielkopolski, Grudziądz, the Silesian Conurbation, Kraków, Łódź, Poznań, Szczecin, Toruń, Warsaw, and Wrocław—as shown in Figure 4. In 2015, tram services returned to Olsztyn. Currently, tram systems operate in 31 cities, serving a population of approximately 8.7 million.
Figure 4.
Rail urban and suburban electrified systems in Poland (T—trams, M—metro, WKD—suburban railway transport).
In 2004, the total length of tram routes was 905.7 km, of which 76% were dedicated tracks, along which over 2300 km of tram lines were operated. A high proportion of dedicated tracks is crucial to achieving higher operating speeds at relatively low investment costs, provided that trams are given priority at intersections. At that time, over 3000 tram cars were in operation, most of them of the older 105Na type, equipped with DC series motors and rheostatic control. Only a few had been modernised, featuring DC motors with chopper control or AC motors with regenerative braking capability. Due to insufficient funding, one of the key modernisation approaches, particularly in smaller cities, involved purchasing used trams from Western European operators after 25–30 years of service (types included Duewag M9C, M6S, GT6, GT8N, E1, Pt8, and Tatra RT6) [30]. To enable regenerative braking, local companies often re-engineered these vehicles, installing DC/DC choppers (for DC motors) or DC/AC inverters (for AC drives). According to [31], the modernisation of all older trams equipped with rheostatic control to chopper-based drives could reduce annual energy consumption by more than 100,000 MWh, due to lower starting losses and energy recovery through regeneration. The acquisition and re-engineering of withdrawn foreign tram and railway rolling stock also included the replacement of obsolete equipment, improvements in ergonomics, and partial localization (Polonisation). Even today, some tram systems continue to acquire used trams for further modernisation and reuse [32].
Following such modernisation, electromagnetic compatibility (EMC) tests were required to ensure compliance with relevant standards [33]. However, due to the focus on low-cost modernisation and the limited availability of experienced personnel, numerous modifications to wiring and electrical installations were often necessary. Additional efforts were made to reduce electromagnetic emissions in order to meet the limits prescribed by the standards [34]. Some examples of measurement results and the causes of excessive emissions observed during “in situ” tests of modernised trams are presented in the following subchapter.
3.4.2. EMC Issues in Modernised Trams
During EMC measurements of modernised trams, it was found in many cases that a lack of staff experience with EMC issues resulted in failures to pass tests in accordance with the relevant standards [33,35]. Some examples from tests conducted by the Division of Traction and Electrical Power Economy are presented below.
An older tram, initially equipped with DC motors controlled by rheostats, was retrofitted with AC motors and inverters. The measurement results showed excessive radiated emissions across a wide frequency spectrum, as illustrated in Figure 5a. Magnetic field components were measured during tram operation in the frequency range of 9 kHz to 30 MHz, while vertical electric field components were measured in the range of 30 MHz to 1 GHz, with significant exceedances of the permissible limits observed. In particular, values exceeding the limits were recorded around 1 MHz, and in the range 12–25 MHz. The implementation of corrective measures and the elimination of installation errors—in some cases involving adjustments to the parameters of input filters or the installation of additional EMC filters—enabled the reduction in emissions and ensured compliance with the applicable standards, as shown in Figure 5b.
Figure 5.
Examples of EMC measurements during movement of a tram—magnetic component (9 kHz–30 MHz), vertical electric component (30 MHz–1 GHz)—emissions from a tram after modernisation: (a) with significant exceedance of the limits, problems with proper wiring. (b) after wiring corrections, within the permissible limits (1—emissions from a tram—red, 2—‘background’—measurements without trams—blue, 3—limit—black, 4—limit 6 dB—light blue line). [Results of test measurements conducted jointly with co-authors from the Division of Traction and Electrical Power Economics, Warsaw University of Technology].
Examples of improper installation solutions in trams that contributed to the excessive emissions are shown in Figure 6a–i. These examples illustrate issues stemming from routine practices of staff accustomed to older technologies and a lack of experience with modern re-engineering techniques. The problems were resolved by introducing revised wiring practices and strict installation procedures, as well as by using specialised EMC cables and accessories, and additional EMC filters, all of which were individually selected following a series of measurements and inspections; a more detailed analysis can be found in ref. [34].
Figure 6.
Examples of incorrect installation solutions in trams: (a) shields in cable box not connected to any point (broken shielding); (b) missing cable nadir; (c) ground wires connected through varnish; (d) grounding cables connected through varnish; (e) unnecessary cable loops; (f) equipotential bonding (EMC) through bituminous mastic; (g) general lack of cable segregation; (h) lack of EMC sealing—use of plastic glands, conduit cables, and unsealed holes; (i) unsegregated screens in the cable box.
3.4.3. Present Situation of the Tram Fleet in Poland
Since 2004, various tram manufacturers in Poland, led primarily by PESA Bydgoszcz S.A., along with several other companies, have been delivering modern, low-floor trams equipped with AC drives and regenerative braking capability to Polish cities. Some of these vehicles are also fitted with on-board energy storage systems, which store energy recovered during braking and thereby reduce overall energy consumption by up to 30%.
EU funding has played a crucial role in supporting environmentally friendly urban transport, such as trams and trolleybuses. These investments have facilitated the phasing out of outdated, energy-intensive rolling stock equipped with DC motors and rheostatic control systems, which had not been subject to modernisation.
3.5. Modernisation and Development of the Warsaw Metro
Currently, four types of rolling stock are in operation on the Warsaw Metro, as shown in Table 5. In 2004, only the Type 81 and Metropolis metro trains were in service.
Table 5.
Metro train types operated on the Warsaw Metro (source: Warsaw Metro).
The Type 81 metro train operates exclusively on the M1 line. It has an outdated design, equipped with DC motors, rheostatic control, and no regenerative braking, making it the most energy-intensive of all the metro trains currently in operation. It remains in service, particularly during peak hours on the M1 line.
Although the Metropolis (manufactured by Alstom), Inspiro (by Siemens), and Varsovia (by Škoda) trains are also in operation, the continued use of the Type 81 trains significantly increases unit energy consumption within the system. The Type 81 metro trains are expected to remain in service until 2025. Withdrawn units have been transferred to metro systems in Ukraine.
4. Railway and Tram Rolling Stock in Croatia
4.1. Modernisation of Rolling Stock in Croatia
Croatian Railways was founded in 1991 from the former JŽ (Yugoslav Railways) Zagreb Division, following Croatia’s secession from Yugoslavia. Its rolling stock fleet initially consisted of the equipment inherited at the time of the breakup of Yugoslavia. The fleet has been gradually modernised, and further modernisation efforts are currently underway.
In November 2012, the three operational companies became completely independent:
- HŽ Cargo d.o.o. (responsible for cargo transport);
- HŽ Putnički prijevoz d.o.o. (responsible for passenger transport);
- HŽ Infrastruktura d.o.o. (responsible for railway Infrastructure).
The Croatian railway network, shown in Figure 7, consists of 2617 km of railway lines—2341 km of single-track and 276 km of double-track. The electrification system covers 1010 km at 25 kV, 50 Hz, and 3 km at DC. On average, 632 passenger trains and 102 freight trains operate daily [36].
Figure 7.
Croatian railway network and TEN-T corridors [37].
4.2. Modernisation of Ansaldo Breda Locomotives (HŽ Class 1161)
Until 2013, a 3 kV DC voltage system was used in the area of Croatia’s largest Adriatic port, Rijeka, for electrifying a 130 km section of the railway network. Electric six-axle locomotives (Bo’Bo’Bo’) of HŽ Class 1061 (AnsaldoBreda) were used for train traction. Following the conversion of the railway line’s electrification system from 3 kV DC to 25 kV 50 Hz, two locomotives capable of operating at 25 kV 50 Hz were produced, based on the HŽ Class 1061 locomotive, as shown in Figure 8 [38].
Figure 8.
Locomotives: (a) Class 1161; (b) Class 1061 [38]; (c) Class 1141-3xx (photo: Mladen Nikšić).
To reduce costs, as many components as possible were reused, while the newly installed parts were required to be compatible with those of the HŽ Class 1141 locomotive (25 kV 50 Hz). The modified locomotive also had to comply with technical regulations.
The reconstruction was carried out in such a way that the existing bogies were retained, while the traction motors were modified to operate with alternating current. The locomotive frame was preserved, but the body structure was newly built. In the machine room, identical or similar equipment to that used in HŽ Class 1141 locomotives was installed. The main traction system consists of six commutator-type DC series-wound electric motors, divided into two groups of three. Within each group, the traction motors are connected in parallel and powered via a common diode rectifier and a common smoothing reactor for the rectified current.
The voltage of the traction motors, and thus the speed of the locomotive and train, is regulated by means of a high-voltage tap changer, which adjusts the transformation ratio of the main transformer, allowing the no-load voltage on the secondary windings feeding the traction motors to be regulated within the range of 116 V to 2530 V.
Once the maximum voltage is reached on the traction motors, the running speed can be further increased by reducing the current through the excitation windings of the traction motors using field weakening in four steps, achieved by connecting appropriate resistors in parallel with the excitation windings.
Newly installed components included the main transformer, direction switch, electrical amplifier, air compressor, and selected pneumatic system parts.
Technical data [39]:
- Wheel arrangement: Bo’Bo’Bo’;
- Max. speed: 120 km/h;
- Length: 19.44 m;
- Mass: 129 t;
- Max. power: 3869 kW (permanent); 4386 kW (hourly);
- Traction force: 239 kN (permanent); 359 kN (5 min).
After the two locomotives were produced, serial production was never initiated, and the project ultimately ended in failure. The reasons for abandoning further reconstruction were manifold. The first was technical limitations and an outdated design. The Class 1061 locomotives, designed in the 1960s, already had significantly worn structural and traction components. Although the reconstruction involved the installation of modern electronic equipment (e.g., thyristor converters), the mechanical structure of the locomotives remained old, which continued to limit reliability and service life. A second reason was the high reconstruction cost compared with the benefits. The reconstruction of a single locomotive proved very expensive in relation to its achieved performance. When compared with the cost of acquiring entirely new multi-system locomotives, the project was not economically viable. Another important factor was a change in the fleet modernisation strategy. During this period, HŽ shifted its focus to procuring new locomotives of Series 1141 (under an ASEA licence), which were later modernised into Series 1141-300, and to developing completely new multi-system locomotives, such as the Siemens Series 1142 and later the Vectron. Consequently, the reconstruction of the older Series 1061 units became unnecessary. Finally, there were operational issues with the reconstructed Class 1161. Testing and short-term operation showed that the locomotives did not achieve the expected improvements in reliability and maintenance. Frequent electronic malfunctions and a lack of compatibility with traction requirements under real operating conditions further undermined the project’s justification. The project was therefore discontinued, as the modernisation proved both too costly and technically inadequate, while new locomotives offered superior and more sustainable solutions.
4.3. Modernisation of Končar Locomotive Class 1141-3xx
The Croatian company Končar produced electric four-axle locomotives of Class 1141 with a diode voltage selector, under licence from the Swedish company ASEA. The locomotive units are currently in operation in Croatia, Bosnia and Herzegovina, Serbia, Montenegro, North Macedonia, Turkey, and Romania.
During modernisation, the entire control and regulation system of the locomotive’s main electric drive was replaced. The existing high-voltage switch and diode-based voltage selector were removed and replaced with four semi-controlled thyristor rectifiers [40]. This upgrade enabled continuous voltage regulation for the traction motors and allowed independent control of each twin-motor group, improving the main drive’s adaptability to changes in operating conditions and providing effective slip protection.
The electric drive is managed by a microprocessor-based control system, which enables the automatic maintenance of the set travel speed, continuous monitoring of the locomotive’s measurement and safety systems, and adjustment of traction mode according to the track configuration. The main transformer was modified to have a fixed transformation ratio, while the traction motors and high-voltage equipment were retained in their original versions. As part of the modernisation, the locomotives were also equipped with an electrodynamic brake, featuring a total braking power of 1740 kW, which complemented the existing pneumatic brake.
The control desks were upgraded with a new type of main controller, an auxiliary controller for shunting, and a display showing key information about the locomotive’s status and safety system performance. The modernised locomotives were assigned numbers 1141 376–390, according to their delivery sequence, which began in February 2002. The modernisation was completed in March 2003 with the delivery of the final locomotive from the first generation of thyristorised HŽ 1141 series to Croatian Railways. The locomotives numbered 1141 376–390 differed from the prototype 1141 301 in transmission ratio, allowing a maximum speed of 140 km/h. A second thyristorisation of Class 1141 locomotives was carried out in 2008–2009, and the upgraded locomotives were assigned numbers 1141 302–311, as shown in Figure 8c.
Technical data:
- Wheel arrangement: Bo’Bo’;
- Max. speed: 140 km/h;
- Length: 15.50 m;
- Mass: 80 t;
- Max. power: 3860 kW (permanent), 4080 kW (hourly);
- Traction force: 150 kN (permanent), 236.5 kN (5 min).
4.4. Modernisation of Tramcar TMK 2100
The TMK 2100 tram, shown in Figure 9, was developed in 1997 through a collaboration between the Croatian companies Končar and TŽV Gredelj. Its design incorporated selected components from the earlier TMK 201 series, manufactured in 1973 by Đuro Đaković, specifically the bogies and traction motors. In total, sixteen units were commissioned and subsequently delivered to Zagreb’s public transport operator, ZET (Zagreb Electric Tramway). The TMK 2100 is a three-section, bi-articulated tramcar with eight axles, equipped with four traction motors rated at 60 kW each. The power supply is regulated via choppers employing GTO-thyristor technology [41]. Operational efficiency and driver comfort were enhanced through the inclusion of a fully air-conditioned cab, an ergonomically designed control console, and an optimised driver’s seat. TŽV Gredelj was responsible for the fabrication of the steel frame, braking systems, motor cooling assemblies, structural components of the control desk, as well as additional auxiliary equipment for all sixteen tram sets. All sixteen TMK 2100 trams remain in daily operation within the tram network of the city of Zagreb. Technical data:
Figure 9.
Trams: (a) TMK 2100; (b) TMK 201 (photo: Mladen Nikšić).
- System: 600 V DC;
- Continuous output: 240 kW;
- Max. speed: 58 km/h;
- Wheel arrangement: Bo’2’2’Bo’;
- Gauge: 1000 mm;
- Min. curve radius: 16.5 m;
- Overall length: 27,300 mm;
- Width: 2200 mm;
- Floor height: 900 mm;
- Passenger capacity: 45 seated, 119 standing (4 passengers/m2).
5. Railway and Urban Transport in Ukraine
5.1. Present State and Modernisation Needs
The plan for the development of the railways was created in 1840 by the Austro-Hungarian Empire, establishing a main line connecting Bochnia, Dębica, Rzeszów, Przeworsk, Przemyśl, and Lviv, which covered the territories of present-day Poland and Ukraine. Along this route, the first train from Vienna arrived in Lviv on 4 November 1861.
Between 1932 and 1935, a programme for electrification using a 3 kV DC system [42] was developed and implemented on the Zaporizhzhia–Dolhyntsevo route. By the end of the 19th century, the basic network of railway connections had been formed.
Currently, the total length of the Ukrainian railway network is approximately 19.8–22.3 thousand kilometres, including about 9.9–10.1 thousand kilometres of electrified lines [43], which represents around 45–50% of the total. The railways use both 25 kV 50 Hz AC and 3 kV DC power supply systems. These electrification systems are distributed almost evenly—approximately 52% AC and 48% DC relative to the total length of electrified railway lines, or 56.6% AC and 43.4% DC relative to the total length of the catenary [44].
When existing railway lines are electrified, or new connections are established, the 25 kV AC system is now used predominantly; however, depending on regional conditions, some lines continue to be electrified with the 3 kV DC system.
According to [45], Ukrainian Railways operates around 1970 diesel locomotives, 1595 electric locomotives, 346 electric multiple-unit (EMU) trains, and 152 diesel multiple-unit (DMU) trains, although not all of these are currently in operation. The distribution of passenger rolling stock by year of production is shown in Table 6 and Figure 10.
Table 6.
Approximate age structure of rolling stock of Ukrainian Railways [%] (end of 2021).
Figure 10.
Percentage distribution of Ukrainian Railways rolling stock by year of production: (a–e) different types.
The last mass deliveries of locomotives and trainsets took place in the mid-1980s, and the majority of these were equipped with DC traction motors. The current condition of the locomotive fleet has reached a critical point. Today, the average wear of the rolling stock of Ukrainian Railways exceeds 90%. Owing to the high degree of wear and the low rate of fleet renewal, the overall technical condition of the rolling stock is very poor. A significant proportion of the traction rolling stock has already exceeded its extended service life and must either be replaced with new units or undergo major modernisation. In the case of purchasing new vehicles, substantial investment and a short implementation period would be required. Therefore, it may be economically more feasible to modernise or overhaul the existing traction rolling stock instead of, or in parallel with, purchasing new units—the latter approach would allow faster replenishment of the operational fleet. Urban electric transport (trolleybuses, metro trains, and trams) faces a similar situation. According to [46], 2667 trolleybuses, 1880 tramcars, and 1192 metro cars are currently in operation in Ukraine. DC supply systems power all of them. The total length of trolleybus lines is 3040 km, tramway lines 1356 km, and metro lines 113 km. The distribution of urban rolling stock by year of production is shown in Table 7 and Figure 11. As can be seen, the average wear of urban transport vehicles is approximately 90%.
Table 7.
Approximate age structure of urban rolling stock in Ukraine [%] (end of 2022).
Figure 11.
Percentage distribution of Ukraine’s urban rolling stock by year of production: (a–d) different types.
In Poland, all electrified transport is based solely on DC power supply systems, and the situation is comparatively better. A large number of railway vehicles are equipped with AC traction motors thanks to substantial investments by the Polish Government, supported by EU funds, in new rolling stock and infrastructure. However, this does not mean that DC motors are no longer in operation. Older and modernised types of railway vehicles still use DC traction motors. An analysis of the currently operating electric vehicles in Poland shows that approximately 86% of electric locomotives [21,22,47], around 77% of electric multiple-unit (EMU) trains [48,49], about 68% of trams [50,51,52,53], nearly 29% of metro trains [54,55]—a figure expected to fall to 0% by 2025—and 8% of trolleybuses [56,57] are equipped with DC traction motors.
The significant physical wear of rolling stock in Ukraine’s railway and urban transport systems hampers the efficient functioning of transport operations. At least 10% of the total fleet—approximately 800 new units of various types—must be purchased annually to replace all existing rolling stock within ten years. Given the limited funding available for locomotive and fleet renewal programmes, it remains necessary to extend the service life of existing units, even when their standard operational life has been exceeded. To achieve this effectively, re-engineering, modernisation, and overhauls represent the most economically viable approach.
5.2. Experience in Repair, Modernisation and Deep Modernisation
Repair work involves restoring the functionality, performance, and safety of electrical circuits and mechanical assemblies [11]. Repairs can be categorised according to their depth: current, medium, and overhaul. The latter represents a comprehensive form of repair that includes a complete restoration of the locomotive and its return to a condition nearly identical to that of a new unit.
Compared to other types of repairs, an overhaul involves complete disassembly, restoration, and, in many cases, the replacement of most systems and components to restore the locomotive’s original functionality and performance characteristics, thereby significantly extending its service life. At the same time, an overhaul may include modernisation or even deep modernisation, which aims to improve the functional and technical characteristics beyond those of the original factory design.
In general, deep modernisation focuses on systems and components that allow for improved reliability and enhanced traction performance while maintaining the optimal cost levels. This process typically involves improving the parameters listed below [58,59,60,61]:
- Increasing specific power;
- Increasing reliability in order to increase the mileage between overhauls;
- Increasing the efficiency;
- Expanding the limits of unification and typification of used units and parts;
- Improving the design in order to reduce the cost of future repair;
- Increasing the degree of automation of the operation of individual units and the locomotive as a whole;
- Improving traction properties;
- Increasing the loads from the wheelset on the rail;
- Reducing the dynamic impact on the track;
- Increasing traffic safety;
- Increasing the design speed;
- Improving the working conditions of locomotive crews.
Modernisation should ensure effective and highly automated control of traction force and speed in rolling stock. The modernisation of onboard control systems focuses on achieving the highest possible level of automation, improving drivers’ working conditions, optimising train operating modes, maximising the utilisation of the adhesion coefficient, and minimising energy or fuel consumption.
The modernisation of the control system also requires modifications to the power circuit—sometimes deep or even complete re-engineering—including the replacement of power converters. The new converters must provide the highest possible efficiency and power factor while minimising voltage distortion in the catenary system. All changes in the power circuit and auxiliary equipment must not introduce any operational restrictions and must ensure proper functioning within the permissible range of pantograph voltage variations. Let us describe several examples of modernisation undertaken on the Ukrainian Railways network.
At present, the locomotive fleet of Ukrainian Railways mainly consists of freight locomotives VL8, VL10, VL11, VL11M, and DE1, as well as passenger locomotives ChS2 and ChS7—all operating under 3 kV DC and equipped with DC traction motors. These locomotives were manufactured between the late 1960s and early 1990s, and a significant number of them remain in operation. Given the significant share of obsolete rolling stock, Ukraine faces substantial challenges in renewing and replacing its fleet with new or modern rolling stock. Consequently, major repairs and deep modernisation remain the only realistic means of extending service life—in some cases from 15 years up to 55–65 years.
However, not all locomotives are suitable for deep modernisation. For example, the VL8 series is among the oldest, and the last modernisation was carried out in 2011. Approximately 150 locomotives of this class remain in service, despite their considerable age of 55–65 years. The current condition of these locomotives does not allow deep modernisation due to the high cost of investment and the severe fatigue of steel structures in key frame components. The high and unpredictable risk of structural cracking makes such work technically and economically unjustified. The length, depth, and characteristics of these cracks prevent reliable repair by welding or reinforcement, as this would further compromise the rigidity of individual elements.
Nevertheless, major overhauls remain feasible for VL11, VL11M, VL10, DE1, and ChS7 locomotives without frame replacement, or through deep modernisation involving mandatory replacement of the bogie frames with new ones. The overhaul of ChS7 locomotives typically includes work on bogies, wheelsets, traction motors, and auxiliary devices, as well as the replacement of wiring, insulators, and driver’s cab equipment to improve ergonomics and comfort. These procedures are generally performed according to technical instructions [59]. The work, however, does not include modernisation of the power circuit, installation of DC/DC converters, or implementation of new automation and control systems.
A similar situation exists for multiple-unit trains, trams, metro trains, and trolleybuses, where work usually focuses on repair and improvements in ergonomics and passenger comfort. Only a small number of these vehicles undergo modernisation involving the replacement of the traction drive system.
The experience of modernising diesel locomotives differs considerably from that of electric locomotives. Currently, the main diesel locomotive types in use on Ukrainian Railways are the ChME3, 2TE10M, 2M62U, and TEM2, while newer models, such as the DPKr-3, PESA 730M, and General Electric TE33A diesel trains and locomotives, have also been acquired. In general, diesel locomotive modernisation aims to meet contemporary standards of efficiency, safety, and environmental performance through modifications to the power circuit, automation, control systems, ergonomics, and crew comfort.
During the modernisation of the TEM2 diesel locomotive, a new Cummins QST30L2 engine and an A735 AC traction unit were installed. The new engine increased efficiency to 96% and reduced emissions by 25% compared to previous models. The AC traction unit achieves an efficiency factor of up to 92%, resulting in a reduction of approximately 15% in overall energy consumption.
6. Re-Engineering of Rolling Stock into Autonomous or Hybrid Units Using Energy Storage Systems
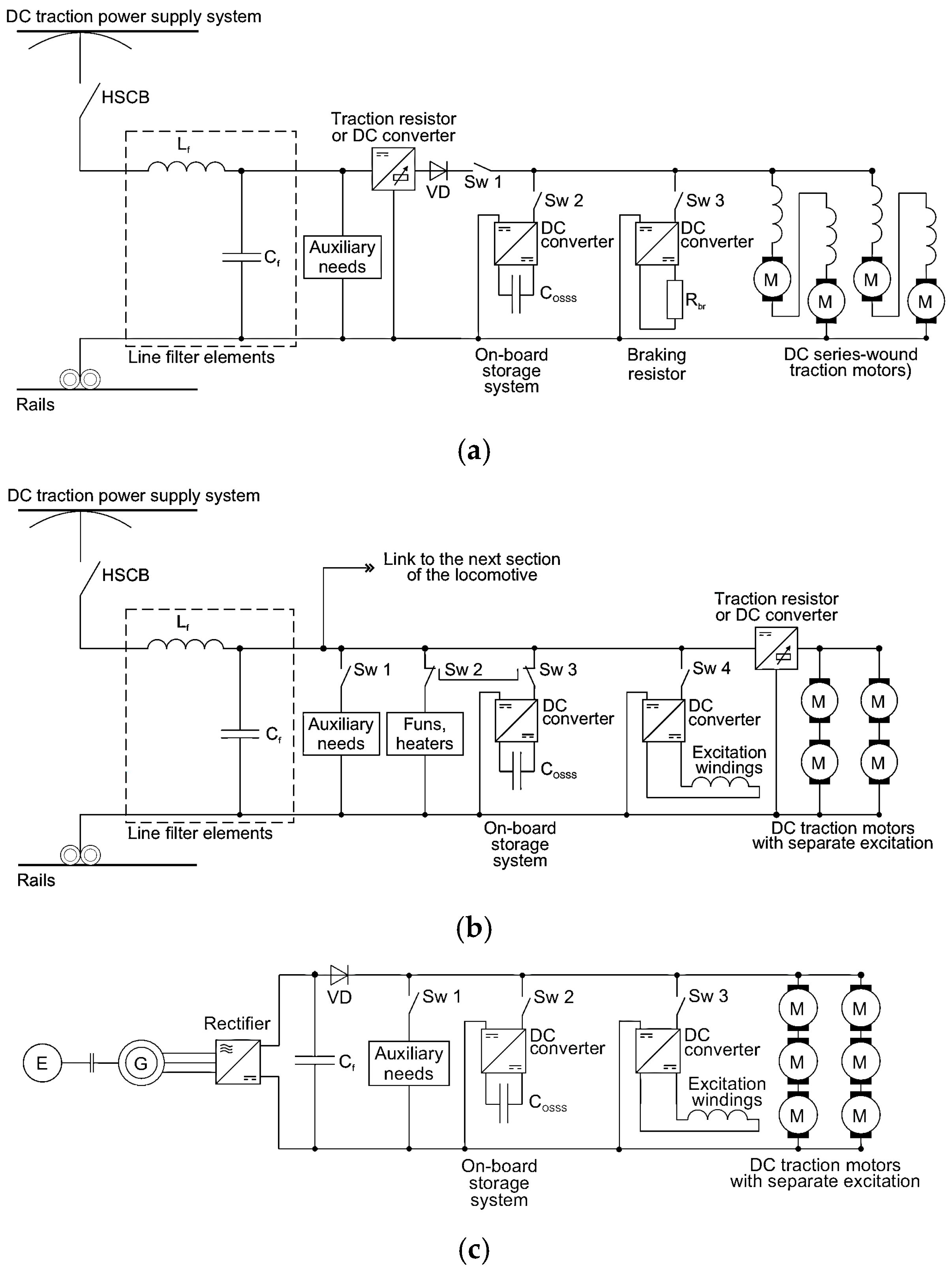
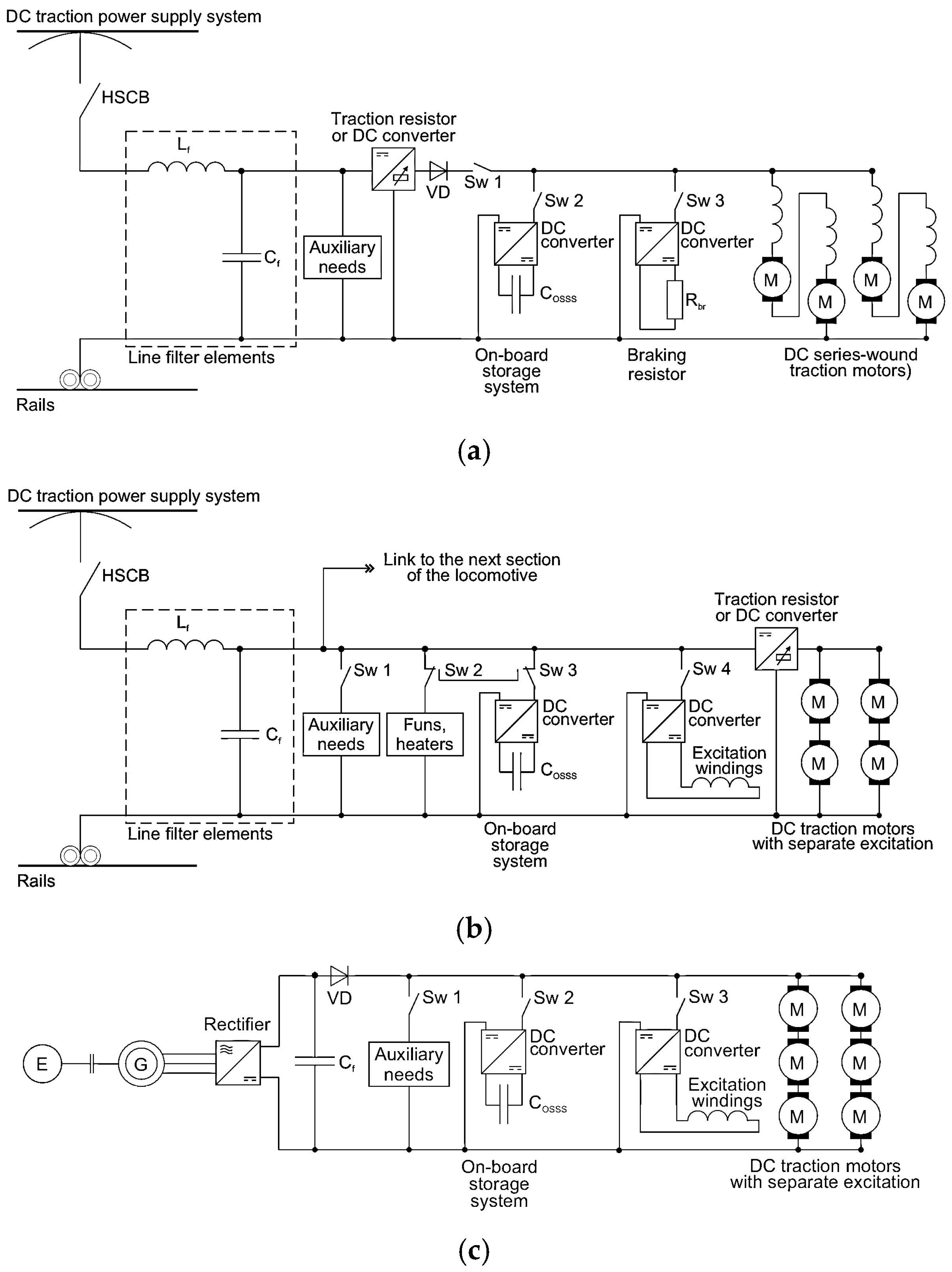
Based on the experience discussed above regarding the modernisation of railway transport systems in Poland and Croatia, it can be concluded that modernising the traction power circuit represents one of the most effective measures for improving the overall energy efficiency and performance of rolling stock. However, this process simultaneously constitutes the most capital-intensive component of re-engineering activities, as it often involves the replacement or profound restructuring of core traction and auxiliary power systems. Several technical pathways can be adopted to enhance the efficiency of traction power circuits, depending on the age, configuration, and operational role of the rolling stock. The principal modernisation variants incorporating energy storage systems that enable the autonomy or hybridisation of railway vehicles, as schematically illustrated in Figure 12, include the following:
Figure 12.
Generalised schematic configurations of railway vehicles equipped with DC traction motors: (a) electric multiple-unit train or tram; (b) passenger or freight electric locomotive; (c) diesel locomotive.
- Replacement of traditional rheostatic control systems with modern DC–DC converters, which enable smoother regulation of traction motor current and voltage, significantly reducing energy losses during acceleration and deceleration phases;
- Replacement of mechanical or electromechanical excitation systems (such as motor–generator sets) with solid-state DC converters, which provide higher reliability, reduced maintenance requirements, and improved dynamic response;
- Enhancement of regenerative braking capabilities through the integration of on-board supercapacitor storage systems (OSSS) or hybrid storage units combining batteries and supercapacitors, allowing partial recovery and reuse of braking energy that would otherwise be dissipated as heat;
- Application of DC converters for auxiliary power systems and technological subsystems (for instance, traction motor cooling fans, compressors, or lighting circuits), enabling improved energy management and greater operational stability.
Collectively, these measures contribute not only to reducing the specific energy consumption of rolling stock but also to extending the service life of vehicles and supporting the transition towards more sustainable and autonomous railway operations.
The replacement of the DC power circuit with an AC system based on inverters and AC traction motors can be considered an alternative approach to rolling stock modernisation. However, as the replacement of DC traction motors with AC units represents a substantial portion of total modernisation costs, experience from Poland and Croatia indicates that upgrading existing DC traction systems remains the most economically optimal solution in terms of investment payback periods.
Beyond schematic modifications, a crucial challenge lies in enhancing the energy recovery capability during the regenerative braking mode (RBM). For this reason, a comprehensive redesign of electrodynamic braking systems—both regenerative and rheostatic—is often necessary, as many locomotives are equipped with unstable or incomplete power circuits that lack regenerative functionality. Furthermore, the instability of automatic control systems for RBM can lead to irregular energy recovery, resulting in operational faults and damage, such as the burnout of traction motor windings.
A key issue remains the effective generation, transmission, and utilisation of regenerative braking energy. This problem can be addressed through the application of an autonomous phase-mode regenerative braking (APMRB) system in electric rolling stock equipped with an on-board supercapacitor storage system (OSSS) [60,61]. The autonomy of the RBM from the catenary system allows recovered energy to be retained within the vehicle, preventing its backflow into the power supply network. Moreover, the phase correlation between RBM and traction modes enables the optimisation of OSSS capacity and reduction in its mass–volume indices, particularly for multiple-unit trains, trams, and diesel locomotives, as shown in Figure 12a,c.
Alternatively, the energy accumulated within the OSSS can also be utilised not only for traction purposes but also to supply auxiliary systems—particularly in the case of freight locomotives (Figure 12b), where comparatively long braking distances limit the feasibility of storing all recovered energy on board.
7. Discussion
A wide range of solutions is currently available to make railway rolling stock more compliant with EU standards. Experience from countries that have faced the need to modernise their railway rolling stock to improve service quality shows that solutions implemented without thorough analysis were not always effective. Therefore, decisions regarding the direction of modernisation—whether to upgrade existing vehicles or purchase new ones—are particularly challenging in conditions of limited funding and should be made on the basis of proper justification, taking into account multiple technical, economic, and organisational aspects.
Currently, numerous examples of rolling stock re-engineering can be observed, such as the X2000 EMUs of the Swedish Railways, as well as retrofit and re-engineering projects offered by leading rolling stock manufacturers [9,26]. The experience of the Polish railways suggests that the process of making railway transport more sustainable—not only through rolling stock re-engineering [62]—should be preceded by a thorough analysis that defines needs, opportunities, and available financial and technological resources. Initially, a SWOT analysis [8] can be useful, followed by the application of the Life Cycle Cost (LCC) method [8,24,26] to assess the effectiveness of the proposed re-engineering project.
To incorporate a broader perspective and contextual factors, the application of Multi-Criteria Analysis (MCA) and Multi-Criteria Decision-Making (MCDM) methods [63,64,65] is recommended in order to identify a solution that achieves a compromise among different requirements and evaluation criteria [66]. MCA allows the inclusion of conflicting qualitative and quantitative criteria, as well as non-measurable factors, such as the condition of the national economy, the level of development of local industry, the compatibility of rolling stock with existing service resources and infrastructure, and ecological aspects [10]. A wide range of MCDM methods has been developed in recent years, all of which can be applied to rolling stock modernisation projects or procurement tenders [64].
MCA, as a decision-support tool, is based on certain simplifying assumptions. Dividing a main objective into several partial criteria constitutes a simplification but allows for effective problem-solving by focusing on the most significant features. These criteria act as partial objectives, the optimisation of which enables the best possible alignment with the main goal. Solving complex decision-making tasks typically requires a model that defines the objective, a set of feasible solutions, evaluation criteria, an objective function, variant evaluation, and a selection rule. Inevitably, such a model involves simplifications. The result of the analysis is the identification of a variant that performs no worse—i.e., receives higher scores based on the adopted criteria—rather than the unequivocally best one. Therefore, it is essential to consider all possible options before selecting the most suitable solution. Converting qualitative criteria into numerical scores enables the evaluation of complex problems quantitatively. The analysis should enable an optimal decision—selecting the variant that yields the best expected outcomes for the decision-maker. Whenever possible, some of the criteria should be objective, based on real figures (such as investment or operating costs), rather than relying solely on expert judgement.
It should also be emphasised that any railway project is implemented under specific conditions. Some are fixed, meaning they cannot be changed (e.g., available funding, project location, expected transport capacity, or operational speed). Others are flexible, representing self-imposed constraints that can be adjusted during the decision-making process depending on analytical outcomes. MCA relies primarily on the expertise and experience of specialists and decision-makers, as well as their responsibility for the final decision. It is essential to remember that MCA serves as a support tool—not a substitute—for human decision-making.
In countries where the rolling stock industry and market are mature, this approach is now considered standard practice. However, during the initial stages of restructuring—as observed in Poland and Croatia—such analytical approaches were rare. Decisions were primarily driven by the availability of funds and the relatively low cost of modernisation compared to the purchase of new rolling stock. The lack of experience with modern AC drives also affected the effectiveness and life-cycle performance of retrofitted vehicles equipped with DC traction motors during the early stages of these processes. In many cases, problems with meeting EMC standards arose due to insufficient experience in integrating power electronic devices as replacements for classical rheostatic DC motor control systems. In later years, as awareness of modern technologies grew and local companies developed the necessary competencies, these problems were resolved. With increasing access to funding, the trend shifted towards acquiring new rolling stock, often assembled locally.
Currently, new methods and approaches for planning and decision-making concerning the scope of re-engineering can be applied—notably MCDM, which is now widely used in rolling stock procurement tenders [66]. MCDM enables consideration of a broader context than the LCC method alone [67].
Emerging trends in rolling stock manufacturing include the application of additive manufacturing (AM) technologies for repair and component enhancement [4,68]. These technologies can significantly reduce repair time and cost while improving component performance, making them particularly valuable during re-engineering processes. Typically, AM is used in combination with advanced CAD tools and optimisation software.
8. Conclusions
In Central and Eastern European (CEEC) countries, following their accession to the European Union in 2004, a gradual transformation in railway transport was observed, aligning national transport policies with EU regulations. The process of strengthening the role of railways—practically the only sustainable mode of mass transport—involved investments not only in rail infrastructure but also in rolling stock. One of the key measures implemented was the re-engineering of existing rolling stock, largely due to insufficient funding for the purchase of new vehicles.
To assess the cost-effectiveness of the modernisation process for specific types of rail vehicles, SWOT analysis and the Life Cycle Cost (LCC) method were employed as decision-making tools for evaluating alternative solutions.
In the early years, rolling stock replacement programmes were largely implemented through various re-engineering projects, given the lack of funds for acquiring new stock. These initiatives, undertaken by operators and transport organisations, gradually improved the overall condition of the fleet. This process accelerated significantly once EU funds for railway modernisation became available.
After joining the European Union in 2004, Poland became part of the common European market. For many companies, this created new growth opportunities, while for others it led to a decline or restructuring. The rail transport sector underwent a substantial transformation to adapt to the new competitive and regulatory environment. Most companies were privatised: some achieved notable success, while others ceased operations or merged with stronger partners. Re-engineering played a key role in modernising ageing rolling stock over the past two decades. Virtually all domestic rolling stock manufacturers and maintenance companies participated in this process. It is estimated that over one thousand rolling stock units underwent various levels of modernisation, enabling many firms to survive a difficult transition period and subsequently expand, gaining competence in the design and production of new-technology vehicles. Poland’s EU membership broadened the operational scope of domestic companies, opened new markets for export, and facilitated access to advanced technologies. These advances were applied not only for vehicles for the Polish railway market but also international clients. According to PKP PLK, between 2004 and 2023, total expenditure on railway investments—including those co-financed by the European Union—amounted to nearly PLN 116 billion, covering approximately 17,000 kilometres of track.
The Republic of Croatia, which joined the EU later, plans to invest approximately €6 billion in railway infrastructure and rolling stock by 2032, with the majority of funding sourced from EU programmes. These investments are primarily focused on the construction, reconstruction, and modernisation of corridor railway lines (part of the TEN-T network), as well as on the procurement of new electric, battery-powered, and hybrid rolling stock. Since around 60% of the Croatian railway network remains non-electrified, and the economic viability of electrifying many of these lines is questionable, the current strategy aims to address this challenge through the modernisation of the diesel-powered vehicle fleet. Re-engineering methodologies for diesel locomotives, such as those presented in ref. [8], may serve as useful examples in this context. Upon completion of the procurement of multiple battery units (BMUs) and hybrid trainsets, the use of diesel locomotives for passenger traction is expected to be phased out, except for certain long-distance services (e.g., sleeping, couchette, and dining cars).
In the freight sector, operations on non-electrified lines remain particularly complex. While new private freight operators increasingly deploy modern diesel locomotives, a substantial proportion of services continue to rely on outdated, inefficient, and environmentally harmful locomotives powered by two-stroke diesel engines. Although hybridisation projects—combining diesel, battery, and hydrogen propulsion—are under development, their large-scale implementation remains a long-term and uncertain process. Upon completion, a comprehensive evaluation of the economic justification, cost-efficiency, and overall effectiveness of such hybridisation projects will be required.
At present, Ukraine, under conditions of armed conflict with Russia, is facing not only similar but even more severe challenges in its railway sector. A significant proportion of its rolling stock is obsolete and urgently requires replacement. Based on the experiences of Poland and Croatia, and considering the enormous scale of the need, it will be extremely difficult—if not impossible—to meet this demand solely through the purchase of new rolling stock. In addition to substantial financial constraints, the procurement and production procedures themselves would require decades to complete. Therefore, it appears that there is no viable alternative to implementing large-scale re-engineering programmes for existing rolling stock. Through various levels of modernisation, many trains could continue to operate for another decade or more.
The above points suggest that a considerable proportion of railway vehicles are still equipped with DC traction motors and are between 10 and 25 years old or more. Thus, there exists both a strong foundation and an urgent need for re-engineering, modernisation, or reuse. Meanwhile, the production and delivery of new electric locomotives are also associated with significant time and cost requirements. Typically, at least three years elapse between contract signing and vehicle deployment, meaning that the first units of new electric rolling stock in Ukraine are unlikely to appear before 2030. Considering current financial realities, large-scale replacement of old stock with new units is severely constrained. Consequently, the most rational strategy for ensuring reliable DC electric locomotives in Ukraine is the deep modernisation and re-engineering of existing rolling stock, with the mandatory replacement of bogie frames. Such modernisation would be considerably cheaper than investing in new rolling stock and could be completed within two years of allocating funds and locomotives. Given that more than 80–90% of Ukraine’s rolling stock is already worn out, deep modernisation and re-engineering would extend the service life for at least another decade, providing a transition period until new stock begins to arrive and gradually replaces existing and modernised units. However, each modernisation project should undergo a thorough SWOT and LCC analysis to determine its long-term economic viability. Additionally, the application of MCDM methods can support final decision-making by incorporating various aspects and criteria specific to Ukrainian conditions. The adoption of new technologies and AC traction drives could also help reduce both costs and modernisation time.
However, it should be noted that modernisation alone can only extend the service life and provide additional time for the purchase and production of new rolling stock. Therefore, alongside the modernisation process, it is essential to actively pursue the acquisition of new vehicles that will fully comply with European railway standards—a requirement that further complicates the overall task.
The Green Deal policy places an increasing emphasis on energy efficiency, environmental performance, and sustainability in the railway transport sector. This applies not only to newly built rolling stock but also to existing vehicles that remain in service and are worth modernising—particularly those equipped with DC motors, which are expected to operate for several more decades. The authors believe that the experiences of countries that joined the EU some years ago and underwent this long-term process could be helpful in this case. Some additional good practices in transport from Poland’s 20 years of EU membership can be found in ref. [69].
This review paper demonstrates a significant need for further research, which may be useful in Ukraine, focusing on developing specific and quantitative feasibility analyses. These analyses should include cost estimations, expected service life extensions, energy-saving indicators, and potential reductions in CO2 emissions, taking into account local economic and political contexts. Studies should also compare the life-cycle costs and environmental benefits of re-engineering DC-motor rolling stock with those of replacing it with AC-motor units. Numerical modelling must be applied to assess modernisation scenarios involving the substitution of DC drives with AC systems and the integration of on-board energy storage technologies. For Ukraine, predictive analyses should also determine the required annual number of modernisations versus new acquisitions and the replacement of non-modernised vehicles. Research must also explore implementation pathways, including funding sources, technology transfer mechanisms, and the potential impact of ongoing conflicts on modernisation planning and investment priorities.
Author Contributions
Conceptualization, A.S.; methodology, A.S. and M.N.; formal analysis, A.C.; investigation, A.S. and A.N.; resources, A.C. and M.N.; data curation, A.S. and A.N.; writing—original draft preparation, A.S., A.C., A.N. and M.N.; writing—review and editing, A.S. and A.N.; visualisation, A.N. All authors have read and agreed to the published version of the manuscript.
Funding
This research received no external funding.
Institutional Review Board Statement
Not applicable.
Informed Consent Statement
Not applicable.
Data Availability Statement
The original contributions presented in this study are included in the article. Further inquiries can be directed to the corresponding author.
Acknowledgments
The authors would like to express their special thanks to Marek Patoka and Mirosław Urbański, colleagues from the Division of Traction and Electrical Economy at the Warsaw University of Technology, for their support in conducting the EMC measurements.
Conflicts of Interest
The authors declare no conflicts of interest.
References
- European Commission. White Paper: European Transport Policy for 2010—Time to Decide; Office for Official Publications of the European Communities: Luxembourg, 2001; Available online: https://obserwatoriumbrd.pl/wp-content/uploads/2023/07/White-paper-European-transport-policy-for-2010-time-to-decide_2.pdf (accessed on 7 August 2025).
- Dyduch, J. Ocena funkcjonowania transportu kolejowego w 2003 r. (Assessment of railway transport functioning in 2003). Probl. Kolejnictwa 2004, 139, 32–48. [Google Scholar]
- Chudzikiewicz, A.; Karpiński, J.; Uhl, T. Nowoczesny proces modyfikacji konstrukcji pojazdów (A new procedure for vehicle design modification). TTS—Tech. Transp. Szyn. 1999, 6, 34–38. [Google Scholar]
- Gomes, V.; De Jesus, A. Additive manufacturing in the railway rolling stock: Current and future perspective. Procedia Struct. Integr. 2024, 53, 285–290. [Google Scholar] [CrossRef]
- Lerch, R. Modernizacja taboru szynowego—Cele, zamierzenia, efekty (Modernisation of rolling stock—Goals, intentions, effects). Przegląd Komun. 2012, 7–8, 10–12. [Google Scholar]
- Kaewunruen, S.; Lee, C.-K. Sustainability challenges in managing end-of-life rolling stocks. Front. Built Environ. 2017, 3, 10. [Google Scholar] [CrossRef]
- Kaewunruen, S.; Rungskunroch, P.; De’Von Jennings, A. Through-life evaluation of end-of-life rolling stocks considering asset recycling, energy recovering, and financial benefit. J. Clean. Prod. 2019, 212, 1008–1024. [Google Scholar] [CrossRef]
- Tułecki, A.; Szkoda, M. Ecology, energy efficiency and resource efficiency as the objectives of rail vehicle renewal. Transp. Res. Procedia 2017, 25, 386–406. [Google Scholar] [CrossRef]
- ABB. Retrofit for the Suburban Trains in Berlin. Mannheim, Germany. 2018. Available online: https://new.abb.com/news/detail/7185/retrofit-for-the-suburban-trains-in-berlin (accessed on 7 August 2025).
- International Union of Railways (UIC). UIC Leaflet No. 330: Railway Specific Environmental Performance Indicators, 1st ed.; UIC: Paris, France, 2008; p. 45. ISBN 2-7461. [Google Scholar]
- Railway Supply. Ремoнт, Ремoтoризація чи Мoдернізація Лoкoмoтива? (Repair, Remotorisation or Modernisation of a Locomotive?). Railway Supply. 2024. Available online: https://www.railway.supply/uk/remont-remotorizacziya-chi-modernizacziya-lokomotiva/ (accessed on 7 August 2025).
- Urząd Transportu Kolejowego. Ocena Funkcjonowania Rynku Transportu Kolejowego i Stanu Bezpieczeństwa Ruchu Kolejowego w 2013 Roku (Assessment of Functioning of Railway Transport and Safety of Railway Traffic in 2013); Urząd Transportu Kolejowego: Warsaw, Poland, 2014; 138p. [Google Scholar]
- Polska Izba Kolei. Tabor szynowy—Zakup, modernizacja i utrzymanie (Rolling Stock—Purchase, Modernisation and Maintenance). In Proceedings of the XVIII Conference, Wisła, Poland, 13–15 October 2021; Polish Chamber of Railways: Warsaw, Poland, 2022. [Google Scholar]
- Khan, D.; Burdzik, R. Noise and vibration as environmental impacts of transportation: Comprehensive review. Transp. Res. Interdiscip. Perspect. 2025, 34, 101578. [Google Scholar] [CrossRef]
- Wesołowska-Janiak, A. Konkurencyjność polskich producentów taboru szynowego w świetle doświadczeń wybranych firm (Competitiveness of Polish rolling stock producers in the light of the experience of selected companies). Rocz. Ekon. 2015, 8, 454–461. [Google Scholar]
- Graff, M. Lokomotywy Bombardiera TRAXX F140 MS dla PKP Cargo (Bombardier TRAXX F140 MS locomotives for PKP Cargo). TTS—Tech. Transp. Szyn. 2007, 12, 24–52. [Google Scholar]
- Graff, M. Producenci taboru kolejowego oraz nowe pojazdy szynowe w Polsce (Rolling stock manufacturers and new rail vehicles in Poland). Probl. Kolejnictwa 2021, 192, 17–47. [Google Scholar] [CrossRef]
- Ministerstwo Infrastruktury. Zmieniamy Polską Kolej (Changing the Polish Railways); Ministry of Infrastructure: Warsaw, Poland, 2021. Available online: https://www.cupt.gov.pl/wp-content/uploads/2022/09/zmieniamy-polska-kolej_770.pdf (accessed on 7 August 2025).
- Ministerstwo Transportu, Budownictwa i Gospodarki Morskiej. Strategia Rozwoju Transportu do 2020 Roku (z Perspektywą do 2023 Roku) (Transport Development Strategy Until 2020 with Perspective Until 2023); Ministry of Transport, Construction and Maritime Economy: Warsaw, Poland, 2013. [Google Scholar]
- Szymajda, M. Czy Modernizacje EN57 Mają Sens? (Do EN57 Modernisations Make Sense?). Rynek Kolejowy. 2017. Available online: https://www.rynek-kolejowy.pl/wiadomosci/czy-modernizacje-en57-maja-sens-75927.html (accessed on 7 August 2025).
- Urząd Transportu Kolejowego. Tabor Kolejowy (Rolling Stock); Urząd Transportu Kolejowego: Warsaw, Poland, 2019. Available online: https://utk.gov.pl/pl/raporty-i-analizy/analizy-i-monitoring/analizy-i-opracowania/16603,Tabor-kolejowy-2019.html (accessed on 7 August 2025).
- Urząd Transportu Kolejowego. Tabor Kolejowy Przewoźników Towarowych—Stan Obecny i Plany do 2023 r. (Freight Carriers’ Rolling Stock—Current Status and Plans Until 2023); Urząd Transportu Kolejowego: Warsaw, Poland, 2018. Available online: https://utk.gov.pl/pl/raporty-i-analizy/analizy-i-monitoring/analizy-i-opracowania/14509,Tabor-kolejowy-przewoznikow-towarowych-stan-obecny-i-plany-do-2023-r.html (accessed on 7 August 2025).
- Wojtkiewicz, S.; Bocheński, T. Development of the Railway Rolling Stock Industry in Poland at the Turn of the 20th and 21st Century. Stud. Ind. Geogr. Comm. Pol. Geogr. Soc. 2018, 32, 157–173. [Google Scholar] [CrossRef]
- Raczyński, J. Life cycle cost as a criterion in purchase of rolling stock. In Proceedings of the MATEC Web Conference, 13th International Conference Modern Electrified Transport—MET’2017, Warsaw, Poland, 5–7 October 2017; Volume 180, p. 02010. [Google Scholar] [CrossRef][Green Version]
- DKS Global Research. Rolling Stock Market SWOT Analysis (2024–2030). 2024. Available online: https://www.linkedin.com/pulse/rolling-stock-market-swot-analysis-2024-2030-dks-global-research-gtcfc (accessed on 7 August 2025).
- Arup. Rail Value for Money Study—Rolling Stock Whole Life Costs: Final Report; Office of Rail Regulation: London, UK, 2011. Available online: https://www.orr.gov.uk/sites/default/files/om/rvfm-arup-rolling-stock-mar2011.pdf (accessed on 7 August 2025).
- System Pillar Consortium—Task 1; UIC; UNIFE. Energy Saving in Rail: Consumption Assessment, Efficiency Improvement and Saving Strategies—Overview Report; Version 14; Europe’s Rail Joint Undertaking (EU-RAIL): Brussels, Belgium, 2024; Available online: https://rail-research.europa.eu/wp-content/uploads/2024/07/ERSIPB-EDSIPB-B-S2R-219-01_-_20240314_Energy_saving_measures_in_rail_report_changes__2_.pdf (accessed on 7 August 2025).
- Pomykala, A.; Szeląg, A. Reduction of power consumption and CO2; emissions as a result of putting into service high-speed trains: Polish case. Energies 2022, 15, 4206. [Google Scholar] [CrossRef]
- Urząd Transportu Kolejowego. Sprawozdanie z Funkcjonowania rynku Transportu Kolejowego w 2022 Roku (Report on the Functioning of the Rail Transport Market 2022); Urząd Transportu Kolejowego: Warsaw, Poland, 2022. Available online: https://utk.gov.pl/download/1/86043/Sprawozdaniezfunkcjonowaniarynkutransportukolejowego2022.pdf (accessed on 7 August 2025).
- Kulesz, B.; Sikora, A. Comparison of different tram cars in Poland basing on drive type, rated power and energy consumption. In Proceedings of the MATEC Web Conference, 13th International Conference Modern Electrified Transport—MET’2017, Warsaw, Poland, 5–7 October 2017; Volume 180, p. 02006. [Google Scholar] [CrossRef]
- Szeląg, A. Energy savings in urban rail transport—90 years of research and applications—Polish case. In Proceedings of the Energy Consumption Reduction in Urban Rail System, PolSCA, Brussels, Belgium, 22 October 2010; Available online: https://polsca.pan.pl/ppt/101022/ASzelag.pdf (accessed on 7 August 2025).
- Kraśnicki, A. Tramwaje Szczecińskie Dostaną Prawie 11 mln zł na Modernizację Tramwajów Pamiętających Czechosłowację i Berlin Wschodni (Szczecin Will Receive Almost PLN 11 Million for the Modernisation of Trams Dating Back to Czechoslovakia and East Berlin). Wyborcza Szczecin. 2024. Available online: https://szczecin.wyborcza.pl/szczecin/7,34939,31068633,tramwaje-szczecinskie-dostana-prawie-11-mln-zl-na-modernizacje.html (accessed on 7 August 2025).
- EN 50121-2:2017; Railway Applications—Electromagnetic Compatibility—Part 2: Emission of the Whole Railway System to the Outside World. CENELEC: Brussels, Belgium, 2017.
- Szeląg, A.; Patoka, M. Issues of low frequency electromagnetic disturbances measurements in traction vehicles equipped with power electronics drive systems. Prz. Elektrotech. 2013, 89, 290–296. [Google Scholar]
- EN 50121-3-1:2017; Railway Applications—Electromagnetic Compatibility—Part 3-1: Rolling Stock—Train and Complete Vehicle. CENELEC: Brussels, Belgium, 2017.
- Hrvatske Željeznice d.o.o. HŽ Infrastruktura—Network Statement 2025; HŽ Infrastruktura: Zagreb, Croatia, 2024; Available online: https://eng.hzinfra.hr/wp-content/uploads/2024/04/E2025_I_NS.pdf (accessed on 7 August 2025).
- Vlada Republike Hrvatske. Povijesna Odluka za Hrvatsku—U Okviru TEN-T Mreže bit će Uvrštena na dva Dodatna Prometna Koridora (Historic Decision for Croatia—It Will Be Included in Two Additional Transport Corridors within the TEN-T Network). Vlada Republike Hrvatske; 19 December 2023. Available online: https://vlada.gov.hr/vijesti/povijesna-odluka-za-hrvatsku-u-okviru-ten-t-mreze-bit-ce-uvrstena-na-dva-dodatna-prometna-koridora/40603 (accessed on 7 August 2025).
- HŽ Series 1161. Wikipedia. Available online: https://en.wikipedia.org/wiki/HŽ_series_1161 (accessed on 7 August 2025).
- Švaljek, I.; Kožulj, T.; Bošnjak, M. Tehničko-Eksploatacijski Pokazatelji i Značajke Vučnih Vozila Hrvatskih Željeznica (Technical-Operational Indicators and Characteristics of Traction Vehicles of Croatian Railways); Croatian Railways: Zagreb, Croatia, 2003. [Google Scholar]
- Nikšić, M. Utjecaj Kvalitete Održavanja Na Vijek Trajanja Željezničkih Vozila (Maintenance Quality Impact on Rolling Stock Life Cycle). Ph.D. Thesis, University of Zagreb, Zagreb, Croatia, 2010. [Google Scholar]
- Končar–Električna Vozila d.d. Tramvaj TMK 2100. Available online: https://en.wikipedia.org/wiki/TMK_2100 (accessed on 7 August 2025).
- Polishko, T. World experience and features of railway electrification in Ukraine. Sci. Transp. Prog. 2009, 28, 260–264. [Google Scholar] [CrossRef]
- Railway Transport of Ukraine. Available online: http://proukraine.net.ua/?page_id=461 (accessed on 7 August 2025).
- Diakov, V.; Bosyi, D.; Antonov, A. Кoнтактна Мережа Електрифікoваних Залізниць. Улаштування Кoнтактнoї Мережі (Contact Network of Electrified Railways. Arrangement of Contact Network); Standar-Service: Dnipro, Ukraine, 2017; ISBN 978-617-7382-09-05. Available online: https://crust.ust.edu.ua/items/e7f98b44-4af7-4f38-9868-9fb79318e178 (accessed on 7 August 2025).
- State Statistics Service of Ukraine. Transport of Ukraine 2021. Statistical Publication; State Statistics Service of Ukraine: Kyiv, Ukraine, 2022; p. 112. Available online: https://ukrstat.gov.ua/druk/publicat/kat_u/2022/zb/10/zb_Transpot.pdf (accessed on 7 August 2025).
- State Statistics Service of Ukraine. Transport of Ukraine 2023. Statistical Publication; State Statistics Service of Ukraine: Kyiv, Ukraine, 2024; p. 92. Available online: https://www.ukrstat.gov.ua/druk/publicat/kat_u/2024/zb/10/zb_Trans_23.pdf (accessed on 7 August 2025).
- Lista Lokomotyw Elektrycznych Eksploatowanych w Polsce (List of Electric Locomotives Operated in Poland). Wikipedia. Available online: https://pl.wikipedia.org/wiki/Lista_lokomotyw_elektrycznych_eksploatowanych_w_Polsce (accessed on 7 August 2025).
- Lista Elektrycznych Zespołów Trakcyjnych i Wagonów Eksploatowanych w Polsce (List of Electric Multiple Units and Railcars Operated in Poland). Wikipedia. Available online: https://pl.wikipedia.org/wiki/Lista_elektrycznych_zespołów_trakcyjnych_i_wagonów_eksploatowanych_w_Polsce (accessed on 7 August 2025).
- Terczyński, P. Elektryczne Zespoły Trakcyjne w Polsce—Stan Obecny i Bliska Perspektywa (Electric Multiple Units in Poland—Current Status and Near Future). TTS—Tech. Transp. Szyn. 2010, 5–6, 13–20. [Google Scholar]
- Lista Tramwajów Produkowanych w Polsce (List of Trams Produced in Poland). Wikipedia. Available online: https://pl.wikipedia.org/wiki/Lista_tramwajów_produkowanych_w_Polsce (accessed on 7 August 2025).
- Górnikiewicz, W. Transport tramwajowy w Polsce—Funkcjonowanie i organizacja (Tram transport in Poland—Operation and organisation). Urban Dev. Issues 2020, 66, 207–216. [Google Scholar] [CrossRef]
- Izba Gospodarcza Komunikacji Miejskiej IGKM. Komunikacja w Liczbach, Dane Za Rok 2018 (Communication in Numbers, Data for 2018); IGKM: Warsaw, Poland, 2019. [Google Scholar]
- Graff, M. Nowy tabor tramwajowy w Polsce (New tram fleet in Poland). TTS—Tech. Transp. Szyn. 2015, 7–8, 46–63. [Google Scholar]
- Metro Warszawskie. Raport Roczny/Annual Report 2022; Metro Warszawskie: Warsaw, Poland, 2024; Available online: https://utility.cyfrowemazowsze.pl/dlibra/publication/134021/edition/123391 (accessed on 7 August 2025).
- Graff, M. Metro w Warszawie (Metro in Warsaw). TTS—Tech. Transp. Szyn. 2008, 12, 25–35. [Google Scholar]
- Połom, M. Przemiany Funkcjonowania Komunikacji Trolejbusowej w Polsce w Latach 1989–2013 (Changes in the Functioning of Trolleybus Transport in Poland in the Years 1989–2013); Wydawnictwo “Bernardinum”: Gdańsk, Poland, 2017. [Google Scholar]
- Przedsiębiorstwo Komunikacji Trolejbusowej Sp. z o.o. w Gdyni. Tabor (Stock). 2021. Available online: http://pktgdynia.pl/index.php/tabor/ (accessed on 7 August 2025).
- Panchenko, S.; Babayev, M.; Blindyuk, V. Design and Dynamics of Electric Rolling Stock: Textbook. Part 1; UkrDUZT: Kharkiv, Ukraine, 2018. [Google Scholar]
- Ukrainian Railways. Правила Капітальнoгo Ремoнту Електрoвoзів Серій ЧС7 та ЧС8 (Rules for the Overhaul of Electric Locomotives of the ChS7 and ChS8 Series); Ukrainian Railways: Kyiv, Ukraine, 2004. [Google Scholar]
- Kostin, N.A.; Nikitenko, A.V. Автoнoмнoсть рекуперативнoгo тoрмoжения-oснoва надежнoй и энергoеффективнoй рекуперации на электрoпoдвижнoм сoставе пoстoяннoгo тoка (Autonomy of recuperative braking–the basis of reliable energy-efficient recovery on the electromotive force constant current). Railw. Transp. Ukr. 2014, 3, 15–23. [Google Scholar]
- Goolak, S.; Kondratieva, L.; Riabov, I.; Lukoševičius, V.; Keršys, A.; Makaras, R. Research and Optimization of Hybrid On-Board Energy Storage System of an Electric Locomotive for Quarry Rail Transport. Energies 2023, 16, 3293. [Google Scholar] [CrossRef]
- Nowotarski, P.; Gajzler, M. Improving procedures for maintaining existing railway station infrastructure in Poland as an element of the sustainable European ecological transformation. Sustainability 2024, 16, 10124. [Google Scholar] [CrossRef]
- Taherdoost, H.; Madanchian, M. Multi-criteria decision making (MCDM) methods and concepts. Encyclopedia 2023, 3, 77–87. [Google Scholar] [CrossRef]
- Frankowski, M. Application of multi-criteria decision making using weighted sum method in tender procedures for the procurement of rail vehicles with innovative power sources. Zesz. Nauk. Politech. Poznańskiej Organ. I Zarządzanie 2024, 90, 223–238. [Google Scholar] [CrossRef]
- Szeląg, A.; Massel, A. Application of multi-criteria analysis for the selection of power supply system for electrification of new lines in the existing railway network energized by 3 kV DC system. Arch. Transp. 2025, 74, 43–63. [Google Scholar]
- de Rus, G.; Socorro, M.P.; Valido, J.; Campos, J. Cost-benefit analysis of transport projects: Theoretical framework and practical rules. Transp. Policy 2022, 123, 25–39. [Google Scholar] [CrossRef]
- Kljaić, Z.; Pavković, D.; Cipek, M.; Trstenjak, M.; Mlinarić, T.J.; Nikšić, M. An overview of current challenges and emerging technologies to facilitate increased energy efficiency, safety, and sustainability of railway transport. Future Internet 2023, 15, 347. [Google Scholar] [CrossRef]
- Wu, Z.; Wu, S.; Qian, W.; Zhang, H.; Zhu, H.; Chen, Q.; Zhang, Z.; Guo, F.; Wang, J.; Withers, P.J. Structural integrity issues of additively manufactured railway components: Progress and challenges. Eng. Fail. Anal. 2023, 149, 107265. [Google Scholar] [CrossRef]
- TOR, Zespół Doradców Gospodarczych. Dobre Praktyki z Polski w Obszarze Transportu—Inspiracje na Czas Polskiej Prezydencji (Good Practices From Poland in the Field of Transport—Inspiration for the Polish Presidency); TOR: Warsaw, Poland, 2025; Available online: https://zdgtor.pl/publikacje/dobre-praktyki-z-polski-w-obszarze-transportu-inspiracje-na-czas-polskiej-prezydencji/ (accessed on 7 August 2025).
Disclaimer/Publisher’s Note: The statements, opinions and data contained in all publications are solely those of the individual author(s) and contributor(s) and not of MDPI and/or the editor(s). MDPI and/or the editor(s) disclaim responsibility for any injury to people or property resulting from any ideas, methods, instructions or products referred to in the content. |
© 2025 by the authors. Licensee MDPI, Basel, Switzerland. This article is an open access article distributed under the terms and conditions of the Creative Commons Attribution (CC BY) license (https://creativecommons.org/licenses/by/4.0/).









