Compact Medium Voltage DC/DC Converter Using Series-Connected Power Devices
Abstract
1. Introduction
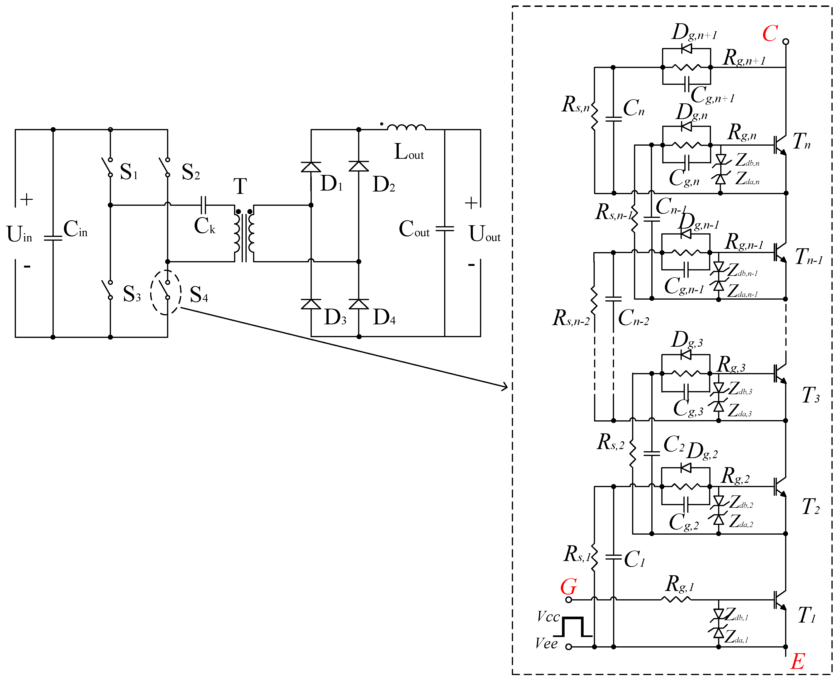
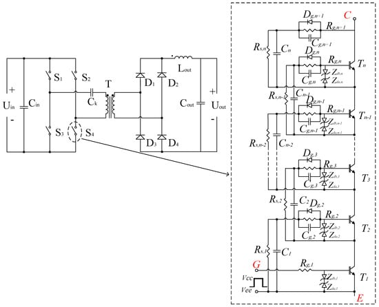
2. Schematic of the Proposed DC/DC Converter
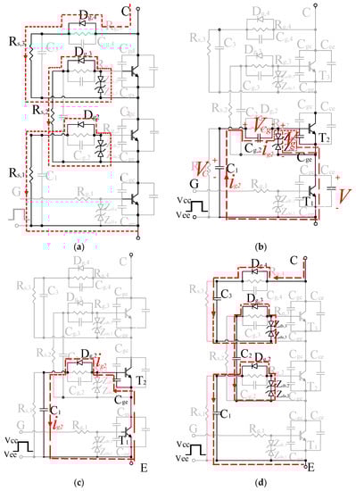
3. Series-Connected Power Switching Module
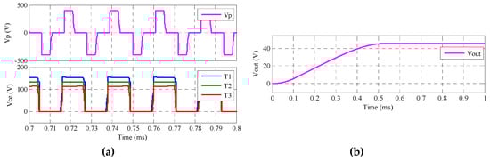
4. Simulation Verification
5. Experiment Verification
6. Conclusions
Author Contributions
Funding
Conflicts of Interest
References
- Inoue, S.; Akagi, H. A Bidirectional Isolated DC–DC Converter as a Core Circuit of the Next-Generation Medium-Voltage Power Conversion System. IEEE Trans. Power Electron. 2007, 22, 535–542. [Google Scholar] [CrossRef]
- Howe, B.M.; Kirkham, H.; Vorperian, V. Power system considerations for undersea observatories. IEEE J. Ocean. Eng. 2002, 27, 267–274. [Google Scholar] [CrossRef]
- Al-Haiki, Z.E.; Shaikh-Nasser, A.N. Power Transmission to Distant Offshore Facilities. IEEE Trans. Ind. Appl. 2011, 47, 1180–1183. [Google Scholar] [CrossRef]
- Siri, K.; Willhoff, M.; Conner, K. Uniform Voltage Distribution Control for Series Connected DC–DC Converters. IEEE Trans. Power Electron. 2007, 22, 1269–1279. [Google Scholar] [CrossRef]
- Vorperian, V. Synthesis of Medium Voltage dc-to-dc Converters From Low-Voltage, High-Frequency PWM Switching Converters. IEEE Trans. Power Electron. 2007, 22, 1619–1635. [Google Scholar] [CrossRef]
- Giri, R.; Choudhary, V.; Ayyanar, R.; Mohan, N. Common-duty-ratio control of input-series connected modular DC-DC converters with active input voltage and load-current sharing. IEEE Trans. Ind. Appl. 2006, 42, 1101–1111. [Google Scholar] [CrossRef]
- Cha, H.; Ding, R.; Tang, Q.; Peng, F.Z. Design and Development of High-Power DC-DC Converter for Metro Vehicle System. IEEE Trans. Ind. Appl. 2008, 44, 1795–1804. [Google Scholar] [CrossRef]
- Fan, H.; Li, H. High-Frequency Transformer Isolated Bidirectional DC–DC Converter Modules With High Efficiency Over Wide Load Range for 20 kVA Solid-State Transformer. IEEE Trans. Power Electron. 2011, 26, 3599–3608. [Google Scholar] [CrossRef]
- Ayyanar, R.; Giri, R.; Mohan, N. Active input-voltage and load-current sharing in input-series and output-parallel connected modular DC-DC converters using dynamic input-voltage reference scheme. IEEE Trans. Power Electron. 2004, 19, 1462–1473. [Google Scholar] [CrossRef]
- Jung-Won, K.; Jung-Sik, Y.; Cho, B.H. Modeling, control, and design of input-series-output-parallel-connected converter for high-speed-train power system. IEEE Trans. Ind. Electron. 2001, 48, 536–544. [Google Scholar] [CrossRef]
- Kimball, J.W.; Mossoba, J.T.; Krein, P.T. A Stabilizing, High-Performance Controller for Input Series-Output Parallel Converters. IEEE Trans. Power Electron. 2008, 23, 1416–1427. [Google Scholar] [CrossRef]
- Ruan, X.; Chen, W.; Cheng, L.; Tse, C.K.; Yan, H.; Zhang, T. Control Strategy for Input-Series-output-Parallel Converters. IEEE Trans. Ind. Electron. 2009, 56, 1174–1185. [Google Scholar] [CrossRef]
- Mohammadpour, A.; Parsa, L.; Todorovic, M.H.; Lai, R.; Datta, R.; Garces, L. Series-Input Parallel-Output Modular-Phase DC–DC Converter with Soft-Switching and High-Frequency Isolation. IEEE Trans. Power Electron. 2016, 31, 111–119. [Google Scholar] [CrossRef]
- Yaqiang, H.; Wenjie, C.; Xiliang, C.; Xin, M.; Yilin, S.; Xu, Y.; Xiang, L. A 4000V input auxiliary power supply with series connected SiC MOSFETs for MMC-based HVDC system. In Proceedings of the 2016 IEEE 8th International Power Electronics and Motion Control Conference (IPEMC-ECCE Asia), Hefei, China, 22–26 May 2016; pp. 279–284. [Google Scholar]
- Ji, S.; Zheng, S.; Wang, F.; Tolbert, L.M. Temperature-Dependent Characterization, Modeling, and Switching Speed-Limitation Analysis of Third-Generation 10-kV SiC MOSFET. IEEE Trans. Power Electron. 2018, 33, 4317–4327. [Google Scholar] [CrossRef]
- Lemmon, A.N.; Graves, R.C.; Kini, R.L.; Hontz, M.R.; Khanna, R. Characterization and Modeling of 10-kV Silicon Carbide Modules for Naval Applications. IEEE J. Emerg. Sel. Top. Power Electron. 2017, 5, 309–322. [Google Scholar] [CrossRef]
- Abbate, C.; Busatto, G.; Iannuzzo, F. High-Voltage, High-Performance Switch Using Series-Connected IGBTs. IEEE Trans. Power Electron. 2010, 25, 2450–2459. [Google Scholar] [CrossRef]
- Baraia, I.; Barrena, J.A.; Abad, G.; Segade, J.M.C.; Iraola, U. An Experimentally Verified Active Gate Control Method for the Series Connection of IGBT/Diodes. IEEE Trans. Power Electron. 2012, 27, 1025–1038. [Google Scholar] [CrossRef]
- Ju Won, B.; Dong-Wook, Y.; Heung-Geun, K. High-voltage switch using series-connected IGBTs with simple auxiliary circuit. IEEE Trans. Ind. Appl. 2001, 37, 1832–1839. [Google Scholar] [CrossRef]
- Finney, S.J.; Williams, B.W.; Green, T.C. RCD snubber revisited. IEEE Trans. Ind. Appl. 1996, 32, 155–160. [Google Scholar] [CrossRef]
- Zhang, L.; Sen, S.; Huang, A.Q. 7.2-kV/60-A Austin SuperMOS: An Intelligent Medium-Voltage SiC Power Switch. IEEE J. Emerg. Sel. Top. Power Electron. 2020, 8, 6–15. [Google Scholar] [CrossRef]
- Lim, T.C.; Williams, B.W.; Finney, S.J.; Palmer, P.R. Series-Connected IGBTs Using Active Voltage Control Technique. IEEE Trans. Power Electron. 2013, 28, 4083–4103. [Google Scholar] [CrossRef]
- Teerakawanich, N.; Johnson, C.M. Design Optimization of Quasi-Active Gate Control for Series-Connected Power Devices. IEEE Trans. Power Electron. 2014, 29, 2705–2714. [Google Scholar] [CrossRef]
- Ren, Y.; Yang, X.; Zhang, F.; Wang, K.; Chen, W.; Wang, L.; Pei, Y. A Compact Gate Control and Voltage-Balancing Circuit for Series-Connected SiC MOSFETs and Its Application in a DC Breaker. IEEE Trans. Ind. Electron. 2017, 64, 8299–8309. [Google Scholar] [CrossRef]









| MV DC/DC converters | Volume | Efficiency | Reliability | Cost |
|---|---|---|---|---|
| ISOP converters | Medium | High | Medium | High |
| Traditional converters with series-connected power devices | Large | Low | Low | High |
| The proposed converter | Small | Medium | High | Low |
| Component | Value | Description |
|---|---|---|
| Vin | 400 V | Input voltage |
| Vout | 48 V | Output voltage |
| f | 50 kHz | Switching frequency |
| Tn | IXBH42N170 | 1700 V IGBT |
| Rg,n | 50 Ω | Gate resistors |
| Rs,n | 510 KΩ | Static voltage-balancing resistors |
| Zda,n and Zdb,n | 1N5352B | 15 V zener diode |
| Dg,n | SF1600 | 1600 V fast recovery diode |
| Cn | 2.2 nF | Dynamic voltage-balancing capacitors |
| Cg,n | 4.7 nF | Gate accelerating capacitors |
© 2020 by the authors. Licensee MDPI, Basel, Switzerland. This article is an open access article distributed under the terms and conditions of the Creative Commons Attribution (CC BY) license (http://creativecommons.org/licenses/by/4.0/).
Share and Cite
Zheng, S.; Lyu, F. Compact Medium Voltage DC/DC Converter Using Series-Connected Power Devices. Electronics 2020, 9, 1024. https://doi.org/10.3390/electronics9061024
Zheng S, Lyu F. Compact Medium Voltage DC/DC Converter Using Series-Connected Power Devices. Electronics. 2020; 9(6):1024. https://doi.org/10.3390/electronics9061024
Chicago/Turabian StyleZheng, Shaoduo, and Feng Lyu. 2020. "Compact Medium Voltage DC/DC Converter Using Series-Connected Power Devices" Electronics 9, no. 6: 1024. https://doi.org/10.3390/electronics9061024
APA StyleZheng, S., & Lyu, F. (2020). Compact Medium Voltage DC/DC Converter Using Series-Connected Power Devices. Electronics, 9(6), 1024. https://doi.org/10.3390/electronics9061024

