Comparison of Pressure-Retarded Osmosis Performance between Pilot-Scale Cellulose Triacetate Hollow-Fiber and Polyamide Spiral-Wound Membrane Modules
Abstract
1. Introduction
2. Experimental
2.1. Materials and Chemicals
2.2. Cellulose Triacetate Hollow-Fiber (CTA-HF) and Polyamide Spiral-Wound (PA-SW) Membrane Modules
2.3. RO Experiment
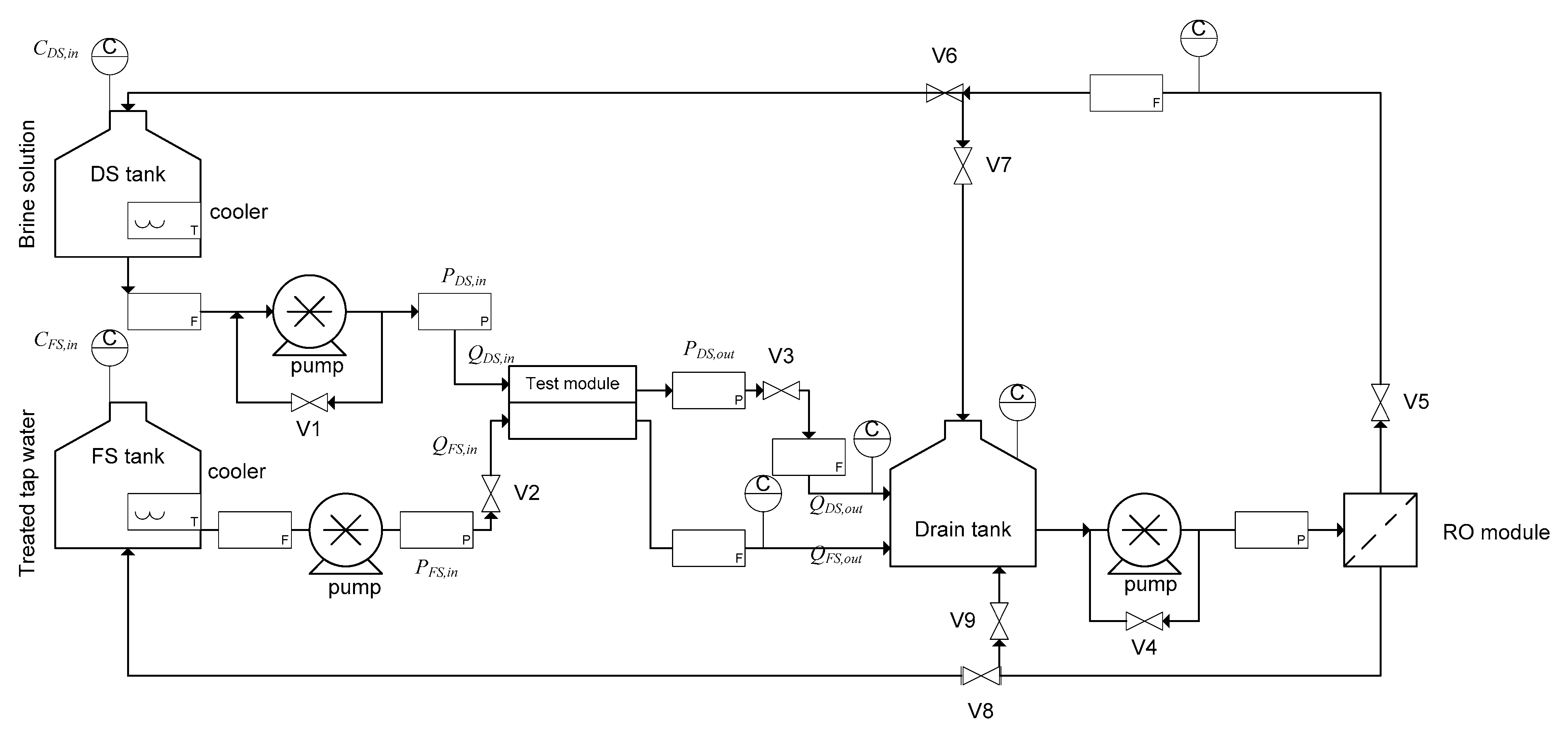
2.4. PRO Experiment
3. Results and Discussion
3.1. RO Tests for the Two Modules
3.2. PRO Tests for the Two Modules
3.2.1. Effect of FS Inlet Flow Rates on PRO Modules Performance
Permeate Water Flux and Permeation Rate Versus FS Flow Rate
Permeate Water Flux and Dilution Factor Versus DS Flow Rate
3.2.2. PRO Performance of the Two Modules as a Function of Applied Pressure
3.2.3. Comparison of PRO Module Performance between CTA-HF and PA-SW
Volumetric Gross Power Density and Applied Pressure Difference
Relationship between Net Power Output and Feed Flow Rates of DS and FS
3.2.4. Comparison of PRO Performance between Spiral-Wound and Hollow-Fiber Modules
4. Conclusions
Author Contributions
Funding
Conflicts of Interest
References
- IEA. CO2 Emission from Fuel Combustion—Highlights; IEA: Paris, France, 2014. [Google Scholar]
- Kruyt, B.; Van Vuuren, D.P.; De Vries, H.G.M.; Geroenenberg, H. Indicators for energy security. Energy Policy 2009, 2166–2181. [Google Scholar] [CrossRef]
- Ahiduzzaman, M.D.; Islam, A.K.M.S. Greenhouse gas emission and renewable energy sources for sustainable development in Bangladesh. Renew. Sust. Energ. Rev. 2011, 15, 4659–4666. [Google Scholar] [CrossRef]
- Saito, K.; Irie, M.; Zaitsu, S.; Sakai, H.; Hayashi, H.; Tanioka, A. Power generation withsalinity gradient by pressure retarded osmosis using concentrated brine from SWROsystem and treated sewage as pure water. Desalin. Water Treat. 2012, 41, 114–121. [Google Scholar] [CrossRef]
- Post, J.W.; Veerman, J.; Hamelers, H.-V.M.; Euverink, G.-J.W.; Metz, S.J.; Nymeijerc, K.; Buisman, C.J.N. Salinity-gradient power: Evaluation of pressure- retared osmosis and reverse electrodialysis. J. Membr. Sci. 2007, 288, 218–230. [Google Scholar] [CrossRef]
- Avci, A.H.; Messana, D.A.; Santoro, S.; Tufa, R.A.; Curcio, E.; Profio, G.D.; Fontananova, E. Energy harvesting from brines by reverse elecrodialylsis using Nafion membranes. Membranes 2020, 10, 168. [Google Scholar] [CrossRef] [PubMed]
- Tufa, R.A.; Curcio, E.; Brauns, E.; Van Baak, W.; Fontananova, E.; Di Profio, G. Membrane Distillation and Reverse Electrodialysis for Near-Zero Liquid Discharge and low energy seawater desalination. J. Memb. Sci. 2015, 496, 325–333. [Google Scholar] [CrossRef]
- Tufa, R.A.; Noviello, Y.; Di Profio, G.; Macedonio, F.; Ali, A.; Drioli, E.; Fontananova, E.; Bouzek, K.; Curcio, E. Integrated membrane distillation-reverse electrodialysis system for energy-ecient seawater desalination. Appl. Energy 2019, 253, 113551. [Google Scholar] [CrossRef]
- Mei, Y.; Tang, C.Y. Resent developments and future perspectives of reverse electrodialysis technology: A review. Desalination 2018, 425, 156–174. [Google Scholar] [CrossRef]
- Long, R.; Li, B.; Liu, Z.; Liu, W. Hybrid membrane distillation-reverse electrodialysis electricity generation system to harvest low-grade thermal energy. J. Memb. Sci. 2017, 525, 107–115. [Google Scholar] [CrossRef]
- Helfer, F.; Lemckert, C.; Anissimov, Y.G. Osmotic power with pressure retarded osmosis: Theory, performance and trends—A review. J. Membr. Sci. 2014, 453, 337–358. [Google Scholar] [CrossRef]
- Kim, J.; Jeong, K.; Park, M.J.; Shon, H.K.; Kim, J.H. Recent advances in osmotic energy generation via pressure-retarded osmosis (PRO): A review. Energies 2015, 8, 11821–11845. [Google Scholar] [CrossRef]
- Linares, R.V.; Li, Z.; Sarp, S.; Bucs, S.S.; Amy, G.; Vrouwenvelder, J.S. Forward osmosis niches in seawater desalination and wastewater reuse. Water Res. 2014, 66, 122–139. [Google Scholar] [CrossRef] [PubMed]
- Tedesco, M.; Scalici, C.; Vaccari, D.; Cipollina, A.; Tamburini, A.; Micale, G. Performance of the first reverse electrodialysis pilot plant for power production from saline waters and concentrated brines. J. Membr. Sci. 2016, 500, 33–45. [Google Scholar] [CrossRef]
- Tedesco, M.; Cipollina, A.; Tamburini, A.; Micale, G. Towards 1 kW power production in a reverse electrodialysis pilot plant with saline waters and concentrated brines. J. Membr. Sci. 2017, 522, 226–236. [Google Scholar] [CrossRef]
- Nam, J.-Y.; Hwang, K.-S.; Kim, H.-C.; Jeong, H.; Kim, H.; Jwa, E.; Yang, S.C.; Choi, J.; Kim, C.-S.; Han, J.-H.; et al. Assessing the behavior of the feed-water constituents of a pilot-scale 1000-cell-pair reverse electrodialysis with seawater and municipal wastewater effluent. Water Res. 2019, 148, 261–271. [Google Scholar] [CrossRef]
- Mehdizadeh, S.; Kakihana, Y.; Abo, T.; Yuan, Q.; Higa, M. Power generation performance of a pilot-scale reverese elctrodialysis using monovalent selective ion-exchange membranes. Membranes 2021, 11, 27. [Google Scholar] [CrossRef]
- Yasukawa, M.; Suzuki, T.; Higa, M. Salinity Gradient Processes: Thermodynamics, Application, and Future Prospects (Chapter 1). In Membrane-Based Salinity Gradient Processes for Water Treatment and Power Generation, 1st ed.; Elsevier: Amsterdam, The Netherlands, 2018; pp. 3–56. [Google Scholar]
- Yip, N.Y.; Elimelech, M. Thermodynamic and energy efficiency analysis of power generation from natural salinity gradients by pressure retarded osmosi. Environ. Sci. Technol. 2012, 46, 5230–5239. [Google Scholar] [CrossRef] [PubMed]
- Kim, Y.C.; Elimelech, M. Adverse impact of feed channel spacers on the performance of pressure retarded osmosis. Environ. Sci. Technol. 2012, 46, 4673–4681. [Google Scholar] [CrossRef]
- She, Q.; Jin, X.; Tang, C.Y. Osmotic power production from salinity gradient resource by pressure retarded osmosis: Effects of operating conditions and reverse solute diffusion. J. Membr. Sci. 2012, 401–402, 262–273. [Google Scholar] [CrossRef]
- Hoover, L.A.; Schiffman, J.D.; Elimelech, M. Nanofibers in thin-film composite membrane support layers: Enabling expanded application of forward and pressure retarded osmosis. Desalination 2013, 308, 73–81. [Google Scholar] [CrossRef]
- Han, G.; Zhang, S.; Li, X.; Chung, T.-S. High performance thin film composite pressure retarded osmosis (PRO) membranes for renewable salinity-gradient energy generation. J. Membr. Sci. 2013, 440, 108–121. [Google Scholar] [CrossRef]
- Zhang, S.; Fu, F.; Chung, T.-S. Substrate modifications and alcohol treatment on thin film composite membranes for osmotic power. Chem. Eng. Sci. 2013, 87, 40–50. [Google Scholar] [CrossRef]
- She, Q.; Hou, D.; Liu, J.; Tan, K.H.; Tang, C.Y. Effect of feed spacer induced membrane deformation on the performance of pressure retarded osmosis (PRO): Implications for PRO process operation. J. Membr. Sci. 2013, 445, 170–182. [Google Scholar] [CrossRef]
- Patel, R.; Chi, W.S.; Ahn, S.H.; Park, C.H.; Lee, H.-K.; Kim, J.H. Synthesis of poly(vinyl chloride)-g-poly(3-sulfopropyl methacrylate) graft copolymers and their use in pressure retarded osmosis (PRO) membranes. Chem. Eng. J. 2014, 247, 1–8. [Google Scholar] [CrossRef]
- Han, G.; Wang, P.; Chung, T.S. Highly robust thin-film composite pressure retarded osmosis (PRO) hollow fiber membranes with high power densities for renewable salinity-gradient energy generation. Environ. Sci. Technol. 2013, 47, 8070–8077. [Google Scholar] [CrossRef]
- Loeb, S.; Van Hessen, F.; Shahaf, D. Production of energy from concentrated brines by pressure-retarded osmosis: II. Experimental results and projected energy costs. J. Membr. Sci. 1976, 1, 249–269. [Google Scholar] [CrossRef]
- Chou, S.; Wang, R.; Shi, L.; She, Q.; Tang, C.; Fane, A.G. Thin-film composite hollow fiber membranes for pressure retarded osmosis (PRO) process with high power density. J. Membr. Sci. 2012, 389, 25–33. [Google Scholar] [CrossRef]
- Zhang, S.; Chung, T.-S. Minimizing the instant and accumulative effects of salt permeability to sustain ultrahigh osmotic power density. Environ. Sci. Technol. 2013, 47, 10085–10092. [Google Scholar] [CrossRef] [PubMed]
- Fu, F.-J.; Sun, S.-P.; Zhang, S.; Chung, T.-S. Pressure retarded osmosis dual-layer hollow fiber membranes developed by co-casting method and ammonium persulfate (APS) treatment. J. Membr. Sci. 2014, 469, 488–498. [Google Scholar] [CrossRef]
- Zhang, S.; Sukitpaneenit, P.; Chung, T.-S. Design of robust hollow fiber membranes with high power density for osmotic energy production. Chem. Eng. J. 2014, 241, 457–465. [Google Scholar] [CrossRef]
- Wan, C.F.; Chung, T.-S. Osmotic power generation by pressure retarded osmosis using seawater brine as the draw solution and wastewater retentate as the feed. J. Membr. Sci. 2015, 479, 148–158. [Google Scholar] [CrossRef]
- Straub, A.P.; Yip, N.Y.; Elimelech, M. Raising the bar: Increased hydraulic pressure allows unprecedented high power densities in pressure-retarded osmosis. Environ. Sci. Technol. Lett. 2014, 1, 55–59. [Google Scholar] [CrossRef]
- Higa, M.; Shigefuji, D.; Shibuya, M.; Izumikawa, S.; Ikebe, Y.; Yasukawa, M.; Endo, N.; Tanioka, A. Experimental study of a hollow fiber membrane module in pressure-retarded osmosis: Module performance comparison with volumetric-based power outputs. Desalination 2017, 420, 45–53. [Google Scholar] [CrossRef]
- Xu, Y.; Peng, X.; Tang, C.Y.; Fu, Q.S.; Nie, S. Effect of draw solution concentration and operating conditions on forward osmosis and pressure retarded osmosis performance in a spiral wound module. J. Membr. Sci. 2010, 348, 298–309. [Google Scholar] [CrossRef]
- Kim, Y.C.; Kim, Y.; Oh, D.; Lee, K.H. Experimental investigation of a spiral-wound pressure-retarded osmosis membrane module for osmotic power generation. Environ. Sci. Technol. 2013, 47, 2966–2973. [Google Scholar] [CrossRef]
- Sakai, H.; Ueyama, T.; Irie, M.; Matsuyama, K.; Tanioka, A.; Saito, K.; Kumano, A. Energy recovery by PRO in sea water desalination plant. Desalination 2016, 389, 52–57. [Google Scholar] [CrossRef]
- Kurihara, M.; Hanakawa, M. Mega-ton Water System: Japanese national research and development project on seawater desalination and wastewater reclamation. Desalination 2013, 308, 131–137. [Google Scholar] [CrossRef]
- Kurihara, M.; Sakai, H.; Tanioka, A.; Tomioka, H. Role of pressure-retarded osmosis (PRO) in the mega-ton water project. Desalin. Water Treat. 2016, 57, 26518–26528. [Google Scholar] [CrossRef]
- Hayashi, H.; Okumura, T. Macro and nano behavior of salt water in pressure retarded osmosis membrane module. Desalination 2016, 389, 155–161. [Google Scholar] [CrossRef]
- Kumano, A.; Marui, K.; Terashima, Y. Hollow fiber type PRO module and its characteristics. Desalination 2016, 389, 149–154. [Google Scholar] [CrossRef]
- Yasukawa, M.; Shigefuji, S.; Shibuya, M.; Ikebe, Y.; Horie, R.; Higa, M. Effect of DS concentration on the PRO performance using a 5-inch scale cellulose triacetate-based hollow fiber membrane module. Membranes 2018, 8, 22. [Google Scholar] [CrossRef]
- Tanaka, Y.; Yasukawa, M.; Goda, S.; Sakurai, H.; Shibuya, M.; Takahashi, T.; Kishimoto, M.; Higa, M.; Matsuyama, H. Experimental and simulation studies of two types of 5-inch scale hollow fiber membrane modules for pressure-retarded osmosis. Desalination 2018, 447, 133–146. [Google Scholar] [CrossRef]
- Kishimoto, M.; Tanaka, Y.; Yasukawa, M.; Goda, S.; Higa, M.; Matsuyama, H. Optimization of pressure-retarded osmosis with hollow-fiber membrane modules by numerical simulation. Ind. Eng. Chem. Res. 2019, 58, 6687–6695. [Google Scholar] [CrossRef]
- Matsuyama, K.; Makabe, R.; Ueyama, T.; Sakai, H.; Saito, K.; Okumura, T.; Hayashi, H.; Tanioka, A. Power generation system based on pressure retarded osmosis with a commercially-available hollow fiber PRO membrane module using seawater and freshwater. Desalination 2021, 499, 114805. [Google Scholar] [CrossRef]
- Achilli, A.; Cath, T.Y.; Childress, A.E. Power generation with pressure retarded osmosis: An experimental and theoretical investigation. J. Membr. Sci. 2009, 343, 42–52. [Google Scholar] [CrossRef]
- Binger, Z.M.; Achilli, A. Forward osmosis and puressure retarded osmosis process modeling for integration with seawaer reverse osmosis desalination. Desalination 2020, 491, 114583. [Google Scholar] [CrossRef]
- Touati, K.; Tadeo, F.; Kim, J.H.; Silva, O.A.A.; Chae, S.H. (Eds.) Oscar Andres Alvarez Silva, Pressure Retarded Osmosis: Renewable Energy Generation and Recovery; Academic Press: Cambridge, MA, USA, 2017. [Google Scholar]














| CTA-HF | PA-SW | |
|---|---|---|
| Active layer of membrane | Cellulose triacetate | polyamide |
| Number of ports | 4 | 4 |
| Module diameter (mm) | 136 | 203.2 |
| Module length (mm) | 683 | 1016 |
| Inner diameter of hollow fiber, din (μm) | 90 | - |
| Outer diameter of hollow fiber, dout (μm) | 170 | - |
| Number of hollow fibers | 187,000 | - |
| Membrane area, (m2) | 67 | 15.3 |
| Module volume, (m3) | 9.92 × 10−3 | 3.3 × 10−2 |
| Packing density (m2/m3) | 6754 | 464 |
| Module | Type | Sm (m2) | Vm (m3) × 10−3 | (1/m) | DS(M NaCl) | ΔP at PDmax (M Pa) | (W/m2) | (kW/m3) | Reference |
|---|---|---|---|---|---|---|---|---|---|
| M-SW | SW | 29 | 31.4 | 923 | 0.6 | 0.98 | 1.0 | 0.92 | [37] |
| M-HF | HF | 72 | 9.27 | 7769 | 0.5 | 0.94 | 0.14 | 1.09 | [35] |
| 0.6 | 1.1 | 0.17 | 1.32 | [43] | |||||
| 0.8 | 1.7 | 0.35 | 2.74 | [43] | |||||
| 0.9 | 1.8 | 0.44 | 3.39 | [43] | |||||
| PA-SW | SW | 15.3 | 31.4 | 487 | 0.6 | 1.2 | 1.40 | 0.68 | This study |
| 0.8 | 1.2 | 1.64 | 0.80 | ||||||
| 1.2 | 1.6 | 2.33 | 1.13 | ||||||
| CTA-HF | HF | 67 | 9.92 | 6770 | 0.5 | 1.6 | 0.47 | 3.21 | This study |
| 0.6 | 1.2 | 0.69 | 4.67 | ||||||
| 0.8 | 2.0 | 1.09 | 7.36 | ||||||
| 1.2 | 3.0 | 2.01 | 13.61 |
Publisher’s Note: MDPI stays neutral with regard to jurisdictional claims in published maps and institutional affiliations. |
© 2021 by the authors. Licensee MDPI, Basel, Switzerland. This article is an open access article distributed under the terms and conditions of the Creative Commons Attribution (CC BY) license (http://creativecommons.org/licenses/by/4.0/).
Share and Cite
Kakihana, Y.; Jullok, N.; Shibuya, M.; Ikebe, Y.; Higa, M. Comparison of Pressure-Retarded Osmosis Performance between Pilot-Scale Cellulose Triacetate Hollow-Fiber and Polyamide Spiral-Wound Membrane Modules. Membranes 2021, 11, 177. https://doi.org/10.3390/membranes11030177
Kakihana Y, Jullok N, Shibuya M, Ikebe Y, Higa M. Comparison of Pressure-Retarded Osmosis Performance between Pilot-Scale Cellulose Triacetate Hollow-Fiber and Polyamide Spiral-Wound Membrane Modules. Membranes. 2021; 11(3):177. https://doi.org/10.3390/membranes11030177
Chicago/Turabian StyleKakihana, Yuriko, Nora Jullok, Masafumi Shibuya, Yuki Ikebe, and Mitsuru Higa. 2021. "Comparison of Pressure-Retarded Osmosis Performance between Pilot-Scale Cellulose Triacetate Hollow-Fiber and Polyamide Spiral-Wound Membrane Modules" Membranes 11, no. 3: 177. https://doi.org/10.3390/membranes11030177
APA StyleKakihana, Y., Jullok, N., Shibuya, M., Ikebe, Y., & Higa, M. (2021). Comparison of Pressure-Retarded Osmosis Performance between Pilot-Scale Cellulose Triacetate Hollow-Fiber and Polyamide Spiral-Wound Membrane Modules. Membranes, 11(3), 177. https://doi.org/10.3390/membranes11030177

