Control Range and Power Efficiency of Multiphase Cage Induction Generators Operating Alone at a Varying Speed on a Direct Current Load
Abstract
1. Introduction
- -
- at PE = PE1 = const, the driving torque characteristic is described by the relationship ,
- -
- at = const, the driving power is , where Ω = ω = const.
2. Mathematical Model and Steady-State Equations of an M-Phase Cage Induction Machine
2.1. Differential Equations
- –
- Matrix of coefficients for rotor rotational voltages contains numbers :
- –
- Matrix of stator resistances and the matrix of total stator inductances are as follows:
- –
- Matrix of rotor resistances and the matrix of total rotor inductances are as follows:
- The submatrices of rotor resistances and submatrices of total rotor inductances have similar structures:
- Describing and , the symbol should be replaced by , and when describing , it should be replaced by . Values of parameters in these matrices, depending on the machine design, can be calculated using the formulae shown below.
- –
- Description of parameters related to the machine design:
- —resistance and leakage inductance of one ring segment of the rotor cage, respectively;
- —resistance and leakage inductance of one bar of the rotor cage, respectively;
- , —stator winding angles, —rotor cage skew angle, —number of coils in the group creating the phase winding.
2.2. Steady-State Equations
2.3. Equivalent Circuit
3. Range of Control Based on Steady State Characteristics
3.1. Parameters and Characteristics of the Nine-Phase Generator
3.2. Transient Operation of the Controlled Nine-Phase Generator
3.3. Steady State Characteristics Versus Speed of the Nine-Phase Generator
- –
- The sequence is dependent on in the given speed ranges from to .
- –
- For the desired output voltage , , the control signal is . The load current for loading resistance and the rms phase current are, respectively,
- –
- The absolute slips (43, 45) are set to the value
- –
- For a given , the frequency has the value (45)
- –
- The input mechanical power is determined based on Equation (39) solution, and electromagnetic torque is calculated (41):
- –
- The output active electrical power and the passive power are described by equations
- –
- The power efficiency of the generator is given by (49).

- –
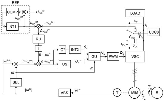
- During simulation, MIM cooperates with PWM-controlled VSC, whereas the steady states are calculated at sinusoidal voltages, e.g., at m = 3, the 9-phase machine operates as a three-phase one with parallel connection of phase windings 1-4-7, 2-5-8, 3-6-9.
- –
- The MIM is controlled by the voltage controller RU which is an integral part of the whole system.
- –
- The absolute slip is determined using a linear approximation of the mechanical characteristic (45) to determine (52), while simulations are performed on the full mathematical model of MIM.
3.4. Characteristics and Power Efficiency of the Twelve-Phase Induction Generator
3.5. Reasons for Increasing Power Efficiency of a Multiphase Induction Generator
4. Conclusions
- The variable speed range is from to , where for the nine-phase generator = 0.25, = 1, and for the twelve-phase generator = 0.2, = 1. Thus, the twelve-phase generator has a slightly larger useful speed change range.
- The entire generator speed range from to is divided into intervals … (Section 3.3), in which the generator is controlled at a different voltage sequence defined by parameter m. In these ranges, the generator operates with the number of pole pairs p · m.
- The efficiency η decreases with decreasing speed for a given m. However, increasing m at decreased speed causes efficiency increases according to (57).
- Increasing the number of phases beyond = 12 does not provide significant benefits in terms of increased efficiency or increased speed change range. For example, when , the number of sequences = 7 with respect to (6) and (36). Ignoring the control sequence for m = 7, we obtain only two additional control sequences for m = 5 and m = 6 that can be useful for very low speeds.
- The number of pole pairs should be p = 1. With p > 1, the core diameter must increase and the generator should be more expensive and heavier than for p = 1. Generators with M = 9 and M = 12 can be built using the stator core of a three-phase squirrel cage motor and its rotor. The nine-phase generator with a two-layer stator winding [1] (cg = 4, Table 1) has better properties than the one with the winding shown in Figure 5.
- The mathematical model in the form of differential equations and steady state equations can be used for induction machines with any number of phases (including M = 3).
- Multiphase systems are more robust than the three-phase systems because they can operate with broken phases (missing VSI leg, missing phase) and the generators can still produce the appropriate voltage even when vector controlled [3,4,32]. E.g., the measurement of a nine-phase generator operating with one phase broken was presented in [2] (p. 19, Figure 13), and one with two broken phases was analyzed in [10]. The effect of a step change in load is presented in [1,2] through laboratory measurements using scalar and vector control, respectively.
- The multiphase IG with the stator winding of type 2 (S = 2) [1] can operate only at the supply sequence m = 1 as the three-phase ones.
- This contribution focuses on the range of the uDC voltage regulation with the highest efficiency. This voltage can be used to control other AC loads powered by voltage inverters, e.g., the power grid in a WECS or electric motors in hybrid vehicles and electrical traction drives. In electric vehicles, the multiphase induction motor charges the DC voltage battery during regenerative brake. This allows for sufficiently high efficiency of braking energy recovery.
- The family of mechanical characteristics of a wind turbine may have maximum power points in a speed range = 0.2 … 0.5 of a twelve-phase generator for m = 4, 3, 2, which facilitates the implementation of MPPT [6,16,17] since these points are usually in the lower range of per unit speeds from 0.25 to 0.5. The specific design must consider the characteristics of the generator and turbine. Operating in this speed range can eliminate the need for a gear-box or reduce its gear ratio. A special eight-pole stator winding for a three-phase generator was proposed in [32]. This reduces the winding weight and dimensions. However, this number of poles is provided by the twelve-phase winding of Figure 12 when controlling the induction generator with sequence number m = 4. Other applications can concern the cooperation of small wind or hydro turbines driving the multiphase generator within photovoltaic farms supplying an energy storage system [27].
- For the control range in the speed range … , the average efficiency of the multiphase generator is comparable to the rated efficiency of a three-phase motor of the same power (it is a little smaller).
- Further research should aim towards practical application of the generators operating at any speed and allowing for constant DC voltage. It seems that the obvious is cooperation with wind and hydro turbines. However, the work on electric cars demands additional efforts to determine proper control. This is not the subject of this paper.
Funding
Data Availability Statement
Conflicts of Interest
Glossary
| List of More Important Symbols | |
| ; ; | matrix or vector; voltage vector; current vector |
| DC link capacitance | |
| slop coefficient of mechanical characteristic linear approximation | |
| slop coefficient for sequence number m | |
| ; | stator leakage inductance; rotor leakage inductance for kth symmetrical component |
| magnetizing inductance for kth symmetrical component | |
| ; | number of stator phases; number of rotor cage meshes |
| supply sequence number | |
| pole pair number | |
| ; | driving power; driving torque |
| ; | input power; output power |
| power loss | |
| ; | iron loss; copper loss |
| ; | stator phase resistance; rotor resistance for kth symmetrical component |
| ; | relative slip; relative slip for sequence number m |
| electromagnetic torque | |
| ; ; | amplitude of stator phase voltage; DC link voltage; DC voltage of DCSYS |
| ; | stator variable; rotor variable |
| kth symmetrical component of x (x = i—current, x = u—voltage, x = ψ—flux) | |
| complex amplitude of kth symmetrical component of x | |
| ; | conjugate variable; conjugate matrix or vector |
| stator per unit angular frequency (substitute description of ) | |
| ; | stator winding angles |
| rotor per unit angular frequency or absolute slip (substitute description of ) | |
| absolute slip for sequence number m | |
| power efficiency | |
| ; | MMF harmonic orders |
| magnetic flux | |
| phase angle | |
| ; | instantaneous rotational speed; per unit instantaneous rotational speed |
| ; | stator angular frequency; stator per unit angular frequency |
| ; | rotor angular frequency; rotor per unit angular frequency substitute value for m |
References
- Drozdowski, P.; Cholewa, D. Voltage Control of Multiphase Cage Induction Generators at a Speed Varying over a Wide Range. Energies 2021, 14, 7080. [Google Scholar] [CrossRef]
- Cholewa, D.; Drozdowski, P. Field-Oriented Control of a Nine-Phase Cage Induction Generator with Large Speed Changes and Variable Load. Energies 2024, 17, 790. [Google Scholar] [CrossRef]
- Prieto, I.G.; Duran, M.J.; Garcia-Entrambasaguas, P.; Bermude, M. Field-Oriented Control of Multiphase Drives with Passive Fault Tolerance. IEEE Tran. Ind. Electron. 2020, 67, 7228–7238. [Google Scholar] [CrossRef]
- Pantea, A.; Yazidi, A.; Betin, F.; Carrière, S.; Sivert, A.; Vacossin, B.; Henao, H.; Capolino, G.-A. Fault-tolerant Control of a Low-Speed Six-Phase Induction Generator for Wind Turbine. IEEE Trans. Ind. Appl. 2019, 55, 426–436. [Google Scholar] [CrossRef]
- Nounou, K.; Marouani, K. Control of a Dual Star Induction Generator Driven Wind Turbine. In Proceedings of the 2016 19th International Symposium on Electrical Apparatus and Technologies (SIELA), Bourgas, Bulgaria, 29 May–1 June 2016; IEEE: Piscataway, NJ, USA, 2016. [Google Scholar]
- Kali, Y.; Saad, M.; Rodas, J.; Mougharbel, I.; Benjelloun, K. Robust Control of a 6-Phase Induction Generator for Variable Speed Wind Energy Conversion System. In Proceedings of the 2020 5th International Conference on Renewable Energies for Developing Countries (REDEC), Marrakech, Morocco, 29–30 June 2020. [Google Scholar]
- Liu, H.; Bu, F.; Xu, H.; Huang, H.; Degano, M.; Gerada, C. Control-Winding Direct Power Control Strategy for Five-Phase Dual-Stator Winding Induction Generator DC Generating System. IEEE Trans. Transp. Electrif. 2020, 6, 73–82. [Google Scholar] [CrossRef]
- Xu, H.; Huang, W.; Bu, F.; Liu, H.; Lin, X. Harmonic Voltage Control for Five-Phase Induction Generator System with Direct Torque Control. In Proceedings of the 2017 20th International Conference on Electrical Machines and Systems (ICEMS), Sydney, NSW, Australia, 11–14 August 2017; IEEE: Piscataway, NJ, USA, 2017. [Google Scholar]
- Bu, F.; Hu, Y.; Huang, W.; Zhuang, S.; Shi, K. Wide-Speed-Range Operation Dual Stator-Winding Induction Generator DC Generating System for Wind Power Applications. IEEE Trans. Power Electron. 2015, 30, 561–573. [Google Scholar] [CrossRef]
- Maeko, M.G.; Muteba, M. Performance Analysis of a Nine-Phase Squirrel Cage Induction Motor under Faulty Conditions. Eng. Proc. 2024, 60, 14. [Google Scholar] [CrossRef]
- Bouyahia, O.; Yazidi, A.; Betin, F. Experimental Comparison of Robust Control Algorithms for Torque Ripple Reduction in Multiphase Induction Generators. Energies 2023, 16, 6702. [Google Scholar] [CrossRef]
- Hawkins, N.; Bhagwat, B.; McIntyre, M.L. Nonlinear Current-Mode Control of SCIG Wind Turbines. Energies 2021, 14, 954. [Google Scholar] [CrossRef]
- Abdelwanis, M.I. Optimizing the performance of six-phase induction motor powered electric vehicles with fuzzy-PID and DTC. Neural Comput. Appl. 2025, 37, 9721–9734. [Google Scholar] [CrossRef]
- Yaramasu, V.; Wu, B.; Sen, P.C.; Kouro, S.; Narimani, M. High-Power Wind Energy Conversion Systems: State-of-the-Art and Emerging Technologies. Proc. IEEE 2015, 103, 740–788. [Google Scholar] [CrossRef]
- Chinmaya, K.A.; Singh, G.K. Modeling and experimental analysis of grid-connected six-phase induction generator for variable speed wind energy conversion system. Electr. Power Syst. Res. 2019, 166, 151–162. [Google Scholar] [CrossRef]
- Mesemanolis, A.; Mademlis, C.; Kioskeridis, I. High-Efficiency Control for a Wind Energy Conversion System with Induction Generator. IEEE Trans. Energy Convers. 2012, 27, 958–967. [Google Scholar] [CrossRef]
- Fernandes Neto, C.d.O.; Sales Barros, L. Maximum Power Point Tracking of Squirrel-Cage Induction Generator-Based Wind Energy Conversion Systems. In Proceedings of the 2020 IEEE Power & Energy Society General Meeting (PESGM), Montreal, QC, Canada, 2–6 August 2020; IEEE: Piscataway, NJ, USA, 2020. [Google Scholar]
- Lee, D.-C.; Abo-Khalil, A.G. Optimal Efficiency Control of Induction Generators in Wind Energy Conversion Systems using Support Vector Regression. J. Power Electron. 2008, 8, 345–353. [Google Scholar]
- Abo-Khalil, A.G. Model-Based Optimal Efficiency Control of Induction Generators for Wind Power Systems. In Proceedings of the 2011 IEEE International Conference on Industrial Technology, Auburn, AL, USA, 14–16 March 2011; IEEE: Piscataway, NJ, USA, 2011. [Google Scholar]
- Boldea, I. Variable Speed Generators (Electric Power Engineering Series); CRC, Taylor & Francis Group: Boca Raton, FL, USA, 2005; ISBN/ASIN: 0849357152. [Google Scholar]
- Karakasis, N.; Tsioumas, E.; Jabbour, N.; Bazzi, A.M.; Mademlis, C. Optimal Efficiency Control in a Wind System with Doubly Fed Induction Generator. IEEE Trans. Power Electron. 2019, 34, 356–368. [Google Scholar] [CrossRef]
- Tapia, A.; Tapia, G.; Ostolaza, J.X.; Sáenz, J.R. Modeling and control of a wind turbine driven doubly fed induction generator. IEEE Trans. Energy Convers. 2003, 18, 194–204. [Google Scholar] [CrossRef]
- Ramos, T.; Medeiros Júnior, M.F.; Pinheiro, R.; Medeiros, A. Slip Control of a Squirrel Cage Induction Generator Driven by an Electromagnetic Frequency Regulator to Achieve the Maximum Power Point Tracking. Energies 2019, 12, 2100. [Google Scholar] [CrossRef]
- Huang, R.; Li, H.; Fei, F.; Qi, Y.; Song, T.; Zheng, S. Research on a New Control Method of Squirrel Cage Induction Generator for Wind Turbine. In Proceedings of the 2023 3rd International Conference on New Energy and Power Engineering (ICNEPE), Huzhou, China, 24–26 November 2023. [Google Scholar]
- Jakubowski, B.; Pieńkowski, K. Analysis and synthesis of converter control system of autonomous induction generator with field oriented control. Arch. Electr. Eng. 2013, 62, 267–279. [Google Scholar] [CrossRef]
- Levi, E. Advances in Converter Control and Innovative Exploitation of Additional Degrees of Freedom for Multiphase Machines. IEEE Trans. Ind. Electron. 2016, 63, 433–448. [Google Scholar] [CrossRef]
- Sadeq, A.M. Energy Storage Systems: A Comprehensive Guide, 1st ed.; Qatar Naval Academy: Khasooma, Qatar, 2023; ISBN 979-8-9907836-5-2. [Google Scholar] [CrossRef]
- Drozdowski, P.; Cholewa, D. Frequency Control of a 9-Phase Induction Motor at Switched Supply Sequence. In Proceedings of the 2018 International Symposium on Electrical Machines (SME), Andrychów, Poland, 10–13 June 2018; Available online: https://ieeexplore.ieee.org/document/8442620/ (accessed on 26 July 2025).
- Gontijo, G.; Krejci, D.; Guedes, S.; Tricarico, T.; Franc, B.; Aredes, M. Implementation of a Wind Turbine Emulator Test Bench Using a Squirrel Cage Induction Machine. In Proceedings of the 2017 Brazilian Power Electronics Conference (COBEP), Juiz de Fora, Brazil, 19–22 November 2017; IEEE: Piscataway, NJ, USA, 2017. [Google Scholar]
- Cholewa, D.; Drozdowski, P. Simulink Modeling of Multiphase Induction Motors. In Proceedings of the 2018 14th Selected Issues of Electrical Engineering and Electronics (WZEE), Szczecin, Poland, 19–21 November 2018; Available online: https://ieeexplore.ieee.org/document/8749007 (accessed on 26 July 2025).
- Drozdowski, P.; Cholewa, D. Natural Fault Tolerance of a Nine-Phase Induction Motor Drive Operating at Variable Frequency and Switched Supply Sequence. In Proceedings of the 2019 15th Selected Issues of Electrical Engineering and Electronics (WZEE), Zakopane, Poland, 8–10 December 2019; Available online: https://ieeexplore.ieee.org/xpl/conhome/8970388/proceeding (accessed on 26 July 2025).
- Grachev, P.Y.; Tabachinskiy, A.S.; Kanagavel, P. New Stator Construction and Simulation of High-Efficiency Wind Turbine Generators. IEEE Trans. Ind. Appl. 2020, 56, 1389–1396. Available online: https://ieeexplore.ieee.org/document/8950374 (accessed on 26 July 2025). [CrossRef]













| Parameter | Unit | ||
|---|---|---|---|
| V (rms) | 67.5 | 67.5 | |
| A (rms) | 5.3 | 5.55 | |
| Hz | 33.3 | 50 | |
| rad/s | 209.2 | 314.16 | |
| VA, W | 3220 | 4495 | |
| Nm | 15.4 | 14.3 | |
| — | 28 | 28 | |
| — | 1 | 1 | |
| — | 2 | 3 | |
| deg | 13.02 | 13.02 | |
| — | 110 | 75 | |
| m | 0.11 | 0.11 | |
| m | 0.12 | 0.12 | |
| m | 5.06 × 10−4 | 5.06 × 10−4 | |
| Ω | 1.3 | 0.6 | |
| H | 0.035 | 0.0036 | |
| Ω | 7.03 × 10−5 | 7.03 × 10−5 | |
| Ω | 0.12 × 10−5 | 0.12 × 10−5 | |
| H | 6.4 × 10−7 | 6.4 × 10−7 | |
| H | 0.54 × 10−8 | 0.54 × 10−8 | |
| — | 0.0456, 0.0219, 0.014, 0.0075 | — | |
| — | — | 0.00942, 0.00644, 0.00486, 0.00337, 0.00233 |
Disclaimer/Publisher’s Note: The statements, opinions and data contained in all publications are solely those of the individual author(s) and contributor(s) and not of MDPI and/or the editor(s). MDPI and/or the editor(s) disclaim responsibility for any injury to people or property resulting from any ideas, methods, instructions or products referred to in the content. |
© 2025 by the author. Licensee MDPI, Basel, Switzerland. This article is an open access article distributed under the terms and conditions of the Creative Commons Attribution (CC BY) license (https://creativecommons.org/licenses/by/4.0/).
Share and Cite
Drozdowski, P. Control Range and Power Efficiency of Multiphase Cage Induction Generators Operating Alone at a Varying Speed on a Direct Current Load. Energies 2025, 18, 4108. https://doi.org/10.3390/en18154108
Drozdowski P. Control Range and Power Efficiency of Multiphase Cage Induction Generators Operating Alone at a Varying Speed on a Direct Current Load. Energies. 2025; 18(15):4108. https://doi.org/10.3390/en18154108
Chicago/Turabian StyleDrozdowski, Piotr. 2025. "Control Range and Power Efficiency of Multiphase Cage Induction Generators Operating Alone at a Varying Speed on a Direct Current Load" Energies 18, no. 15: 4108. https://doi.org/10.3390/en18154108
APA StyleDrozdowski, P. (2025). Control Range and Power Efficiency of Multiphase Cage Induction Generators Operating Alone at a Varying Speed on a Direct Current Load. Energies, 18(15), 4108. https://doi.org/10.3390/en18154108
