Thermal and Emission Performance Evaluation of Hydrogen-Enriched Natural Gas-Fired Domestic Condensing Boilers
Abstract
1. Introduction
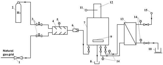
2. Materials and Methods
3. Results and Discussion
3.1. Analytical Analysis of the Effect of Fuel Composition on Heat Transfer in a Condensing Boiler
3.2. Analysis of Experimental Results
4. Conclusions
- The presence of hydrogen in the fuel mixture above 10% vol. enhances the heat transfer process in condensing boilers by increasing the energy transfer through convection and flue gas radiation.
- The amount of energy transferred by flame radiation to the furnace chamber walls decreases with increasing hydrogen content due to a reduction in flame emissivity. The emissivity factor decreases by nearly 20% compared to natural gas for a fuel containing 10% vol. H2. For higher hydrogen shares in the fuel, the reduction in energy transferred from the flame is partially compensated for by an increase in flame temperature.
- Thermal calculations based on experimental data confirm an increase in the thermal efficiency of the tested boilers with an increase in the H2 share, while a more pronounced improvement is observed under nominal operating conditions. Thermal calculations based on experimental data confirm an increase in the thermal efficiency of the tested boilers with increasing H2 content in the fuel, with a more pronounced improvement observed under nominal operating conditions. An efficiency increase of 1.3 to 1.6 percentage points was achieved for hydrogen shares of 10% and 50% volume, respectively (boiler CB_3rd_Gen).
- The efficiency of hydrogen-enriched fuel combustion in the studied boilers is positively influenced by the higher flue gas temperature and the greater amount of energy recovered through the condensation of water vapor from the flue gases.
- Analysis of flue gas composition shows that the addition of hydrogen to natural gas reduces the emissions of both carbon monoxide and nitrogen oxides. This reduction becomes more significant with a higher hydrogen content in the fuel mixture. For carbon monoxide, an increased H2/CO ratio in the flame contributes to more complete carbon oxidation, with CO emissions decreasing by a factor of five for a fuel containing 50% H2 compared to pure natural gas. For NOx, the high reactivity of hydrogen contributes to a more uniform temperature distribution, which reduces the formation of local hot spots in the furnace—the primary site of NOx generation by the thermal mechanism. For the tested boilers, NOx emissions decreased several-fold—from 30 mg/m3 to as low as 3 mg/m3 (boiler CB_3rd_Gen).
Author Contributions
Funding
Data Availability Statement
Conflicts of Interest
Abbreviations
| CNG | Compression natural gas |
| EU | European Union |
| FLs | Flammability limits |
| FS | Full scale |
| LFLs | Low flammability limits |
| LHV | Low heating value |
| MV | Measured value |
| NG | Natural gas |
| Pmin | Low output power |
| Pnom | Nominal power |
| Qcond | Condensation heat flux |
| Qfg | Energy loss in the exhaust gas |
| Qin | Energy input |
| Qout | Useful thermal output |
| SAR | Stoichiometric air ratio |
| SL | Laminar flame speed |
| TA | Adiabatic flame temperature |
| UFLs | Upper flammability limits |
| g | Mass fraction |
| x | Mole fraction |
| ϕ | Equivalence ratio |
References
- Ciupek, B.; Judt, W.; Urbaniak, R.; Kłosowiak, R. The Emission of CO and NOX from Boilers Supplied by a Pellet Under the Influence of Changes in the Air-Fuel Equivalence Ratio. J. Ecol. Eng. 2019, 20, 34–38. [Google Scholar] [CrossRef]
- Salim, S.S.; Luxembourg, S.L.; Longa, F.D.; van der Zwaan, B. Decarbonisation scenarios for the European residential sector. Build. Environ. 2025, 269, 112408. [Google Scholar] [CrossRef]
- Vakylabad, A.B.; Saberi, A. Application of Hydrogen as a Fuel in Domestic Appliances. Encycl. Renew. Energy Sustain. Environ. 2024, 4, 171–186. [Google Scholar] [CrossRef]
- Mertins, A.; Heiker, M.; Rosenberger, S.; Wawer, T. Competition in the conversion of the gas grid: Is the future of biogas biomethane or hydrogen? Int. J. Hydrogen Energy 2023, 48, 32469–32484. [Google Scholar] [CrossRef]
- Rogowska, D.; Pajda, M. NAFTA-GAZ Applications of Sustainable Biogas Zastosowanie Biogazu Spełniającego Kryteria Zrównoważonego Rozwoju. Available online: https://www.inig.pl/magazyn/nafta-gaz/Nafta-Gaz_2020-10_11.pdf (accessed on 4 June 2025).
- Liemberger, W.; Groß, M.; Miltner, M.; Harasek, M. Experimental analysis of membrane and pressure swing adsorption (PSA) for the hydrogen separation from natural gas. J. Clean. Prod. 2017, 167, 896–907. [Google Scholar] [CrossRef]
- Latõšov, E.; Pakere, I.; Murauskaite, L.; Volkova, A. Impact of Grid Gas Requirements on Hydrogen Blending Levels. Environ. Clim. Technol. 2021, 25, 688–699. [Google Scholar] [CrossRef]
- Lipiäinen, S.; Lipiäinen, K.; Ahola, A.; Vakkilainen, E. Use of existing gas infrastructure in European hydrogen economy. Int. J. Hydrogen Energy 2023, 48, 31317–31329. [Google Scholar] [CrossRef]
- Dong, C.; Zhou, Q.; Zhang, X.; Zhao, Q.; Hui, S. Experimental study on the laminar flame speed of hydrogen/natural gas/air mixtures. Front. Chem. Eng. China 2010, 4, 417–422. [Google Scholar] [CrossRef]
- Zhao, Y.; McDonell, V.; Samuelsen, S. Experimental assessment of the combustion performance of an oven burner operated on pipeline natural gas mixed with hydrogen. Int. J. Hydrogen Energy 2019, 44, 26049–26062. [Google Scholar] [CrossRef]
- Habib, M.A.; Abdulrahman, G.A.Q.; Alquaity, A.B.S.; Qasem, N.A.A. Hydrogen combustion, production, and applications: A review. Alex. Eng. J. 2024, 100, 182–207. [Google Scholar] [CrossRef]
- Plaksin, V.Y.; Kirillov, I.A. Hydrogen flammability and explosion concentration limits for a wide temperature range. J. Loss Prev. Process Ind. 2025, 94, 105554. [Google Scholar] [CrossRef]
- Griebel, P.; Boschek, E.; Jansohn, P. Lean Blowout Limits and NOX Emissions of Turbulent, Lean Premixed, Hydrogen-Enriched Methane/Air Flames at High Pressure. J. Eng. Gas. Turbine Power 2007, 129, 404–410. [Google Scholar] [CrossRef]
- Cuoci, A.; Bucci, G.; Sutti, M.; Faravelli, T.; Frassoldati, A. Experimental and numerical study of pollutant emissions from a domestic condensing boiler fed with natural gas enriched with H2. Proc. Combust. Inst. 2024, 40, 105473. [Google Scholar] [CrossRef]
- Coskun, G.; Yalçınkaya, O.; Parlak, Z.; Tür, V.; Pehlivan, H.; Büyükkaya, E. Investigation of the hydrogen-enriched methane combustion in a domestic boiler with porous burner on emissions and performance. Fuel 2025, 384, 134051. [Google Scholar] [CrossRef]
- Choudhury, S.; McDonell, V.G.; Samuelsen, S. Combustion performance of low-NOX and conventional storage water heaters operated on hydrogen enriched natural gas. Int. J. Hydrogen Energy 2020, 45, 2405–2417. [Google Scholar] [CrossRef]
- Boulahlib, M.S.; Medaerts, F.; Boukhalfa, M.A. Experimental study of a domestic boiler using hydrogen methane blend and fuel-rich staged combustion. Int. J. Hydrogen Energy 2021, 46, 37628–37640. [Google Scholar] [CrossRef]
- Wojtowicz, R.; Jaworski, J. Operation Analysis of Selected Domestic Appliances Supplied with Mixture of Nitrogen-Rich Natural Gas with Hydrogen. Sustainability 2021, 13, 13577. [Google Scholar] [CrossRef]
- Yang, H.; Lin, X.; Pan, H.; Geng, S.; Chen, Z.; Liu, Y. Energy saving analysis and thermal performance evaluation of a hydrogen-enriched natural gas-fired condensing boiler. Int. J. Hydrogen Energy 2023, 48, 19279–19296. [Google Scholar] [CrossRef]
- EN 15502-1:2021; Gas-Fired Heating Boilers—Part 1: General Requirements and Tests. European Committee for Standardization: Brussels, Belgium, 2021.
- Directive 2010/75/EU of the European Parliament and of the Council of 24 November 2010 on Industrial Emissions (Integrated Pollution Prevention and Control); L 334/17; Official Journal of the European Union: Luxembourg, 2010.
- Selvam, M.; Vigneshwaran, R.; Irudhayaraj, R.; Palani, S.; Parthasarathy, V. Emission Control Diesel Power Plant for Reducing Oxides of Nitrogen through Selective Catalytic Reduction Method using Ammonia. Indian J. Sci. Technol. 2016, 9, 1–7. [Google Scholar] [CrossRef]
- Antonescu, N.N.; Stănescu, D.P.; Calotă, R. CO2 Emissions Reduction through Increasing H2 Participation in Gaseous Combustible—Condensing Boilers Functional Response. Appl. Sci. 2022, 12, 3831. [Google Scholar] [CrossRef]
- Taler, D.; Taler, J. Simplified Analysis of Radiation Heat Exchange in Boiler Superheaters. Heat. Transf. Eng. 2009, 30, 661–669. [Google Scholar] [CrossRef]
- Zhou, Z.; Han, X.; Jin, G.; Wang, X.; Yu, J.; Shan, S. New coefficients of the weighted-sum-of-gray-gases model for gas radiation characteristics of hydrogen/natural gas blends combustion. Int. Commun. Heat. Mass. Transf. 2023, 149, 107090. [Google Scholar] [CrossRef]
- Fang, Y.; Gao, Y.; Gao, Y.; Gong, L.; Liu, Y.; Tao, C.; Gao, W. Solid flame model of propane-hydrogen diffusion flame: Experimental data and theoretical result. Energy 2024, 313, 133821. [Google Scholar] [CrossRef]
- Ciupek, B.; Frąckowiak, A. Review of Thermal Calculation Methods for Boilers—Perspectives on Thermal Optimization for Improving Ecological Parameters. Energies 2024, 17, 6380. [Google Scholar] [CrossRef]
- Osakabe, M. Latent Heat Recovery from Oxygen-Combustion Flue Gas. Collection of Technical Papers. In Proceedings of the 35th Intersociety Energy Conversion Engineering Conference and Exhibit (IECEC), Las Vegas, NV, USA, 24–28 July 2000; Volume 2, pp. 804–812. [Google Scholar] [CrossRef]
- Poredoš, P.; Petelin, N.; Žel, T.; Vidrih, B.; Gatarić, P.; Kitanovski, A. Performance of the Condensation Process for Water Vapour in the Presence of a Non-Condensable Gas on Vertical Plates and Horizontal Tubes. Energies 2021, 14, 2291. [Google Scholar] [CrossRef]
- Viskanta, R.; Mengüç, M.P. Radiation heat transfer in combustion systems. Prog. Energy Combust. Sci. 1987, 13, 97–160. [Google Scholar] [CrossRef]
- Wang, D.-Q. An updated detailed reaction mechanism for syngas combustion. RSC Adv. 2013, 4, 4564–4585. [Google Scholar] [CrossRef]
- Douglas, C.M.; Shaw, S.L.; Martz, T.D.; Steele, R.C.; Noble, D.R.; Emerson, B.L.; Lieuwen, T.C. Pollutant Emissions Reporting and Performance Considerations for Hydrogen-Hydrocarbon Fuels in Gas Turbines. In Proceedings of the ASME Turbo Expo, Rotterdam, The Netherlands, 13–17 June 2022; Volume 3-A. [Google Scholar] [CrossRef]
- Chen, W.; Lu, C.; Zuo, Q.; Kou, C.; Shi, R.; Wang, H.; Ning, D.; Shen, Z.; Zhu, G. Combustion characteristics analysis and performance evaluation of a hydrogen engine under direct injection plus lean burn mode. J. Clean. Prod. 2024, 470, 143323. [Google Scholar] [CrossRef]






| Device | Nominal Power | Minimal Power | Efficiency 1,2 | NOx limit | Flame Type |
|---|---|---|---|---|---|
| kW | kW | % | mg/kWh | – | |
| CB_2nd_GEN | 25.7 | 5.4 | 106.91 | 37.9 | Diffusion |
| CB_3rd_GEN | 21.9 | 2.8 | 109.51 | 33.5 | Diffusion |
| Sensor/Device | Measurement | Measurements Range | Accuracy |
|---|---|---|---|
| Gas analyzer NGA2000, Rosemont Inc., Shakopee, MN, USA | Flue gas | O2: 0–21% CO: 0–100 ppm NO: 0–100 ppm CO2: 0–25% | ±1% FS |
| Mass flow controller Brooks SLA5853, Brooks Instrument BV, Veenendaal, The Netherlands | NG flow rate | 0–300 Nl/min | ±0.2% FS |
| Mass flow controller Bronkhorst EL-FLOW, Bronkhorst High-Tech B.V., Ruurlo, The Netherlands | H2 flow rate | 0–200 Nl/min | ±0.5% FS |
| Manometer MRU DM9200, MRU GmbH, Neckarsulm-Obereisesheim, Germany | Fuel pressure | 350 mbar | ±1% FS |
| Temperature sensor RTD PT100, Guenther GmbH, Schwaig, Germany | Temperature | −20 to 100 °C | ±1% MV |
| Mass balance C315.30 Radwag, Radom, Poland | Water | 0–30 kg | ±0.01 kg |
| Fuel Name | Fuel Composition | LHV | SAR | TA 1 | SL 1 | LFL | UFL | |
|---|---|---|---|---|---|---|---|---|
| CH4 % vol. | H2 % vol. | MJ/m3 | m3_Air/m3_Fuel | K | cm/s | % | % | |
| NG | 100 | 0 | 35.8 | 9.6 | 1978 | 28.4 | 5.3 | 15.0 |
| NG_H2_10 | 90 | 10 | 33.3 | 8.9 | 1983 | 30.1 | 5.1 | 16.3 |
| NG_H2_20 | 80 | 20 | 30.8 | 8.2 | 1992 | 32.3 | 5.0 | 17.9 |
| NG_H2_30 | 70 | 30 | 28.3 | 7.5 | 1998 | 34.8 | 4.8 | 19.7 |
| NG_H2_40 | 60 | 40 | 25.8 | 6.7 | 2004 | 38.4 | 4.7 | 22.1 |
| NG_H2_50 | 50 | 50 | 23.3 | 6.0 | 2011 | 43.3 | 4.6 | 25.0 |
| Device | Power | Temperature | Gas Pressure | Test Duration | |||
|---|---|---|---|---|---|---|---|
| Inlet Water | Outlet Water | NG + H2 | Ambient | ||||
| kW | °C | °C | °C | °C | mbar | Sec. | |
| CB_2nd_Gen | nominal | 36 | 56 | 15 | 24 | 15–25 | 600 |
| low | 23 | 30 | |||||
| CB_3rd_Gen | nominal | 35 | 55 | ||||
| low | 24 | 37 | |||||
| Parameter/Fuel | Symbol | NG_H2_10 | NG_H2_30 | NG_H2_50 | ||
|---|---|---|---|---|---|---|
| Convective heat flux | 0.99 | 1.02 | ↑ | 1.04 | ↑ | |
| Radiative heat flux from flue gases | 1.0 | 1.02 | ↑ | 1.05 | ↑ | |
| Flue gas emissivity coefficient in Tfg | 0.99 | 1.01 | ↑ | 1.02 | ↑ | |
| Radiative heat flux from flame | 0.85 | 0.87 | ↓ | 0.93 | ↓ | |
| Flame emissivity coefficient | 0.81 | 0.83 | ↓ | 0.87 | ↓ | |
| Condensation heat flux | 0.99 | 1.02 | ↑ | 1.08 | ↑ | |
| Parmeter/Fuel | Symbol | Unit | NG | NG_H2_10 | NG_H2_20 | NG_H2_30 | NG_H2_50 |
|---|---|---|---|---|---|---|---|
| CB_2nd_Gen | |||||||
| Inlet water temperature | °C | 17.3 | 17.3 | 17.4 | 17.5 | NA | |
| Outlet water temperature | °C | 26.6 | 24.7 | 25.8 | 26.0 | NA | |
| Water mass flow rate | kg/s | 0.642 | 0.757 | 0.632 | 0.595 | NA | |
| NG volume flow rate | VNG | l/min | 39.1 | 35.4 | 32.1 | 29.3 | NA |
| H2 volume flow rate | VH2 | l/min | 0 | 4.1 | 8.2 | 12.4 | NA |
| Mass of condensate | kg | 0.300 | 0.292 | 0.296 | 0.303 | NA | |
| Flue gas temperature | °C | 50.7 | 44.7 | 45.0 | 50.6 | NA | |
| O2 share in flue gases | XO2 | % | 5.5 | 6.2 | 7.3 | 8.1 | NA |
| CB_3rd_Gen | |||||||
| Inlet water temperature | °C | 17.6 | 17.7 | 17.6 | 17.5 | 17.0 | |
| Outlet water temperature | °C | 27.0 | 26.9 | 26.5 | 26.7 | 25.6 | |
| Water mass flow rate | kg/s | 0.658 | 0.646 | 0.669 | 0.662 | 0.676 | |
| NG volume flow rate | VNG | l/min | 40.7 | 37.3 | 35.9 | 35.1 | 31.5 |
| H2 volume flow rate | VH2 | l/min | 0 | 4.6 | 9.5 | 15.3 | 31.4 |
| Mass of condensate | kg | 0.282 | 0.346 | 0.349 | 0.360 | 0.381 | |
| Flue gas temperature | °C | 51.7 | 51.1 | 50.9 | 51.2 | 49 | |
| O2 share in flue gases | XO2 | % | 4.8 | 5.1 | 5.5 | 5.8 | 6.3 |
| Parmeter/Fuel | Symbol | Unit | NG | NG_H2_10 | NG_H2_20 | NG_H2_30 | NG_H2_50 |
|---|---|---|---|---|---|---|---|
| CB_2nd_Gen | |||||||
| Inlet water temperature | °C | 17.3 | 17.5 | 17.4 | 17.5 | 17.4 | |
| Outlet water temperature | °C | 21.2 | 21.0 | 21.1 | 20.8 | 20.6 | |
| Water mass flow rate | kg/s | 0.402 | 0.455 | 0.432 | 0.451 | 0.428 | |
| NG volume flow rate | VNG | l/min | 10.2 | 9.9 | 9.5 | 8.4 | 6.6 |
| H2 volume flow rate | VH2 | l/min | 0 | 1.1 | 2.4 | 3.6 | 6.6 |
| Mass of condensate | kg | 0.132 | 0.144 | 0.146 | 0.149 | 0.152 | |
| Flue gas temperature | °C | 40.5 | 39.1 | 38.0 | 37.6 | 36.5 | |
| O2 share in flue gases | XO2 | % | 5.5 | 5.7 | 6.2 | 6.9 | 8.0 |
| CB_3rd_Gen | |||||||
| Inlet water temperature | °C | 17.4 | 16.8 | 16.9 | 17.3 | 17.4 | |
| Outlet water temperature | °C | 21.2 | 20.3 | 20.5 | 20.9 | 21.0 | |
| Water mass flow rate | kg/s | 0.424 | 0.451 | 0.445 | 0.445 | 0.450 | |
| NG volume flow rate | VNG | l/min | 11.0 | 9.6 | 9.3 | 8.3 | 7.7 |
| H2 volume flow rate | VH2 | l/min | 0 | 1.0 | 2.3 | 3.9 | 7.7 |
| Mass of condensate | kg/s | 0.142 | 0.138 | 0.145 | 0.150 | 0.164 | |
| Flue gas temperature | °C | 36.2 | 34.5 | 34.4 | 34.4 | 35.6 | |
| O2 share in flue gases | XO2 | % | |||||
Disclaimer/Publisher’s Note: The statements, opinions and data contained in all publications are solely those of the individual author(s) and contributor(s) and not of MDPI and/or the editor(s). MDPI and/or the editor(s) disclaim responsibility for any injury to people or property resulting from any ideas, methods, instructions or products referred to in the content. |
© 2025 by the authors. Licensee MDPI, Basel, Switzerland. This article is an open access article distributed under the terms and conditions of the Creative Commons Attribution (CC BY) license (https://creativecommons.org/licenses/by/4.0/).
Share and Cite
Jankowski, R.; Ślefarski, R.; Bauma, I.; Varlamov, G. Thermal and Emission Performance Evaluation of Hydrogen-Enriched Natural Gas-Fired Domestic Condensing Boilers. Energies 2025, 18, 3240. https://doi.org/10.3390/en18133240
Jankowski R, Ślefarski R, Bauma I, Varlamov G. Thermal and Emission Performance Evaluation of Hydrogen-Enriched Natural Gas-Fired Domestic Condensing Boilers. Energies. 2025; 18(13):3240. https://doi.org/10.3390/en18133240
Chicago/Turabian StyleJankowski, Radosław, Rafał Ślefarski, Ireneusz Bauma, and Giennadii Varlamov. 2025. "Thermal and Emission Performance Evaluation of Hydrogen-Enriched Natural Gas-Fired Domestic Condensing Boilers" Energies 18, no. 13: 3240. https://doi.org/10.3390/en18133240
APA StyleJankowski, R., Ślefarski, R., Bauma, I., & Varlamov, G. (2025). Thermal and Emission Performance Evaluation of Hydrogen-Enriched Natural Gas-Fired Domestic Condensing Boilers. Energies, 18(13), 3240. https://doi.org/10.3390/en18133240

