Peak Shaving through Battery Storage for Low-Voltage Enterprises with Peak Demand Pricing
Abstract
1. Introduction
- Dataset: First, an important conclusion to note, resulting from our literature review is that all previous studies refer to unique use cases. Moreover, in almost all previous studies, the data was very limited (max 2–3 months); thus, the seasonal periodicity was not present. To the best of our knowledge, the present study is the first to consider such large dataset: 40 load profiles (in the Supplementary Materials), each one with 3 full years of historic load power. Knowing the difficulties of finding qualitative data, we decided to make this dataset publicly available (The dataset is available as attachment to this manuscript. Or contact Vasileios.Papadopoulos@ugent.be) in order to stimulate further research on this topic.
- Sizing methodology: Secondly, aside from the extended datasets, another thing that has been missing from the existing literature on peak shaving, which has focused mainly on control strategies, is a concrete methodology of sizing the battery capacity. In the present paper, we demonstrate how to calculate the minimum battery capacity requirement by combining a power flow model with the dichotomy optimization algorithm.
- Quantitative results: Thirdly, in our attempt to strengthen the validity of our conclusions, we provide an overview of quantitative results from all 40 different use cases. We show both energetic assessments and economic results. The third contribution pillar can be summarized in answering the following:
- How much peak demand reduction can a user achieve for a given battery energy capacity (kWh)?
- What is the battery utilization, how much time during the year and how many cycles? Does peak shaving heavily impact the degradation of the battery? Can we hybridize peak shaving with other services?
- Which performance metrics should we use and how can these be interpreted from an economic perspective? What are the profitability margins of battery storage for Belgium?
2. Materials and Methods
2.1. Data
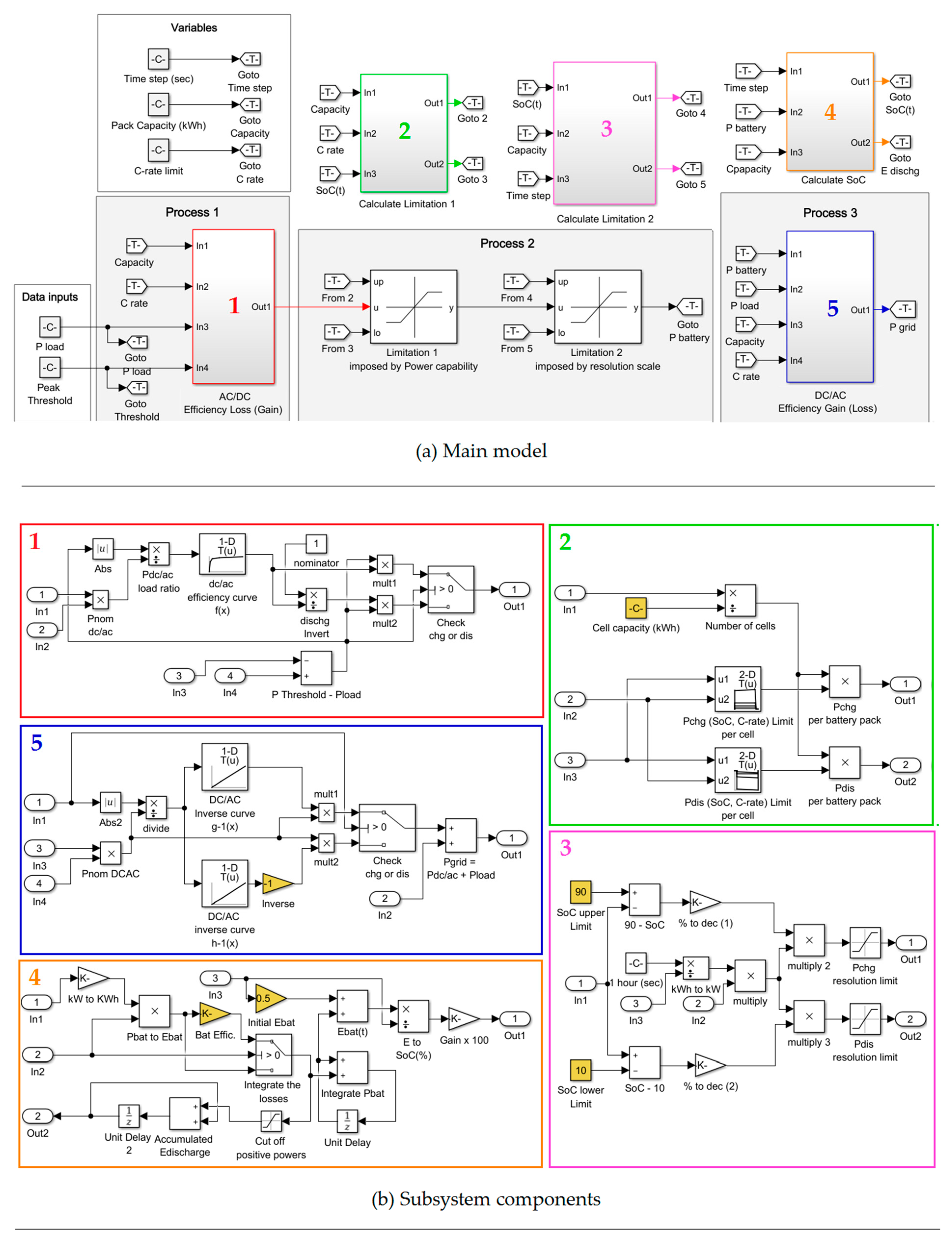
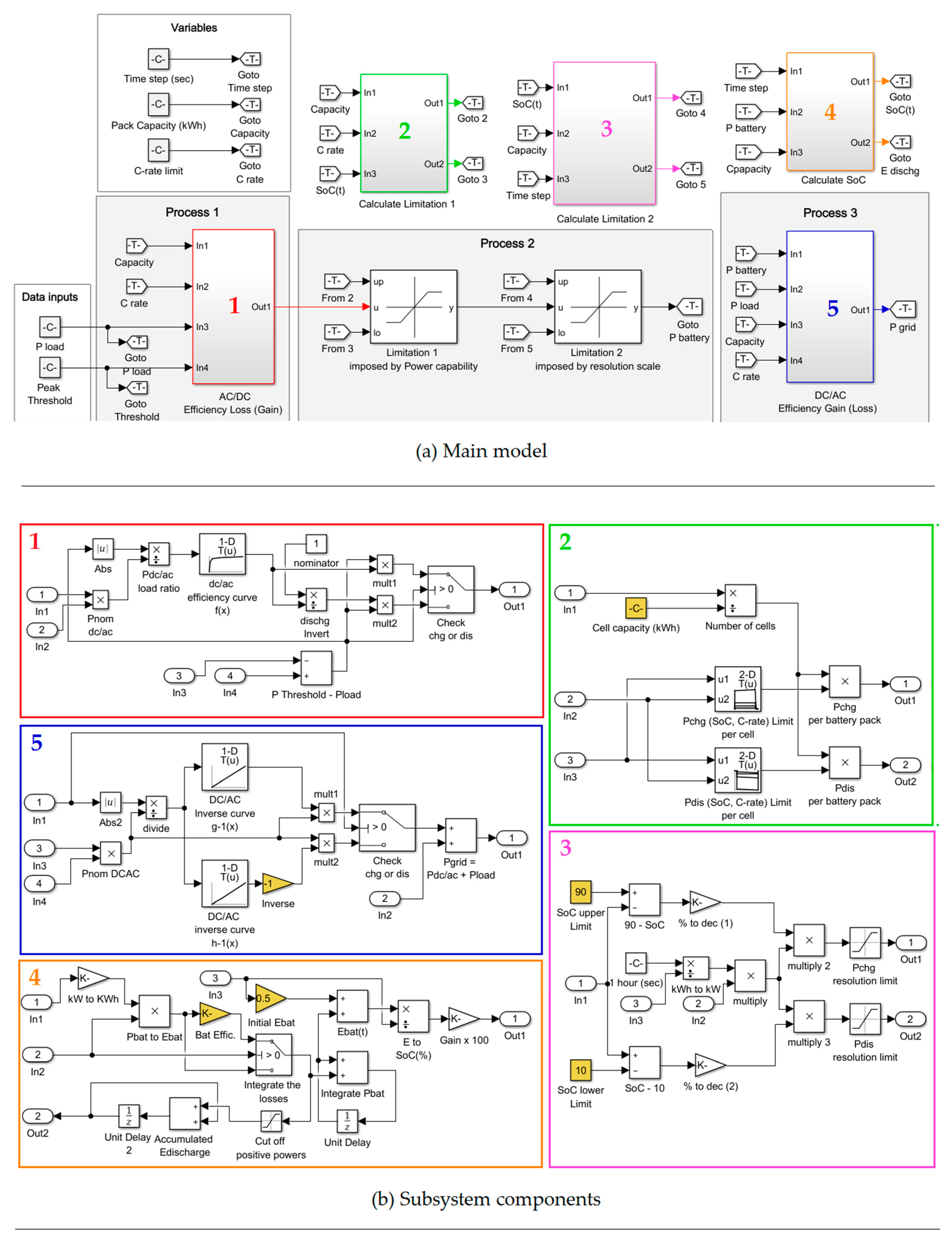
2.2. Power Flow Model
2.3. Dichotomy Method
- Initialize the lower and upper threshold limit at a = Pmean and b = Pmax, respectively.
- Enter dichotomy loop: Calculate the midpoint at c = (a + b)/2 and set the peak threshold equal to that value.
- Run the Simulink model.
- Check the maximum load power. If the load power exceeds the threshold update the lower limit at a = c. Otherwise, update the upper limit at b = c and store that value as the current solution.
- Check convergence criterion. If the distance between the current and previous midpoint is lower than a constant, exit the loop, otherwise, go to step 2 and recalculate the new midpoint.
2.4. Definition of Performance Metrics
3. Results
3.1. Energetic Assessments
3.2. Economic Evaluations
- The electricity price is an average for Belgium energy invoices in the considered capacity connection range. The electricity price lies in the range of 0.2–0.25 €/kWh [31]. Here, it must be noted that our analysis is exclusively applicable for end users with fixed electricity prices during the year; there is no Time-of-Use (ToU) dependency (e.g., day/night tariff, dynamic pricing schemes). (In case of ToU dependency, the control strategy of the battery is different. Peak demand pricing coexists with ToU pricing and therefore, we need to solve the economic optimization problem first.)
- Regarding the peak shaving compensation, for the DSO in Belgium, peak demand is defined as the highest 15 min load power measured by the user’s AMR meter over the last 12 months. The compensation ranges approximately within 87.6–131 €/kW per year depending on the geographical location. By dividing by the total number of hours per year (8760 h), this equals 0.01–0.015 €/kW/h. (These values have been defined using a cost simulation tool from the distribution grid operator. The values apply exclusively to those users connected to the low-voltage grid with peak demand pricing.)
- With respect to the battery storage system, we consider capital expenditures at 500 €/kWh (per kWh of energy capacity). The consumption increase can be approximated as linear function of the battery capacity (See Figure 7c) at 0.4%/capacity-to-mean power. The battery cycle lifetime is estimated at 5000 cycles (at 80% EoL) considering normal operating conditions: (i) Ambient temperature 25 °C, (ii) SoC within 10–90%, (iii) (dis)charge current at 1C. Given that our battery utilization is very low (80 cycles/year worst case), we will consider only calendar aging at 2% capacity loss per year. (To calculate the battery’s cycle lifetime and calendar aging, under those conditions (25 °C, 10–90% SoC, 1C) we received information from the manufacturer. For those interested in analytic methods to calculate the battery cycle lifetime and calendar aging, we refer to noteworthy research works [32,33].) The payback period of our investment is 10 years and we do not consider any option to resell the battery; after this period the battery is recycled.
4. Discussion and Conclusions
- For a battery capacity 2 times the mean power, the peak reduction of the group of users Q5–Q75 varies between 6% and 27%, whereas for a battery capacity 10 times the mean power, the peak reduction ranges between 20% and 44%.
- The SoC active time is limited for almost all cases. Even with an over-dimensioned battery (capacity-to-mean power is 10), for seventy-five percent of the users (Q0–Q75), the battery remains idle for at least 80% for the time. Consequently, peak shaving could possibly be hybridized with other services (e.g., increasing PV self-sufficiency, ancillary services) in order to accelerate the return of investment of the battery storage system. (By adding more revenue streams (stacked services) the payback period of the investment can be reduced.)
- The battery utilization is very low, up to 80 cycles per year in worst case. This number is significantly lower compared to the cycle lifetime of nowadays’ lithium-ion batteries.
- The consumption increase gets higher with the battery capacity. It lies in the range 0% to 5% and does not substantially impact the operating cost of the system.
- From an economic perspective, peak shaving seems to be interesting for several low-voltage users in Belgium under the current capex and fixed electricity prices (no ToU dependency).
Supplementary Materials
Author Contributions
Funding
Acknowledgments
Conflicts of Interest
References
- Arantegui, R.L.; Jager-Waldau, A. Photovoltaics and wind status in the European Union after the Paris Agreement. Renew. Sustain. Energy Rev. 2018, 81, 2460–2471. [Google Scholar] [CrossRef]
- Petinrin, J.O.; Shaaban, M. Impact of renewable generation on voltage control in distribution systems. Renew. Sustain. Energy Rev. 2016, 65, 770–783. [Google Scholar] [CrossRef]
- Antonelli, M.; Desideri, U.; Franco, A. Effects of large scale penetration of renewables: The Italian case in the years 2008–2015. Renew. Sustain. Energy Rev. 2018, 81, 3090–3100. [Google Scholar] [CrossRef]
- Simshauser, P. Distribution network prices and solar PV: Resolving rate instability and wealth transfers through demand tariffs. Energy Econ. 2016, 54, 108–122. [Google Scholar] [CrossRef]
- Lummi, K.; Rautiainen, A.; Jarventausta, P.; Heine, P.; Lehtinen, J.; Hyvarinen, M. Cost-causation based approach in forming power-based distribution network tariff for small customers. In Proceedings of the 2016 13th International Conference on the European Energy Market (EEM), Porto, Portugal, 6–9 June 2016; pp. 1–5. [Google Scholar]
- Strielkowski, W.; Streimikiene, D.; Bilan, Y. Network charging and residential tariffs: A case of household photovoltaics in the United Kingdom. Renew. Sustain. Energy Rev. 2017, 77, 461–473. [Google Scholar] [CrossRef]
- VREG. Consultatiedocument Tariefstructuur Periodieke Distributienettarieven Elektriciteit Voor Klanten Met een Kleinverbruiksmeetinrichting; VREG: Flanders, Belgium, 2019. [Google Scholar]
- VREG. Consultatiedocument Tariefstructuur Periodieke Distributienettarieven Elektriciteit Voor Klanten Met een Grootverbruiksmeetinrichting; VREG: Flanders, Belgium, 2019. [Google Scholar]
- Nyholm, E.; Goop, J.; Odenberger, M.; Johnsson, F. Solar photovoltaic-battery systems in Swedish households—Self-consumption and self-sufficiency. Appl. Energy 2016, 183, 148–159. [Google Scholar] [CrossRef]
- Silva, G.E.; Hendrick, P. Lead-acid batteries coupled with photovoltaics for increased electricity self-sufficiency in households. Appl. Energy 2016, 178, 856–867. [Google Scholar] [CrossRef]
- Bertsch, V.; Geldermann, J.; Luhn, T. What drives the profitability of household PV investments, self-consumption and self-sufficiency? Appl. Energy 2017, 204, 1–15. [Google Scholar] [CrossRef]
- Huvilinna, J. Value of Battery Energy Storage at Ancillary Service Markets; Aalto University: Espoo, Finland, 2015. [Google Scholar]
- Koller, M.; Borsche, T.; Ulbig, A.; Andersson, G. Review of grid applications with the Zurich 1 MW battery energy storage system. Electr. Power Syst. Res. 2015, 120, 128–135. [Google Scholar] [CrossRef]
- Staffell, I.; Rustomji, M. Maximising the value of electricity storage. J. Energy Storage 2016, 8, 212–225. [Google Scholar] [CrossRef]
- Oudalov, A.; Cherkaoui, R.; Beguin, A. Sizing and optimal operation of battery energy storage system for peak shaving application. In Proceedings of the 2007 IEEE Lausanne Power Tech, Lausanne, Switzerland, 1–5 July 2007. [Google Scholar] [CrossRef]
- Leadbetter, J.; Swan, L. Battery storage system for residential electricity peak demand shaving. Energy Build. 2012, 55, 685–692. [Google Scholar] [CrossRef]
- Rowe, M.; Yunusov, T.; Haben, S.; Singleton, C.; Holderbaum, W.; Potter, B. A Peak Reduction Scheduling Algorithm for Storage Devices on the Low Voltage Network. In IEEE Transactions on Smart Grid; IEEE: Piscataway, NJ, USA, 2014; Volume 5, pp. 2115–2124. [Google Scholar] [CrossRef]
- Govindan, S.; Wang, D.; Sivasubramaniam, A.; Urgaonkar, B. Leveraging Stored Energy for Handling Power Emergencies in Aggressively Provisioned Datacenters; ACM Sigplan Notices: New York, NY, USA, 2012; pp. 75–86. [Google Scholar]
- Kontorinis, V.; Zhang, L.E.; Aksanli, B.; Sampson, J.; Homayoun, H.; Pettis, E.; Tullsen, D.M.; Rosing, T.S. Managing Distributed UPS Energy for Effective Power Capping in Data Centers. In Proceedings of the 2012 39th Annual International Symposium on Computer Architecture (ISCA), Portland, OR, USA, 9–13 June 2012; pp. 488–499. [Google Scholar]
- Fitzgerald, G.; Mandel, J.; Morris, J.; Touati, H. The Economics of Battery Energy Storage: How Mutli-Use, Customer-Sited Batteries Deliver the Most Services and Value to Customers and the Grid; Rocky Mountain Institute: New York, NY, USA, 2015. [Google Scholar]
- Smartest Energy. Making the Commercial Case for Battery Storage; Smartest Energy: London, UK, 2016. [Google Scholar]
- Lucas, A.; Chondrogiannis, S. Smart grid energy storage controller for frequency regulation and peak shaving, using a vanadium redox flow battery. Int. J. Electr. Power 2016, 80, 26–36. [Google Scholar] [CrossRef]
- Chua, K.H.; Lim, Y.S.; Morris, S. A novel fuzzy control algorithm for reducing the peak demands using energy storage system. Energy 2017, 122, 265–273. [Google Scholar] [CrossRef]
- Aksanli, B.; Rosing, T.; Pettis, E. Distributed Battery Control for Peak Power Shaving in Datacenters. In Proceedings of the 2013 International Green Computing Conference Proceedings, Arlington, VA, USA, 27–29 June 2013. [Google Scholar]
- Palasamudram, D.S.; Sitaraman, R.K.; Urgaonkar, B.; Urgaonkar, R. Using batteries to reduce the power costs of internet-scale distributed networks. In Proceedings of the Third ACM Symposium on Cloud Computing, San Jose, CA, USA, 14–17 October 2012; pp. 1–14. [Google Scholar]
- Chua, K.H.; Lim, Y.S.; Morris, S. Energy storage system for peak shaving. Int. J. Energy Sect. Manag. 2016, 10, 3–18. [Google Scholar] [CrossRef]
- Garcia-Plaza, M.; Carrasco, J.E.G.; Alonso-Martinez, J.; Asensio, A.P. Peak shaving algorithm with dynamic minimum voltage tracking for battery storage systems in microgrid applications. J. Energy Storage 2018, 20, 41–48. [Google Scholar] [CrossRef]
- Guney, M.S.; Tepe, Y. Classification and assessment of energy storage systems. Renew. Sustain. Energy Rev. 2017, 75, 1187–1197. [Google Scholar] [CrossRef]
- Ansean, D.; Gonzalez, M.; Viera, J.C.; Garcia, V.M.; Blanco, C.; Valledor, M. Fast charging technique for high power lithium iron phosphate batteries: A cycle life analysis. J. Power Sources 2013, 239, 9–15. [Google Scholar] [CrossRef]
- Papadopoulos, V.; Knockaert, J.; Develder, C.; Desmet, J. Investigating the need for real time measurements in industrial wind power systems combined with battery storage. Appl. Energy 2019, 247, 559–571. [Google Scholar] [CrossRef]
- VREG. Evolutie Energieprijzen en Distributienettarieven. Available online: https://www.vreg.be/nl/evolutie-energieprijzen-en-distributienettarieven (accessed on 10 October 2019).
- Liu, K.L.; Hu, X.S.; Yang, Z.L.; Xie, Y.; Feng, S.Z. Lithium-ion battery charging management considering economic costs of electrical energy loss and battery degradation. Energy Convers. Manag. 2019, 195, 167–179. [Google Scholar] [CrossRef]
- Liu, K.; Li, Y.; Hu, X.; Lucu, M.; Widanalage, D. Gaussian Process Regression with Automatic Relevance Determination Kernel for Calendar Aging Prediction of Lithium-ion Batteries. IEEE Trans. Ind. Inform. 2019. [Google Scholar] [CrossRef]
- Berckmans, G.; Messagie, M.; Smekens, J.; Omar, N.; Vanhaverbeke, L.; Van Mierlo, J. Cost Projection of State of the Art Lithium-Ion Batteries for Electric Vehicles Up to 2030. Energies 2017, 10, 1314. [Google Scholar] [CrossRef]










| Characteristics | Specifications |
|---|---|
| Chemistry | LiFePO4 |
| Energy capacity | 2.28 Ah (7.52 Wh) |
| Nominal voltage | 3.3 V |
| Operating voltage | 2.5 to 3.6 V |
| Operating temperature | −30 °C to + 60 °C |
| Cell weight | 70 g |
| Parameters | Values |
|---|---|
| Payback period | 10 Years |
| Peak shaving compensation | 0.01–0.015 €/kW/h |
| Battery capex | 500 €/kWh |
| Consumption increase rate | 0.4%/capacity-to-mean power |
| Electricity price | 0.20–0.25 €/kWh |
| Battery capacity fade | 2% per year |
© 2020 by the authors. Licensee MDPI, Basel, Switzerland. This article is an open access article distributed under the terms and conditions of the Creative Commons Attribution (CC BY) license (http://creativecommons.org/licenses/by/4.0/).
Share and Cite
Papadopoulos, V.; Knockaert, J.; Develder, C.; Desmet, J. Peak Shaving through Battery Storage for Low-Voltage Enterprises with Peak Demand Pricing. Energies 2020, 13, 1183. https://doi.org/10.3390/en13051183
Papadopoulos V, Knockaert J, Develder C, Desmet J. Peak Shaving through Battery Storage for Low-Voltage Enterprises with Peak Demand Pricing. Energies. 2020; 13(5):1183. https://doi.org/10.3390/en13051183
Chicago/Turabian StylePapadopoulos, Vasileios, Jos Knockaert, Chris Develder, and Jan Desmet. 2020. "Peak Shaving through Battery Storage for Low-Voltage Enterprises with Peak Demand Pricing" Energies 13, no. 5: 1183. https://doi.org/10.3390/en13051183
APA StylePapadopoulos, V., Knockaert, J., Develder, C., & Desmet, J. (2020). Peak Shaving through Battery Storage for Low-Voltage Enterprises with Peak Demand Pricing. Energies, 13(5), 1183. https://doi.org/10.3390/en13051183

