Sign in to use this feature.

Years

Between: -

Subjects

remove_circle_outline
remove_circle_outline
remove_circle_outline
remove_circle_outline
remove_circle_outline
remove_circle_outline
remove_circle_outline
remove_circle_outline
remove_circle_outline

Journals

Article Types

Countries / Regions

remove_circle_outline
remove_circle_outline
remove_circle_outline

Search Results (155)

Search Parameters:
Keywords = post-mining soils

Order results
Result details
Results per page
Select all
Export citation of selected articles as:
18 pages, 3331 KB  
Article
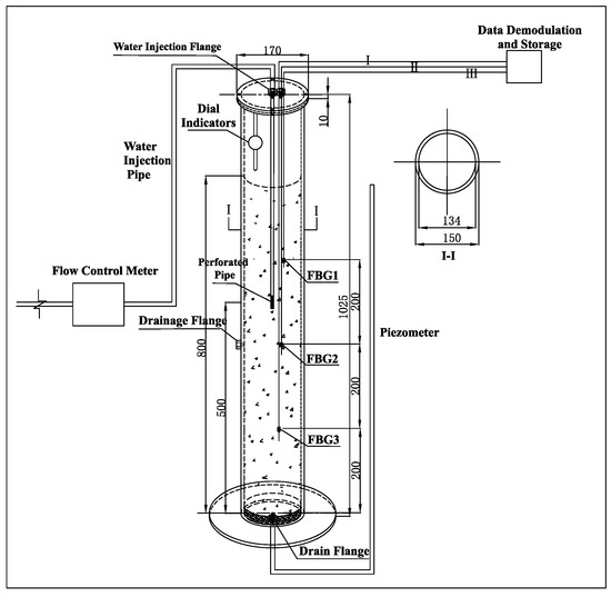
Experimental Study on Fiber Optic Monitoring of Settlement Deformation During Water Injection in Deep Unconsolidated Strata
by Dingding Zhang, Wenxuan Liu, Yanyan Duan, Jing Chai and Chenyang Ma
Water 2026, 18(7), 804; https://doi.org/10.3390/w18070804 - 27 Mar 2026
Viewed by 324
Abstract
Ground subsidence and shaft lining deformation caused by compressed dewatered bottom aquifers in deep unconsolidated strata mining areas are critical engineering challenges, making the study of the seepage–soil deformation coupling mechanism during groundwater injection remediation vital. This study built a visual cylindrical model [...] Read more.
Ground subsidence and shaft lining deformation caused by compressed dewatered bottom aquifers in deep unconsolidated strata mining areas are critical engineering challenges, making the study of the seepage–soil deformation coupling mechanism during groundwater injection remediation vital. This study built a visual cylindrical model (1025 mm × 150 mm); formulated well-graded analogous materials based on the D20 principle to simulate sandy gravel layers; embedded FBG sensors at 200/400/600 mm depths, combined with a dial indicator on the model top; and conducted two water injection–dewatering cycles. Results indicate: water injection generates excess pore water pressure, placing the entire model in a tensile stress state with top rebound; post-injection vertical stress redistributes (tension above the injection point, compression below, and an interlaced transitional band), validating the necessity of full-section injection; during the second injection–dewatering cycle, tensile strain at the upper monitoring point reaches 597.77 με, while compressive strain at lower depths reaches −253.90 με, internal deformation stabilizes within 6.5–10.0 days, injection improves the in situ stress state by reducing effective stress, and the deformation of the field strata remains in a stabilization period, with the stabilization time decreasing as the depth of the strata increases. This study clarifies the temporal evolution and representative spatial variation in internal strain at monitored depths during injection, providing theoretical and design references for optimizing water injection schemes to mitigate coal mine shaft damage. Full article
Show Figures

Figure 1

17 pages, 1829 KB  
Article
Cultivating Lavandula dentata in Coal-Waste Technosols: Implications for Essential Oil Production and Post-Mining Restoration
by Arthur Cesa Venturella, Eduardo Kercher de Oliveira, Jéssica Weiler, Eduardo Miranda Ethur and Ivo André Homrich Schneider
Mining 2026, 6(1), 25; https://doi.org/10.3390/mining6010025 - 21 Mar 2026
Viewed by 256
Abstract
This study assessed the feasibility of cultivating Lavandula dentata in Technosols produced from fine and coarse coal mining waste, focusing on plant development, substrate functionality, essential oil production, and post-mining ecosystem restoration. The Technosols were formulated using coal waste from the Moatize Coal [...] Read more.
This study assessed the feasibility of cultivating Lavandula dentata in Technosols produced from fine and coarse coal mining waste, focusing on plant development, substrate functionality, essential oil production, and post-mining ecosystem restoration. The Technosols were formulated using coal waste from the Moatize Coal Mine, Mozambique, combined or not in different configurations with agricultural soil and amended with sewage sludge (3% organic matter) and chemical fertilizer to ensure adequate nutrient availability. The experiments were conducted in 30 L containers, performed in triplicate for each experimental group. All settings allowed good plant growth, although the treatment that used only fine waste presented the closest performance to agricultural soil in terms of the production of aerial biomass. In this case, the dried biomass production of the shoots reached an average of 165 g per pot over 8 months (with a standard deviation of 20.3). The study showed a positive correlation between plant development and the available water capacity of the substrates. The plant tissue of L. dentata, in all the Technosols configurations studied, presented a similar composition to the control, with a biomass composition within the standard range established by the literature. The essential oil production ranged from 0.3 to 0.7% (m/m), averaging 0.5% (m/m), with chemical characteristics also alike the control trial. Technosols composed of coal waste from Moatize appear to be an alternative, both to provide a suitable destination for mining waste and to provide conditions for the revegetation and recovery of degraded areas by coal mining. This avoids the commissioning of nearby areas to supply soil for the restoration process. L. dentata, in addition to its various medical, ornamental, and aromatic uses, has potential as an “ecological trigger” in the restoration process with environmental and socioeconomic benefits. Full article
(This article belongs to the Topic Environmental Pollution and Remediation in Mining Areas)
Show Figures

Graphical abstract

22 pages, 6405 KB  
Article
Application of K-Means Clustering for the Analysis of Horizontal and Vertical SBAS-InSAR Ground Movement Data Above Europe’s Largest Underground Cavern Gas Storage Gronau-Epe
by Tobias Rudolph, Marcin Piotr Pawlik, Chia-Hsiang Yang, Roman Przyrowski, Andreas Müterthies, Sebastian Teuwsen and Michael Hegemann
Mining 2026, 6(1), 23; https://doi.org/10.3390/mining6010023 - 17 Mar 2026
Viewed by 255
Abstract
Underground gas storage (UGS) in salt caverns is increasingly important for a flexible and secure energy supply and for stabilizing the gas market. However, cavern operations can induce surface ground movements that must be monitored to safeguard infrastructure integrity and environmental compatibility. This [...] Read more.
Underground gas storage (UGS) in salt caverns is increasingly important for a flexible and secure energy supply and for stabilizing the gas market. However, cavern operations can induce surface ground movements that must be monitored to safeguard infrastructure integrity and environmental compatibility. This research analyzes horizontal (W–E) and vertical ground movements above the cavern field Gronau-Epe in northwestern Germany, using radar interferometry (InSAR), specifically the SBAS (Small Baseline Subset) approach, combined with clustering and multi-criteria analysis. The study was conducted in cooperation between Uniper Energy Storage GmbH, the Research Center for Post Mining at THGA Bochum, and the company EFTAS. Freely available Copernicus Sentinel 1 data were integrated with public soil maps and operational storage information. A multistage workflow quantified deformation patterns, classified coherent deformation zones via clustering, and evaluated geological and technical drivers using multi-criteria analysis to better distinguish operational (primary) from overburden (secondary) influences. Results reveal long term deformation trends closely linked in time and space to injection/withdrawal cycles. Locally confined vertical and horizontal movements near caverns are attributed to salt convergence triggered by cyclic pressure changes, but they are linked to (hydro)geological and pedological factors. The developed approach shows strong monitoring potential in addition to classic mine surveying. Full article
(This article belongs to the Special Issue Geomatics for Mineral Resource Management)
Show Figures

Figure 1

44 pages, 7390 KB  
Article
Experimental Stress Analysis of Mast–Counterweight Connection in a Modified Bucket-Wheel Excavator ERc 1400-30/7 Using Strain-Gauge Measurements
by Angela Maria Andreica, Mădălin Andreica and Mădălina Dănilă
Mining 2026, 6(1), 20; https://doi.org/10.3390/mining6010020 - 4 Mar 2026
Viewed by 346
Abstract
Background: Bucket-wheel excavators are critical assets in surface mining operations, where structural modifications to increase productivity must be validated through rigorous stress analysis to ensure operational safety. Following modification of an ERc 1400-30/7 excavator’s bucket wheel from 18 to 20 buckets, increased operational [...] Read more.
Background: Bucket-wheel excavators are critical assets in surface mining operations, where structural modifications to increase productivity must be validated through rigorous stress analysis to ensure operational safety. Following modification of an ERc 1400-30/7 excavator’s bucket wheel from 18 to 20 buckets, increased operational loads necessitated experimental verification of structural integrity. Methods: A custom 10-channel strain-gauge data acquisition system with 0–10 kHz bandwidth measured stresses in cable anchoring lugs and H-type diagonal members under operational conditions at the Jilț lignite mine, Romania. Measurements were performed during both left and right bucket-wheel rotation. Finite element analysis validated experimental results. Results: Maximum equivalent stresses of 210.0 MPa and 167.1 MPa were measured in the left and right anchoring lugs, respectively, during left bucket-wheel rotation, representing 59% and 47% of material yield strength with safety factors of 1.69 and 2.12. Significant load asymmetry was observed, with left rotation inducing 220–284% higher stresses than right rotation. FEA validation showed <15% agreement with measurements. Dynamic stress amplification of 15–32% above quasi-static values was attributed to bucket–soil interaction and structural vibration. Conclusions: Despite increased operational loads, measured stresses remain below yield strength, confirming structural adequacy. Both anchoring lugs require prioritized monitoring due to elevated stress levels and load asymmetry. The validated methodology provides a framework for post-modification verification of large mining equipment. Full article
Show Figures

Figure 1

21 pages, 6512 KB  
Article
Spatial Footprint of Anthropogenic Activities in the Lubumbashi Charcoal Production Basin (DR Congo): Insights from Local Community Perceptions
by Dieu-donné N’tambwe Nghonda, Héritier Khoji Muteya, Sylvestre Cabala Kaleba, François Malaisse, Amisi Mwana Yamba, Wilfried Masengo Kalenga, Jan Bogaert and Yannick Useni Sikuzani
Geographies 2026, 6(1), 24; https://doi.org/10.3390/geographies6010024 - 25 Feb 2026
Viewed by 496
Abstract
Village landscapes within an 80 km radius of Lubumbashi (south-eastern Democratic Republic of the Congo) are undergoing rapid spatial transformation driven by subsistence agriculture, charcoal production, and mining activities. This study analyzes how these transformations are spatially perceived and organized across five village [...] Read more.
Village landscapes within an 80 km radius of Lubumbashi (south-eastern Democratic Republic of the Congo) are undergoing rapid spatial transformation driven by subsistence agriculture, charcoal production, and mining activities. This study analyzes how these transformations are spatially perceived and organized across five village territories of the Lubumbashi Charcoal Production Basin using an adapted version of Kevin Lynch’s perceptual model. Landscape elements were independently identified by trained cartographic observers and by local community members. A comparison of the resulting maps yields a Sørensen similarity index ranging between 70% and 75% across villages, indicating strong convergence in spatial interpretation despite differences in expertise. Among the perceptual components, districts and landmarks account for nearly half of all identified elements and comprise the most perceptible anthropogenic disturbances. Spatial analysis shows that areas perceived as negatively impacted represent between 40% and 79% of total village surfaces. Deforestation associated with post-cultivation fallow dominates in Makisemu (47.6%) and Texas (64.4%), while woodland degradation linked to charcoal production is particularly pronounced in Mwawa (39.0%) and Luisha (25.1%). Mining-related disturbances, including soil and water alteration, are especially evident in Nsela (24.6%). These findings demonstrate that Lynch’s framework, although originally developed for urban systems, can effectively structure perception in diffuse rural woodland environments when methodologically adapted. Perception-based cartography therefore provides a robust complementary tool to biophysical monitoring for understanding the spatial footprint of anthropogenic pressures at the village scale and informing ecosystem restoration strategies. Full article
(This article belongs to the Special Issue Geography as a Transdisciplinary Science in a Changing World)
Show Figures

Figure 1

23 pages, 25855 KB  
Article
Applying the One Health Framework to Historical Mining Activities: Interconnected Ecosystem and Community Health Impacts of Acid Mine Drainage in the Witwatersrand
by Vasile Grama, Zeynep Ceylin Ecer and Chris Curtis
Water 2026, 18(4), 520; https://doi.org/10.3390/w18040520 - 22 Feb 2026
Viewed by 672
Abstract
Gold mining in South Africa’s Witwatersrand Basin represents a critical case study of mining-induced environmental degradation affecting interconnected ecological and human systems. While the cascading effects of acid mine drainage (AMD), originating from a legacy of approximately 270 tailings dams containing 6 billion [...] Read more.
Gold mining in South Africa’s Witwatersrand Basin represents a critical case study of mining-induced environmental degradation affecting interconnected ecological and human systems. While the cascading effects of acid mine drainage (AMD), originating from a legacy of approximately 270 tailings dams containing 6 billion tons of FeS2 waste and 600,000 tons of residual uranium, are widely documented, this evidence often remains fragmented. This study applies a systematic, framework-based analytical approach that integrates multidisciplinary evidence from geochemical, ecological, agricultural, and public health research within a One Health/EcoHealth perspective. Qualitative field observations are used to contextualize and validate the analytical synthesis along the water–soil–food–human continuum. A four-pathway conceptual model, including environmental dispersion, biotic uptake, trophic transfer, and direct human exposure, is developed to structure and interpret the integrated findings. The results demonstrate that mining-derived contaminants propagate through interconnected pathways, leading to persistent contamination of water resources, agricultural systems, and human communities, particularly within the Wonderfonteinspruit watershed. Evidence synthesized across pathways reveals extreme bioaccumulation and exposure levels and elevated uranium levels in the hair of local children. The study concludes that the impacts of acid mine drainage constitute a systemic socio-ecological failure driven by cumulative and interacting exposure pathways that cannot be effectively addressed through sectoral or single-medium interventions. The principal contribution of this research is the development of an operational, transferable framework that enables integrated risk assessment and supports evidence-based management and remediation strategies in post-mining landscapes. Full article
(This article belongs to the Special Issue Hydrogeology of the Mining Area)
Show Figures

Figure 1

26 pages, 2689 KB  
Review
A Review of Process-Based Landform Evolution Models for Evaluating the Erosional Stability of Constructed Post-Mining Landscapes
by Indishe P. Senanayake, Gregory R. Hancock and Thomas J. Coulthard
Earth 2026, 7(1), 19; https://doi.org/10.3390/earth7010019 - 4 Feb 2026
Viewed by 682
Abstract
Understanding landform evolution is essential for assessing how terrain responds to geomorphic drivers such as weathering, fluvial erosion, hillslope processes, and tectonic uplift. This is particularly important in applications such as constructed post-mining landform rehabilitation, where predicting long-term erosional stability is vital for [...] Read more.
Understanding landform evolution is essential for assessing how terrain responds to geomorphic drivers such as weathering, fluvial erosion, hillslope processes, and tectonic uplift. This is particularly important in applications such as constructed post-mining landform rehabilitation, where predicting long-term erosional stability is vital for sustainable closure planning. In addition to long-term average erosion rates, the spatial patterns of gullies, rills, and channels are critical for assessing landform stability. This review examines Digital Elevation Model (DEM)—driven, process-based Landform Evolution Models (LEMs), with a primary focus on SIBERIA, CAESAR-Lisflood, and SSSPAM, which are widely used to evaluate the erosional behaviour of constructed post-mining landforms, each with distinct characteristics. These models are systematically compared in terms of input requirements, process representations, parameterisation, and predictive capabilities. Recent advances in high-spatial resolution DEMs (e.g., LiDAR, SRTM), along with digital soil and rainfall databases and satellite-derived vegetation indices, have improved the parameterisation of erosion, hydrological, and sediment-transport processes of the LEMs. A brief comparative case study is presented to demonstrate how these LEMs simulate 1000-year erosional behaviour along a linear hillslope. This review synthesises the current capabilities and limitations of DEM-driven LEMs, providing guidance for researchers, land managers, and practitioners in selecting appropriate models to support sustainable post-mining landform management, as well as outlining potential future advancements. Full article
Show Figures

Graphical abstract

10 pages, 2555 KB  
Proceeding Paper
Mine Gas Emission Monitoring Following the Cessation of Mining Activities in a Hard Coal Region
by Vladimír Krenžel, Petr Mierva, Jan Vostřez, Petr Křístek, Daniel Gogol, Andrea Siroká and David Semančík
Eng. Proc. 2025, 116(1), 45; https://doi.org/10.3390/engproc2025116045 - 13 Jan 2026
Cited by 1 | Viewed by 238
Abstract
This article provides an in-depth overview of mine gas emission monitoring practices in the Ostrava-Karviná Coalfield (OKR), one of the most significant regions in Central Europe affected by post-mining methane leakage. The study presents field measurement techniques, including atmogeochemical surveys, systematic methane screening [...] Read more.
This article provides an in-depth overview of mine gas emission monitoring practices in the Ostrava-Karviná Coalfield (OKR), one of the most significant regions in Central Europe affected by post-mining methane leakage. The study presents field measurement techniques, including atmogeochemical surveys, systematic methane screening in soil air, and surface emission rate monitoring using accumulation chambers. Over the course of several long-term projects, more than 43 km2 of land were surveyed, and risk classification maps were developed based on measured methane concentrations and surface release rates. These data support land-use planning, the design of degasification measures, and the verification of their effectiveness. Results confirm that methane emissions persist even decades after mine closures and vary depending on atmospheric pressure and local geological conditions. The OKR methodology was also compared to international practices in Poland, Canada, and China. The article concludes with future research directions focused on automation, integration of sensor networks, and predictive modeling of gas migration in post-mining environments. Full article
Show Figures

Figure 1

28 pages, 1031 KB  
Review
Grasses of Campos Rupestres: Diversity, Functions and Perspectives for Seedling Production and Ecological Restoration
by Alessandra Rodrigues Kozovits, Maurílio Assis Figueiredo and Maria Cristina Teixeira Braga Messias
Grasses 2026, 5(1), 4; https://doi.org/10.3390/grasses5010004 - 13 Jan 2026
Viewed by 1121
Abstract
The Campos Rupestres, ancient and nutrient-poor mountaintop ecosystems in Brazil, harbor exceptional biodiversity and endemism but face severe threats from mining and urban expansion. Native grasses (Poaceae), represented by nearly 300 documented species—many of them poorly studied—are fundamental elements of these ecosystems. They [...] Read more.
The Campos Rupestres, ancient and nutrient-poor mountaintop ecosystems in Brazil, harbor exceptional biodiversity and endemism but face severe threats from mining and urban expansion. Native grasses (Poaceae), represented by nearly 300 documented species—many of them poorly studied—are fundamental elements of these ecosystems. They provide critical ecological services, including soil stabilization, enhancing carbon storage and nutrient cycling, regulating water availability, and resilience to disturbances. This review synthesizes current knowledge on the diversity, functions, and propagation of Campos Rupestres grasses, with emphasis on their potential in ecological restoration. Despite their ecological importance, large-scale use of native grasses remains incipient, constrained by limited knowledge of reproductive biology, low seed viability, and scarce commercial seed availability. Advances in propagation include seedling and plug production, vegetative propagation, and rescue/reintroduction strategies, which have shown promising results in post-mining restoration. However, reliance on seed collection from natural populations risks depleting already limited genetic resources, highlighting the need for ex situ production systems. Expanding research on taxonomy, ecology, and cost-effective propagation methods, alongside supportive policy and market development, is crucial for integrating native grasses as cornerstone species in restoration programs. Bridging these gaps will enhance biodiversity conservation and restoration in one of the world’s most threatened megadiverse systems. Full article
(This article belongs to the Special Issue Feature Papers in Grasses)
Show Figures

Figure 1

22 pages, 2878 KB  
Article
The Influence of Land Use on Seasonal Variation in Soil Properties, Microbial Activity, and Bioactive Acid Accumulation in Taraxacum officinale and Plantago major
by Monika Gąsecka, Zuzanna Magdziak, Agnieszka Mocek-Płóciniak, Ewa Błońska and Jarosław Lasota
Sustainability 2026, 18(1), 129; https://doi.org/10.3390/su18010129 - 22 Dec 2025
Viewed by 437
Abstract
(1) Background: Plantago major and Taraxacum officinale exhibit high tolerance to soil pollution and are recognised as bioindicators of soil quality. The objectives of the study were to investigate (i) the physicochemical and microbiological properties of rhizosphere soil beneath P. major and T. [...] Read more.
(1) Background: Plantago major and Taraxacum officinale exhibit high tolerance to soil pollution and are recognised as bioindicators of soil quality. The objectives of the study were to investigate (i) the physicochemical and microbiological properties of rhizosphere soil beneath P. major and T. officinale in different land uses, (ii) the accumulation of elements, phenolic and organic acids in soil as well as in the plants, and (iii) the relationships between these parameters. (2) Methods: Samples were collected from three locations: the sediment retention area, the post-mining area, and the recreational area in May and September. (3) Results: Significant seasonal differences were observed in soil parameters, enzymatic activity, microbial abundance, and the contents of elements, organic acids, and phenolic acids between plant species and sampling areas, with changes reaching several hundred per cent. Correlations were found between dehydrogenase and organic matter, S, Al, Co, Cr, Fe, K, Mg, Mn, P; and phosphatases and Al, Co, Cr, Fe, Mg, Ni, and Mn; as well as between total phenolic content and phosphatases; syringic acid and dehydrogenase; and alkaline phosphatase and lactic and citric acids. (4) Conclusions: The results suggest that plant–soil interactions, in relation to land use, influence rhizosphere biochemistry, thereby impacting soil health and supporting ecosystem recovery. Full article
(This article belongs to the Special Issue Soil Pollution, Soil Ecology and Sustainable Land Use)
Show Figures

Figure 1

21 pages, 6406 KB  
Article
Sustainable Reclamation of Post-Mining Areas in Poland: The Long-Term Effects of Soil Substitute Covers and Phragmites australis Plantations
by Angelika Więckol-Ryk, Łukasz Pierzchała and Arkadiusz Bauerek
Sustainability 2025, 17(24), 11294; https://doi.org/10.3390/su172411294 - 17 Dec 2025
Viewed by 477
Abstract
Degraded post-mining landscapes require reclamation strategies that ensure soil stability, environmental safety and successful vegetation establishment. This study evaluated two soil cover systems applied between 2020 and 2025 on a mining spoil heap in Libiąż, Poland: a two-layer (TL) cover with a soil [...] Read more.
Degraded post-mining landscapes require reclamation strategies that ensure soil stability, environmental safety and successful vegetation establishment. This study evaluated two soil cover systems applied between 2020 and 2025 on a mining spoil heap in Libiąż, Poland: a two-layer (TL) cover with a soil substitute layer and a multilayer (ML) cover incorporating additional insulating materials. Both covers were non-saline and mildly alkaline. The applied methods supported favorable soil conditions after five years, with stable organic matter (24.48–28.26%), nitrogen (4.5–4.9 g/kg) and phosphorus (1.5–1.6 g/kg) contents, while potassium decreased markedly (from 17.1 to 6.44–6.83 g/kg), likely due to plant uptake or leaching. Leachate analyses showed low concentrations of toxic metals and salinity-related ions, confirming the environmental safety and inert properties of the soil substitute. Vegetation assessments revealed differences between reclamation systems, with Phragmites australis exhibiting greater stalk length, plant density and biomass in the TL cover. Establishment costs were also substantially lower for TL (EUR 1.65/m2) than for ML (EUR 6.14/m2). These results indicate that soil substitute covers provide a safe, cost-effective and functionally efficient reclamation option that supports circular economy principles by reusing mining waste and coal combustion by-products, while Phragmites australis enhances vegetation development and overall reclamation success. Full article
(This article belongs to the Section Sustainable Agriculture)
Show Figures

Figure 1

25 pages, 2628 KB  
Article
Experimental and Energy Accounting Study on Waste Glass Powder Soil Stabilisation for Low-Carbon Mining Infrastructure
by Sandeep Bandipally, Thatikonda Naresh, Vemu Venkata Praveen Kumar, Krzysztof Skrzypkowski, Nannuta. Satya Shiva Prasad, Krzysztof Zagórski, Anna Zagórska and Maciej Madziarz
Energies 2025, 18(24), 6416; https://doi.org/10.3390/en18246416 - 8 Dec 2025
Viewed by 416
Abstract
Stabilisation of weak subgrades in mining and infrastructure projects traditionally relies on cement and lime, leading to high embodied energy and carbon emissions. Although waste glass powder (GP) has been explored in previous studies, existing work has primarily focused on isolated mechanical or [...] Read more.
Stabilisation of weak subgrades in mining and infrastructure projects traditionally relies on cement and lime, leading to high embodied energy and carbon emissions. Although waste glass powder (GP) has been explored in previous studies, existing work has primarily focused on isolated mechanical or material characteristics, with limited emphasis on integrated performance metrics. This study addresses this gap by establishing a mechanical–energy–carbon evaluation framework for assessing GP as a low-carbon stabiliser for black cotton (BC) and kaolinite clay (KC) soils. Laboratory investigations were conducted to evaluate the index, compaction, strength, and swelling characteristics at GP dosages ranging from 0% to 20%. Results showed a marked decrease in liquid limit (from 76% to 61% for BC and 45% to 32% for KC) and optimum moisture content, accompanied by a concurrent increase in maximum dry density. Strength improved substantially, with UCS reaching 95 kN/m2 (BC) and 100 kN/m2 (KC) at 15% GP. CBR values increased threefold, while DFSI decreased by 45–75%, indicating improved volumetric stability. Energy accounting revealed an 80–85% lower embodied energy compared to cement, with carbon savings of approximately 52 kg CO2/t. The proposed Energy Performance Index confirmed superior strength per unit energy efficiency of GP. Valorising post-consumer glass aligns with circular economy principles and UN SDGs 9, 12, and 13, offering a low-carbon stabilisation strategy for energy-efficient mining operations. Full article
(This article belongs to the Special Issue Energy Consumption at Production Stages in Mining, 2nd Edition)
Show Figures

Figure 1

23 pages, 1790 KB  
Article
Genomic and Metabolomic Characterization of Kitasatospora griseola JNUCC 62 from Mulyeongari Oreum and Its Cosmeceutical Potential
by Mi-Sun Ko, Mi-Yeon Moon and Chang-Gu Hyun
Fermentation 2025, 11(12), 671; https://doi.org/10.3390/fermentation11120671 - 29 Nov 2025
Cited by 2 | Viewed by 982
Abstract
The actinobacterial strain Kitasatospora griseola JNUCC 62 was isolated from volcanic wetland soil at Mulyeongari Oreum, Jeju Island, and taxonomically identified through 16S rRNA gene and whole-genome analyses. The complete genome, assembled from PacBio Sequel I reads, spans 8.31 Mb with a GC [...] Read more.
The actinobacterial strain Kitasatospora griseola JNUCC 62 was isolated from volcanic wetland soil at Mulyeongari Oreum, Jeju Island, and taxonomically identified through 16S rRNA gene and whole-genome analyses. The complete genome, assembled from PacBio Sequel I reads, spans 8.31 Mb with a GC content of 72.8% and contains 7265 coding sequences. Comparative genomic indices (Average nucleotide identity, ANI 97.46%; digital DNA–DNA hybridization, dDDH 84.4%) confirmed its conspecific relationship with K. griseola JCM 3339T. Genome mining using antiSMASH 8.0 revealed 30 biosynthetic gene clusters (BGCs), including polyketide synthase (PKS), non-ribosomal peptide synthetase (NRPS), ribosomally synthesized and post-translationally modified peptide (RiPP), lanthipeptide, and terpene types, accounting for 18.6% of the genome. Several BGCs displayed homology to known formicamycin-, lankacidin-, and lanthipeptide-type clusters, while others were novel or cryptic, reflecting adaptation to the nutrient-poor volcanic environment. Ethyl acetate extraction of the culture broth, especially under tryptophan-supplemented conditions, yielded four metabolites—1-acetyl-β-carboline, perlolyrine, tryptopol, and 1H-pyrrole-2-carboxylic acid—identified by UV and NMR spectroscopy. These compounds correspond to NRPS–PKS hybrid and arylpolyene-type gene clusters predicted in the genome, suggesting precursor-directed biosynthesis of indole and pyrrole alkaloids. The ethyl acetate extract (JNUCC62 EA) exhibited strong antioxidant capacity in the ABTS assay, anti-inflammatory activity via inhibition of nitric oxide (31.09 ± 3.69% of control) and cytokines (IL-6, IL-1β, TNF-α) in lipopolysaccharide (LPS)-stimulated RAW 264.7 macrophages, and anti-melanogenic effects in α-melanocyte-stimulating hormone (MSH)-stimulated B16F10 melanoma cells, where melanin content and tyrosinase activity decreased to 61.49 ± 1.24% and 24.32 ± 0.31% of the control, respectively, without cytotoxicity. A human primary skin irritation test confirmed no irritation up to 50 µg/mL, establishing excellent dermal safety. Collectively, these findings highlight K. griseola JNUCC 62 from Mulyeongari Oreum as a volcanic wetland-derived actinomycete harboring rich biosynthetic potential for novel indole alkaloids with antioxidant, anti-inflammatory, and whitening properties, supporting its development as a safe and multifunctional cosmeceutical ingredient. Full article
(This article belongs to the Special Issue Microbial Metabolism Focusing on Bioactive Molecules)
Show Figures

Figure 1

42 pages, 24279 KB  
Article
Environmental Impacts of Post-Closure Mine Flooding: An Integrated Remote Sensing and Geospatial Analysis of the Olkusz-Pomorzany Mine, Poland
by Artur Guzy
Water 2025, 17(23), 3337; https://doi.org/10.3390/w17233337 - 21 Nov 2025
Viewed by 1451
Abstract
Mine closure by flooding initiates hydrogeological changes that affect land stability, soil moisture, and surface ecosystems, further shaped by regional climatic trends that increase pressure on water resources. This study examines the Olkusz–Pomorzany mine (Poland), flooded between 2021 and 2022, focusing on the [...] Read more.
Mine closure by flooding initiates hydrogeological changes that affect land stability, soil moisture, and surface ecosystems, further shaped by regional climatic trends that increase pressure on water resources. This study examines the Olkusz–Pomorzany mine (Poland), flooded between 2021 and 2022, focusing on the links between groundwater rebound, land movement, and environmental transformation after closure. This analysis combines EGMS-based land movement (2018–2023), groundwater levels (2022–2024), meteorological records (1981–2024), and Sentinel-2-derived Normalized Difference Vegetation Index, Normalized Difference Water Index, and Moisture Index time series (2016–2024). Land cover changes were assessed using Sentinel-2 data for 2019–2024. Results show climate-driven subsidence of less than 1 mm/year across the area and a shift to uplift within the mining zone, with maximum groundwater rebound of 103 m in the central depression cone and uplift of up to 3.6 mm/year. Climatic water balance remained negative, with Vertical Water Exchange averaging −11.6 mm/month in 2022–2024. Hydrospectral indices indicate seasonal variability and modest increases in vegetation activity and moisture after flooding. Land cover analysis shows an expansion of surface water and wetlands where historical drainage and rebound overlap. These findings confirm that groundwater recovery is already reshaping surface conditions and highlight the need for integrated monitoring in post-mining areas. Full article
Show Figures

Figure 1

23 pages, 3259 KB  
Article
Strength and Strain Properties of Coal Sludge
by Justyna Adamczyk
Appl. Sci. 2025, 15(23), 12360; https://doi.org/10.3390/app152312360 - 21 Nov 2025
Viewed by 421
Abstract
Coal sludge, a fine-grained by-product of hard coal benefit, comprises a mixture of coal particles and mineral and organic matter. Generated during sedimentation and dewatering processes in preparation plants, it is typically recovered as a semi-solid filter cake. The material has potential applications [...] Read more.
Coal sludge, a fine-grained by-product of hard coal benefit, comprises a mixture of coal particles and mineral and organic matter. Generated during sedimentation and dewatering processes in preparation plants, it is typically recovered as a semi-solid filter cake. The material has potential applications in energy production and, with appropriate processing and stabilization, could be utilized in geotechnical facilities. The strength properties defined by the internal friction angle and cohesion, as well as the deformation properties expressed by compressibility, are among the most important mechanical characteristics of soil. This article presents tests of coal sludge, for which the internal friction angle, cohesion, and oedometric primary and secondary moduli were determined. The material was prepared at its optimum moisture content and maximum dry density prior to testing. In the direct shear test, using a shear box of 6 × 6 cm, each sample was consolidated for 24 h under the applied vertical stress, under which it was subsequently sheared. The shear rate was constant at 0.01 mm/min, and the test was conducted up to 10% horizontal deformation. The vertical stresses applied ranged from 50 to 200 kPa. In the oedometer test, samples were prepared to fit the dimensions of the oedometer ring, and each subsequent load stage was applied after 24 h. The range of vertical stresses in this test was from 12.5 to 400 kPa. The results of the direct shear test (φ = 24°, c = 28 kPa) are similar to the strength parameters typically obtained for medium-cohesive soils, such as sandy silt (φ = 22°, c = 25 kPa. The results of the compressibility tests (0.89 MPa < M0 < 6.35 MPa) correspond to values characteristic of organic soils, for example, organic silts (0.5 MPa < M0 < 5 MPa). Moreover, analysis of the consolidation curves showed that up to a vertical stress of 100 kPa, coal sludge does not exhibit rheological behavior. The obtained results indicate that coal sludge, when compacted up to its optimum moisture content and to an adequate dry density, can be effectively utilized for geotechnical applications, such as the construction of isolation barriers, as a component of geotechnical mixtures, or as a sealing material for the reclamation of post-mining areas. Full article
Show Figures

Figure 1

Back to TopTop