Abstract
The utilization of fuel cells (FC) in automotive technology has experienced significant growth in recent years. Fuel cell hybrid electric vehicles (FCHEVs) are powered by a combination of fuel cells, batteries, and/or ultracapacitors (UCs). By integrating power converters with these power sources, the FCHEV system can overcome the limitations of using them separately. The performance of an FCHEV is influenced by the efficiency of the power electronics converter controller, as well as the technical efficiency of the power sources. FCHEVs need intricate energy management systems (EMSs) to function effectively. Poor EMS can lead to low efficiency and accelerated fuel cell and battery degradation. The literature discusses various types of EMSs such as equivalent consumption minimization strategy, classical PI controller, fuzzy logic controller, and mutative fuzzy logic controller (MFLC). It also discusses a systematic categorization of FCHEV topologies and delves into the unique characteristics of these topologies. Furthermore, it provides an in-depth comparative study of EMSs applied in FCHEVs, encompassing rule-based, optimization-based, and advanced learning-based approaches. However, comparing different EMSs can be challenging due to the varying vehicle and system parameters, which might lead to false claims being made regarding system performance. This review aims to categorize and discuss the various topologies of FCHEVs, highlighting their pros and cons, and comparing several EMSs based on performance metrics such as state of charge (SOC) and FC deterioration. This paper seeks a deeper comprehension of the recent advancements in EMSs for FCHEVs. It offers insights that can facilitate a more comprehensive grasp of the current state of research in this field, aiding researchers in staying up to date with the latest developments.
1. Introduction
The world’s transportation industry currently relies heavily on fossil fuels as its main energy source. This reliance leads to air pollution, the depletion of the ozone layer, and the exacerbation of global warming. The overuse of fossil fuels in transportation is also causing the depletion of underground petroleum reserves. In 2014, data from the US Energy Information Administration (EIA) showed that the transportation industry accounted for 55% of global energy consumption and 30.9% of carbon dioxide emissions [1]. If a new solution for the transportation industry is not developed, this tendency will continue. Figure 1 and Figure 2 depict recent energy use and carbon dioxide emissions by various industries, as well as predictions for future years [2].
Figure 1.
European Union energy consumption percentage in different sectors.
Figure 2.
Carbon dioxide emission data across diverse sectors.
With the rising global emphasis on environmental protection and energy conservation intensifying, the exploration of vehicles powered by non-traditional energy sources has become a major area of research for automakers and academic institutes. The fuel cell electric vehicle (FCEV) is viewed as having great potential for zero emissions and great energy efficiency [3]. It offers a longer range with a quicker refueling time than an electric-only vehicle (EV) [4]. Moreover, hydrogen fuel cells have a higher energy density than current lithium-ion batteries used in most electric vehicles. However, the fuel cell system falls short in supplying the necessary power during dynamic states like start-up, climbing, or acceleration, because the reaction gas response rate cannot keep up with changes in load [5]. Additionally, chemical energy is directly transformed into electrical energy within the operation of the fuel cell system (FCS), allowing for one-way power output, making it impossible to retain the energy produced during slowing down or braking [6]. Deficiencies in the FCS can negatively impact a FC vehicle’s economy, dependability, and durability [7]. To counteract these issues, FCEVs are often coupled with a supplementary energy storage system, like a battery or ultra-capacitor (UC), to form a FCHEV system [8,9,10].
The hybrid system can successfully address the challenges previously mentioned. However, the presence of many energy sources leads to a more complex working mode for the power system. As a result, developing an efficient, reliable, and stable method for utilizing numerous energy sources has become a key technology for the FCHEV system [11,12]. This key technology, known as the energy management system (EMS), has a direct impact on the optimal operating point of each energy source to fulfill the demand for electricity.
Additionally, the EMS helps to distribute power effectively in response to changing demand, reducing fuel consumption, improving the system’s efficiency, and extending the FCHEV’s operational life [13]. Hence, studying EMSs is vital for the FCHEV. This review focuses on analyzing the current research that pertains to the structures and energy management mechanisms adopted for FCHEVs. An overview of different forms of vehicle technology is given in Section 2. Different FCHEV topologies are categorized in Section 3 where their features are presented in detail. Section 4 illustrates the present state of EMS research whereas a comprehensive comparison between different EMSs is presented in Section 5. Finally, the paper is concluded in Section 6.
2. A Comprehensive Overview of Developments in Vehicle Technology
The advancements in vehicle technology have resulted in the creation of transportation systems that are cost-effective, environmentally friendly, and innovative. The development of these systems can be broken down into three categories: internal combustion engine vehicles (ICEV), hybrid electric vehicles (HEV), and electric vehicles (EV). ICEVs rely solely on gasoline-powered internal combustion engines, while EVs utilize electricity as their primary energy source through batteries, ultracapacitors, fuel cells, etc. HEVs are a combination of both ICEVs and EVs. As shown in Figure 3, the categorization of vehicles into different types of hybrids is determined by the hybridization factor indicated in Equation (1) [14,15], which is represented as the proportion of electric power to the total power.
where is the electric power and is the internal combustion engine power.
Figure 3.
The classification of vehicles.
2.1. Internal Combustion Engine Vehicles
The energy stored in fossil fuels is turned into kinetic energy that propels the vehicle by the combustion chamber ICEV. During the conversion process, heat is produced as an unintended consequence of the conversion mechanism and is emitted into the environment. There are two kinds of ICEVs: traditional ones without an electric motor and micro-hybrid electric vehicles (micro-HEVs) that have low-voltage electric motors. Traditional ICEVs are powered exclusively by gasoline and have the weakest fuel efficiency but emit the most harmful exhaust and heat. Micro-HEVs feature an electric motor with a voltage of roughly 12–14 volts, providing 5 kW of power in conjunction with the internal combustion engine [16]. The motor only assists the ICE in starting and does not provide any driving power. This design allows for the ICE to be shut off when the vehicle is coasting, braking, or stopped, resulting in an improved fuel economy of 5–15%. One instance of this type of vehicle is Citroën C3 made by the Citroën company [17].
2.2. Hybrid Electric Vehicles
HEVs utilize a combination of two different energy sources, ICE and electric motor (EM), to achieve maximum efficiency while operating the vehicle. There are three main categories of HEVs: mild HEVs, full HEVs, and plug-in HEVs. Mild HEVs offer similar benefits to micro-HEVs, but have a higher EM power output ranging from 7 to 12 kW/150 V. Both the EM and ICE work together to drive the car, increasing fuel efficiency by up to 30% [18]. The downside is that the EM and ICE cannot function independently since they share the same shaft [19]. Honda Civic, Honda Accord, Saturn Vue 2009, and GMC Sierra 1500 truck are a few examples of commercial mild HEVs.
Most automakers have shifted towards the production of full HEVs to meet the demand for greater fuel efficiency. This kind of HEV is equipped with a dual power path for both the ICE and electric motor, allowing for independent or combined operation. Fuel economy can be enhanced by 40% without any loss in performance by utilizing this technology. Full HEVs typically make use of large energy storage systems (ESS), like UC or batteries, and the electric motor operates at approximately 50 kW/330 V. The full HEV system is categorized into four distinct types: series HEV, parallel HEV, series-parallel HEV, and complex HEV.
Vehicles classified as series full HEVs rely on the electric motor as the primary source of propulsion, like battery electric vehicles (BEVs). These vehicles feature a high-powered internal combustion engine generator to recharge the battery. This design offers the benefit of reducing the size of the energy storage system, due to the generator power and fuel capacity. Series full HEVs can effectively use the generated energy during regenerative braking to recharge the ESS. However, this design choice results in lower vehicle efficiency, approximately 25.7%, which is the lowest among full HEV types. Despite this, the series full HEV is ideal for city driving patterns with frequent stops and starts [2].
Parallel full HEVs utilize separate propulsion systems for the ICE and the EM, which are joined through a mechanical coupler. This enhances the vehicle’s fuel efficiency by up to 43.4%, but the downside is a lower battery capacity. Despite this, the parallel full HEV is still favored over the series full HEV due to its higher efficiency and the reduced size of its electric motor and EMSs [2].
The full HEV vehicles that have a series-parallel configuration utilize both a mechanical and an electrical coupler to combine the ICE and the EM. This configuration offers the best of both series and parallel full HEV systems, but the setup can be quite intricate and expensive.
The complex full HEV configuration shares similarities with the series-parallel full HEV, but with the added advantage of power converters linked to the EM, making it a more efficient and controlled system. However, it is more complicated and expensive. All full HEV structures permit vehicle manufacturers to utilize existing technologies like motors, engines, and ESS, which helps to keep the cost of vehicles low [20,21,22]. Examples of commercially available full hybrids, like the Nissan Tino, Lexus LS 600 h, and Toyota Prius, utilize the series-parallel full HEV configuration, while others, such as the Ford Escape, Honda Civic hybrid, and Honda Insight, utilize the parallel full HEV configuration.
Plug-in HEVs are another form of HEV that enable to charge the energy storage system from an external source. Besides the ICS, recharging the ESS is made possible by linking it to the electrical grid. This feature allows for the use of a larger ESS, thereby extending the vehicle’s range. Figure 4 displays a schematic diagram of a series-parallel HEV [23].
Figure 4.
Series-parallel HEV configuration.
2.3. All-Electric Vehicle
AEVs rely solely on electrical energy for their operation. There are six power transfer methods for AEVs which have been studied and noted in [24]. AEVs can be divided into three categories based on their energy source: battery electric vehicles (BEVs), FCEVs, and FCHEVs. The BEVs and FCEVs are similar and have only one power source, while FCHEVs have a hybrid power source composed of both battery and FC, or UC and FC, or UC, battery, and FC.
2.3.1. Battery Electric Vehicle
BEVs use batteries as their power source. The battery is located inside the vehicle and can be charged either on-board or off-board. This configuration of vehicle is characterized by its simple mechanical drivetrain, making the vehicle lighter and reducing energy conversion losses. However, the efficiency of BEVs is negatively impacted due to the increase in armature current flow during acceleration, which requires a high level of traction torque [20,21,22,25]. BEVs have a limited driving range and peak speed, making them suitable for stop-and-start driving patterns (city driving). The peak speed and driving range can be enhanced by adding a gearbox, but this would compromise the vehicle’s efficiency. Without a gearbox, the basic BEV offers enhanced efficiency owing to its fewer moving parts and lower inertia [17].
2.3.2. Fuel Cell Electric Vehicle
Like BEVs, FCEVs are equipped with an all-electric powertrain, with the difference being that the energy source for an FCEV is a hydrogen-fed fuel cell stack, producing only water and heat as emissions. Because of this, FCEVs are considered zero-emission vehicles.
In the pursuit of large-scale commercialization of fuel cells, it is crucial to address the careful control of generated water to avoid potential faults and failures, as the mismanagement of water can pose significant challenges to stable operations. Specifically, the scalability of fuel cells necessitates higher power and current densities. However, this scalability introduces a critical concern—operating at elevated current densities can lead to the substantial accumulation of liquid water. This accumulation, if not effectively managed, can result in flooding, impeding gas diffusion and ultimately causing the rapid degradation of cell performance. Therefore, it becomes imperative to focus on enhancing water management strategies to achieve and maintain optimal cell output performance for the successful large-scale implementation of fuel cell technology [26].
Polymer electrolyte membrane fuel cells (PEMFCs) are the best choice for vehicles due to their high-power density, low operating temperature (60–80 °C), low pressure, and resistance to corrosion over other fuel cell types [27,28]. The hydrogen used in FCEVs can be obtained either by storing it in a tank utilized on the vehicle or by processing it from fuel. Figure 5 depicts the drivetrain configuration used for FCEVs [29]. FCEVs are adequate for constant power source, except for sudden changes in loading, making them ideal for slower vehicles like forklifts, submarines, trams, buses, and vehicles used for handling materials. Currently, high-speed vehicles are also being manufactured with fuel cells, with notable companies such as Honda, Hyundai, and Toyota creating high-performance FCs to elevate their vehicles’ capabilities. Various EMS are being adopted to enhance fuel economy, minimize energy dissipation, and increase the vehicle’s efficiency.
Figure 5.
FCEV configuration [29].
2.3.3. Fuel Cell Hybrid Electric Vehicle
The enhancement of the FCEV power system leads to a new type known as the FCHEV. The design of the FCHEV employs a supplementary ESS to assist the FC, where a battery pack or an ultracapacitor bank is used for charging and discharging, aligning with supply and load conditions. When using a fuel cell as the primary source of energy and a battery, ultracapacitor, or both as the ESS in a FCHEV, certain considerations must be made to guarantee effective and seamless operation. These considerations include the reliability, weight, and dimensions of the power converter, as well as its efficiency, electromagnetic interference (EMI), and fluctuations in output current and voltage. Figure 6 displays a standard power system of an FCHEV [30].
Figure 6.
FCHEV configuration [30].
3. Topological Classification
The battery and UC are superior to other energy sources in terms of their high-power density and easily manageable energy storage capabilities [31]. The FCHEV topologies are categorized into three groups based on their auxiliary source configurations, which are (a) FCS with battery hybridization, (b) FCS with UC hybridization, and (c) FCS with battery and UC hybridization. In this section, the general and summarized characteristics of each topology are presented to aid in the selection of the most appropriate configuration.
3.1. Hybrid FCS and Battery System
The most prevalent topology for the FCHEV is the combination of FCS and battery, which is characterized by its established industry chain and low production costs [32,33,34]. This configuration has the fuel cell energy serving as the principal energy source, supplemented by the battery during peak demand or sudden load change, and recapturing energy during regenerative braking mode. This topology helps reduce the impact of high current required from the FCS during high-load conditions or a sudden load change, and also improves the overall efficiency [35,36]. The connection between the FCS and the battery can be differentiated into four categories, including a direct parallel connection of both the FC and battery, direct parallel linking of only the FC, direct parallel linking of only the battery bank, and an indirect parallel linking of both the FC and battery. Each connection approach possesses its own distinctive features, which can impact the durability and the cost of the FCHEV. The further analysis of this hybridization will focus on these different connections.
3.1.1. Direct Parallel Connection of Both FC and Battery
The FCS, battery, and DC bus are directly connected in parallel without using a DC/DC power converter, as illustrated in Figure 7 [37]. To transform the DC voltage from the FCS and battery to the AC voltage needed by the motor, a DC/AC converter is utilized [19]. This connection method offers several benefits, including a simple design, minimal space requirements, cost-effectiveness [38,39], and the possibility for implementing sensor-less controllers [40]. Nevertheless, the drawback of this structure is that when the load varies, the output voltage from the energy sources is frequently less than what the DC bus needs [41]. This action leads to a significant voltage variation at the DC bus, lessens the reliability, and leads to a loss of control of the power system. Additional diodes play a crucial role in maintaining the stability of the power system by preventing the DC bus voltage from surpassing the FC output voltage, which can cause backward current flow and power system failure [42,43]. However, this additional protection will lower the power system’s overall efficiency.
Figure 7.
FC and battery direct connection.
3.1.2. Direct Connection of FCS
The FC is directly connected to the motor’s DC bus in Figure 8, while the battery is linked to the DC bus through a DC/DC bi-directional converter (BDC). The BDC’s basic function is to maintain a stable output voltage [44]. One of the most attractive BDC topologies is the dual active bridge [45]. The simplicity of connection and straightforwardness of implementation are the benefits of this connection approach. Additionally, the BDC enables the adoption of batteries with low voltage level and enhances the battery’s consumption [46]. Nevertheless, using a DC/DC converter decreases the system efficiency. As a result of the direct connection of the FCS to the DC bus, the FCS terminal voltage determines the voltage level of the DC bus. This means that variations in FCS power can cause significant fluctuations in the bus voltage level, particularly in urban environments characterized by frequent and heavy load variations. The misalignment between the voltage levels of the FCS and bus voltage can cause a reduction in FCHEV performance.
Figure 8.
FC direct connection.
3.1.3. Direct Connection of Battery Packs
The FCS is linked to the motor’s DC bus through a unidirectional DC/DC converter (UDC) in Figure 9 [47]. Meanwhile, the battery is directly connected to the motor’s DC bus. The presence of the UDC reduces voltage fluctuations during power fluctuations on the low voltage end, leading to a reduced output power requirement for the FCS and improved dynamic characteristics. The UDC additionally restricts the FCS output power to a secure level, which enhances its efficiency and extends the lifespan of the FCS. Connecting the battery pack directly to the DC bus makes the battery govern the bus voltage level [48]. If the remaining capacity of the battery pack is inadequate, it will not be able to sustain a bus voltage with acceptable range following a deep discharge. Then, this highlights the importance of selecting a high-performing battery when using this connection method.
Figure 9.
Battery direct connection.
3.1.4. Indirect Connection of Both FC and Battery
Figure 10 depicts the connection between the FCS and the motor DC bus through a UDC, and the connection between battery packs and the motor DC bus through a BDC. This configuration helps in minimizing the adverse impact of power fluctuations on the FCS, and improves the battery’s power delivered and absorbed control [49]. The connection can also regulate the bus voltage level. In addition, the voltage matching requirements for both the FCS and battery are significantly reduced, and this simplifies the control of each component’s operation [50]. However, this configuration also negatively impacts the overall efficiency of the system, increasing layout space, manufacturing cost, ripple current, and the need for a larger filter capacitor [51]. To solve these issues, multi-port DC/DC converters could be utilized [52,53]. This architecture is typically utilized for very demanding power systems. Table 1 provides a comprehensive comparison between the advantages and disadvantages of the four topologies.
Figure 10.
FC and battery indirect connection.
Table 1.
Pros and cons of various connection strategies of FCS + battery hybridization setup.
3.2. FCS + UC Hybridization
The UC boasts several advantages over batteries, including a greater power density, exceptional cold start operation, a longer theoretical lifespan, efficient charging and discharging, and minimal loss [54,55,56,57,58]. One of the UC’s key features is its quick discharge speed, which dramatically improves a vehicle’s power during acceleration [59]. As a result, the pairing of a fuel cell system with an ultracapacitor, known as FCS + UC hybridization, has garnered attention. The connection process of this hybridization is similar to that of the hybrid integration of the FCS and battery, with comparable advantages and disadvantages among the connection methods. Although UCs possess several advantages over batteries, they also have several drawbacks. The energy density of the UC is lower compared to batteries, which restricts its storage capacity. Additionally, its safety voltage is also lower than that of batteries [60,61]. Furthermore, the high discharge rate and rapid charging make it challenging to control [62]. Controlling the current during charging and discharging, as well as prolonging the discharge time, are critical for the widespread implementation and use of this technology.
3.3. FCS + Battery + UC Hybridization
For a vehicle to exhibit optimal acceleration, it requires both high power density and high energy density [63]. Taking advantage of the complementary benefits offered by batteries and UCs, the combination of FCS, battery, and UC hybridization results in a more efficient distribution of energy under various operating conditions [37,64]. Schaltz et al. [65] conducted a study on various designs of the FCHEV and found that FCS + battery packs + UC system excelled in reducing both mass and volume, enhancing efficiency, and increasing the battery packs’ lifespan, all while maintaining the same power as the FCS. Similarly, the FCS + battery units + UC hybrid configuration was introduced by Xie et al. [66], as portrayed in Figure 11a, where the FCS offers the load’s average power, the battery supplies supplementary power during high-power load, and the UC delivers transient power and stabilizes the bus voltage. Additionally, the current generated while braking is absorbed by the UC to protect the battery from high current impacts. Figure 11b [67] and Figure 11c [68] show the hybridization topologies which are beneficial in increasing the FCS’ lifespan.

Figure 11.
(a) Battery and FC direct connection. (b) UC direct connection. (c) Battery direct connection.
In Figure 11a, the connection of the FCS to a UDC helps to regulate the rapid changes in voltage and current in the DC bus, ultimately leading to a longer lifespan for the FCS. The FCS + battery packs + UC hybrid configuration is seen as the optimal solution for energy recovery during braking and for meeting the power needs during starting, hill-climbing, and acceleration [69]. However, this hybridization approach comes with challenges such as high production costs, difficulty in matching energy sources’ parameters, and complex energy management systems. As a result, this combination is still technically underdeveloped and challenging to implement on a commercial scale. In conclusion, each topology has its unique features, and the best option can be determined by evaluating the characteristics of each topology and reviewing relevant models, as outlined in Table 2.
Table 2.
Comparing the characteristics of various hybridization topologies and their corresponding models.
3.4. Wireless Charging of a FC-Battery-UC-Based HEV
This innovative system boasts a FC as its primary power source, owing to its exceptional energy density. This is complemented by the combination of a UC and batteries, which provide a harmonious balance between high power output and the ability to handle unexpected power fluctuations, as well as solving the problem of cold starting. As shown in Figure 12, the FC with its unidirectional power flow is connected to the DC Bus through a DC/DC boost converter, while the versatile UC and batteries are interfaced through a buck-boost converter, allowing for a seamless reversal of power flow. To keep the energy storage units charged and ready, the system features a proposed wireless charging system based on an LCC-S compensation network [70]. Moreover, to ensure optimal power distribution, the system is equipped with an EMS that operates with remarkable efficiency during both charging modes and driving [71]. Additionally, the transformer within the UDC, depicted in Figure 13, serves a dual purpose: not only does it offer a voltage boost, but it also acts as a safeguard for the FC stack by providing galvanic isolation between the FC stack and the DC bus bar. This important feature helps to protect the FC stack from potential harm.
Figure 12.
Wireless charging of a FC-battery-UC-based HEV.
Figure 13.
UDC with isolation transformer.
3.5. Fuel Cell Integration in a Dual Inverter
The utilization of a DC/DC converter for FCHEVs has the drawback of increasing both the weight and volume of the FCV. An alternative approach to achieve a FCHEV system without the requirement of a DC/DC converter is the adoption of a dual inverter drivetrain, as illustrated in Figure 14 [72,73]. In this configuration, an open-winding traction motor is employed, featuring a three-phase, two-level inverter on each side of the motor. One inverter utilizes the FC as its primary DC energy source, while the other relies on the battery unit for its DC energy source [74].
Figure 14.
FC-battery dual inverter system.
4. Energy Management Systems
The EMS regulates the distribution of power load between the FC module and the battery/UC. The system adjusts the amount of power taken from each source based on factors including the state of charge (SOC), temperature, and type of load. The following sections will provide further information on these EMS systems.
Numerous optimization goals in the field of energy management systems (EMS) for fuel cell hybrid electric vehicles (FCHEV) revolve around addressing the issue of fuel economy as the dominant optimization objective [75]. Nonetheless, challenges remain, including the considerably high operational cost of fuel cells as well as their limited lifespan. Consequently, numerous investigations have explored an alternative optimization objective: extending the lifespan of the power system [76]. The categorization of EMSs is illustrated in Figure 15.
Figure 15.
FCHEV EMS Classification.
4.1. Rule-based Energy Management Systems
Rule-based EMS relies on a rule table and system state values to dictate power distribution. This rule table is often constructed based on data derived from experiments, engineering expertise, or mathematical equations [36,77,78]. Commercial fuel cell hybrid electric vehicles (FCHEVs) frequently employ this type of EMS due to its numerous advantages, including low computational requirements, excellent real-time performance, and the ability to operate without specific knowledge of driving types [32].
4.1.1. Rate Limited Power (RLP)
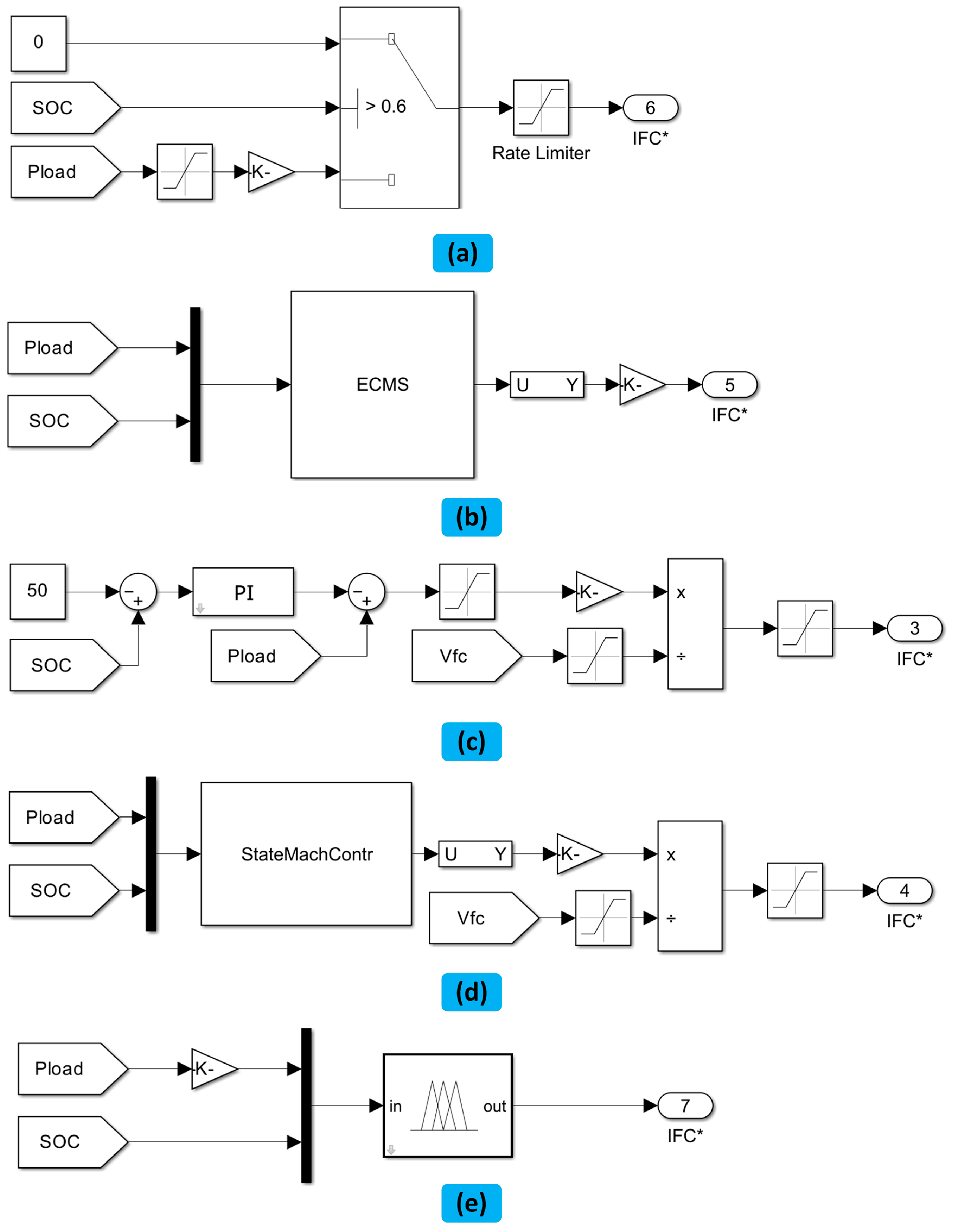
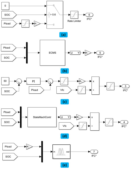
In this study, a highly effective rate limited power (RLP) energy management system was implemented as the benchmark. This EMS was designed to seamlessly integrate two crucial inputs—the load power and the SOC of the battery. The FC power was precisely aligned with the load power, but with a rate limiter in place to prevent significant changes in power delivered from the FC. The rate limiter was ingeniously crafted to restrict the rate of FC power increase or decrease to no more than 0.4% of the total delivered power per second, thereby preventing any sudden spikes in FC power. The battery power was determined with precision, calculated as the difference between and . When the battery SOC exceeded 60%, the FC power was smoothly reduced to keep the SOC within a desirable range and minimize fuel consumption, thus preserving its longevity. Figure 16a illustrates this control system integrated into the Simulink, delivering an output that ranges from 0 to 1, symbolizing the fraction of the maximum FC power.
4.1.2. Equivalent Consumption Minimization Strategy (ECMS)
The implementation principle of the cost function is the core of this EMS that effectively reduces fuel consumption [79]. The cost function, represented by Equation (2), operates within specified ranges for battery power (Pbatt), SOC, and FC power ().
where is the equivalence factor represented by:
where is the SOC balance coefficient. The equality constraint is given by:
To guarantee that the , SOC, and are all functioning within their limitations, the following boundary criteria must be met:
The above constraint on is derived from empirical studies and theoretical analyses to determine the optimal range for the equivalence factor to balance fuel efficiency and battery life based on the operational characteristics of the system, including the efficiency curves of the fuel cell and battery, as well as the overall system dynamics.
The Simulink workspace incorporated the cost function through the utilization of a MATLAB 2020b S-Function block, as depicted in Figure 16b.
4.1.3. Classical PI Controller
A PI controller mechanism was implemented to keep the battery SOC at a stabilized level, with the desired value set to 50%. The deviation of the actual SOC from this set value was used as the basis to calculate the FC output power. Figure 16c illustrates this control loop.
4.1.4. State Machine Control (SMC)
The SMC operates by utilizing two inputs, the load power and SOC, with a set output for each state [79,80]. These inputs and corresponding outputs are displayed in Table 3. Figure 16d illustrates this control system integrated into the Simulink.
Table 3.
Comparison of the state machine control status [79].
Figure 16.
Energy management systems: (a) rate limited power, (b) equivalent consumption minimization strategy (ECMS), (c) PI control, (d) state machine control (SMC), and (e) fuzzy logic control (FLC) [80].
Figure 16.
Energy management systems: (a) rate limited power, (b) equivalent consumption minimization strategy (ECMS), (c) PI control, (d) state machine control (SMC), and (e) fuzzy logic control (FLC) [80].

4.1.5. Conventional Fuzzy Logic Control (FLC)
The FLC approach determines continuous values through a series of predetermined rules, membership functions, as well as inputs that are not precise [81]. The rules are established based on the user’s understanding, which can lead to suboptimal control. However, this can be enhanced through the utilization of an optimization technique for adjusting the membership functions. The standard FLC was executed and optimized using the gradient descent approach combined with a sequential quadratic programming (SQP) algorithm in the context of Simulink Design Optimization.
The FLC system was designed with efficiency in mind, utilizing only two inputs, load power and battery SOC, to generate a single output, the FC power. The user’s expertise is integrated into the system through a comprehensive set of rules that guide the FLC’s output based on the input conditions. One example of these rules could be as follows: “if the SOC level is high and the power load is low, then the FC output should be set at a low level”. All the rules that are utilized by the system are presented in Table 4 for easy reference.
Table 4.
FLC rules {Positive (P), Negative (N), Low (L), Medium (M), High (H)} [80].
The objective of the optimization process was to reduce the deterioration cost through adjusting the parameters of the consequent membership function, all while ensuring that the SOC of the battery would not drop below 45%, starting from an initial point of 50%. The cost associated with degradation, represented by , was precisely calculated by:
The FC system cost, , has been set according to the Department of Energy’s (DoE) 2020 goal of USD 30 per kilowatt, while its degradation is . The battery unit’s cost, , follows the DoE 2020 aim of USD 125 per kilowatt hour, and its degradation is . The end-of-life (EoL) of the battery unit is assumed to be 80% of its initial capacity at the beginning-of-life (BoL). The degradation of the battery pack is determined by considering the 2 Ah capacity of each cell.
The calculation of the FC degradation, , was established by evaluating the reduction in electrochemical surface area (ECSA) percentage under end-of-life conditions, where the ECSA was set at 27% remaining. The degradation constants and can standardize the cost comparison; however, for this optimization process, both constants were established as one [82].
The fuzzy logic controller block was utilized to incorporate the FLC into the Simulink model, bridging it to the fuzzy inference system (FIS) located within MATLAB. This integration can be viewed through the block diagram depicted in Figure 16e.
4.1.6. Mutative FLC
The FLC was improved by incorporating a third input, which is a FC degradation function. The extent of degradation, termed the “state of degradation” (SOD), was defined with 0 representing the start of its life cycle and 1 indicating its end. The objective of this controller is to extend the FC lifespan. These changes exhibit a common trend of lowering the average FC power output and reducing its responsiveness to load changes.
In assessing the degradation of fuel cells, several key indicators are considered crucial. Primarily, the efficiency of power generation serves as a fundamental metric; a decline in this efficiency often signals deterioration in the fuel cell’s performance. Another critical indicator is the voltage value; a reduction in the voltage output of a fuel cell is a direct manifestation of its diminished capacity to efficiently convert chemical energy into electrical energy. Additionally, factors such as increased internal resistance, changes in the electrochemical surface area, and the presence of impurities or contaminants in the fuel cell components also serve as vital signs of degradation. These indicators collectively provide a comprehensive understanding of the fuel cell’s condition, enabling more accurate predictions of its lifespan and operational efficiency.
4.1.7. Thermostat Energy Management System (THEMS)
THEMS is widely considered by many authors due to its single-mode control, uncomplicated structure, and minimal control requirements [83]. The core idea behind THEMS is that the energy provided by FC and the storage energy system (battery) can be regulated using battery and FC power rules. This control strategy is keeping the battery within a set range and respecting two specified power limits for the FCS. The diagram in Figure 17 displays the operational range of this energy management system. However, the THEMS fails to fulfill the load demand under certain circumstances, when > and < . Additionally, this approach neglects the important aspect of fuel optimization [84].
Figure 17.
Thermostat energy management system.
4.1.8. Maximum Efficiency Point Tracking (MEPT)
The objective of this strategy is to track the maximum efficiency of FCs [85], which is a technique similar to maximum power point tracking (MPPT) used for PV systems and wind systems. This approach is founded on a comprehensive understanding of the FC efficiency area [86], which enables the identification of the most efficient conditions for the FC, as shown in Figure 18. The ultimate goal of the EMS is to minimize the cost-effective consumption of hydrogen over a specified time period.
Figure 18.
Efficiency curve of the PEMFC system.
4.1.9. Frequency Separation-Based Strategy
The low pass filter is used to separate the high frequencies (high response) and low frequencies (low response) components of the bus voltage, as presented in Figure 19. The FC responds to low frequencies, extending its lifespan, whereas the lithium-ion battery responds to high frequencies. The filtering level (tuning parameter) is determined depending on the FC’s response [87].
Figure 19.
EMS based on frequency separation.
4.2. Optimization-Based Energy Management Systems
The previous section highlighted the effectiveness of rule-based energy management systems (EMS) in achieving power distribution objectives. Nonetheless, when the goal is to minimize both FC consumption and FC degradation, which ultimately reduces the overall operational cost, an optimization-based EMS becomes essential. The optimization-based EMS operates by utilizing an objective function that incorporates system operating parameters, imposes state variables as constraints, and seeks to minimize the objective function through optimization algorithms [37]. These optimization-based EMS solutions can be categorized into two types: global optimization and local optimization.
4.2.1. Dynamic Programming
Dynamic programming (DP) represents a widely recognized global optimization technique that operates on the principles outlined by Bellman [88]. At its core, DP aims to break down a complex multi-stage decision-making process into a sequence of individual single-stage decision processes. This entails dividing the problem into multiple sub-problems that can be solved sequentially. The recursive approach involves solving these subproblems from the final state back to the initial state. However, one notable challenge associated with DP is the issue of the dimensionality of state variables, which must remain within scope [89]. An excessively large dimension can significantly impede the calculation and analysis processes.
Addressing this challenge can be accomplished through three main approaches. Firstly, the SOC can be adopted as a single-state variable. Comparative analysis against FLC demonstrated that DP significantly enhances the fuel economy of FCHEV. However, the frequent variations in power load, start-stop operations, and temperature fluctuations in the FCS can have repercussions on FCS durability. Thus, it is prudent to incorporate multi-state quantities when designing an energy management system with DP [90,91,92,93]. The second approach involves the utilization of an optimal matrix development algorithm, aimed at eliminating the iterative and cyclic structures associated with dynamic programming. This optimization technique has yielded substantial enhancements in computational performance [94]. The third strategy involves the implementation of a weighted and improved DP algorithm, as detailed in reference [95].
Moreover, the multi-state approach introduces a challenge related to interpolation leakage, which can lead to discrepancies between the theoretically predicted hydrogen consumption and the actual observed consumption [96]. Song et al. [97] devised a solution involving the automated exploration of the optimal decision sequence, guided by real-time SOC data. There was a remarkable reduction in the error margin between the actually observed consumption and the theoretically predicted consumption, with the error falling below 0.5%. Zhou et al. [98] introduced a state variable filter. This filter effectively transforms the traditional linear grid into a nonlinear grid, obviating the need for interpolation calculations.
4.2.2. Equivalent Consumption Minimization Strategy
The fundamental concept behind the equivalent consumption minimization strategy (ECMS) revolves around reducing the overall fuel consumption, which encompasses both the real hydrogen consumption and the electric motor’s equivalent fuel consumption. A pivotal variable in this process is the equivalent factor (EF), which plays a critical role in determining management performance [99]. Typically, researchers employ an offline optimization approach, as depicted in Figure 20a, to derive the EF. Lin et al. [100] utilized a genetic algorithm, while Deng et al. [101] applied DP to optimize EF, especially for the new European driving cycle (NEDC). This optimization of EF, compared to unoptimized ECMS, led to a substantial enhancement in vehicle fuel efficiency. However, the offline EF values may not always ensure optimal fuel economy under various operational conditions [102,103].
Figure 20.
(a) Offline optimization flow chart. (b) Operating condition identification schematic diagram.
Consequently, certain academics have suggested adaptable EF regulation approaches that consider the various operational state, including methodologies like working type identification [104], SOC feedback [105,106], and prediction of demand power [107,108]. As illustrated in Figure 20b, Han et al. [104] engaged in the offline optimization of EFs for four distinct working conditions and dynamically fine-tuned EFs based on the prevailing operational state. This method enhanced fuel economy and adaptability. However, this regulatory approach excels primarily when dealing with specific operational conditions.
Consequently, an innovative method centered on SOC feedback to regulate the EF, incorporating a reference SOC to adjust the EF [106]. This method effectively enhanced the adaptability of the control strategy to a wide spectrum of driving scenarios. Meanwhile, Gao et al. [105] devised a dynamic term that factored in the battery’s SOC for real-time EF adjustments. The results demonstrated the potential of this method to improve the adaptability of the ECMS and effectively curb fuel consumption. But this method necessitates the calibration of initial EF values and proportional coefficients through iterative and time-intensive experiments [107]. Furthermore, this regulatory technique presents challenges in maintaining control variables at reference levels, potentially leading to growing steady-state errors and pushing the system towards instability, which could impede the battery’s ability to respond to sudden power demands [109,110,111].
The problem highlighted in the preceding method was addressed by Zeng et al. [107], who introduced an adaptive ECMS grounded in power prediction. This approach leveraged predicted power data for localized optimization and implemented periodic EF updates as part of the optimization process. The study’s outcomes illustrated that this approach maintained the SOC consistently close to the reference level with minimal fluctuations, ultimately resulting in a marked enhancement in fuel economy.
4.2.3. Model Predictive Control
The operational environment of FCHEVs is marked by its intrinsic complexity and continual variability. In response to these dynamic operating conditions, the EMS must possess the capability to swiftly adapt, ensuring sustained optimality, real-time responsiveness, and inherent adaptability. A critical aspect of achieving these objectives is the analysis and anticipation of driving condition data, which serves as a fundamental prerequisite for optimizing fuel efficiency and enhancing the longevity of the power system. Consequently, a significant portion of the scholarly community has turned to model predictive control (MPC) as a strategic approach for energy management within FCHEVs [112]. As elucidated in Figure 21, MPC excels in its capacity to optimize forthcoming control processes through a combination of rolling optimization and feedback adaptation, ultimately culminating in optimal control within the succeeding time intervals. The prediction technologies utilized encompass stochastic models grounded in Markov processes and machine learning techniques predicated on neural networks.
Figure 21.
Predictive control schematic diagram.
4.3. Learning-Based Energy Management Systems
Learning-based EMSs can be categorized primarily into two domains: neural network (NN) [113] and reinforcement learning (RL) [50]. The inputs of NN-based EMS necessitate the selection of characteristic values corresponding to various operating conditions, while the model’s outputs represent the power distribution [114]. This methodology typically demands a substantial volume of data, and as such, NN is frequently utilized for operating condition classification [115] and also speed prediction [116,117,118]. In contrast, RL-based EMS has the capacity to directly learn optimal EMS strategies from data, even in situations where data availability is limited. As illustrated in Figure 22, the RL comprises components like environment, agent, action, reward function, and state [32]. The fundamental concept involves the agent’s perpetual environmental interaction, exchanging information regarding action, state, and rewards [119]. This iterative process enables the agent to gradually formulate control rules, eventually converging on an optimal control strategy [120]. The RL techniques commonly applied in EM includes Q-learning and deep Q-network (DQN).
Figure 22.
Reinforcement learning schematic diagram.
4.3.1. Q-Learning
In 1989, Watkins et al. introduced the Q-learning algorithm [121], the primary aim of this algorithm centers on the maximization of the Q value, signifying that each executed action yields the highest reward. As depicted in Figure 23, the initial step involves the agent receiving a random state denoted as c from the environment following the Q-table’s initialization. Subsequently, the agent selects the corresponding action x from the Q-table and proceeds to engage with the environment, leading to the acquisition of a feedback signal e. The agent responds to e by actively updating the Q-table in real time. Simultaneously, the agent obtains the subsequent state c′ from the environment, thus triggering the commencement of a new iteration that endures until every action attains maximum reward optimization.
Figure 23.
Q-learning schematic diagram.
4.3.2. Deep Q-Network
As depicted in Figure 24, the Deep Q-Network (DQN) builds upon the foundation of Q-learning with several notable modifications [122]. Firstly, DQN innovatively replaces the traditional Q-table with an approximate value function process employing a neural network. This transformation effectively addresses the challenges associated with the dimensionality and discreteness of the state space encountered in conventional Q-learning. Secondly, the DQN provides an experience pool mechanism, which serves to mitigate the correlation among individual samples, thereby enhancing the stability and efficiency of the learning process. Lastly, to reduce oscillations in label values, the DQN maintains label value stability over a specific timeframe by replicating a Q_target network, which closely mirrors the architecture of the original Q_network.
Figure 24.
DQN schematic diagram.
5. Discussion
A successful EMS is vital to guarantee the smooth and enduring operation of FCHEVs. The EV-SimKit modeling framework provides a fast and efficient method of comparing different EMSs for various types of vehicles. The ECMS and SMC have a considerable impact on FC degradation caused by sudden and large load changes. The RLP approach leads to minimal degradation but also reduces the FC system’s efficiency. The FC operates efficiently using both standard FLC and optimized FLC [123,124,125], but FLCS had a significant impact on the degradation of FC. The optimization reduced this impact to 0.028 USD/km, ranking it as the second-best result among all EMSs. In addition, the MFLC can reduce this impact, where the output membership functions were altered based on a metric called state-of-degradation () [82].
In the early stages, both FCS + battery and FCS + battery + UC hybridization were equally prevalent. However, FCS + battery + UC hybridization has recently gained prominence. While FCS + UC boasts a smaller size and weight than FCS + battery, its limited capacity poses challenges in meeting continuous high-load power demands. The integration of all three sources, FCS, battery, and UC, introduces complexity to the EMS. Nevertheless, this complexity has a minimal impact on rule-based EMSs (e.g., TCS, PFC, and FLC) for simplicity and low computational cost. Conversely, optimization-based EMSs (DP, ECMS, and MPC) and learning-based EMSs (NN, Q-learning, and DQN) are preferred to use for FCS + battery hybridization due to their inherent complexity.
Early investigations of EMSs primarily concentrated on the comparative analysis of two conventional EMS categories: rule-based EMSs and optimization-based EMSs, with a specific emphasis on fuel economy. In the period 2017–2019, the prevalence of rule-based EMSs outpaced that of optimization-based EMSs, driven by the former’s advantages in real vehicle applications. Within the domain of rule-based EMSs, FLC garnered significant attention due to its flexibility, which facilitates performance enhancement through integration with other methods. The prevailing optimization methodology predominantly revolved around enhancing critical FLC parameters via algorithms such as genetic algorithms. Nevertheless, despite enhancements in the FLC’s optimized performance, its control effectiveness remained unsatisfactory.
In EMS studies, the attention directed towards DP steadily diminished after 2017. The primary reason behind this decline is the impracticality of DP’s application in real-time vehicle scenarios, as it relies on comprehensive global operating conditions. Nevertheless, DP stands out for its capability to achieve theoretically optimal economic outcomes, positioning it as the gold standard for evaluating the performance of alternative EMS methodologies.
As evidenced by the data presented in Table 5, we can gain insights into the research trends and developments pertaining to FCHEV topology and EMS over the past decade.
Table 5.
FCHEV topology and EMS research in the past decade.
6. Conclusions
FCHEVs have gained significant attention in recent years due to their potential to reduce greenhouse gas emissions and dependence on fossil fuels. The integration of fuel cells with other power sources, such as batteries or ultracapacitors, can enhance the overall efficiency and performance of FCHEVs. However, an effective EMS is crucial for optimal performance, and a poor EMS can result in reduced efficiency and the accelerated degradation of the FC system and battery units. This review aims to address these issues by categorizing and discussing the various topologies and connections of FCHEVs and comparing several EMSs.
Nevertheless, upon conducting a thorough quantitative and qualitative examination of the existing literature concerning EMSs for FCHEVs, it is evident that several formidable issues remain to be addressed, which are expounded upon below:
- Attaining optimality in rule-based EMSs poses a significant challenge. While it is possible to enhance management outcomes by integrating certain offline optimization techniques into the rules, the efficacy of these algorithms heavily relies on the availability of specific driving cycle information. Furthermore, parameters optimized for particular driving conditions may not be applicable to different scenarios.
- The application of global optimization-based EMSs, such as DP, directly in real-time scenarios is not feasible. The optimization of local optimization-based EMSs like ECMS and MPC presents challenges as it amplifies computational loads and memory constraints, thereby impeding real-time applicability. Moreover, contemporary driving prediction methodologies predominantly revolve around recognizing historical driving patterns and have not demonstrated effectiveness in optimizing for diverse and unpredictable driving cycles. Furthermore, the majority of research in MPC prediction is confined to computer-based simulations.
- The effectiveness of neural network training in EMS is intrinsically tied to the quality of the database, making it ill-suited for direct deployment in energy management systems.
- In the realm of multi-objective optimization, the challenge lies in selecting suitable evaluation criteria for each performance indicator, which includes aspects like power performance, fuel economy, power system durability, and energy source size structure. Achieving a harmonious balance among these multiple objectives is a key goal.
Author Contributions
Conceptualization, A.R., M.I.M. and M.M.; methodology, A.R. and M.M.; software, A.R.; validation, M.I.M. and M.M.; formal analysis, A.R. and M.M.; investigation, A.R., M.I.M. and M.M.; resources, M.I.M. and M.M.; data curation, A.R. and M.M.; writing—original draft preparation, A.R.; writing—review and editing, M.I.M. and M.M.; visualization, A.R. and M.M.; supervision, M.I.M. and M.M.; project administration, M.I.M. and M.M.; funding acquisition, M.I.M. All authors have read and agreed to the published version of the manuscript.
Funding
This research received no external funding.
Conflicts of Interest
The authors declare no conflict of interest.
References
- Holloway, H. Japan Pushes Hydrogen Infrastructure. 2015. Available online: https://www.autocar.co.uk/car-news/industry/japan-pushes-hydrogen-infrastructure (accessed on 13 October 2023).
- Das, H.S.; Tan, C.W.; Yatim, A.H.M. Fuel cell hybrid electric vehicles: A review on power conditioning units and topologies. Renew. Sustain. Energy Rev. 2017, 76, 268–291. [Google Scholar] [CrossRef]
- Chang, X.; Ma, T.; Wu, R. Impact of urban development on residents’ public transportation travel energy consumption in China: An analysis of hydrogen fuel cell vehicles alternatives. Int. J. Hydrogen Energy 2019, 44, 16015–16027. [Google Scholar] [CrossRef]
- Gao, J.; Li, M.; Hu, Y.; Chen, H.; Ma, Y. Challenges and developments of automotive fuel cell hybrid power system and control. Sci. China Inform. Sci. 2019, 62, 51201. [Google Scholar] [CrossRef]
- Fathabadi, H. Combining a proton exchange membrane fuel cell (PEMFC) stack with a Li-ion battery to supply the power needs of a hybrid electric vehicle. Renew. Energy 2019, 130, 714–724. [Google Scholar] [CrossRef]
- Jang, M.; Ciobotaru, M.; Agelidis, V.G. Design and implementation of digital control in a fuel cell system. IEEE Trans. Ind. Inf. 2012, 9, 1158–1166. [Google Scholar] [CrossRef]
- Ahmadi, P.; Torabi, S.H.; Afsaneh, H.; Sadegheih, Y.; Ganjehsarabi, H.; Ashjaee, M. The effects of driving patterns and PEM fuel cell degradation on the lifecycle assessment of hydrogen fuel cell vehicles. Int. J. Hydrogen Energy 2020, 45, 3595–3608. [Google Scholar] [CrossRef]
- Taghiabadi, M.M.; Zhiani, M. Degradation analysis of dead-ended anode PEM fuel cell at the low and high thermal and pressure conditions. Int. J. Hydrogen Energy 2019, 44, 4985–4995. [Google Scholar] [CrossRef]
- Shalaby, A.A.; Shaaban, M.F.; Mokhtar, M.; Zeineldin, H.H.; El-Saadany, E.F. Optimal Day-ahead Operation for a PV-based Battery Swapping Station for Electric Vehicles. In Proceedings of the 2021 6th International Symposium on Environment-Friendly Energies and Applications (EFEA), Sofia, Bulgaria, 24–26 March 2021; pp. 1–8. [Google Scholar]
- Marei, M.I.; Samborsky, S.J.; Lambert, S.; Salama, M.M.A. On the Characterization of Ultracapacitor Banks Used for HEVs. In Proceedings of the Vehicle Power and Propulsion Conference, 2006 VPPC’06 IEEE, Windsor, UK, 6–8 September 2006. [Google Scholar]
- Xu, L.; Li, J.; Ouyang, M.; Hua, J.; Yang, G. Multi-mode control strategy for fuel cell electric vehicles regarding fuel economy and durability. Int. J. Hydrogen Energy 2014, 39, 2374–2389. [Google Scholar] [CrossRef]
- Burke, A.F. Batteries and ultracapacitors for electric, hybrid, and fuel cell vehicles. Proc. IEEE 2007, 95, 806–820. [Google Scholar] [CrossRef]
- Han, Y.; Li, Q.; Wang, T.; Chen, W.; Ma, L. Multisource coordination energy management strategy based on SOC consensus for a PEMFC–battery–supercapacitor hybrid tramway. IEEE Trans. Veh. Technol. 2017, 67, 296–305. [Google Scholar] [CrossRef]
- Lukic, S.M.; Cao, J.; Bansal, R.C.; Rodriguez, F.; Emadi, A. Energy storage systems for automotive applications. IEEE Trans. Ind. Electron. 2008, 55, 2258–2267. [Google Scholar] [CrossRef]
- Lukic, S.M.; Emadi, A. Effects of drivetrain hybridization on fuel economy and dynamic performance of parallel hybrid electric vehicles. IEEE Trans. Veh. Technol. 2004, 53, 385–389. [Google Scholar] [CrossRef]
- Micro-Hybrids to Grow Fast: More Than Start-Stop. Less Than Mild Hybrid. Green Car Reports. 2014. Available online: https://www.greencarreports.com/news/1091943_micro-hybrids-to-grow-fast-more-than-start-stop-less-than-mild-hybrid (accessed on 13 October 2023).
- Citroën C3 Automobiles Citroën. 2015. Available online: https://www.citroen.co.uk/models/category/electric-cars-hybrids.html (accessed on 13 October 2023).
- Pesaran, A.A.; Gonder, J.D.; Keyser, M. Ultracapacitor Applications and Evaluation for Hybrid Electric Vehicles; National Renewable Energy Laboratory: Golden, CO, USA, 2009. [Google Scholar]
- Chan, C.-C.; Bouscayrol, A.; Chen, K. Electric, hybrid, and fuel-cell vehicles: Architectures and modeling. IEEE Trans. Veh. Technol. 2010, 59, 589–598. [Google Scholar] [CrossRef]
- Chan, C. The state of the art of electric, hybrid, and fuel cell vehicles. Proc. IEEE 2007, 95, 704–718. [Google Scholar] [CrossRef]
- Li, X.; Williamson, S.S. Assessment of efficiency improvement techniques for future power electronics intensive hybrid electric vehicle drive trains. In Proceedings of the Electrical Power Conference, 2007 EPC 2007 IEEE, Montreal, QC, Canada, 25–26 October 2007; pp. 268–273. [Google Scholar]
- Emadi, A.; Rajashekara, K. Power electronics and motor drives in electric, hybrid electric, and plug-in hybrid electric vehicles. IEEE Trans. Ind. Electron. 2008, 55, 2237–2245. [Google Scholar] [CrossRef]
- U.S. Department of Energy. Fuel Economy; U.S. Department of Energy: Washington, DC, USA, 2015. [Google Scholar]
- Tie, S.F.; Tan, C.W. A review of energy sources and energy management system in electric vehicles. Renew. Sustain. Energy Rev. 2013, 20, 82–102. [Google Scholar] [CrossRef]
- Momoh, O.D.; Omoigui, M.O. An overview of hybrid electric vehicle technology. In Proceedings of the Vehicle Power and Propulsion Conference, 2009 VPPC’09 IEEE, Dearborn, MI, USA, 7–10 September 2009; pp. 1286–1292. [Google Scholar]
- Yan, S.; Yang, M.; Sun, C.; Xu, S. Liquid Water Characteristics in the Compressed Gradient Porosity Gas Diffusion Layer of Proton Exchange Membrane Fuel Cells Using the Lattice Boltzmann Method. Energies 2023, 16, 6010. [Google Scholar] [CrossRef]
- Uzunoglu, M.; Alam, M.S. Dynamic modeling, design and simulation of a PEM fuel cell/ultra-capacitor hybrid system for vehicular applications. Energy Convers. Manag. 2007, 48, 1544–1553. [Google Scholar] [CrossRef]
- Mekhilef, S.; Saidur, R.; Safari, A. Comparative study of different fuel cell technologies. Renew. Sustain. Energy Rev. 2012, 16, 981–989. [Google Scholar] [CrossRef]
- Yang, W.-C. Fuel cell electric vehicles: Recent advances and challenges-Review. Int. J. Autom. Technol. 2000, 1, 9–16. [Google Scholar]
- Emadi, A.; Williamson, S.S.; Khaligh, A. Power electronics intensive solutions for advanced electric, hybrid electric, and fuel cell vehicular power systems. IEEE Trans. Power Electron. 2006, 21, 567–577. [Google Scholar] [CrossRef]
- Amrouche, B.; Cherif, T.O.; Ghanes, M.; Iffouzar, K. A passivity-based controller for coordination of converters in a fuel cell system used in hybrid electric vehicle propelled by two seven phase induction motor. Int. J. Hydrogen Energy 2017, 42, 26362–26376. [Google Scholar] [CrossRef]
- Inci, M.; Büyük, M.; Demir, M.H.; Ilbey, G. A review and research on fuel cell electric vehicles: Topologies, power electronic converters, energy management methods, technical challenges, marketing and future aspects. Renew. Sustain. Energy Rev. 2021, 137, 110648. [Google Scholar] [CrossRef]
- Xun, D.; Sun, X.; Geng, J.; Liu, Z.; Zhao, F.; Hao, H. Mapping global fuel cell vehicle industry chain and assessing potential supply risks. Int. J. Hydrogen Energy 2021, 46, 15097–15109. [Google Scholar] [CrossRef]
- Mao, W.; Yue, W.; Pei, F.; Zhao, X.; Huang, X.; Ai, G. Manganese-based lithium-ion battery: Mn3O4 anode versus LiNi0.5Mn1.5O4 cathode. Automot. Innov. 2020, 3, 123–132. [Google Scholar] [CrossRef]
- Sovran, G.; Blaser, D. Quantifying the Potential Impacts of Regenerative Braking on a Vehicle’s Tractive-Fuel Consumption for the US, European, and Japanese Driving Schedules; SAE Technical Paper; SAE International: Warrendale, PA, USA, 2006. [Google Scholar]
- Gao, D.; Jin, Z.; Lu, Q. Energy management strategy based on fuzzy logic for a fuel cell hybrid bus. J. Power Sources 2008, 185, 311–317. [Google Scholar] [CrossRef]
- Tazelaar, E.; Veenhuizen, B.; Jagerman, J.; Faassen, T. Energy management strategies for fuel cell hybrid vehicles; an overview. In Proceedings of the 2013 World Electric Vehicle Symposium and Exhibition (EVS27), Barcelona, Spain, 17–20 November 2013; pp. 1–12. [Google Scholar]
- Khatab, A.M.; Marei, M.I.; El-Helw, H.M. An Electric Vehicle Battery Charger Based on Zeta Converter Fed from a PV Array. In Proceedings of the International Conference on Environment and Electrical Engineering (EEEIC), Palermo, Italy, 12–15 June 2018. [Google Scholar]
- Azib, T.; Bethoux, O.; Remy, G.; Marchand, C.; Berthelot, E. An innovative control strategy of a single converter for hybrid fuel cell/supercapacitor power source. IEEE Trans. Ind. Electron. 2010, 57, 4024–4031. [Google Scholar] [CrossRef]
- Marei, M.I.; Shaaban, M.F.; El-Sattar, A.A. A speed estimation unit for induction motors based on adaptive linear combiner. Energy Convers. Manag. 2009, 50, 1664–1670. [Google Scholar] [CrossRef]
- You, Z.; Wang, L.; Han, Y.; Zare, F. System design and energy management for a fuel cell/battery hybrid forklift. Energies 2018, 11, 3440. [Google Scholar] [CrossRef]
- Howroyd, S.; Chen, R. Powerpath controller for fuel cell & battery hybridisation. Int. J. Hydrogen Energy 2016, 41, 4229–4238. [Google Scholar]
- Zhang, Z.; Tang, J.; Zhang, T. Experimental Validation of Hydrogen Fuel-Cell and Battery-Based Hybrid Drive without DC-DC for Light Scooter under Two Typical Driving Cycles. Energies 2021, 15, 69. [Google Scholar] [CrossRef]
- Turksoy, O.; Yilmaz, U.; Teke, A. Overview of battery charger topologies in plug-in electric and hybrid electric vehicles. In Proceedings of the 16th International Conference on Clean Energy (ICCE-2018), Famagusta, Cyprus, 9–11 May 2018; pp. 9–11. [Google Scholar]
- El-Helw, H.M.; Al-Hasheem, M.; Marei, M.I. Control strategies for the DAB based PV interface system. PLoS ONE 2016, 11, e0161856. [Google Scholar] [CrossRef] [PubMed]
- Ortúzar, M.; Moreno, J.; Dixon, J. Ultracapacitor-based auxiliary energy system for an electric vehicle: Implementation and evaluation. IEEE Trans. Ind. Electron. 2007, 54, 2147–2156. [Google Scholar] [CrossRef]
- Marei, M.I.; Lambert, S.; Pick, R.P.; Salama, M.M.A. DC/DC Converters for Fuel Cell Powered Hybrid Electric Vehicle. In Proceedings of the IEEE Vehicle Power and Propulsion (VPPC) Conference, Chicago, IL, USA, 6–10 September 2005. [Google Scholar]
- Govindarajan, A. Simulating the load sharing between a fuel cell & ultracapacitor interfaced using a boost converter. In Proceedings of the 2009 IEEE Vehicle Power and Propulsion Conference, Dearborn, MI, USA, 7–10 September 2009; pp. 947–953. [Google Scholar]
- Ogawa, K.; Yamamoto, T.; Hasegawa, H.; Furuya, T. Development of the fuel-cell/battery hybrid railway vehicle. In Proceedings of the 2009 IEEE Vehicle Power and Propulsion Conference, Dearborn, MI, USA, 7–10 September 2009; pp. 1730–1735. [Google Scholar]
- Sorlei, I.S.; Bizon, N.; Thounthong, P.; Varlam, M.; Carcadea, E.; Culcer, M.; IIiescu, M.; Raceanu, M. Fuel cell electric vehicles—A brief review of current topologies and energy management strategies. Energies 2021, 14, 252. [Google Scholar] [CrossRef]
- Zeng, X.; Zhang, X.; Wang, W.; Wang, Q. Effect on the cost of parallel HEB for different DOH. Trans. Chin. Soc. Agric. Mach. 2008, 39, 15–19. [Google Scholar]
- Alajmi, B.; Marei, M.I.; Abdelsalam, I.; Alhajri, M.F. Analysis and design of a Multi-port DC-DC converter for Interfacing PV Systems. Energies 2021, 14, 1943. [Google Scholar] [CrossRef]
- Marei, M.I.; Alajmi, B.; Abdelsalam, I.; Ahmed, N.A. An Integrated Topology of Three-Port DC-DC Converter for PV-Battery Power Systems. IEEE Open J. Ind. Electron. Soc. 2022, 3, 409–419. [Google Scholar] [CrossRef]
- Kisacikoglu, M.C.; Uzunoglu, M.; Alam, M.S. Load sharing using fuzzy logic control in a fuel cell/ultracapacitor hybrid vehicle. Int. J. Hydrogen Energy 2009, 34, 1497–1507. [Google Scholar] [CrossRef]
- Erdinc, O.; Vural, B.; Uzunoglu, M.; Ates, Y. Modeling and analysis of an FC/UC hybrid vehicular power system using a wavelet-fuzzy logic based load sharing and control algorithm. Int. J. Hydrogen Energy 2009, 34, 5223–5233. [Google Scholar] [CrossRef]
- Shin, D.; Lee, K.; Chang, N. Fuel economy analysis of fuel cell and supercapacitor hybrid systems. Int. J. Hydrogen Energy 2016, 41, 1381–1390. [Google Scholar] [CrossRef]
- Feroldi, D.; Carignano, M. Sizing for fuel cell/supercapacitor hybrid vehicles based on stochastic driving cycles. Appl. Energy 2016, 183, 645–658. [Google Scholar] [CrossRef]
- Li, J.; He, H.; Wei, Z.; Zhang, X. Hierarchical sizing and power distribution strategy for hybrid energy storage system. Automot. Innov. 2021, 4, 440–447. [Google Scholar] [CrossRef]
- Kasimalla, V.K.R.; Velisala, V. A review on energy allocation of fuel cell/battery/ ultracapacitor for hybrid electric vehicles. Int. J. Energy Res. 2018, 42, 4263–4283. [Google Scholar] [CrossRef]
- Jayalakshmi, M.; Balasubramanian, K. Simple capacitors to supercapacitors-an overview. Int. J. Electrochem. Sci. 2008, 3, 1196–1217. [Google Scholar] [CrossRef]
- Oakes, L.; Westover, A.; Mares, J.W.; Chatterjee, S.; Erwin, W.R.; Bardhan, R.; Weiss, S.M.; Pint, C.L. Surface engineered porous silicon for stable, high performance electrochemical supercapacitors. Sci. Rep. 2013, 3, 3020. [Google Scholar] [CrossRef] [PubMed]
- Li, X.; Wei, B. Supercapacitors based on nanostructured carbon. Nano Energy 2013, 2, 159–173. [Google Scholar] [CrossRef]
- Livint¸, G.; Horga, V.; Răţoi, M.; Albu, M. Control of hybrid electrical vehicles. In Electric Vehicles—Modelling and Simulations; Soylu, S., Ed.; IntechOpen: Rijeka, Croatia, 2011; pp. 41–66. [Google Scholar]
- Hannan, M.A.; Azidin, F.A.; Mohamed, A. Hybrid electric vehicles and their challenges: A review. Renew. Sustain. Energy Rev. 2014, 29, 135–150. [Google Scholar] [CrossRef]
- Schaltz, E.; Rasmussen, P.O. Design and comparison of power systems for a fuel cell hybrid electric vehicle. In Proceedings of the 2008 IEEE Industry Applications Society Annual Meeting, Edmonton, AB, Canada, 5–9 October 2008; pp. 1–8. [Google Scholar]
- Xie, C.; Xu, X.; Bujlo, P.; Shen, D.; Zhao, H.; Quan, S. Fuel cell and lithium iron phosphate battery hybrid powertrain with an ultracapacitor bank using direct parallel structure. J. Power Sources 2015, 279, 487–494. [Google Scholar] [CrossRef]
- Çınar, H.; Kandemir, I. Active energy management based on meta-heuristic algorithms of fuel cell/battery/supercapacitor energy storage system for aircraft. Aerospace 2021, 8, 85. [Google Scholar] [CrossRef]
- Li, Q.; Chen, W.; Li, Y.; Liu, S.; Huang, J. Energy management strategy for fuel cell/battery/ ultracapacitor hybrid vehicle based on fuzzy logic. Int. J. Electr. Power Energy Syst. 2012, 43, 514–525. [Google Scholar] [CrossRef]
- Li, Q.; Yang, H.; Han, Y.; Li, M.; Chen, W. A state machine strategy based on droop control for an energy management system of PEMFC-battery-supercapacitor hybrid tramway. Int. J. Hydrogen Energy 2016, 41, 16148–16159. [Google Scholar] [CrossRef]
- Ragab, A.; Marei, M.I.; Mokhtar, M.; Abdelsattar, A. Design and performance evaluation of a PV interface system based on inductive power transfer. Int. J. Power Electron. Drive Syst. 2021, 12, 364–373. [Google Scholar] [CrossRef]
- Ali, N.; Liu, Z.; Armghan, H.; Armghan, A. Double integral sliding mode controller for wirelessly charging of fuel cell-battery-super capacitor based hybrid electric vehicle. J. Energy Storage 2022, 51, 104288. [Google Scholar] [CrossRef]
- Shi, R.; Semsar, S.; Lehn, P.W. Single-stage hybrid energy storage integration in electric vehicles using vector controlled power sharing. IEEE Trans. Ind. Electron. 2021, 68, 10623–10633. [Google Scholar] [CrossRef]
- Pathmanathan, M.; Semsar, S.; Viana, C.; Lehn, P.W. Power Sharing Control Algorithm for Direct Integration of Fuel Cells in a Dual-Inverter Electric Vehicle Drivetrain. IEEE Trans. Transp. Electrif. 2022, 8, 2490–2500. [Google Scholar] [CrossRef]
- Wang, Y.; Pathmanathan, M.; Lehn, P.W. Loss Comparison of Electric Vehicle Fuel Cell Integration Methods. In Proceedings of the International Symposium on Industrial Electronics (ISIE), Anchorage, AK, USA, 1–3 June 2022. [Google Scholar]
- Yi, F.; Lu, D.; Wang, X.; Pan, C.; Tao, Y.; Zhou, J.; Zhao, C. Energy management strategy for hybrid energy storage electric vehicles based on pontryagin’s minimum principle considering battery degradation. Sustainability 2022, 14, 1214. [Google Scholar] [CrossRef]
- Li, J.; Wang, H.; He, H.; Wei, Z.; Yang, Q.; Igic, P. Battery Optimal Sizing under a Synergistic Framework with DQN-Based Power Managements for the Fuel Cell Hybrid Powertrain. IEEE Trans. Transp. Electrif. 2021, 8, 36–47. [Google Scholar] [CrossRef]
- Panday, A.; Bansal, H.O. A review of optimal energy management strategies for hybrid electric vehicle. Int. J. Veh. Technol. 2014, 2014, 160510. [Google Scholar] [CrossRef]
- Anselma, P.G.; Spano, M.; Capello, M.; Misul, D.; Belingardi, G. Calibrating a Real-time Energy Management for a Heavy-Duty Fuel Cell Electrified Truck towards Improved Hydrogen Economy. SAE Int. J. Adv. Curr. Pract. Mobil. 2022, 5, 1012–1023. [Google Scholar] [CrossRef]
- Njoya Motapon, S.; Dessaint, L.A.; Al-Haddad, K. A comparative study of energy management schemes for a fuel-cell hybrid emergency power system of more-electric aircraft. IEEE Trans. Ind. Electron. 2014, 61, 1320.e34. [Google Scholar] [CrossRef]
- Garcia, P.; Fernandez, L.M.; Garcia, C.A.; Jurado, F. Energy management system of fuel-cell-battery hybrid tramway. IEEE Trans. Ind. Electron. 2010, 57, 4013.e23. [Google Scholar] [CrossRef]
- Ahmadi, S.; Bathaee, S.M.; Hosseinpour, A.H. Improving fuel economy and performance of a fuel-cell hybrid electric vehicle (fuel-cell, battery, and ultra-capacitor) using optimized energy management strategy. Energy Convers. Manag. 2018, 160, 74–84. [Google Scholar] [CrossRef]
- Luca, R.; Whiteley, M.; Neville, T.; Shearing, P.R.; Brett, D.J.L. Comparative study of energy management systems for a hybrid fuel cell electric vehicle—A novel mutative fuzzy logic controller to prolong fuel cell lifetime. Int. J. Hydrogen Energy 2022, 47, 24042–24058. [Google Scholar] [CrossRef]
- Xu, L.; Ouyang, M.; Li, J.; Yang, F.; Lu, L.; Hua, J. Application of Pontryagin’s minimal principle to the energy management strategy of plugin fuel cell electric vehicles. Int. J. Hydrogen Energy 2013, 38, 10104–10115. [Google Scholar] [CrossRef]
- Sid, M.N.; Nounou, K.; Becherif, M.; Marouani, K.; Alloui, H. Energy management and optimal control strategies of fuel cell/supercapacitors hybrid vehicle. In Proceedings of the 2014 International Conference on Electrical Machines (ICEM), Berlin, Germany, 2–5 September 2014; pp. 2293–2298. [Google Scholar]
- Higuita Cano, M.; Mousli, M.I.A.; Kelouwani, S.; Agbossou, K.; Hammoudi, M.; Dub’e, Y. Improving a free air breathing proton exchange membrane fuel cell through the Maximum Efficiency Point Tracking method. J. Power Sources 2017, 345, 264–274. [Google Scholar] [CrossRef]
- Feroldi, D.; Serra, M.; Riera, J. Energy management strategies based on efficiency map for fuel cell hybrid vehicles. J. Power Sources 2009, 190, 387–401. [Google Scholar] [CrossRef]
- Sid, M.N.; Marouani, K.; Becherif, M.; Alloui, H. Optimal energy management control scheme for fuel cell hybrid vehicle. In Proceedings of the 22nd Mediterranean Conference on Control and Automation, Palermo, Italy, 16–19 June 2014; pp. 716–721. [Google Scholar]
- Bellman, R. The theory of dynamic programming. Bull. Am. Math. Soc. 1954, 60, 503–515. [Google Scholar] [CrossRef]
- Li, T.; Huang, L.; Liu, H. Energy management and economic analysis for a fuel cell supercapacitor excavator. Energy 2019, 172, 840–851. [Google Scholar] [CrossRef]
- Pei, P.; Chang, Q.; Tang, T. A quick evaluating method for automotive fuel cell lifetime. Int. J. Hydrogen Energy 2008, 33, 3829–3836. [Google Scholar] [CrossRef]
- Shan, J.; Lin, R.; Xia, S.; Liu, D.; Zhang, Q. Local resolved investigation of PEMFC performance degradation mechanism during dynamic driving cycle. Int. J. Hydrogen Energy 2016, 41, 4239–4250. [Google Scholar] [CrossRef]
- Ji, Y.; Zhang, Y.; Wang, C.Y. Li-ion cell operation at low temperatures. J. Electrochem. Soc. 2013, 160, A636–A649. [Google Scholar] [CrossRef]
- Ghasemi, M.; Ramiar, A.; Ranjbar, A.A.; Rahgoshay, S.M. A numerical study on thermal analysis and cooling flow fields effect on PEMFC performance. Int. J. Hydrogen Energy 2017, 42, 24319–24337. [Google Scholar] [CrossRef]
- Ansarey, M.; Panahi, M.S.; Ziarati, H.; Mahjoob, M. Optimal energy management in a dualstorage fuel-cell hybrid vehicle using multi-dimensional dynamic programming. J. Power Sources 2014, 250, 359–371. [Google Scholar] [CrossRef]
- Fares, D.; Chedid, R.; Panik, F.; Karaki, S.; Jabr, R. Dynamic programming technique for optimizing fuel cell hybrid vehicles. Int. J. Hydrogen Energy 2015, 40, 7777–7790. [Google Scholar] [CrossRef]
- Elbert, P.; Ebbesen, S.; Guzzella, L. Implementation of dynamic programming for n-dimensional optimal control problems with final state constraints. IEEE Trans. Control Syst. Technol. 2012, 21, 924–931. [Google Scholar] [CrossRef]
- Song, K.; Zhang, T.; Niu, W.; Zhang, T. Error accumulation problem and solution of dynamic programming algorithm for energy management of fuel cell electric vehicles. Automot. Eng. 2017, 39, 249–255. [Google Scholar]
- Zhou, W.; Yang, L.; Cai, Y.; Ying, T. Dynamic programming for new energy vehicles based on their work modes part II: Fuel cell electric vehicles. J. Power Sources 2018, 407, 92–104. [Google Scholar] [CrossRef]
- Paganelli, G.; Delprat, S.; Guerra, T.M.; Rimaux, J.; Santin, J.J. Equivalent consumption minimization strategy for parallel hybrid powertrains. In Proceedings of the IEEE Vehicular Technology Conference, Birmingham, AL, USA, 6–9 May 2002; Volume 4, pp. 2076–2081. [Google Scholar]
- Xinyou, L.I.N.; Qigao, F.E.N.G.; Shaobo, Z.H.A.N.G. Global optimal discrete equivalent factor of equivalent fuel consumption minimization strategy based energy management strategy for a series-parallel plug-in hybrid electric vehicle. J. Mech. Eng. 2016, 52, 102–110. [Google Scholar]
- Deng, T.; Han, H.; Luo, J. Improved ECMS energy management control of HEVs based on DP algorithm. China Mech. Eng. 2018, 29, 326. [Google Scholar]
- Gu, B.; Rizzoni, G. An adaptive algorithm for hybrid electric vehicle energy management based on driving pattern recognition. ASME Int. Mech. Eng. Congr. Expo. 2006, 47683, 249–258. [Google Scholar]
- Hong, Z.; Li, Q.; Han, Y.; Shang, W.; Zhu, Y.; Chen, W. An energy management strategy based on dynamic power factor for fuel cell/battery hybrid locomotive. Int. J. Hydrogen Energy 2018, 43, 3261–3272. [Google Scholar] [CrossRef]
- Han, J.; Park, Y.; Kum, D. Optimal adaptation of equivalent factor of equivalent consumption minimization strategy for fuel cell hybrid electric vehicles under active state inequality constraints. J. Power Sources 2014, 267, 491–502. [Google Scholar] [CrossRef]
- Gao, H.; Wang, Z.; Yin, S.; Lu, J.; Guo, Z.; Ma, W. Adaptive real-time optimal energy management strategy based on equivalent factors optimization for hybrid fuel cell system. Int. J. Hydrogen Energy 2021, 46, 4329–4338. [Google Scholar] [CrossRef]
- Lin, X.Y.; Xia, Y.T.; Li, X.F.; Li, H. Equivalent consumption minimization strategy adaptive to various driving ranges for fuel cell vehicles. Automot. Eng. 2019, 41, 750–756. [Google Scholar]
- Zeng, T.; Zhang, C.; Zhang, Y.; Deng, C.; Hao, D.; Zhu, Z.; Ran, H.; Cao, D. Optimization-oriented adaptive equivalent consumption minimization strategy based on short-term demand power prediction for fuel cell hybrid vehicle. Energy 2021, 227, 120305. [Google Scholar] [CrossRef]
- Lin, X.; Xia, Y.; Huang, W.; Li, H. Trip distance adaptive power prediction control strategy optimization for a plug-in fuel cell electric vehicle. Energy 2021, 224, 120232. [Google Scholar] [CrossRef]
- Shamsuzzoha, M.; Lee, M. Design of robust PID controllers for unstable processes. In Proceedings of the 2006 SICE-ICASE International Joint Conference, Busan, Republic of Korea, 18–21 October 2006; pp. 3324–3329. [Google Scholar]
- Arora, A.; Hote, Y.V.; Rastogi, M. Design of PID controller for unstable system. In International Conference on Logic, Information, Control and Computation; Springer: Berlin/Heidelberg, Germany, 2011; pp. 19–26. [Google Scholar]
- Lohse-Busch, H.; Stutenberg, K.; Duoba, M.; Iliev, S. Technology Assessment of a Fuel Cell Vehicle: 2017 Toyota Mirai; Argonne National Lab. (ANL): Argonne, IL, USA, 2018. [Google Scholar]
- Xie, S.; Hu, X.; Xin, Z.; Li, L. Time-efficient stochastic model predictive energy management for a plug-in hybrid electric bus with an adaptive reference state-ofcharge advisory. IEEE Trans. Veh. Technol. 2018, 67, 5671–5682. [Google Scholar] [CrossRef]
- Min, D.; Song, Z.; Chen, H.; Wang, T.; Zhang, T. Genetic algorithm optimized neural network based fuel cell hybrid electric vehicle energy management strategy under start-stop condition. Appl. Energy 2022, 306 Pt B, 118036. [Google Scholar] [CrossRef]
- Munoz, P.M.; Correa, G.; Gaudiano, M.E.; Fernandez, D. Energy management control design for fuel cell hybrid electric vehicles using neural networks. Int. J. Hydrogen Energy 2017, 42, 28932–28944. [Google Scholar] [CrossRef]
- Song, K.; Li, F.; Hu, X.; He, L.; Niu, W.; Lu, S.; Zhang, T. Multi-mode energy management strategy for fuel cell electric vehicles based on driving pattern identification using learning vector quantization neural network algorithm. J. Power Sources 2018, 389, 230–239. [Google Scholar] [CrossRef]
- Liu, Y.; Li, J.; Chen, Z.; Qin, D.; Zhang, Y. Research on a multi-objective hierarchical prediction energy management strategy for range extended fuel cell vehicles. J. Power Sources 2019, 429, 55–66. [Google Scholar] [CrossRef]
- Lin, X.; Wang, Z.; Wu, J. Energy management strategy based on velocity prediction using back propagation neural network for a plug-in fuel cell electric vehicle. Int. J. Energy Res. 2021, 45, 2629–2643. [Google Scholar] [CrossRef]
- Lin, X.; Zeng, S.; Li, X. Online correction predictive energy management strategy using the Q-learning based swarm optimization with fuzzy neural network. Energy 2021, 223, 120071. [Google Scholar] [CrossRef]
- Ganesh, A.H.; Xu, B. A review of reinforcement learning based energy management systems for electrified powertrains: Progress, challenge, and potential solution. Renew. Sustain. Energy Rev. 2022, 154, 111833. [Google Scholar] [CrossRef]
- Li, Q.; Meng, X.; Gao, F.; Zhang, G.; Chen, W.; Rajashekara, K. Reinforcement learning energy management for fuel cell hybrid system: A review. IEEE Ind. Electron. Mag. 2022, 2–11. [Google Scholar] [CrossRef]
- Watkins, C.J.C.H. Learning from Delayed Rewards; University of Cambridge: Cambridge, UK, 1989. [Google Scholar]
- Venkatasatish, R.; Dhanamjayulu, C. Reinforcement learning based energy management systems and hydrogen refuelling stations for fuel cell electric vehicles: An overview. Int. J. Hydrogen Energy 2022, 47, 27646–27670. [Google Scholar] [CrossRef]
- Sellali, M.; Ravey, A.; Betka, A.; Kouzou, A.; Benbouzid, M.; Djerdir, A.; Kennel, R.; Abdelrahem, M. Multi-Objective Optimization-Based Health-Conscious Predictive Energy Management Strategy for Fuel Cell Hybrid Electric Vehicles. Energies 2022, 15, 1318. [Google Scholar] [CrossRef]
- Trinh, H.-A.; Truong, H.-V.-A.; Ahn, K.K. Development of Fuzzy-Adaptive Control Based Energy Management Strategy for PEM Fuel Cell Hybrid Tramway System. Appl. Sci. 2022, 12, 3880. [Google Scholar] [CrossRef]
- Hu, X.; Liu, S.; Song, K.; Gao, Y.; Zhang, T. Novel Fuzzy Control Energy Management Strategy for Fuel Cell Hybrid Electric Vehicles Considering State of Health. Energies 2021, 14, 6481. [Google Scholar] [CrossRef]
- Rodriguez, R.; Trovão, J.P.F.; Solano, J. Fuzzy logic-model predictive control energy management strategy for a dual-mode locomotive. Energy Convers. Manag. 2022, 253, 115111. [Google Scholar] [CrossRef]
- Yuan, X.H.; Yan, G.D.; Li, H.T.; Liu, X.; Su, C.Q.; Wang, Y.P. Research on energy management strategy of fuel cell–battery–supercapacitor passenger vehicle. Energy Rep. 2022, 8, 1339–1349. [Google Scholar] [CrossRef]
Disclaimer/Publisher’s Note: The statements, opinions and data contained in all publications are solely those of the individual author(s) and contributor(s) and not of MDPI and/or the editor(s). MDPI and/or the editor(s) disclaim responsibility for any injury to people or property resulting from any ideas, methods, instructions or products referred to in the content. |
© 2023 by the authors. Licensee MDPI, Basel, Switzerland. This article is an open access article distributed under the terms and conditions of the Creative Commons Attribution (CC BY) license (https://creativecommons.org/licenses/by/4.0/).























