Risk Analysis of Reservoir Operations Considering Short-Term Flood Control and Long-Term Water Supply: A Case Study for the Da-Han Creek Basin in Taiwan
Abstract
:1. Introduction
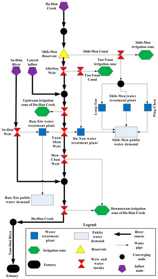
2. Study Area and Data
3. Methods
3.1. Methodology Flowchart
- Step 0:
- Data collection. The variables include historical inflow and release hydrographs and water levels at the downstream control location during typhoons. These water levels were measured by the Shih-Men Reservoir Management Bureau, Taiwan.
- Step 1:
- Generation of the inflow hydrograph. First, test the optimal probability distribution function, and calibrate the corresponding parameters for the historical inflow hydrographs. Then, use Monte Carlo simulation (MCS) to generate 10,000 synthetic inflow hydrographs for typhoon events.
- Step 2:
- Optimization of reservoir release. Construct a flood operation model to optimize the reservoir release hydrograph based on predefined sets of operation rules (i.e., the upper limits of target reservoir water levels) during typhoons, and simulate flow and storage during reservoir operations. The release hydrograph and final reservoir storage are used to evaluate the over-levee and shortage risks in Steps 3 and 4, respectively.
- Step 3:
- Construction of a novel BPNN-based water level simulation surrogate model. The processes include single-moment training, single-moment validation and complete-event unsteady simulation verification. This model is used to calculate the water level at the downstream control point under reservoir release during typhoons.
- Step 4:
- Optimization of water allocation. Construct a network flow-based optimization model using the water distribution system data and optimize the water allocation patterns for each municipal and agricultural demand.
- Step 5:
- Risk analysis of over-levee and shortage risks during reservoir operations. Evaluate the over-levee risk and drought risk based on the defined over-levee threshold values for the control point and resistance for the shortage index, respectively. Then, assess the trade-offs and priorities between each type of demand, and analyze the relationship between various upper limits for reservoir hedging water levels and each type of risk.
3.2. Generation of Inflow Hydrographs
3.2.1. Monte Carlo Simulation
3.2.2. Synthetic Inflow Hydrographs
3.3. Water Level Simulation at Downstream Control Point
3.4. Optimization Model for Reservoir Operations and Water Allocation
3.5. Risk Analysis
3.6. Shortage Index Definition
4. Application
4.1. Adopted Typhoon Events for Risk Analysis and Construction of the BPNN-Based Water Level Simulation Model
4.2. Synthetic Inflow Hydrograph of Shih-Men Reservoir
4.3. Construction Outcomes of the BPNN-Based Water Level Simulation Model
4.4. Risk Analysis Parameter Setting
4.4.1. Setting of the Threshold Value of Resistance of the Shortage Index
4.4.2. Setting the Threshold Value for Over-Levee Risk
4.5. Results and Discussions of the Risk Analysis
4.5.1. Over-Levee Risk during Typhoon Period
4.5.2. Shortage Risks during Drought Period
4.5.3. Comparison between Risk and Different Upper Limit Settings of the Reservoir
5. Conclusions
Acknowledgments
Author Contributions
Conflicts of Interest
References
- Wasimi, S.A.; Kitanidis, P.K. Real-time Forecasting and Daily Operation of a Multireservoir System during Floods by Linear Quadratic Gaussian Control. Water Resour. Res. 1983, 19, 1511–1522. [Google Scholar] [CrossRef]
- Unver, O.I.; Mays, L.W. Model for Real-time Optimal Flood Control Operation of a Reservoir System. Water Resour. Manag. 1990, 4, 21–46. [Google Scholar] [CrossRef]
- Hsu, N.S.; Wei, C.C. A Multipurpose Reservoir Real-time Operation Model for Flood Control during Typhoon Invasion. J. Hydrol. 2007, 336, 282–293. [Google Scholar] [CrossRef]
- Wei, C.C.; Hsu, N.S. Multireservoir Real-time Operations for Flood Control using Balanced Water Level Index Method. J. Environ. Manag. 2008, 88, 1624–1639. [Google Scholar] [CrossRef] [PubMed]
- Wei, C.C.; Hsu, N.S. Optimal Tree-based Release Rules for Real-time Flood Control Operations on a Multipurpose Multireservoir System. J. Hydrol. 2009, 365, 213–224. [Google Scholar] [CrossRef]
- Chang, L.C. Guiding Rational Reservoir Flood Operation Using Penalty-type Genetic Algorithm. J. Hydrol. 2008, 354, 65–74. [Google Scholar] [CrossRef]
- Hsu, N.S.; Huang, C.L.; Wei, C.C. Multi-phase Intelligent Decision Model for Reservoir Real-time Flood Control during Typhoons. J. Hydrol. 2015, 522, 11–34. [Google Scholar] [CrossRef]
- Hsu, N.S.; Cheng, K.W. Network Flow Optimization Model for Basin Scale Water Supply Planning. J. Water Resour. Plan. Manag. ASCE 2002, 128, 102–112. [Google Scholar] [CrossRef]
- Hsu, N.S.; Cheng, W.C.; Cheng, W.M.; Wei, C.C.; Yeh, W.W.G. Optimization and Capacity Expansion of a Water Distribution System. Adv. Water Resour. 2008, 31, 776–786. [Google Scholar] [CrossRef]
- Sadati, S.K.; Speelman, S.; Sabouhi, M.; Gitizadeh, M.; Ghahraman, B. Optimal Irrigation Water Allocation Using a Genetic Algorithm under Various Weather Conditions. Water 2014, 6, 3068–3084. [Google Scholar] [CrossRef]
- Bekri, E.; Disse, M.; Yannopoulos, P. Optimizing Water Allocation under Uncertain System Conditions for Water and Agriculture Future Scenarios in Alfeios River Basin (Greece)—Part B: Fuzzy-Boundary Intervals Combined with Multi-Stage Stochastic Programming Model. Water 2015, 7, 6427–6466. [Google Scholar] [CrossRef]
- Levin, O. Optimal Control of a Storage Reservoir during a Flood Season. Automatica 1969, 5, 27–34. [Google Scholar] [CrossRef]
- Tu, M.Y.; Hsu, N.S.; Yeh, W.W.G. Optimization of Reservoir Management and Operation with Hedging Rules. J. Water Resour. Plan. Manag. ASCE 2003, 129, 86–97. [Google Scholar] [CrossRef]
- Ahmadi, A.; Karamouz, M.; Moridi, A. Robust Methods for Identifying Optimal Reservoir Operation Strategies using Deterministic and Stochastic Formulations. Water Resour. Manag. 2010, 24, 2527–2552. [Google Scholar] [CrossRef]
- Schardong, A.; Simonovic, S.P. Coupled Self-adaptive Multiobjective Differential Evolution and Network Flow Algorithm Approach for Optimal Reservoir Operation. J. Water Resour. Plan. Manag. 2015, 141, 04015015. [Google Scholar] [CrossRef]
- Hu, T.; Zhang, X.Z.; Zeng, X.; Wang, J.A. Two-Step Approach for Analytical Optimal Hedging with Two Triggers. Water 2016, 8, 52. [Google Scholar] [CrossRef]
- Ji, Y.; Lei, X.; Cai, S.; Wang, X. Hedging Rules for Water Supply Reservoir Based on the Model of Simulation and Optimization. Water 2016, 8, 249. [Google Scholar] [CrossRef]
- Su, M.D.; Kang, J.L.; Chang, L.F.; Chen, A.S. A grid-based GIS approach to regional flood damage assessment. J. Mar. Sci. Technol. 2005, 13, 184–192. [Google Scholar]
- Suiadee, W.; Tingsanchali, T. A combined simulation–Genetic algorithm optimization model for optimal rule curves of a reservoir: A case study of the Nam Oon Irrigation Project, Thailand. Hydrol. Process. 2007, 21, 3211–3225. [Google Scholar] [CrossRef]
- Voisin, N.; Li, H.; Ward, D.; Huang, M.; Wigmosta, M.; Leung, L.R. On an improved sub-regional water resources management representation for integration into earth system models. Hydrol. Earth Syst. Sci. 2013, 17, 3605–3622. [Google Scholar] [CrossRef]
- Mateo, C.M.; Hanasaki, N.; Komori, D.; Tanaka, K.; Kiguchi, M.; Champathong, A.; Oki, T. Assessing the impacts of reservoir operation to floodplain inundation by combining hydrological, reservoir management, and hydrodynamic models. Water Resour. Res. 2014, 50, 7245–7266. [Google Scholar] [CrossRef]
- Wood, E.A. An Analysis of Flood Levee Reliability. Water Resour. Res. 1977, 13, 665–671. [Google Scholar] [CrossRef]
- Kuo, J.T.; Yen, B.C.; Hsu, Y.C.; Lin, H.F. Risk Analysis for Dam Overtopping—Feitsui Reservoir as a Case Study. J. Hydraul. Eng. 2007, 133, 955–963. [Google Scholar] [CrossRef]
- Paik, K. Analytical Derivation of Reservoir Routing and Hydrological Risk Evaluation of Detention Basins. J. Hydrol. 2008, 352, 191–201. [Google Scholar] [CrossRef]
- Klemes, V. Reliability of Water Supply Performed by Means of a Storage Reservoir within a Limited Period of Time. J. Hydrol. 1967, 5, 70–92. [Google Scholar] [CrossRef]
- Klemes, V. Reliability Estimates for a Storage Reservoir with Seasonal Input. J. Hydrol. 1969, 7, 198–216. [Google Scholar] [CrossRef]
- Wurbs, R.A. Modeling River/Reservoir System Management, Water Allocation, and Supply Reliability. J. Hydrol. 2005, 300, 100–113. [Google Scholar] [CrossRef]
- Yamout, G.M.; Hatfield, K.; Romeijn, H.E. Comparison of New Conditional Value-At-Risk-Based Management Models for Optimal Allocation of Uncertain water supplies. Water Resour. Res. 2007, 43. [Google Scholar] [CrossRef]
- Higgins, A.; Archer, A.; Hajkowicz, S. A Stochastic Non-linear Programming Model for a Multi-period Water Resource Allocation with Multiple Objectives. Water Resour. Manag. 2008, 22, 1445. [Google Scholar] [CrossRef]
- Kuo, C.L.; Hsu, N.S. An Optimization Model for Crucial Key Pipes and Mechanical Reliability: A Case Study on a Water Distribution System in Taiwan. Water Resour. Manag. 2011, 25, 763–775. [Google Scholar] [CrossRef]
- Chow, V.T.; Maidment, D.R.; Mays, L.W. Applied Hydrology; McGraw-Hill: New York, NY, USA, 1988; pp. 394–398. [Google Scholar]
- Panda, R.K.; Pramanik, N.; Bala, B. Simulation of River Stage Using Artificial Neural Network and MIKE 11 Hydrodynamic Model. Comput. Geosci. 2010, 36, 735–745. [Google Scholar] [CrossRef]
- Huang, C.L.; Hsu, N.S.; Wei, C.C.; Luo, W.J. Optimal Spatial Design of Capacity and Quantity of Rainwater Harvesting Systems for Urban Flood Mitigation. Water 2015, 7, 5173–5202. [Google Scholar] [CrossRef]
- Shiau, J.T.; Lee, H.C. Derivation of Optimal Hedging Rules for a Water-Supply Reservoir through Compromise Programming. Water Res. Manag. 2005, 19, 111–132. [Google Scholar] [CrossRef]
- Shiau, J.T. Water Release Policy Effects on the Shortage Characteristics for the Shihmen Reservoir System during Droughts. Water Res. Manag. 2003, 17, 463–480. [Google Scholar] [CrossRef]
- Vose, D. Risk Analysis: A Quantitative Guide; John Wiley & Sons: New York, NY, USA, 2008. [Google Scholar]
- Bertoli, L.; Moisello, U. A Regional Model for Estimating the Probability Distribution of Routed Peak Discharges. J. Hydrol. 1993, 153, 103–138. [Google Scholar] [CrossRef]
- Hsu, N.S.; Huang, C.L.; Wei, C.C. Real-time Forecast of Reservoir Inflow Hydrographs Incorporating Terrain and Monsoon Effects during Typhoon Invasion by Novel Intelligent Numerical-statistic Impulse Techniques. J. Hydrol. Eng. 2015, 20, 04015019. [Google Scholar] [CrossRef]
- Rosenblatt, F. The perceptron: A probabilistic model for information storage and organization in the brain. Psychol. Rev. 1958, 65, 386–408. [Google Scholar] [CrossRef] [PubMed]
- Rumelhart, D.E.; McClelland, J.L. Parallel Distributed Processing: Explorations in the Microstructure of Cognition; MIT Press: Cambridge, MA, USA, 1986. [Google Scholar]
- Eisel, L.M. Risk/Benefit Analysis in Water Resources Planning and Management; Haimes, Y.Y., Ed.; Springer: Pacific Grove, CA, USA, 1981; Chapter 1; pp. 5–11. [Google Scholar]
- Tung, Y.K.; Yen, B.C. Hydrosystems Engineering Reliability Assessment and Risk Analysis; McGraw-Hill: New York, NY, USA, 2005; pp. 7.1–7.55. [Google Scholar]
- Chang, K.-T.; Chiang, S.-H.; Lei, F. Analysing the Relationship between Typhoon-Triggered Landslides and Critical Rainfall Conditions. Earth Surf. Process. Landf. 2008, 33, 1261–1271. [Google Scholar] [CrossRef]
- Tsai, A.Y.; Huang, W.C. Impact of Climate Change on Water Resources in Taiwan. Terr. Atmos. Ocean. Sci. 2011, 22, 507–519. [Google Scholar] [CrossRef]















| Stage of Model Construction | Starting Time (Day/Month/Year) | Name of Typhoon | Duration (h) | Peak Inflow (m3/s) | Return Period of Peak Inflow (y) |
|---|---|---|---|---|---|
| Single-moment training and validation | 30 July 1996 | Herb | 104 | 6363 | 15.4 |
| 17 August 1997 | Winnie | 80 | 3411 | 5.3 | |
| 28 August 1997 | Amber | 84 | 1351 | 2.4 | |
| 26 September 1998 | Yanni | 120 | 486 | 1.5 | |
| 3 October 1998 | Flood | 144 | 810 | 1.7 | |
| 15 October 1998 | Zeb | 96 | 4643 | 8.7 | |
| 23 October 1998 | Babs | 120 | 328 | 1.2 | |
| 8 July 2000 | Kai-Tak | 72 | 393 | 1.3 | |
| 22 August 2000 | Bilis | 60 | 2230 | 4.3 | |
| 28 August 2000 | Prapiroon | 72 | 837 | 1.9 | |
| 10 September 2000 | Bopha | 72 | 257 | 1.0 | |
| 31 October 2000 | Xangsane | 72 | 1852 | 3.6 | |
| 15 September 2001 | Nari | 117 | 4123 | 6.6 | |
| 23 September 2001 | Lekima | 168 | 1505 | 2.7 | |
| 15 October 2001 | Haiyan | 72 | 662 | 1.6 | |
| 9 July 2002 | Nakri | 48 | 317 | 1.1 | |
| 5 September 2002 | Sinlaku | 68 | 409 | 1.4 | |
| 2 July 2004 | Mindulle | 48 | 276 | 1.1 | |
| 11 August 2004 | Rananim | 48 | 1208 | 2.2 | |
| 23 August 2004 | Aere | 93 | 8594 | 38.5 | |
| Single-moment validation and complete-event verification | 11 September 2004 | Haima | 64 | 1637 | 3.2 |
| 24 October 2004 | Nock-ten | 57 | 958 | 2.0 | |
| 3 December 2004 | Nanmadol | 44 | 335 | 1.3 |
| Probability Distribution Parameters | Peak Inflow (qp) | Time to Peak Inflow (tp) |
|---|---|---|
| Average | 1869 (m3/s) | 46.90 (h) |
| Standard deviation | 2180 (m3/s) | 15.12 (h) |
| Coefficient of skewness | 1.91 | 0.93 |
| Modified coefficient of skewness | 2.80 | 1.38 |
| Best probability distribution | PT3’ | LPT3’ |
| RMSE | 297.48 (m3/s) | 2.66 (h) |
| Correlation coefficient of probability plotting | 0.994 | 0.987 |
| Coefficient b | 0.5 | 3/8 |
© 2017 by the authors. Licensee MDPI, Basel, Switzerland. This article is an open access article distributed under the terms and conditions of the Creative Commons Attribution (CC BY) license (http://creativecommons.org/licenses/by/4.0/).
Share and Cite
Cheng, W.-M.; Huang, C.-L.; Hsu, N.-S.; Wei, C.-C. Risk Analysis of Reservoir Operations Considering Short-Term Flood Control and Long-Term Water Supply: A Case Study for the Da-Han Creek Basin in Taiwan. Water 2017, 9, 424. https://doi.org/10.3390/w9060424
Cheng W-M, Huang C-L, Hsu N-S, Wei C-C. Risk Analysis of Reservoir Operations Considering Short-Term Flood Control and Long-Term Water Supply: A Case Study for the Da-Han Creek Basin in Taiwan. Water. 2017; 9(6):424. https://doi.org/10.3390/w9060424
Chicago/Turabian StyleCheng, Wen-Ming, Chien-Lin Huang, Nien-Sheng Hsu, and Chih-Chiang Wei. 2017. "Risk Analysis of Reservoir Operations Considering Short-Term Flood Control and Long-Term Water Supply: A Case Study for the Da-Han Creek Basin in Taiwan" Water 9, no. 6: 424. https://doi.org/10.3390/w9060424
APA StyleCheng, W.-M., Huang, C.-L., Hsu, N.-S., & Wei, C.-C. (2017). Risk Analysis of Reservoir Operations Considering Short-Term Flood Control and Long-Term Water Supply: A Case Study for the Da-Han Creek Basin in Taiwan. Water, 9(6), 424. https://doi.org/10.3390/w9060424

