Next Article in Journal
Panel Temperature Dependence on Atmospheric Parameters of an Operative Photovoltaic Park in Semi-Arid Zones Using Artificial Neural Networks
Next Article in Special Issue
Improving Energy Efficiency of School Buildings: A Case Study of Thermal Insulation and Window Replacement Using Cost-Benefit Analysis and Energy Simulations
Previous Article in Journal
Origin, Migration, and Accumulation of Crude Oils in the Chaoyang Step-Fault Zone, Fushan Depression, Beibuwan Basin: Insight from Geochemical Evidence and Basin Modeling
Previous Article in Special Issue
An Experimental Direct Model for the Sky Temperature Evaluation in the Mediterranean Area: A Preliminary Investigation
 
 
Font Type:
Arial Georgia Verdana
Font Size:
Aa Aa Aa
Line Spacing:
Column Width:
Background:
Article

Consequences of Non-Compliance with Technological Procedures in the Realisation of Construction Objects from the Point of View of Heat Consumption for Heating—A Case Study on Selected Construction Sites in the Slovak Republic

Department of Building Technology, Faculty of Civil Engineering, Slovak University of Technology in Bratislava, 810 05 Bratislava, Slovakia
*
Author to whom correspondence should be addressed.
Energies 2024, 17(23), 5843; https://doi.org/10.3390/en17235843
Submission received: 23 October 2024 / Revised: 18 November 2024 / Accepted: 20 November 2024 / Published: 21 November 2024
(This article belongs to the Special Issue Research Trends of Thermal Comfort and Energy Efficiency in Buildings)

Abstract

This article focuses on the energy performance of buildings with an emphasis on the consequences of non-compliance with technological practices during the building process. We analyse the impact of construction deficiencies on the consumption of heat for heating, focusing on specific case studies of selected building constructions in the Slovak Republic. The results show that non-compliance with prescribed technological standards and procedures leads to significant deterioration in the building’s energy efficiency, which is manifested in increased heat consumption and higher operating costs. The findings of this study have key importance for future construction projects as they offer valuable recommendations for improving energy standards and construction quality, thus contributing to a more sustainable and efficient building process. When designing buildings with near-zero energy demand, it is necessary to eliminate all risks in the project that arise during the preparation and design itself, as well as during implementation.

1. Introduction

The energy performance certification of buildings is the process of assessing the energy performance of a building to provide information on the amount of energy used by a building for heating, cooling, hot water supply, and other energy needs. This certification process helps to identify energy-efficient and energy-saving buildings, raising awareness of energy costs and contributing to more sustainable use of energy.
The idea of energy certification for buildings and improving the energy performance of buildings was first introduced more than two decades ago. The purpose of this step was mainly to reduce CO2 emissions and thus ensure long-term sustainability. From a statistical point of view, the built-up area of the EU accounts for 4% of its total area, approximately 4 million km2 [1]. Approximately 80% of this figure is made up of buildings built before 1990. These buildings are energy inefficient and their operation generates a large amount of CO2 emissions. In addition, these buildings have high energy consumption. In 2008, Pérez-Lombard et al. reported statistics in their article [2] on total energy consumption. The authors state that based on information from the Energy Information Administration (EIA) and Eurostat, in 2004, the final energy consumption of buildings in the EU was 37% of the total energy consumption. The authors also expressed the assumption that these values will increase with a growing market. This information can be followed up with further information from the global benchmark, where it is statistically proven that over the last ten years, the world has emitted almost 35 billion tons of CO2 into the air every year, and these values are only expected to increase. These values are 50% higher than they were in the year 2000 and almost triple the values that they were 50 years ago [3].
The previously mentioned factors, among others, have led to the creation of one of the focal points of the European Commission’s key priorities on the energy performance of buildings. The idea was expressed in the form of Directive 2002/91/EC of the European Parliament and of the Council of 16 December 2002 on the energy performance of buildings [4], which entered into force on 4 January 2003. The directive introduced a common system for ensuring the improvement of the energy performance of buildings by changing thermal insulation with regard to climatic and local conditions. The Directive also adjusted the required conditions for the indoor environment of buildings and the cost-effectiveness of the construction and operation of buildings. It established a common general framework for the methodology of calculating integrated energy performance, the energy certification of new and existing buildings, the obligation to display the building energy label in a visible place in the buildings of public institutions, the minimum energy performance requirements for new buildings and existing buildings undergoing major renovation, the periodic inspection of boilers and air-conditioning systems in buildings, and the inspection of heating installations with boilers more than 15 years old [5].
This Directive was subsequently replaced by Directive 2010/31/EU of the European Parliament and of the Council of 19 May 2010 on the energy performance of buildings [6], which retained all of the existing obligations and rules from the previous Directive and added a new requirement to use energy from renewable sources.
The most recent one, which amends Directive 2010/31/EU on the energy performance of buildings and Directive 2012/27/EU on energy efficiency, is the implementation of Directive (EU) 2018/844 of the European Parliament and of the Council of 30 May 2018 [7].
Energy performance certification was introduced in Slovakia more than 15 years ago. Slovakia is one of the countries that implemented Directive 2002/91/EC into national legislation on time. Prior to the introduction of the Act on the Energy Performance of Buildings, insufficient attention was paid in Slovakia to proving compliance with the basic requirements for buildings, which according to the Construction code (Building Act) (Act No 237/2000 Coll.) refers to energy saving and heat protection. This has also affected the readiness of experts to carry out the calculation of the energy performance of buildings. The implementation of building energy performance certification has been adversely affected by the unfinished process of preparing European standards related to the Directive.
Currently, the general standards EN 15217 [8] and EN 15603 [9] have been translated into the Slovak language. The introduction of mandatory energy performance certification of buildings is, of course, also related to ensuring a good understanding of this obligation by the owners of the buildings. Here, it is unfortunate that, compared to other EU Member States, very little attention has been paid to campaigning, providing information, and highlighting the benefits of carrying out energy performance certification of buildings. Only high-quality implementation of building energy certification can have a positive impact on reducing energy demand, improving energy efficiency, and reducing the actual energy consumption, thus improving the energy performance of buildings.
The importance and need for energy certificates is evident from the above text. However, it is clear that many regulations, principles, and technologies are often circumvented and not followed. This often leads to incorrect classification of the building, where the certificate processor declares energy class A0 even though this classification is incorrect. There are a number of buildings that are misclassified in this way, which is not correct and it is necessary to address this issue in more detail from the point of view of long-term sustainability and compliance with national and international regulations.
The purpose of this contribution is to present the issue of non-compliance with technological procedures during construction, which have a fundamental impact on the energy demand of the building from the point of view of heat consumption. It is clear that non-compliance with regulations is a significant problem and it is necessary to point out shortcomings. This can contribute to the improvement and greater control of shortcomings not only at the level of the Slovak Republic, but also from an international point of view.

2. Global Literature Review (Articles Where They Are Addressing Certification)

Energy efficiency is generally a very hot topic that has been at the forefront for several years [10,11]. The oil shocks in the 1970s led to major changes in global energy policy, which brought long-term impacts on energy efficiency and technological development. In the 1980s after the second oil crisis, countries started to invest more in energy efficient technologies, leading to a decrease in the energy consumption per unit of economic output. Although the initial focus was mainly on energy savings, the focus later moved to energy performance and energy efficiency across a range of sectors, including construction, with environmental and climate impacts also taken into account [9]. After the oil shocks, there was a wide-spread implementation of energy codes that required buildings to meet certain energy efficiency standards. Soon after that, several countries adopted new regulations and standards [12,13,14,15,16,17].
These regulations gradually paved the way for the introduction of energy performance certificates, which evaluate and categorise the energy performance of buildings. Several European countries have implemented market mechanisms to encourage investment in energy efficiency and achieve national energy saving targets. Some of these schemes are based on quantified energy saving requirements for energy distributors and suppliers, and they are complemented by the certification of energy saving through certificates. The authors [18] looked at the nature and functioning of tradable certificate schemes in Europe, analysing how these schemes work and what their important features are. They also provide a comparative analysis of schemes in Italy, the UK, and France. Altogether, they highlight the benefits and challenges of these schemes and explore the potential for integration into the emission market.
Certificates are an important tool that confirm energy savings have actually been achieved thanks to specific measures and can therefore be used for various energy policies. Each certificate should be unique, verifiable, transparent, and have only one owner [19]. According to a Buildings Performance Institute Europe survey, energy performance certificates (EPCs) are currently one of the most important sources of information on the energy performance of buildings in the EU [20]. As a response to the energy crisis, the European Union started to work intensively on energy efficiency policies and introduced energy performance certification in 2002 with the first Energy Performance of Buildings Directive (EPBD) 2002/91/EC. The directive made energy performance certificates mandatory for all EU Member States, which had to introduce an effective certification system for all buildings that were sold or leased by 2009 [4].
Several authors have prepared a thorough analysis of the EU energy policy that provides valuable information on the historical development, current policies, and future directions of the EU in the field of energy [2,21,22,23,24,25].
Since the 20th century, the world has been facing a growing global energy crisis caused by a growing population, increasing energy consumption, and resource depletion. Increased energy consumption results in increased greenhouse gas emissions and air pollution, which exacerbate global warming and climate change. Energy efficiency in buildings is becoming a key factor in addressing this crisis.
Buildings are responsible for 30–40% of total energy consumption, and in many countries, air conditioning plays a significant role in the energy consumption of buildings [26]. Extensive research shows that good building design can significantly reduce energy consumption in the long term [27,28]. If a building is well designed, less energy is required to maintain indoor thermal comfort [29].
In 2009, energy consumption in European households accounted for 68% of the total energy consumption in buildings, with the largest part of this consumption being space heating [30].
A new EU directive on the energy performance of buildings introduced in 2010 set very high energy performance standards for all new buildings in EU Member States by 2020 and requirements for energy audits of existing buildings.
As a result of this Directive, energy performance certificates (EPCs) have become the main tool across Europe for assessing the energy performance of existing buildings and providing relevant recommendations for improvement [31].
Overall global population growth, the large environmental impacts of current resource depletion, and increasing greenhouse gas emissions have raised concerns about current trends in energy consumption [32,33].
This issue has been addressed by several authors, and several methodologies can be found in the literature for analysing and characterising the energy performance of buildings in individual countries and specific cities [34].
Some authors have developed energy simulation models for individual buildings and cities. For example, T. Johansson et al. developed an energy model of a city, and the results showed that it is possible to create three-dimensional energy models of a city using spatial data from national registers and databases. The authors analysed the situation in the Swedish city of Kiruna, as Sweden has set a target to reduce energy consumption by 50% by 2030 compared to 1990 levels. This target is part of a long-term strategy towards achieving carbon neutrality by the year 2045. In this study, a city energy model is investigated. The results show that it is possible to create automatic city models and that they improve the understanding of energy use in buildings, a valuable tool for reducing energy consumption. The Kiruna study showed that the proposed energy saving measures in energy performance certificates need to be implemented, and new buildings in the urban transformation need to meet high energy standards in order to achieve the national target in Kiruna [35].
C. Prades et al. developed a dynamic simulation model to estimate the heat demand of cities and districts while taking into consideration building information obtained from cadastral and elevation databases using GIS-based technologies, energy databases, and local climatic conditions. The study focuses on a large-scale example in the European Mediterranean city of Valencia from a selection of 1026 buildings to illustrate its application. The study showed that buildings built before 1970 can save on average more than 40% of the thermal demand through modern renovation. The conclusion states that although the research objectives were met, further research is needed to complement the method. Major areas for future research are the difference between cooling demand and actual cooling consumption and the prioritisation of the buildings to be renovated, including the definition of the renovation costs for each type of building [36].
Other research has also been carried out in the city of Valencia by Manso-Burgos et al. to diagnose the energy performance of buildings and to identify areas where energy efficiency can be improved and energy consumption reduced in the city. The objective is to identify which areas of the city are affected the most by poor building energy efficiency and which design features show the worst performance. The research shows that the worst energy performance is in peripheral areas, especially in the northern part of the city. These areas of poor performance correlate with areas of low income and low rental rates. Therefore, public authorities should take into consideration that homes with greater potential for improvement also have a lower investment capacity for renovation. This work has shown that energy performance certificates (EPCs) are a relevant tool to diagnose the energy efficiency of buildings in a city [37].
R. Zhuravchak et al. developed a method for modelling the energy performance of buildings based on GIS in the city of Trondheim, Norway, using data from land registry and energy performance certificates. The results indicate that, typically, specific energy intensity can be represented by parameterized random variables. Using these random variables and information on geospatial coordinates, and the size and type of buildings, it is possible to predict the total annual energy consumption [38].
Similar analyses have been conducted by Belussi et al., who have developed a method for assessing the energy consumption of buildings at the city level using publicly available data provided by public authorities. They focus on the practical use of publicly available data to analyse building energy consumption in urban environments, which can provide valuable information for energy policy makers [39].
The situation in Germany has been documented by Amecke, who in his study analyses to what extent EPCs could help buyers to include energy efficiency in their purchasing decisions [40].
An interesting study has been conducted in Greece based on data from EPCs of buildings issued in accordance with the national provisions of the EPBD (Energy Performance of Buildings Directive). The analysis was prepared for various building sizes, construction periods, and locations. In addition, the implemented energy saving measures are examined in order to define the most common renovation measures for each type of building. Approximately 34% of residential buildings are classified in the lowest energy class G, while only 3% are classified in class B or higher. Replacing windows is the most popular modernisation measure, followed by installing solar panels for hot water preparation [41].
The topic of building energy performance and energy performance certification has been addressed in detail by [42], who thoroughly analysed energy consumption in buildings and analysed trends in the energy demand of buildings in selected countries (USA, EU, Brazil, Russia, India, and China). This paper highlights the need for global cooperation and changes in building energy efficiency to achieve a sustainable energy future.
There has been research conducted in Austria to investigate the rebound effect, which refers to the consumer behaviour on energy consumption for heating flats in Austria. The results indicate that the rebound effect ranges from 20 to 30%. Although the rebound effect is not significant, it is important to take it into account when calculating energy savings and developing measures to reduce CO2 emissions [43].
In 2013, a study was published that deals with the energy efficiency of buildings, with a particular focus on passive houses—a passive house built in the Walloon Brabant region of Belgium. The author analyses the impact of certifications such as the Passive House Standard that are aimed to reduce the final heat demand in residential buildings. The authors claim that these certifications do not take into account the energy used to produce the building materials and thus only focus on the energy efficiency in operation, not the overall life cycle of the building. In addition, the authors point out that existing studies on the energy demand of passive houses inaccurately estimate the energy tied up in materials because they use incomplete assessment methods [44].
Passive houses, which aim to minimise the need for heating, require complex design solutions to achieve high energy efficiency. These include high-performance building envelopes with additional insulation, triple-glazed windows with high performance frames, a high level of air tightness, and the installation of a mechanical ventilation system with heat recuperation. Compared to conventional houses, passive houses therefore require a considerably larger amount of building materials. This subject has been covered by several authors in their publications [45,46,47].
The introduction of low-emission materials and construction technologies is becoming a key factor in achieving the sustainable development goals. Passive buildings, which are characterised by minimal energy consumption, represent an additional challenge in terms of certification as well as the costs associated with their construction [48].
The Energy Performance of Buildings Directive (EPBD) was revised in 2018 with a focus on setting mandatory standards in the construction industry—i.e., zero-emission standards—for new buildings by 2030 and for existing buildings by 2050 [49]. The European Energy Policy has introduced a target to implement nearly zero energy buildings (NZEB) to stimulate the energy transformation of the construction industry.
An overview of the main EU measures is presented by the authors [50], which are aiming at developing the design of nearly zero energy buildings and positive energy buildings (PEBs). The authors also describe the implementation of advanced materials and technologies (smart glass, photovoltaic systems, etc.). The case study shows that a thorough and comprehensive design of the building envelope and its systems can not only ensure almost complete coverage of the energy needs from renewable sources, but also create an energy surplus that could be shared with urban networks.
The transition to sustainable energy is inseparably linked to the need to minimise the environmental impact of energy processes. The key driving forces behind this transformation are the electrification of heating, the reduction of energy demand through the thermal modernisation of buildings, and increasing the energy efficiency of HVAC (heating, ventilation, air conditioning) systems. Focusing on the development of energy efficient buildings and implementing innovative technologies such as intelligent control systems and renewable energy sources are fundamental steps towards reducing the energy demands of buildings and achieving a sustainable future. The development in recent years has been towards dynamic modelling with the application of artificial intelligence (AI). Research in the field of energy process optimisation, including those based on the use of artificial intelligence, is continuously ongoing [51,52,53,54].
The world’s population is projected to reach 9.7 billion by 2050, resulting in a continuous increase in the energy consumption of buildings. This highlights the need to optimise the energy performance of buildings in order to achieve environmental sustainability. Although many countries are trying to formulate goals and strategies for energy savings, empirical evidence shows a significant gap between the projected and actual energy consumption in buildings, known as the building energy performance gap (BEPG). In order to address the problem of insufficient information integrity in building energy projects, this research proposes an innovative solution based on blockchain technology. The author addresses the use of blockchain technology in the construction industry to deal with problems arising from inefficient information transfer and insufficient data integrity [55].
The problem of building energy performance and the application of energy certificates is truly extensive and still relevant, as many authors [56,57,58,59,60,61,62,63] have been conducting research in this field for several years.
Most authors pay attention to extensive analyses and simulations, but insufficient attention is paid to the consequences of non-compliance with technological procedures in the implementation of construction objects in terms of heat consumption for heating. The basic concept for designing zero energy buildings, besides the design of the envelope itself, the efficient heating system, hot water preparation, lighting, and ventilation with cooling, is the actual implementation of these measures. In particular, it is about the correct implementation of the connections, the connection of the individual technological stages, such as the connection of the transparent construction to the multi-layered envelope, which is composed of a load-bearing construction and a contact insulation system. It is the quality of the execution of the proposed measures that significantly influences the final energy performance and heating consumption in real conditions. Therefore, in this article, we discuss a case study on selected buildings in the Slovak Republic, as it is clear that many energy performance certificates neglect factors that can negatively affect the energy performance of buildings. This can lead to the misclassification of buildings and their actual energy performance being worse than that stated in the certificate. It is essential to pay attention to the problems that arise during construction.

3. Factors Influencing the Energy Class of a Building

It is evident that in order to comply with the correct classification of a building, it is necessary to comply with individual technological procedures. These procedures ensure the functioning of all systems and the efficiency of the individual materials incorporated in the building. Unfortunately, the reality of implementation is often different, and many procedures and implementations are not followed. This subsequently leads to unprofessional implementation and the malfunctioning of many parts, resulting in leaks and heat transfers.
There are several factors that certainly lead to the deterioration of parts of the construction and consequently of the building as a whole. Many of these are directly related to the formation of thermal bridges, which subsequently worsen the performance of the construction.
The most significant factors include:
  • The age factor of the construction, which is, for example, the reduction of the physical properties of the construction as the individual elements degrade with age, and thus the original declared parameters deteriorate.
  • The factor of weather conditions under which the construction is realised. This factor can affect various aspects, such as the cohesion of the mortar, the base, etc. Consequently, these parts fail to perform their function and degrade over time, leading to the formation of thermal bridges.
  • The factor of non-professional execution of the construction during the construction process is a frequent problem, especially regarding smaller construction works carried out on a self-help basis. This factor is associated with the negative impact of a failure to carry out the construction works correctly and can be directly related to the other factors mentioned above.
  • The factor of non-compliance with technological procedures is the most complex and widespread problem due to which the investigated constructions fail to achieve the required properties in terms of energy and hygiene, as well as safety and fire criteria.

4. Methodology

The research methodology focused on consecutive steps that individually built on each other. The first step was to study the literature and search for information. The first part consisted of becoming familiar with the legislation and the history and origin of the need to reduce the energy demand of buildings. This part was followed by a search of professional publications that have been developed focusing on the energy assessment of buildings.
The second step was to select three completed buildings that have been put into operation and have an energy performance certificate in the energy class A0. These buildings were selected within the Slovak Republic. It should be noted that the authors were based on the National Database of Registered Energy Certificates. This database contains more than 250,000 registered energy certificates. Of these constructions, an expert report was prepared by the author (Hlina) for more than 200 objects, which repeated poorly implemented and non-observed technological procedures during construction. The authors estimate that, statistically, from the entire database, approximately 15% of these constructions are wrongly classified in another class due to improper implementation or replacement of heating technology. The authors are currently investigating all these buildings and this research will be the subject of further publications. This project is only an introductory part, which is supposed to describe and point out the problems in the construction of buildings and their energy classification. For this reason, three reference buildings were chosen, which are located in different regions of Slovakia, which also represents different influences (qualitative, material, and weather influence).
The investigated building No. 1 is located in the northern part of Slovakia, the investigated building No. 2 in the eastern part of Slovakia, and the investigated building No. 3 in the southern part of Slovakia. At the same time, the initial visual inspections of the constructions and the detection of deficiencies using the visual method directly in situ were also carried out. As part of these inspections, thermometry was carried out using a Flir B250 Thermal Imager (Teledyne Flir, Wilsonville, OR, USA) to check indoor environmental properties such as temperature and humidity with the help of a pinless moisture psychrometer with an IR Thermometer and a Bluetooth Meterlink MO297 (Extech Instruments, Nashua, NH, USA). Project documentation was obtained as a base for the research. Subsequently, these images were analysed, and together with the project documentation they provided a prerequisite to generate hypotheses of possible construction deficiencies. The next inspection proceeded to the implementation of probes directly into the constructions. The probes were carried out by a destructive method using HILTI cordless tools (Schaan, Liechtenstein). These inputs brought specific and realistic values directly from the constructions under investigation, such as realistic thicknesses, material properties, and the functionality of equipment in concealed constructions, such as roof sheathing and underfloor heating. This was followed by calculations of the heat demand for each building with the actual values obtained in situ. In the given case, we were based on the results and thus that the construction shows deficiencies. In practice, this means that it was not possible to take into account the influence of concrete bridges with the coefficient ΔU = 0.05 within the calculation. This coefficient can be used for insulated objects and therefore objects without thermal bridges. However, as part of the research, a number of shortcomings were demonstrated, and therefore the construction cannot be classified as such. Thus, the coefficient ΔU = 0.1 enters the calculation, which takes into account thermal bridges caused by non-compliance with technological procedures. These results were then recalculated and the final values recorded in tables from which it is possible to evaluate and compare the values given by the certificate and the actual values after recalculation.

5. Case Study

The case study reflects investigations on three different sites within different parts of Slovakia. All of these buildings were required to have an energy class of A0 according to their original energy performance certificates. In situ measurements and evaluations were used to identify the actual energy classification of these buildings.

5.1. Investigated Object No. 1

Investigated building No. 1 is located in the north of Slovakia in the district of Námestovo. It is a two-storey building with a rectangular floor plan and a built-up area of 150 m2. Constructionally, the building is designed as a construction built of bricks 300 mm thick, with EPS insulation 150 mm thick. The roof of the building under study has a gable shape that was realised as a carpenter’s truss, a concrete roof covering, and is insulated with thermal insulation.
The building underwent an energy performance evaluation prior to final approval, where standard data were entered into the calculations without further examination of the construction’s deficiencies. The energy performance classification of this building in the ideal condition is shown in Figure 1.
The examination in situ revealed deficiencies in the constructions. These deficiencies were in a part of the roof sheathing, where thermal bridges were clearly visible in this part of the construction during the thermal camera inspection. The individual thermal bridges are shown in Figure 2, Figure 3 and Figure 4.
These images were used as a basis for subsequent calculations, where individual thermal bridges and construction deficiencies were taken into account. These values were then compared and the results are summarised in Table 1.
In building number 1, it is possible to observe a significant increase of 22% in the heat demand compared to the values stated in the energy performance certificate. This is mainly due to the thermal bridges created in the imperfectly realized roof construction.

5.2. Investigated Building No. 2

Investigated building No. 2 is located in the east of Slovakia in the Trebišov district. The building is partly two-storey, has a retreated floor with an L-shaped plan and has a total built-up area of 136 m2. Constructionally the building is designed to be built of bricks that are 300 mm thick, with EPS insulation 150 mm thick. The roof of the building under study has a gable shape over the part of the building with two storeys. It was realized as a carpenter’s truss, it has ceramic roofing, and is insulated with thermal insulation. The second part of the building, which is a single storey, has a flat roof designed as a reinforced concrete construction with 300 mm XPS insulation and soft PVC as a surface covering.
The building underwent an energy performance evaluation prior to final approval, where standard data were entered into the calculations without any further investigation of the construction’s deficiencies. The energy performance classification of this building in the ideal condition is shown in Figure 5.
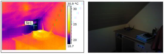
During the in situ investigation, construction deficiencies were identified. These deficiencies were in the part of the building envelope (“envelope walls”), where thermal bridges were clearly visible in this part of the construction during the thermal camera examination. The individual thermal bridges are shown in Figure 6, Figure 7 and Figure 8.
The images clearly show the visible thermal bridges of the individual details. These images were used as a basis for subsequent calculations, where the individual thermal bridges and the deficiencies of the construction were taken into account. These values were then compared, and the results are summarised in Table 2.
In this case, there is a significant increase of 32% in the heat demand compared to the values stated in the energy performance certificate. This can be considered a significant increase in the total energy demand.

5.3. Investigated Building No. 3

Investigated building No. 3 is located in the southern part of Slovakia in the district of Veľký Krtíš. The building is one storey with a square floor plan and a total built-up area of 195 m2. Constructionally, the building is designed to use sanded bricks filled with mineral wool with a thickness of 380 mm without a contact insulation system. The roof of the building under study has a hipped shape that was implemented as a wooden truss with a concrete tile roof covering, and it is insulated with 400 mm thick thermal insulation.
Before final approval, the building was evaluated for its energy demand, and standard data were entered into the calculations without any closer examination of construction deficiencies or any assessment of individual details using thermal imaging or something similar. The classification of this building in terms of energy performance in the ideal condition is shown in Figure 9.
These deficiencies in the details due to incorrect fitting and poor-quality opening elements have a negative impact in the context of the high air permeability as well. From the thermal camera images, these deficiencies were clearly visible, as shown in Figure 10 and Figure 11.
The images show visible deficiencies within the window constructions, which were evident in several parts of the building. These photographs were used as a basis for subsequent calculations, where the individual thermal bridges and deficiencies of the construction were taken into account. These values were then compared, and the results are summarised in Table 3.
In this case, the most significant increase in heat demand, namely by 62%, can be seen in relation to the values stated in the energy performance certificate. This can be considered as a very high increase in the total energy demand compared to the total value of the original certificate.
As is clear from the results, the energy demand of the reference buildings does not correspond to the values stated in the energy certificates. This problem does not lie only in the classification itself, but often in poor implementation, as evidenced by thermal images.

6. Discussion

This research can be considered as a pilot study in the scope of the authors’ work. In this publication, the authors focused mainly on in situ research on three selected buildings. However, more attention needs to be paid to this particular research and to a number of buildings where the results would more clearly demonstrate shortcomings during implementation that subsequently lead to an increase in the energy demand for heating.
Since the differences in values are not insignificant and this is not an isolated phenomenon, as some factors such as incorrect technological procedures for a certain type of construction in certain regions for certain buildings are repetitive, the authors plan to build on the published research and expand it with more analyses. The authors plan to mathematically determine variations in the determination of total energy demand, primary energy (kWh/m2.a), and thus CO2 emissions kg/(m2.a) using statistical calculations on a relevant sample of buildings. The authors plan to analyse what actual percentage of buildings are in the determined energy classes unjustifiably and how this relates, e.g., to the EU Emission Reduction Plan in the contexts of experiences with certification in other EU countries and unjustifiably paid grants.
However, it is necessary to focus more extensively on this problem. This means that certain procedures need to be implemented and followed during construction. The first such step could be an inspection of the implementation by an architect. Often, the object is properly designed, but in the case of unprofessional implementation and non-compliance with procedures and correct design, deficiencies arise, which are subsequently manifested only in the operation and use of the building. However, here, we often come across the economic side of such control, which is why it does not happen often. The second fundamental problem is, from an economic point of view, especially the choice of a company. Clients largely choose the cheapest companies with the vision of saving money, which leads to unprofessional implementation. Unprofessional implementation with insufficient control, leads to inappropriately implemented constructions showing many deficiencies. This problem is related to the fact that unlicensed companies often insulate during the implementation of insulation. In Slovakia, we have tools and proposals to limit these problems, but they are not implemented in laws and are therefore not binding. It is necessary to draw attention to this problem and create pressure to implement these requirements into laws. This would lead to the need to license companies, comply with technological regulations, and create pressure from the investor on the implementer, aware of the need to achieve a real class A0 within the energy certificate of the building.
Subsequently, such research could be followed up by research dealing with the forecast of financial savings during construction on materials and implementers and its connection with poorer quality of implementation. At the same time, as part of this research, the saved costs could be compared against the increased costs for operating the facility, mainly connected with heating.

7. Conclusions

Non-compliance with technological procedures in the construction of buildings has major consequences on the energy efficiency of buildings, which in the case of the Slovak Republic is mainly manifested by increased consumption of heat for heating. Based on the case studies of the analysed buildings, it can be concluded that incorrect or incompletely executed construction work leads to the formation of thermal bridges, poor sealing of the envelope and the incorrect application of insulation materials. These factors significantly increase the heat loss of buildings, which is directly reflected in a deteriorated energy balance and increased heating costs.
One of the most common problems is non-compliance with prescribed thicknesses and types of insulation materials, which are crucial for minimising heat loss. In the construction industry, there are technological standards and procedures that define the optimum conditions for the application of insulation layers. Failure to comply with these, whether due to a lack of control or cost reduction, results in inadequate thermal protection of buildings, leading to increased energy consumption.
Based on the findings from selected buildings in Slovakia, the average heat consumption for heating was up to 20–30% higher in buildings where correct technological procedures were not followed. This outcome shows the necessity of strict control of construction works in order to avoid problems with deteriorated energy performance.
However, it is necessary to emphasize that this research is only at the beginning and contains certain limitations, such as a narrow range of buildings that are located only within the Slovak Republic and may appear insufficient. However, the authors are researching and analysing a larger number of different buildings as they state in the article above, but these buildings are still in the stage of data analysis. However, the data indicate the same trend as for the described buildings. Therefore, it is important to initially point out the problem in question and then follow up on it by publishing other research that will more clearly demonstrate the shortcomings and needs of the investigated buildings from the point of view of their implementation and energy class.
Another significant problem is the incorrect installation of windows and doors, which frequently cause leaks and the deterioration of insulation properties. This results in increased heat loss, which requires higher heating energy consumption to maintain the required indoor temperature. In addition to the financial costs, this also has a negative impact on the environment, as higher energy consumption usually leads to an increase in greenhouse gas emissions.
The research points to the fact that in many cases, there is insufficient checking on the part of the investor or the construction supervisor, allowing for the execution of constructions that do not comply with technological standards. There is a need to focus on improving the quality of checking in order to eliminate the risks associated with poor quality construction work.
In conclusion, it can be stated that compliance with technological procedures is not only crucial in terms of the quality of the buildings themselves, but also in terms of the long-term energy requirements of the buildings. The results from the case studies confirm that investment in quality construction leads to a significant reduction in heating costs and contributes to a reduction in the energy burden of buildings.

Author Contributions

Conceptualization, J.H., P.M., P.Š. and L.P.; methodology, J.H., P.M., P.Š. and L.P.; software, J.H. and P.Š.; validation, J.H., P.M., P.Š. and L.P.; formal analysis, J.H., P.M., P.Š. and L.P.; investigation, J.H., P.M., P.Š. and L.P.; resources, J.H., P.M., P.Š. and L.P.; data curation, J.H., P.M., P.Š. and L.P.; writing—original draft preparation, J.H., P.M., P.Š. and L.P.; writing—review and editing, J.H., P.M., P.Š. and L.P.; visualization, J.H. and P.Š.; supervision, J.H. and P.M.; project administration, P.Š.; funding acquisition, J.H., P.M., P.Š. and L.P. All authors have read and agreed to the published version of the manuscript.

Funding

Funded by the EU NextGenerationEU through the Recovery and Resilience Plan for Slovakia under the project No. 23-01-03-B.

Data Availability Statement

Data are contained within the article.

Conflicts of Interest

The authors declare no conflicts of interest.

References

  1. European Union. Facts and Figures on the European Union. Available online: https://european-union.europa.eu/principles-countries-history/key-facts-and-figures/life-eu_en (accessed on 15 January 2024).
  2. Pérez-Lombard, L.; Ortiz, J.; Pout, C. A review on buildings energy consumption information. Energy Build. 2008, 40, 394–398. [Google Scholar] [CrossRef]
  3. Najed, F.; Djunaedy, E.; Sari, I.; Rithwan, F.; Sofyan, S. The effect of baseline establishment on energy savings estimate in green building certification. J. Phys. Conf. Ser. 2023, 2596, 012051. [Google Scholar] [CrossRef]
  4. The European Parliament and the Council of the European Union. Directive 2002/91/EC of the European Parliament and of the Council of 16 December 2002 on the energy performance of buildings. Off. J. Eur. Union 2003, 1, 65–71. Available online: https://eur-lex.europa.eu/legal-content/ES/ALL/?uri=CELEX%3A32002L0091 (accessed on 12 August 2024).
  5. Vyhodnotenie Plnenia Opatrení Koncepcie Energetickej Hospodárnosti Budov do Roku 2010 s Výhľadom do Roku 2020, [Evaluation of the Implementation of the Measures of the Concept of Energy Efficiency of Buildings Until 2010 with an Outlook Until 2020]. Available online: https://lrv.rokovania.sk/data/att/116129_subor.doc (accessed on 12 August 2024).
  6. The European Parliament and the Council of the European Union. Directive 2010/31/EU of the European Parliament and of the Council of 19 May 2010 on the energy performance of buildings. Off. J. Eur. Union 2010, 153, 13–35. Available online: https://eur-lex.europa.eu/eli/dir/2010/31/oj (accessed on 12 August 2024).
  7. The European Parliament and the Council of the European Union. Directive (EU) 2018/844 of the European Parliament and of the Council of 30 May 2018. Off. J. Eur. Union 2018, 156, 75–91. Available online: https://eur-lex.europa.eu/eli/dir/2018/844/oj (accessed on 12 August 2024).
  8. EN 15217:2007; Energy Performance of Buildings—Methods for Expressing Energy Performance and for Energy Certification of Buildings. iTeh: Newark, DE, USA, 2007. Available online: https://standards.iteh.ai/catalog/standards/cen/16287303-1afe-4ade-8b18-97f159d8bd47/en-15217-2007 (accessed on 12 August 2024).
  9. EN 15603:2008; Energy Performance of Buildings—Overall Energy Use and Definition of Energy Ratings. iTeh: Newark, DE, USA, 2008. Available online: https://standards.iteh.ai/catalog/standards/cen/7a0df579-c84c-4223-a270-23785e7e3f9f/en-15603-2008 (accessed on 12 August 2024).
  10. Economidou, M.; Todeschi, V.; Bertoldi, P.; D’Agostino, D.; Zangheri, P.; Castellazzi, L. Review of 50 years of EU energy efficiency policies for buildings. Energy Build. 2020, 225, 110322. [Google Scholar] [CrossRef]
  11. Copiello, S.; Donati, E.; Bonifaci, P. Energy efficiency practices: A case study analysis of innovative business models in buildings. Energy Build. 2024, 313, 114223. [Google Scholar] [CrossRef]
  12. Clinton, J.; Geller, H.; Hirst, E. Review of Government and Utility Energy Conservation Programs. Annu. Rev. Environ. Resour. 1986, 11, 95–142. [Google Scholar] [CrossRef]
  13. Copiello, S. Leveraging energy efficiency to finance public-private social housing projects. Energy Policy 2016, 96, 217–230. [Google Scholar] [CrossRef]
  14. Geller, H.; Harrington, P.; Rosenfeld, A.H.; Tanishima, S.; Unander, F. Polices for increasing energy efficiency: Thirty years of experience in OECD countries. Energy Policy 2006, 34, 556–573. [Google Scholar] [CrossRef]
  15. Nässén, J.; Holmberg, J. Energy efficiency—A forgotten goal in the Swedish building sector? Energy Policy 2005, 33, 1037–1051. [Google Scholar] [CrossRef]
  16. Tommerup, H.; Svendsen, S. Energy savings in Danish residential building stock. Energy Build. 2006, 38, 618–626. [Google Scholar] [CrossRef]
  17. Weißenberger, M.; Jensch, W.; Lang, W. The convergence of life cycle assessment and nearly zero-energy buildings: The case of Germany. Energy Build. 2014, 76, 551–557. [Google Scholar] [CrossRef]
  18. Bertoldi, P.; Rezessy, S. Tradable white certificate schemes: Fundamental concepts. Energy Effic. 2008, 1, 237–255. [Google Scholar] [CrossRef]
  19. Bertoldi, P.; Rezessy, S. Tradable Certificates for Energy Savings (White Certificates): Theory and Practice; European Communities: Brussels, Belgium, 2006; ISBN 92-79-01818-3. [Google Scholar]
  20. Arcipowska, A.; Anagnostopoulos, F.; Mariottini, F.; Kunkel, S.; Rapf, O.; Atanasiu, B.; Faber, M.; Marian, C.; Dumitru, M. Energy Performance Certificates Across the EU: A Mapping of National Approaches; BPIE—Buildings Performance Institute Europe: Brussels, Belgium, 2014; ISBN 978-94-91143-10-6. [Google Scholar]
  21. Kanellakis, M.; Martinopoulos, G.; Zachariadis, T. European energy policy—A review. Energy Policy 2013, 62, 1020–1030. [Google Scholar] [CrossRef]
  22. Li, Y.; Kubicki, S.; Guerriero, A.; Rezgui, Y. Review of building energy performance certification schemes towards future improvement. Renew. Sustain. Energy Rev. 2019, 113, 109244. [Google Scholar] [CrossRef]
  23. Zhou, Y.; Ma, M.; Tam, V.W.Y.; Le, K.N. Design variables affecting the environmental impacts of buildings: A critical review. J. Clean. Prod. 2023, 387, 135921. [Google Scholar] [CrossRef]
  24. Röck, M.; Baldereschi, E.; Verellen, E.; Passer, A.; Sala, S.; Allacker, K. Environmental modelling of building stocks—An integrated review of life cycle-based assessment models to support EU policy making. Renew. Sustain. Energy Rev. 2021, 151, 111550. [Google Scholar] [CrossRef]
  25. Li, L.; Sun, W.; Hu, W.; Sun, Y. Impact of natural and social environmental factors on building energy consumption: Based on bibliometrics. J. Build. Eng. 2021, 37, 102136. [Google Scholar] [CrossRef]
  26. Li, C.; Chen, Y. Modeling and optimization method for building energy performance in the design stage. J. Build. Eng. 2024, 87, 109019. [Google Scholar] [CrossRef]
  27. Masi, R.F.D.; Festa, V.; Gigante, A.; Ruggiero, S.; Vanoli, G.P. The incidence of smart windows in building energy saving and future climate projections. Energy Rep. 2022, 8, 283–289. [Google Scholar] [CrossRef]
  28. Zhang, S.; Fu, Y.; Yang, X.; Xu, W. Assessment of mid-to-long term energy saving impacts of nearly zero energy building incentive policies in cold region of China. Energy Build. 2021, 241, 110938. [Google Scholar] [CrossRef]
  29. Li, C.; Chen, Y. A multi-factor optimization method based on thermal comfort for building energy performance with natural ventilation. Energy Build. 2023, 285, 112893. [Google Scholar] [CrossRef]
  30. Taylor, T.; Counsell, J.; Gill, S. Energy efficiency is more than skin deep: Improving construction quality control in new-build housing using thermography. Energy Build. 2013, 66, 222–231. [Google Scholar] [CrossRef]
  31. Yuan, M.; Choudhary, R. Energy Performance Certificate renewal—An analysis of reliability of simple non-domestic building’ EPC ratings and pragmatic improving strategies in the UK. Energy Policy 2023, 178, 113581. [Google Scholar] [CrossRef]
  32. Santamouris, M. Innovating to zero the building sector in Europe: Minimising the energy consumption, eradication of the energy poverty and mitigating the local climate change. Sol. Energy 2016, 128, 61–94. [Google Scholar] [CrossRef]
  33. Wan, K.K.W.; Li, D.H.W.; Pan, W.; Lam, J.C. Impact of climate change on building energy use in different climate zones and mitigation and adaptation implications. Appl. Energy 2012, 97, 274–282. [Google Scholar] [CrossRef]
  34. Geraldi, M.S.; Ghisi, E. Building-level and stock-level in contrast: A literature review of the energy performance of buildings during the operational stage. Energy Build. 2020, 211, 109810. [Google Scholar] [CrossRef]
  35. Johansson, T.; Vesterlund, M.; Olofsson, T.; Dahl, J. Energy performance certificates and 3-dimensional city models as a means to reach national targets—A case study of the city of Kiruna. Energy Convers. Manag. 2016, 116, 42–57. [Google Scholar] [CrossRef]
  36. Prades-Gil, C.; Viana-Fons, J.D.; Masip, X.; Cazorla-Marín, A.; Gómez-Navarro, T. An agile heating and cooling energy demand model for residential buildings. Case study in a mediterranean city residential sector. Renew. Sustain. Energy Rev. 2023, 175, 113166. [Google Scholar] [CrossRef]
  37. Manso-Burgos, Á.; Ribó-Pérez, D.; As, J.V.; Montagud-Montalvá, C.; Royo-Pastor, R. Diagnosis of the building stock using Energy Performance Certificates for urban energy planning in Mediterranean compact cities. Case of study: The city of València in Spain. Energy Convers. Manag. X 2023, 20, 100450. [Google Scholar] [CrossRef]
  38. Zhuravchak, R.; Pedrero, R.A.; del Granado, P.C.; Nord, N.; Brattebø, H. Top-down spatially-explicit probabilistic estimation of building energy performance at a scale. Energy Build. 2021, 238, 110786. [Google Scholar] [CrossRef]
  39. Belussi, L.; Danza, L.; Ghellere, M.; Guazzi, G.; Meroni, I.; Salamone, F. Estimation of building energy performance for local energy policy at urban scale. Energy Procedia 2017, 122, 98–103. [Google Scholar] [CrossRef]
  40. Amecke, H. The impact of energy performance certificates: A survey of German home owners. Energy Policy 2012, 46, 4–14. [Google Scholar] [CrossRef]
  41. Droutsa, K.G.; Kontoyiannidis, S.; Dascalaki, E.G.; Balaras, C.A. Mapping the energy performance of hellenic residential buildings from EPC (energy performance certificate) data. Energy 2016, 98, 284–295. [Google Scholar] [CrossRef]
  42. Berardi, U. A cross-country comparison of the building energy consumptions and their trends. Resour. Conserv. Recycl. 2017, 123, 230–241. [Google Scholar] [CrossRef]
  43. Haas, R.; Biermayr, P. The rebound effect for space heating Empirical evidence from Austria. Energy Policy 2000, 28, 403–410. [Google Scholar] [CrossRef]
  44. Crawford, R.H.; Stephan, A. The Significance of Embodied Energy in Certified Passive Houses. World Acad. Sci. Eng. Technol. 2013, 78, 589–595. Available online: https://www.researchgate.net/publication/257939548 (accessed on 15 September 2024).
  45. Ramesh, T.; Prakash, R.; Shukla, K.K. Life cycle energy analysis of buildings: An overview. Energy Build. 2010, 42, 1592–1600. [Google Scholar] [CrossRef]
  46. Dahlstrøm, O.; Sørnes, K.; Eriksen, S.T.; Hertwich, E.G. Life cycle assessment of a single-family residence built to either conventional- or passive house standard. Energy Build. 2012, 54, 470–479. [Google Scholar] [CrossRef]
  47. Aslani, A.; Hachem-Vermette, C. Energy and environmental assessment of high-performance building envelope in cold climate. Energy Build. 2022, 260, 111924. [Google Scholar] [CrossRef]
  48. Kaczmarczyk, M. Building energy characteristic evaluation in terms of energy efficiency and ecology. Energy Convers. Manag. 2024, 306, 118284. [Google Scholar] [CrossRef]
  49. Maduta, C.; Melica, G.; D’Agostino, D.; Bertoldi, P. Towards a decarbonised building stock by 2050: The meaning and the role of zero emission buildings (ZEBs) in Europe. Energy Strategy Rev. 2022, 44, 101009. [Google Scholar] [CrossRef]
  50. Magrini, A.; Lentini, G.; Cuman, S.; Bodrato, A.; Marenco, L. From nearly zero energy buildings (NZEB) to positive energy buildings (PEB): The next challenge—The most recent European trends with some notes on the energy analysis of a forerunner PEB example. Dev. Built Environ. 2020, 3, 100019. [Google Scholar] [CrossRef]
  51. Zhang, F.; Saeed, N.; Sadeghian, P. Deep learning in fault detection and diagnosis of building HVAC systems: A systematic review with meta analysis. Energy AI 2023, 12, 100235. [Google Scholar] [CrossRef]
  52. Zhou, S.L.; Shah, A.A.; Leung, P.K.; Zhu, X.; Liao, Q. A comprehensive review of the applications of machine learning for HVAC. DeCarbon 2023, 2, 100023. [Google Scholar] [CrossRef]
  53. Liang, X.; Chen, K.; Chen, S.; Zhu, X.; Jin, X.; Du, Z. IoT-based intelligent energy management system for optimal planning of HVAC devices in net-zero emissions PV-battery building considering demand compliance. Energy Convers. Manag. 2023, 292, 117369. [Google Scholar] [CrossRef]
  54. Gibbons, L.; Javed, S. A review of HVAC solution-sets and energy performace of nearly zero-energy multi-story apartment buildings in Nordic climates by statistical analysis of environmental performance certificates and literature review. Energy 2022, 238, 121709. [Google Scholar] [CrossRef]
  55. Gao, Y.; Xu, P.; Yu, H.; Xu, X. A novel blockchain-based system for improving information integrity in building projects from the perspective of building energy performance. Environ. Impact Assess. Rev. 2024, 109, 107637. [Google Scholar] [CrossRef]
  56. Gustafsson, M.S.; Gustafsson, M.; Myhren, J.A.; Dotzauer, E. Primary energy use in buildings in a Swedish perspective. Energy Build. 2016, 130, 202–209. [Google Scholar] [CrossRef]
  57. Kapp, S.; Choi, J.-K.; Hong, T. Predicting industrial building energy consumption with statistical and machine-learning models informed by physical system parameters. Renew. Sustain. Energy Rev. 2023, 172, 113045. [Google Scholar] [CrossRef]
  58. Canaydin, A.; Fu, C.; Balint, A.; Khalil, M.; Miller, C.; Kazmi, H. Interpretable domain-informed and domain-agnostic features for supervised and unsupervised learning on building energy demand data. Appl. Energy 2024, 360, 122741. [Google Scholar] [CrossRef]
  59. Costantino, A.; Fabrizio, E. Envisioning an Energy Performance Certificate for livestock houses: A general methodological development and a specific application to growing-finishing pig houses. J. Clean. Prod. 2023, 429, 139279. [Google Scholar] [CrossRef]
  60. Kim, Y.; Yu, K.H. Study on the certification policy of zero-energy buildings in Korea. Sustainability 2020, 12, 5172. [Google Scholar] [CrossRef]
  61. Marino, C.; Nucara, A.; Panzera, M.F.; Pietrafesa, M. Towards the nearly zero and the plus energy building: Primary energy balances and economic evaluations. Therm. Sci. Eng. Prog. 2019, 13, 100400. [Google Scholar] [CrossRef]
  62. Cichowicz, R.; Jerominko, T. Comparison of calculation and consumption methods for determining Energy Performance Certificates (EPC) in the case of multi-family residential buildings in Poland (Central-Eastern Europe). Energy 2023, 282, 128393. [Google Scholar] [CrossRef]
  63. Beltrán-Velamazán, C.; Monzón-Chavarrías, M.; López-Mesa, B. A new approach for national-scale Building Energy Models based on Energy Performance Certificates in European countries: The case of Spain. Heliyon 2024, 10, e25473. [Google Scholar] [CrossRef]
Figure 1. Original values from the energy performance certificate of the building under investigation [authors].
Figure 1. Original values from the energy performance certificate of the building under investigation [authors].
Energies 17 05843 g001
Figure 2. Thermal camera image showing deficiencies within the roof construction [authors].
Figure 2. Thermal camera image showing deficiencies within the roof construction [authors].
Energies 17 05843 g002
Figure 3. Thermal camera image showing deficiencies within the roof construction [authors].
Figure 3. Thermal camera image showing deficiencies within the roof construction [authors].
Energies 17 05843 g003
Figure 4. Thermal camera image showing deficiencies within the roof construction [authors].
Figure 4. Thermal camera image showing deficiencies within the roof construction [authors].
Energies 17 05843 g004
Figure 5. Original values from the energy performance certificate of the building under investigation [authors].
Figure 5. Original values from the energy performance certificate of the building under investigation [authors].
Energies 17 05843 g005
Figure 6. Thermal camera image showing deficiencies within the building envelope [authors].
Figure 6. Thermal camera image showing deficiencies within the building envelope [authors].
Energies 17 05843 g006
Figure 7. Thermal camera image showing deficiencies within the building envelope [authors].
Figure 7. Thermal camera image showing deficiencies within the building envelope [authors].
Energies 17 05843 g007
Figure 8. Thermal camera image showing deficiencies within the building envelope [authors].
Figure 8. Thermal camera image showing deficiencies within the building envelope [authors].
Energies 17 05843 g008
Figure 9. Original values from the energy performance certificate of the building under investigation [authors].
Figure 9. Original values from the energy performance certificate of the building under investigation [authors].
Energies 17 05843 g009
Figure 10. Thermal camera image showing deficiencies in a window construction [authors].
Figure 10. Thermal camera image showing deficiencies in a window construction [authors].
Energies 17 05843 g010
Figure 11. Thermal camera image showing deficiencies in a window construction [authors].
Figure 11. Thermal camera image showing deficiencies in a window construction [authors].
Energies 17 05843 g011
Table 1. The difference between the total energy demand according to the energy performance certificate and the values after inspection and calculation of the actual values for investigated building No. 1 [authors].
Table 1. The difference between the total energy demand according to the energy performance certificate and the values after inspection and calculation of the actual values for investigated building No. 1 [authors].
Floor area in m2137.5
Year of final approval2014
Category of building1
Total energy demand in the original energy performance certificate [kWh/(m2.a)]59
Total energy demand values after recalculation [kWh/(m2.a)]72
Table 2. The difference between the total energy demand according to the energy performance certificate and the values after inspection and calculation of the actual values for investigated building No. 3 [authors].
Table 2. The difference between the total energy demand according to the energy performance certificate and the values after inspection and calculation of the actual values for investigated building No. 3 [authors].
Floor area in m2125.22
Year of final approval2016
Category of building1
Total energy demand in the original energy performance certificate [kWh/(m2.a)]44
Total energy demand values after recalculation [kWh/(m2.a)]58
Table 3. Difference between the total energy demand according to the energy performance certificate and the values after inspection and calculation of the actual values for investigated building No. 3 [authors].
Table 3. Difference between the total energy demand according to the energy performance certificate and the values after inspection and calculation of the actual values for investigated building No. 3 [authors].
Floor area in m2112.78
Year of final approval2016
Category of building1
Total energy demand in the original energy performance certificate [kWh/(m2.a)]26
Total energy demand values after recalculation [kWh/(m2.a)]42
Disclaimer/Publisher’s Note: The statements, opinions and data contained in all publications are solely those of the individual author(s) and contributor(s) and not of MDPI and/or the editor(s). MDPI and/or the editor(s) disclaim responsibility for any injury to people or property resulting from any ideas, methods, instructions or products referred to in the content.

Share and Cite

MDPI and ACS Style

Hlina, J.; Makýš, P.; Šťastný, P.; Paulovičová, L. Consequences of Non-Compliance with Technological Procedures in the Realisation of Construction Objects from the Point of View of Heat Consumption for Heating—A Case Study on Selected Construction Sites in the Slovak Republic. Energies 2024, 17, 5843. https://doi.org/10.3390/en17235843

AMA Style

Hlina J, Makýš P, Šťastný P, Paulovičová L. Consequences of Non-Compliance with Technological Procedures in the Realisation of Construction Objects from the Point of View of Heat Consumption for Heating—A Case Study on Selected Construction Sites in the Slovak Republic. Energies. 2024; 17(23):5843. https://doi.org/10.3390/en17235843

Chicago/Turabian Style

Hlina, Ján, Peter Makýš, Patrik Šťastný, and Lucia Paulovičová. 2024. "Consequences of Non-Compliance with Technological Procedures in the Realisation of Construction Objects from the Point of View of Heat Consumption for Heating—A Case Study on Selected Construction Sites in the Slovak Republic" Energies 17, no. 23: 5843. https://doi.org/10.3390/en17235843

APA Style

Hlina, J., Makýš, P., Šťastný, P., & Paulovičová, L. (2024). Consequences of Non-Compliance with Technological Procedures in the Realisation of Construction Objects from the Point of View of Heat Consumption for Heating—A Case Study on Selected Construction Sites in the Slovak Republic. Energies, 17(23), 5843. https://doi.org/10.3390/en17235843

Note that from the first issue of 2016, this journal uses article numbers instead of page numbers. See further details here.

Article Metrics

Back to TopTop