Research on the Optimal Economic Power Dispatching of a Multi-Microgrid Cooperative Operation
Abstract
1. Introduction
2. Cooperative Operation Dispatching Model of a Multi-Microgrid
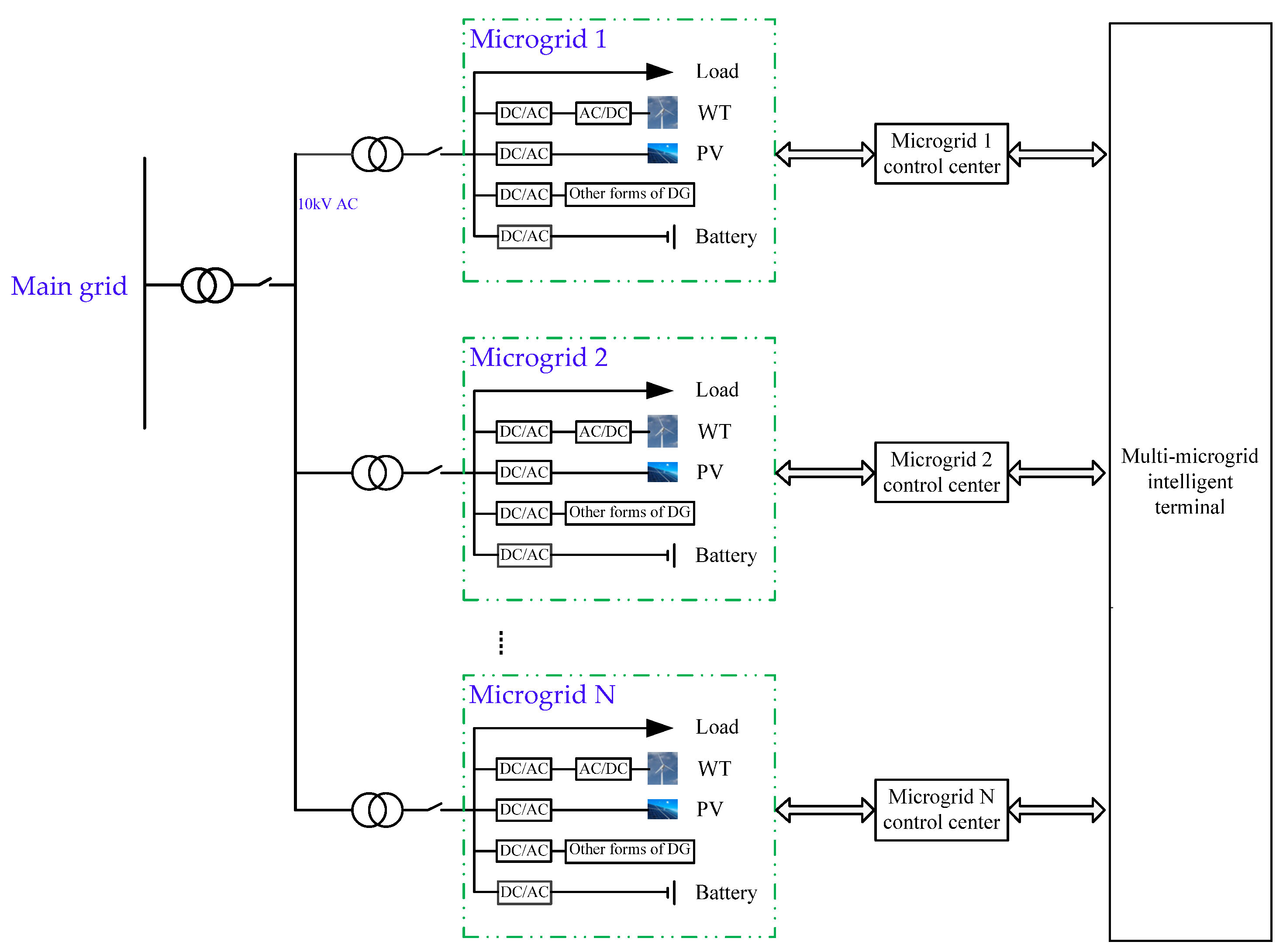
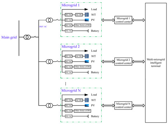
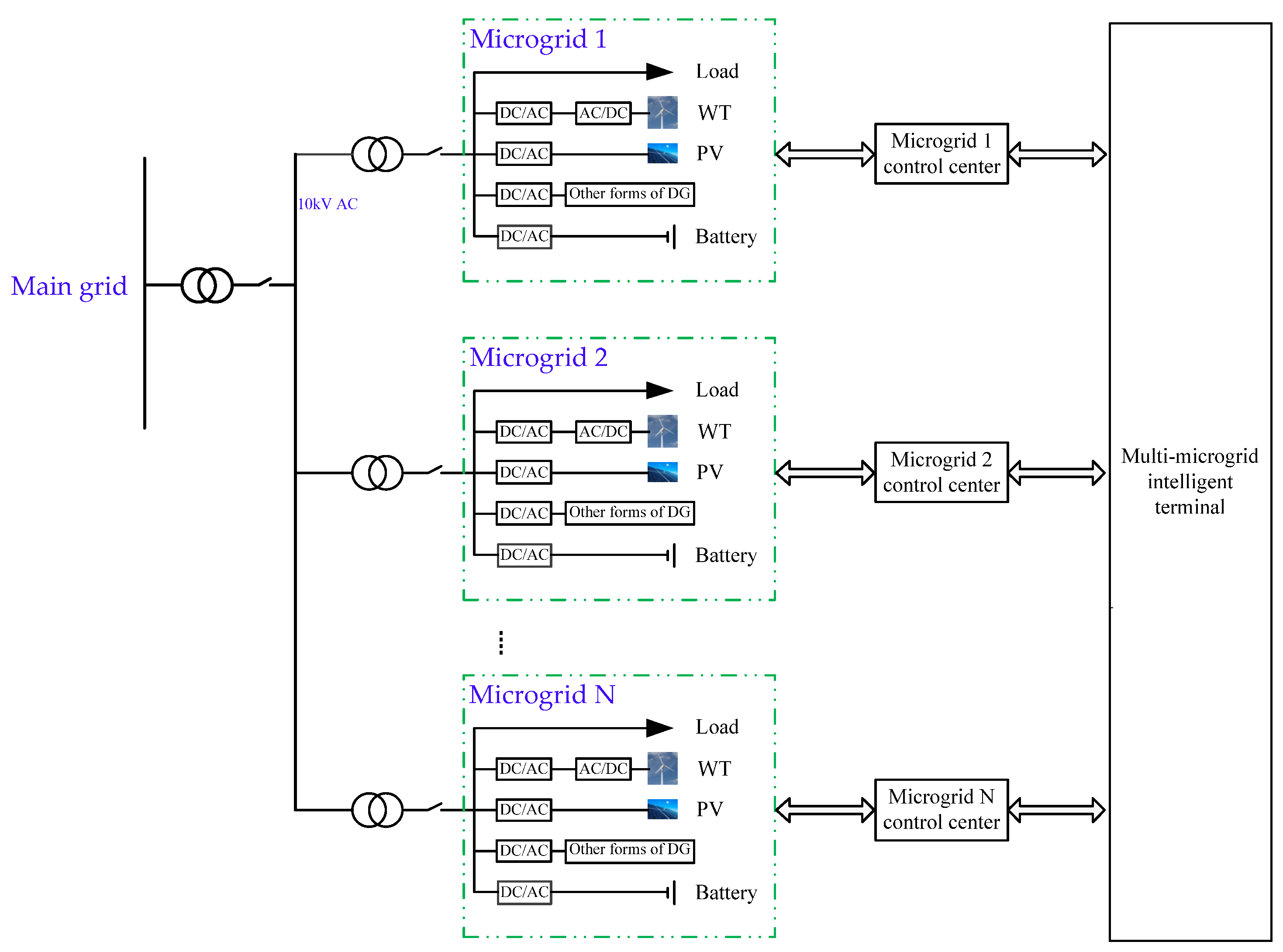
2.1. Multi-Microgrid Structure
2.2. Hierarchical Dispatching Strategy
- (1)
- Inside the microgrid
- (2)
- Between the two microgrids
- (3)
- Between the main grid and microgrid
3. Optimal Economic Power-Dispatching Model
3.1. Objective Function
3.2. Constraints and Limits
- (1)
- System power balance:
- (2)
- In order to protect the distributed power supply and prolong its service life, its output should meet the following constraints:
- (3)
- Operating constraints of energy storage system:
- a
- SOC constraints
- b
- Charge and discharge power constraints
- c
- Charge–discharge time constraints
- (4)
- To prevent line and equipment damage, the switching power constraints between the microgrid and other microgrids should be meet:
4. Optimization Model-Solving Algorithm
5. Case Study
5.1. Case Introduction
5.2. Multi-Scenario Impact Analysis
- (1)
- The energy storage system plays an important role in peak shaving and valley filling for both the main grid and the multi-microgrid in Scenario 4. When the electricity price is low, a high amount of electric energy is stored by the battery, and electric energy is released when the electricity price is high or the load is at a peak. Consequently, Scenario 4 is more economical than Scenarios 1 and 2.
- (2)
- Compared with Scenario 3, when the priority output of the distributed generation units in the microgrid cannot meet the load needs, the microgrid can dispatch electric energy from the microgrid with residual power. The cost of dispatching is low; consequently, Scenario 4 is better than Scenario 3 in terms of economy.
5.3. Interconnection Dispatching Analysis in a Multi-Microgrid
5.3.1. Interconnection Dispatching Analysis between the Two Microgrids
5.3.2. Interconnection Dispatching Optimization Analysis between the Main Grid and Multi-Microgrid
- (1)
- As for microgrid 1: from 8:00 to 10:00, the main grid transmits electric energy to microgrid 1. From 11:00 to 15:00, microgrid 1 transmits electric energy to the main grid. From 17: 00 to 24:00, the main grid transmits electric energy to microgrid 1. On other occasions, there is no power dispatching between microgrid 1 and the main grid.
- (2)
- As for microgrid 2: from 0:00 to 11:00, the main grid transmits electric energy to microgrid 2. From 11:00–15:00, the microgrid 2 transmits electric energy to the main grid. The main grid transmits electric energy to microgrid 2 during 16:00–24:00. On other occasions, there is no power dispatching between microgrid 2 and the main grid.
- (3)
- As for microgrid 3: from 0:00 to 9:00, the main grid transmits electric energy to microgrid 3. From 11:00 to 16:00, microgrid 3 transmits electric energy to the main grid. From 17:00 to 24:00, the main grid transmits electric energy to microgrid 3. During 9:00–11:00 and 16:00–17:00, there is no power exchange between microgrid 3 and the main grid.
6. Conclusions
- (1)
- Allowing the multi-microgrid to freely exchange power with the main grid can improve the economy of a multi-microgrid operation.
- (2)
- The use of a battery in a multi-microgrid can mitigate the impact of renewable energy output volatility on the multi-micro- and main grids. In addition, when the electricity price is low, a high amount of electric energy is stored by the battery, and the electric energy is released when the electricity price is high or the load demand is at its peak. It plays the role of the “time–space complementation” of electric energy.
- (3)
- Interconnection dispatching and the mutual power supply of a multi-microgrid can enhance power supply reliability, and the stability and economy of the system.
Author Contributions
Funding
Conflicts of Interest
References
- Boloukat, M.H.S.; Foroud, A.A. Multiperiod Planning of Distribution Networks Under Competitive Electricity Market with Penetration of Several Microgrids, Part I: Modeling and Solution Methodology. IEEE Trans. Ind. Inform. 2018, 14, 4884–4894. [Google Scholar] [CrossRef]
- Chen, G.; Wang, J.M.; Yuan, X.D.; Chen, L.; Zhao, L.J.; He, Y.L. Chinese National Condition Based Power Dispatching Optimization in Microgrids. J. Control Sci. Eng. 2018, 2018, 8695391. [Google Scholar] [CrossRef]
- Manjarres, P.; Malik, O. Frequency Regulation by Fuzzy and Binary Control in a Hybrid Islanded Microgrid. J. Mod. Power Syst. Clean Energy 2015, 3, 429–439. [Google Scholar] [CrossRef]
- Nunna, H.K.; Doolla, S. Multiagent-Based Distributed-Energy-Resource Management for Intelligent Microgrids. IEEE Trans. Ind. Electron. 2013, 60, 1678–1687. [Google Scholar] [CrossRef]
- Kargarian, A.; Falahati, B.; Fu, Y.; Baradar, M. Multi-Objective Optimal Power Flow Algorithm to Enhance Multi-Microgrids Performance Incorporating IPFC, 2012; IEEE: Piscataway, NJ, USA, 2012. [Google Scholar]
- Wu, J.; Guan, X. Coordinated Multi-microgrids Optimal Control Algorithm for Smart Distribution Management System. IEEE Trans. Smart Grid 2013, 4, 2174–2181. [Google Scholar] [CrossRef]
- Dolan, M.J.; Davidson, E.M.; Kockar, I.; Ault, G.W.; McArthur, S.D.J. Distribution Power Flow Management Utilizing an Online Optimal Power Flow Technique. IEEE Trans. Power Syst. 2012, 27, 790–799. [Google Scholar] [CrossRef]
- Zu, Q.W.; Niu, Y.G.; Chen, B. Study on Multi-objective Economic Operating Strategy of Microgrid Based on Improved Particle Swarm Optimization Algorithm. Power Syst. Prot. Control 2017, 45, 57–63. [Google Scholar]
- Latif, A.; Paul, M.; Das, D.C.; Hussain, S.M.S.; Ustun, T.S. Price Based Demand Response for Optimal Frequency Stabilization in ORC Solar Thermal Based Isolated Hybrid Microgrid under Salp Swarm Technique. Electronics 2020, 9, 2209. [Google Scholar] [CrossRef]
- Guha, D.; Roy, P.K.; Banerjee, S. Disturbance Observer Aided Optimised Fractional-Order Three-Degree-of-Freedom Tilt-Integral-Derivative Controller for Load Frequency Control of Power Systems. IET Gener. Transm. Distrib. 2021, 15, 716–736. [Google Scholar] [CrossRef]
- Latif, A.; Hussain, S.M.S.; Das, D.C.; Ustun, T.S. Design and Implementation of Maiden Dual-Level Controller for Ameliorating Frequency Control in a Hybrid Microgrid. Energies 2021, 14, 2418. [Google Scholar] [CrossRef]
- Guha, D.; Roy, P.K.; Banerjee, S. Observer-Aided Resilient Hybrid Fractional-Order Controller for Frequency Regulation of Hybrid Power System. Int. Trans. Electr. Energy Syst. 2021, 31, e13014. [Google Scholar] [CrossRef]
- Kiehbadroudinezhad, M.; Merabet, A.; Rajabipour, A.; Cada, M.; Kiehbadroudinezhad, S.; Khanali, M.; Hosseinzadeh-Bandbafha, H. Optimization of Wind/Solar Energy Microgrid by Division Algorithm Considering Human Health and Environmental Impacts for Power-water Cogeneration. Energy Convers. Manag. 2022, 252, 115064. [Google Scholar] [CrossRef]
- Wu, H.B.; Liu, X.Y.; Ding, M. Dynamic Economic Dispatch of a Microgrid: Mathematical Models and Solution Algorithm. Electr. Power Energy Syst. 2014, 63, 336–346. [Google Scholar] [CrossRef]
- Song, X.Y.; Wang, Y.S. Economic and Environmental Dispatch of Microgrid using Co-evolutionary Genetic Algorithm. Power Syst. Prot. Control 2014, 42, 85–89. [Google Scholar]
- Liu, Y.X.; Guo, L.; Wang, C.S. Economic Dispatch of Microgrid Based on Two Stage Robust Optimization. Proc. CSEE 2018, 38, 4013–4022. [Google Scholar]
- Zhou, N.C.; Jin, M.; Wang, Q.G.; Su, S.; Yan, Y. Hierarchical Coordination Control Strategy for Multi-microgrid System with Series and Parallel Structure. Autom. Electr. Power Syst. 2013, 37, 13–18. [Google Scholar] [CrossRef]
- Zhi, N.; Xiao, X.; Tian, P.G.; Zhang, H. Research and Prospect of Multi-microgrid Control Strategies. Electr. Power Autom. Equip. 2016, 36, 107–115. [Google Scholar]
- Yang, J.F.; Zhang, C.; Dong, J.; Zhang, X.Y.; Ren, H.Q.; Zhang, J.H. Active Collaborative Control Strategy for Distribution Network with Multi-microgrid in Fault Scenario. Proc. CSU-EPSA 2021, 33, 66–72. [Google Scholar]
- Zhao, B.; Wang, X.; Lin, D.; Calvin, M.M.; Morgan, J.C.; Qin, R.; Wang, C. Energy Management of Multiple Microgrids Based on a System of Systems Architecture. IEEE Trans. Power Syst. 2018, 33, 6410–6421. [Google Scholar] [CrossRef]
- Resende, F.O.; Gil, N.J.; Lopes, J.A.P. Service Restoration on Distribution Systems using Multi-Micro Grids. Eur. Trans. Electr. Power 2011, 21, 1327–1342. [Google Scholar] [CrossRef]
- Zhou, Y.Z.; Wu, H.; Li, Y.N. Dynamic Dispatch of Multi-microgrid for Neighboring Islands Based on MCS-PSO Algorithm. Autom. Electr. Power Syst. 2014, 38, 204–210. [Google Scholar]
- Du, J.N.; Han, X.Q.; Li, T.J.; Yin, Z.H.; Bai, H. Optimization Strategy of Multi Microgrid Electric Energy Cooperative Operation Considering Electricity Price Uncertainty and Game Cheating Behaviors. Power Syst. Technol. 2022. [Google Scholar] [CrossRef]
- Xu, Y.C.; Liu, H.Q.; Sun, S.H.; Mi, L. Bi-level Optimal Scheduling of Multi-microgrid System Considering Demand Response and Shared Energy Storage. Electr. Power Autom. Equip. 2022. [Google Scholar] [CrossRef]
- Qiao, X.B.; Yang, Z.X.; Li, Y.; Ling, F.; Zhong, J.J.; Zhang, L.Q. Optimization Strategy for Cooperative Operation of Multi-microgrids Considering Two-level Carbon Trading and Demand Response. High Volt. Eng. 2022, 48, 2573–2583. [Google Scholar]
- Jiang, R.Z.; Qiu, X.Y.; Li, D. Multi-Agent System Based Dynamic Game Model of Smart Distribution Network Containing Multi-Microgrid. Power Syst. Technol. 2014, 38, 3321–3327. [Google Scholar]
- Zhou, B.X.; Peng, H.Y.; Zang, T.L.; Zhang, Y.; Zhao, W.W.; Cao, Q. Strategy of Peer-to-Peer Trade in Multi-Microgrid Based on Stackelberg Game. Proc. CSU-EPSA 2022. [Google Scholar] [CrossRef]
- Yu, Y.; Li, G.; Li, Z. A Game Theoretical Pricing Mechanism for Multi-Microgrid Energy Trading Considering Electric Vehicles Uncertainty. IEEE Access 2020, 8, 156519–156529. [Google Scholar] [CrossRef]
- Vasiljevska, J.; Lopes, J.; Matos, M.A. Multi-microgrid Impact Assessment using Multi Criteria Decision Aid methods. In Proceedings of the 2009 IEEE Bucharest PowerTech, Bucharest, Romania, 28 June–2 July 2009. [Google Scholar]
- Xu, Q.S.; Li, L.; Cai, J.L.; Luan, K.N.; Yang, B. Day-ahead Optimized Economic Dispatch of CCHP Multi-microgrid System Considering Power Interaction Among Microgrids. Power Syst. Autom. 2018, 42, 36–44. [Google Scholar]
- Liu, J.F.; Wang, X.S.; Lu, J.B.; Zeng, J. Collaborative Optimization of Multi-microgrid System Based on Multi-agent Game and Reinforcement Learning. Power Syst. Technol. 2022, 46, 2722–2732. [Google Scholar]
- Wang, H.P.; Duan, F.H.; Wang, X.L.; He, Y.L. Selective Maintenance of Multistate Systems Considering the Random Uncertainty of the System Mission Period and Mission Breaks. Arab. J. Sci. Eng. 2022. [Google Scholar] [CrossRef]
- Yang, S.X.; Zhu, X.G.; Peng, S.J. Multi—Agent Cost Optimization Strategy Model of New Energy Micro-grid Based on Non—Cooperative Game Theory. Electr. Meas. Instrum. 2021, 58, 116–123. [Google Scholar]
- Hu, X.T.; Liu, T.Q.; He, C.; Liu, S.; Liu, Y.K. Multi-objective Optimal Operation of Microgrid Considering the Battery Loss Characteristics. Proc. CSEE 2016, 36, 2674–2681. [Google Scholar]






| Parameters | WT | PV | Battery |
|---|---|---|---|
| Microgrid1 | 3.5 MW | 8 MW | 5 MW |
| Microgrid2 | 9 MW | 30 MW | 20 MW |
| Microgrid3 | 13 MW | 18 MW | 12 MW |
| Time | 0:00–7:00 | 7:00–10:00 | 10:00–14:00 | 14:00–20:00 | 20:00–23:00 | 23:00–0:00 | |
|---|---|---|---|---|---|---|---|
| Prices (Yuan/kWh) | |||||||
| Sell prices | 0.40 | 0.78 | 1.18 | 0.78 | 1.18 | 0.40 | |
| Purchase prices | 0.60 | 0.95 | 1.35 | 0.95 | 1.35 | 0.95 | |
| Category | Wind Turbine Power Generation | Photovoltaic Power Generation |
|---|---|---|
| Cost (CNY/kw·h) | 0.61 | 0.75 |
| Subsidy (CNY/kw·h) | 0.2 | 0.18 |
| Pollutant Type | Pollution Control Cost (yuan/kw·h) | Pollutant-Emission Coefficient | ||
|---|---|---|---|---|
| PV | WT | Main Grid Network | ||
| CO2 | 0.210 | 0 | 0 | 889 |
| CO | 0.125 | 0 | 0 | 12.1 |
| SO2 | 14.842 | 0 | 0 | 1.8 |
| NO | 62.964 | 0 | 0 | 1.6 |
| Scenario | Energy Storage System Does Not Participate in Dispatching | Energy Storage System Participates in Dispatching | ||
|---|---|---|---|---|
| No Power Dispatching between the Two Microgrids | Power Dispatching between the Two Microgrids | No Power Dispatching between the Two Microgrids | Power Dispatching between the Two Microgrids | |
| Cost | 3.30 × 105 (Scenario 1) | 3.18 × 105 (Scenario 2) | 3.19 × 105 (Scenario 3) | 3.12 × 105 (Scenario 4) |
Publisher’s Note: MDPI stays neutral with regard to jurisdictional claims in published maps and institutional affiliations. |
© 2022 by the authors. Licensee MDPI, Basel, Switzerland. This article is an open access article distributed under the terms and conditions of the Creative Commons Attribution (CC BY) license (https://creativecommons.org/licenses/by/4.0/).
Share and Cite
Wang, H.; Wu, X.; Sun, K.; He, Y. Research on the Optimal Economic Power Dispatching of a Multi-Microgrid Cooperative Operation. Energies 2022, 15, 8194. https://doi.org/10.3390/en15218194
Wang H, Wu X, Sun K, He Y. Research on the Optimal Economic Power Dispatching of a Multi-Microgrid Cooperative Operation. Energies. 2022; 15(21):8194. https://doi.org/10.3390/en15218194
Chicago/Turabian StyleWang, Haipeng, Xuewei Wu, Kai Sun, and Yuling He. 2022. "Research on the Optimal Economic Power Dispatching of a Multi-Microgrid Cooperative Operation" Energies 15, no. 21: 8194. https://doi.org/10.3390/en15218194
APA StyleWang, H., Wu, X., Sun, K., & He, Y. (2022). Research on the Optimal Economic Power Dispatching of a Multi-Microgrid Cooperative Operation. Energies, 15(21), 8194. https://doi.org/10.3390/en15218194

