A Frequency–Power Droop Coefficient Determination Method of Mixed Line-Commutated and Voltage-Sourced Converter Multi-Infeed, High-Voltage, Direct Current Systems: An Actual Case Study in Korea
Abstract
:1. Introduction
2. Description of the Proposed Method
2.1. Optimazation Problem to Determine Operating Points
2.1.1. Model Description
2.1.2. Optimization Formulation and Solving Method
2.2. Frequency–Power Droop Coefficient Determination Method
2.2.1. Stochastic Optimization Based on the Monte Carlo Sampling Method
2.2.2. Graphical Analysis to Determine Droop Coefficients
2.3. Overall Procedure
3. Simulation Results
3.1. Simulation Results for the IEEE 14-Bus Test System
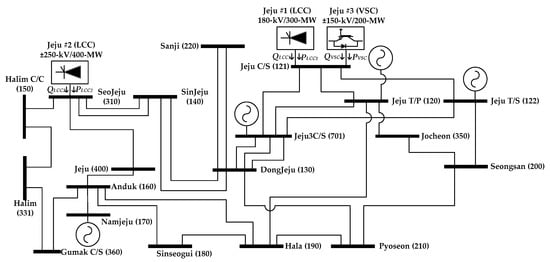
3.2. Simulation Results for the Jeju Island System
4. Conclusions
Author Contributions
Funding
Acknowledgments
Conflicts of Interest
Appendix A
| Number | Name | PGEN [MW] | QSHUNT [MVAr] | PLOAD [MW] | QLOAD [MVAr] |
|---|---|---|---|---|---|
| 120 | Jeju T/P | 200.1 | −24.4 | 0 | 0 |
| 121 | Jeju C/S | 0 | 100 | 0 | 0 |
| 122 | Jeju T/S | 75.4 | −14.2 | 0 | 0 |
| 130 | Dongjeju | 0 | 0 | 123.1 | 39.1 |
| 140 | Sinjeju | 0 | 0 | 149.3 | 47.5 |
| 150 | Halim C/C | 0 | 0 | 21.8 | 6.9 |
| 160 | Anduk | 0 | 10 | 89 | 28.3 |
| 170 | Namjeju | 88.3 | 30.8 | 0 | 0 |
| 180 | Sinseogui | 0 | 0 | 77 | 24.5 |
| 190 | Hala | 0 | 0 | 135.2 | 20 |
| 200 | Seongsan | 0 | 0 | 69.4 | 22.1 |
| 210 | Pyoseon | 0 | 0 | 64.1 | 20.4 |
| 220 | Sanji | 0 | 0 | 84.6 | 26.9 |
| 310 | Seojeju | 0 | 168 | 0 | 0 |
| 331 | Halim | 0 | 0 | 58.5 | 18.6 |
| 350 | Jocheon | 0 | 0 | 59 | 18.8 |
| 360 | Gumak C/S | 0 | 34 | 0 | 0 |
| 400 | Jeju | 0 | 0 | 20 | 6.4 |
| 701 | Jeju3C/S | 195 | 0 | 0 | 0 |
| To | From | Id | R [p.u.] | X [p.u.] | B [p.u.] |
|---|---|---|---|---|---|
| Jeju T/P | Jeju C/S | 1 | 0 | 0.00001 | 0 |
| Jeju T/P | Hala | 1 | 0.012046 | 0.058234 | 0.089314 |
| Jeju T/P | Jocheon | 1 | 0.008051 | 0.038281 | 0.028533 |
| Jeju T/P | Jeju3C/S | 1 | 0.000583 | 0.006068 | 0.171872 |
| Jeju C/S | Jeju T/S | 1 | 0 | 0.00001 | 0 |
| Jeju C/S | Dongjeju | 1 | 0.005688 | 0.026864 | 0.010699 |
| Jeju T/S | Seongsan | 1 | 0.012916 | 0.060538 | 0.030189 |
| Jeju T/S | Jeju3C/S | 1 | 0.000586 | 0.006004 | 0.171872 |
| Dongjeju | Sinjeju | 1 | 0.007066 | 0.033294 | 0.013268 |
| Dongjeju | Sinjeju | 2 | 0.007066 | 0.033294 | 0.013268 |
| Dongjeju | Pyoseon | 1 | 0.014445 | 0.071026 | 0.142377 |
| Dongjeju | Sanji | 1 | 0.000404 | 0.004380 | 0.087103 |
| Dongjeju | Sanji | 2 | 0.000404 | 0.004380 | 0.087103 |
| Dongjeju | Jeju3C/S | 1 | 0.000583 | 0.006068 | 0.171872 |
| Dongjeju | Jeju3C/S | 2 | 0.000583 | 0.006068 | 0.171872 |
| Dongjeju | Jeju3C/S | 3 | 0.000583 | 0.006068 | 0.171872 |
| Sinjeju | Seojeju | 1 | 0.001280 | 0.005670 | 0.002459 |
| Sinjeju | Seojeju | 2 | 0.001280 | 0.005670 | 0.002459 |
| Halim C/C | Seojeju | 1 | 0.012159 | 0.053845 | 0.023354 |
| Halim C/C | Halim | 1 | 0.000110 | 0.000100 | 0 |
| Anduk | Namjeju | 1 | 0.000759 | 0.006820 | 0.121576 |
| Anduk | Namjeju | 2 | 0.000763 | 0.006810 | 0.121638 |
| Anduk | Sinseogui | 1 | 0.009642 | 0.044350 | 0.019041 |
| Anduk | Hala | 1 | 0.014618 | 0.066670 | 0.028975 |
| Anduk | Gumak C/S | 1 | 0.006367 | 0.029764 | 0.012026 |
| Anduk | Jeju | 1 | 0.007632 | 0.035500 | 0.014904 |
| Sinseogui | Hala | 1 | 0.008861 | 0.0740814 | 0.017478 |
| Hala | Pyoseon | 1 | 0.009614 | 0.046274 | 0.067795 |
| Seongsan | Pyoseon | 1 | 0.001086 | 0.006344 | 0.190712 |
| Seongsan | Jocheon | 1 | 0.009854 | 0.046712 | 0.031940 |
| Seojeju | Jeju | 1 | 0.002120 | 0.009875 | 0.004140 |
| Halim | Gumak C/S | 1 | 0.002037 | 0.009525 | 0.003848 |
References
- Figueroa-Acevedo, A.L.; Czahor, M.S.; Jahn, D.E. A comparison of the technological, economic, public policy, and environmental factors of HVDC and HVAC interregional transmission. AIMS Energy 2015, 3, 144–161. [Google Scholar] [CrossRef]
- Li, B.; Liu, T.; Xu, W.; Li, Q.; Zhang, Y.; Li, Y.; Li, X.Y. Research on technical requirements of line-commutated converter-based high-voltage direct current participating in receiving end AC system’s black start. IET Gener. Transm. Distrib. 2016, 10, 2071–2078. [Google Scholar] [CrossRef]
- Wang, L.; Thi, M.S. Stability enhancement of a PMSG-based offshore wind farm fed to a multi-machine system through LCC-HVDC link. IEEE Trans. Power Syst. 2013, 28, 3327–3334. [Google Scholar] [CrossRef]
- Bidadfar, A.; Nee, H.; Zhang, L.; Harnefors, L.; Namayantavana, S.; Abedi, M.; Karrari, M.; Gharehpetian, G.B. Power system stability analysis using feedback control system modeling including HVDC transmission links. IEEE Trans. Power Syst. 2016, 31, 116–124. [Google Scholar] [CrossRef]
- Azad, S.P.; Taylor, J.A.; Iravani, R. Decentralized supplementary control of multiple LCC-HVDC links. IEEE Trans. Power Syst. 2016, 31, 572–580. [Google Scholar] [CrossRef]
- Azad, S.P.; Iravani, R.; Tate, J.E. Stability enhancement of a DC-segmented AC power system. IEEE Trans. Power Deliv. 2015, 30, 737–745. [Google Scholar] [CrossRef]
- Kwon, D.; Kim, Y.; Moon, S. Modeling and Analysis of an LCC HVDC system using DC voltage control to improve transient response and short-term power transfer capability. IEEE Trans. Power Deliv. 2018, 33, 1922–1933. [Google Scholar] [CrossRef]
- Zhang, M.; Yuan, X.; Hu, J. Inertia and primary frequency provisions of PLL-synchronized VSC HVDC when attached to islanded AC system. IEEE Trans. Power Syst. 2018, 33, 4179–4188. [Google Scholar] [CrossRef]
- Jang, G.; Oh, S.; Han, B.M.; Kim, C.K. Novel reactive power compensation scheme for the Jeju-Haenam HVDC system. IEE Proc.-Gener. Transm. Ditrib. 2005, 152, 514–520. [Google Scholar] [CrossRef]
- Market, P.E.; Skliutas, J.P.; Sung, P.Y.; Kim, K.S.; Kim, H.M.; Sailer, L.H.; Young, R.R. New synchronous condensers for Jeju island. In Proceedings of the 2012 IEEE Power & Energy Society General Meeting, San Diego, CA, USA, 22–26 July 2012. [Google Scholar]
- Yoon, M.; Yoon, Y.; Jang, G. A study on maximum wind power penetration limit in island power system considering high-voltage direct current interconnections. Energies 2015, 8, 14244–14259. [Google Scholar] [CrossRef]
- Davies, B.; Williamson, A.; Gole, A.M.; Ek, B.; Long, B.; Burton, B.; Kell, D.; Brandt, D.; Lee, D.; Rahimi, E.; et al. Systems with multipld DC infeed. In CIGRE Working Group B4.41; CIGRE: Paris, France, 2008. [Google Scholar]
- Gui, C.; Zhang, Y.; Gole, A.M.; Zhao, C. Analysis of dual-infeed HVDC with LCC-HVDC and VSC-HVDC. IEEE Trans. Power Deliv. 2012, 27, 1529–1597. [Google Scholar] [CrossRef]
- Ni, X.; Gole, A.M.; Zhoa, C.; Guo, C. An improved measure of AC system strength for performance analysis of multi-infeed HVdc systems including VSC and LCC converters. IEEE Trans. Power Deliv. 2018, 33, 169–178. [Google Scholar] [CrossRef]
- Rahimi, E.; Gole, A.M.; Davies, J.B.; Fernando, I.T.; Kent, K.L. Commutation failure analysis in multi-infeed HVDC systems. IEEE Trans. Power Deliv. 2011, 26, 378–384. [Google Scholar] [CrossRef]
- Hwang, S.; Lee, J.; Jang, G. HVDC-system-interaction assessment through line flow change distribution factor and transient stability analysis at planning stage. Energies 2016, 9, 1068. [Google Scholar] [CrossRef]
- Rabiee, A.; Soroudi, A.; Keane, A. Information gap decision theory based OPF with HVDC connected wind farms. IEEE Trans. Power Syst. 2015, 30, 3396–3406. [Google Scholar] [CrossRef]
- Pizano-Martinez, A.; Fuerte-Esquivel, C.R.; Ambriz-Perez, H.; Acha, E. Modeling of VSC-based HVDC systems for a Newton-Raphson OPF algorithm. IEEE Trans. Power Syst. 2007, 22, 1794–1803. [Google Scholar] [CrossRef]
- Gavriluta, C.; Candela, I.; Luna, A.; Gomez-Exposito, A.; Rodriguez, P. Hierarchical control of HV-MTDC systems with droop-based primary and OPF-based secondary. IEEE Trans. Smart Grid 2015, 6, 1502–1510. [Google Scholar] [CrossRef]
- Han, M.; Xu, D.; Wan, L. Hierarchical optimal power flow control for loss minimization in hybrid multi-terminal HVDC transmission system. CSEE J. Power Energy Syst. 2016, 2, 40–46. [Google Scholar] [CrossRef]
- Kundur, P.; Balu, N.J.; Lauby, M.G. Power System Stability and Control; McGraw-Hill: New York, NY, USA, 1994. [Google Scholar]
- Liu, H.; Chen, Z. Contribution of VSC-HVDC to frequency regulation of power systems with offshore wind generation. IEEE Trans. Energy Convers. 2015, 30, 918–926. [Google Scholar] [CrossRef]
- Adeuyi, O.D.; Cheah-Mane, M.; Liang, J.; Jenkins, N. Fast frequency response from offshore multiterminal VSC-HVDC schemes. IEEE Trans. Power Deliv. 2017, 32, 2442–2452. [Google Scholar] [CrossRef]
- Kwon, D.; Kim, Y.; Moon, S.; Kim, C. Modeling of HVDC system to improve estimation of transient DC current and voltages for AC line-to-ground fault-an actual case study in Korea. Energies 2017, 10, 1543. [Google Scholar] [CrossRef]
- Abdel-Khalik, A.S.; Massoud, A.M.; Elserougi, A.A.; Ahmed, S. Optimum power transmission-based droop control design for multi-terminal HVDC of offshore wind farm. IEEE Trans. Power Syst. 2013, 28, 3401–3409. [Google Scholar] [CrossRef]
- Agundis-Tinajero, G.; Diaz, N.L.; Luna, A.C.; Segundo-Ramírez, J.; Visairo-Cruz, N.; Gerrero, J.M.; Vazquez, J.C. Extended-optimal-power-flow-based hierarchical control for islanded AC microgrids. IEEE Trans. Power Electron. 2018, 34, 840–848. [Google Scholar] [CrossRef]
- Cao, J.; Du, W.; Wang, H.F.; Bu, S.Q. Minimization of transmission loss in meshed AC/DC grids with VSC-MTDC networks. IEEE Trans. Power Syst. 2013, 28, 3047–3055. [Google Scholar] [CrossRef]
- Flourentzou, N.; Agelidis, V.G.; Demetriades, G.D. VSC-based HVDC power transmission systems: An overview. IEEE Trans. Power Electron. 2009, 24, 592–602. [Google Scholar] [CrossRef]
- Li, Y.; Luo, L.; Rehtanz, C.; Rüberg, S.; Liu, F. Realization of reactive power compensation near the LCC-HVDC converter bridges by means of an inductive filtering method. IEEE Trans. Power Electron. 2009, 24, 592–602. [Google Scholar] [CrossRef]
- He, X.; Geng, H.; Yang, G.; Zou, X. Coordinated Control for Large-Scale Wind Farms with LCC-HVDC Integration. Energies 2018, 11, 2207. [Google Scholar] [CrossRef]
- DJesus, M.E.M.; Martin, D.S.; Arnaltes, S.; Castronuovo, E.D. Optimal operation of offshore wind farms with line-commutated HVDC link connection. IEEE Trans. Energy Convers. 2010, 25, 504–513. [Google Scholar] [CrossRef]
- Bergen, A.R.; Vittal, V. Power Systems Analysis, 2nd ed.; Prentice-Hall: Upper Sandle River, NJ, USA, 1994. [Google Scholar]
- Sahli, Z.; Hamouda, A.; Bekrar, A.; Trentesaux, D. Reactive Power Dispatch Optimization with Voltage Profile Improvement Using an Efficient Hybrid Algorithm†. Energies 2018, 11, 2134. [Google Scholar] [CrossRef]
- Jeong, M.G.; Kim, Y.J.; Moon, S.I.; Hwang, P.I. Optimal voltage control using an equivalent model of a low-voltage network accommodating inverter-interfaced distributed generators. Energies 2017, 10, 1180. [Google Scholar] [CrossRef]
- Huang, Y.; Yang, K.; Zhang, W.; Lee, K.Y. Hierarchical energy management for the multienergy carriers system with different interest bodies. Energies 2018, 11, 2834. [Google Scholar] [CrossRef]
- Li, J.; Wang, B.; Ren, H.; Zhao, D.; Wang, F.; Shafie-khah, M.; Catalāo, J.P.S. Two-tier reactive power and voltage control strategy based on ARMA renewable power forecasting models. Energies 2017, 10, 1518. [Google Scholar]
- Yuan, C.; Xie, P.; Yang, D.; Xiao, X. Transient stability analysis of islanded AC microgrids with a significant share of virtual synchronous generators. Energies 2018, 11, 44. [Google Scholar] [CrossRef]
- Sauhats, A.; Zemite, L.; Petrichenko, L.; Moshkin, I.; Jasevics, A. Estimating the economic impacts of net metering schemes for residential PV systems with profiling of power demand, generation, and market prices. Energies 2018, 11, 3222. [Google Scholar] [CrossRef]
- Modeling and Simulation of IEEE 14 Bus System with FACTS Controllers; Electrical and Computer Engineering Department, University of Waterloo: Waterloo, ON, Canada, 2003; Available online: https://www.researchgate.net/profile/Mohamed_Mourad_Lafifi/post/Datasheet_for_5_machine_14_bus_ieee_system2/attachment/59d637fe79197b8077995408/AS%3A395594351824896%401471328451959/download/MODELING+AND+SIMULATION+OF+IEEE+14+BUS+SYSTEM+WITH+FACTS+CONTROLLERS+IEEEBenchmarkTFreport.pdf (accessed on 11 February 2019).
- Faruque, M.O.; Zhang, Y.; Dinavahi, V. Detailed modeling of CIGRE HVDC benchmark system using PSCAD/EMTDC and PSB/SIMULINK. IEEE Trans. Power Deliv. 2005, 21, 378–387. [Google Scholar] [CrossRef]
- Mohamed, Y.A.-R.I.; El-Saadany, E.F. Adaptive decentralized droop controller to preserve power sharing stability of paralleled inverters in distributed generation microgrids. IEEE Trans. Power Electron. 2008, 23, 2806–2816. [Google Scholar] [CrossRef]
- An, K.; Song, K.B.; Hur, K. Incorporating charging/discharging strategy of electric vehicles into security-constrained optimal power flow to support high renewable penetration. Energies 2017, 10, 729. [Google Scholar] [CrossRef]









| UPF Mode | VC Mode | Proposed | |
|---|---|---|---|
| Output of LCC HVDC (PLCC) | 112.02 MW | 111.96 MW | 84.08 MW |
| Output of VSC HVDC (PVSC) | 112.02 MW | 111.96 MW | 139.26 MW |
| Power loss | 5.04 MW | 4.92 MW | 4.34 MW |
| Conventional | Proposed | |
|---|---|---|
| Deviation of LCC HVDC’s output (ΔPLCC) | −0.32 MW | −0.28 MW |
| Deviation of VSC HVDC’s output (ΔPVSC) | −0.32 MW | −0.35 MW |
| Deviation of power loss | −36.41 kW | −36.74 kW |
| Conventional | Proposed | |
|---|---|---|
| Output of Jeju #1 (PLCC1) | 132.82 MW | 50.17 MW |
| Output of Jeju #2 (PLCC2) | 177.09 MW | 305.73 MW |
| Output of Jeju #3 (PVSC) | 88.55 MW | 41.80 MW |
| Power loss | 6.26 MW | 5.50 MW |
| Conventional | Proposed | |
|---|---|---|
| Deviation of power loss | 1.683 kW | 1.675 kW |
© 2019 by the authors. Licensee MDPI, Basel, Switzerland. This article is an open access article distributed under the terms and conditions of the Creative Commons Attribution (CC BY) license (http://creativecommons.org/licenses/by/4.0/).
Share and Cite
Lee, G.; Moon, S.; Hwang, P. A Frequency–Power Droop Coefficient Determination Method of Mixed Line-Commutated and Voltage-Sourced Converter Multi-Infeed, High-Voltage, Direct Current Systems: An Actual Case Study in Korea. Appl. Sci. 2019, 9, 606. https://doi.org/10.3390/app9030606
Lee G, Moon S, Hwang P. A Frequency–Power Droop Coefficient Determination Method of Mixed Line-Commutated and Voltage-Sourced Converter Multi-Infeed, High-Voltage, Direct Current Systems: An Actual Case Study in Korea. Applied Sciences. 2019; 9(3):606. https://doi.org/10.3390/app9030606
Chicago/Turabian StyleLee, Gyusub, Seungil Moon, and Pyeongik Hwang. 2019. "A Frequency–Power Droop Coefficient Determination Method of Mixed Line-Commutated and Voltage-Sourced Converter Multi-Infeed, High-Voltage, Direct Current Systems: An Actual Case Study in Korea" Applied Sciences 9, no. 3: 606. https://doi.org/10.3390/app9030606
APA StyleLee, G., Moon, S., & Hwang, P. (2019). A Frequency–Power Droop Coefficient Determination Method of Mixed Line-Commutated and Voltage-Sourced Converter Multi-Infeed, High-Voltage, Direct Current Systems: An Actual Case Study in Korea. Applied Sciences, 9(3), 606. https://doi.org/10.3390/app9030606

