- Article
Research Based on a Fuzzy Algorithm for Energy Saving Single-Phased Powered Pumps
- Wangsheng Sun,
- Haiqing Si,
- Haibo Wang and
- Gen Li
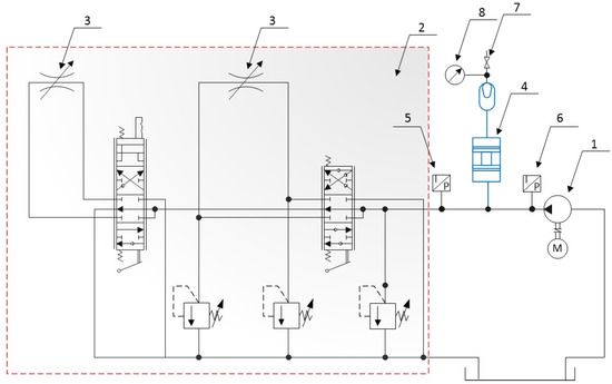
Water pumps consume roughly 20% of global electricity, yet 60–70% of pumps operate below optimal efficiency, leading to substantial energy waste. Improving pump efficiency is therefore critical. A major contributor to these losses is the low ef...

