Study of Pressure Drops and Heat Transfer of Nonequilibrial Two-Phase Flows
Abstract
:1. Introduction
1.1. Pressure Drops
1.1.1. Homogeneous Equilibrium Model
1.1.2. Separated Flow Model
1.2. Investigations of Heat Transfer in Mini-Channels
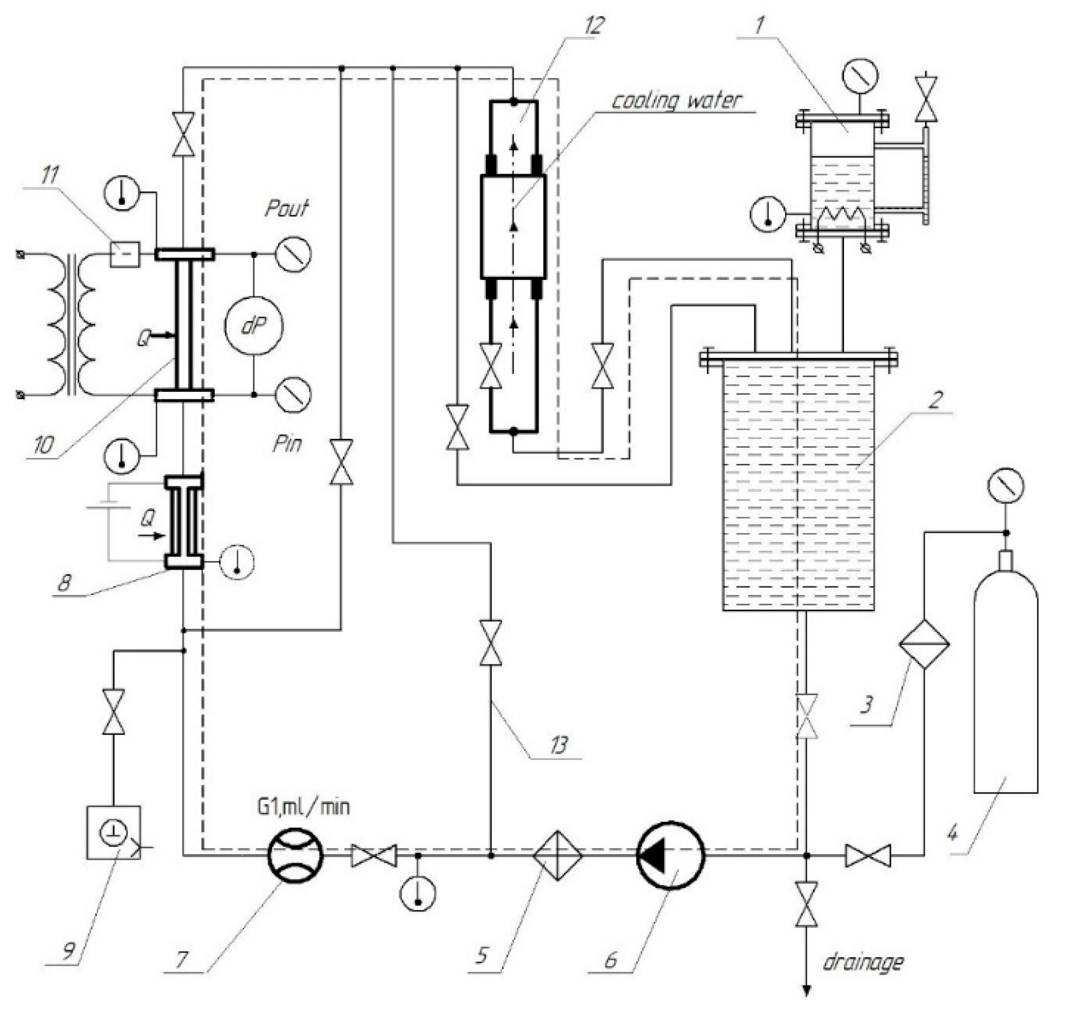
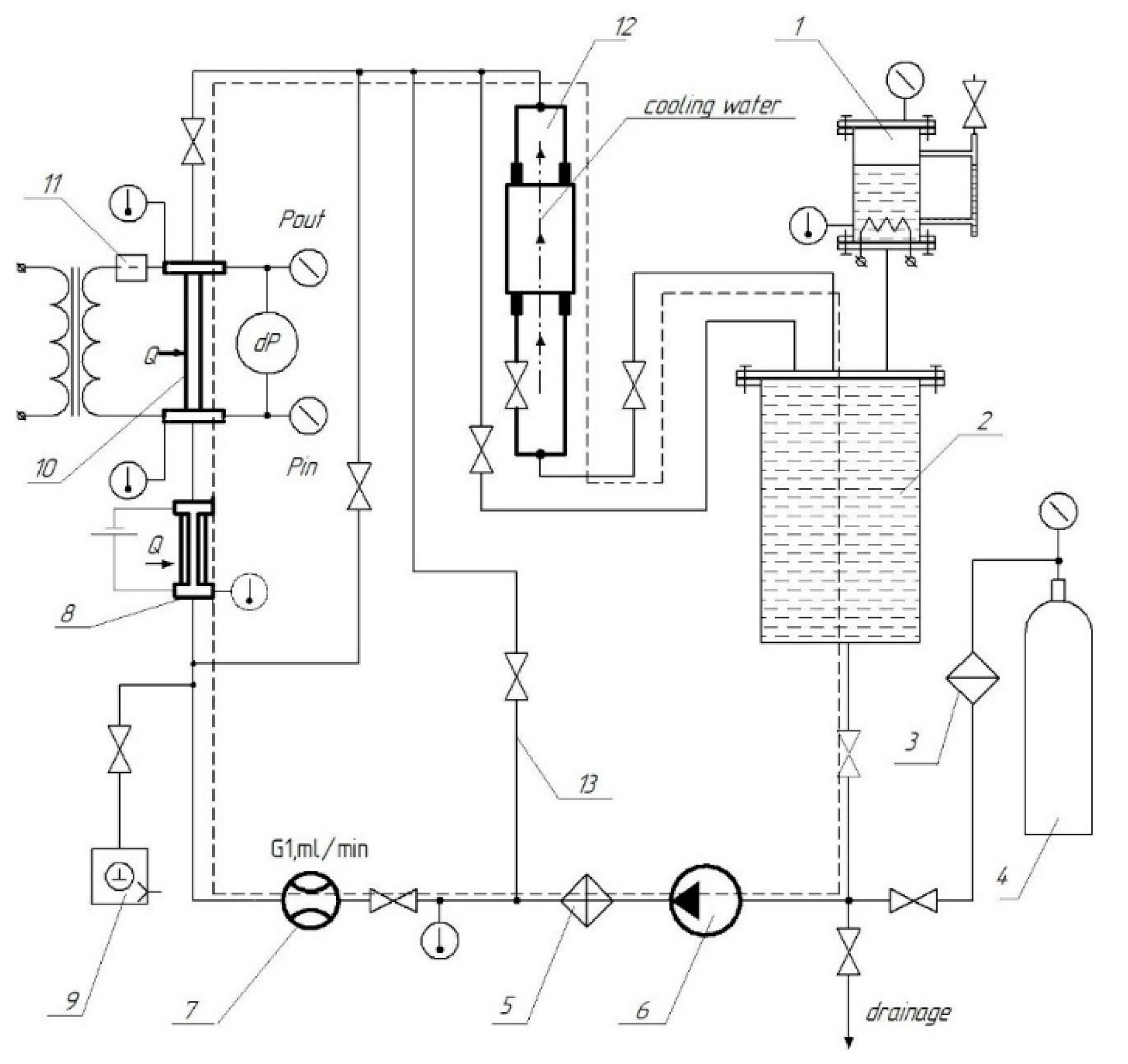
2. Experimental Setup Description
3. Pressure Drop
4. Flow Boiling Heat Transfer
5. Conclusions
Author Contributions
Funding
Conflicts of Interest
Nomenclature
| d | diameter, m |
| G | mass flow rate, kg/(m2 s) |
| p | pressure, Pa |
| T | temperature, K |
| x | vapor quality |
| cp | specific heat, J/(kg⋅K) |
| r | latent heat of evaporation, J/kg |
| w | velocity, m/c2 |
| Greek symbols | |
| α | heat transfer coefficient, W/m2⋅K |
| σ | surface tension, N/m |
| λ | thermal conductivity, W/(m⋅K) |
| ξ | hydraulic friction factor |
| ρ | density, kg/m3 |
| β | volume vapor quality |
| μ | viscosity, N⋅s/m2 |
| χ | Martinelli parameter |
| We | |
| E; F; H | Friedel parameters |
| Fr | |
| Φ | two-phase multiplier |
| Co | |
| Subscripts | |
| l | liquid |
| g | gas |
| boil | boiling |
| con | convective |
| calc | calculated |
| exp | experimental |
| sub | subcooled |
| cr | critical |
| in | inlet |
| s | saturated |
| r | reduced |
| Fr | friction |
| TP | two-phased |
| SP | single phase |
| CB | convective boiling |
References
- Filonenko, G.I. Gidravlicheskoe soprotivlenie truboprovodov. Teploenergetika 1954, 4, 40. [Google Scholar]
- Cicchitti, A.; Lombardi, C.; Silvestri, M.; Soldaini, G.; Zavatarelli, R. Two-phase cooling experiments-pressure drop, heat transfer and burnout measurements. Energ. Nucl. 1960, 7, 407–425. [Google Scholar]
- Zubov, N.O.; Kaban’Kov, O.N.; Yagov, V.V.; Sukomel, L.A. Prediction of friction pressure drop for low pressure two-phase flows on the basis of approximate analytical models. Therm. Eng. 2017, 64, 898–911. [Google Scholar] [CrossRef]
- Venkatesan, M.; Das, S.K.; Balakrishnan, A. Effect of diameter on two-phase pressure drop in narrow tubes. Exp. Therm. Fluid Sci. 2011, 35, 531–541. [Google Scholar] [CrossRef]
- Cioncolini, A.; Thome, J.R.; Lombardi, C. Unified macro-to-microscale method to predict two-phase frictional pressure drops of annular flows. Int. J. Multiph. Flow 2009, 35, 1138–1148. [Google Scholar] [CrossRef]
- Choi, C.; Kim, M. Flow pattern based correlations of two-phase pressure drop in rectangular microchannels. Int. J. Heat Fluid Flow 2011, 32, 1199–1207. [Google Scholar] [CrossRef]
- Belyaev, A.; Varava, A.; Dedov, A.; Komov, A. An experimental study of flow boiling in minichannels at high reduced pressure. Int. J. Heat Mass Transf. 2017, 110, 360–373. [Google Scholar] [CrossRef]
- Lockhart, R.W.; Martinelli, R.C. Proposed correlation of data for isothermal two-phase, twocomponent flow in pipes. Chem. Eng. Prog. 1949, 45, 39–48. [Google Scholar]
- Hwang, Y.W.; Kim, M.S. The pressure drop in microtubes and the correlation development. Int. J. Heat Mass Transf. 2006, 49, 1804–1812. [Google Scholar] [CrossRef]
- Friedel, L. Improved friction pressure drop correlations for horizontal and vertical two-phase pipe flow. In Proceedings of the European Two-Phase Flow Group Meeting, Ispra, Italy, 5–8 June 1979. Paper E2. [Google Scholar]
- Chen, J.C. Correlation for Boiling Heat Transfer to Saturated Fluids in Convective Flow. Ind. Eng. Chem. Process. Des. Dev. 1966, 5, 322–329. [Google Scholar] [CrossRef] [Green Version]
- Lazarek, G.; Black, S. Evaporative heat transfer, pressure drop and critical heat flux in a small vertical tube with R-113. Int. J. Heat Mass Transf. 1982, 25, 945–960. [Google Scholar] [CrossRef]
- Tran, T.; Wambsganss, M.; France, D. Small circular- and rectangular-channel boiling with two refrigerants. Int. J. Multiph. Flow 1996, 22, 485–498. [Google Scholar] [CrossRef]
- Kenning, D.B.R.; Cooper, M.G. Saturated flow boiling of water in vertical tubes. Int. J. Heat Mass Transf. 1989, 32, 445–458. [Google Scholar] [CrossRef]
- Gungor, K.; Winterton, R. A general correlation for flow boiling in tubes and annuli. Int. J. Heat Mass Transf. 1986, 29, 351–358. [Google Scholar] [CrossRef]
- Shah, M.M. Chart correlation for saturated boiling heat transfer: Equations and further study. ASHRAE Trans. 1982, 88, 185–196. [Google Scholar]
- Liu, Z.; Winterton, R. A general correlation for saturated and subcooled flow boiling in tubes and annuli, based on a nucleate pool boiling equation. Int. J. Heat Mass Transf. 1991, 34, 2759–2766. [Google Scholar] [CrossRef]
- Kandlikar, S.G. A General Correlation for Saturated Two-Phase Flow Boiling Heat Transfer Inside Horizontal and Vertical Tubes. J. Heat Transf. 1990, 112, 219–228. [Google Scholar] [CrossRef] [Green Version]
- Sun, L.; Mishima, K. An evaluation of prediction methods for saturated flow boiling heat transfer in mini-channels. Int. J. Heat Mass Transf. 2009, 52, 5323–5329. [Google Scholar] [CrossRef]
- Kim, S.-M.; Mudawar, I. Review of databases and predictive methods for heat transfer in condensing and boiling mini/micro-channel flows. Int. J. Heat Mass Transf. 2014, 77, 627–652. [Google Scholar] [CrossRef]
- Yagov, V.V.; Minko, M.V. Teploobmen v dvukhfaznom potoke pri vysokikh privedennykh davleniyakh. Teploehnergetika 2011, 4, 13–23. [Google Scholar]
- Gnielinski, V. New equations for heat and mass transfer in turbulent pipe and channel flow. Int. J. Chem. Eng. 1976, 16, 359–368. [Google Scholar]
- Yagov, V.V. Teploobmen pri razvitom puzyr’kovom kipenii. Teploenergetika 1988, 2, 4–9. [Google Scholar]
- Dedov, A.V.; Komov, A.T.; Varava, A.N.; Yagov, V.V. Hydrodynamics and heat transfer in swirl flow under conditions of one-side heating. Part 2: Boiling heat transfer. Crit. Heat Fluxes Int. J. Heat Mass Transf. 2010, 53, 4966–4975. [Google Scholar]
- Belyaev, A.; Varava, A.; Dedov, A.; Komov, A. Critical heat flux at flow boiling of refrigerants in minichannels at high reduced pressure. Int. J. Heat Mass Transf. 2018, 122, 732–739. [Google Scholar] [CrossRef]












| Author | Liquids | Formula |
|---|---|---|
| Tran et al. | R12, R113 | |
| Lazarek and Black | R113 | |
| Shah | R11, R12, R22 | |
| Kenning-Cooper | Water, freons | |
| Kandlikar | Water, R11, R12, R114, NO2 | |
| Sun and Mishima | Water, freons | |
| J. Chen | Water | |
| Gungor and Winterton | Water, R22, R113, R114, R11, R12 | |
| Liu-Winterton | Water, R113, R114, R11, R12, R22 |
| Diameter (mm) | T1 | T2 | T3 | T4 | T5 |
|---|---|---|---|---|---|
| 1.0 | - | - | 15 | 30 | 45 |
| 1.1 | 2.5 | 15.5 | 28.5 | 40 | 48 |
Publisher’s Note: MDPI stays neutral with regard to jurisdictional claims in published maps and institutional affiliations. |
© 2021 by the authors. Licensee MDPI, Basel, Switzerland. This article is an open access article distributed under the terms and conditions of the Creative Commons Attribution (CC BY) license (https://creativecommons.org/licenses/by/4.0/).
Share and Cite
Belyaev, A.V.; Dedov, A.V.; Krapivin, I.I.; Varava, A.N.; Jiang, P.; Xu, R. Study of Pressure Drops and Heat Transfer of Nonequilibrial Two-Phase Flows. Water 2021, 13, 2275. https://doi.org/10.3390/w13162275
Belyaev AV, Dedov AV, Krapivin II, Varava AN, Jiang P, Xu R. Study of Pressure Drops and Heat Transfer of Nonequilibrial Two-Phase Flows. Water. 2021; 13(16):2275. https://doi.org/10.3390/w13162275
Chicago/Turabian StyleBelyaev, Aleksandr V., Alexey V. Dedov, Ilya I. Krapivin, Aleksander N. Varava, Peixue Jiang, and Ruina Xu. 2021. "Study of Pressure Drops and Heat Transfer of Nonequilibrial Two-Phase Flows" Water 13, no. 16: 2275. https://doi.org/10.3390/w13162275
APA StyleBelyaev, A. V., Dedov, A. V., Krapivin, I. I., Varava, A. N., Jiang, P., & Xu, R. (2021). Study of Pressure Drops and Heat Transfer of Nonequilibrial Two-Phase Flows. Water, 13(16), 2275. https://doi.org/10.3390/w13162275
