Optimization of a Traffic Control Scheme for a Post-Disaster Urban Road Network
Abstract
1. Introduction
- (i)
- Time requirements are very strict as supplies and medical faculty must be transported to the affected areas within the specified time.
- (ii)
- Saving life is the first principle, which does not considering economic costs.
- (iii)
- The implementation of traffic controls may affect the normal social traffic.
- (i)
- Refines different road control types as non-control, partial-control and all-control. To evaluate whether one road section is allowed to be controlled and how strong the control intensity is, vertex/edge betweenness is introduced.
- (ii)
- Based on the rescue time constraints, emergency channels are provided by calculating the shortest path from the rescue point to the disaster area. Based on the gravity field model, this paper proposes a traffic-flow-diverging plan within the control domain and a traffic-flow-attraction plan within the diverging domain. By adjusting the BPR (Bureau of Public Road) function, vehicle travel times on different road sections within the control and diverging domains are calculated.
2. Literature Review
3. Description of PD-TCM
3.1. Definitions
3.1.1. Emergency Path
3.1.2. Control Domain (CD for Short)
3.1.3. Control Node
3.1.4. Control Type
3.2. Problem Definition
3.3. Mathematical Model
4. Problem Formulation and Solution Algorithm
4.1. Heuristic Selection of the Control Type
4.2. Adjustment of the BPR Function
- Step 1
- Calculate the total traffic flow that CD overflows to the diverging domain G′ according to the characteristics of the traffic control strategy;
- Step 2
- Calculate the attraction force of each node in G′ to the overflow of the traffic flow;
- Step 3
- Calculate the traffic flow change of the emergency and social vehicles on each road section in CD and G′ considering both the traffic flow increase that emergency vehicles bring and the psychological effects of the control strategy, then calculate the vehicles’ travel times on each road section.
4.2.1. Estimation of Spillover Traffic Flow
4.2.2. Attraction Effect of Traffic Flow
4.2.3. Adjustment of the BPR Function
- (i)
- In the control domain CD, , there isBased on Equation (7), we obtain
- (ii)
- In the diverging domain G′, because all of the nodes have an attraction to the traffic flow in control area CD, the traffic flow on will increase. Based on Equation (9) and Equation (11), we have
4.3. Algorithm for PD-TCM
4.3.1. Solution to the Optimal Traffic Control Strategy
- Step 1
- Initialization: input the road network data and demand information for supplies in the disaster zone before starting the traffic control.
- Step 2
- Calculate the TopN shortest paths from the rescue node to the disaster node as an alternative emergency path; obtain the set ; build the alternative control domain set based on all of the emergency paths.
- Step 3
- According to the road network data, before any traffic controls are imposed, obtain the travel times of all of the road sections in normal conditions.
- Step 4
- Randomly select an alternative control domain from set CD, use the improved GA algorithm above to generate the control type of all of the road sections, and calculate the travel times of all of the road sections after the traffic control has been imposed; under the premise of satisfying all of the constraints of the emergency rescue, calculate the dissatisfaction degree of the social vehicles and the control time of the area; then iteratively obtain the local optimal control strategy of the current emergency area.
- Step 5
- Another control domain, repeatedly execute Step 4, and comparatively obtain the current optimal control strategy. After completing the calculation of all of the alternative control domains, compare and derive the optimal traffic control strategy to finish the process.
4.3.2. Bypass Strategy
5. Computational Experiments and Analysis
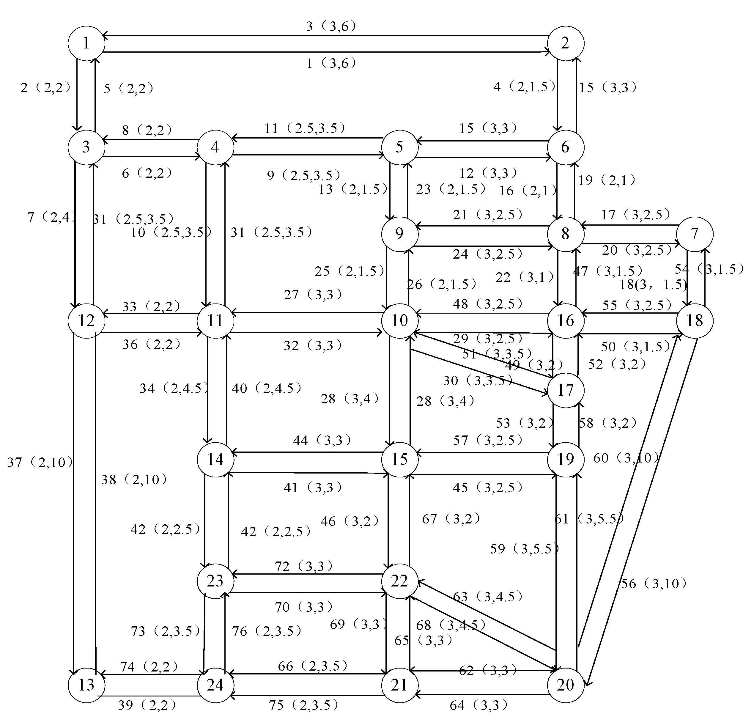
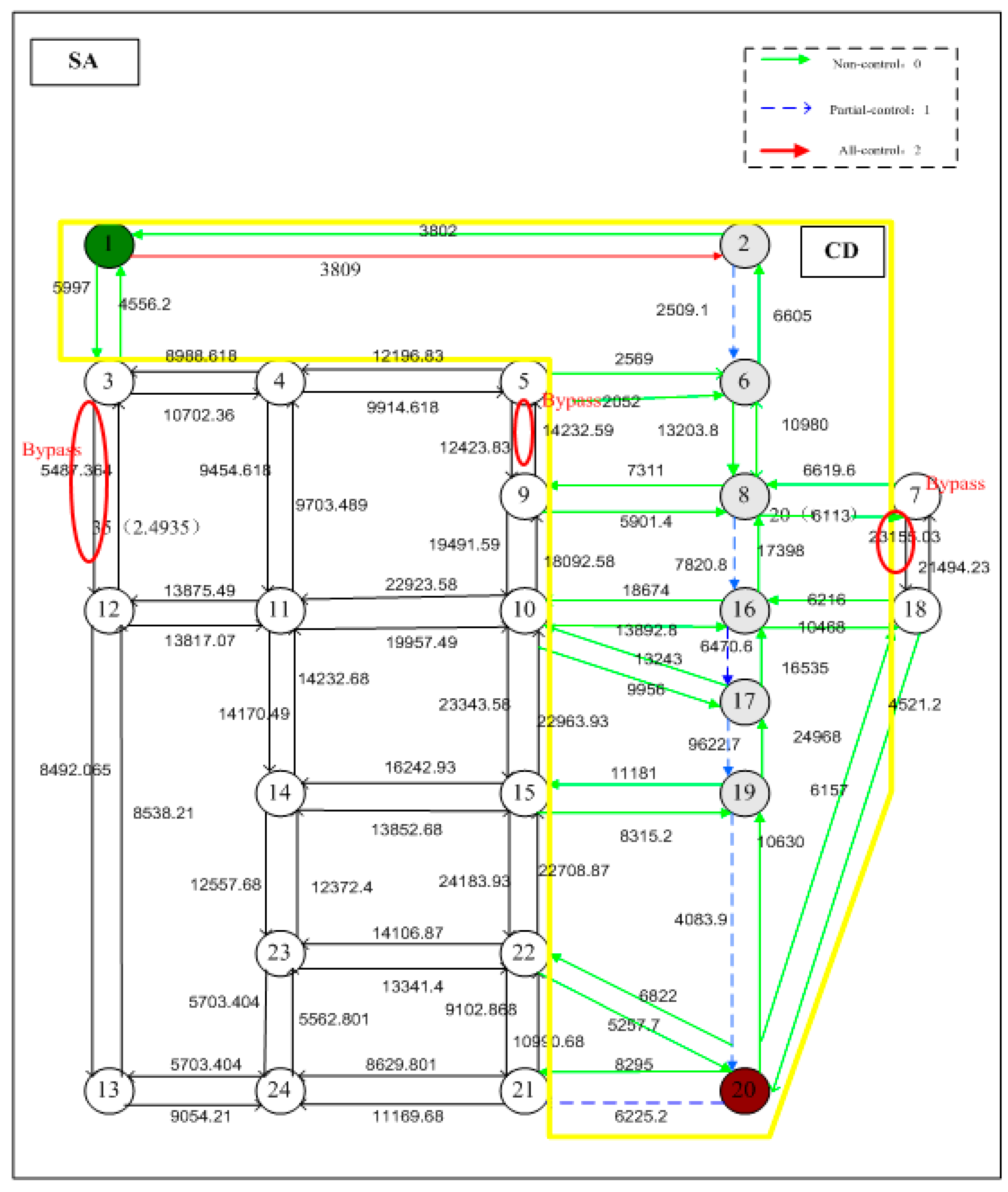
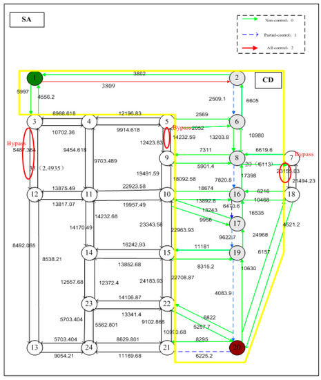
5.1. Sioux-Fall Experiment
5.1.1. Data and Parameters
5.1.2. Results and Analysis
5.2. Flintbury Experiment
6. Suggestions and Discussion
7. Conclusions
Acknowledgments
Author Contributions
Conflicts of Interest
References
- Kuroda, K.; Zhu, Q. Disaster damage and rehabilitation of urban transportation infrastructure. Urban Plan. Overseas 1996, 4, 11–15. [Google Scholar]
- Oh, N. Strategic uses of Lessons for Building Collaborative Emergency Management System: Comparative Analysis of Hurricane Katrina and Hurricane Gustav Response Systems. J. Homel. Secur. Emerg. Manag. 2012, 9. [Google Scholar] [CrossRef]
- Li, J.; Zhou, Y.; Liu, W. The Evaluation and Optimization of Post-earthquake Emergency Rescue Road Network in Shanghai Historic Area. J. Transp. Syst. Eng. Inf. Technol. 2017, 17, 227–233. [Google Scholar]
- Haddow, G.D.; Bullock, J.A.; Coppola, D.P. The Disciplines of Emergency Management: Preparedness. In Introduction to Emergency Management; Butterworth-Heinemann: Oxford, UK, 2017; pp. 121–158. [Google Scholar] [CrossRef]
- Kurauchi, F.; Iida, Y.; Shimada, H. Evaluation of road network reliability considering traffic regulation after a disaster. In The Network Reliability of Transport; Michael, G.H., Bell, Y.I., Eds.; Elsevier Ltd.: Oxford, UK, 2003; pp. 289–300. [Google Scholar] [CrossRef]
- Bauer, D.R.; Dickie, R.A. Simulation-based framework for transportation network management in emergencies. Transp. Res. Rec. 2008, 44, 80–88. [Google Scholar] [CrossRef]
- Faturechi, R.; Miller-Hooks, E. Measuring the performance of transportation infrastructure systems in disasters: A comprehensive review. J. Infrastruct. Syst. 2014, 21, 04014025. [Google Scholar] [CrossRef]
- Cui, J.X.; An, S.; Zhao, M. A generalized minimum cost flow model for multiple emergency flow routing. Math. Probl. Eng. 2014, 3, 1–12. [Google Scholar] [CrossRef]
- Papageorgiou, M.; Diakaki, C.; Dinopoulou, V.; Kotsialos, A.; Wang, Y. Review of road traffic control strategies. Proc. IEEE 2003, 91, 2043–2067. [Google Scholar] [CrossRef]
- Lee, C.-H. A Study on the Performance Meaning of Traffic Regulations on Road Section. Master’s Thesis, National Chiao Tung University, Hsinchu, Taiwan, 1998. [Google Scholar]
- Iida, Y.; Kurauchi, F.; Shimada, H. Traffic management system against major earthquakes. IATSS Res. 2000, 24, 6–17. [Google Scholar] [CrossRef]
- Oshima, D.; Tanaka, S.; Oguchi, T. Evaluation of traffic control policy in disaster case by using traffic simulation model. In Proceedings of the 19th ITS World Congress, Vienna, Austria, 22–26 October 2012; pp. 1–8. [Google Scholar]
- Shimada, H.; Iida, Y.; Kurauchi, F. Traffic regulation after an earthquake using ITS. In Proceedings of the 8th World Congress on Intelligent Transport Systems, Sydney, Australia, 30 September–4 October 2001. [Google Scholar]
- Yamada, A.; Takemoto, H.; Kobayashi, H.; Kuramoto, K.; Arakawa, M.; Nakayama, H.; Furukawa, K. A study on setting of standard rainfall for traffic regulation during heavy rainfall. J. Jpn. Soc. Eros. Control Eng. 2005, 57, 28–39. [Google Scholar] [CrossRef]
- Feng, C.-M.; Wen, C.-C. A fuzzy bi-level and multi-objective model to control traffic flow into the disaster area post-earthquake. J. East. Asia Soc. Transp. Stud. 2005, 6, 4253–4268. [Google Scholar]
- Wen, C.-C. Traffic Regulation Model Development and Application in Earthquake Disaster Area. Ph.D. Thesis, National Chiao Tung University, Hsinchu, Taiwan, 2006. [Google Scholar]
- Liu, H.X.; Ban, J.X.; Ma, W.; Mirchandani, P.B. Model reference adaptive control framework for real-time traffic management under emergency evacuation. J. Urban Plan. Dev. 2007, 133, 43–50. [Google Scholar] [CrossRef]
- Konstantinidou, M.A.; Kepaptsoglou, K.L.; Karlaftis, M.G.; Stathopoulos, A. Joint evacuation and emergency traffic management model with consideration of emergency response needs. Transp. Res. Rec. 2015, 2532, 107–117. [Google Scholar] [CrossRef]
- Chiou, Y.-C.; Lai, Y.-H. An integrated multi-objective model to determine the optimal rescue path and traffic controlled arcs for disaster relief operations under uncertainty environments. J. Adv. Transp. 2008, 42, 493–519. [Google Scholar] [CrossRef]
- Freeman, L.C. Centrality in social networks conceptual clarification. Soc. Netw. 2012, 1, 215–239. [Google Scholar] [CrossRef]
- Liu, G.; Li, Y.S.; Zhang, X.P. Analysis of network traffic flow dynamics based on gravitational field theory. Chin. Phys. B 2013, 22, 068901. [Google Scholar] [CrossRef]
- Chen, Y.W.; Tzeng, G.H. A fuzzy multi-objective model for reconstructing the post-quake road-network by genetic algorithm. Int. J. Fuzzy Syst. 1999, 1, 85–95. [Google Scholar]




| Encoding mode | 000 | 001 | 010 | 011 | 100 |
| Control type | Non-control | 1/4 control | 1/2 control | 3/4 control | All-control |
| Control intensity | 0.00 | 0.25 | 0.50 | 0.75 | 1.00 |








| 33438 → 34038 → 33430 → 32487 → 38150 → 38262 → 38182 → 18174 → 38190 → 38288 → 43480 → 43496 → 44082 → 44090 → 44122 → 44955 → 44923 → 44915 → 44931 → 44939 → 42868 → 42860 → 42876 → 42820 → 42828 → 43320 → 43312 → 42708 → 42700 → 42692 → 51621 → 51637 → 51597 |
| Free Flow Time | Free Flow Time | Free Flow Time | |||||||||
|---|---|---|---|---|---|---|---|---|---|---|---|
| <1,2> | 3795 | 15,000 | 6 | <10,11> | 20,086 | 15,000 | 3 | <17,19> | 25323 | 15000 | 2 |
| <1,3> | 5997 | 10,000 | 2 | <10,15> | 20,506 | 15,000 | 4 | <18,7> | 12,344 | 15,000 | 1.5 |
| <2,1> | 3802 | 15,000 | 6 | <10,16> | 18,280 | 15,000 | 2.5 | <18,16> | 8179 | 15,000 | 2.5 |
| <2,6> | 6603 | 10,000 | 1.5 | <10,17> | 13,100 | 15,000 | 3.5 | <18,20> | 5949 | 15,000 | 10 |
| <3,1> | 5995 | 10,000 | 2 | <11,4> | 9503 | 12,500 | 3.5 | <19,15> | 11,181 | 15,000 | 2.5 |
| <3,4> | 8810 | 10,000 | 2 | <11,10> | 19,757 | 15,000 | 3 | <19,17> | 24,968 | 15,000 | 2 |
| <3,12> | 3595 | 10,000 | 4 | <11,12> | 13,675 | 10,000 | 2 | <19,20> | 10,747 | 15,000 | 5.5 |
| <4,3> | 8794 | 10,000 | 2 | <11,14> | 13,970 | 10,000 | 4.5 | <20,18> | 6157 | 15,000 | 10 |
| <4,5> | 9720 | 12,500 | 3.5 | <12,3> | 3608 | 10,000 | 4 | <20,19> | 10,630 | 15,000 | 5.5 |
| <4,11> | 9260 | 12,500 | 3.5 | <12,11> | 13,694 | 10,000 | 2 | <20,21> | 8295 | 15,000 | 3 |
| <5,4> | 9466 | 12,500 | 3.5 | <12,13> | 8369 | 10,000 | 10 | <20,22> | 6822 | 15,000 | 4.5 |
| <5,6> | 2700 | 15,000 | 3 | <13,12> | 8497 | 10,000 | 10 | <21,20> | 8191 | 15,000 | 3 |
| <5,9> | 9693 | 10,000 | 1.5 | <13,24> | 9013 | 10,000 | 2 | <21,22> | 8351 | 15,000 | 3 |
| <6,2> | 6605 | 10,000 | 1.5 | <14,11> | 14,065 | 10,000 | 4.5 | <21,24> | 8530 | 10,000 | 3.5 |
| <6,5> | 2569 | 15,000 | 3 | <14,15> | 13,685 | 15,000 | 3 | <22,15> | 21,847 | 15,000 | 2 |
| <6,8> | 11,111 | 10,000 | 1 | <14,23> | 12,390 | 10,000 | 2.5 | <22,20> | 6918 | 15,000 | 4.5 |
| <7,8> | 8710 | 15,000 | 2.5 | <15,10> | 20,626 | 15,000 | 4 | <22,21> | 8241 | 15,000 | 3 |
| <7,18> | 9747 | 15,000 | 1.5 | <15,14> | 13,905 | 15,000 | 3 | <22,23> | 13,245 | 15,000 | 3 |
| <8,6> | 10,980 | 10,000 | 1 | <15,19> | 10,941 | 15,000 | 2.5 | <23,14> | 12,266 | 10,000 | 2.5 |
| <8,7> | 6113 | 15,000 | 2.5 | <15,22> | 21,846 | 15,000 | 2 | <23,22> | 13,235 | 15,000 | 3 |
| <8,9> | 7311 | 15,000 | 2.5 | <16,8> | 17,398 | 15,000 | 1.5 | <23,24> | 5597 | 10,000 | 3.5 |
| <8,16> | 20,581 | 15,000 | 1 | <16,10> | 18,674 | 15,000 | 2.5 | <24,13> | 9041 | 10,000 | 2 |
| <9,5> | 9571 | 10,000 | 1.5 | <16,17> | 17,028 | 15,000 | 2 | <24,21> | 8535 | 10,000 | 3.5 |
| <9,8> | 7765 | 15,000 | 2.5 | <16,18> | 10,468 | 15,000 | 2.5 | <24,23> | 5468 | 10,000 | 3.5 |
| <9,10> | 14,830 | 10,000 | 1.5 | <17,10> | 13,243 | 15,000 | 3.5 | ||||
| <10,9> | 15,255 | 10,000 | 1.5 | <17,16> | 16,535 | 15,000 | 2 | ||||
| i | pdi | i | pdi | i | pdi |
|---|---|---|---|---|---|
| 1 | 1 | 9 | 2 | 17 | 3 |
| 2 | 1 | 10 | 3 | 18 | 3 |
| 3 | 1 | 11 | 2 | 19 | 4 |
| 4 | 1 | 12 | 2 | 20 | 4 |
| 5 | 2 | 13 | 4 | 21 | 4 |
| 6 | 1 | 14 | 4 | 22 | 4 |
| 7 | 3 | 15 | 3 | 23 | 4 |
| 8 | 3 | 16 | 3 | 24 | 4 |
| <1,2> | 0.0181 | 5.5698 | <8,7> | 0.0326 | 25.22255 | <13,24> | 0.0344 | 7.64845 | <19,17> | 0.0507 | 12.8441 |
| <1,3> | 0.0272 | 5.5698 | <8,9> | 0.0109 | 38.9992 | <14,11> | 0.0217 | 22.0171 | <19,20> | 0.0127 | 7.6376 |
| <2,1> | 0.0181 | 3.56525 | <8,16> | 0.1232 | 42.66785 | <14,15> | 0.0272 | 35.23235 | <20,18> | 0.0145 | 4.026 |
| <2,6> | 0.0525 | 15.81875 | <9,5> | 0.0308 | 19.79665 | <14,23> | 0.0217 | 5.2421 | <20,19> | 0.0127 | 7.6376 |
| <3,1> | 0.0271 | 5.5698 | <9,8> | 0.0996 | 39.04355 | <15,10> | 0.1431 | 72.47785 | <20,21> | 0.0163 | 13.6394 |
| <3,4> | 0.0543 | 15.9834 | <9,10> | 0.0471 | 55.4173 | <15,14> | 0.0271 | 35.2323 | <20,22> | 0.0199 | 26.0412 |
| <3,12> | 0.0072 | 7.17235 | <10,9> | 0.1141 | 55.4508 | <15,19> | 0.0254 | 37.23145 | <21,20> | 0.0163 | 13.6394 |
| <4,3> | 0.0507 | 15.9816 | <10,11> | 0.0942 | 59.24085 | <15,22> | 0.1359 | 55.6867 | <21,22> | 0.0725 | 34.8675 |
| <4,5> | 0.0308 | 15.58415 | <10,15> | 0.1431 | 72.47785 | <16,8> | 0.0380 | 42.62525 | <21,24> | 0.0543 | 18.0584 |
| <4,11> | 0.0580 | 29.59775 | <10,16> | 0.0308 | 59.02165 | <16,10> | 0.1051 | 59.0588 | <22,15> | 0.1359 | 55.6867 |
| <5,4> | 0.0236 | 15.58055 | <10,17> | 0.0254 | 48.01895 | <16,17> | 0.0344 | 26.22345 | <22,20> | 0.0199 | 26.0412 |
| <5,6> | 0.0091 | 17.1733 | <11,4> | 0.0616 | 29.59955 | <16,18> | 0.0326 | 20.22255 | <22,21> | 0.0725 | 34.8675 |
| <5,9> | 0.0525 | 19.8075 | <11,10> | 0.0870 | 59.23725 | <17,10> | 0.0254 | 48.01895 | <22,23> | 0.0271 | 25.6448 |
| <6,2> | 0.0525 | 15.5825 | <11,12> | 0.0380 | 20.80025 | <17,16> | 0.0344 | 26.22345 | <23,14> | 0.0181 | 5.2403 |
| <6,5> | 0.0236 | 17.18055 | <11,14> | 0.0254 | 22.01895 | <17,19> | 0.0507 | 12.8441 | <23,22> | 0.0271 | 25.6448 |
| <6,8> | 0.0779 | 36.4202 | <12,3> | 0.0109 | 7.1742 | <18,7> | 0.0199 | 2.8162 | <23,24> | 0.0145 | 8.8385 |
| <7,8> | 0.0435 | 25.228 | <12,11> | 0.0380 | 20.80025 | <18,16> | 0.0217 | 20.2171 | <24,13> | 0.0380 | 7.65025 |
| <7,18> | 0.0091 | 2.8108 | <12,13> | 0.0109 | 2.0917 | <18,20> | 0.0145 | 4.026 | <24,21> | 0.0543 | 18.0584 |
| <8,6> | 0.0924 | 36.42745 | <13,12> | 0.0145 | 2.8135 | <19,15> | 0.0253 | 37.2314 | <24,23> | 0.0109 | 8.8367 |
| Iteration | Disturbance Degree (Optimal Value) | Travel Times of Emergency Vehicles | Control Types and Sections (All-Control: A; Partial-Control: P; Non-Control: N) |
|---|---|---|---|
| 10 | 0.24616 | 25.96461 | (A: <5,6>) (P: <1,2>, <6,8>, <7,8>, <9,8>, <16,7>, <21,20>, <22,20>) (N: others) |
| 20 | 0.21042 | 25.97137 | (A: none) (P: <2,6>, <6,8>,<8,16>) (N: others) |
| 30 | 0.20071 | 25.97675 | (A: none) (P: <1,2>, <5,6>, <6,8>, <19,20>) (N: others) |
| 40 | 0.20996 | 25.96262 | (A: none) (P: <1,2>, <3,1>, <16,17>, <19,20>) (N: others) |
| 50 | 0.19804 | 25.97675 | (A: none) (P: <1,2>, <6,8>, <19,20>) (N: others) |
| No. | Control Intensity (Partial-Control Type) | Average Disturbance Degree/Emergency Vehicles’ Average Travel Time |
|---|---|---|
| 1 | 0.25 (1/4 lanes under control) | 0.1849/25.84 |
| 2 | 0.50 (1/2 lanes under control) | 0.1980/25.98 |
| 3 | 0.75 (3/4 lanes under control) | 0.2109/25.98 |
| 4 | 1.00 (total regulation: all lanes under control) | 0.2434/25.99 |
| 5 | Mixed (include all control types) | 0.2215/25.99 |
| No. | Psychological Factor | Avg. Disturbance Degree | Emergency Vehicles’ Avg. Travel Time |
|---|---|---|---|
| 1 | 0.95 | 0.6496 | 25.24 |
| 2 | 0.85 | 0.5327 | 25.24 |
| 3 | 0.80 | 0.4447 | 25.24 |
| 4 | 0.75 | 0.3878 | 25.33 |
| 5 | 0.50 | 0.1971 | 25.89 |
| 6 | 0.25 | 0.1249 | 25.97 |
| Control Type | Road Sections |
|---|---|
| All-control | <41425,41465>, <41625,41617>, <42660,42652>, <41465,41489>, <38230,38214>, <38214,38206>, <41617,41625>, <42652,42692>, <51565,51597> |
| Partial-control (1/2) | <34038,33430>, <32479,32487>, <38262,38182>, <38246,38254>, <44024,44066>, <40497,41473>, <41633,42213>, <42660,42652>, <42117,42125>, <50924,51653>, <33422,32463>, <43456,43448>, <43448,43416>, <41393,39946>, <38262,38150>, <40751,40695>, <42261,42269>, <42269,42077>, <42253,42077>, <42077,42253>, <41609,41633>, <42213,42237>, <42700,42692>, <51621,51693>, <42652,42676>, <51597,51565>, <42197,50924>, <51653,50924>, <52250,50988>, <50988,50980>, <50980,50940>, <51677,52266> |
| Non-control | Others |
© 2017 by the authors. Licensee MDPI, Basel, Switzerland. This article is an open access article distributed under the terms and conditions of the Creative Commons Attribution (CC BY) license (http://creativecommons.org/licenses/by/4.0/).
Share and Cite
Shao, Z.; Ma, Z.; Liu, S.; Lv, T. Optimization of a Traffic Control Scheme for a Post-Disaster Urban Road Network. Sustainability 2018, 10, 68. https://doi.org/10.3390/su10010068
Shao Z, Ma Z, Liu S, Lv T. Optimization of a Traffic Control Scheme for a Post-Disaster Urban Road Network. Sustainability. 2018; 10(1):68. https://doi.org/10.3390/su10010068
Chicago/Turabian StyleShao, Zengzhen, Zujun Ma, Shulei Liu, and Tongshuang Lv. 2018. "Optimization of a Traffic Control Scheme for a Post-Disaster Urban Road Network" Sustainability 10, no. 1: 68. https://doi.org/10.3390/su10010068
APA StyleShao, Z., Ma, Z., Liu, S., & Lv, T. (2018). Optimization of a Traffic Control Scheme for a Post-Disaster Urban Road Network. Sustainability, 10(1), 68. https://doi.org/10.3390/su10010068

