Study on Surface Charge Accumulation Characteristics of Resin Impregnated Paper Wall Bushing Core Under Positive DC Voltage
Abstract
:1. Introduction
2. Charge Accumulation Model of the Resin Impregnated Paper (RIP) Wall Bushing Core
2.1. RIP Wall Bushing Core
2.2. Non-Linearly Volume Conductivity of Hexafluoride (SF6)
2.3. Surface Current of RIP Wall Bushing Core
2.4. Boundary Conditions
3. Simulation Results
3.1. Ions in SF6 Surrounding the RIP Wall Bushing Core
3.2. Ions and Gas Conductivity Along the Surface of the RIP Wall Bushing Core
3.3. Surface Charge and Electric Field along the RIP Wall Bushing Core Surface
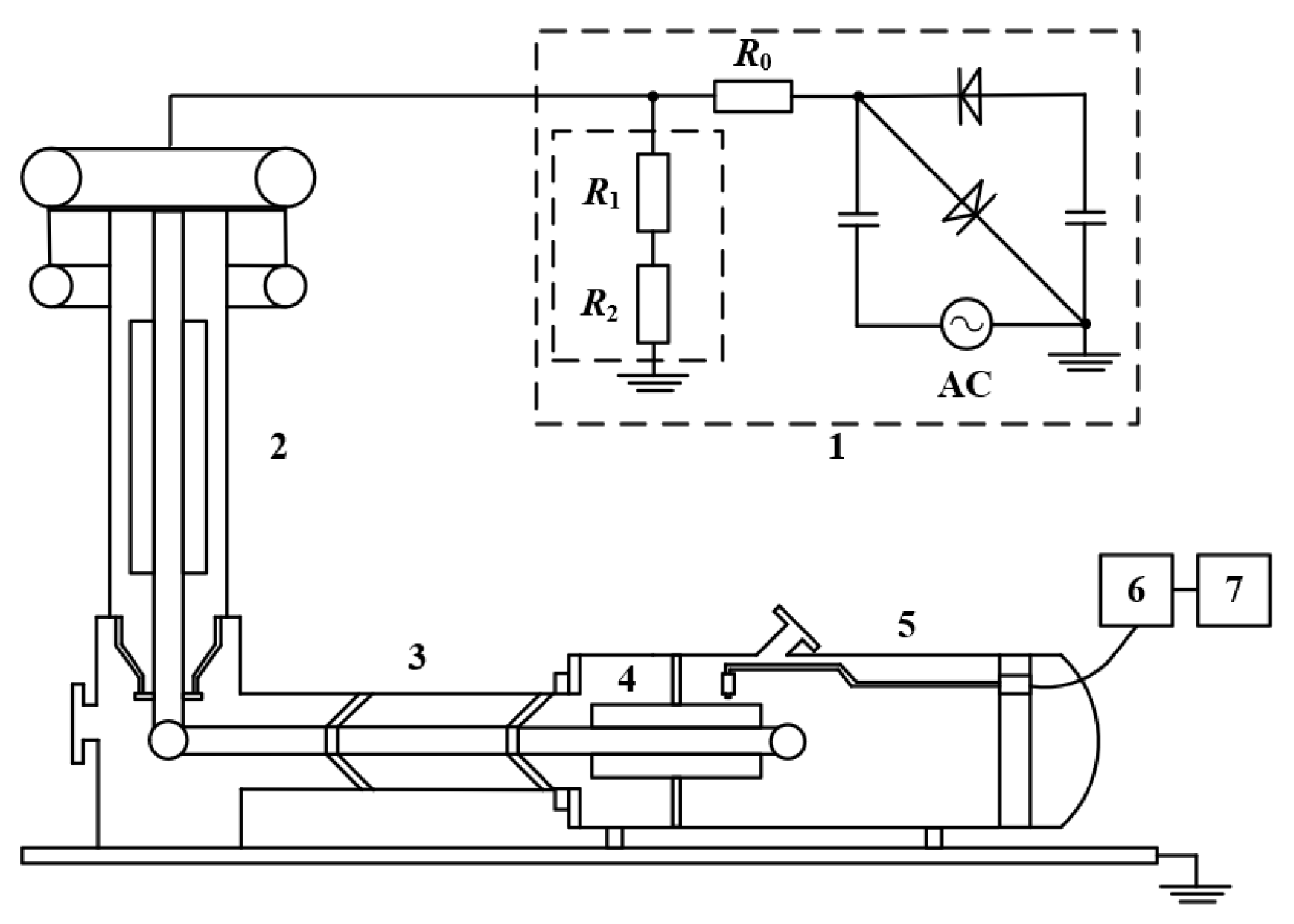
4. Measurement Conditions
4.1. Surface Charge Measurement System
4.2. Experimental Procedure
5. Measurement Results
5.1. Charge Decay Characteristics
5.2. Charge Distribution Under Positive DC Voltage
5.3. Discussions
6. Conclusions
- (1)
- The distributions of positive and negative ions are completely opposite, which are almost independent of the amplitudes of applied voltage. The gas conductivity tends to be an arched distribution from the high-voltage conductor to the end shielding screen, i.e., the gas conductivity is high in the middle, about 7.2 × 10−17 S/m, and low at the two ends about, 4.2 × 10−17 S/m along the core surface.
- (2)
- The time constant of charge dissipation of the RIP wall bushing core is about 15 min. For this reason, the method of measuring the entire circumference of the RIP wall bushing core surface after voltage application is not suitable. It would be better to measure the surface charge on one axial direction of the RIP wall bushing core after each voltage application.
- (3)
- Under positive DC voltage, the surface of the RIP wall bushing core is positively charged, which is mainly determined by the normal electric field component of the gas side. The peak of surface charge and normal electric field is located at the turning point of the radius, which may become the weak point of insulation. Thus, some shielding methods should be taken to improve the electric field distribution near the turning point of the radius for the RIP wall bushing core.
Author Contributions
Funding
Conflicts of Interest
References
- Muzzammel, R. Traveling Waves-Based Method for Fault Estimation in HVDC Transmission System. Energies 2019, 12, 3614. [Google Scholar] [CrossRef]
- Zhang, L.; Zhang, L.; Li, Q.; Zou, L.; Yu, C. Electric field computation of ±1000 kV DC wall bushing with consideration of space charge effects. Int. Trans. Electr. Energy Syst. 2014, 24, 297–304. [Google Scholar]
- Zhang, S.; Peng, Z.; Liu, P.; Li, N. Design and dielectric characteristics of the ±1100 kV UHVDC wall bushing in china. IEEE Trans. Dielectr. Electr. Insul. 2015, 22, 409–419. [Google Scholar] [CrossRef]
- Tian, H.; Liu, P.; Zhou, S.; Wang, Q.; Wu, Z.; Zhang, J.; Peng, Z. Research on the deterioration process of electrical contact structure inside the ±500 kV converter transformer RIP bushings and its prediction strategy. IET Gener. Transm. Distrib. 2019, 13, 2391–2400. [Google Scholar] [CrossRef]
- Hung, I.; Bhattacharjee, R. Effect of Photoanode Design on the Photoelectrochemical Performance of Dye-Sensitized Solar Cells Based on SnO2 Nanocomposite. Energies 2016, 9, 641. [Google Scholar] [CrossRef]
- Li, C.; Hu, J.; Lin, C.; Zhang, B.; Zhang, G.; He, J. Surface charge migration and DC surface flashover of surface-modified epoxy-based insulators. J. Phys. D Appl. Phys. 2017, 50, 1–12. [Google Scholar] [CrossRef]
- Ma, J.; Zhang, Q.; You, H.; Wu, Z.; Wen, T.; Guo, C.; Wang, G.; Gao, C. Study on insulation characteristics of GIS under combined voltage of DC and lightning impulse. IEEE Trans. Dielectr. Electr. Insul. 2017, 24, 893–900. [Google Scholar] [CrossRef]
- Du, B.; Huang, P.; Xing, Y. Surface charge and flashover characteristics of fluorinated PP under pulse voltage. IET Sci. Meas. Technol. 2017, 11, 18–24. [Google Scholar] [CrossRef]
- Li, C.; Lin, C.; Zhang, B.; Li, Q.; Liu, W.; Hu, J.; He, J. Understanding surface charge accumulation and surface flashover on spacers in compressed gas insulation. IEEE Trans. Dielectr. Electr. Insul. 2018, 25, 1152–1166. [Google Scholar] [CrossRef]
- Vandam, J.; Paulides, J.; Robertson, W.; Dhaens, S.; Lomonova, E. Analytical surface charge method for rotated permanent magnets: Boundary element method comparison and experimental validation. IEEE Trans. Magn. 2016, 52, 1–4. [Google Scholar] [CrossRef]
- Ma, G.; Zhou, H.; Lu, S.; Wang, Y.; Liu, S.; Li, C.; Tu, Y. Effect of material volume conductivity on surface charges accumulation on spacers under DC electro-thermal coupling stress. IEEE Trans. Dielectr. Electr. Insul. 2018, 25, 1211–1220. [Google Scholar] [CrossRef]
- Winter, A.; Kindersberger, J. Transient Field Distribution in Gas-Solid Insulation Systems under DC voltages. IEEE Trans. Dielectr. Electr. Insul. 2014, 21, 116–128. [Google Scholar] [CrossRef]
- Winter, A.; Kindersberger, J. Stationary resistive field distribution along epoxy resin insulators in air under DC voltage. IEEE Trans. Dielectr. Electr. Insul. 2012, 19, 1732–1739. [Google Scholar] [CrossRef]
- Xue, J.; Wang, H.; Liu, Y.; Li, K.; Liu, X.; Fan, X.; Deng, J.; Zhang, G.; Guo, B. Surface charge distribution patterns of a truncated cone-type spacer for high-voltage direct current gas-insulated metal-enclosed transmission line/gas-insulated metal-enclosed switchgear. IET Sci. Meas. Technol. 2018, 12, 436–442. [Google Scholar] [CrossRef]
- Zhu, M.; Wang, L.; Yin, F.; Farzaneh, M.; Mei, H.; Wen, L. The effect of a vertical electric field on the surface flashover characteristics of a bushing model. Energies 2018, 11, 1607. [Google Scholar] [CrossRef]
- Tang, H.; Wu, G.; Chen, M.; Deng, J.; Li, X. Analysis and disposal of typical breakdown failure for resin impregnated paper bushing in the valve side of HVDC converter transformer. Energies 2019, 12, 4303. [Google Scholar] [CrossRef]
- Wang, Q.; Yang, X.; Tian, H.; Liu, P.; Peng, Z. A novel dissipating heat structure of converter transformer RIP wall bushings based on 3-D electromagnetic-fluid-thermal analysis. IEEE Trans. Dielectr. Electr. Insul. 2017, 24, 1938–1946. [Google Scholar] [CrossRef]
- Shen, W.; Ke, C.; Wang, H.; Zhu, W.; Cao, W.; Wu, K. Muti-parameter diagnosis of HVDC bushing. High Volt. Eng. 2012, 38, 616–622. (In Chinese) [Google Scholar]
- Du, Q.; Zhang, Q.; Wu, Z.; Ma, J.; Zhao, J. Surface charge distribution on DC basin-type insulator. IEEE Trans. Dielectr. Electr. Insul. 2019, 26, 17–25. [Google Scholar] [CrossRef]



















| Screen Number | Radius (mm) | Screen Length (mm) | Thickness of Capacitor Layer (mm) | Capacitance of Capacitor Layer (pF) |
|---|---|---|---|---|
| 0 | 20 | 475 | ||
| 1 | 24.05 | 270 | 4.05 | 366.5 |
| 2 | 25.7 | 100 | 1.65 | 366.5 |
| Parameters | Value |
|---|---|
| kr (cm3·s−1) | 4.66 × 10−7 |
| D+ (cm2·s−1) | 2.26 × 10−3 |
| D− (cm2·s−1) | 2.26 × 10−3 |
| b+ (cm2·V−1·s−1) | 0.09 |
| b− (cm2·V−1·s−1) | 0.09 |
© 2019 by the authors. Licensee MDPI, Basel, Switzerland. This article is an open access article distributed under the terms and conditions of the Creative Commons Attribution (CC BY) license (http://creativecommons.org/licenses/by/4.0/).
Share and Cite
Chen, M.; Liu, X.; Liang, C.; Zhao, Y.; Tang, H. Study on Surface Charge Accumulation Characteristics of Resin Impregnated Paper Wall Bushing Core Under Positive DC Voltage. Energies 2019, 12, 4420. https://doi.org/10.3390/en12234420
Chen M, Liu X, Liang C, Zhao Y, Tang H. Study on Surface Charge Accumulation Characteristics of Resin Impregnated Paper Wall Bushing Core Under Positive DC Voltage. Energies. 2019; 12(23):4420. https://doi.org/10.3390/en12234420
Chicago/Turabian StyleChen, Ming, Xuandong Liu, Chengjun Liang, Yi Zhao, and Hao Tang. 2019. "Study on Surface Charge Accumulation Characteristics of Resin Impregnated Paper Wall Bushing Core Under Positive DC Voltage" Energies 12, no. 23: 4420. https://doi.org/10.3390/en12234420
APA StyleChen, M., Liu, X., Liang, C., Zhao, Y., & Tang, H. (2019). Study on Surface Charge Accumulation Characteristics of Resin Impregnated Paper Wall Bushing Core Under Positive DC Voltage. Energies, 12(23), 4420. https://doi.org/10.3390/en12234420
