Preparation and Characterization of Tripterygium wilfordii Multi-Glycoside Nanoparticle Using Supercritical Anti-Solvent Process
Abstract
:1. Introduction
2. Results and Discussion
2.1. Effects of Precipitation Pressure, Precipitation Temperature, Drug Concentration, and Drug Solution Flow Rate on the MPS of GTW
2.2. Model Building and Statistical Analysis
2.3. Verification Tests
2.4. Morphology of Micronized GTW
2.5. Analysis of GTW and Triptolide
2.6. Characterization of GTW Nanoparticles
3. Experimental Section
3.1. Drugs and Chemicals
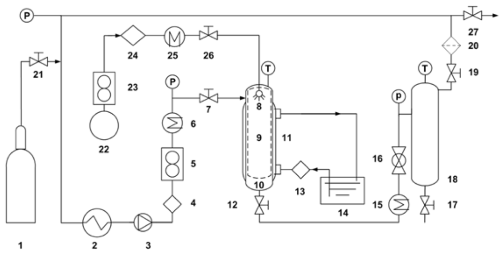
3.2. SAS Apparatus
3.3. Animals
3.4. Preparation of GTW Nanoparticles by SAS
3.5. Optimization of SAS Process
3.6. Particle Size Analysis
3.7. Scanning Electron Microscopy (SEM)
3.8. Fourier Transforms Infrared Spectroscopy (FTIR)
3.9. X-ray Powder Diffraction (XRD)
3.10. Thermal Gravimetric Analysis (TG)
3.11. Determination of GTW Using Kedde’s Reagent
3.12. Determination of Triptolide by HPLC
3.13. Freund’s Complete Adjuvant-Induced Arthritis
3.14. Statistical Analysis
4. Conclusions
Acknowledgments
Conflicts of Interest
References
- Brinker, A.M.; Ma, J.; Lipsky, P.E.; Raskin, I. Medicinal chemistry and pharmacology of genus Tripterygium (Celastraceae). Phytochemistry 2007, 68, 732–766. [Google Scholar]
- Wan, Y.G.; Zhao, Q.; Sun, W.; Zhang, H.L.; Li, M.; Wei, Q.X.; Wu, W.; Yue, L.J.; Wang, Q. Contrasting dose–effects of multi-glycoside of Tripterygium wilfordii HOOK. f. on glomerular inflammation and hepatic damage in two types of anti-Thy1.1 glomerulonephritis. J. Pharmacol. Sci 2012, 118, 433–446. [Google Scholar]
- Tao, X.L.; Davis, L.S.; Lipsky, P.E. Effect of an extract of Chinese herbal remedy Tripterygium wilfordii Hook. f. on human immune responses. Arthritis Rheum 1991, 34, 1274–1281. [Google Scholar]
- Li, X.Y. Anti-inflammatory and immunosuppressive components of Tripterygium wilfordii Hook. F. Int. J. Immunother 1993, 9, 181–187. [Google Scholar]
- Ma, J.; Dey, M.; Yang, H.; Poulev, A.; Pouleva, R.; Dorn, R.; Lipsky, P.E.; Kennelly, E.J.; Raskin, I. Anti-inflammatory and immunosuppressive compounds from Tripterygium wilfordii. Phytochemistry 2007, 68, 1172–1178. [Google Scholar]
- Sylvester, J.; Liacini, A.; Li, W.Q.; Dehnade, F.; Zafarullah, M. Tripterygium wilfordii Hook f. extract suppresses proinflammatory cytokine-induced expression of matrix metalloproteinase genes in articular chondrocytes by inhibiting activating protein-1 and nuclear factor-kappa B activities. Mol. Pharmacol 2001, 59, 1196–1205. [Google Scholar]
- Tao, X.; Lipsky, P.E. The Chinese anti-inflammatory and immunosuppressive herbal remedy Tripterygium wilfordii Hook f. Rheum. Dis. Clin. N. Am 2000, 26, 29–50. [Google Scholar]
- Fidler, J.M.; Ku, G.Y.; Piazza, D.; Xu, R.; Jin, R.; Chen, Z. Immunosuppressive activity of the Chinese medicinal plant Tripterygium wilfordii. III. Suppression of graft-versus-host disease in murine allogeneic bone marrow transplantation by the PG27 extract. Transplant 2002, 74, 445–457. [Google Scholar]
- Shamon, L.A.; Pezzuto, J.M.; Graves, J.M.; Mehta, R.R.; Wangcharoentrakul, S.; Sangsuwan, R.; Chaichana, S.; Tuchinda, P.; Cleason, P.; Reutrakul, V. Evaluation of the mutagenic, cytotoxic, and antitumor potential of triptolide, a highly oxygenated diterpene isolated from Tripterygium wilfordii. Cancer Lett 1997, 112, 113–117. [Google Scholar]
- Horiuch, M.; Murakami, C.; Fukamiya, N.; Yu, D.; Chen, T.H.; Bastow, K.F.; Zhang, D.C.; Takaishi, Y.; Imakura, Y.; Lee, K.H. Tripfordines A-C, sesquiterpene pyridine alkaloids from Tripterygium wilfordii, and structure anti-HIV activity relationships of Tripterygium alkaloids. J. Nat. Prod 2006, 69, 1271–1274. [Google Scholar]
- Goldbach-Mansky, R.; Wilson, M.; Fleischmann, R.; Olsen, N.; Silverfield, J.; Kempf, P.; Kivitz, A.; Sherrer, Y.; Pucino, F.; Csako, G.; et al. Comparison of Tripterygium wilfordii Hook f vs. sulfasalazine in the treatment of rheumatoid arthritis: A randomized trial. Ann. Inter. Med 2009, 151, 229–240. [Google Scholar]
- Tao, X.; Fan, F.; Hoffmann, V.; Gao, C.Y.; Longo, N.S.; Zerfas, P.; Lipsky, P.E. Effective therapy for nephritis in (NZB x NZW)F1 mice with triptolide and tripdiolide, the principal active components of the Chinese herbal remedy Tripterygium wilfordii Hook f. Arthritis Rheumatol 2008, 58, 1774–1783. [Google Scholar]
- Xu, L.; Pan, J.; Chen, Q.; Yu, Q.; Chen, H.; Xu, H.; Qiu, Y.; Yang, X. In vivo evaluation of the safety of triptolide-loaded hydrogel-thickened microemulsion. Food Chem. Toxicol 2008, 46, 3792–3799. [Google Scholar]
- Liu, M.X.; Dong, J.; Yang, Y.J.; Yang, X.L.; Xu, H.B. Research on system of triptolide-loaded poly(D,L-lactic acid) nanoparticles. J. Chin. Pharm. Univ 2004, 35, 117–121. [Google Scholar]
- Du, X.; Zhang, H.; Fu, X. Clinical study on Tripterygium wilfordii complex ester tablet in treating rheumatoid arthritis. Chin. J. Integr. Tradit. Med 1998, 18, 88–91. [Google Scholar]
- Zhang, W.; Song, H.; Zhang, Q. Preparation of gastric floating sustained-release capsules of Tripterygium wilfordii by using multiparticulate time-controlled release technology. China J. Chin. Mater. Med 2009, 34, 2867–2871. [Google Scholar]
- Li, H.R.; Li, S.F.; Duan, H.Q. Preparation of liposomes containing extracts of Tripterygium wilfordii and evaluation of its stability. China J. Chin. Mater. Med 2007, 32, 2128–2131. [Google Scholar]
- Xue, M.; Zhao, Y.; Li, X.J.; Jiang, Z.Z.; Zhang, L.; Liu, S.H.; Li, X.M.; Zhang, L.Y.; Yang, S.Y. Comparison of toxicokinetic and tissue distribution of triptolide-loaded solid lipid nanoparticles vs. free triptolide in rats. Eur. J. Pharm. Sci 2012, 47, 713–717. [Google Scholar]
- Durando, M.; Morrish, R.; Muscat, A.J. Kinetics and mechanism for the reaction of hexafluoroacetylacetone with CuO in supercritical carbon dioxide. J. Am. Chem. Soc 2008, 130, 16659–16668. [Google Scholar]
- Quitain, A.T.; Kai, T.; Sasaki, M.; Goto, M. Supercritical carbon dioxide extraction of fucoxanthin from Undaria pinnatifida. J. Agric. Food Chem 2013, 61, 5792–5797. [Google Scholar]
- Xiang, Y.; Dunetz, J.R.; Lovdahl, M. Chiral separation of amides using supercritical fluid chromatography. J. Chromatogr. A 2013, 1293, 150–158. [Google Scholar]
- Aymonier, C.; Elissalde, C.; Reveron, H.; Weill, F.; Maglione, M.; Cansell, F. Supercritical fluid technology of nanoparticle coating for new ceramic materials. J. Nanosci. Nanotechnol 2005, 5, 980–983. [Google Scholar]
- Zu, S.; Yang, L.; Huang, J.; Ma, C.; Wang, W.; Zhao, C.; Zu, Y. Micronization of taxifolin by supercritical antisolvent process and evaluation of radical scavenging activity. Int. J. Mol. Sci 2012, 13, 8869–8881. [Google Scholar]
- Yeo, S.D.; Kim, M.S.; Lee, J.C. Recrystallization of sulfathiazole and chlorpropamide using the supercritical fluid anti-solvent process. J. Supercrit. Fluids 2003, 25, 143–154. [Google Scholar]
- Subra, P.; Laudani, C.G.; Arlette, V.G.; Reverchon, E. Precipitation and phase behaviour of theophylline in solvent–supercritical CO2 mixtures. J. Supercrit. Fluids 2005, 35, 95–105. [Google Scholar]
- Pasquali, I.; Bettini, R.; Giordano, F. Solid-state chemistry and particle engineering with supercritical fluids in pharmaceutics. Eur. J. Pharm. Sci 2006, 27, 239–310. [Google Scholar]
- Yang, L.; Sun, Z.; Zu, Y.; Zhao, C.; Sun, X.; Zhang, Z.; Zhang, L. Physicochemical properties and oral bioavailability of ursolic acid nanoparticles using supercritical anti-solvent (SAS) process. Food Chem 2012, 132, 319–325. [Google Scholar]
- Sui, X.; Wei, W.; Yang, L.; Zu, Y.; Zhao, C.; Zhang, L.; Yang, F.; Zhang, Z. Preparation, characterization and in vivo assessment of the bioavailability of glycyrrhizic acid microparticles by supercritical anti-solvent process. Int. J. Pharm 2012, 423, 471–479. [Google Scholar]
- To, D.; Sundaresan, S.; Dave, R. Nanoparticle mixing through rapid expansion of high pressure and supercritical suspensions. J. Nanopart. Res 2011, 13, 4253–4266. [Google Scholar]
- Yang, L.; Huang, J.M.; Zu, Y.G.; Ma, C.H.; Wang, H.; Sun, X.W.; Sun, Z. Preparation and radical scavenging activities of polymeric procyanidins nanoparticles by a supercritical antisolvent (SAS) process. Food Chem 2011, 128, 1152–1159. [Google Scholar]
- Zhao, C.; Wang, L.; Zu, Y.; Li, C.; Liu, S.; Yang, L.; Zhao, X.; Zu, B. Micronisation of Ginkgo biloba extract using supercritical antisolvent process. Powder Technol 2011, 209, 73–80. [Google Scholar]
- Reverchon, E.; Porta, G.D.; Sannino, D.; Ciambelli, P. Supercritical antisolvent precipitation of nanoparticles of a zinc oxide precursor. Powder Technol 1999, 102, 127–134. [Google Scholar]
- Mawson, S.; Kanakia, S.; Johnston, K.P. Coaxial nozzle for control of particle morphology in precipitation with compressed fluid antisolvent. J. Appl. Polym. Sci 1997, 64, 2105–2118. [Google Scholar]
- Budich, M.; Brunner, G. Supercritical fluid extraction of ethanol from aqueous solutions. J. Supercrit. Fluids 2003, 25, 45–55. [Google Scholar]
- Turner, C.; King, J.W.; Mathiasson, L. Supercritical fluid extraction and chromatography for fat-soluble vitamin analysis. J. Chromatogr. A 2001, 936, 215–237. [Google Scholar]
- Fages, J.; Lochard, H.; Letourneau, J.; Sauceau, M.; Rodier, E. Particle generation for pharmaceutical applications using supercritical fluid technology. Powder Technol 2004, 141, 219–226. [Google Scholar]
- Yang, L.; Li, T.; Zu, Y. Pressurized liquid extraction of Tripterygium wilfordii polyglycosides and optimization of extraction conditions. China J. Chin. Mater. Med 2010, 35, 44–48. [Google Scholar]
- Zhang, Y.; Song, M.; Hang, T.; Pan, L.; Zhang, Z. Assay of tripterygium total lactones and triptolide in tripterygium tablets. Chin. J. Pharm. Anal 2008, 28, 36–40. [Google Scholar]
- Yang, L.; Li, T.; Zhang, L.; Lu, Q.; Zu, Y. Pressurized liquid extraction of triptolide and optimization for extraction conditions. Chem. Ind. Eng. Prog 2010, 29, 323–327. [Google Scholar]
- Suresh, P.; Kavitha, C.N.; Babu, S.; Reddy, M.V.P.; Latha, A.K. Effect of ethanol extract of Trigonella foenum graecum (Fenugreek) seeds on Freund’s adjuvant-induced arthritis in albino rats. Inflammation 2012, 35, 1314–1321. [Google Scholar]







| Run | BBD experiments | ANOVA | |||||||||
|---|---|---|---|---|---|---|---|---|---|---|---|
| X1 | X2 | X3 | X4 | Y | Source | Sum of squares | Degree of freedom | Mean square | F-value | p-value | |
| 1 | 25 | 45 | 20 | 7 | 112.9 | Model b | 5931.62 | 14 | 423.69 | 6.65 | 0.0005 *** |
| 2 | 25 | 55 | 10 | 3 | 123.8 | X1 | 11.41 | 1 | 11.41 | 0.18 | 0.6787 |
| 3 | 35 | 55 | 20 | 3 | 127.8 | X2 | 578.24 | 1 | 578.24 | 9.07 | 0.0093 ** |
| 4 | 25 | 45 | 30 | 5 | 106.8 | X3 | 486.41 | 1 | 486.41 | 7.63 | 0.0153 * |
| 5 | 35 | 65 | 20 | 5 | 93.6 | X4 | 536.00 | 1 | 536.00 | 8.41 | 0.0116 * |
| 6 | 15 | 55 | 10 | 5 | 92.6 | X1X2 | 642.62 | 1 | 642.62 | 10.08 | 0.0067 ** |
| 7 | 25 | 65 | 30 | 5 | 127.9 | X1X3 | 11.56 | 1 | 11.56 | 0.18 | 0.6767 |
| 8 | 25 | 55 | 20 | 5 | 87.4 | X1X4 | 68.89 | 1 | 68.89 | 1.08 | 0.3161 |
| 9 | 25 | 65 | 10 | 5 | 83.5 | X2X3 | 1204.09 | 1 | 1204.09 | 18.89 | 0.0007 *** |
| 10 | 25 | 45 | 20 | 3 | 121.8 | X2X4 | 72.25 | 1 | 72.25 | 1.13 | 0.3050 |
| 11 | 25 | 55 | 20 | 5 | 84.1 | X3X4 | 506.25 | 1 | 506.25 | 7.94 | 0.0137 * |
| 12 | 25 | 55 | 20 | 5 | 81.5 | X12 | 792.49 | 1 | 792.49 | 12.44 | 0.0034 ** |
| 13 | 15 | 45 | 20 | 5 | 100.7 | X22 | 880.87 | 1 | 880.87 | 13.82 | 0.0023 ** |
| 14 | 25 | 55 | 30 | 3 | 110.4 | X32 | 602.89 | 1 | 602.89 | 9.46 | 0.0082 ** |
| 15 | 15 | 65 | 20 | 5 | 122.4 | X42 | 541.98 | 1 | 541.98 | 8.50 | 0.0113 * |
| 16 | 25 | 55 | 20 | 5 | 91.3 | Residual | 892.22 | 14 | 63.73 | ||
| 17 | 35 | 45 | 20 | 5 | 122.6 | Lack of fit | 794.23 | 10 | 79.42 | 3.24 | 0.1341 |
| 18 | 35 | 55 | 20 | 7 | 102.2 | Pure error | 97.99 | 4 | 24.50 | ||
| 19 | 25 | 65 | 20 | 7 | 97.0 | Cor total | 6823.84 | 28 | |||
| 20 | 35 | 55 | 30 | 5 | 114.1 | Credibility analysis of the regression equations | |||||
| 21 | 35 | 55 | 10 | 5 | 98.1 | Index mark | Y | ||||
| 22 | 15 | 55 | 30 | 5 | 115.4 | Standard deviation | 7.98 | ||||
| 23 | 25 | 45 | 10 | 5 | 131.8 | Mean | 104.73 | ||||
| 24 | 15 | 55 | 20 | 3 | 112.3 | Coefficient of variation % | 7.62 | ||||
| 25 | 15 | 55 | 20 | 7 | 103.3 | Press | 4727.88 | ||||
| 26 | 25 | 55 | 30 | 7 | 110.5 | R2 | 0.8692 | ||||
| 27 | 25 | 55 | 10 | 7 | 78.9 | Adjust R2 | 0.7385 | ||||
| 28 | 25 | 55 | 20 | 5 | 93.5 | Predicted R2 | 0.3072 | ||||
| 29 | 25 | 65 | 20 | 3 | 88.9 | Adequacy precision | 9.1724 | ||||
| Sample | GTW (%) ± SD (n = 3) | Triptolide (‰) ± SD (n = 3) |
|---|---|---|
| Unprocessed | 0.52 ± 0.02 | 0.82 ± 0.03 |
| Processed | 0.54 ± 0.02 | 0.83 ± 0.04 |
| Parameters | Vehicle control | Arthritic control | Unprocessed | Processed |
|---|---|---|---|---|
| Interleukin-1α (IL-1α) (pg/mL) | 2.9 ± 0.44 | 15.8 ± 0.61 | 9.3 ± 1.23 | 6.2 ± 0.62 |
| Interleukin-1β (IL-1β) (pg/mL) | 3.7 ± 0.77 | 27.1 ± 0.66 | 13.7 ± 0.72 | 9.9 ± 0.38 |
| Tumour necrosis factor-α (TNF-α) (pg/mL) | 4.8 ± 0.76 | 17.9 ± 0.91 | 10.2 ± 0.44 | 6.3 ± 0.54 |
© 2014 by the authors; licensee MDPI, Basel, Switzerland This article is an open access article distributed under the terms and conditions of the Creative Commons Attribution license (http://creativecommons.org/licenses/by/3.0/).
Share and Cite
Chen, F.; Li, T.; Li, S.; Hou, K.; Liu, Z.; Li, L.; Cui, G.; Zu, Y.; Yang, L. Preparation and Characterization of Tripterygium wilfordii Multi-Glycoside Nanoparticle Using Supercritical Anti-Solvent Process. Int. J. Mol. Sci. 2014, 15, 2695-2711. https://doi.org/10.3390/ijms15022695
Chen F, Li T, Li S, Hou K, Liu Z, Li L, Cui G, Zu Y, Yang L. Preparation and Characterization of Tripterygium wilfordii Multi-Glycoside Nanoparticle Using Supercritical Anti-Solvent Process. International Journal of Molecular Sciences. 2014; 15(2):2695-2711. https://doi.org/10.3390/ijms15022695
Chicago/Turabian StyleChen, Fengli, Tong Li, Shuangyang Li, Kexin Hou, Zaizhi Liu, Lili Li, Guoqiang Cui, Yuangang Zu, and Lei Yang. 2014. "Preparation and Characterization of Tripterygium wilfordii Multi-Glycoside Nanoparticle Using Supercritical Anti-Solvent Process" International Journal of Molecular Sciences 15, no. 2: 2695-2711. https://doi.org/10.3390/ijms15022695
APA StyleChen, F., Li, T., Li, S., Hou, K., Liu, Z., Li, L., Cui, G., Zu, Y., & Yang, L. (2014). Preparation and Characterization of Tripterygium wilfordii Multi-Glycoside Nanoparticle Using Supercritical Anti-Solvent Process. International Journal of Molecular Sciences, 15(2), 2695-2711. https://doi.org/10.3390/ijms15022695
