Sign in to use this feature.

Years

Between: -

Subjects

remove_circle_outline
remove_circle_outline
remove_circle_outline
remove_circle_outline
remove_circle_outline
remove_circle_outline
remove_circle_outline

Journals

Article Types

Countries / Regions

Search Results (60)

Search Parameters:
Keywords = hybrid tractor

Order results
Result details
Results per page
Select all
Export citation of selected articles as:
27 pages, 6536 KB  
Article
Development of a Tractor Hydrostatic Transmission Efficiency Prediction Model Using Novel Hybrid Deep Kernel Learning and Residual Radial Basis Function Interpolator Model
by Jin Kam Park, Oleksandr Yuhai, Jin Woong Lee, Yubin Cho and Joung Hwan Mun
Agriculture 2025, 15(22), 2325; https://doi.org/10.3390/agriculture15222325 - 8 Nov 2025
Viewed by 197
Abstract
This study proposes a data-efficient surrogate modeling approach for predicting hydrostatic transmission (HST) system efficiency in tractors using minimal data. Only 27 samples were selected from a dataset of 5092 measurements based on the minimum, mean, and maximum values of the input variables [...] Read more.
This study proposes a data-efficient surrogate modeling approach for predicting hydrostatic transmission (HST) system efficiency in tractors using minimal data. Only 27 samples were selected from a dataset of 5092 measurements based on the minimum, mean, and maximum values of the input variables (input shaft speed, HST ratio, and load), which were used as the training data. A hybrid prediction model combining deep kernel learning and a residual radial basis function surrogate was developed with hyperparameters optimized via Bayesian optimization. For performance verification, the proposed model was compared with Neural Network (NN), Random Forest, XGBoost, Gaussian Process (GP), and Support Vector Regressor (SVR) models trained using 27 samples. As a result, the proposed model achieved the highest prediction accuracy (R2 = 0.93, MAPE = 5.94%, RMSE = 4.05). Process, SVM (Support Vector MA). These findings indicate that the proposed approach can be effectively used to predict the overall HST efficiency using minimal data, particularly in situations where experimental data collection is limited. Full article
(This article belongs to the Special Issue Computers and IT Solutions for Agriculture and Their Application)
Show Figures

Figure 1

25 pages, 3617 KB  
Article
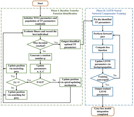
A Distributed Parameter Identification Method for Tractor Electro-Hydraulic Hitch Systems Based on Dual-Mode Grey-Box Modelling
by Xiaoxu Sun, Siwei Pan, Yue Song, Chunxia Jiang and Zhixiong Lu
Processes 2025, 13(11), 3608; https://doi.org/10.3390/pr13113608 - 7 Nov 2025
Viewed by 154
Abstract
To address the pronounced asymmetry and strong nonlinearity exhibited by the tractor electro-hydraulic hitch system during lifting and lowering operations, this study proposes a distributed parameter identification method based on a dual-mode grey-box modelling approach. Following a mode decomposition strategy, the lifting and [...] Read more.
To address the pronounced asymmetry and strong nonlinearity exhibited by the tractor electro-hydraulic hitch system during lifting and lowering operations, this study proposes a distributed parameter identification method based on a dual-mode grey-box modelling approach. Following a mode decomposition strategy, the lifting and lowering processes are regarded as two independent subsystems. Benchmark transfer function models are established for each subsystem through theoretical derivation. Considering the nonlinear characteristics and unmodeled dynamics that cannot be accurately captured by the benchmark model, a long short-term memory (LSTM) neural network compensator is introduced to enhance the model performance. Ultimately, a series-compensated dual-channel grey-box model is established, which effectively integrates mechanistic interpretability with high modelling accuracy. Then, to cope with the high-dimensional and heterogeneous parameter space of the constructed grey-box structure, a distributed parameter identification framework is proposed. This framework employs a staged optimization process that combines the whale optimization algorithm (WOA) with the gradient descent (GD) method to efficiently identify the hybrid parameter set. The identified models are validated through bench experiments. The results show that the proposed grey-box models achieve root mean square errors (RMSEs) of 0.33 mm and 0.48 mm, and mean absolute errors (MAEs) of 0.24 mm and 0.40 mm for the lifting and lowering processes, respectively. Compared with a single transfer function model, the RMSE is reduced by 57.6% and 87.3%, and the MAE is reduced by 59.2% and 87.9%, respectively. The proposed method substantially improves the modelling accuracy of the electro-hydraulic hitch system, providing a reliable foundation for system characterization and the design of high-performance control strategies for tractor electro-hydraulic hitch systems. Full article
(This article belongs to the Section Automation Control Systems)
Show Figures

Figure 1

30 pages, 3853 KB  
Review
Electrification and Smartification for Modern Tractors: A Review of Algorithms and Techniques
by Chaoxian Zhang, Jun Li, Chuxi Li, Peihan Lin, Linlin Shi and Boyi Xiao
Agriculture 2025, 15(18), 1943; https://doi.org/10.3390/agriculture15181943 - 14 Sep 2025
Cited by 1 | Viewed by 1207
Abstract
Agricultural tractors account for a substantial portion of greenhouse gas emissions in the farming sector, necessitating the development of sustainable machinery solutions. This study systematically reviews the latest advancements in electrification and smartification technologies for modern tractors, with a particular focus on algorithmic [...] Read more.
Agricultural tractors account for a substantial portion of greenhouse gas emissions in the farming sector, necessitating the development of sustainable machinery solutions. This study systematically reviews the latest advancements in electrification and smartification technologies for modern tractors, with a particular focus on algorithmic control strategies and their applications. Architecturally, the study provides a comparative analysis of four key configurations, pure electric, series hybrid, parallel hybrid, and series-parallel hybrid, detailing their respective advantages and challenges in energy efficiency and operational performance. From an algorithmic perspective, three primary methodologies—rule-based control strategies, optimization algorithms, and reinforcement learning—are examined for their applicability in energy management and control systems. The research further explores the integration of intelligent systems in unmanned farming scenarios, addressing critical challenges such as adaptive path planning in unstructured environments and multi-machine collaborative operations. A case study on battery-electric tractors demonstrates practical advancements in battery technology and energy management systems. Lifecycle cost analysis confirms the long-term economic viability of electrification, while outlining a forward-looking technological roadmap for sustainable and intelligent agricultural machinery. Full article
(This article belongs to the Special Issue New Energy-Powered Agricultural Machinery and Equipment)
Show Figures

Figure 1

25 pages, 3924 KB  
Article
Research on Energy Saving for Hybrid Tractor Based on Working Condition Prediction and DDPG-Fuzzy Control
by Shilong Fan, Xianghai Yan, Shuaishuai Ge, Junjiang Zhang and Mengnan Liu
World Electr. Veh. J. 2025, 16(9), 490; https://doi.org/10.3390/wevj16090490 - 29 Aug 2025
Viewed by 793
Abstract
To significantly reduce fuel consumption and improve fuel economy in hybrid tractor under complex working conditions, an energy—saving strategy based on working condition prediction and Deep Deterministic Policy Gradient and Fuzzy control (DDPG-Fuzzy) was proposed. Firstly, a hybrid tractor system dynamics model containing [...] Read more.
To significantly reduce fuel consumption and improve fuel economy in hybrid tractor under complex working conditions, an energy—saving strategy based on working condition prediction and Deep Deterministic Policy Gradient and Fuzzy control (DDPG-Fuzzy) was proposed. Firstly, a hybrid tractor system dynamics model containing diesel, motor, and power battery was established. Secondly, a working condition prediction model for plowing velocity and resistance was constructed based on the adaptive cubic exponential smoothing method. Finally, a two-layer control architecture was designed. The upper layer adopted the DDPG algorithm, which takes demand torque, equivalent fuel consumption, and the State of Charge (SOC) as state inputs to optimize energy consumption by generating the diesel benchmark torque through the policy network. The lower layer introduced a fuzzy control compensation mechanism that calculates the torque correction based on the plowing velocity error and the plowing resistance deviation to adjust the power allocation. In light of on this, an energy—saving strategy for hybrid tractor based on working condition prediction and DDPG-Fuzzy control was proposed. Under a standard 140 s plowing cycle, the results showed that the working condition prediction model achieved mean prediction accuracies of 97% for plowing velocity and 96.8% for plowing resistance. Under plowing conditions, the proposed strategy reduced the equivalent fuel consumption by 9.7% compared to the power-following strategy, and reduced SOC by 4.4% while maintaining it within a reasonable range. By coordinating the operation of the diesel and motor within high-efficiency regions, this approach enhances fuel economy under complex working conditions. Full article
Show Figures

Figure 1

22 pages, 3432 KB  
Article
Tracking Accuracy Evaluation of Autonomous Agricultural Tractors via Rear Three-Point Hitch Estimation Using a Hybrid Model of EKF Transformer
by Eun-Kuk Kim, Tae-Ho Han, Jun-Ho Lee, Cheol-Woo Han and Ryu-Gap Lim
Agriculture 2025, 15(14), 1475; https://doi.org/10.3390/agriculture15141475 - 9 Jul 2025
Viewed by 746
Abstract
The objective of this study was to improve measurement accuracy in the evaluation of autonomous agricultural tractor performance by addressing external disturbances, such as sensor installation errors, vibrations, and heading-induced bias that occur during the measurement of the conventional rear three-point hitch (Rear [...] Read more.
The objective of this study was to improve measurement accuracy in the evaluation of autonomous agricultural tractor performance by addressing external disturbances, such as sensor installation errors, vibrations, and heading-induced bias that occur during the measurement of the conventional rear three-point hitch (Rear 3-Point) system. To mitigate these disturbances, the measurement point was relocated to the cab, where external interference is comparatively minimal. However, in compliance with the ISO 12188 standard, the Rear 3-Point system must be used as the reference measurement point. Therefore, its coordinates were indirectly estimated using an extended Kalman filter (EKF) and artificial intelligence (AI)-based techniques. A hybrid model was developed in which a transformer-based AI model was trained using the Rear 3-Point coordinates predicted by EKF as the ground truth. While traditional time-series models, such as LSTM and GRU, show limitations in predicting nonlinear data, the application of an attention mechanism was found to enhance prediction performance by effectively learning temporal dependencies and vibration patterns. The experimental results show that the EKF-based estimation achieved a precision of RMSE 1.6 mm, a maximum error of 12.6 mm, and a maximum standard deviation of 3.9 mm compared to actual measurements. From the perspective of experimental design, the proposed hybrid model was able to predict the trajectory of the autonomous agricultural tractor with significantly reduced external disturbances when compared to the actual measured Rear 3-Point coordinates, while also complying with the ISO 12188 standard. These findings suggest that the proposed approach provides an effective and integrated solution for developing high-precision autonomous agricultural systems. Full article
(This article belongs to the Special Issue Soil-Machine Systems and Its Related Digital Technologies Application)
Show Figures

Figure 1

15 pages, 1865 KB  
Article
FEA for Optimizing Design and Fabrication of Frame Structure of Elevating Work Platforms
by Antonio Berardi, Cosimo Damiano Dellisanti, Domenico Tarantino, Karine Sophie Leheche Ouette, Alessandro Leone and Antonia Tamborrino
Appl. Sci. 2025, 15(13), 7356; https://doi.org/10.3390/app15137356 - 30 Jun 2025
Viewed by 760
Abstract
This study investigated the application of Finite Element Analysis (FEA) to optimize the design and material selection for the construction of the telescopic arm of an elevating work platform (EWP) used in agricultural environments. By comparing the structural performance of four materials—Aluminum Alloy [...] Read more.
This study investigated the application of Finite Element Analysis (FEA) to optimize the design and material selection for the construction of the telescopic arm of an elevating work platform (EWP) used in agricultural environments. By comparing the structural performance of four materials—Aluminum Alloy (EN-AW 1200), Aluminum Alloy (EN-AW 2014), High-Strength Low-Alloy (HSLA) Steel Fe275JR, and HSLA Steel S700—under simulated operational conditions, this research identified the most suitable material for robust yet lightweight platforms. The results revealed that HSLA Steel S700 provides superior performance in terms of strength, low deformation, and high safety factors, making it ideal for scenarios requiring maximum durability and load-bearing capacity. Conversely, Aluminum Alloy (EN-AW 2014), while exhibiting lower strength compared with HSLA Steel S700, significantly reduces platform weight by approximately 60% and lowers the center of gravity, enhancing maneuverability and compatibility with smaller, less powerful tractors. These findings highlight the potential of FEA in optimizing EWP design by enabling precise adjustments to material selection and structural geometry. The outcomes of this research contribute to the development of safer, more efficient, and cost-effective EWPs, with a specific focus on improving productivity and safety in agricultural operations such as pruning and harvesting. Future work will explore advanced geometries and hybrid materials to further enhance the performance and versatility of these platforms. Full article
(This article belongs to the Special Issue Innovative Engineering Technologies for the Agri-Food Sector)
Show Figures

Figure 1

23 pages, 1188 KB  
Review
A Review of Green Agriculture and Energy Management Strategies for Hybrid Tractors
by Yifei Yang, Yifang Wen, Xiaodong Sun, Renzhong Wang and Ziyin Dong
Energies 2025, 18(13), 3224; https://doi.org/10.3390/en18133224 - 20 Jun 2025
Cited by 2 | Viewed by 1054
Abstract
Hybrid tractors, as an efficient and environmentally friendly power system, are gradually becoming an important technical choice in the agricultural field. Compared to conventional powertrain systems, hybrid electric powertrains can achieve a 15–40% reduction in fuel consumption. By optimizing the engine operating range [...] Read more.
Hybrid tractors, as an efficient and environmentally friendly power system, are gradually becoming an important technical choice in the agricultural field. Compared to conventional powertrain systems, hybrid electric powertrains can achieve a 15–40% reduction in fuel consumption. By optimizing the engine operating range and incorporating electric-only driving modes, these systems further contribute to a 20–35% decline in CO2 emissions, along with a significant mitigation of nitrogen oxides (NOx) and particulate matter (PM) emissions. In this paper, the energy management technology of hybrid tractors is reviewed, with emphasis on the energy scheduling between the internal combustion engine and electric motor, the optimization control algorithm, and its practical performance in agricultural applications. Firstly, the basic configuration and working principle of hybrid tractors are introduced, and the cooperative working mode of the internal combustion engine and electric motor is expounded. Secondly, the research progress of energy management strategies is discussed. Then, the application status and challenges of hybrid power systems in agricultural machinery are discussed, and the development trend of hybrid tractors in the fields of intelligence, low carbonization, and high efficiency in the future is prospected. This paper extracts many experiences and methods from the references over the years and provides a comprehensive evaluation. Full article
(This article belongs to the Section B: Energy and Environment)
Show Figures

Figure 1

25 pages, 1595 KB  
Review
Research Status and Development Trends of Deep Reinforcement Learning in the Intelligent Transformation of Agricultural Machinery
by Jiamuyang Zhao, Shuxiang Fan, Baohua Zhang, Aichen Wang, Liyuan Zhang and Qingzhen Zhu
Agriculture 2025, 15(11), 1223; https://doi.org/10.3390/agriculture15111223 - 4 Jun 2025
Cited by 9 | Viewed by 2289
Abstract
With the acceleration of agricultural intelligent transformation, deep reinforcement learning (DRL), leveraging its adaptive perception and decision-making capabilities in complex environments, has emerged as a pivotal technology in advancing the intelligent upgrade of agricultural machinery and equipment. For example, in UAV path optimization, [...] Read more.
With the acceleration of agricultural intelligent transformation, deep reinforcement learning (DRL), leveraging its adaptive perception and decision-making capabilities in complex environments, has emerged as a pivotal technology in advancing the intelligent upgrade of agricultural machinery and equipment. For example, in UAV path optimization, DRL can help UAVs plan more efficient flight paths to cover more areas in less time. To enhance the systematicity and credibility of this review, this paper systematically examines the application status, key issues, and development trends of DRL in agricultural scenarios, based on the research literature from mainstream Chinese and English databases spanning from 2018 to 2024. From the perspective of algorithm–hardware synergy, the article provides an in-depth analysis of DRL’s specific applications in agricultural ground platform navigation, path planning for intelligent agricultural end-effectors, and autonomous operations of low-altitude unmanned aerial vehicles. It highlights the technical advantages of DRL by integrating typical experimental outcomes, such as improved path-tracking accuracy and optimized spraying coverage. Meanwhile, this paper identifies three major challenges facing DRL in agricultural contexts: the difficulty of dynamic path planning in unstructured environments, constraints imposed by edge computing resources on algorithmic real-time performance, and risks to policy reliability and safety under human–machine collaboration conditions. Looking forward, the DRL-driven smart transformation of agricultural machinery will focus on three key aspects: (1) The first aspect is developing a hybrid decision-making architecture based on model predictive control (MPC). This aims to enhance the strategic stability and decision-making interpretability of agricultural machinery (like unmanned tractors, harvesters, and drones) in complex and dynamic field environments. This is essential for ensuring the safe and reliable autonomous operation of machinery. (2) The second aspect is designing lightweight models that support edge-cloud collaborative deployment. This can meet the requirements of low-latency responses and low-power operation in edge computing scenarios during field operations, providing computational power for the real-time intelligent decision-making of machinery. (3) The third aspect is integrating meta-learning with self-supervised mechanisms. This helps improve the algorithm’s fast generalization ability across different crop types, climates, and geographical regions, ensuring the smart agricultural machinery system has broad adaptability and robustness and accelerating its application in various agricultural settings. This paper proposes research directions from three key dimensions-“algorithm capability enhancement, deployment architecture optimization, and generalization ability improvement”-offering theoretical references and practical pathways for the continuous evolution of intelligent agricultural equipment. Full article
Show Figures

Figure 1

19 pages, 2852 KB  
Article
Temperature-Influenced SOC Estimation of LiFePO4 Batteries in Hybrid Electric Tractors Based on SAO-LSTM Model
by Yiwei Wu, Xiaohui Liu, Jingyun Zhang, Mengnan Liu, Lin Wang, Xiaoxiao Du and Xianghai Yan
World Electr. Veh. J. 2025, 16(5), 283; https://doi.org/10.3390/wevj16050283 - 19 May 2025
Cited by 1 | Viewed by 1008
Abstract
LiFePO4 batteries are widely used in hybrid electric tractors due to their high energy density, stable working voltage, low self-discharge rate, long cycle life, absence of memory effect, environmental friendliness, and flexible sizing. Accurate State of Charge (SOC) estimation is crucial for [...] Read more.
LiFePO4 batteries are widely used in hybrid electric tractors due to their high energy density, stable working voltage, low self-discharge rate, long cycle life, absence of memory effect, environmental friendliness, and flexible sizing. Accurate State of Charge (SOC) estimation is crucial for Battery Management Systems (BMSs). This study utilizes a LiFePO4 battery dataset from the University of Maryland to improve SOC estimation accuracy. The forgetting factor recursive least squares method was employed for parameter identification, and a temperature-dependent second-order RC equivalent circuit model was developed in MATLAB R2024a/Simulink. The proposed SAO-LSTM model demonstrated superior SOC estimation performance compared to traditional ampere-hour integration, achieving a 98.23% error reduction. Evaluation results showed 0.39% and 0.31% decreases in root mean square error and mean absolute error, respectively, confirming the model’s robustness and high estimation accuracy for LiFePO4 batteries in hybrid electric tractors. Full article
Show Figures

Figure 1

19 pages, 10208 KB  
Article
Research on the Characteristics of a Range-Extended Hydraulic–Electric Hybrid Drive System for Tractor Traveling Systems
by Hanwen Wu, Long Quan, Yunxiao Hao, Zhijie Pan and Songtao Xie
Energies 2025, 18(8), 2075; https://doi.org/10.3390/en18082075 - 17 Apr 2025
Cited by 1 | Viewed by 969
Abstract
Pure electric tractors face challenges in complex operating conditions, including the excessive peak motor torque caused by frequent start–stop cycles and insufficient energy utilization. To address these issues, this study proposes a hydraulic–electric hybrid drive system for tractor traveling systems which is based [...] Read more.
Pure electric tractors face challenges in complex operating conditions, including the excessive peak motor torque caused by frequent start–stop cycles and insufficient energy utilization. To address these issues, this study proposes a hydraulic–electric hybrid drive system for tractor traveling systems which is based on a range-extended hybrid architecture. By combining the high-torque characteristics of hydraulic drive systems with the high control precision of electric motors, a hydraulic–electric dual-power coupling model was constructed. A logic-threshold-based operating mode division strategy and a hierarchical braking energy recovery mechanism were developed. The start–stop control dynamics and energy recovery efficiency of the system during plowing and transport operations were thoroughly analyzed. The simulation results demonstrate that while maintaining its acceleration and braking performance, the proposed system achieves 18.8% and 35.7% reductions in its peak motor torque during plowing and transport operations, respectively. Its braking energy recovery efficiency improved to 48.3% and 66.4% in the two scenarios; 18.5% and 25.7% reductions in overall energy consumption were seen. Full article
Show Figures

Figure 1

17 pages, 5072 KB  
Article
Research on Path Tracking of Intelligent Hybrid Articulated Tractor Based on Corrected Model Predictive Control
by Liyou Xu, Jiaxing Hou, Xianghai Yan, Mengnan Liu, Junjiang Zhang and Yuan Tao
World Electr. Veh. J. 2025, 16(3), 161; https://doi.org/10.3390/wevj16030161 - 11 Mar 2025
Cited by 1 | Viewed by 849
Abstract
To improve the path tracking performance of intelligent hybrid articulated tractors in all working conditions in unmanned operation, a path-tracking control method based on corrected model predictive control is proposed. The kinematic model of the tractor is established by analyzing the tractor’s kinematics. [...] Read more.
To improve the path tracking performance of intelligent hybrid articulated tractors in all working conditions in unmanned operation, a path-tracking control method based on corrected model predictive control is proposed. The kinematic model of the tractor is established by analyzing the tractor’s kinematics. Taking the lateral and longitudinal errors as the target and the speed and articulation angular acceleration as the constraints, a tracking control algorithm based on model predictive control is proposed. In addition, to improve the transient performance of the tractor in the path tracking process, the proportional-integral-derivative controller and fuzzy controller are used to correct the model-predicted output articulation angular acceleration, forming a corrected model predictive control path tracking control method. To verify the effectiveness of the control method, model predictive control is used as a comparison method, and the effectiveness of the proposed method is verified based on the MATLAB 2024a simulation platform. The results show that compared with the MPC algorithm, the speed standard deviation is reduced by 2%, the longitudinal tracking error is reduced by 8%, and the lateral tracking error is reduced by 50%. The proposed method can effectively improve the path-tracking accuracy of the intelligent hybrid tractor. Full article
(This article belongs to the Special Issue Research on Intelligent Vehicle Path Planning Algorithm)
Show Figures

Figure 1

27 pages, 17498 KB  
Article
Hierarchical Energy Management and Energy Saving Potential Analysis for Fuel Cell Hybrid Electric Tractors
by Shenghui Lei, Yanying Li, Mengnan Liu, Wenshuo Li, Tenglong Zhao, Shuailong Hou and Liyou Xu
Energies 2025, 18(2), 247; https://doi.org/10.3390/en18020247 - 8 Jan 2025
Cited by 4 | Viewed by 1263
Abstract
To address the challenges faced by fuel cell hybrid electric tractors (FCHETs) equipped with a battery and supercapacitor, including the complex coordination of multiple energy sources, low power allocation efficiency, and unclear optimal energy consumption, this paper proposes two energy management strategies (EMSs): [...] Read more.
To address the challenges faced by fuel cell hybrid electric tractors (FCHETs) equipped with a battery and supercapacitor, including the complex coordination of multiple energy sources, low power allocation efficiency, and unclear optimal energy consumption, this paper proposes two energy management strategies (EMSs): one based on hierarchical instantaneous optimization (HIO) and the other based on multi-dimensional dynamic programming with final state constraints (MDDP-FSC). The proposed HIO-based EMS utilizes a low-pass filter and fuzzy logic correction in its upper-level strategy to manage high-frequency dynamic power using the supercapacitor. The lower-level strategy optimizes fuel cell efficiency by allocating low-frequency stable power based on the principle of minimizing equivalent consumption. Validation using a hardware-in-the-loop (HIL) simulation platform and comparative analysis demonstrate that the HIO-based EMS effectively improves the transient operating conditions of the battery and fuel cell, extending their lifespan and enhancing system efficiency. Furthermore, the HIO-based EMS achieves a 95.20% level of hydrogen consumption compared to the MDDP-FSC-based EMS, validating its superiority. The MDDP-FSC-based EMS effectively avoids the extensive debugging efforts required to achieve a final state equilibrium, while providing valuable insights into the global optimal energy consumption potential of multi-energy source FCHETs. Full article
Show Figures

Figure 1

16 pages, 5920 KB  
Article
Study and Verification of a Fuzzy-Following Energy Management Strategy for Hybrid Tractors
by Xin Zhao, Guangpeng Zhang, Jianhua Wang, Zhanpo Xue, Mengnan Liu and Yibin Liu
World Electr. Veh. J. 2025, 16(1), 18; https://doi.org/10.3390/wevj16010018 - 31 Dec 2024
Cited by 1 | Viewed by 1077
Abstract
Tractors operate under varying and unpredictable conditions, making energy management strategies insufficient for maintaining system power dynamics, which often leads to reduced traction power and overall efficiency. To overcome this challenge, a fuzzy-following energy management strategy was developed. This approach utilizes fuzzy control [...] Read more.
Tractors operate under varying and unpredictable conditions, making energy management strategies insufficient for maintaining system power dynamics, which often leads to reduced traction power and overall efficiency. To overcome this challenge, a fuzzy-following energy management strategy was developed. This approach utilizes fuzzy control based on energy following to optimize the tractor’s energy output, ensuring more stable power delivery. A target tractor model was constructed using CRUISE, and joint simulations were carried out via the CRUISE-Simulink interface. The results demonstrated that the fuzzy-following strategy stabilized the battery’s state of charge (SoC) and improved fuel economy. The strategy was implemented for controlling a hybrid tractor, and its effectiveness and stability were validated through drivetrain system tests and real vehicle trials under light load, plowing, and power harrowing conditions, successfully achieving power balance under these diverse operating scenarios. Comparative tests between the hybrid tractor using the fuzzy-following strategy and a powershift tractor revealed that the hybrid tractor exhibited superior plowing efficiency and fuel economy under plowing and power-harrowing conditions. Full article
(This article belongs to the Special Issue Power and Energy Systems for E-mobility)
Show Figures

Figure 1

20 pages, 5659 KB  
Article
Research on the Energy Management Strategy of a Hybrid Tractor OS-ECVT Based on a Dynamic Programming Algorithm
by Kai Zhang, Xiaoting Deng, Zhixiong Lu and Tao Wang
Agriculture 2024, 14(9), 1658; https://doi.org/10.3390/agriculture14091658 - 22 Sep 2024
Cited by 9 | Viewed by 1825
Abstract
The multi-degree-of-freedom characteristics of the planetary gear electronic continuously variable transmission (ECVT) configuration in series-parallel hybrid tractors impose more complex requirements for energy management strategies under variable load conditions. For a high-power hybrid tractor, this paper takes the hybrid tractor output-split (OS)-ECVT configuration [...] Read more.
The multi-degree-of-freedom characteristics of the planetary gear electronic continuously variable transmission (ECVT) configuration in series-parallel hybrid tractors impose more complex requirements for energy management strategies under variable load conditions. For a high-power hybrid tractor, this paper takes the hybrid tractor output-split (OS)-ECVT configuration as the research object and describes the principles of stepless transmission and power-splitting within the configuration. In order to improve the fuel economy of high-power hybrid tractors and the running status of power components, an energy management strategy focused on ploughing conditions based on the Bellman minimum dynamic programming (DP) algorithm is proposed in this paper. Second, equivalent fuel consumption is selected as the performance index for energy-saving control, and the solving principle of the energy management strategy based on the dynamic programming algorithm is established to facilitate the resolution process of the energy management strategy. Finally, the energy-saving control simulation is completed under ploughing conditions. The results show that compared with the energy management strategy based on the optimal operating line (OOL), the energy management strategy based on DP fully utilizes the benefits of low-cost electric energy and enables the hybrid power system to have a wider range of stepless transmission performance. In addition, the hybrid power system has the advantages of enhanced decoupling of speed and torque, higher efficiency, and more economical secondary energy conversion. As a result, the whole machine has enhanced power-split performance, greatly improving the running conditions of the power components. The equivalent fuel consumption values of the energy management strategies based on DP and OOL are about 3.1238 L and 4.2713 L, respectively. The equivalent fuel consumption based on DP is reduced by about 26.87%, which effectively improves the fuel efficiency of hybrid tractors. Full article
Show Figures

Figure 1

29 pages, 4325 KB  
Article
Life Cycle Assessment Comparison of Orchard Tractors Powered by Diesel and Hydrogen Fuel Cell
by Salvatore Martelli, Valerio Martini, Francesco Mocera and Aurelio Soma’
Energies 2024, 17(18), 4599; https://doi.org/10.3390/en17184599 - 13 Sep 2024
Cited by 7 | Viewed by 3542
Abstract
To reduce the impact of the agricultural sector on the environment, human health and resource depletion, several steps should be taken to develop innovative powertrain systems. The agricultural sector must be involved in this innovation, since diesel-powered tractors are an important source in [...] Read more.
To reduce the impact of the agricultural sector on the environment, human health and resource depletion, several steps should be taken to develop innovative powertrain systems. The agricultural sector must be involved in this innovation, since diesel-powered tractors are an important source in terms of pollution. In this context, fuel-cell systems have gained importance, making them one of the possible substitutes due to their characteristics featuring almost zero local emissions, low refueling time and high efficiency. However, to effectively assess the sustainability of a fuel-cell tractor, a cradle-to-grave life cycle assessment, comprising production, use phase and end of life, must be performed. This article presents a comparative analysis, according to different impact categories, of the life cycle impacts of a traditional diesel-powered tractor and a fuel-cell hybrid tractor, designed considering operative requirements and functional constraints. The study was conducted according to the LCA technique (defined by ISO 14040 and ISO 14044 standards), combining secondary data, mainly derived from studies and reports available in the literature, with the use of the Ecoinvent 3.0 database. The results are presented according to ten different impact categories defined by ReCiPe 2016 v 1.03 at the midpoint level. The findings obtained showed that the fuel-cell tractor allows for a relevant reduction in all the considered categories. The highest-impact reduction, more than 92%, was obtained in the human toxicity non-carcinogenic category, while the lowest reduction, around 4.55%, was observed for the fossil fuel scarcity category, mainly due to the adoption of gray hydrogen which is produced from fossil fuels. As for the climate change category, the fuel-cell tractor showed a reduction of more than 34% in the life cycle impact. Finally, the authors also considered the case of green hydrogen produced using solar energy. In this case, further reductions in the impact on climate change and fossil fuel resource depletion were obtained. However, for the other impact categories, the results were worse compared to using gray hydrogen. Full article
(This article belongs to the Section A: Sustainable Energy)
Show Figures

Figure 1

Back to TopTop