Sign in to use this feature.

Years

Between: -

Subjects

remove_circle_outline
remove_circle_outline
remove_circle_outline
remove_circle_outline
remove_circle_outline
remove_circle_outline
remove_circle_outline
remove_circle_outline
remove_circle_outline

Journals

remove_circle_outline
remove_circle_outline
remove_circle_outline
remove_circle_outline
remove_circle_outline

Article Types

Countries / Regions

remove_circle_outline
remove_circle_outline
remove_circle_outline
remove_circle_outline

Search Results (203)

Search Parameters:
Keywords = co-collectors

Order results
Result details
Results per page
Select all
Export citation of selected articles as:
41 pages, 7787 KB  
Review
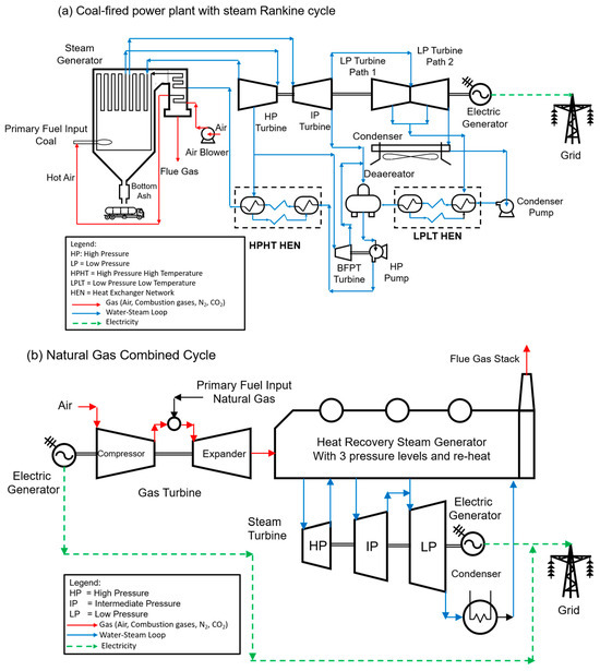
Integrating Solar Energy into Fossil Fuel Power Plant with CO2 Capture and Storage: A Bibliographic Survey
by Agustín Moisés Alcaraz Calderón, O. A. Jaramillo, J. C. Garcia, Miriam Navarrete Procopio and Abigail González Díaz
Processes 2025, 13(11), 3581; https://doi.org/10.3390/pr13113581 - 6 Nov 2025
Viewed by 331
Abstract
There is an urgent need to reduce greenhouse gas emissions, particularly carbon dioxide (CO2). Currently, numerous research initiatives are underway to develop CO2 Capture and Storage (CCS) technologies aiming for net-zero emissions, especially in sectors that are difficult to decarbonize, [...] Read more.
There is an urgent need to reduce greenhouse gas emissions, particularly carbon dioxide (CO2). Currently, numerous research initiatives are underway to develop CO2 Capture and Storage (CCS) technologies aiming for net-zero emissions, especially in sectors that are difficult to decarbonize, such as fossil fuel power generation. Integrating solar thermal energy into CO2 capture facilities (CCFs) for fossil fuel-based power plants offers a promising approach to reduce the high operational costs associated with CO2 capture processes. However, a comprehensive systematic review focusing on the integration of solar thermal energy with CCFs in fossil fuel power generation is currently lacking. To address this gap, this study systematically evaluates the technological frameworks involved, including (a) various generation technologies such as coal-fired Rankine cycle plants, natural gas combined cycle plants, and cogeneration units; (b) concentrated solar power (CSP) technologies, including parabolic trough collectors, linear Fresnel reflectors, solar power towers, and Stirling dish systems; and (c) post-combustion CO2 capture systems. Additionally, this research analyzes relevant projects, patents, and scholarly publications from the past 25 years that explore the coupling of CSP technologies with fossil fuel power plants and post-combustion CO2 capture systems. This literature review encompasses diverse methodologies, such as innovative patents, conceptual models, evaluations of solar collector performances, thermal integration optimization, and various system configurations. It also investigates technical advancements aimed at improving efficiency, reliability, and flexibility of fossil fuel power plants while mitigating the inherent challenges of CO2 capture. Beyond the energy-focused aspects, we explore complementary circular economy strategies—such as by-product valorization and material substitution in sectors like mining, cement, and steel manufacturing—that can reduce embodied emissions and enhance the overall system benefits of solar-assisted CO2 capture. The review employs a bibliometric approach using digital tools including Publish or Perish, Mendeley, and VOSviewer to systematically analyze the scholarly landscape. Full article
(This article belongs to the Special Issue Fluid Dynamics and Thermodynamic Studies in Gas Turbine)
Show Figures

Figure 1

23 pages, 3572 KB  
Article
Comprehensive Utilization Beneficiation Process of Lithium Pegmatite Ore: A Pilot-Scale Study
by Yanbo Xu, Wei Deng, Yinjie Wang, Bing Deng, Jing Wang and Bingxu Xu
Minerals 2025, 15(11), 1138; https://doi.org/10.3390/min15111138 - 30 Oct 2025
Viewed by 274
Abstract
Pegmatite ores, the primary and technologically advanced lithium (Li)-bearing minerals, comprise various rare metal-based elements, including niobium (Nb), tantalum (Ta), tin (Sn), and beryllium. With increasing Li demand, global exploitation of pegmatite ores has generated vast tailings, mainly comprising quartz and feldspar. However, [...] Read more.
Pegmatite ores, the primary and technologically advanced lithium (Li)-bearing minerals, comprise various rare metal-based elements, including niobium (Nb), tantalum (Ta), tin (Sn), and beryllium. With increasing Li demand, global exploitation of pegmatite ores has generated vast tailings, mainly comprising quartz and feldspar. However, the process for comprehensively utilizing valuable minerals from pegmatite ores remains undeveloped, and the persistent gap between laboratory studies and industrial practice hinders the sustainable advancement of the pegmatite mineral processing industry. Herein, a comprehensive utilization beneficiation process was designed and validated at both laboratory- and pilot-scale levels. Locked-circuit flotation tests at the laboratory-scale on spodumene and feldspar yielded (i) an Li concentrate with an Li2O grade of 5.80% and recovery of 88.62%, and (ii) a feldspar concentrate with a (K2O + Na2O) grade of 11.41% and good recoveries of K2O (81.30%) and Na2O (84.81%). In a 72 h continuous pilot-scale test, an Li flotation concentrate with an Li2O grade of 5.72% and recovery of 86.78%, and a final Li concentrate with an Li2O grade of 5.89% and recovery of 86.56% were obtained. Using Li flotation tailings as feed, a feldspar concentrate with a (K2O + Na2O) grade of 11.41% was obtained, achieving K2O and Na2O recoveries of >75%. The proposed process realizes nearly overall mineral recovery from the pegmatite ores, producing qualified concentrates of Li, Nb–Ta, Sn, feldspar, and quartz. In water reuse feasibility tests, ferrous sulfate (FeSO4) was identified as the optimum flocculant at a dosage of 1000 g m−3. In the locked-circuit test with returned water, the consumption of sodium hydroxide (NaOH), sodium carbonate (Na2CO3), and EMT-12 (collector) was reduced by 18.75%, 3.33%, and 3.45%, respectively, while the flotation indices of the Li concentrate (Li2O grade of 5.77% and recovery of 86.47%) were slightly lower than those in freshwater. In addition to increasing economic benefits, the process offers considerable reductions in tailings disposal, full utilization of multiple elements, and a potential decrease in water and reagent consumption. This study provides important guidelines for the mineral processing of Li pegmatite and other associated multimetallic ores. Full article
Show Figures

Figure 1

11 pages, 2071 KB  
Article
Composite Electroforming of a Binder-Free Porous Ni/S-PTh Electrode for Li–S Batteries by Combining 3D Printing, Pulse Plating, and Composite Electrodeposition
by Wassima El Mofid, Robin Arnet, Oliver Kesten and Timo Sörgel
Batteries 2025, 11(9), 343; https://doi.org/10.3390/batteries11090343 - 19 Sep 2025
Viewed by 1170
Abstract
A novel process for the synthesis of binder-free, porous nickel/polythiophene-functionalized sulfur (Ni/S-PTh) composite cathodes for lithium–sulfur (Li–S) batteries is introduced in this paper. Initially, a polyvinyl butyl polymer scaffold is 3D printed, then coated with a graphite-based conducting layer, and, finally, it is [...] Read more.
A novel process for the synthesis of binder-free, porous nickel/polythiophene-functionalized sulfur (Ni/S-PTh) composite cathodes for lithium–sulfur (Li–S) batteries is introduced in this paper. Initially, a polyvinyl butyl polymer scaffold is 3D printed, then coated with a graphite-based conducting layer, and, finally, it is pulse-plated for nickel deposition to produce a high-surface-area, mechanically stable current collector. S-PTh particles are afterwards co-deposited into the Ni matrix through composite electrodeposition. After the dissolution of the polymer template, the resulting self-standing electrodes still maintain porous structure with uniform sulfur distribution and a distinct transition between the dense Ni layer and the Ni/S-PTh composite layer. Electrochemical characterization of the Ni/S-PTh composite cathodes by galvanostatic cycling at C/10 rate results in an initial specific discharge capacity of ~1120 mAh·g−1 and a specific capacity of ~910 mAh·g−1 after 200 cycles, resulting in a high capacity retention of ~81 %. For our novel approach, no steps at high temperatures or toxic solvents are involved and the need for polymer binders and conductive additives is avoided. These results demonstrate the potential of composite electrodeposition in combination with 3D printing for producing sustainable, high-performance sulfur cathodes with tunable architecture. Full article
Show Figures

Figure 1

15 pages, 10535 KB  
Article
Sodium-Oxide Fluxed Aluminothermic Reduction of Manganese Ore for a Circular Economy: Cr Collector Metal Application
by Theresa Coetsee and Frederik De Bruin
Sustain. Chem. 2025, 6(3), 30; https://doi.org/10.3390/suschem6030030 - 18 Sep 2025
Viewed by 642
Abstract
Aluminothermic reduction is gaining renewed interest as an alternative processing route for the circular economy. Aluminium is produced electrochemically in the Hall–Héroult process with minimal CO2 emissions if electricity is sourced from non-fossil fuel energy sources. The Al2O3 product [...] Read more.
Aluminothermic reduction is gaining renewed interest as an alternative processing route for the circular economy. Aluminium is produced electrochemically in the Hall–Héroult process with minimal CO2 emissions if electricity is sourced from non-fossil fuel energy sources. The Al2O3 product from the aluminothermic reduction process can be recycled via hydrometallurgy, with leaching as the first step. NaAlO2 is a water-leachable compound that forms a pathway for recycling Al2O3 with hydrometallurgy. In this work, a suitable slag formulation is applied in the aluminothermic reduction of manganese ore to form a Na2O-based slag of high Al2O3 solubility to effect good alloy–slag separation. The synergistic effect of added chromium metal as a collector metal is illustrated with an increased alloy yield at 68%, from 43% without added Cr. The addition of small amounts of carbon reductant to MnO2-containing ore ensures rapid pre-reduction to MnO. This approach negates the need for a pre-roasting step. The alloy and slag chemical analyses are compared to the thermochemistry-predicted phase chemistry. The alloy consists of 57% Mn, 18% Cr, 18% Fe, 3.4% Si, 1.5% Al, and 2.2% C. The formulated slag exhibits high Al2O3 solubility, enabling effective alloy–slag separation, even at an Al2O3 content of 55%. Full article
Show Figures

Figure 1

24 pages, 2893 KB  
Article
Techno-Economic Analysis and Assessment of an Innovative Solar Hybrid Photovoltaic Thermal Collector for Transient Net Zero Emissions
by Abdelhakim Hassabou, Sadiq H. Melhim and Rima J. Isaifan
Sustainability 2025, 17(18), 8304; https://doi.org/10.3390/su17188304 - 16 Sep 2025
Viewed by 1178
Abstract
Achieving net-zero emissions in arid and high-solar-yield regions demands innovative, cost-effective, and scalable energy technologies. This study conducts a comprehensive techno-economic analysis and assessment of a novel hybrid photovoltaic–thermal solar collector (U.S. Patent No. 11,431,289) that integrates a reverse flat plate collector and [...] Read more.
Achieving net-zero emissions in arid and high-solar-yield regions demands innovative, cost-effective, and scalable energy technologies. This study conducts a comprehensive techno-economic analysis and assessment of a novel hybrid photovoltaic–thermal solar collector (U.S. Patent No. 11,431,289) that integrates a reverse flat plate collector and mini-concentrating solar thermal elements. The system was tested in Qatar and Germany and simulated via a System Advising Model tool with typical meteorological year data. The system demonstrated a combined efficiency exceeding 90%, delivering both electricity and thermal energy at temperatures up to 170 °C and pressures up to 10 bars. Compared to conventional photovoltaic–thermal systems capped below 80 °C, the system achieves a heat-to-power ratio of 6:1, offering an exceptional exergy performance and broader industrial applications. A comparative financial analysis of 120 MW utility-scale configurations shows that the PVT + ORC option yields a Levelized Cost of Energy of $44/MWh, significantly outperforming PV + CSP ($82.8/MWh) and PV + BESS ($132.3/MWh). In addition, the capital expenditure is reduced by over 50%, and the system requires 40–60% less land, offering a transformative solution for off-grid data centers, water desalination (producing up to 300,000 m3/day using MED), district cooling, and industrial process heat. The energy payback time is shortened to less than 4.5 years, with lifecycle CO2 savings of up to 1.8 tons/MWh. Additionally, the integration with Organic Rankine Cycle (ORC) systems ensures 24/7 dispatchable power without reliance on batteries or molten salt. Positioned as a next-generation solar platform, the Hassabou system presents a climate-resilient, modular, and economical alternative to current hybrid solar technologies. This work advances the deployment readiness of integrated solar-thermal technologies aligned with national decarbonization strategies across MENA and Sub-Saharan Africa, addressing urgent needs for energy security, water access, and industrial decarbonization. Full article
Show Figures

Figure 1

19 pages, 1360 KB  
Article
Applying Cleaner Production Methodology and the Analytical Hierarchical Process to Enhance the Environmental Performance of the NOP Fertilizer System
by Abbas Al-Refaie and Natalija Lepkova
Processes 2025, 13(9), 2815; https://doi.org/10.3390/pr13092815 - 2 Sep 2025
Viewed by 871
Abstract
This research considers the production of Potassium Nitrate product, a water-soluble nitrogen–potassium (NK) fertilizer containing 13.7% nitrogen and 46% potassium oxide. Potassium Nitrate (NOP) is produced as a fertilizer grade. The current system incurred high energy consumption, elevated emissions of greenhouse gases, resource [...] Read more.
This research considers the production of Potassium Nitrate product, a water-soluble nitrogen–potassium (NK) fertilizer containing 13.7% nitrogen and 46% potassium oxide. Potassium Nitrate (NOP) is produced as a fertilizer grade. The current system incurred high energy consumption, elevated emissions of greenhouse gases, resource degradation, and excessive production costs. Consequently, this research aims to implement the four steps of Cleaner Production (CP) to assess the environmental impacts of Potassium Nitrate products and their main manufacturing processes, and identify the best solution that achieves environmental goals. Environmental assessment was then used to calculate the unit indicators for raw materials, energy, waste generation, product, and packaging. The results showed that the integrated indicator was 5.18, with the energy profile being the most influential factor. Solar thermal and photovoltaic (PV) cell systems were suggested to reduce the high consumption of heavy fuel oil (HFO), including a solar thermal system to support the steam boilers and photovoltaic cells to support the electrical generator. The two alternatives were assessed based on multiple criteria using feasibility analysis and the Analytical Hierarchical Process (AHP). The solar thermal system, comprising 250 evacuated tube collectors, was preferable and resulted in savings of HFO by 121 tons/year, which led to a reduction in gaseous emissions by 375.6 metric tons of CO2 and 21.685 kg of N2O per year. Such improvements can also result in significant cost reductions. In conclusion, applying the CP methodology supported decision-makers in deciding the best system to enhance energy efficiency and reduce environmental nuisance at NOP plants. Full article
Show Figures

Figure 1

28 pages, 1918 KB  
Article
Environmental and Economic Optimisation of Single-Family Buildings Thermomodernisation
by Anna Sowiżdżał, Michał Kaczmarczyk, Leszek Pająk, Barbara Tomaszewska, Wojciech Luboń and Grzegorz Pełka
Energies 2025, 18(16), 4372; https://doi.org/10.3390/en18164372 - 16 Aug 2025
Viewed by 965
Abstract
This study offers a detailed environmental, energy, and economic evaluation of thermal modernisation options for an existing single-family home in southern Poland. A total of 24 variants, combining different heat sources (solid fuel, biomass, natural gas, and heat pumps) with various levels of [...] Read more.
This study offers a detailed environmental, energy, and economic evaluation of thermal modernisation options for an existing single-family home in southern Poland. A total of 24 variants, combining different heat sources (solid fuel, biomass, natural gas, and heat pumps) with various levels of building insulation, were analysed using energy performance certification methods. Results show that, from an energy perspective, the most advantageous scenarios are those utilising brine-to-water or air-to-water heat pumps supported by photovoltaic systems, reaching final energy demands as low as 43.5 kWh/m2year and primary energy demands of 41.1 kWh/m2year. Biomass boilers coupled with solar collectors delivered the highest renewable energy share (up to 99.2%); however, they resulted in less notable reductions in primary energy. Environmentally, all heat pump options removed local particulate emissions, with CO2 reductions of up to 87.5% compared to the baseline; biomass systems attained 100% CO2 reduction owing to renewable fuels. Economically, biomass boilers had the lowest unit energy production costs, while PV-assisted heat pumps faced the highest overall costs despite their superior environmental benefits. The findings highlight the trade-offs between ecological advantages, energy efficiency, and investment costs, offering a decision-making framework for the modernisation of sustainable residential heating systems. Full article
(This article belongs to the Special Issue Heat Transfer Analysis: Recent Challenges and Applications)
Show Figures

Figure 1

15 pages, 1920 KB  
Article
Optimization of the Froth Flotation Process for the Enrichment of Cu and Co Concentrate from Low-Grade Copper Sulfide Ore
by Michal Marcin, Martin Sisol, Martina Laubertová, Jakub Kurty and Ema Gánovská
Materials 2025, 18(15), 3704; https://doi.org/10.3390/ma18153704 - 6 Aug 2025
Viewed by 1020
Abstract
The increasing demand for critical raw materials such as copper and cobalt highlights the need for efficient beneficiation of low-grade ores. This study investigates a copper–cobalt sulfide ore (0.99% Cu, 0.028% Co) using froth flotation to produce high-grade concentrates. Various types of surfactants [...] Read more.
The increasing demand for critical raw materials such as copper and cobalt highlights the need for efficient beneficiation of low-grade ores. This study investigates a copper–cobalt sulfide ore (0.99% Cu, 0.028% Co) using froth flotation to produce high-grade concentrates. Various types of surfactants are applied in different ways, each serving an essential function such as acting as collectors, frothers, froth stabilizers, depressants, activators, pH modifiers, and more. A series of flotation tests employing different collectors (SIPX, PBX, AERO, DF 507B) and process conditions was conducted to optimize recovery and selectivity. Methyl isobutyl carbinol (MIBC) was consistently used as the foaming agent, and 700 g/L was used as the slurry density at 25 °C. Dosages of 30 and 100 g/t1 were used in all tests. Notably, adjusting the pH to ~4 using HCl significantly improved cobalt concentrate separation. The optimized flotation conditions yielded concentrates with over 15% Cu and metal recoveries exceeding 80%. Mineralogical characterization confirmed the selective enrichment of target metals in the concentrate. The results demonstrate the potential of this beneficiation approach to contribute to the European Union’s supply of critical raw materials. Full article
(This article belongs to the Special Issue Advances in Process Metallurgy and Metal Recycling)
Show Figures

Figure 1

18 pages, 3259 KB  
Article
Emission Characteristics and Environmental Impact of VOCs from Bagasse-Fired Biomass Boilers
by Xia Yang, Xuan Xu, Jianguo Ni, Qun Zhang, Gexiang Chen, Ying Liu, Wei Hong, Qiming Liao and Xiongbo Chen
Sustainability 2025, 17(14), 6343; https://doi.org/10.3390/su17146343 - 10 Jul 2025
Viewed by 1519
Abstract
This study investigates the emission characteristics and environmental impacts of pollutants from bagasse-fired biomass boilers through the integrated field monitoring of two sugarcane processing plants in Guangxi, China. Comprehensive analyses of flue gas components, including PM2.5, NOx, CO, heavy metals, VOCs, [...] Read more.
This study investigates the emission characteristics and environmental impacts of pollutants from bagasse-fired biomass boilers through the integrated field monitoring of two sugarcane processing plants in Guangxi, China. Comprehensive analyses of flue gas components, including PM2.5, NOx, CO, heavy metals, VOCs, HCl, and HF, revealed distinct physicochemical and emission profiles. Bagasse exhibited lower C, H, and S content but higher moisture (47~53%) and O (24~30%) levels compared to coal, reducing the calorific values (8.93~11.89 MJ/kg). Particulate matter removal efficiency exceeded 98% (water film dust collector) and 95% (bag filter), while NOx removal varied (10~56%) due to water solubility differences. Heavy metals (Cu, Cr, Ni, Pb) in fuel migrated to fly ash and flue gas, with Hg and Mn showing notable volatility. VOC speciation identified oxygenated compounds (OVOCs, 87%) as dominant in small boilers, while aromatics (60%) and alkenes (34%) prevailed in larger systems. Ozone formation potential (OFP: 3.34~4.39 mg/m3) and secondary organic aerosol formation potential (SOAFP: 0.33~1.9 mg/m3) highlighted aromatic hydrocarbons (e.g., benzene, xylene) as critical contributors to secondary pollution. Despite compliance with current emission standards (e.g., PM < 20 mg/m3), elevated CO (>1000 mg/m3) in large boilers indicated incomplete combustion. This work underscores the necessity of tailored control strategies for OVOCs, aromatics, and heavy metals, advocating for stricter fuel quality and clear emission standards to align biomass energy utilization with environmental sustainability goals. Full article
Show Figures

Figure 1

20 pages, 2516 KB  
Article
Utilisation of Pyrometallurgical Wastes: Recovery of Copper from the Spent Refractory Bricks from a Smelter in Namibia
by Titus Nghipulile, Godfrey Dzinomwa, Benjamin Mapani, Jaquiline Tatenda Kurasha and Chanda Anamela Kambobe
Minerals 2025, 15(7), 722; https://doi.org/10.3390/min15070722 - 10 Jul 2025
Viewed by 823
Abstract
The reprocessing of metallurgical wastes to recover much-needed metals such as copper not only ensures an adequate supply of metals but also contributes to the cleaning of the environment. A copper smelter in Namibia accumulated significant amounts of spent refractory bricks that are [...] Read more.
The reprocessing of metallurgical wastes to recover much-needed metals such as copper not only ensures an adequate supply of metals but also contributes to the cleaning of the environment. A copper smelter in Namibia accumulated significant amounts of spent refractory bricks that are enriched with metal values including copper. This supposedly waste material can potentially serve as a supplement to the ore concentrate, as a smelter feedstock for this toll smelter. Representative samples of crushed bricks, designated as Sample 1 and Sample 2, were used for mineralogical characterisation and flotation test work. The assays for Sample 1 and Sample 2 were 14% Cu and 18% Cu, respectively. Microscopy results identified various copper phases including metallic Cu, bornite, malachite and chalcopyrite. Batch flotation tests were conducted to investigate the effect of grind size (P80 of 53, 75 and 106 μm), pulp pH (natural pulp pH, 10, 10.5 and 11) and collector (potassium amyl xanthate, PAX) dosage (70, 100 and 130 g/t) on the recovery of copper, concentrate grade and weight recovery. In some tests, a co-collector (dithiophosphate, DTP) and sulphidiser (Na2S) were also added in the quest to maximise the recovery of copper. Based on the test conditions investigated in this study, the grind size is the key variable affecting the recovery of copper. The best copper recovery of 86% (with a weight recovery in the range of 42 to 45% (w/w) and concentrate grade of 37% Cu) was achieved for the finest grind size of 53 μm. The reagent suite that yielded the best recovery was 70 g/t PAX with no addition of the sulphidiser while the pH was 10. There is scope for developing the process routes to recover other valuable metals such as iron, lead and zinc that are also in the spent bricks, as well as potential reuse of the spent bricks (after recovering valuable metals) to make new refractory bricks. Full article
(This article belongs to the Special Issue Circular Economy of Remining Secondary Raw Materials)
Show Figures

Figure 1

16 pages, 2478 KB  
Article
On the Influence of PV Cell and Diode Configurations on the Performance of a CPVT Collector: A Comparative Analysis
by João Gomes, Juan Pablo Santana, Damu Murali, George Pius and Iván P. Acosta-Pazmiño
Energies 2025, 18(13), 3479; https://doi.org/10.3390/en18133479 - 1 Jul 2025
Viewed by 502
Abstract
Concentrating photovoltaic-thermal (CPVT) collectors use reflective surfaces to focus sunlight onto a smaller receiver area, increasing thermal energy output while maintaining annual energy efficiency. Ray-tracing simulations are employed in this study using Tonatiuh to optimise the characteristics of the Double MaReCo (DM) collector, [...] Read more.
Concentrating photovoltaic-thermal (CPVT) collectors use reflective surfaces to focus sunlight onto a smaller receiver area, increasing thermal energy output while maintaining annual energy efficiency. Ray-tracing simulations are employed in this study using Tonatiuh to optimise the characteristics of the Double MaReCo (DM) collector, which is an improved version of the commercially available Solarus Power Collector (PC). Focused on enhancing electrical performance, the photovoltaic (PV) cell configurations are varied on the bottom side of the receiver, while the top-side PV cells remain constant. The study also analyses the influence of diodes and transparent gables on the annual solar irradiance received by the PV cells. From the analysis, it is observed that the specific annual irradiance received by the PV cells in the DM collector with transparent gables is nearly 64% more compared to that of the PC counterpart. It is also observed that the transparency of gables becomes significant only when the whole area of the receiver is covered by PV cells. With the goal of improving performance while lowering the cost and complexity of the DM collector, the study investigates various collector design characteristics that may shed more light on optimising the current model. Full article
(This article belongs to the Section A2: Solar Energy and Photovoltaic Systems)
Show Figures

Figure 1

15 pages, 11303 KB  
Article
Hierarchical Manganese-Doped Nickel–Cobalt Oxide Electrodes with Graphene for Use as High-Energy-Density Supercapacitors
by Kuan-Ching Lee, Guan-Ting Pan, Thomas Chung-Kuang Yang, Po-Cheng Shen, Kuan Lun Pan, Timm Joyce Tiong, Aleksandar N. Nikoloski and Chao-Ming Huang
Surfaces 2025, 8(3), 43; https://doi.org/10.3390/surfaces8030043 - 25 Jun 2025
Viewed by 834
Abstract
Thin films of manganese–nickel–cobalt oxide with graphene (G@MNCO) were deposited on copper foam using electrochemical deposition. NiCo2O4 is the main phase in these films. As the proportion of graphene in the precursor solution increases, the oxygen vacancies in the samples [...] Read more.
Thin films of manganese–nickel–cobalt oxide with graphene (G@MNCO) were deposited on copper foam using electrochemical deposition. NiCo2O4 is the main phase in these films. As the proportion of graphene in the precursor solution increases, the oxygen vacancies in the samples also increase. The microstructure of these samples evolves into hierarchical vertical flake structures. Cyclic voltammetry measurements conducted within the potential range of 0–1.2 V reveal that the electrode with the highest graphene content achieves the highest specific capacitance, approximately 475 F/g. Furthermore, it exhibits excellent cycling durability, maintaining 95.0% of its initial capacitance after 10,000 cycles. The superior electrochemical performance of the graphene-enhanced, manganese-doped nickel–cobalt oxide electrode is attributed to the synergistic contributions of the hierarchical G@MNCO structure, the three-dimensional Cu foam current collector, and the binder-free fabrication process. These features promote quicker electrolyte ion diffusion into the electrode material and ensure robust adhesion of the active materials to the current collector. Full article
(This article belongs to the Special Issue Surface Science in Electrochemical Energy Storage)
Show Figures

Figure 1

19 pages, 2298 KB  
Review
Degradation and Corrosion of Metal Components in High-Temperature Fuel Cells and Electrolyzers: Review of Protective Approaches
by Pavel Shuhayeu, Olaf Dybiński, Karolina Majewska, Aliaksandr Martsinchyk, Monika Łazor, Katsiaryna Martsinchyk, Arkadiusz Szczęśniak and Jarosław Milewski
Energies 2025, 18(13), 3317; https://doi.org/10.3390/en18133317 - 24 Jun 2025
Cited by 1 | Viewed by 1312
Abstract
High-temperature fuel cells and electrolyzers, particularly molten carbonate fuel cells (MCFCs) and Molten Carbonate Electrolyzers (MCEs), are expected to play a critical role in clean power generation, hydrogen production, and integrated CO2 separation. Unfortunately, despite their potential, these technologies have not yet [...] Read more.
High-temperature fuel cells and electrolyzers, particularly molten carbonate fuel cells (MCFCs) and Molten Carbonate Electrolyzers (MCEs), are expected to play a critical role in clean power generation, hydrogen production, and integrated CO2 separation. Unfortunately, despite their potential, these technologies have not yet reached full commercialization. The main reason for this is material degradation. In particular, the corrosion of metallic components continues to be a leading cause of performance loss and system failure. This review provides a comprehensive assessment of degradation mechanisms in MCFC and MCE systems. It examines key metallic components, such as current collectors and bipolar plates, focusing on the performance of commonly used materials, including stainless steels and advanced alloys, under prolonged exposure to corrosive environments. To address degradation issues, this review evaluates current mitigation strategies and discusses material selection, protective coatings application, and the optimization of operational parameters. Advances in alloy development, coatings, surface treatments, and process controls have been compared in terms of effectiveness, scalability, and long-term stability. The review concludes with a synthesis of current best practices and future directions, emphasizing the need for integrated, multi-functional solutions to achieve the lifetimes required for full commercialization. By linking materials science, electrochemistry, and systems engineering, this review offers directions for the development of corrosion-resistant MCFC and MCE technologies in support of a hydrogen-based, carbon-neutral energy future. Full article
(This article belongs to the Special Issue Advances in Electrochemical Power Sources: Systems and Applications)
Show Figures

Figure 1

23 pages, 4572 KB  
Article
Mechanisms of Zooplankton Community Assembly and Their Associations with Environmental Drivers in Arid-Region Reservoirs of Northwest China
by Xuelian Qiu, Fangze Zi, Long Yun, Qiang Huo, Liting Yang, Yong Song and Shengao Chen
Biology 2025, 14(6), 732; https://doi.org/10.3390/biology14060732 - 19 Jun 2025
Viewed by 814
Abstract
This study investigates the mechanisms of zooplankton community assembly and their relationship to environmental factors in high-latitude arid regions. We conducted seasonal sampling at four reservoirs in the upper Tarim River Basin from 2023 to 2024: Shangyou Reservoir (SY), Shengli Reservoir (SL), Duolang [...] Read more.
This study investigates the mechanisms of zooplankton community assembly and their relationship to environmental factors in high-latitude arid regions. We conducted seasonal sampling at four reservoirs in the upper Tarim River Basin from 2023 to 2024: Shangyou Reservoir (SY), Shengli Reservoir (SL), Duolang Reservoir (DL) and Xinjingzi Reservoir (XJZ). The zooplankton community was categorized into five functional groups based on the predominant species, with small crustacean filter feeders (SCF) in all reservoirs except XJZ, where a seasonal shift between rotifer collectors (RC) in the wet season and SCF in the dry season was observed. Pearson correlation and canonical correspondence analysis (CCA) revealed that interspecific competition, pH, conductivity (COND), and salinity (SALIN) were the main determinants of zooplankton community composition. Significant correlations (p < 0.05) were detected among functional groups RC (rotifers carnivora), RF (rotifers filter feeders), SCF (small copepods and claocera filter feeders), and MCC (middle copepods and claocera carnivora). Environmental factors showed significant spatial heterogeneity, while zooplankton biomass was positively correlated with pH and COND. Cluster similarity analyses indicated complex interactions between 29 zooplankton species, with RF identified as an important positive predictor for larger groups. The network of co-occurrences showed predominantly positive relationships, emphasizing the mutual facilitation between the species. Our results suggest that interspecific interactions have stronger effects on community structuring than environmental factors, with mutual facilitation emerging as an important survival strategy. This study provides important insights into the dynamics of zooplankton communities in dry reservoirs and establishes a framework for understanding ecological patterns and assembly mechanisms under drought conditions. Full article
(This article belongs to the Special Issue Wetland Ecosystems (2nd Edition))
Show Figures

Figure 1

17 pages, 1237 KB  
Article
Serological Surveillance of Betacoronaviruses in Bat Guano Collectors: Pre-COVID-19 Pandemic and Post-SARS-CoV-2 Emergence
by Sasiprapa Ninwattana, Spencer L. Sterling, Khwankamon Rattanatumhi, Nattakarn Thippamom, Piyapha Hirunpatrawong, Pakamas Sangsub, Thaniwan Cheun-Arom, Dominic Esposito, Chee Wah Tan, Wee Chee Yap, Feng Zhu, Lin-Fa Wang, Eric D. Laing, Supaporn Wacharapluesadee and Opass Putcharoen
Viruses 2025, 17(6), 837; https://doi.org/10.3390/v17060837 - 10 Jun 2025
Viewed by 1485
Abstract
Community-based serosurveillance for emerging zoonotic viruses can provide a powerful and cost-effective measurement of cryptic spillovers. Betacoronaviruses, including SARS-CoV, SARS-CoV-2 and MERS-CoV, are known to infect bats and can cause severe respiratory illness in humans, yet remain under-surveyed in high-risk populations. This study [...] Read more.
Community-based serosurveillance for emerging zoonotic viruses can provide a powerful and cost-effective measurement of cryptic spillovers. Betacoronaviruses, including SARS-CoV, SARS-CoV-2 and MERS-CoV, are known to infect bats and can cause severe respiratory illness in humans, yet remain under-surveyed in high-risk populations. This study aimed to determine the seroprevalence of betacoronaviruses in an occupational cohort in contact with bats before and after the emergence of SARS-CoV-2. Serum samples from pre- and post-COVID-19 pandemic were screened using antigen-based multiplex microsphere immunoassays (MMIAs) and a multiplex surrogate virus neutralization test (sVNT). Pre-pandemic samples showed no SARS-CoV-2 antibodies, while post-pandemic samples from vaccinated participants displayed binding and neutralizing antibodies against SARS-CoV-2 and a related bat CoV. Furthermore, one participant (1/237, 0.43%) had persistent antibodies against MERS-CoV in 2017, 2018 and 2021 but was seronegative in 2023, despite reporting no history of traveling abroad or severe pneumonia. The observed sustained antibody levels indicate a possible exposure to MERS-CoV or a MERS-CoV-like virus, although the etiology and clinical relevance of this finding remains unclear. Ongoing surveillance in high-risk populations remains crucial for understanding virus epidemiology and mitigating zoonotic transmission risk. Full article
(This article belongs to the Section Coronaviruses)
Show Figures

Figure 1

Back to TopTop