Sign in to use this feature.

Years

Between: -

Subjects

remove_circle_outline
remove_circle_outline
remove_circle_outline
remove_circle_outline
remove_circle_outline
remove_circle_outline
remove_circle_outline
remove_circle_outline
remove_circle_outline

Journals

remove_circle_outline
remove_circle_outline
remove_circle_outline
remove_circle_outline
remove_circle_outline
remove_circle_outline
remove_circle_outline
remove_circle_outline
remove_circle_outline
remove_circle_outline
remove_circle_outline

Article Types

Countries / Regions

remove_circle_outline
remove_circle_outline
remove_circle_outline
remove_circle_outline

Search Results (386)

Search Parameters:
Keywords = Stream Reasoning

Order results
Result details
Results per page
Select all
Export citation of selected articles as:
18 pages, 1086 KB  
Review
Clay-Supported Fe3O4 Magnetic Nanocomposites as Adsorbents for Heavy Metal Removal from Water and Wastewater: A Mini Review on Trends and Future Perspectives
by Charikleia Prochaska, Vasileios Tzitzios and Georgia Basina
Sustainability 2026, 18(4), 1745; https://doi.org/10.3390/su18041745 - 9 Feb 2026
Viewed by 195
Abstract
This mini-review presents the major research trends in the synthesis, performance, and mechanisms of clay-supported magnetic iron oxide nanocomposites for the adsorption of heavy metals in water and wastewater treatment applications. The immobilization of iron oxide nanoparticles onto the hydrophilic natural or synthetic [...] Read more.
This mini-review presents the major research trends in the synthesis, performance, and mechanisms of clay-supported magnetic iron oxide nanocomposites for the adsorption of heavy metals in water and wastewater treatment applications. The immobilization of iron oxide nanoparticles onto the hydrophilic natural or synthetic nanoclay matrices not only minimized the magnetic nanoparticles’ tendency to aggregate in aquatic solutions but also facilitated their recovery from the solutions via magnetic separation after adsorption. For these reasons, research on such materials emerged in the early 2010s, leading to the development of highly efficient nanocomposite adsorbents. At optimum conditions, including solution pH values between 5 and 7, rapid equilibrium times ranging from 30 to 180 min, and ambient or moderately elevated temperatures (up to 60 °C), maximum adsorption values of up to 225 mg/g were reported for certain heavy metals. Moreover, the nanocomposites demonstrated reusability, maintaining adsorption performance towards heavy metals for up to five adsorption–desorption cycles when common acids (such as HNO3 and HCl) were used as regenerating agents. However, the current findings are all based on batch-scale laboratory experiments. To move toward industrial-scale applications, further research is necessary to address scale-up challenges and evaluate the performance of the clay-supported magnetic iron oxide nanocomposites under real-world conditions. All the critical limitations are highlighted in the context of this mini review to support future efforts toward achieving their economic and environmentally sustainable application for the adsorption of heavy metals from water/wastewater streams. Full article
(This article belongs to the Special Issue Advances in Research on Sustainable Waste Treatment and Technology)
Show Figures

Figure 1

16 pages, 704 KB  
Article
Extreme Events and Dam Safety: Machine Learning Approach to Predict Spillway Erosion
by Sanjeeta N. Ghimire, Joseph Schulenberg and Stefan Flynn
Water 2026, 18(3), 373; https://doi.org/10.3390/w18030373 - 1 Feb 2026
Viewed by 280
Abstract
This study examines the erosion potential of earthen spillways under the growing risks posed by changing climate and extreme flood events, which threaten the stability and safety of dam infrastructure. Specifically, it employs a machine learning approach to evaluate how readily available spillway [...] Read more.
This study examines the erosion potential of earthen spillways under the growing risks posed by changing climate and extreme flood events, which threaten the stability and safety of dam infrastructure. Specifically, it employs a machine learning approach to evaluate how readily available spillway width and stream power can predict erosion potential. Site-specific erosion prediction methods are often costly and time-consuming because they rely on extensive field investigations and physical modeling. To address these challenges, this research employs multiple machine learning algorithms, including logistic regression, Support Vector Machine, and Random Forest, on existing data to classify spillways as erodible or non-erodible cases. The Random Forest model demonstrated the best predictive performance, achieving 82.7% accuracy on the test dataset. To further interpret the reliability of model predictions, a Bayesian probability analysis was performed, revealing that when the model predicts erosion, there is a 59% probability that the dam will actually experience erosion. These results highlight how integrating existing datasets with machine learning and probabilistic reasoning can enhance dam safety assessment by considering the accuracy, efficiency, and reliability of spillway erosion predictions. Full article
(This article belongs to the Special Issue Machine Learning Applications in the Water Domain)
Show Figures

Figure 1

24 pages, 5682 KB  
Article
An Ontology-Driven Digital Twin for Hotel Front Desk: Real-Time Integration of Wearables and OCC Camera Events via a Property-Defined REST API
by Moises Segura-Cedres, Desiree Manzano-Farray, Carmen Lidia Aguiar-Castillo, Rafael Perez-Jimenez, Vicente Matus Icaza, Eleni Niarchou and Victor Guerra-Yanez
Electronics 2026, 15(3), 567; https://doi.org/10.3390/electronics15030567 - 28 Jan 2026
Viewed by 269
Abstract
This article presents an ontology-driven Digital Twin (DT) for hotel front-desk operations that fuses two real-time data streams: (i) physiological and activity signals from wrist-worn wearables assigned to staff, and (ii) 3D people-positioning and occupancy events captured by reception-area cameras using a proprietary [...] Read more.
This article presents an ontology-driven Digital Twin (DT) for hotel front-desk operations that fuses two real-time data streams: (i) physiological and activity signals from wrist-worn wearables assigned to staff, and (ii) 3D people-positioning and occupancy events captured by reception-area cameras using a proprietary implementation of Optical Camera Communication (OCC). Building on a previously proposed front-desk ontology, the semantic model is extended with positional events, zone semantics, and wearable-derived workload indices to estimate queue state, staff workload, and service demand in real time. A vendor-agnostic, property-based REST API specifies the DT interface in terms of observable properties, including authentication and authorization, idempotent ingestion, timestamp conventions, version negotiation, integrity protection for signed webhooks, rate limiting and backoff, pagination and filtering, and privacy-preserving identifiers, enabling any compliant backend to implement the specification. The proposed layered architecture connects ingestion, spatial reasoning, and decision services to dashboards and key performance indicators (KPIs). This article details the positioning pipeline (calibration, normalized 3D coordinates, zone mapping, and confidence handling), the wearable workload pipeline, and an evaluation protocol covering localization error, zone classification, queue-length estimation, and workload accuracy. The results indicate that a spatially aware, ontology-based DT can support more balanced staff allocation and improved guest experience while remaining technology-agnostic and privacy-conscious. Full article
Show Figures

Figure 1

49 pages, 7642 KB  
Article
Neuro-Geometric Graph Transformers with Differentiable Radiographic Geometry for Spinal X-Ray Image Analysis
by Vuth Kaveevorayan, Rapeepan Pitakaso, Thanatkij Srichok, Natthapong Nanthasamroeng, Chutchai Kaewta and Peerawat Luesak
J. Imaging 2026, 12(2), 59; https://doi.org/10.3390/jimaging12020059 - 28 Jan 2026
Viewed by 618
Abstract
Radiographic imaging remains a cornerstone of diagnostic practice. However, accurate interpretation faces challenges from subtle visual signatures, anatomical variability, and inter-observer inconsistency. Conventional deep learning approaches, such as convolutional neural networks and vision transformers, deliver strong predictive performance but often lack anatomical grounding [...] Read more.
Radiographic imaging remains a cornerstone of diagnostic practice. However, accurate interpretation faces challenges from subtle visual signatures, anatomical variability, and inter-observer inconsistency. Conventional deep learning approaches, such as convolutional neural networks and vision transformers, deliver strong predictive performance but often lack anatomical grounding and interpretability, limiting their trustworthiness in imaging applications. To address these challenges, we present SpineNeuroSym, a neuro-geometric imaging framework that unifies geometry-aware learning and symbolic reasoning for explainable medical image analysis. The framework integrates weakly supervised keypoint and region-of-interest discovery, a dual-stream graph–transformer backbone, and a Differentiable Radiographic Geometry Module (dRGM) that computes clinically relevant indices (e.g., slip ratio, disc asymmetry, sacroiliac spacing, and curvature measures). A Neuro-Symbolic Constraint Layer (NSCL) enforces monotonic logic in image-derived predictions, while a Counterfactual Geometry Diffusion (CGD) module generates rare imaging phenotypes and provides diagnostic auditing through counterfactual validation. Evaluated on a comprehensive dataset of 1613 spinal radiographs from Sunpasitthiprasong Hospital encompassing six diagnostic categories—spondylolisthesis (n = 496), infection (n = 322), spondyloarthropathy (n = 275), normal cervical (n = 192), normal thoracic (n = 70), and normal lumbar spine (n = 258)—SpineNeuroSym achieved 89.4% classification accuracy, a macro-F1 of 0.872, and an AUROC of 0.941, outperforming eight state-of-the-art imaging baselines. These results highlight how integrating neuro-geometric modeling, symbolic constraints, and counterfactual validation advances explainable, trustworthy, and reproducible medical imaging AI, establishing a pathway toward transparent image analysis systems. Full article
(This article belongs to the Special Issue Advances in Machine Learning for Medical Imaging Applications)
Show Figures

Figure 1

15 pages, 3632 KB  
Article
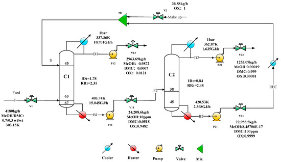
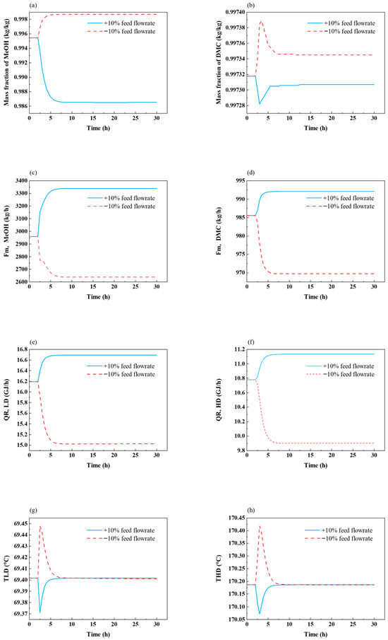
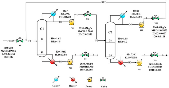
Comparison of Dynamic Controllability of Extractive Distillation and Pressure-Swing Distillation for the Separation of Dimethyl Carbonate/Methanol Azeotrope
by Jiancai Sui, Yang Liu, Zhenhua Wang, Tao Li, Kun-Yu Gao, Jin-Ke Chu, Yang-Guang Zhang, Hui Shi, Jihai Tang and Ming Xia
Separations 2026, 13(2), 48; https://doi.org/10.3390/separations13020048 - 27 Jan 2026
Viewed by 198
Abstract
Dimethyl carbonate (DMC) and methanol (MeOH) form a binary minimum-boiling homogeneous azeotrope, and thus conventional distillation cannot achieve complete separation. The extractive distillation (ED) with o-xylene as a heavy entrainer in our recent work possesses significant energy saving and achieves a high purity [...] Read more.
Dimethyl carbonate (DMC) and methanol (MeOH) form a binary minimum-boiling homogeneous azeotrope, and thus conventional distillation cannot achieve complete separation. The extractive distillation (ED) with o-xylene as a heavy entrainer in our recent work possesses significant energy saving and achieves a high purity of 99.9% DMC compared with the pressure-swing distillation (PSD). For a fair comparison, both ED and PSD were evaluated against the same minimum product specifications (DMC ≥ 99.5 wt% and MeOH ≥ 98.0 wt%), noting that the recovered MeOH stream was recycled to the reactive distillation column rather than treated as a final product. However, the dynamic performance of this ED is still unclear, and all the benefits of the ED are reasonable only under good dynamic controllability. In this work, the dynamic controllability of the ED process was compared with that of the PSD one. Both processes were evaluated under a unified temperature-control philosophy, including conventional fixed R. Closed-loop dynamic simulations were performed under ±10% step disturbances in feed flowrate and composition. It was revealed that under the tested disturbances, DMC purity was maintained close to the high-purity target (≈99.9 wt%) in the ED process, whereas larger deviations and a lower attainable DMC purity were obtained in PSD. The results provide a control-oriented basis for the selection and further development of special distillation schemes for MeOH/DMC azeotropic separation. Full article
(This article belongs to the Special Issue Separation Technology in Chemical Engineering)
Show Figures

Figure 1

29 pages, 4179 KB  
Article
Ontology-Enhanced Deep Learning for Early Detection of Date Palm Diseases in Smart Farming Systems
by Naglaa E. Ghannam, H. Mancy, Asmaa Mohamed Fathy and Esraa A. Mahareek
AgriEngineering 2026, 8(1), 29; https://doi.org/10.3390/agriengineering8010029 - 13 Jan 2026
Viewed by 521
Abstract
Early and accurate date palm disease detection is the key to successful smart farming ecosystem sustainability. In this paper, we introduce DoST-DPD, a new Dual-Stream Transformer architecture for multimodal disease diagnosis utilizing RGB, thermal and NIR imaging. In contrast with standard deep learning [...] Read more.
Early and accurate date palm disease detection is the key to successful smart farming ecosystem sustainability. In this paper, we introduce DoST-DPD, a new Dual-Stream Transformer architecture for multimodal disease diagnosis utilizing RGB, thermal and NIR imaging. In contrast with standard deep learning approaches, our model receives ontology-based semantic supervision (via per-dataset OWL ontologies), enabling knowledge injection via SPARQL-driven reasoning during training. This structured knowledge layer not only improves multimodal feature correspondence but also restricts label consistency for improving generalization performance, particularly in early disease diagnosis. We tested our proposed method on a comprehensive set of five benchmarks (PlantVillage, PlantDoc, Figshare, Mendeley, and Kaggle Date Palm) together with domain-specific ontologies. An ablation study validates the effectiveness of incorporating ontology supervision, consistently improving the performance across Accuracy, Precision, Recall, F1-Score and AUC. We achieve state-of-the-art performance over five widely recognized baselines (PlantXViT, Multi-ViT, ERCP-Net, andResNet), with our model DoST-DPD achieving the highest Accuracy of 99.3% and AUC of 98.2% on the PlantVillage dataset. In addition, ontology-driven attention maps and semantic consistency contributed to high interpretability and robustness in multiple crop and imaging modalities. Results: This work presents a scalable roadmap for ontology-integrated AI systems in agriculture and illustrates how structured semantic reasoning can directly benefit multimodal plant disease detection systems. The proposed model demonstrates competitive performance across multiple datasets and highlights the unique advantage of integrating ontology-guided supervision in multimodal crop disease detection. Full article
Show Figures

Figure 1

39 pages, 2940 KB  
Article
Trustworthy AI-IoT for Citizen-Centric Smart Cities: The IMTPS Framework for Intelligent Multimodal Crowd Sensing
by Wei Li, Ke Li, Zixuan Xu, Mengjie Wu, Yang Wu, Yang Xiong, Shijie Huang, Yijie Yin, Yiping Ma and Haitao Zhang
Sensors 2026, 26(2), 500; https://doi.org/10.3390/s26020500 - 12 Jan 2026
Viewed by 371
Abstract
The fusion of Artificial Intelligence and the Internet of Things (AI-IoT, also widely referred to as AIoT) offers transformative potential for smart cities, yet presents a critical challenge: how to process heterogeneous data streams from intelligent sensing—particularly crowd sensing data derived from citizen [...] Read more.
The fusion of Artificial Intelligence and the Internet of Things (AI-IoT, also widely referred to as AIoT) offers transformative potential for smart cities, yet presents a critical challenge: how to process heterogeneous data streams from intelligent sensing—particularly crowd sensing data derived from citizen interactions like text, voice, and system logs—into reliable intelligence for sustainable urban governance. To address this challenge, we introduce the Intelligent Multimodal Ticket Processing System (IMTPS), a novel AI-IoT smart system. Unlike ad hoc solutions, the novelty of IMTPS resides in its theoretically grounded architecture, which orchestrates Information Theory and Game Theory for efficient, verifiable extraction, and employs Causal Inference and Meta-Learning for robust reasoning, thereby synergistically converting noisy, heterogeneous data streams into reliable governance intelligence. This principled design endows IMTPS with four foundational capabilities essential for modern smart city applications: Sustainable and Efficient AI-IoT Operations: Guided by Information Theory, the IMTPS compression module achieves provably efficient semantic-preserving compression, drastically reducing data storage and energy costs. Trustworthy Data Extraction: A Game Theory-based adversarial verification network ensures high reliability in extracting critical information, mitigating the risk of model hallucination in high-stakes citizen services. Robust Multimodal Fusion: The fusion engine leverages Causal Inference to distinguish true causality from spurious correlations, enabling trustworthy integration of complex, multi-source urban data. Adaptive Intelligent System: A Meta-Learning-based retrieval mechanism allows the system to rapidly adapt to new and evolving query patterns, ensuring long-term effectiveness in dynamic urban environments. We validate IMTPS on a large-scale, publicly released benchmark dataset of 14,230 multimodal records. IMTPS demonstrates state-of-the-art performance, achieving a 96.9% reduction in storage footprint and a 47% decrease in critical data extraction errors. By open-sourcing our implementation, we aim to provide a replicable blueprint for building the next generation of trustworthy and sustainable AI-IoT systems for citizen-centric smart cities. Full article
(This article belongs to the Special Issue AI-IoT for New Challenges in Smart Cities)
Show Figures

Figure 1

17 pages, 779 KB  
Article
Geometry Diagram Parsing and Reasoning Based on Deep Semantic Fusion
by Pengpeng Jian, Xuhui Zhang, Lei Wu, Bin Ma and Wangyang Hong
Symmetry 2026, 18(1), 92; https://doi.org/10.3390/sym18010092 - 4 Jan 2026
Viewed by 531
Abstract
Effective Automated Geometric Problem Solving (AGP) requires a deep integration of visual perception and textual comprehension. To address this, we propose a dual-stream fusion model that injects deep semantic understanding from a Pre-trained Language Model (PLM) into the geometric diagram parsing pipeline. Our [...] Read more.
Effective Automated Geometric Problem Solving (AGP) requires a deep integration of visual perception and textual comprehension. To address this, we propose a dual-stream fusion model that injects deep semantic understanding from a Pre-trained Language Model (PLM) into the geometric diagram parsing pipeline. Our core innovation is a Semantic-Guided Cross-Attention (SGCA) mechanism, which uses the global semantic intent of the problem text to direct attention toward key visual primitives. This yields context-enriched visual representations that serve as inputs to a Graph Neural Network (GNN), enabling relational reasoning that is not only perception-driven but also context-aware. By explicitly bridging the semantic gap between text and diagrams, our approach delivers more robust and accurate predictions. To the best of our knowledge, this is the first study to introduce a semantic-guided cross-attention mechanism into geometric diagram parsing, establishing a new paradigm that effectively addresses the cross-modal semantic gap and achieves state-of-the-art performance. This is particularly effective for parsing problems involving geometric symmetries, where textual cues often clarify or define symmetrical relationships not obvious from the diagram alone. Full article
(This article belongs to the Special Issue Symmetry and Asymmetry in Human-Computer Interaction)
Show Figures

Figure 1

15 pages, 1169 KB  
Article
Design and Analysis of a Configurable Dual-Path Huffman-Arithmetic Encoder with Frequency-Based Sorting
by Hemanth Chowdary Penumarthi, Paramasivam C and Sree Ranjani Rajendran
Electronics 2026, 15(1), 213; https://doi.org/10.3390/electronics15010213 - 2 Jan 2026
Viewed by 408
Abstract
The designs of lossless data compression architectures create a natural trade-off between throughput, power consumption, and compression efficiency, making it difficult for designers to identify an optimal configuration that satisfies all three criteria. This paper proposes a Configurable Dual-Path Huffman/Arithmetic Encoder (CDP-HAE), which [...] Read more.
The designs of lossless data compression architectures create a natural trade-off between throughput, power consumption, and compression efficiency, making it difficult for designers to identify an optimal configuration that satisfies all three criteria. This paper proposes a Configurable Dual-Path Huffman/Arithmetic Encoder (CDP-HAE), which offers an architecture that supports the use of shared preprocessing, parallel path encoding using Huffman and Arithmetic, as well as selectable output. The CDP-HAE’s design prevents the waste of excess bandwidth by sending only one selected bit stream at a time. This also enables adaptation to the dynamically changing statistical characteristics of the input data. CDP-HAE’s architecture underwent ASIC synthesis in 90 nm CMOS technology and is implemented on an Artix-7 (A7-100T) using the Vivado EDA tool, confirming the scalability of the architecture to both devices. Synthesis results show that CDP-HAE improves operating frequency by 28.6% and reduces critical path delay by 27.2% compared to reference designs. Additionally, the dual-path design has a slight increase in area; the area utilization remains within reasonable limits. Power analysis indicates that optimizing logic sharing and minimizing switching activity reduces total power consumption by 34.4%. Compression tests show that the CDP-HAE delivers performance comparable to that of a conventional Huffman Encoder using application-specific datasets. Furthermore, the proposed CDP-HAE achieves performance comparable to conventional Huffman encoders on application-specific datasets, while providing up to 10% improvement in compression ratio over Huffman-only encoding. Full article
(This article belongs to the Special Issue Advances in Low Power Circuit and System Design and Applications)
Show Figures

Figure 1

31 pages, 3484 KB  
Article
CEDAR: An Ontology-Based Framework Using Event Abstractions to Contextualise Financial Data Processes
by Aya Tafech and Fethi Rabhi
Electronics 2026, 15(1), 145; https://doi.org/10.3390/electronics15010145 - 29 Dec 2025
Viewed by 323
Abstract
Financial institutions face data quality (DQ) challenges in regulatory reporting due to complex architectures where data flows through multiple systems. Data consumers struggle to assess quality because traditional DQ tools operate on data snapshots without capturing temporal event sequences and business contexts that [...] Read more.
Financial institutions face data quality (DQ) challenges in regulatory reporting due to complex architectures where data flows through multiple systems. Data consumers struggle to assess quality because traditional DQ tools operate on data snapshots without capturing temporal event sequences and business contexts that determine whether anomalies represent genuine issues or valid behavior. Existing approaches address either semantic representation (ontologies for static knowledge) or temporal pattern detection (event processing without semantics), but not their integration. This paper presents CEDAR (Contextual Events and Domain-driven Associative Representation), integrating financial ontologies with event-driven processing for context-aware DQ assessment. Novel contributions include (1) ontology-driven rule derivation that automatically translates OWL business constraints into executable detection logic; (2) temporal ontological reasoning extending static quality assessment with event stream processing; (3) explainable assessment tracing anomalies through causal chains to violated constraints; and (4) standards-based design using W3C technologies with FIBO extensions. Following the Design Science Research Methodology, we document the first, early-stage iteration focused on design novelty and technical feasibility. We present conceptual models, a working prototype, controlled validation with synthetic equity derivative data, and comparative analysis against existing approaches. The prototype successfully detects context-dependent quality issues and enables ontological root cause exploration. Contributions: A novel integration of ontologies and event processing for financial DQ management with validated technical feasibility, demonstrating how semantic web technologies address operational challenges in event-driven architectures. Full article
(This article belongs to the Special Issue Visual Analysis of Software Engineering Data)
Show Figures

Figure 1

12 pages, 4899 KB  
Article
Analytical Modeling of Hybrid CNN-Transformer Dynamics for Emotion Classification
by Ergashevich Halimjon Khujamatov, Mirjamol Abdullaev and Sabina Umirzakova
Mathematics 2026, 14(1), 85; https://doi.org/10.3390/math14010085 - 25 Dec 2025
Viewed by 424
Abstract
Facial expression recognition (FER) is crucial for affective computing and human–computer interaction; however, it is still difficult to achieve under various conditions in the real world, such as lighting, occlusion, and pose. This work presents a lightweight hybrid network, SE-Hybrid + Face-ViT, which [...] Read more.
Facial expression recognition (FER) is crucial for affective computing and human–computer interaction; however, it is still difficult to achieve under various conditions in the real world, such as lighting, occlusion, and pose. This work presents a lightweight hybrid network, SE-Hybrid + Face-ViT, which merges convolutional and transformer architectures through multi-level feature fusion and adaptive channel attention. The network includes a convolutional stream to capture the fine-grained texture of the image and a retrained Face-ViT branch to provide the high-level semantic context. Squeeze-and-Excitation (SE) modules adjust the channel responses at different levels, thus allowing the network to focus on the emotion-salient cues and suppress the redundant features. The proposed architecture, trained and tested on the large-scale AffectNet benchmark, achieved 70.45% accuracy and 68.11% macro-F1, thereby outperforming the latest state-of-the-art models such as TBEM-Transformer, FT-CSAT, and HFE-Net by around 2–3%. Grad-CAM-based visualization of the model confirmed accurate attention to the most significant facial areas, resulting in better recognition of subtle expressions such as fear and contempt. The findings indicate that SE-Hybrid + Face-ViT is a computationally efficient yet highly discriminative FER strategy that successfully addresses the issue of how to preserve details while globally reasoning with contextual information locally. Full article
Show Figures

Figure 1

19 pages, 2562 KB  
Article
An Enhanced LSTM with Hippocampal-Inspired Episodic Memory for Urban Crowd Behavior Analysis
by Mingshou An, Hye-Youn Lim and Dae-Seong Kang
Electronics 2026, 15(1), 101; https://doi.org/10.3390/electronics15010101 - 25 Dec 2025
Viewed by 377
Abstract
The increasing frequency and severity of urban crowd disasters underscore a critical need for intelligent surveillance systems capable of real-time crowd anomaly detection and early warning. While deep learning models such as LSTMs, ConvLSTMs, and Transformers have been applied to video-based crowd anomaly [...] Read more.
The increasing frequency and severity of urban crowd disasters underscore a critical need for intelligent surveillance systems capable of real-time crowd anomaly detection and early warning. While deep learning models such as LSTMs, ConvLSTMs, and Transformers have been applied to video-based crowd anomaly detection, they often face limitations in long-term contextual reasoning, computational efficiency, and interpretability. To address these challenges, this paper proposes HiMeLSTM, a crowd anomaly detection framework built around a hippocampal-inspired memory-enhanced LSTM backbone that integrates Long Short-Term Memory (LSTM) networks with an Episodic Memory Unit (EMU). This hybrid design enables the model to effectively capture both short-term temporal dynamics and long-term contextual patterns essential for understanding complex crowd behavior. We evaluate HiMeLSTM on two publicly available crowd-anomaly benchmark datasets (UCF-Crime and ShanghaiTech Campus) and an in-house CrowdSurge-1K dataset, demonstrating that it consistently outperforms strong baseline architectures, including Vanilla LSTM, ConvLSTM, a lightweight spatial–temporal Transformer, and recent reconstruction-based models such as MemAE and ST-AE. Across these datasets, HiMeLSTM achieves up to 93.5% accuracy, 89.6% anomaly detection rate (ADR), and a 0.89 F1-score, while maintaining computational efficiency suitable for real-time deployment on GPU-equipped edge devices. Unlike many recent approaches that rely on multimodal sensors, optical-flow volumes, or detailed digital twins of the environment, HiMeLSTM operates solely on raw CCTV video streams combined with a simple manually defined zone layout. Furthermore, the hippocampal-inspired EMU provides an interpretable memory retrieval mechanism: by inspecting the retrieved episodes and their att ention weights, operators can understand which past crowd patterns contributed to a given decision. Overall, the proposed framework represents a significant step toward practical and reliable crowd monitoring systems for enhancing public safety in urban environments. Full article
Show Figures

Figure 1

23 pages, 2909 KB  
Article
A Symmetry-Aware Hierarchical Graph-Mamba Network for Spatio-Temporal Road Damage Detection
by Zichun Tian, Xiaokang Shao, Yuqi Bai, Qianyun Zhang, Zhuxuanzi Wang and Yingrui Ji
Symmetry 2025, 17(12), 2173; https://doi.org/10.3390/sym17122173 - 17 Dec 2025
Viewed by 494
Abstract
The prompt and precise detection of road damage is vital for effective infrastructure management, forming the foundation for intelligent transportation systems and cost-effective pavement maintenance. While current convolutional neural network (CNN)-based methodologies have made progress, they are fundamentally limited by treating damages as [...] Read more.
The prompt and precise detection of road damage is vital for effective infrastructure management, forming the foundation for intelligent transportation systems and cost-effective pavement maintenance. While current convolutional neural network (CNN)-based methodologies have made progress, they are fundamentally limited by treating damages as independent, isolated entities, thereby ignoring the intrinsic spatial symmetry and topological organization inherent in complex damage patterns like alligator cracking. This conceptual asymmetry in modeling leads to two major deficiencies: “context blindness,” which overlooks essential structural interrelations, and “temporal inconsistency” in video analysis, resulting in unstable, flickering predictions. To address this, we propose a Spatio-Temporal Graph Mamba You-Only-Look-Once (STG-Mamba-YOLO) network, a novel architecture that introduces a symmetry-informed, hierarchical reasoning process. Our approach explicitly models and integrates contextual dependencies across three levels to restore a holistic and consistent structural representation. First, at the pixel level, a Mamba state-space model within the YOLO backbone enhances the modeling of long-range spatial dependencies, capturing the elongated symmetry of linear cracks. Second, at the object level, an intra-frame damage Graph Network enables explicit reasoning over the topological symmetry among damage candidates, effectively reducing false positives by leveraging their relational structure. Third, at the sequence level, a Temporal Graph Mamba module tracks the evolution of this damage graph, enforcing temporal symmetry across frames to ensure stable, non-flickering results in video streams. Comprehensive evaluations on multiple public benchmarks demonstrate that our method outperforms existing state-of-the-art approaches. STG-Mamba-YOLO shows significant advantages in identifying intricate damage topologies while ensuring robust temporal stability, thereby validating the effectiveness of our symmetry-guided, multi-level contextual fusion paradigm for structural health monitoring. Full article
Show Figures

Figure 1

23 pages, 2846 KB  
Article
Exploring the Potentials of Membrane Gas Separation for CO Concentration After Plasma Catalytic CO2 Splitting
by Daria Miroshnichenko, Evgenia Grushevenko, Maxim Shalygin, Dmitry Matveev, Ilya Borisov, Anton Maximov and Stepan Bazhenov
Membranes 2025, 15(12), 380; https://doi.org/10.3390/membranes15120380 - 13 Dec 2025
Viewed by 875
Abstract
Today, reducing carbon footprints requires the development of technologies to utilize CO2, particularly by converting it into valuable chemical products. One approach is plasma-catalytic CO2 splitting into CO and O2. The task of separating such a ternary mixture [...] Read more.
Today, reducing carbon footprints requires the development of technologies to utilize CO2, particularly by converting it into valuable chemical products. One approach is plasma-catalytic CO2 splitting into CO and O2. The task of separating such a ternary mixture is nontrivial and requires the development of an efficient method. In this paper, we have developed a comprehensive scheme for the separation of a CO2/CO/O2 mixture using membrane technology. The novelty of this work lies in the development of a complete scheme for separating the products of plasma-chemical decomposition of CO2 to produce a CO concentrate. The calculations utilized the principle of a reasonable balance between the recovery rate and the energy consumption of the separation process. This scheme allows production of a CO stream with a purity of 99%. To achieve this goal, we have proposed the sequential use of CO2-selective membranes based on polysiloxane with oligoethyleneoxide side groups (M-PEG), followed by polysulfone (PSF) hollow-fiber membranes to separate CO and O2. For these membranes, we measured the CO permeability for the first time and obtained the selectivity for CO2/CO and O2/CO. The potential of membrane separation was demonstrated through a three-stage process, which includes recycling of the CO removal stream and concentration after CO2 plasmolysis. This process was calculated to yield a highly pure CO stream containing 99 mol% with a recovery rate of 47.9–69.4%. The specific energy consumption for the separation process was 30.31–0.83 kWh per 1 m3 of feed mixture, and the required membrane area was between 0.1 m2 for M-PEG and 42.5–107 m2 for PSF, respectively. Full article
Show Figures

Graphical abstract

22 pages, 8169 KB  
Article
Numerical Simulation Data Versus PIV Measurement Data for a Hydrogen-Fueled Afterburner System
by Andreea Cristina Mangra, Florin Gabriel Florean and Cristian Carlanescu
Fuels 2025, 6(4), 91; https://doi.org/10.3390/fuels6040091 - 4 Dec 2025
Viewed by 598
Abstract
The global concern regarding the reduction of carbon emissions has led to the development of hydrogen as a clean, carbon-free fuel for combustion systems. The present work combines Particle Image Velocimetry flow field measurements and Reynolds-Averaged Navier–Stokes numerical simulations to investigate the reactive [...] Read more.
The global concern regarding the reduction of carbon emissions has led to the development of hydrogen as a clean, carbon-free fuel for combustion systems. The present work combines Particle Image Velocimetry flow field measurements and Reynolds-Averaged Navier–Stokes numerical simulations to investigate the reactive flow downstream of a newly developed flame holder as part of a hydrogen-fueled afterburner system. The obtained numerical results are in reasonable agreement, for a RANS simulation, with the PIV measured data. According to the results presented in this article, it can be seen that ignition occurs, the flame is attached to the flame holder, and vortices develop downstream of the flame holder. These vortices facilitate the mixing of hydrogen with the flue gas coming from the gas generator. The recirculation zone generated by the flame holder in the flow measures approximately 100 mm, with the peak negative velocity reaching around 10 m/s. Downstream of the recirculation zone, the far-field free stream velocity on the centerline reaches 20 m/s. Outside the recirculation region, in the radial direction, the free stream is accelerated to an experimentally measured value of approximately 40 m/s, at 20 mm downstream from the flame holder, and 35 m/s at 100 mm downstream of the flame holder. The information gathered thus far will aid further investigation of the presented hydrogen-fueled afterburner system. Full article
Show Figures

Figure 1

Back to TopTop