Dynamic Criteria for Physical Modeling of Oil Displacement by Gas Injection
Abstract
1. Introduction
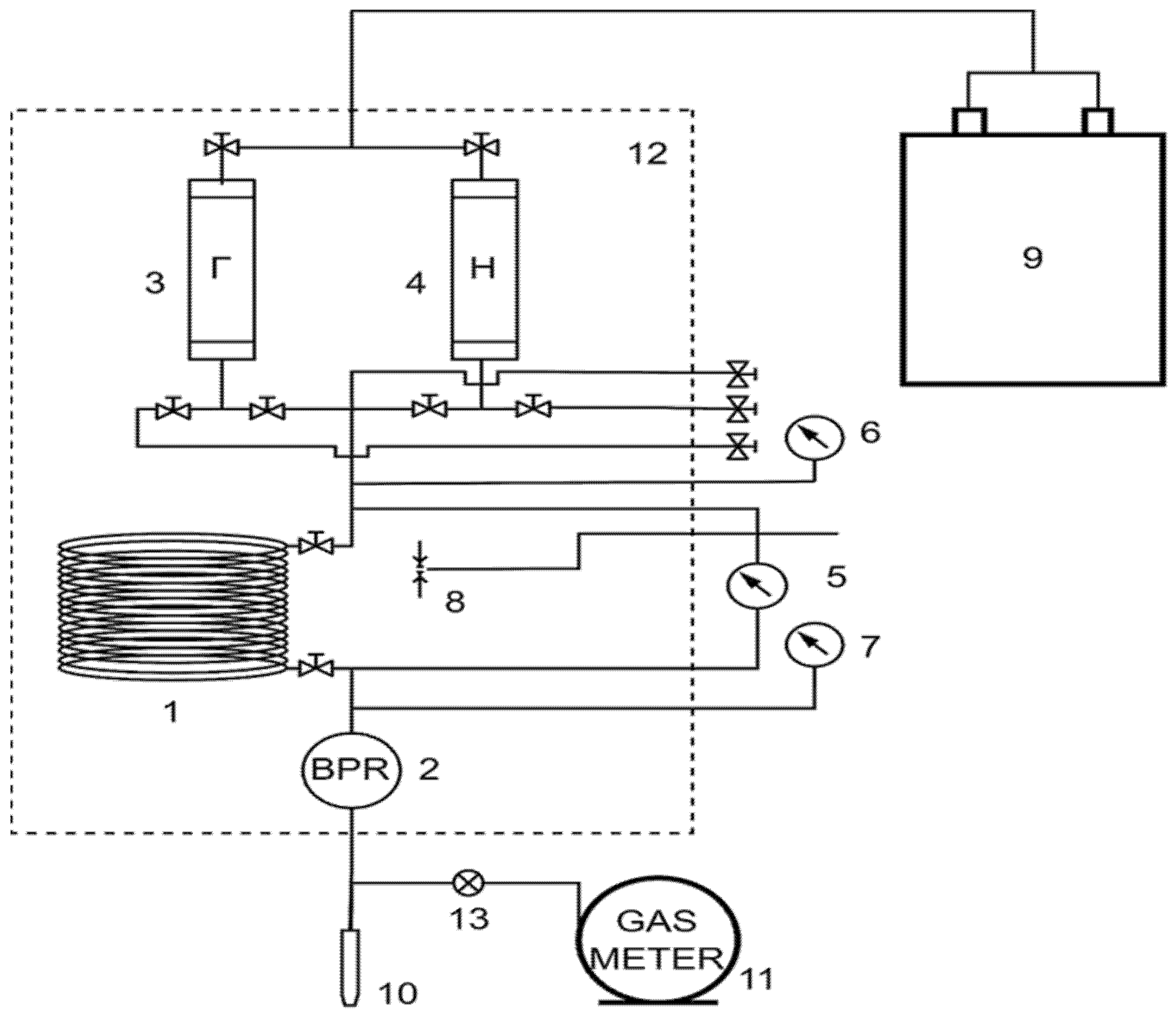
2. Experimental Apparatus and Methodology
3. Results and Discussion
4. Conclusions
Author Contributions
Funding
Data Availability Statement
Conflicts of Interest
References
- Odunlami, O.A.; Vershima, D.A.; Oladimeji, T.E.; Nkongho, S.; Ogunlade, S.K. Advanced techniques for the capturing and separation of CO2—A review. Results Eng. 2022, 15, 100512. [Google Scholar] [CrossRef]
- Zick, A.A. A combined condensing/vaporizing mechanism in the displacement of oil by enriched gas. In Proceedings of the SPE Annual Technical Conference and Exhibition, New Orleans, LA, USA, 5–8 October 1986. [Google Scholar]
- Johns, R.T.; Dindoruk, B.; Orr, F.M., Jr. Analytical theory of combined condensing/vaporizing gas drives. SPE Adv. Technol. Ser. 1993, 1, 7–16. [Google Scholar] [CrossRef]
- Glaso, O. Miscible Displacement: Recovery Tests With Nitrogen. SPE Reserv. Eng. 1990, 5, 61–68. [Google Scholar] [CrossRef]
- Zhang, J.; Liao, X.; Cai, M.J.; Liu, M.; Li, R. Characteristic Analysis of Miscible ZONE of Slim Tube Experiment of CO2 Flooding. In Proceedings of the International Petroleum and Petrochemical Technology Conference 2019 (IPPTC 2019), Beijing, China, 27–29 March 2019; Lin, J., Ed.; Springer: Singapore, 2019. [Google Scholar] [CrossRef]
- Ahmad, W.; Vakili-Nezhaad, G.; Al-Bemani, A.S.; Al-Wahaibi, Y. Uniqueness, repeatability analysis and comparative evaluation of experimentally determined MMPs. J. Pet. Sci. Eng. 2016, 147, 218–227. [Google Scholar] [CrossRef]
- Holm, L.W.; Josendal, V.A. Mechanisms of Oil Displacement By Carbon Dioxide. J. Pet. Technol. 1974, 26, 1427–1438. [Google Scholar] [CrossRef]
- AlHamdan, M.; Cinar, Y.; Suicmez, V.S.; Dindoruk, B. Experimental and Numerical Study of Compositional Two-Phase Displacements in Layered Porous Media. In Proceedings of the SPE Reservoir Characterisation and Simulation Conference and Exhibition, Abu Dhabi, UAE, 9–11 October 2011. [Google Scholar] [CrossRef]
- Reis, P.K.P.; Carvalho, M.S. Pore-scale compositional modeling of gas-condensate flow: Effects of interfacial tension and flow velocity on relative permeability. J. Pet. Sci. Eng. 2021, 202, 108454. [Google Scholar] [CrossRef]
- Al-Abri, A.; Amin, R. Phase Behaviour, Fluid Properties and Recovery Efficiency of Immiscible and Miscible Condensate Displacements by SCCO2 Injection: Experimental Investigation. Transp. Porous Media 2010, 85, 743–756. [Google Scholar] [CrossRef]
- Yuan, Q.; Yao, S.; Zhou, X.; Zeng, F.; Knorr, K.D.; Imran, M. Miscible displacements with concentration-dependent diffusion and velocity-induced dispersion in porous media. J. Pet. Sci. Eng. 2017, 159, 344–359. [Google Scholar] [CrossRef]
- Flock, D.L.; Nouar, A. Parametric analysis on the determination of the minimum miscibility pressure in slim tube displacements. J. Can. Pet. Technol. 1984, 23, 80–88. [Google Scholar] [CrossRef]
- Zhang, K.; Gu, Y. Two different technical criteria for determining the minimum miscibility pressures (MMPs) from the slim-tube and coreflood tests. Fuel 2015, 161, 146–156. [Google Scholar] [CrossRef]
- Zhang, K.; Jia, N.; Zeng, F.; Li, S.; Liu, L. A review of experimental methods for determining the Oil-Gas minimum miscibility pressures. J. Pet. Sci. Eng. 2019, 183, 106366. [Google Scholar] [CrossRef]
- Randall, T.E.; Bennion, D.B. Recent Developments in Slim Tube Testing For HCMF Solvent Design. In Proceedings of the Technical Meeting/Petroleum Conference of The South Saskatchewan Section, Regina, SA, Canada, 5–7 October 1987. [Google Scholar] [CrossRef]
- Jacobson, H.A. Acid gases and their contribution to miscibility. J. Can. Pet. Technol. 1972, 11, 56–59. [Google Scholar] [CrossRef]
- Graue, D.J.; Zana, E.T. Study of a possible CO2 flood in Rangely Field. J. Pet. Technol. 1981, 33, 1312–1318. [Google Scholar] [CrossRef]
- Frimodig, J.P.; Reese, N.A.; Williams, C.A. Carbon dioxide flooding evaluation of high-pour-point, Paraffinic Red Wash reservoir oil. Soc. Pet. Eng. J. 1983, 23, 587–594. [Google Scholar] [CrossRef]
- Rutherford, W.M. Miscibility Relationships in the Displacement of Oil by light hydrocarbons. Soc. Pet. Eng. J. 1962, 2, 340–346. [Google Scholar] [CrossRef]
- Holm, L.W.; Josendal, V.A. Effect of oil composition on miscible-type displacement by carbon dioxide. Soc. Pet. Eng. J. 1982, 22, 87–98. [Google Scholar] [CrossRef]
- Wu, R.S.; Batycky, J.P. Evaluation of miscibility from slim tube tests. J. Can. Pet. Technol. 1990, 29. [Google Scholar] [CrossRef]
- Mogensen, K. A novel protocol for estimation of minimum miscibility pressure from slim tube experiments. J. Pet. Sci. Eng. 2016, 146, 545–551. [Google Scholar] [CrossRef]
- Amao, A.M.; Siddiqui, S.; Menouar, H. A New Look at the Minimum Miscibility Pressure (MMP) Determination from Slimtube Measurements. In Proceedings of the SPE Improved Oil Recovery Symposium, Tulsa, OK, USA, 14–18 April 2012. [Google Scholar] [CrossRef]
- Dindoruk, B.; Johns, R.; Orr, F.M. Measurement and modeling of minimum miscibility pressure: A state-of-the-art review. SPE Reserv. Eval. Eng. 2021, 24, 367–389. [Google Scholar] [CrossRef]
- Orr, F.M. Theory of Gas Injection Processes; Tie-Line Publications: Copenhagen, Denmark, 2007; Volume 5. [Google Scholar]









| Calculation Method | MMP, MPa |
|---|---|
| Linear extrapolation | |
| 90% recovery threshold | 36.68 |
| 95% recovery threshold | 38.46 |
| Quadratic extrapolation | |
| 90% recovery threshold | 35.05 |
| 95% recovery threshold | 36.30 |
| Linear intersection | 38.79 |
| Range | 35.05–38.79 |
| Average | 37.06 |
Publisher’s Note: MDPI stays neutral with regard to jurisdictional claims in published maps and institutional affiliations. |
© 2022 by the authors. Licensee MDPI, Basel, Switzerland. This article is an open access article distributed under the terms and conditions of the Creative Commons Attribution (CC BY) license (https://creativecommons.org/licenses/by/4.0/).
Share and Cite
Sorokin, A.S.; Bolotov, A.V.; Nuriev, D.R.; Derevyanko, V.K.; Minkhanov, I.F.; Varfolomeev, M.A. Dynamic Criteria for Physical Modeling of Oil Displacement by Gas Injection. Processes 2022, 10, 2620. https://doi.org/10.3390/pr10122620
Sorokin AS, Bolotov AV, Nuriev DR, Derevyanko VK, Minkhanov IF, Varfolomeev MA. Dynamic Criteria for Physical Modeling of Oil Displacement by Gas Injection. Processes. 2022; 10(12):2620. https://doi.org/10.3390/pr10122620
Chicago/Turabian StyleSorokin, Alexey S., Alexander V. Bolotov, Daniyar R. Nuriev, Vadim K. Derevyanko, Ilgiz F. Minkhanov, and Mikhail A. Varfolomeev. 2022. "Dynamic Criteria for Physical Modeling of Oil Displacement by Gas Injection" Processes 10, no. 12: 2620. https://doi.org/10.3390/pr10122620
APA StyleSorokin, A. S., Bolotov, A. V., Nuriev, D. R., Derevyanko, V. K., Minkhanov, I. F., & Varfolomeev, M. A. (2022). Dynamic Criteria for Physical Modeling of Oil Displacement by Gas Injection. Processes, 10(12), 2620. https://doi.org/10.3390/pr10122620

