Identification of Three-Phase Grid Impedance in the Presence of Parallel Converters
Abstract
:1. Introduction
2. Frequency-Response Measurement in the dq-Domain
3. Grid Impedance Modeling
Grid Impedance Model
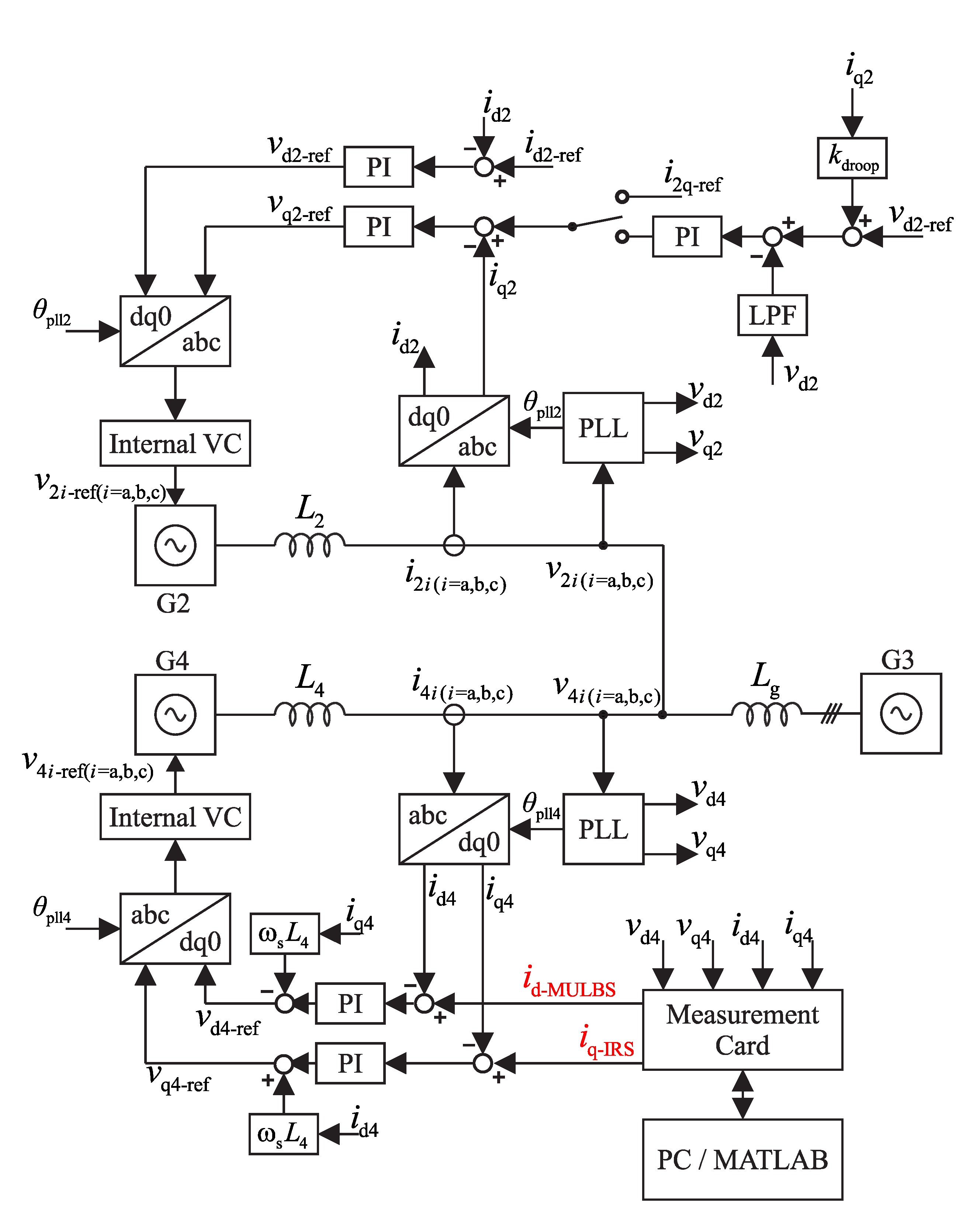
4. Laboratory Setup
5. Impedance Measurements
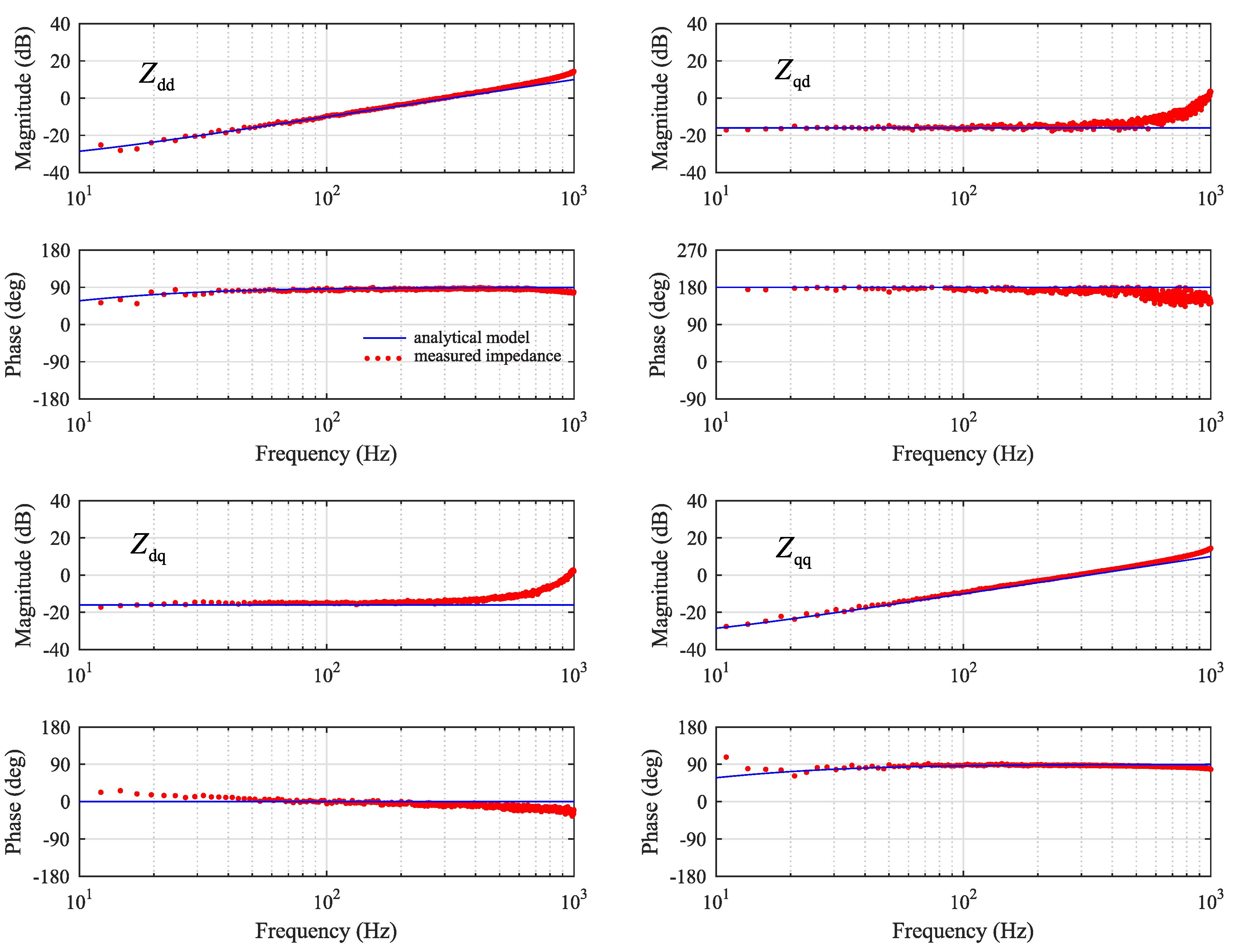
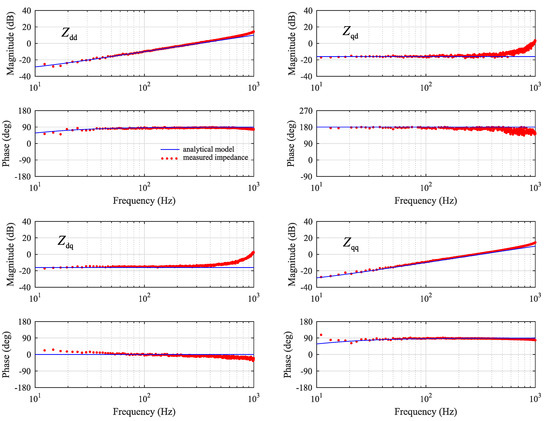
5.1. Reference Case: Grid Impedance with Ideal Current Injection
5.2. Emulating a Three-Phase Grid-Following Inverter
5.3. Effect of SRF-PLL
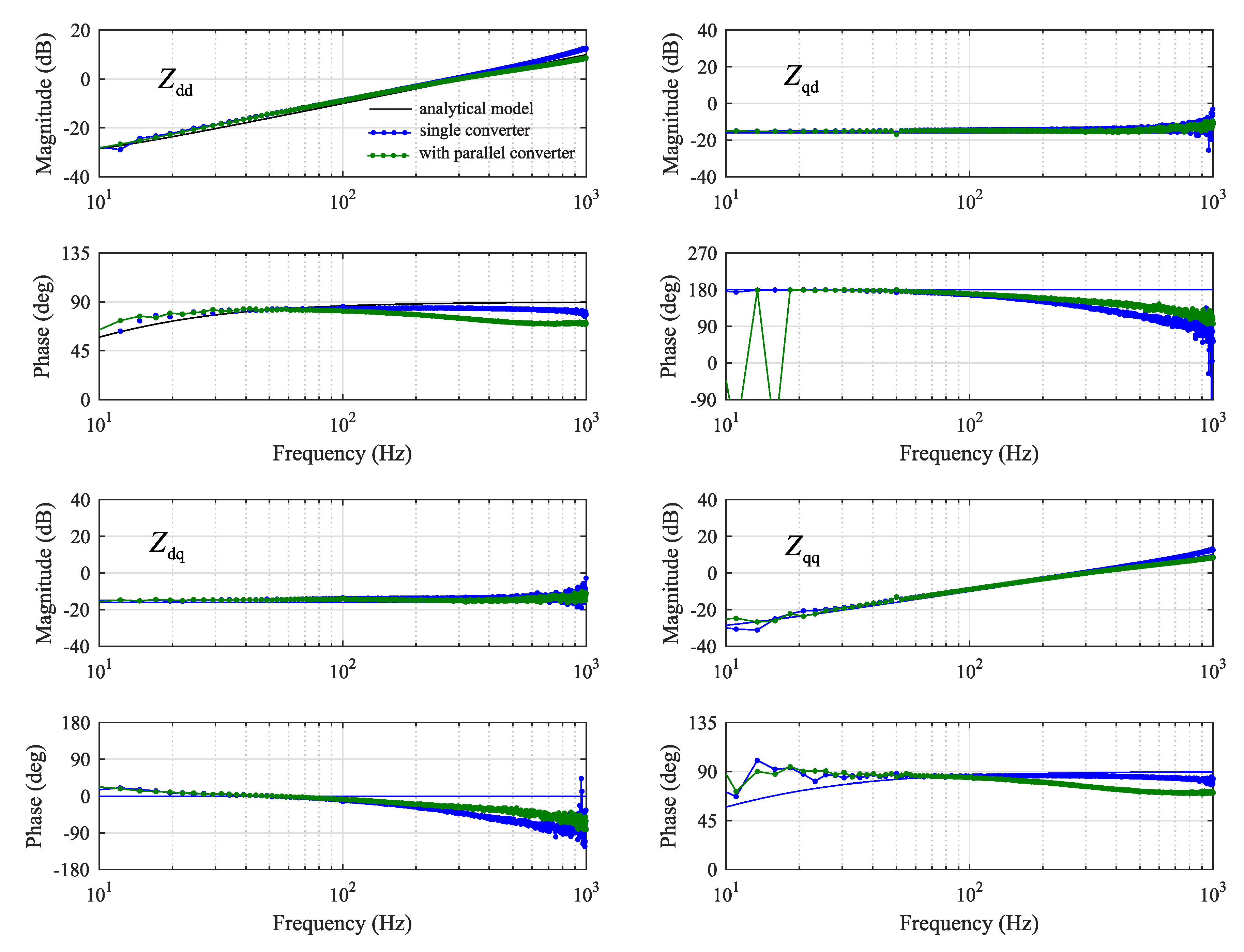
5.4. Effect of Parallel Converter with Current Control
5.5. Effect of Parallel Converter with Grid Voltage Control
5.6. Effect of Parallel Converter with Grid Voltage Control and Droop Gain
5.7. Summary
- PLL should be tuned very slow, or a separate PLL should be dedicated only for the purpose of impedance measurement. However, if a separate PLL is not available, the grid inductance and resistance should be estimated based on identified direct and quadrature components, since cross-coupling components may experience significant phase-error.
- Leaking of injection current from d-component to q-component causes error mainly in the phase of identified cross-coupling components. This can be somewhat reduced by adjusting decoupling gains inside the current control of the inverter that is generating the injection.
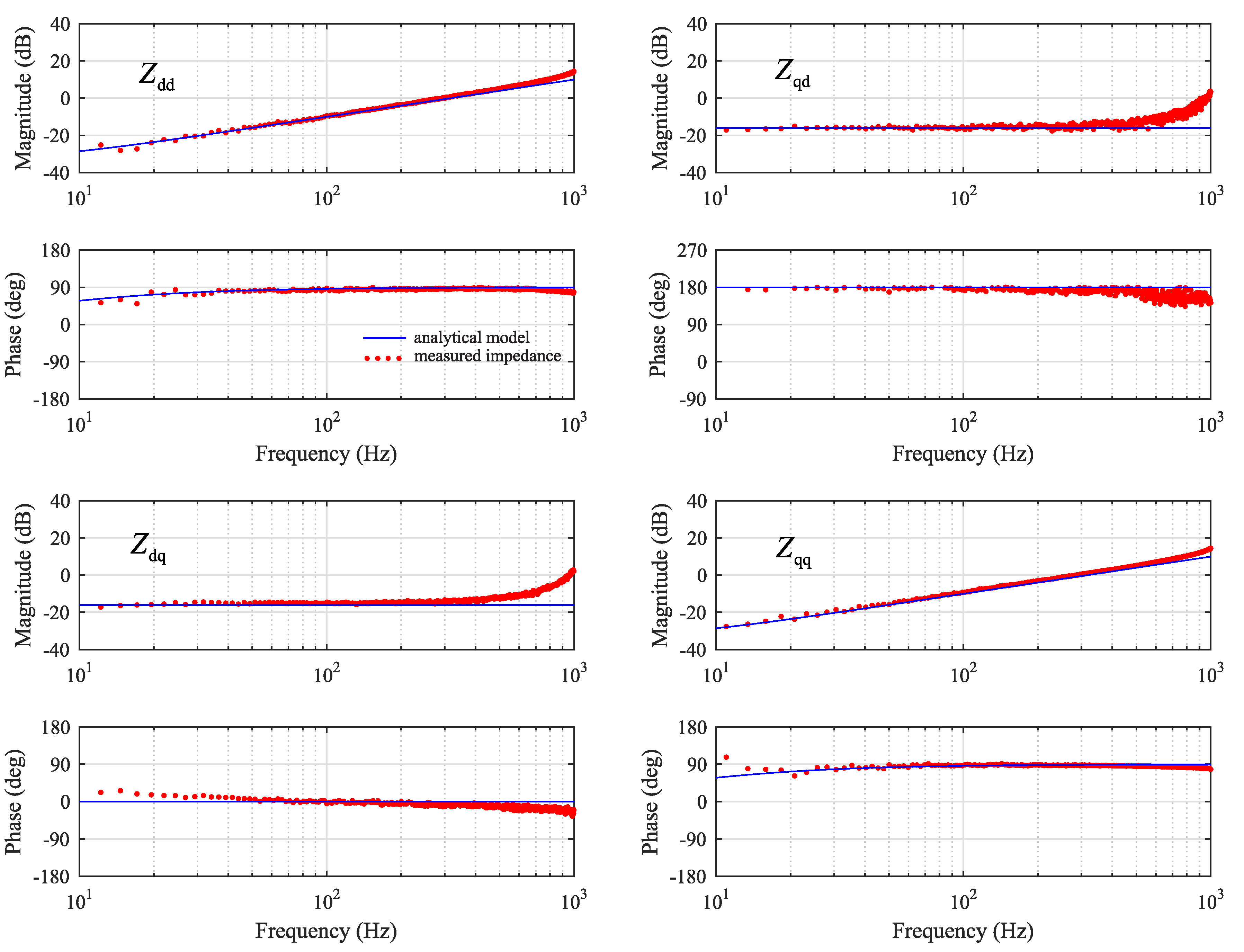
- A parallel current-controlled converter causes slight phase-error of the direct and quadrature impedance components and . However, the cross-coupling components and are more accurately identified. The effect could be counteracted by optimizing the decoupling gains inside the current controller of the inverter that is supplying the injection.
- Fast voltage control in the parallel converter affects the accuracy of all the identified impedance components. Voltage control easily causes phase-error at low frequencies, which extends up to ten times its bandwidth. In the case of a parallel converter with both current control and voltage support function, the phase of direct and quadrature components of identified impedance may not provide useful information for, e.g., adaptive control routines, due to large phase-error.
- Adding a droop gain to the voltage support function counteracted the errors imposed by the voltage control. Thus, in the case of large droop gain in the parallel converter, the grid impedance can be identified more accurately.
6. Conclusions
Author Contributions
Funding
Acknowledgments
Conflicts of Interest
References
- IPCC. 2018: Global Warming of 1.5C. In An IPCC Special Report on the Impacts of Global Warming of 1.5C Above Pre-Industrial Levels and Related Global Greenhouse Gas Emission Pathways, in the Context of Strengthening the Global Response to the Threat of Climate Change, Sustainable Development, and Efforts to Eradicate Poverty, Report; IPCC: Geneva, Switzerland, 2018. [Google Scholar]
- Jessen, L.; Fuchs, F.W. Modeling of inverter output impedance for stability analysis in combination with measured grid impedances. In Proceedings of the 2015 IEEE 6th International Symposium on Power Electronics for Distributed Generation Systems (PEDG), Aachen, Germany, 22–25 June 2015; pp. 1–7. [Google Scholar]
- Li, C. Unstable Operation of Photovoltaic Inverter from Field Experiences. IEEE Trans. Power Deliv. 2018, 33, 1013–1015. [Google Scholar] [CrossRef]
- Zou, C.; Rao, H.; Xu, S.; Li, Y.; Li, W.; Chen, J.; Zhao, X.; Yang, Y.; Lei, B. Analysis of Resonance Between a VSC-HVDC Converter and the AC Grid. IEEE Trans. Power Electron. 2018, 33, 10157–10168. [Google Scholar] [CrossRef]
- Suntio, T.; Messo, T.; Puukko, J. Power Electronic Converters: Dynamics and Control in Conventional and Renewable Energy Applications; Wiley-VCH: Weinheim, Germany, 2017; pp. 633–661. ISBN 978-3-527-34022-4. [Google Scholar]
- Luhtala, R.; Roinila, T.; Messo, T. Implementation of real-time impedance-based stability assessment of grid-connected systems using MIMO-identification techniques. IEEE Trans. Ind. Appl. 2018, 54, 5054–5063. [Google Scholar] [CrossRef]
- Luhtala, R.; Roinila, T.; Messo, T. Adaptive control of grid-voltage feedforward for grid-connected inverters based on real-time identification of grid impedance. In Proceedings of the 2018 International Power Electronics Conference (IPEC-Niigata 2018-ECCE Asia), Niigata, Japan, 20–24 May 2018; pp. 1–8. [Google Scholar]
- Messo, T.; Jokipii, J.; Mäkinen, A.; Suntio, T. Modeling the grid synchronization induced negative-resistor-like behavior in the output impedance of a three-phase photovoltaic inverter. In Proceedings of the 2013 4th IEEE International Symposium on Power Electronics for Distributed Generation Systems (PEDG), Rogers, AR, USA, 8–11 July 2013. [Google Scholar]
- Messo, T.; Luhtala, R.; Aapro, A.; Roinila, T. Accurate impedance model of grid-connected inverter for small-signal stability assessment in high-impedance grids. IEEJ J. Ind. Appl. 2019, 8, 488–496. [Google Scholar] [CrossRef]
- Lorenzen, S.L.; Nielsen, A.B.; Bede, L. Control of a grid connected converter during weak grid conditions. In Proceedings of the 2016 IEEE 7th International Symposium on Power Electronics for Distributed Generation Systems (PEDG), Vancouver, BC, Canada, 27–30 June 2016; pp. 1–6. [Google Scholar]
- Roinila, T.; Messo, T.; Suntio, T.; Vilkko, M. Pseudo-Random Sequences in DQ-Domain Analysis of Feedforward Control in Grid-Connected Inverters. Proc. IFAC Symp. Syst. Identif. 2015, 48, 1301–1306. [Google Scholar] [CrossRef]
- Roinila, T.; Messo, T.; Santi, E. MIMO-Identification Techniques for Rapid Impedance-based Stability Assessment of Three Phase Systems in DQ Domain. IEEE Trans. Power Electron. 2018, 33, 4015–4022. [Google Scholar] [CrossRef]
- Tan, A.H.; Godfrey, K.R. Industrial Process Identification—Perturbation Signal Design and Applications; Springer Nature: Basel, Switzerland, 2019. [Google Scholar]
- Sun, J.; Li, M.; Zhang, Z.; Xu, T.; He, J.; Wang, H.; Li, G. Renewable energy transmission by HVDC across the continent: System challenges and opportunities. CSEE J. Power Energy Syst. 2017, 3, 353–364. [Google Scholar] [CrossRef]
- Messo, T.; Luhtala, R.; Roinila, T.; de Jong, E.; Scharrenberg, R.; Caldognetto, T.; Mattavelli, P.; Sun, Y.; Fabian, A. Using high-bandwidth voltage amplifier to emulate grid-following inverter for AC microgrid dynamics studies. Energies 2019, 12, 379. [Google Scholar] [CrossRef]
- Chung, S.-K. A phase tracking system for three phase utility interface inverters. IEEE Trans. Power Electron. 2000, 15, 431–438. [Google Scholar] [CrossRef]















© 2019 by the authors. Licensee MDPI, Basel, Switzerland. This article is an open access article distributed under the terms and conditions of the Creative Commons Attribution (CC BY) license (http://creativecommons.org/licenses/by/4.0/).
Share and Cite
Luhtala, R.; Messo, T.; Roinila, T.; Alenius, H.; de Jong, E.; Burstein, A.; Fabian, A. Identification of Three-Phase Grid Impedance in the Presence of Parallel Converters. Energies 2019, 12, 2674. https://doi.org/10.3390/en12142674
Luhtala R, Messo T, Roinila T, Alenius H, de Jong E, Burstein A, Fabian A. Identification of Three-Phase Grid Impedance in the Presence of Parallel Converters. Energies. 2019; 12(14):2674. https://doi.org/10.3390/en12142674
Chicago/Turabian StyleLuhtala, Roni, Tuomas Messo, Tomi Roinila, Henrik Alenius, Erik de Jong, Andrew Burstein, and Alejandra Fabian. 2019. "Identification of Three-Phase Grid Impedance in the Presence of Parallel Converters" Energies 12, no. 14: 2674. https://doi.org/10.3390/en12142674
APA StyleLuhtala, R., Messo, T., Roinila, T., Alenius, H., de Jong, E., Burstein, A., & Fabian, A. (2019). Identification of Three-Phase Grid Impedance in the Presence of Parallel Converters. Energies, 12(14), 2674. https://doi.org/10.3390/en12142674

