Sign in to use this feature.

Years

Between: -

Subjects

remove_circle_outline
remove_circle_outline
remove_circle_outline
remove_circle_outline
remove_circle_outline

Journals

Article Types

Countries / Regions

Search Results (15)

Search Parameters:
Keywords = tubular linear machines

Order results
Result details
Results per page
Select all
Export citation of selected articles as:
20 pages, 4459 KB  
Article
Analytical Model and Feasibility Assessment of a Synchronous Reluctance Tubular Machine with an Additively Manufactured Mover
by Giada Sala, Nicola Giannotta, Mattia Vogni, Claudio Bianchini and Fabio Immovilli
Energies 2025, 18(15), 3918; https://doi.org/10.3390/en18153918 - 23 Jul 2025
Viewed by 443
Abstract
This paper presents the analytical model, feasibility assessment, and testing of a novel synchronous reluctance tubular machine, whose mover is manufactured using additive techniques. This approach enables the maximization of the machine’s saliency. The analytical model traditionally used for rotating machines was adapted [...] Read more.
This paper presents the analytical model, feasibility assessment, and testing of a novel synchronous reluctance tubular machine, whose mover is manufactured using additive techniques. This approach enables the maximization of the machine’s saliency. The analytical model traditionally used for rotating machines was adapted to match the geometric characteristics of the innovative tubular design proposed in this work. The analytical results were validated through 2D finite element analysis (FEA). Subsequently, several mock-ups were 3D-printed using iron metal powder to evaluate the manufacturing feasibility of the proposed machine. Finally, the machine was tested to verify the accuracy of the analytical model. Full article
Show Figures

Figure 1

20 pages, 12103 KB  
Article
Dynamic Characteristics and Demonstration of an Integrated Linear Engine Generator with Alternative Electrical Machines
by Ramin Moeini Korbekandi, Nick J. Baker, Mehmet C. Kulan, Aslan S. Jalal, Dawei Wu and Mingqiang Li
Energies 2022, 15(14), 5295; https://doi.org/10.3390/en15145295 - 21 Jul 2022
Cited by 7 | Viewed by 2694
Abstract
A linear engine generator with a compact double-acting free piston mechanism allows for full integration of the combustion engine and generator, which provides an alternative chemical-to-electrical energy converter with a higher volumetric power density for the electrification of automobiles, trains, and ships. This [...] Read more.
A linear engine generator with a compact double-acting free piston mechanism allows for full integration of the combustion engine and generator, which provides an alternative chemical-to-electrical energy converter with a higher volumetric power density for the electrification of automobiles, trains, and ships. This paper aims to analyse the performance of the integrated engine with alternative permanent magnet linear tubular electrical machine topologies using a coupled dynamic model in Siemens Simcenter software. Two types of alternative generator configurations are compared, namely long translator-short stator and short translator-long stator linear machines. The dynamic models of the linear engine and linear generator, validated with lab-scale prototypes, are applied to investigate the influence of alternative topologies of the generator on system performance. The coupled model will facilitate the early design phase and reveal the optimal match of the key parameters of the engine and generator. Then, experimental tests on an integrated compressor cylinder-generator prototype were successfully performed, and it is shown that this concept is feasible and electrical power and compressed working fluid, such as air, can be generated by this prototype. Full article
(This article belongs to the Section F: Electrical Engineering)
Show Figures

Graphical abstract

22 pages, 6053 KB  
Article
Design of a Slot-Spaced Permanent Magnet Linear Alternator Based on Numerical Analysis
by Chin-Hsiang Cheng and Surender Dhanasekaran
Energies 2022, 15(13), 4523; https://doi.org/10.3390/en15134523 - 21 Jun 2022
Cited by 4 | Viewed by 3941
Abstract
Linear alternators work seamlessly with Free-Piston Stirling Engines (FPSE) in the energy conversion process. This research concentrates on the design and development of a tubular slot-spaced Permanent Magnet Linear Alternator (PMLA) to be coupled with the FPSE. In an attempt to increase the [...] Read more.
Linear alternators work seamlessly with Free-Piston Stirling Engines (FPSE) in the energy conversion process. This research concentrates on the design and development of a tubular slot-spaced Permanent Magnet Linear Alternator (PMLA) to be coupled with the FPSE. In an attempt to increase the power density of the machine over conventional PMLAs, a slot space is added to reduce the total mass of the stator and a parametrical study is carried out for the same. Numerically analyzing the fundamental parameters such as change of stator and magnet materials, and operating conditions frequency and stroke length. The effects of slotting are studied to understand the skinning effects on the tooth and the performance variation of the machine. A modified model is obtained to surpass 100 W from the numerical analysis of the parametric variations. Putting the machine to extreme limitations, the study conducted upon variations of parameters obtained a stable maximum power density of 186 W/kg and produced a power of 921 W for the designed PMLA. The study outlines the variation seen in the performance of the machine in such diverse conditions they go through during their life cycle. Full article
Show Figures

Figure 1

20 pages, 3625 KB  
Article
Dynamic Response of Vibratory Piling Machines for Ground Foundations
by Adrian Mihai Goanță, Polidor Bratu and Nicușor Drăgan
Symmetry 2022, 14(6), 1238; https://doi.org/10.3390/sym14061238 - 14 Jun 2022
Cited by 5 | Viewed by 2479
Abstract
Vibrating technological equipment for the introduction of piles and columns into the ground of construction foundations (named vibratory piling machines) is crucial in the process of building stable and resilient foundations for civil engineering, hydrotechnical construction, special construction (e.g., military constructions), bridges, roads [...] Read more.
Vibrating technological equipment for the introduction of piles and columns into the ground of construction foundations (named vibratory piling machines) is crucial in the process of building stable and resilient foundations for civil engineering, hydrotechnical construction, special construction (e.g., military constructions), bridges, roads and industrial platforms. During the works carried out by the construction companies in various geographical areas of Romania, particularities of the dynamic technological regimes influenced by the nature of the land were identified at the deep introduction of the construction elements in the form of piles or circular (tubular) columns. The results of applied research, rheological modeling and optimization of vibrating equipment, highlight the need for an analytical approach that takes into account the parametric variations of the elastic and damping characteristics of some categories of soils on the depth of piles or foundation columns. In this context, the paper presents the calculation model with the dynamic response for the vibrating equipment of insertion with disturbing forces of 200–1250 kN for piles or columns with lengths of 10–30 m. The novelty of the research study consists in the linear rheological model, which was adopted in the form of a Maxwell–Voigt–Kelvin schematic of the type (E-V)–(E|V), with a discrete variation in four values for stiffness and damping of the soil, as the piles or columns vibrate and advance in the ground foundation. Practical experience of the authors in the field of using vibrogenerators for the introduction of piles in various types of ground foundations led to the adoption of the rheological model with variable damping coefficients depending on the depth of penetration into the soil. The curves of the dissipated power confirm the experimental data obtained in situ, in accordance with the rheological indoor tests of the different types of soil foundations. Full article
(This article belongs to the Special Issue Dynamic Systems and Mechanics)
Show Figures

Figure 1

19 pages, 34798 KB  
Article
Performance Analysis of Tubular Moving Magnet Linear Oscillating Actuator for Linear Compressors
by Aftab Ahmad, Basharat Ullah, Zahoor Ahmad, Guangchen Liu and Muhammad Jawad
Energies 2022, 15(9), 3224; https://doi.org/10.3390/en15093224 - 28 Apr 2022
Cited by 6 | Viewed by 3958
Abstract
To overcome energy crises, attention is being paid to saving energy from household appliances. Traditional compressors are in need of being replaced by efficient linear compressors. This paper presents a new tubular moving magnet linear oscillating actuator (TMM-LOA) for compressor application. The proposed [...] Read more.
To overcome energy crises, attention is being paid to saving energy from household appliances. Traditional compressors are in need of being replaced by efficient linear compressors. This paper presents a new tubular moving magnet linear oscillating actuator (TMM-LOA) for compressor application. The proposed topology utilizes outer mover topology with separators between the mover and stator modules. The number of stator and mover modules can be increased or decreased based on the requirement. The addition of a separator avoids the flux cancellation and makes the proposed topology fault-tolerant. The design variables are optimized by using a parametric sweep, and the performance in terms of thrust force is observed. Both the static and transient analyses were performed to analyze the machine performance at various currents and stroke. Both mechanical and electrical resonance phenomena are discussed. The efficiency of the proposed TMM-LOA is calculated for one, two and three modules. Finally, the proposed topology is compared with other topologies proposed in the literature to show the superiority of the proposed design. Full article
(This article belongs to the Special Issue Analysis, Design and Optimization of Electric Machines)
Show Figures

Figure 1

14 pages, 5885 KB  
Article
An Energy-Harvesting System Using MPPT at Shock Absorber for Electric Vehicles
by Jinkyu Lee, Yondo Chun, Jiwon Kim and Byounggun Park
Energies 2021, 14(9), 2552; https://doi.org/10.3390/en14092552 - 29 Apr 2021
Cited by 18 | Viewed by 5972
Abstract
This paper investigates an energy-harvesting system that uses of vibration energy at a shock absorber for electric vehicles. This system mainly comprises a linear electromagnetic generator and synchronous buck converter. To obtain the electrical energy through a linear electromagnetic generator, the perturb and [...] Read more.
This paper investigates an energy-harvesting system that uses of vibration energy at a shock absorber for electric vehicles. This system mainly comprises a linear electromagnetic generator and synchronous buck converter. To obtain the electrical energy through a linear electromagnetic generator, the perturb and observe maximum power point tracking (P&O MPPT) scheme is applied at the converter. The power converter circuit is designed with a diode rectifier and synchronous buck converter. The generated electric power is able to transmit to the battery and the damping force of the shock absorber is adjusted by the controlled current of generator. The linear electromagnetic generator was designed as a single phase eight-slot eight-pole tubular permanent magnet machine. The performance of the proposed energy-harvesting system was verified through simulations and experiments. Full article
(This article belongs to the Special Issue Energy Harvesting Systems: Analysis, Design and Optimization)
Show Figures

Figure 1

17 pages, 2661 KB  
Article
Validation of a Coupled Simulation for Machine Tool Dynamics Using a Linear Drive Actuator
by Michael Wiesauer, Christoph Habersohn and Friedrich Bleicher
J. Manuf. Mater. Process. 2021, 5(1), 1; https://doi.org/10.3390/jmmp5010001 - 23 Dec 2020
Cited by 7 | Viewed by 4256
Abstract
In order to ensure high productivity capabilities of machine tools at a low cost but at increased geometric accuracy, modeling of their static and dynamic behavior is a crucial task in structure optimization. The drive control and the frictional forces acting in feed [...] Read more.
In order to ensure high productivity capabilities of machine tools at a low cost but at increased geometric accuracy, modeling of their static and dynamic behavior is a crucial task in structure optimization. The drive control and the frictional forces acting in feed axes significantly determine the machine’s response in the frequency domain. The aim of this study was the accurate modeling and the experimental investigation of dynamic damping effects using a machine tool test rig with three-axis kinematics. For this purpose, an order-reduced finite element model of the mechanical structure was coupled with models of the drive control and of the non-linear friction behavior. In order to validate the individual models, a new actuator system based on a tubular linear drive was used for frequency response measurements during uniaxial carriage movements. A comparison of the dynamic measurements with the simulation results revealed a good match of amplitudes in the frequency domain by considering dynamic damping. Accordingly, the overall dynamic behavior of machine tool structures can be predicted and thus optimized by a coupled simulation at higher level of detail and by considering the damping effects of friction. Dynamic testing with the newly designed actuator is a prerequisite for model validation and control drive parameterization. Full article
(This article belongs to the Special Issue Machine Tool Dynamics)
Show Figures

Figure 1

26 pages, 17227 KB  
Article
Comparison of Properties of Hardfaced Layers Made by a Metal-Core-Covered Tubular Electrode with a Special Chemical Composition
by Artur Czupryński
Materials 2020, 13(23), 5445; https://doi.org/10.3390/ma13235445 - 29 Nov 2020
Cited by 28 | Viewed by 5540
Abstract
In this article, the results of research on the metal-mineral-type abrasive wear of a wear-resistant plate made by a tubular electrode with a metallic core and an innovative chemical composition using the manual metal arc hardfacing process were presented. The properties of the [...] Read more.
In this article, the results of research on the metal-mineral-type abrasive wear of a wear-resistant plate made by a tubular electrode with a metallic core and an innovative chemical composition using the manual metal arc hardfacing process were presented. The properties of the new layer were compared to the results of eleven wear plates manufactured by global suppliers, including flux-cored arc welding gas-shielded (FCAW-GS, Deposition Process Reference Number: 138), flux-cored arc welding self-shielded (FCAW-SS, Deposition Process Reference Number: 114), automated hardfacing, and manual metal arc welding (MMAW, Deposition Process Reference Number: 111) hardfacing T Fe15 and T Fe16 alloys, according to EN 14700:2014. Characterization of the hardfaced layers was achieved by using hardness tests, optical microscopy, confocal microscopy, scanning electron microscopy, and EDS (Energy Dispersive Spectroscopy) and X-ray diffraction analyses. Based on wear resistance tests in laboratory conditions, in accordance with ASTM G65-00: Procedure A, and surface layer hardness tests, in accordance with PN-EN ISO 6508-1, the wear plates most suitable for use in metal-mineral conditions were chosen. The results demonstrated the high metal-mineral abrasive wear resistance of the deposit weld metal produced by the new covered tubular electrode. The tubular electrode demonstrated a high linear correlation between the surface wear resistance and the hardness of the metal matrix of the tested abrasive wear plates. In addition to hardness, size, shape, the dispersion of strengthening phases, and the base metal content, depending on hardfacing technology and technological parameters, impact wear resistance is represented by volumetric loss caused by effect-free or constrained dry abrasive medium contact. The presented results can be used in machine part material selection and wear planning for applications in inspection, conservation, and regeneration interval determination. The obtained results will be applied in a real-time wear rate prediction system based on the measurement of the working parameters. Full article
(This article belongs to the Special Issue Development of Laser Welding and Surface Treatment of Metals)
Show Figures

Figure 1

26 pages, 12992 KB  
Article
Design and Analysis of Tubular Slotted Linear Generators for Direct Drive Wave Energy Conversion Systems
by Naily Akmal Mohd Zamri, Taib Ibrahim and Nursyarizal Mohd Nor
Energies 2020, 13(23), 6171; https://doi.org/10.3390/en13236171 - 24 Nov 2020
Cited by 3 | Viewed by 2923
Abstract
Linear generator utilization in a wave energy converter (WEC) is an attractive alternative to a rotary generator. This paper presents the design of a permanent magnet linear machine (PMLM) for WEC applications in low wave power areas. In this paper, the wave height [...] Read more.
Linear generator utilization in a wave energy converter (WEC) is an attractive alternative to a rotary generator. This paper presents the design of a permanent magnet linear machine (PMLM) for WEC applications in low wave power areas. In this paper, the wave height and vertical speed of Malaysian water is used for the simulation and design. Two design variants are introduced which are tubular PMLM with no spacer (TPMLM-NS) and tubular PMLM with spacer (TPMLM-S). Finite element analysis (FEA) has been conducted to investigate the performance and to refine the main dimensions of the design in terms of split ratio, pitch ratio and tooth width. The FEA results are then validated using an analytical method which is established according to the design’s magnetic field distribution. Based on main dimension refinement, it can be deduced that both the split ratio and the pitch ratio have a significant influence on the airgap flux density and back EMF of the design. The obtained FEA results also reveal that the TPMLM-NS variant is capable of producing 240 V back EMF, 1 kW output power with satisfactory efficiency. Consequently, this indicates the capability of the design to convert wave energy with good performance. Additionally, good agreement between the analytical predictions and FEA results was obtained with a low percentage of error, thus providing concrete assurance of the accuracy of the design. Full article
(This article belongs to the Special Issue Wave and Tidal Energy 2020)
Show Figures

Figure 1

10 pages, 5555 KB  
Article
Improvement of Tubular Permanent Magnet Machine Performance Using Dual-Segment Halbach Array
by Minh-Trung Duong, Yon-Do Chun and Deok-Je Bang
Energies 2018, 11(11), 3132; https://doi.org/10.3390/en11113132 - 13 Nov 2018
Cited by 3 | Viewed by 4696
Abstract
In this paper, a modification of the dual-segment permanent magnet (PM) Halbach array is investigated to improve the performance of the tubular linear machine, in terms of flux density and output power. Instead of a classical Halbach array with only radial and axial [...] Read more.
In this paper, a modification of the dual-segment permanent magnet (PM) Halbach array is investigated to improve the performance of the tubular linear machine, in terms of flux density and output power. Instead of a classical Halbach array with only radial and axial PMs, the proposed model involves the insertion of mig-magnets, which have a magnetized angle shifted from the reference magnetized angles of axial and radial PMs. This structure leads to the elimination of flux leakage and the concentration of flux linkage in middle of the coil; therefore, the output power is increased by 13.2%. Full article
(This article belongs to the Special Issue Electrical Machine Design)
Show Figures

Figure 1

18 pages, 2393 KB  
Article
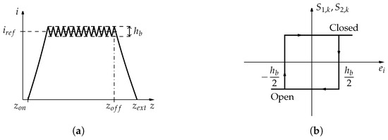
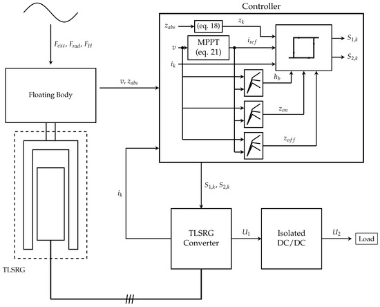
Maximum Power Point Tracking for a Point Absorber Device with a Tubular Linear Switched Reluctance Generator
by Rui Mendes, Maria Do Rosário Calado and Sílvio Mariano
Energies 2018, 11(9), 2192; https://doi.org/10.3390/en11092192 - 22 Aug 2018
Cited by 13 | Viewed by 3050
Abstract
This paper addresses the control of a Tubular Linear Switched Reluctance Generator (TLSRG) with application in a point absorber device. A maximum power point tracking (MPPT) strategy is proposed to maximize the power extraction from ocean waves. The generator is characterized by average [...] Read more.
This paper addresses the control of a Tubular Linear Switched Reluctance Generator (TLSRG) with application in a point absorber device. A maximum power point tracking (MPPT) strategy is proposed to maximize the power extraction from ocean waves. The generator is characterized by average maximum force of 120 kN and a maximum velocity of 1.3 m/s. The proposed MPPT is achieved by changing the generator damping load according to the excitation force induced by a regular wave. A hysteresis controller is applied to regulate the phase current intensity which allows the control of the linear force provided by the generator. The conversion system direct current (DC) bus voltage is adjusted by an isolated DC/DC converter with a proportional integral controller to define the appropriate duty-cycle. Full article
Show Figures

Figure 1

16 pages, 8052 KB  
Article
Comparative Analysis and Experimental Verification of a Linear Tubular Generator for Wave Energy Conversion
by Tao Xia, Haitao Yu, Zhenchuan Shi and Rong Guo
Energies 2018, 11(7), 1707; https://doi.org/10.3390/en11071707 - 1 Jul 2018
Cited by 11 | Viewed by 3696
Abstract
To improve the power density and reliability of radial (RS-TLPMG) and quasi-Halbach (QH-TLPMG) magnetization tubular linear surface-mounted permanent magnet generators under realistic sea-state conditions, a novel tubular linear generator with multilayer interior permanent magnets (MI-TLPMG) for wave energy conversion is proposed and analyzed [...] Read more.
To improve the power density and reliability of radial (RS-TLPMG) and quasi-Halbach (QH-TLPMG) magnetization tubular linear surface-mounted permanent magnet generators under realistic sea-state conditions, a novel tubular linear generator with multilayer interior permanent magnets (MI-TLPMG) for wave energy conversion is proposed and analyzed in this paper. Using finite element analysis (FEA), a comprehensive comparison of air gap flux density, flux linkage, back electromotive force (back-EMF), load, and no-load performance is investigated to verify the advantages of the proposed machine. The FEA results indicate that MI-LTPMG with a flux-concentrating effect has higher back-EMF, air gap magnetic flux density, flux linkage, and output power than do the other two machines. Finally, a prototype is manufactured and measured on the test platform and wave tank. The experiment and simulation results show a great agreement with each other. Full article
(This article belongs to the Section D: Energy Storage and Application)
Show Figures

Figure 1

15 pages, 5936 KB  
Article
Magnetic Flux Distribution of Linear Machines with Novel Three-Dimensional Hybrid Magnet Arrays
by Nan Yao, Liang Yan, Tianyi Wang and Shaoping Wang
Sensors 2017, 17(11), 2662; https://doi.org/10.3390/s17112662 - 18 Nov 2017
Cited by 4 | Viewed by 6332
Abstract
The objective of this paper is to propose a novel tubular linear machine with hybrid permanent magnet arrays and multiple movers, which could be employed for either actuation or sensing technology. The hybrid magnet array produces flux distribution on both sides of windings, [...] Read more.
The objective of this paper is to propose a novel tubular linear machine with hybrid permanent magnet arrays and multiple movers, which could be employed for either actuation or sensing technology. The hybrid magnet array produces flux distribution on both sides of windings, and thus helps to increase the signal strength in the windings. The multiple movers are important for airspace technology, because they can improve the system’s redundancy and reliability. The proposed design concept is presented, and the governing equations are obtained based on source free property and Maxwell equations. The magnetic field distribution in the linear machine is thus analytically formulated by using Bessel functions and harmonic expansion of magnetization vector. Numerical simulation is then conducted to validate the analytical solutions of the magnetic flux field. It is proved that the analytical model agrees with the numerical results well. Therefore, it can be utilized for the formulation of signal or force output subsequently, depending on its particular implementation. Full article
(This article belongs to the Special Issue Mechatronic Systems for Automatic Vehicles)
Show Figures

Figure 1

16 pages, 9045 KB  
Article
Modeling and Static Analysis of Primary Consequent-Pole Tubular Transverse-Flux Flux-Reversal Linear Machine
by Dingfeng Dong, Wenxin Huang, Feifei Bu, Qi Wang, Wen Jiang and Xiaogang Lin
Energies 2017, 10(10), 1479; https://doi.org/10.3390/en10101479 - 24 Sep 2017
Cited by 5 | Viewed by 5090
Abstract
A novel primary consequent-pole tubular transverse-flux flux-reversal linear machine (TTFFRLM) is proposed in this paper. The permanent magnets (PMs) of the machine are located on the inner surface of the short teeth of the primary iron cores for reducing the amount of PM [...] Read more.
A novel primary consequent-pole tubular transverse-flux flux-reversal linear machine (TTFFRLM) is proposed in this paper. The permanent magnets (PMs) of the machine are located on the inner surface of the short teeth of the primary iron cores for reducing the amount of PM in long stroke drive systems, and the primary is easily manufactured. The structure and principle of this machine are analyzed in detail. Based on the unit machine, a no-load equivalent magnetic circuit model is established by using the magnetic circuit method. Then, the equations of the no-load back electromotive force (back-EMF) and the electromagnetic thrust force are deduced. The simulation models of the unit machine are established by equivalent 2D finite element method (FEM) for saving computation time, and the static characteristics, including the flux field, the no-load back-EMF, and the electromagnetic thrust force, are analyzed. Detailed simulation and experimental results of a three-phase 4-poles 12-slots machine are given. The results verify the correctness and effectiveness of topology, model, and analysis method of the proposed TTFFRLM. Compared with the conventional TTFFRLM, the proposed prototype has the advantages of a lower cost and smaller electromagnetic thrust force ripple. Full article
Show Figures

Figure 1

18 pages, 3819 KB  
Article
Performance Analysis and Modeling of a Tubular Staggered-Tooth Transverse-Flux PM Linear Machine
by Shaohong Zhu, Ping Zheng, Bin Yu, Luming Cheng and Weinan Wang
Energies 2016, 9(3), 163; https://doi.org/10.3390/en9030163 - 8 Mar 2016
Cited by 5 | Viewed by 6671
Abstract
This paper investigates the performance analysis and mathematical modeling of a staggered-tooth transverse-flux permanent magnet linear synchronous machine (STTF-PMLSM), which is characterized by simple structure and low flux leakage. Firstly, the structure advantages and operation principle of the STTF-PMLSM are introduced, and a [...] Read more.
This paper investigates the performance analysis and mathematical modeling of a staggered-tooth transverse-flux permanent magnet linear synchronous machine (STTF-PMLSM), which is characterized by simple structure and low flux leakage. Firstly, the structure advantages and operation principle of the STTF-PMLSM are introduced, and a simplified one phase model is established to investigate the performance of the machine in order to save the computation time. Then, the electromagnetic characteristics, including no-load flux linkage, electromotive force (EMF), inductance, detent force and thrust force, are simulated and analyzed in detail. After that, the theoretical analysis of the detent force, thrust force, and power factor are carried out. And the theoretical analysis results are validated with 3-D finite-element method (FEM). Finally, an improved mathematical model of the machine based on d-q rotating coordinate system is proposed, in which inductance harmonics and coupling between d- and q-axis inductance is considered. The results from the proposed mathematical model are in accordance with the results from 3-D FEM, which proves the validity and effectiveness of the proposed mathematical model. This provides a powerful foundation for the control of the machine. Full article
Show Figures

Figure 1

Back to TopTop