Experimental Study on Enhanced Oil Recovery of Shallow Super-Heavy Oil in the Late Stage of the Multi-Cycle Huff and Puff Process
Abstract
1. Introduction
2. Experimental Methods
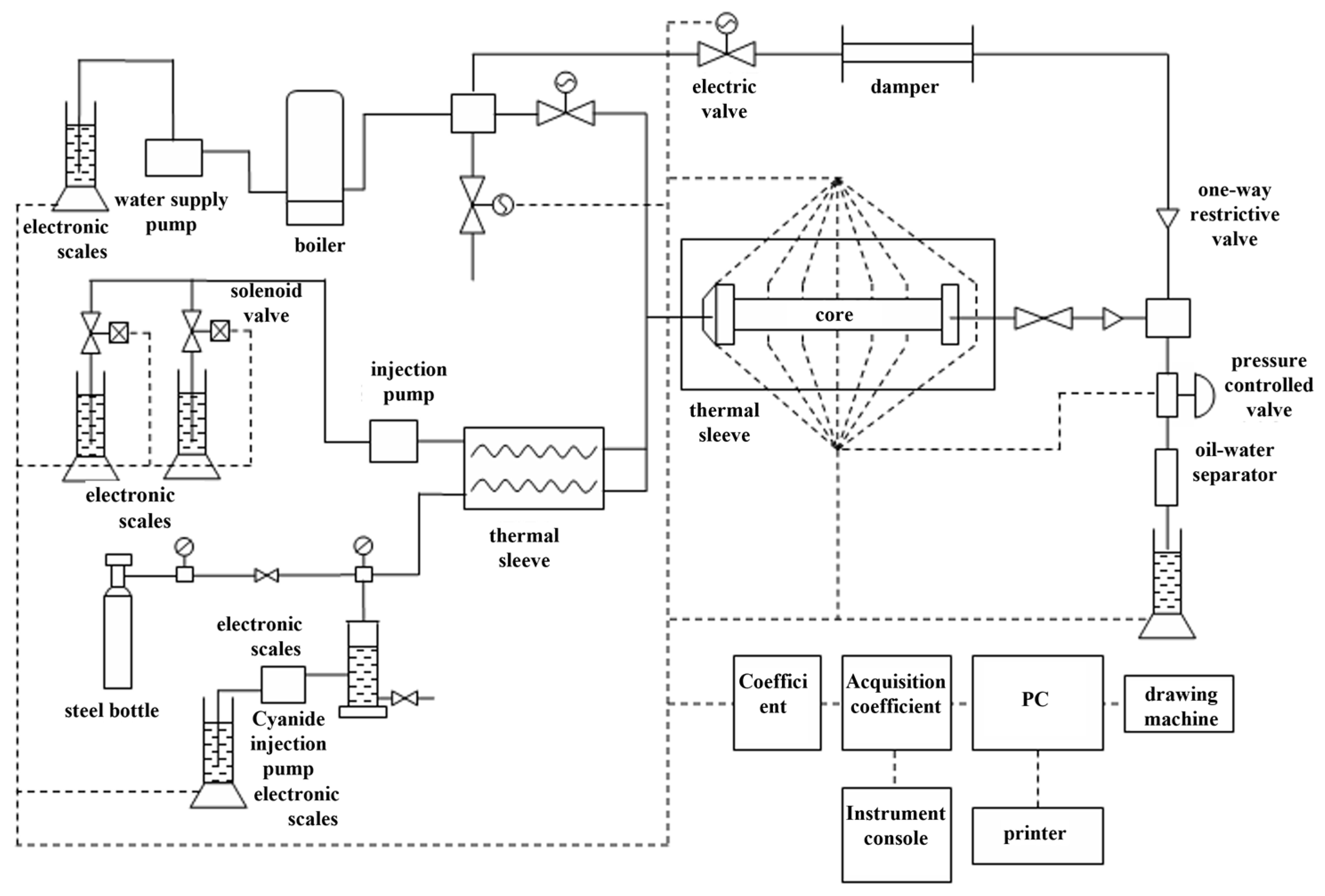
2.1. Experimental Instruments
2.2. Experimental Steps and Conditions
- (1)
- Experimental procedure:
- (2)
- Experimental conditions.
3. Results and Discussion
3.1. Main Function of Viscosity Reducer
3.1.1. The Impact of Viscosity-Reducing Agent Injection on Injection Pressure and Recovery Rate
3.1.2. The Impact of Viscosity-Reducing Agent Injection Dosage on Injection Pressure and Recovery Efficiency
3.2. Main Effects of Nitrogen Injection
3.2.1. Different Nitrogen Injection Dosages on Injection Pressure, Water Cut, and Recovery Rate
3.2.2. Different Displacement Modes on Injection Pressure, Water Content, and Recovery Efficiency
3.3. HDNS Synergistic Mechanism
3.3.1. Synergistic Viscosity Reduction
3.3.2. Energy Enhancement
3.3.3. Expanding the Heating Radius of the Steam
3.3.4. Heat Insulation
4. Conclusions
- (1)
- With the increase in nitrogen injection dosage, the water breakthrough time is prolonged, the water cut is reduced, and the recovery rate is increased.
- (2)
- As the injection of the viscosity-reducing agent increases, the injection pressure will decrease, and the recovery rate will increase. This is because the greater the injection dosage of the viscosity-reducing agent, the more obvious the effect on reducing crude oil viscosity, thereby better improving the flow of crude oil and improving displacement efficiency.
- (3)
- The synergistic effects of steam, nitrogen, and viscosity-reducing agents are better. The synergistic effects of nitrogen and viscosifier reduce the viscosity of crude oil, reduce the injection pressure and water content, and extend the water time. With the increase in the nitrogen injection dosage, the water breakthrough time is prolonged, the water cut is reduced, and the recovery rate is increased. Nitrogen serves roles in profile control and plugging within the reservoir, which can effectively increase the heating range, increase steam sweep, and reduce water cut. Nitrogen can reduce heat loss along the upper cover of a thin layer of a super-heavy oil reservoir and improve the utilization rate of steam heat through gravity differentiation in the reservoir.
Author Contributions
Funding
Data Availability Statement
Conflicts of Interest
References
- Hu, S.; Tao, S.; Wang, M. Charging, migration and accumulation mechanism and main controlling factors of tight oil accumulation in continental lacustrine basin. Pet. Explor. Dev. 2023, 50, 481–490+529. [Google Scholar] [CrossRef]
- Li, G.; Qin, J.; Xian, C. Theoretical understanding, key technology and practice of efficient development of tight conglomerate oilfield: A case study of Mahu Oilfield, Junggar Basin. Pet. Explor. Dev. 2020, 47, 1185–1197. [Google Scholar] [CrossRef]
- Yang, Y. Shengli oilfield heavy oil development technology. J. New Prog. Dev. Dir. Oil Gas Geol. Oil Recovery 2021, 28, 1–11. [Google Scholar]
- Yao, X.-T.; Xu, H.-G.; Zhang, Z.-P. Rounds of heavy oil reservoir and the distribution features of the choke ring and break through the mining technology. J. Daqing Pet. Geol. Dev. 2023, 6, 67–74. [Google Scholar]
- Lu, B.; Liu, R.; Hu, G. Application of carbon dioxide pre-storage fracturing in middle-deep and low permeability heavy oil. Drill. Prod. Technol. 2023, 5, 178–182. [Google Scholar]
- Li, S.; Wang, Z.; Han, R. Experimental study on the cyclic steam stimulation assisted by flue gas under shallow heavy-oil reservoir conditions: Optimization of the steam-flue gas ratio. Front. Energy Res. 2020, 8, 599370. [Google Scholar] [CrossRef]
- Li, S.; Wang, Y.; Zhang, K. Diffusion behavior of supercritical CO2 in micro- to nanoconfined pores. Ind. Eng. Chem. Res. 2019, 58, 21772–21784. [Google Scholar] [CrossRef]
- Zhang, K.; Jia, N.; Li, S. Static and dynamic behavior of CO2 enhanced oil recovery in shale reservoirs: Experimental nanofluidics and theoretical models with dual-scale nanopores. Appl. Energy 2019, 255, 113752. [Google Scholar] [CrossRef]
- Wang, D.; Guo, L. Theoretical and experimental study on viscosity and coagulation reduction mechanism of oil-soluble viscosity reducers. Oilfield Chem. 2010, 27, 314–319. [Google Scholar]
- Du, D.; Guo, Q. Feasibility analysis of nitrogen injection in super heavy oil reservoir. Pet. Drill. Prod. Technol. 2008, 30, 75–79. [Google Scholar]
- Peng, T.; Zheng, A. Study and application of nitrogen assisted steam huff and puff to enhance oil recovery in shallow heavy oil reservoirs in Xinjiang. Xinjiang Oil Gas 2009, 5, 45–47. [Google Scholar]
- Wang, J.; Wang, X. Evaluation of HDNS technology pilot test for shallow super-heavy oil in Block 601, Chunfeng Oilfield. Spec. Oil Gas Reserv. 2011, 18, 59–62. [Google Scholar]
- Ahmadi, M.; Chen, Z. Challenges and future of chemical assisted heavy oil recovery processes. Adv. Colloid. Interfac. 2020, 275, 102081. [Google Scholar] [CrossRef] [PubMed]
- Aklilu, Y.A.; Cho, S.; Zhang, Q.; Taylor, E. Source apportionment of volatile organic compounds measured near a cold heavy oil production area. Atmos. Res. 2018, 206, 75–81. [Google Scholar] [CrossRef]
- Martirosyan, A.; Ilyushin, Y.; Afanaseva, O.; Kukharova, T.; Asadulagi, M.; Khloponina, V. Development of an Oil Field’s Conceptual Model. Int. J. Eng. Trans. B Appl. 2025, 38, 381–388. [Google Scholar] [CrossRef]
- Li, Q.; Li, Q.; Wang, F.; Wu, J.; Wang, Y. The Carrying Behavior of Water-Based Fracturing Fluid in Shale Reservoir Fractures and Molecular Dynamics of Sand-Carrying Mechanism. Processes 2024, 12, 2051. [Google Scholar] [CrossRef]
- Li, Q.; Li, Q.; Han, Y. A Numerical Investigation on Kick Control with the Displacement Kill Method during a Well Test in a Deep-Water Gas Reservoir: A Case Study. Processes 2024, 12, 2090. [Google Scholar] [CrossRef]
- Andriianova, E.; Leung, J.Y. A statistical upscaling workflow for warm solvent injection processes for heterogeneous heavy oil reservoirs. Nat. Resour. Res. 2021, 30, 4417–4437. [Google Scholar] [CrossRef]
- Azad, M.S.; Trivedi, J.J. Quantification of the viscoelastic effects during polymer flooding: A critical review. SPE J. 2019, 24, 2731–2757. [Google Scholar] [CrossRef]
- Balaji, C.; Srinivasan, B.; Gedupudi, S. One-dimensional, steady state heat conduction. Heat Tran. Eng. 2021, 15–64. [Google Scholar]
- Bankoff, S.G.; Mason, J.P. Heat transfer from the surface of a steam bubble in turbulent subcooled liquid stream. AIChE J. 2010, 8, 30–33. [Google Scholar] [CrossRef]
- Brame, S.D.; Li, L.; Mukherjee, B.; Patil, P.D.; Potisek, S.; Nguyen, Q.P. Organic bases as additives for steam-assisted gravity drainage. Petrol. Sci. 2019, 6, 1332–1343. [Google Scholar] [CrossRef]
- Canbolat, S.; Kut, D.; Dayioglu, H. Investigation of pumice stone powder coating of multilayer surfaces in relation to acoustic and thermal insulation. J. Ind. Textil. 2013, 44, 639–661. [Google Scholar] [CrossRef]
- Dong, X.; Liu, H.; Chen, Z. Existing problems for steam-based enhanced oil recovery processes in heavy oil reservoirs. Dev. Petrol. Sci. 2021, 73, 47–48. [Google Scholar]
- Dong, Z.X.; Li, Y.; Lin, M.Q. A study of the mechanism of enhancing oil recovery using supercritical carbon dioxide micro emulsions. Petrol. Sci. 2013, 10, 91–96. [Google Scholar] [CrossRef]
- Gong, L.; Zhao, D.; Guo, Y.; Chen, K.; Shen, S. The coupling process of steam condensation and falling film evaporation with non-condensable gas. Int. J. Therm. Sci. 2022, 172, 107201. [Google Scholar] [CrossRef]
- Guo, K.; Li, H.; Yu, Z. In-situ heavy and extra-heavy oil recovery: A review. Fuel 2016, 185, 886–902. [Google Scholar] [CrossRef]
- Hasan, A.R.; Kabir, C.S.; Lin, D. Analytic wellbore-temperature model for transient gas-well testing. SPE Reserv. Eval. Eng. 2005, 8, 240–247. [Google Scholar] [CrossRef]
- Hou, Q.D.; Ju, M.T.; Li, W.Z.; Liu, L.; Yang, Q. Pretreatment of lignocellulosic biomass with ionic liquids and ionic liquid-based solvent systems. Molecules 2017, 22, 490. [Google Scholar] [CrossRef]
- Kun, Y.; Kambiz, V. Analysis of temperature gradient bifurcation in porous media-An exact solution. Int. J. Heat Mass Tran. 2010, 53, 4316–4325. [Google Scholar]
- Li, B.; Zhang, Q.; Li, S.; Li, Z. Enhanced heavy oil recovery via surfactantassisted CO2 huff-n-puff process. J. Petrol. Sci. Eng. 2017, 159, 25–34. [Google Scholar]
- Li, M. Coupled thermo-hydro analysis of steam flow in a horizontal wellbore in a heavy oil reservoir. Petrol. Sci. 2012, 9, 498–505. [Google Scholar] [CrossRef]
- Li, S.Y.; Sun, L.; Wang, L.; Li, Z.M.; Zhang, K.Q. Hybrid CO2-N2 huff-n-puff strategy in unlocking tight oil reservoirs. Fuel 2022, 309, 122198. [Google Scholar] [CrossRef]
- Liu, H.; Cheng, L.; Xiong, H.; Huang, S. Effects of solvent properties and injection strategies on solvent-enhanced steam flooding for thin heavy oil reservoirs with semi-analytical approach. Oil Gas Sci. Technol. 2017, 72, 20. [Google Scholar] [CrossRef]
- Li, H.; Li, Y. The study to improve oil recovery through the clay state change during low salinity water flooding in sandstones. ACS Omega 2020, 5, 29816–29829. [Google Scholar]
- Ma, X.H.; Tao, B.; Chen, J.B.; Xu, D.Q.; Lin, J.F. Dropwise condensation heat transfer of steam on a polytethefluoroethylene film. J. Therm. Sci. 2001, 10, 247–253. [Google Scholar] [CrossRef]
- Pang, Z.; Qi, P.; Zhang, F.; Ge, T.; Liu, H. The experimental analysis about the role of flue gas injection for horizontal well steam flooding. J. Energ. ResourAsme. 2018, 140, 102902–102913. [Google Scholar]
- Sharma, J.; Gates, I.D. Multiphase flow at the edge of a steam chamber. Can. J. Chem. Eng. 2010, 88, 312–321. [Google Scholar] [CrossRef]
- Shi, L.; Ye, Z.; Zhang, Z.; Zhou, C.; Zhu, S.; Guo, Z. Necessity and feasibility of improving the residual resistance factor of polymer flooding in heavy oil reservoirs. Petrol. Sci. 2010, 7, 251–256. [Google Scholar] [CrossRef]
- Tian, Z.; Gan, W.L.; Qi, Z.X.; Tian, M.L.; Gao, W.Z. Experimental study of organic Rankine cycle with three-fluid recuperator for cryogenic cold energy recovery. Energy 2022, 242, 122550. [Google Scholar] [CrossRef]
- Wan, T.; Wang, X.J.; Jing, Z.Y.; Gao, Y. Gas injection assisted steam huff-n-puff process for oil recovery from deep heavy oil reservoirs with low-permeability. J. Petrol. Sci. Eng. 2020, 185, 106613. [Google Scholar] [CrossRef]
- Wang, J.L.; Feng, J.X.; Bentley, Y.; Feng, L.Y. A review of physical supply and EROI of fossil fuels in China. Petrol. Sci. 2017, 14, 806–821. [Google Scholar] [CrossRef]









| No. | Length /cm | Diameter /cm | Porosity /% | Permeability /mu m | Amount of Saturated Oil /% | Oil Saturation /% |
|---|---|---|---|---|---|---|
| 11 | 18 | 3.83 | 35.22 | 3.21 | 56.74 | 77.23 |
| 12 | 18 | 3.83 | 36.43 | 3.35 | 57.62 | 74.67 |
| 13 | 18 | 3.83 | 36.18 | 3.32 | 56.60 | 75.18 |
| 14 | 18 | 3.83 | 34.88 | 3.02 | 57.04 | 77.99 |
| 15 | 18 | 3.83 | 35.54 | 3.19 | 56.97 | 76.54 |
| No. | Injection Viscosity Reducer Volume /PV | Injected Nitrogen Volume /PV | Injection Temperature /°C | Injection Speed /mL/min |
|---|---|---|---|---|
| 11 | 0.05 | 0.1 | 200 | 2 |
| 12 | 0.05 | 0.2 | 200 | 2 |
| 13 | 0.05 | 0.4 | 200 | 2 |
| 14 | 0.05 | 0.6 | 200 | 2 |
| 15 | 0.05 | 0.8 | 200 | 2 |
Disclaimer/Publisher’s Note: The statements, opinions and data contained in all publications are solely those of the individual author(s) and contributor(s) and not of MDPI and/or the editor(s). MDPI and/or the editor(s) disclaim responsibility for any injury to people or property resulting from any ideas, methods, instructions or products referred to in the content. |
© 2024 by the authors. Licensee MDPI, Basel, Switzerland. This article is an open access article distributed under the terms and conditions of the Creative Commons Attribution (CC BY) license (https://creativecommons.org/licenses/by/4.0/).
Share and Cite
Hu, C.; Tao, J.; Feng, M.; Wang, Q.; Cao, H.; Su, H.; Sun, J.; Wang, W. Experimental Study on Enhanced Oil Recovery of Shallow Super-Heavy Oil in the Late Stage of the Multi-Cycle Huff and Puff Process. Energies 2024, 17, 6024. https://doi.org/10.3390/en17236024
Hu C, Tao J, Feng M, Wang Q, Cao H, Su H, Sun J, Wang W. Experimental Study on Enhanced Oil Recovery of Shallow Super-Heavy Oil in the Late Stage of the Multi-Cycle Huff and Puff Process. Energies. 2024; 17(23):6024. https://doi.org/10.3390/en17236024
Chicago/Turabian StyleHu, Chunyu, Jianqiang Tao, Meng Feng, Qian Wang, Hui Cao, Hongmei Su, Junke Sun, and Wenfeng Wang. 2024. "Experimental Study on Enhanced Oil Recovery of Shallow Super-Heavy Oil in the Late Stage of the Multi-Cycle Huff and Puff Process" Energies 17, no. 23: 6024. https://doi.org/10.3390/en17236024
APA StyleHu, C., Tao, J., Feng, M., Wang, Q., Cao, H., Su, H., Sun, J., & Wang, W. (2024). Experimental Study on Enhanced Oil Recovery of Shallow Super-Heavy Oil in the Late Stage of the Multi-Cycle Huff and Puff Process. Energies, 17(23), 6024. https://doi.org/10.3390/en17236024
