Abstract
Magnetic fluid seals are well known for their zero-leakage performance but are limited at high rotational speeds due to heat generation and fluid loss. This study experimentally investigates the failure mechanisms of ester-based magnetic fluid seals at high speeds, specifically focusing on thermal dissipation and fluid loss. A custom-designed high-speed rotary seal test platform was developed, and experimental studies were conducted to evaluate sealing performance. Our results showed significant temperature increases and fluid loss at higher rotational speeds, with a noticeable fluid ejection phenomenon occurring at approximately 13.7 m/s, and the sealing gap temperature reached 92 °C at 9000 rpm under uncooled conditions. This study experimentally verified that the main failure mechanisms of magnetic fluid seals at high speeds are centrifugal force and thermal dissipation, and proposed future design directions. This research provides key insights into the failure of high-speed magnetic fluid seals and offers a potential approach for improved high-speed sealing performance.
1. Introduction
Sealing technology is crucial in mechanical engineering, ensuring the safe and reliable operation of equipment by preventing fluid leakage. Magnetic fluid seals (MFSs), known for their zero-leakage capability, have gained increasing attention in high-end applications where stringent sealing requirements are essential [1]. These seals offer advantages such as no pollution, high reliability, and a long service life, making them suitable for critical equipment sealing, particularly at low-to-medium linear speeds (below 15 m/s) [2]. However, the application of MFSs at high linear speeds is limited by factors such as excessive centrifugal force and heat generation. Current mature MFS technology is generally limited to linear speeds below 15 m/s. For high-end sealing applications with strict leakage requirements, such as the seals in certain naval motors (linear speed up to 60 m/s) and gas turbine bearing chambers (linear speed up to 35.3 m/s), MFSs would be an ideal solution if the high-speed limitations could be overcome. However, in these high-speed applications, MFSs often encounter challenges such as seal failure and fluid leakage due to the limitations of centrifugal force and heat generation, which significantly impact the reliability and lifespan of equipment. While some studies have explored high-speed MFSs through theoretical and numerical simulations [3,4], many lack experimental validation, and a universally accepted pressure resistance formula for high-speed MFSs is still missing. Furthermore, existing research has paid less attention to the failure behavior of ester-based magnetic fluids within a specific high-speed range and targeted improvement measures [5]. Therefore, researching high-speed MFSs and increasing their allowable linear speed are of great significance for expanding the application of MFSs and promoting the development of high-end mechanical equipment [6].
Early research on MFSs focused on numerical simulation and analytical derivation [7,8]. More recently, researchers have explored various aspects of high-speed MFSs. For example, G.-S. Park [9,10] proposed a nonlinear finite element method to simulate the fluid film shape in the seal gap, considering centrifugal force. M.S. Krakov [11] et al. studied heat transfer in high-speed MFSs, considering the influence of thermomagnetic convection on temperature distribution. N.M. Ferraro [12] et al. developed a two-dimensional axisymmetric steady-state mathematical model to study the dispersion of magnetic particles in the fluid at high speeds. Jun Liu [13] et al. used computational fluid dynamics to study the secondary flow in the seal gap. However, these studies often involve simplifications, lack experimental validation, and do not fully consider the combined effects of thermal dissipation and fluid loss on sealing performance at high speeds.
Experimental studies on high-speed MFSs have also been conducted. K. Ozaki [14] observed a decrease in pressure resistance at high speeds and identified temperature and centrifugal force as key issues. Bonvouloir J. [15] proposed an empirical model based on the Reynolds number to predict the failure of high-speed single-stage MFSs.
Despite these efforts, there are still significant gaps in the understanding of high-speed MFSs. Existing computational models often lack experimental validation, and there is no universally accepted pressure resistance formula for high-speed MFSs. The complex interplay of magnetic, flow, and thermal fields presents a challenging problem.
This study aims to investigate the failure mechanisms of ester-based magnetic fluid seals at high linear speeds, focusing on the effects of thermal dissipation and fluid loss. We present experimental results obtained from a custom-designed high-speed MFS test platform, and systematically observe and analyze the failure behavior of ester-based magnetic fluid within a specific speed range, revealing the specific impact of centrifugal force and thermal dissipation on seal failure. Based on the experimental results, we propose future design directions. This research provides a theoretical and experimental basis for developing more reliable high-speed magnetic fluid seals.
2. Materials and Methods
2.1. Magnetic Fluid
The magnetic fluid used in this study was an ester-based magnetic fluid (MFZ) with a saturation magnetization (Ms) of 423 Gs, measured at 25 °C using a vibrating sample magnetometer (VSM). The base fluid is a synthetic ester, belonging to the diester family, which was selected for its high thermal stability and low volatility. In addition, this ester-based magnetic fluid has good compatibility with sealing materials (such as stainless steel) and is relatively low in cost, making it suitable for industrial applications. The magnetic particles are composed of nano-sized magnetite (Fe3O4) with an average particle size of 10 nm and a particle size distribution ranging from 5 nm to 20 nm, measured using transmission electron microscopy (TEM). The density of the magnetic fluid is approximately 1.2 g/cm3 at 25 °C. The vapor pressure of the magnetic fluid is 4 Pa at 20 °C, which indicates its low volatility, making it suitable for high-speed applications where fluid loss due to evaporation is a major concern. The surface tension of the magnetic fluid is 30 mN/m at 25 °C, measured by the pendant drop method. This fluid was chosen for its high saturation magnetization, low volatility, and good thermal stability, which are essential for maintaining sealing performance at high rotational speeds.
2.2. Magnetic Seal Device
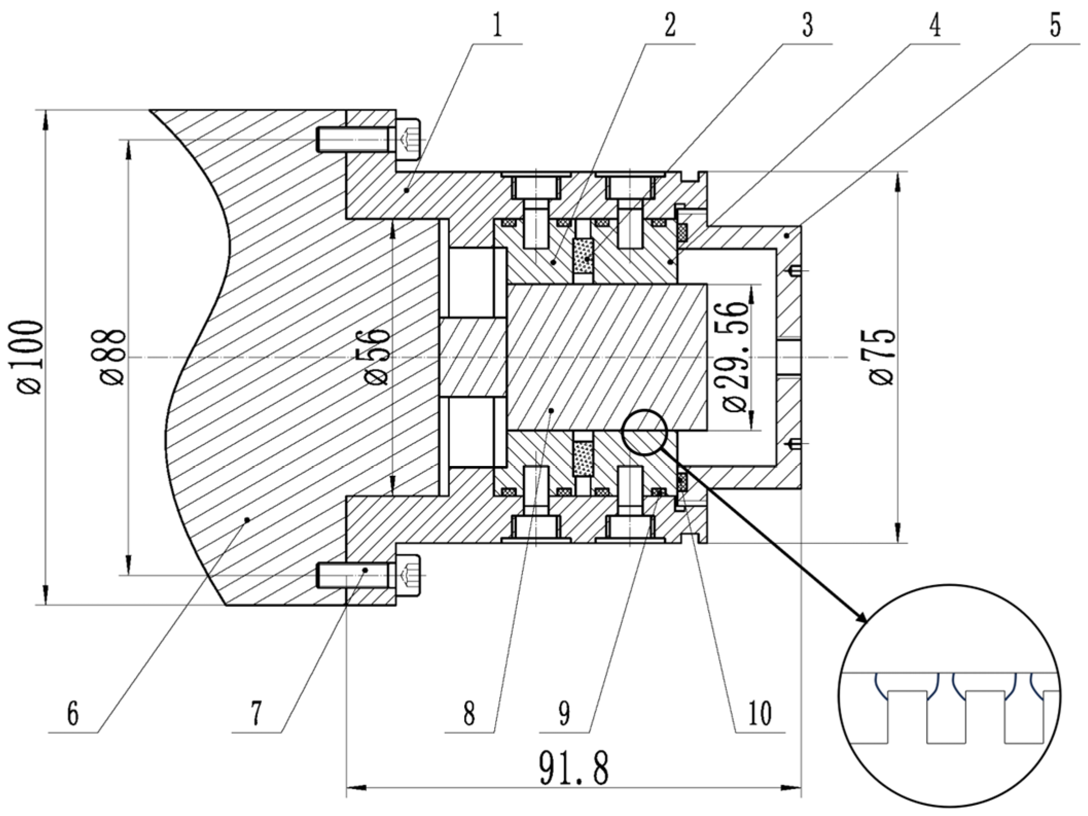
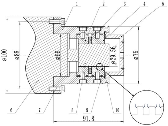
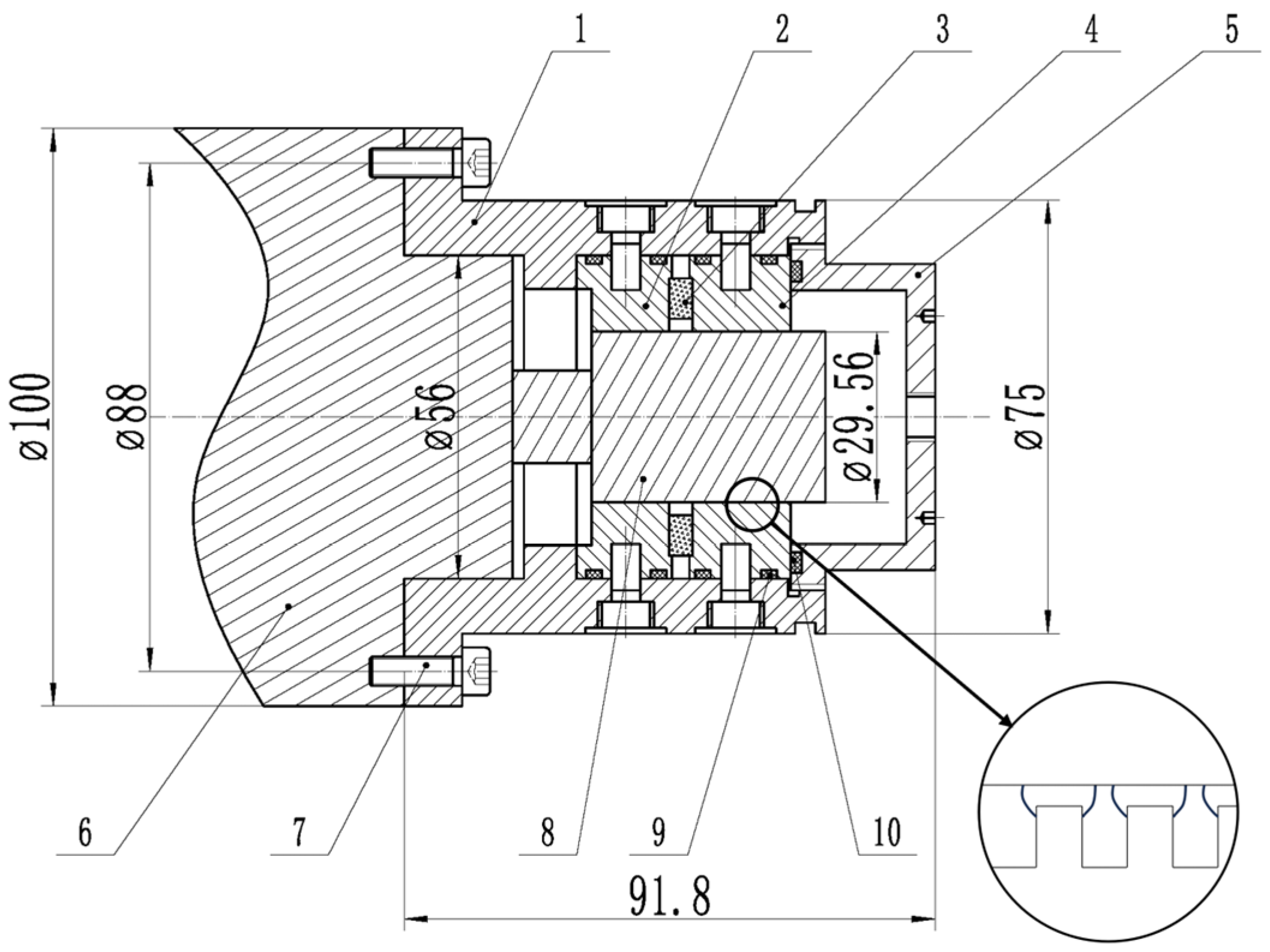
The magnetic seal device was designed to create a strong magnetic field within the sealing gap to retain the magnetic fluid. Due to the very small sealing gap (0.1 mm), the maximum magnetic flux density (B) in the gap can reach 1.5 T. The device consisted of two pole pieces, a ring-shaped permanent magnet, and a rotating shaft, all housed within a stainless-steel casing, as shown in Figure 1.
Figure 1.
Schematic diagram of the magnetic fluid seal structure. The components are labeled as follows: 1—casing; 2—pole piece 1; 3—permanent magnet; 4—pole piece 2; 5—end cap; 6—motor; 7—bolt; 8—motor shaft; 9 and 10—rubber O-rings.
Pole Pieces: The pole pieces were made of 2Cr13 stainless steel, chosen for its good magnetic permeability and corrosion resistance. One pole piece had 13 rectangular teeth, and the other had 17 rectangular teeth, with the teeth of both pole pieces facing each other to form the sealing gap. The rectangular teeth had a uniform height of 0.7 mm, a width of 0.3 mm, and a slot width of 0.7 mm. These dimensions were chosen to maximize the magnetic field gradient within the sealing gap. The overall diameter of the pole pieces was 50 mm. The pole pieces were precision-machined to ensure a consistent sealing gap.
Permanent Magnet: The magnetic field was generated by a ring-shaped NdFeB permanent magnet with an inner diameter of 34 mm, an outer diameter of 48 mm, and a thickness of 4 mm. The magnet had a remanence (Br) of 1.2 T and a coercivity (Hcb) of 900 kA/m, providing a strong and stable magnetic field for sealing. The magnet was axially magnetized.
Sealing Gap: The sealing gap between the pole pieces and the rotating shaft was 0.1 mm. This narrow gap was crucial for creating a high magnetic field gradient, which is essential for retaining the magnetic fluid and achieving effective sealing. The gap was precisely controlled through the careful machining and assembly of the components.
Cooling Structure: To mitigate the heat generation during high-speed operation, the pole pieces were designed with integrated water cooling channels. These channels were 4 mm wide and 6 mm deep and were positioned close to the sealing gap. A continuous flow of coolant through these channels helped to effectively remove the heat generated by viscous friction.
Rotating Shaft and Housing: The rotating shaft was made of 45 steel, with a diameter of 25 mm, and was supported by two precision bearings, made of bearing steel, located at both ends of the seal device. The overall assembly, including the pole pieces, magnet, and shaft, was enclosed within a stainless-steel casing, providing structural support and protecting the internal components. All parts were manufactured by precision machining and carefully assembled to ensure alignment and sealing integrity.
Assembly and Sealing: The assembled seal device was designed to be easily mounted onto the high-speed test platform. The seal between the rotating shaft and the casing was also made using magnetic fluid, preventing any leakage from the rotating part of the system.
2.3. Experimental Setup
A custom-designed high-speed magnetic fluid rotary seal test platform was established to conduct the experimental studies, as shown in Figure 2. The platform was designed to enable precise control over rotational speed, temperature, and pressure, while also facilitating accurate measurements. The main components of the test platform are described below.
Figure 2.
Schematic diagram of the magnetic fluid seal structure.
Electric Spindle Motor: A 4 kW high-speed electric spindle motor (model: 1000MD60Y4; manufacturer: Guangzhou Haozhi Industrial Co., Ltd., Guangzhou, China) was used to drive the rotating shaft. The motor had a maximum rotational speed of 60,000 rpm and a rated power of 4 kW. The motor’s stator was water-cooled, and the shaft was made of 45 steel with a diameter of 25 mm. The motor was powered by a 350 V DC power supply and had a rated current of 10 A at a frequency of 1000 Hz. The motor’s flange was directly connected to the seal device.
Frequency Converter (Inverter): An EV3000 frequency converter (manufacturer: Shenzhen INVT Electric Co., Ltd., Shenzhen, China) was used to control the motor speed. The frequency converter had a power rating of 4kW, an input voltage of 380V AC, and a working frequency range of 0–500 Hz. The motor speed was controlled through open-loop vector control mode, using the frequency converter. The rotational speed could be adjusted continuously within the motor’s operating range.
Low-Temperature Circulating Machine: A YKKY DX-1000 low-temperature circulating machine (manufacturer: Beijing Yuankangyu Technology Co., Ltd., Beijing, China) was used to provide cooling for the motor and the seal device. The cooling medium was ethylene glycol with a 50% concentration, and it was circulated through the cooling channels using a centrifugal pump inside the machine. The machine had a temperature control range of −20 to 30 °C with a control accuracy of ±0.3 °C and a cooling power of 1000 W. The coolant flow rate was maintained at 2 L/min.
Pressure System: An air compressor (model: AC-24; manufacturer: Shanghai Gison Machinery Co., Ltd., Shanghai, China) was used to pressurize the seal chamber. A pressure regulator (model: 3400; manufacturer: Swagelok, Solon, OH, USA) was used to control the pressure with an accuracy of ±0.002 MPa. A pressure sensor (model: PCM300; manufacturer: Nanjing Wotian Technology Co., Ltd., Nanjing, China, range: 0–1.0 MPa) was used to measure the pressure. The pressure sensor had an accuracy of ±0.25% FS. The pressurized air was introduced into the sealed chamber through a port on the end cap.
Temperature Measurement: K-type thermocouples (manufacturer: Omega Engineering, Inc., Norwalk, CT, USA) were used as the temperature meter to measure the temperature at various locations. The thermocouples had a measurement range of −200 to 1350 °C and an accuracy of ±2.2 °C or ±0.75%. One thermocouple was inserted into the sealing gap, one was attached to the outer casing, and others were attached to the pole pieces and rotating shaft. The thermocouple in the seal gap was placed in direct contact with the magnetic fluid, and the thermocouples were secured to ensure stable and reliable measurement.
Speed Measurement: A ZNZS-6E1R tachometer with a laser sensor (manufacturer: Shenzhen Zhongnuo Instrument Co., Ltd., Shenzhen, China) was used as the speed sensor to measure the rotational speed of the shaft. The speed meter had a measurement range of 0 to 999,999 rpm and a resolution of 1 rpm. The laser sensor was directed at a reflective sticker attached to the rotating shaft. The speed meter calculated the rotational speed based on the frequency of the reflected signal.
Data Acquisition: All measured data, including temperature, pressure, and rotational speed, were recorded using a data acquisition system (model: NI cDAQ-9174; manufacturer: National Instruments, Austin, TX, USA) connected to a computer. The data acquisition system allowed for the real-time monitoring and recording of experimental data, which were then analyzed using MATLAB software R2024a.
2.4. Experimental Procedures
Temperature rise tests were conducted to investigate the thermal behavior of the magnetic fluid seal under high-speed operation.
Uncooled Temperature Rise Tests: In the uncooled tests, the seal device was operated without any external cooling. The temperature at the sealing gap was measured at various rotational speeds ranging from 5000 rpm to 9000 rpm. The rotational speed was gradually increased, and at each set point, the system was allowed to reach a steady state before recording the temperature. The temperature was considered to have reached a steady state when the temperature change at the sealing gap was less than 0.1 °C per minute over a 5 min period. Each test was repeated three times, and the average temperature at each rotational speed was recorded. The temperature sensor was inserted into the seal gap, ensuring direct contact with the magnetic fluid.
Cooled Temperature Rise Tests: The cooled temperature rise tests were conducted using the low-temperature circulating machine to provide cooling for the seal device and the electric spindle motor. Two different cooling temperatures were used: 10 °C and 0 °C. At each cooling temperature, the temperatures at the outer casing, pole pieces, and rotating shaft were measured at various rotational speeds ranging from 5000 rpm to 30,000 rpm. The rotational speed was gradually increased, and at each set point, the system was allowed to reach a steady state before recording the temperatures. The steady-state criterion was the same as in the uncooled tests (temperature change less than 0.1 °C per minute over 5 min). Each test was repeated three times, and the average temperature at each rotational speed and cooling temperature was recorded. The thermocouples were attached to the outer casing, pole pieces, and rotating shaft using thermally conductive paste to ensure good thermal contact.
2.5. Critical Rotational Speed Calculation
In magnetic fluid rotary seals, at high rotational speeds, the magnetic fluid may be expelled from the sealing gap due to the action of centrifugal force. When the rotational speed exceeds a certain critical value, the magnetic fluid seal will fail. To calculate this critical rotational speed, we need to establish an equilibrium model that considers the effects of centrifugal force, magnetic force, and surface tension. The following is a detailed modeling and analysis process. To simplify the problem, we make the following assumptions:
- Geometry: The magnetic fluid seal is located between two concentric cylinders, with a gap height of mm.
- Magnetic Field: Assume the magnetic field is uniform and oriented along the axis of rotation (axial magnetic field).
- Density: The density is (unit: kg/m3).
- Magnetization: The magnetization intensity is , which is linearly related to the magnetic field ; i.e., , where is the magnetic susceptibility and is the magnetic field intensity.
- Surface Tension: The magnetic fluid has a surface tension (unit: N/m).
- Steady-State Condition: At the critical rotational speed, the centrifugal force just overcomes the magnetic force and surface tension, causing the magnetic fluid to begin to be expelled from the sealing gap.
At the critical rotational speed , the magnetic fluid at a radial position is subjected to the following forces:
The centrifugal acceleration per unit volume is
Therefore, the centrifugal force per unit volume is
The magnetic fluid experiences a magnetic force under the magnetic field gradient. The magnetic force per unit volume is
Assuming that the magnetization is aligned with the magnetic field direction and that the magnetic field varies radially, we have
Since and , we can approximate (assuming ).
Therefore,
The restoring force provided by surface tension can be approximated as (assuming that the pressure change due to surface deformation is related to the gap height).
Under critical conditions, the centrifugal force equals the sum of the magnetic force and surface tension:
That is,
To further simplify, we need to estimate the magnetic field gradient . Assume that the magnetic field varies with the radial position according to a simplified relationship, such as linear variation:
where is the characteristic radius of the seal. Substituting this into the force balance equation, we obtain
This can be simplified as follows:
The above equation can be solved for the critical angular velocity :
To further simplify, assume (for strongly magnetized fluids) and consider ; then,
If the magnetic force dominates, i.e., , then the critical angular velocity is approximately
Conversely, if surface tension dominates, i.e., , then
Considering both factors, the general expression for the critical angular velocity is
To obtain the commonly used rotational speed unit RPM (revolutions per minute) in practical applications, convert the angular velocity :
Therefore, the expression for the critical rotational speed is
3. Results
3.1. High-Speed Seal Behavior and Fluid Loss
The high-speed operation of the magnetic fluid seal was visually monitored to observe the behavior of the magnetic fluid within the sealing gap. At lower rotational speeds, the magnetic fluid was observed to be evenly distributed within the gap, forming a stable sealing barrier. However, as the rotational speed increased, a noticeable change in the fluid distribution was observed. At a rotational speed of approximately 8830 rpm (corresponding to a linear speed of 13.7 m/s), the magnetic fluid began to accumulate at certain locations within the gap, rather than maintaining a uniform distribution. This accumulation was followed by the ejection of the magnetic fluid from the sealing gap, as shown in Figure 3. The sequence of images in Figure 3a–f, taken at 2 s intervals, illustrates the progression of this fluid ejection process. Initially, the fluid is evenly distributed (Figure 3a), then it begins to accumulate (Figure 3b,c), and finally, it is ejected from the gap (Figure 3d–f). After the high-speed test, a significant amount of magnetic fluid was found outside the seal gap, particularly on the locating surfaces and other non-sealing areas, indicating a substantial loss of sealing fluid. This fluid loss suggests that the centrifugal force at high speeds overcomes the magnetic force, leading to the displacement of the magnetic fluid from the sealing gap.
Figure 3.
Sequential images of magnetic fluid ejection from the seal gap at high speed. (a) Initial state; (b,c) fluid accumulation; (d–f) fluid ejection.
3.2. Temperature Rise Tests
The temperature rise tests were conducted to investigate the thermal behavior of the magnetic fluid seal under high-speed operation. The tests were performed under both uncooled and cooled conditions.
3.2.1. Uncooled Temperature Rise Tests
In the uncooled tests, the temperature at the seal gap was measured at various rotational speeds. The results, shown in Figure 4, indicate a significant increase in temperature with increasing rotational speed. At a rotational speed of 9000 rpm, the temperature at the seal gap reached 92 °C. The temperature increased steadily with increasing speed, indicating substantial heat generation within the sealing gap due to viscous dissipation.
Figure 4.
Temperature rise at the seal gap under uncooled conditions.
3.2.2. Cooled Temperature Rise Tests
The cooled temperature rise tests were conducted using a low-temperature circulating chiller with two different cooling temperatures: 10 °C and 0 °C. The temperatures at the outer casing, pole pieces, and rotating shaft were measured at various rotational speeds.
At a cooling temperature of 10 °C (Figure 5), the outer casing temperature was effectively controlled and remained relatively stable at around 25 °C. The pole piece temperature also remained relatively stable at around 35 °C. However, the rotating shaft temperature increased significantly with increasing rotational speed, reaching 113 °C at a rotational speed of 30,000 rpm.
Figure 5.
The temperature profiles of the outer casing, pole pieces, and rotating shaft at a cooling temperature of 10 °C.
At a cooling temperature of 0 °C (Figure 6), the outer casing temperature was maintained at around 20 °C, and the pole piece temperature was maintained at around 30 °C. The rotating shaft temperature also increased with increasing rotational speed, but reached a lower temperature of 75 °C at 30,000 rpm compared to the 10 °C cooling condition.
Figure 6.
The temperature profiles of the outer casing, pole pieces, and rotating shaft at a cooling temperature of 0 °C.
Figure 7 compares the rotating shaft temperatures at cooling temperatures of 10 °C and 0 °C, showing that the lower cooling temperature was more effective in reducing the shaft temperature at higher rotational speeds. Figure 8 compares the outer casing temperatures at cooling temperatures of 10 °C and 0 °C, showing that both cooling temperatures were effective in maintaining a stable outer casing temperature.
Figure 7.
Comparison of rotating shaft temperatures at cooling temperatures of 10 °C and 0 °C.
Figure 8.
Comparison of outer casing temperatures at cooling temperatures of 10 °C and 0 °C.
4. Discussion
The experimental results of this study provide valuable insights into the failure mechanisms of ester-based magnetic fluid seals at high linear speeds. The observed fluid ejection phenomenon at 13.7 m/s highlights the significant impact of centrifugal force on the stability of the magnetic fluid within the seal gap. This observation is consistent with previous studies [16] that have reported a decrease in sealing performance at high rotational speeds. The centrifugal force causes the magnetic fluid to be displaced from the sealing gap, reducing the effective amount of fluid contributing to the sealing pressure. This fluid loss directly leads to a reduction in the seal’s pressure resistance.
The temperature rise tests further revealed the critical role of thermal dissipation in high-speed MFSs. The uncooled tests showed a rapid increase in temperature at the seal gap, reaching 92 °C at 13.7 m/s. This temperature increase is primarily due to viscous heating within the magnetic fluid, which is consistent with the findings of Fertman [17] and Chen et al. [18]. The high temperature not only degrades the magnetic properties of the magnetic fluid, but also accelerates the evaporation of the base fluid, further compromising the seal’s performance and long-term stability.
The cooled tests demonstrated the effectiveness of water cooling in controlling the temperature of the outer casing and the pole pieces. However, the temperature of the rotating shaft continued to increase with rotational speed, even with cooling. This indicates that the heat generated at the shaft–fluid interface is not efficiently removed by the current cooling configuration. This finding suggests that future designs should focus on improving the heat transfer at the rotating shaft to mitigate thermal issues. The comparison of the two cooling temperatures (10 °C and 0 °C) showed that a lower cooling temperature is more effective in reducing the shaft temperature at higher speeds, indicating the importance of effective heat management in high-speed MFSs.
This study has some limitations. The experiments were conducted using a single type of ester-based magnetic fluid and a specific seal geometry. Future studies should investigate the performance of different types of magnetic fluids and seal geometries. Furthermore, the current study did not consider the effects of dynamic fluid flow and the complex interplay between magnetic, flow, and thermal fields. Future research should focus on developing more comprehensive numerical models that can accurately predict the behavior of high-speed MFSs.
In conclusion, this study provides a comprehensive analysis of the failure mechanisms of ester-based magnetic fluid seals at high linear speeds. The results highlight the critical roles of centrifugal force and thermal dissipation in limiting the performance of high-speed MFSs. The findings suggest that future designs should focus on mitigating the effects of centrifugal force and improving the heat transfer at the rotating shaft. This research contributes to a better understanding of high-speed MFSs and provides a foundation for the further development of this technology.
5. Conclusions
This study investigated the failure mechanisms of ester-based magnetic fluid seals at high linear speeds, focusing on the effects of thermal dissipation and fluid loss. The experimental results revealed that centrifugal force and viscous heating are the primary factors limiting the performance of high-speed MFSs. The fluid ejection phenomenon observed at 13.7 m/s highlights the significant impact of centrifugal force on the stability of the magnetic fluid within the seal gap. The temperature rise tests demonstrated the importance of effective cooling, particularly at the rotating shaft, to mitigate the effects of viscous heating. The pressurization tests confirmed that the seal’s pressure resistance decreases with increasing rotational speed, due to the combined effects of centrifugal force and temperature rise.
This research contributes to a better understanding of the complex interplay between magnetic, flow, and thermal fields in high-speed MFSs. The findings suggest that future designs should focus on mitigating the effects of centrifugal force and improving the heat transfer at the rotating shaft. The proposed ring-shaped pole tooth structure is a promising approach to reduce the impact of centrifugal force, and further research is needed to validate its effectiveness. This study provides a foundation for the development of more robust and reliable high-speed magnetic fluid seals.
Future research should focus on developing more comprehensive numerical models that can accurately predict the behavior of high-speed MFSs, considering the effects of dynamic fluid flow and the complex interplay between magnetic, flow, and thermal fields. Furthermore, experimental studies should investigate the performance of different types of magnetic fluids and seal geometries.
Author Contributions
Conceptualization, J.Y. and D.L.; methodology, J.Y.; software, J.Y.; validation, J.Y.; formal analysis, J.Y.; investigation, J.Y.; resources, D.L.; data curation, J.Y.; writing—original draft preparation, J.Y.; writing—review and editing, J.Y., D.L. and L.J.; visualization, J.Y.; supervision, D.L.; project administration, D.L.; funding acquisition, D.L. All authors have read and agreed to the published version of the manuscript.
Funding
This research received no external funding.
Data Availability Statement
The data presented in this study are available on request from the corresponding author.
Conflicts of Interest
The authors declare no conflicts of interest.
References
- Li, D. Magnetic Fluid Sealing Theory and Application; Science Press: Beijing, China, 2010. (In Chinese) [Google Scholar]
- Meng, X. Theoretical and Experimental Study on Split Magnetic Fluid Seal. Master’s Thesis, Beijing Jiaotong University, Beijing, China, 2014. (In Chinese). [Google Scholar]
- Fertman, V.E.; Novikov, V.A.; Sinitsyn, A.K. Numerical study of the hydrodynamics of high-speed magnetic fluid seals. J. Magn. Magn. Mater. 1983, 39, 133–136. [Google Scholar] [CrossRef]
- Rakhuba, V.K.; Samoilov, V.B.; Chernobai, V.A. Dynamics of high-speed magnetic fluids seals. J. Magn. Magn. Mater. 1983, 39, 152–154. [Google Scholar] [CrossRef]
- Meng, Z.; Zou, J.; Hu, J. An Analysis On The Magnetic Fluid Seal Capacity. J. Magn. Magn. Mater. 2006, 303, e428–e431. [Google Scholar] [CrossRef]
- Chi, C.; Wang, Z.; Zhao, P. Ferrohydrodynamics; Beijing University of Aeronautics and Astronautics Press: Beijing, China, 1993; pp. 181–182. (In Chinese) [Google Scholar]
- Rosensweig, R.E. Ferrohydrodynamics; Cambridge University Press: Cambridge, UK, 1985. [Google Scholar]
- Sarma, M.S.; Stahl, P.; Ward, A. Magnetic-field analysis of ferrofluidic seals for optimum design. J. Appl. Phys. 1984, 55, 2595–2597. [Google Scholar] [CrossRef]
- Park, G.S.; Kim, D.H.; Hahn, S.Y.; Lee, K.-S. Numerical algorithm for analyzing the magnetic fluid seals. IEEE Trans. Magn. 1994, 30, 3351–3354. [Google Scholar] [CrossRef]
- Park, G.S.; Sang, H.P. Determination of the curvature of the magnetic fluid under the external forces. IEEE Trans. Magn. 2002, 38, 957–960. [Google Scholar] [CrossRef]
- Krakov, M.S.; Nikiforov, I.V. Influence of the meridional flow and thermomagnetic convection on characteristics of magnetic fluid seal. Tech. Phys. 2011, 56, 1745–1753. [Google Scholar] [CrossRef]
- Ferraro, N.M.; Jardin, S.C. Calculations of two-fluid magnetohydrodynamic axisymmetric steady-states. J. Comput. Phys. 2009, 228, 7742–7770. [Google Scholar] [CrossRef]
- Liu, J. Numerical Analysis of Secondary Flow in the Narrow Gap of Magnetic Fluid Shaft Seal Using a Spectral Finite Difference Method. Tribol. Trans. 2016, 59, 309–315. [Google Scholar] [CrossRef]
- Ozaki, K.; Fujiwara, T. An experimental study of high-speed single stage magnetic fluid seals. J. Magn. Magn. Mater. 1987, 65, 382–384. [Google Scholar] [CrossRef]
- Bonvouloir, J. Experimental Study of High Speed Sealing Capability of Single Stage Ferrofluidic Seals. J. Tribol. 1997, 119, 416–421. [Google Scholar] [CrossRef]
- Gu, H.; Xu, W. Study on the influence of rotational speed on the sealing capacity of magnetic fluid. Fluid Mach. 2002, 30, 4–7. (In Chinese) [Google Scholar]
- Fertman, V. Heat dissipation in high-speed magnetic fluid shaft seal. IEEE Trans. Magn. 1980, 16, 352–357. [Google Scholar] [CrossRef]
- Chen, F.; Fan, Y.; Wang, Y. Influence of viscous dissipation on sealing performance in magnetic fluid seal. Lubr. Eng. 2010, 35, 65–67. (In Chinese) [Google Scholar]
Disclaimer/Publisher’s Note: The statements, opinions and data contained in all publications are solely those of the individual author(s) and contributor(s) and not of MDPI and/or the editor(s). MDPI and/or the editor(s) disclaim responsibility for any injury to people or property resulting from any ideas, methods, instructions or products referred to in the content. |
© 2025 by the authors. Licensee MDPI, Basel, Switzerland. This article is an open access article distributed under the terms and conditions of the Creative Commons Attribution (CC BY) license (https://creativecommons.org/licenses/by/4.0/).







