Model-Free Resilient Grid-Forming and Grid-Following Inverter Control Against Cyberattacks Using Reinforcement Learning
Abstract
1. Introduction
- A detection algorithm for FDI attacks for both the grid-forming and grid-following inverter is developed.
- A mitigation algorithm is developed using reinforcement learning for FDI attacks.
- The detection algorithm correctly avoids interfering with the grid’s normal transients, such as load change, step change, and short circuit faults.
2. Inverter Control
2.1. Grid-Following Control
2.2. Model-Free RL-Based Grid-Following Control
2.3. Conventional Grid-Forming Control
2.4. Model-Free RL-Based Grid-Forming Control
3. Detection and Mitigation Method
3.1. Reinforcement Learning (RL) Basics
3.2. RL Implementation
3.2.1. State s
3.2.2. Action a
3.2.3. Reward Function R
3.2.4. Training
3.2.5. Agent
3.2.6. Libraries Used
3.3. Detection and Mitigation Algorithm Implementation
| Algorithm 1 Detection algorithm pseudocode. |
|
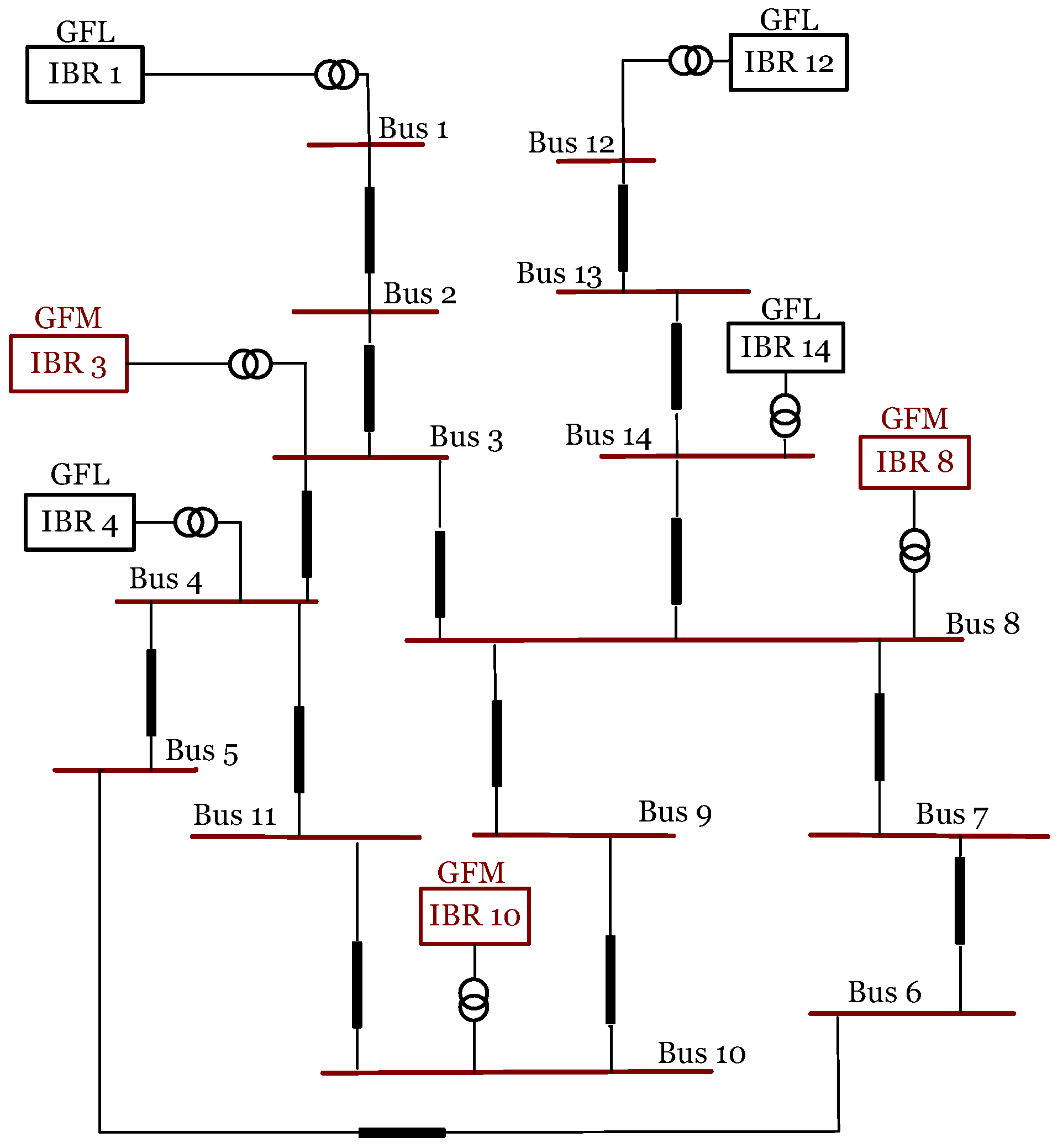
4. Implementation Test System
5. Performance Evaluation
5.1. FDI Attack Cases
5.1.1. Positive Ramp Attack of GFL Inverters
5.1.2. Negative Bias Attack of GFL Inverters
5.1.3. Positive Ramp Attack on GFM Inverters
5.1.4. Negative Bias Attack on GFM Inverters
5.1.5. Positive Ramp Attack on GFL Inverters and Positive Bias Attack on GFM Inverters
5.1.6. Negative Bias Attack on a GFL Inverter and Negative Ramp Attack on a GFM Inverter
5.1.7. Overview of FDI Attack Cases
5.2. Under Grid Transient
5.2.1. Simultaneous Set Point and Load Changes
5.2.2. Three-Phase Short-Circuit Fault
6. Future Work
7. Conclusions
Author Contributions
Funding
Data Availability Statement
Conflicts of Interest
References
- U.S. Department of Energy (DOE). On the Path to 100% Clean Electricity; U.S. Department of Energy (DOE): Washington, DC, USA, 2023.
- Angizeh, F.; Bae, J.; Chen, J.; Klebnikov, A.; Jafari, M.A. Impact Assessment Framework for Grid Integration of Energy Storage Systems and Renewable Energy Sources Toward Clean Energy Transition. IEEE Access 2023, 11, 134995–135005. [Google Scholar] [CrossRef]
- Hatziargyriou, N.; Milanovic, J.; Rahmann, C.; Ajjarapu, V.; Canizares, C.; Erlich, I.; Hill, D.; Hiskens, I.; Kamwa, I.; Pal, B.; et al. Definition and Classification of Power System Stability–Revisited & Extended. IEEE Trans. Power Syst. 2021, 36, 3271–3281. [Google Scholar] [CrossRef]
- Du, W.; Tuffner, F.K.; Schneider, K.P.; Lasseter, R.H.; Xie, J.; Chen, Z.; Bhattarai, B. Modeling of Grid-Forming and Grid-Following Inverters for Dynamic Simulation of Large-Scale Distribution Systems. IEEE Trans. Power Deliv. 2021, 36, 2035–2045. [Google Scholar] [CrossRef]
- Zadehgol-Mohammadi, A.; Baker, M.; Shadmand, M.B. An AI-Based Real-time Intrusion Detection System for Power Electronics-Dominated Grid: Attack on Inverters PQ Set-Points. In Proceedings of the 2023 IEEE Energy Conversion Congress and Exposition (ECCE), Nashville, TN, USA, 29 October–2 November 2023; pp. 1561–1566. [Google Scholar] [CrossRef]
- Omitaomu, O.A.; Niu, H. Artificial Intelligence Techniques in Smart Grid: A Survey. Smart Cities 2021, 4, 548–568. [Google Scholar] [CrossRef]
- Whitehead, D.; Owens, K.; Gammel, D.; Smith, J. Ukraine cyber-induced power outage Analysis and practical mitigation strategies. In Proceedings of the 70th Annual Conference for Protective Relay Engineers (CPRE), College Station, TX, USA, 3–6 April 2017. [Google Scholar] [CrossRef]
- DRAGOS Group Reports. ICS Cybersecurity Year in Review 2020 [Online]; DRAGOS: Hanover, MD, USA, 2024. [Google Scholar]
- U.S. Department of Energy. Electric Disturbance Events (OE-417) Annual Summaries [Online]; U.S. Department of Energy: Washington, DC, USA, 2024.
- DRAGOS Group Reports. CRASHOVERRIDE Analysis of the Threat to Electric Grid Operations [Online]; DRAGOS: Hanover, MD, USA, 2024. [Google Scholar]
- Hasan, M.K.; Habib, A.A.; Shukur, Z.; Ibrahim, F.; Islam, S.; Razzaque, M.A. Review on cyber-physical and cyber-security system in smart grid: Standards, protocols, constraints, and recommendations. J. Netw. Comput. Appl. 2023, 209, 103540. [Google Scholar] [CrossRef]
- Liu, X.; Li, H. Data-Driven Cyberphysical Anomaly Detection for Microgrids with GFM Inverters. IEEE Open J. Power Electron. 2023, 4, 498–511. [Google Scholar] [CrossRef]
- Wang, Y.; Deng, C.; Liu, Y.; Wei, Z. A cyber-resilient control approach for islanded microgrids under hybrid attacks. Int. J. Electr. Power Energy Syst. 2023, 147, 108889. [Google Scholar] [CrossRef]
- Tang, Q.; Deng, C.; Wang, Y.; Guo, F.; Fan, S. Iterative Observer-Based Resilient Control for Energy Storage Systems in Microgrids Under FDI Attacks. IEEE Trans. Smart Grid 2024, 15, 4744–4753. [Google Scholar] [CrossRef]
- Jadidi, S.; Badihi, H.; Zhang, Y. Active Cyber-Resilient Control for a PV System at Microgrid Level. In Proceedings of the IEEE 4th International Conference on Renewable Energy and Power Engineering (REPE), Beijing, China, 9–11 October 2021; pp. 339–344. [Google Scholar] [CrossRef]
- Mehrizi-Sani, A.; Iravani, R. Online Set Point Modulation to Enhance Microgrid Dynamic Response: Theoretical Foundation. IEEE Trans. Power Syst. 2012, 27, 2167–2174. [Google Scholar] [CrossRef]
- Syed, M.H.; Guillo-Sansano, E.; Mehrizi-Sani, A.; Burt, G.M. Prediction Strategies for Smooth Set Point Modulation to Improve Sensitive DER Response. In Proceedings of the IEEE PES General Meeting, Montreal, QC, Canada, 2–6 August 2020. [Google Scholar] [CrossRef]
- Beikbabaei, M.; Alexander, B.; Venkataramanan, A.; Mehrizi-Sani, A. Memory-Based Set Point Modulation for Improved Transient Response of Distributed Energy Resources. In Proceedings of the IEEE Industrial Electronics Society Conference (IECON), Chicago, IL, USA, 3–6 November 2024. [Google Scholar]
- Buşoniu, L.; de Bruin, T.; Tolić, D.; Kober, J.; Palunko, I. Reinforcement learning for control: Performance, stability, and deep approximators. Annu. Rev. Control 2018, 46, 8–28. [Google Scholar] [CrossRef]
- Sahani, N.; Zhu, R.; Cho, J.H.; Liu, C.C. Machine Learning-Based Intrusion Detection for Smart Grid Computing: A Survey. ACM Trans. Cyber-Phys. Syst. 2023, 7, 1–31. [Google Scholar] [CrossRef]
- Mtukushe, N.; Onaolapo, A.K.; Aluko, A.; Dorrell, D.G. Review of Cyberattack Implementation, Detection, and Mitigation Methods in Cyber-Physical Systems. Energies 2023, 16, 5206. [Google Scholar] [CrossRef]
- Tuyen, N.D.; Quan, N.S.; Linh, V.B.; Van Tuyen, V.; Fujita, G. A Comprehensive Review of Cybersecurity in Inverter-Based Smart Power System Amid the Boom of Renewable Energy. IEEE Access 2022, 10, 35846–35875. [Google Scholar] [CrossRef]
- Ortega-Fernandez, I.; Liberati, F. A Review of Denial of Service Attack and Mitigation in the Smart Grid Using Reinforcement Learning. Energies 2023, 16, 635. [Google Scholar] [CrossRef]
- Cai, X.; Shi, K.; Sun, Y.; Cao, J.; Wen, S.; Tian, Z. Intelligent Event-Triggered Control Supervised by Mini-Batch Machine Learning and Data Compression Mechanism for T-S Fuzzy NCSs Under DoS Attacks. IEEE Trans. Fuzzy Syst. 2024, 32, 804–815. [Google Scholar] [CrossRef]
- Zhang, Y.; Wang, J.; Chen, B. Detecting False Data Injection Attacks in Smart Grids: A Semi-Supervised Deep Learning Approach. IEEE Trans. Smart Grid 2021, 12, 623–634. [Google Scholar] [CrossRef]
- Roberts, C.; Ngo, S.T.; Milesi, A.; Peisert, S.; Arnold, D.; Saha, S.; Scaglione, A.; Johnson, N.; Kocheturov, A.; Fradkin, D. Deep Reinforcement Learning for DER Cyber-Attack Mitigation. In Proceedings of the IEEE International Conference onfv Communications, Control, and Computing Technologies for Smart Grids (SmartGridComm), Virtual, 11–13 November 2020. [Google Scholar] [CrossRef]
- Beikbabaei, M.; Larsen, C.; Mehrizi-Sani, A. Model-Free Cyber-Resilient Coordinated Inverter Control in a Microgrid. IEEE Access 2024, 12, 137790–137804. [Google Scholar] [CrossRef]
- Naeem, M.; Rizvi, S.T.H.; Coronato, A. A Gentle Introduction to Reinforcement Learning and its Application in Different Fields. IEEE Access 2020, 8, 209320–209344. [Google Scholar] [CrossRef]
- Sutton, R.S.; Barto, A.G. Reinforcement Learning: An Introduction; The MIT Press: Cambridge, MA, USA, 2018. [Google Scholar]
- Cao, D.; Hu, W.; Zhao, J.; Zhang, G.; Zhang, B.; Liu, Z.; Chen, Z.; Blaabjerg, F. Reinforcement Learning and Its Applications in Modern Power and Energy Systems: A Review. J. Mod. Power Syst. Clean Energy 2020, 8, 1029–1042. [Google Scholar] [CrossRef]
- Tavares, A.R.; Chaimowicz, L. Tabular Reinforcement Learning in Real-Time Strategy Games via Options. In Proceedings of the IEEE Conference on Computational Intelligence and Games (CIG), Maastricht, The Netherlands, 14–17 August 2018. [Google Scholar] [CrossRef]
- Venkataramanan, A.; Mehrizi-Sani, A. Reinforcement Learning–Based Transient Response Shaping for Microgrids. In Proceedings of the Bulk Power Systems Dynamics Furthermore, Control Symposium, Banff, AB, Canada, 25–30 July 2022. [Google Scholar]
- Hadavi, S.; Rathnayake, D.B.; Jayasinghe, G.; Mehrizi-Sani, A.; Bahrani, B. A Robust Exciter Controller Design for Synchronous Condensers in Weak Grids. IEEE Trans. Power Syst. 2022, 37, 1857–1867. [Google Scholar] [CrossRef]
















| Attack Case | Inverter | Detection Time (ms) | Mitigation Time (ms) | Mitigation Accuracy (%) |
|---|---|---|---|---|
| GFL positive ramp attack | IBR 12 IBR 14 | 100 100 | 125 100 | 99.029 100 |
| GFL negative bias attack | IBR 1 IBR 4 IBR 12 IBR 14 | 50 50 50 75 | 100 100 125 50 | 97.917 97.917 97.938 97.959 |
| GFM positive ramp attack | IBR 3 IBR 8 IBR 10 | 225 225 225 | 75 75 50 | 99.01 98.02 99.01 |
| GFM negative bias attack | IBR 3 IBR 8 IBR 10 | 225 225 225 | 100 100 125 | 100 100 100 |
| GFL positive ramp attack and GFM positive bias attack | IBR 1 IBR 3 IBR 8 IBR 14 | 100 125 100 75 | 75 25 50 250 | 99.02 99.01 99.01 100 |
| GFL negative bias attack and GFM negative ramp attack | IBR 1 IBR 3 IBR 8 IBR 12 | 50 50 50 75 | 100 100 100 125 | 100 98.958 98.958 98.969 |
Disclaimer/Publisher’s Note: The statements, opinions and data contained in all publications are solely those of the individual author(s) and contributor(s) and not of MDPI and/or the editor(s). MDPI and/or the editor(s) disclaim responsibility for any injury to people or property resulting from any ideas, methods, instructions or products referred to in the content. |
© 2025 by the authors. Licensee MDPI, Basel, Switzerland. This article is an open access article distributed under the terms and conditions of the Creative Commons Attribution (CC BY) license (https://creativecommons.org/licenses/by/4.0/).
Share and Cite
Beikbabaei, M.; Kwiatkowski, B.M.; Mehrizi-Sani, A. Model-Free Resilient Grid-Forming and Grid-Following Inverter Control Against Cyberattacks Using Reinforcement Learning. Electronics 2025, 14, 288. https://doi.org/10.3390/electronics14020288
Beikbabaei M, Kwiatkowski BM, Mehrizi-Sani A. Model-Free Resilient Grid-Forming and Grid-Following Inverter Control Against Cyberattacks Using Reinforcement Learning. Electronics. 2025; 14(2):288. https://doi.org/10.3390/electronics14020288
Chicago/Turabian StyleBeikbabaei, Milad, Brian Michael Kwiatkowski, and Ali Mehrizi-Sani. 2025. "Model-Free Resilient Grid-Forming and Grid-Following Inverter Control Against Cyberattacks Using Reinforcement Learning" Electronics 14, no. 2: 288. https://doi.org/10.3390/electronics14020288
APA StyleBeikbabaei, M., Kwiatkowski, B. M., & Mehrizi-Sani, A. (2025). Model-Free Resilient Grid-Forming and Grid-Following Inverter Control Against Cyberattacks Using Reinforcement Learning. Electronics, 14(2), 288. https://doi.org/10.3390/electronics14020288

