Steam Stripping for Recovery of Ammonia from Wastewater Using a High-Gravity Rotating Packed Bed
Abstract
1. Introduction
2. Materials and Methods
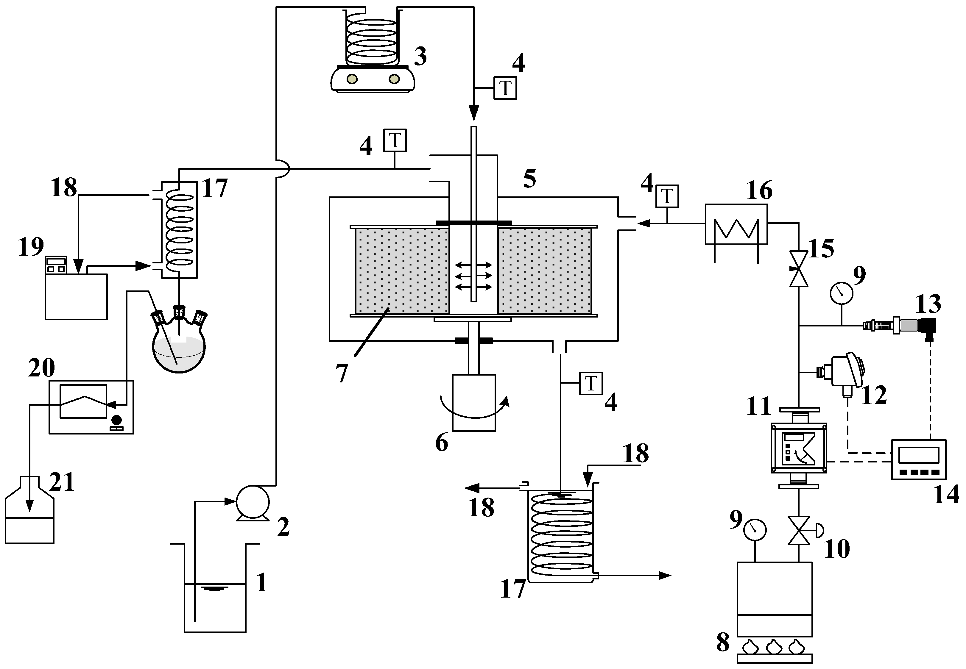
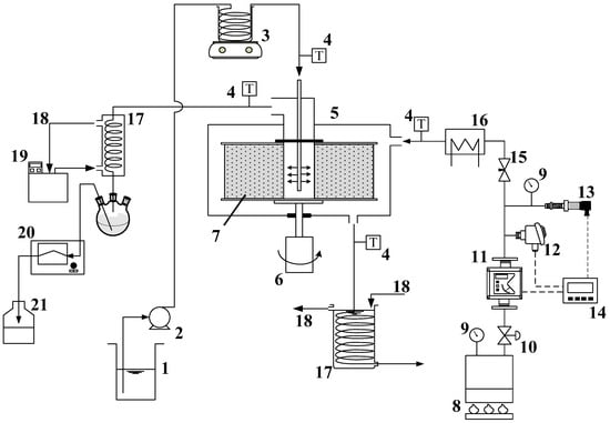
2.1. Apparatus and Operating Conditions
2.2. Analytical Methods
3. Results and Discussion
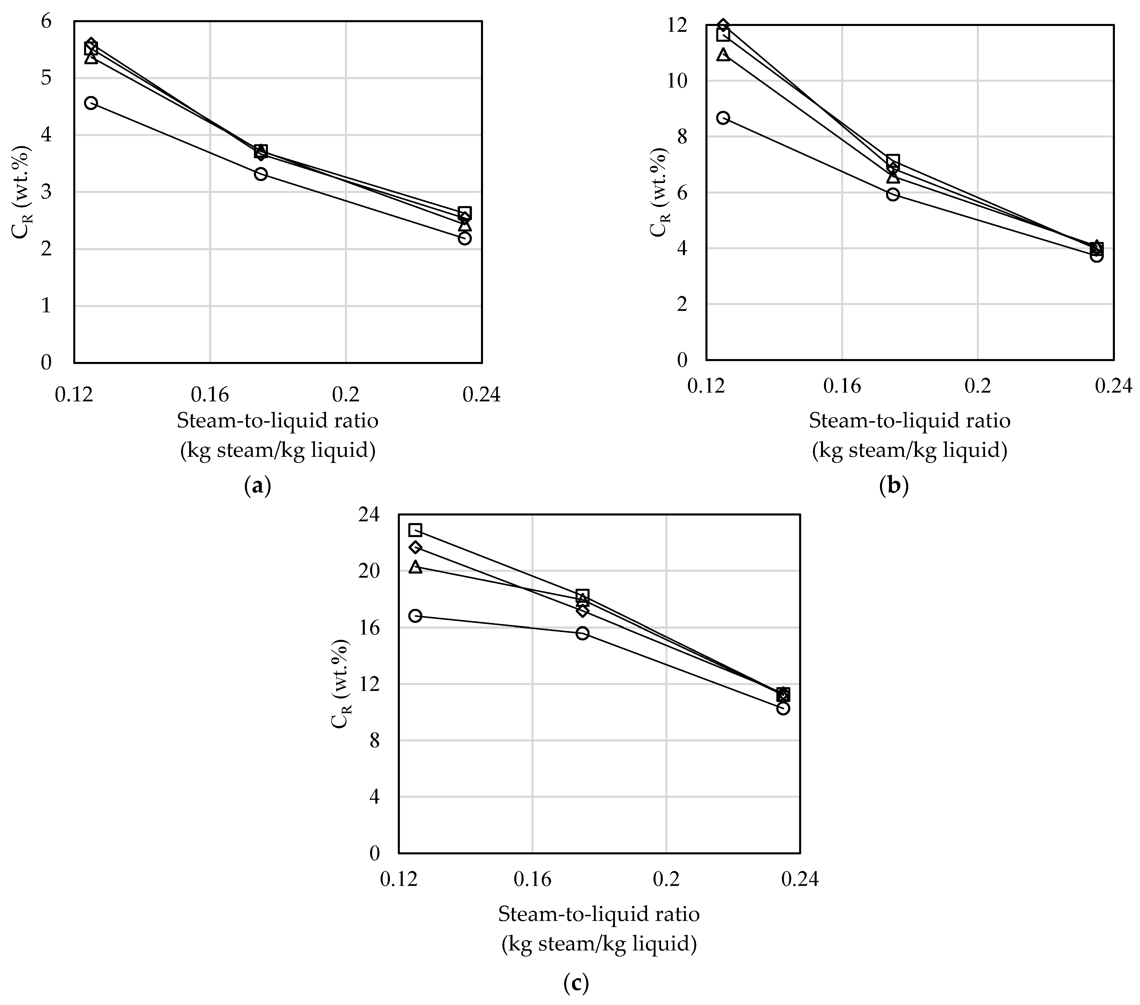
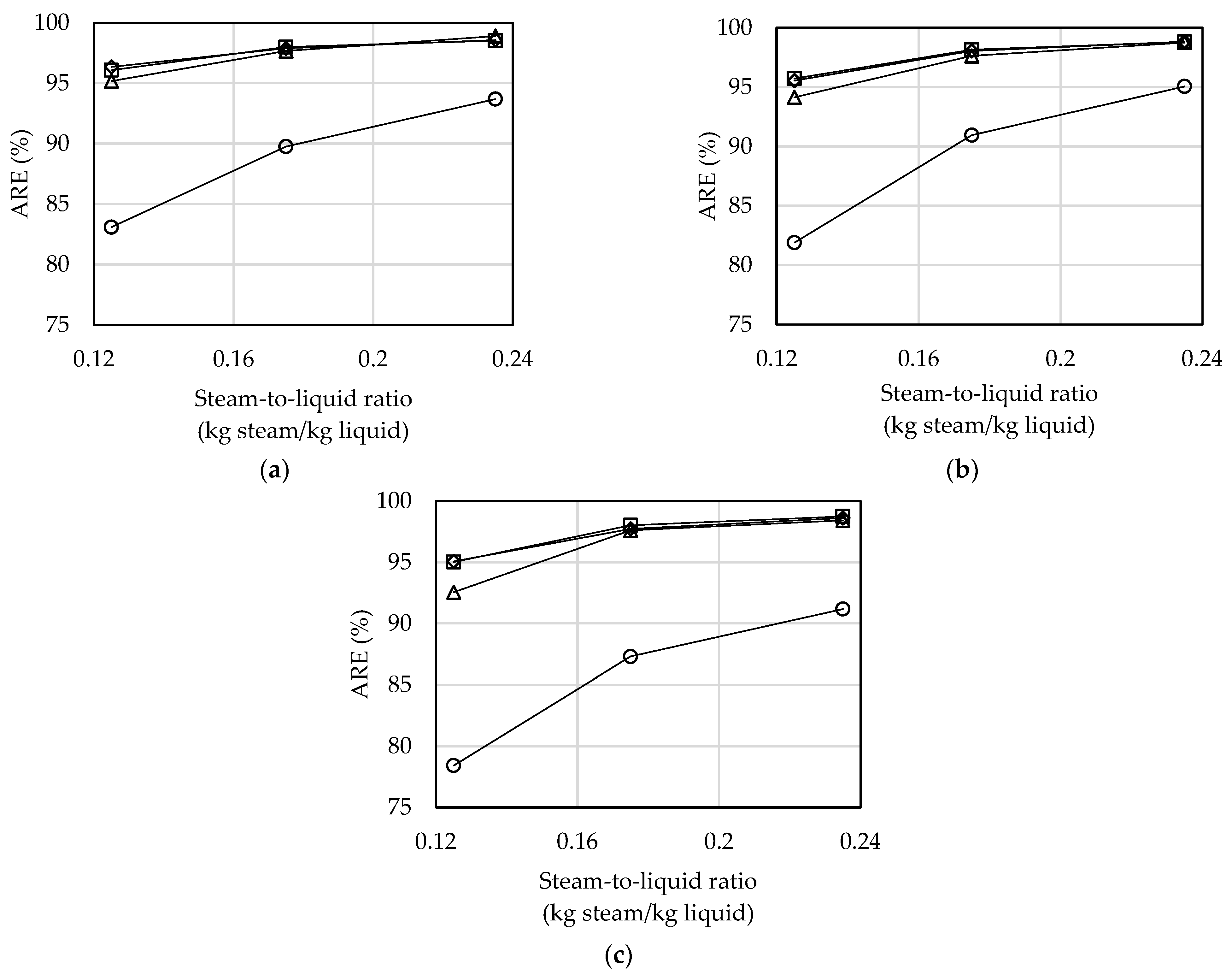
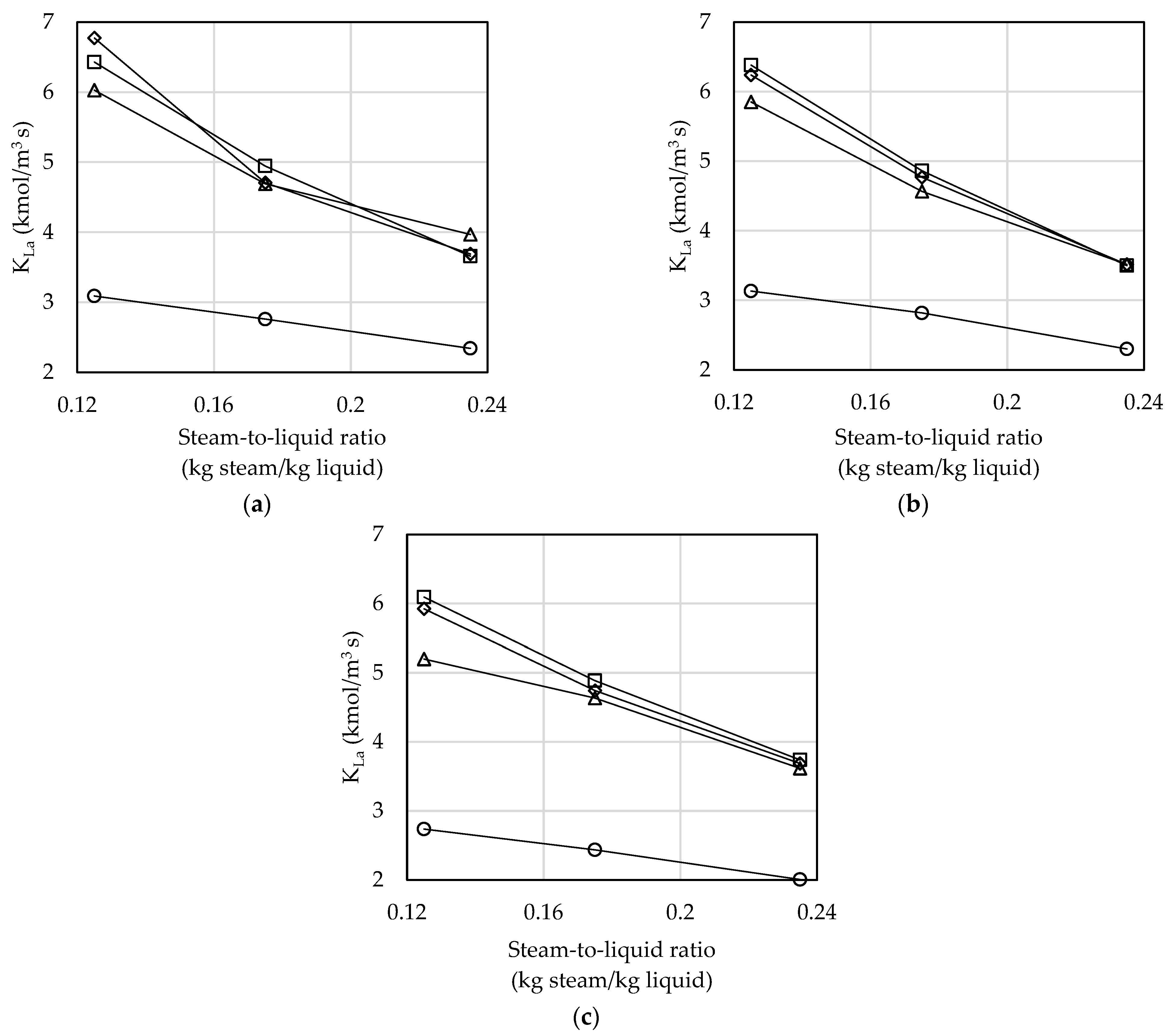
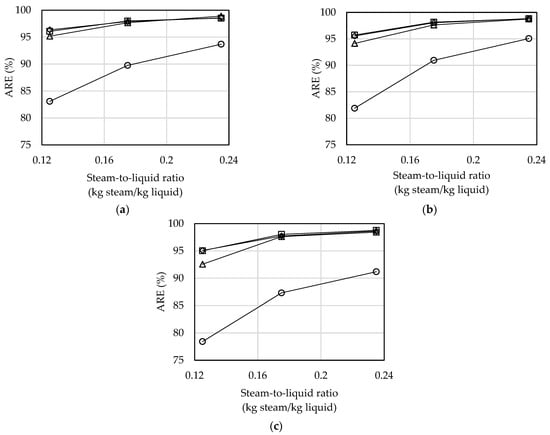
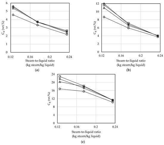
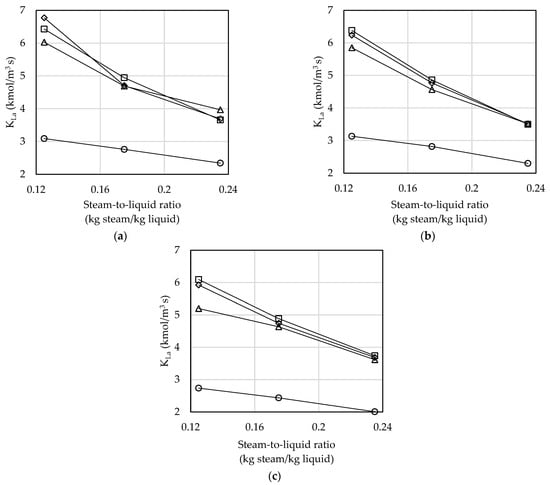
3.1. Effect of Steam-to-Liquid Ratio and ω
3.2. Effect of TSi and TLi
3.3. Effect of Ammonia Inlet Concentration
3.4. Performance Comparisons and Limitations
4. Conclusions
Author Contributions
Funding
Data Availability Statement
Conflicts of Interest
References
- Tang, T.L. Industrial Ammonia-Nitrogen Wastewater Treatment Overview. Available online: https://proj.ftis.org.tw/eta/epaper/PDF/ti105-2.pdf. (accessed on 20 January 2024).
- Rabalais, N.N. Nitrogen in aquatic ecosystems. Ambio 2002, 31, 102–112. [Google Scholar] [CrossRef]
- Behera, S.N.; Sharma, M.; Aneja, V.P.; Balasubramanian, R. Ammonia in the atmosphere: A review on emission sources, atmospheric chemistry and deposition on terrestrial bodies. Environ. Sci. Pollut. Res. 2013, 20, 8092–8131. [Google Scholar] [CrossRef]
- Wang, Y.; Niu, B.; Ni, J.Q.; Xue, W.; Zhu, Z.; Li, X.; Zou, G. New insights into concentrations, sources and transformations of NH3, NOx, SO2 and PM at a commercial manure-belt layer house. Environ. Pollut. 2020, 262, 114355. [Google Scholar] [CrossRef] [PubMed]
- Yuan, M.H.; Chen, Y.H.; Tsai, J.Y.; Chang, C.Y. Ammonia removal from ammonia-rich wastewater by air stripping using a rotating packed bed. Process Saf. Environ. Prot. 2016, 102, 777–785. [Google Scholar] [CrossRef]
- Yuan, M.H.; Chen, Y.H.; Tsai, J.Y.; Chang, C.Y. Removal of ammonia from wastewater by air stripping process in laboratory and pilot scales using a rotating packed bed at ambient temperature. J. Taiwan Inst. Chem. Eng. 2016, 60, 488–495. [Google Scholar] [CrossRef]
- Taiwan Environmental Protection Administration (TEPA). Taiwan Emission Data System Version 12; TEPA: Taipei, Taiwan, 2021. (In Chinese) [Google Scholar]
- Karri, R.R.; Sahu, J.N.; Chimmiri, V. Critical review of abatement of ammonia from wastewater. J. Mol. Liq. 2018, 261, 21–31. [Google Scholar] [CrossRef]
- Rao, D.P.; Bhowal, A.; Goswami, P.S. Process intensification in rotating packed beds (HIGEE): An appraisal. Ind. Eng. Chem. Res. 2004, 43, 1150–1162. [Google Scholar] [CrossRef]
- Wickramanayake, G.B.; Evers, D.P.; Kittel, J.A.; Gavaskar, A. Bench-Scale Evaluation of Ammonia Removal from Wastewater by Steam Stripping; EPA 600/S2-91/046; U.S. Environmental Protection Agency: Washington, DC, USA, 1992.
- Teichgraber, B.; Stein, A. Nitrogen elimination from sludge treatment reject water–comparison of the steam-stripping and denitrification processes. Water Sci. Technol. 1994, 30, 41–51. [Google Scholar] [CrossRef]
- Minhalma, M.; de Pinho, M.N. Integration of nanofiltration/steam stripping for the treatment of coke plant ammoniacal wastewaters. J. Membr. Sci. 2004, 242, 87–95. [Google Scholar] [CrossRef]
- Bonmatí, A.; Flotats, X. Air stripping of ammonia from pig slurry: Characterisation and feasibility as a pre- or post-treatment to mesophilic anaerobic digestion. Waste Manag. 2003, 23, 261–272. [Google Scholar] [CrossRef] [PubMed]
- Wang, Y.; Dong, Y.; Zhang, L.; Chu, G.; Zou, H.; Sun, B.; Zeng, X. Carbon dioxide capture by non-aqueous blend in rotating packed bed reactor: Absorption and desorption investigation. Sep. Purif. Technol. 2021, 269, 118714. [Google Scholar] [CrossRef]
- Zeng, L.; Mangan, C.; Li, X. Ammonia recovery from anaerobically digested cattle manure by steam stripping. Water Sci. Technol. 2006, 54, 137–145. [Google Scholar] [CrossRef] [PubMed]
- Trinh, V.M.; Yuan, M.H.; Chen, Y.H.; Wu, C.Y.; Kang, S.C.; Chiang, P.C.; Hsiao, T.C.; Huang, H.P.; Zhao, Y.L.; Lin, J.F.; et al. Chlorine dioxide gas generation using rotating packed bed for air disinfection in a hospital. J. Clean. Prod. 2021, 320, 128885. [Google Scholar] [CrossRef]
- Lin, S.H.; Wang, C.S. Recovery of isopropyl alcohol from waste solvent of a semiconductor plant. J. Hazard. Mater. 2004, 106, 161–168. [Google Scholar] [CrossRef] [PubMed]
- Burns, J.R.; Ramshaw, C. Process intensification: Visual study of liquid maldistribution in rotating packed beds. Chem. Eng. Sci. 1996, 51, 1347–1352. [Google Scholar] [CrossRef]
- Xie, P.; Lu, X.; Yang, X.; Ingham, D.; Ma, L.; Pourkashanian, M. Characteristics of liquid flow in a rotating packed bed for CO2 capture: A CFD analysis. Chem. Eng. Sci. 2017, 172, 216–229. [Google Scholar] [CrossRef]
- Cortes-Garcia, G.E.; van der Schaaf, J.; Kiss, A.A. A review on process intensification in HiGee distillation. J. Chem. Technol. Biot. 2017, 92, 1136–1156. [Google Scholar] [CrossRef]







| Reactor Types | Equipment Dimensions | CLi (mg/L) | Operation Conditions | Results | Ref. | 
|---|---|---|---|---|---|
| Steam stripping of RPB | ri = 1.15 cm ro = 6.35 cm ZB = 2 cm VB = 245 cm3 | 5000–20,000 | 1. TSi = 120 °C, TLi = 70 °C 2. Steam-to-liquid ratio = 0.175 kg steam/kg liquid | 1. Maximum ARE = 98.8% 2. Maximum CR = 22.9 wt.% | This study | 
| Steam stripping in packed column | d = 4.5 cm h = 1.8 m VP = 2.8L | 910–45,000 | 1. TLi = 79–81 °C 2. Steam-to-liquid ratio = 56–70 kg/m3 (0.056–0.070 kg/kg) | 1. ARE = 30–96% 2. CR = 0.7–6 wt.% | [15] | 
| Air stripping RPB | ri = 3.55 cm ro = 8.50 cm ZB = 2.15 cm VB = 400 cm3 | 1000 | 1. TLi = 40 °C 2. Gas-to-liquid ratio = 1600 (vol/vol) | ARE = 81% | [5] | 
| Air stripping in packed column | d = 5 cm h = 97.5 cm V = 1.913 L | 3.39 g/kg (Fresh slurry) 3.68 g/kg (Digested slurry) | 1. TLi = 80 °C 2. Gas-to-liquid ratio = 75 (vol/vol) 3. HRT = 4h (recirculation mode) | ARE = 98.8% (fresh slurry) ARE = 96% (digested slurry) | [13] | 
| Steam stripping in packed column | h = 13.1 m d = 1.9 m | 14,500 | 1. TLi = 24 °C 2. Feed stream flowrate = 8.3 m3/h | CLo (simulation) = 135.7 mg/L CLo (experimental) = 130 mg/L | [12] | 
| Disclaimer/Publisher’s Note: The statements, opinions and data contained in all publications are solely those of the individual author(s) and contributor(s) and not of MDPI and/or the editor(s). MDPI and/or the editor(s) disclaim responsibility for any injury to people or property resulting from any ideas, methods, instructions or products referred to in the content. | 
© 2024 by the authors. Licensee MDPI, Basel, Switzerland. This article is an open access article distributed under the terms and conditions of the Creative Commons Attribution (CC BY) license (https://creativecommons.org/licenses/by/4.0/).
Share and Cite
Yuan, M.-H.; Trinh, M.V.; Chen, Y.-H.; Lu, Y.-J.; Wang, L.-P.; Cheng, S.; Li, Z.; Santikunaporn, M.; Asavatesanupap, C. Steam Stripping for Recovery of Ammonia from Wastewater Using a High-Gravity Rotating Packed Bed. Environments 2024, 11, 206. https://doi.org/10.3390/environments11090206
Yuan M-H, Trinh MV, Chen Y-H, Lu Y-J, Wang L-P, Cheng S, Li Z, Santikunaporn M, Asavatesanupap C. Steam Stripping for Recovery of Ammonia from Wastewater Using a High-Gravity Rotating Packed Bed. Environments. 2024; 11(9):206. https://doi.org/10.3390/environments11090206
Chicago/Turabian StyleYuan, Min-Hao, Minh Viet Trinh, Yi-Hung Chen, Yong-Jhe Lu, Li-Pang Wang, Shikun Cheng, Zifu Li, Malee Santikunaporn, and Channarong Asavatesanupap. 2024. "Steam Stripping for Recovery of Ammonia from Wastewater Using a High-Gravity Rotating Packed Bed" Environments 11, no. 9: 206. https://doi.org/10.3390/environments11090206
APA StyleYuan, M.-H., Trinh, M. V., Chen, Y.-H., Lu, Y.-J., Wang, L.-P., Cheng, S., Li, Z., Santikunaporn, M., & Asavatesanupap, C. (2024). Steam Stripping for Recovery of Ammonia from Wastewater Using a High-Gravity Rotating Packed Bed. Environments, 11(9), 206. https://doi.org/10.3390/environments11090206
 
        



 
       