A Multi-Branch U-Net for Steel Surface Defect Type and Severity Segmentation
Abstract
1. Introduction
- Inspired by the real-life industrial dataset that we gathered, we study the detection of 16 different types of steel surface defects, of which some are almost visually similar but have a different root cause. Moreover, for each detected surface defect, a severity grading is also to be produced by the inspection system in order to produce a fine-grained quality report. We demonstrate that the joint training of these two tasks simultaneously yields better results than when treating them separately.
- We strive towards pixel-perfect segmentation of the surface defects. We show that our network can produce these, although some of the annotations of our dataset are in the less precise but cheaper bounding boxes format instead of pixel-perfect segmentation maps.
- We demonstrate that fusing the image data with steel production process parameters during classification is very advantageous for the detection accuracy of the proposed system.
2. Method
2.1. Dataset
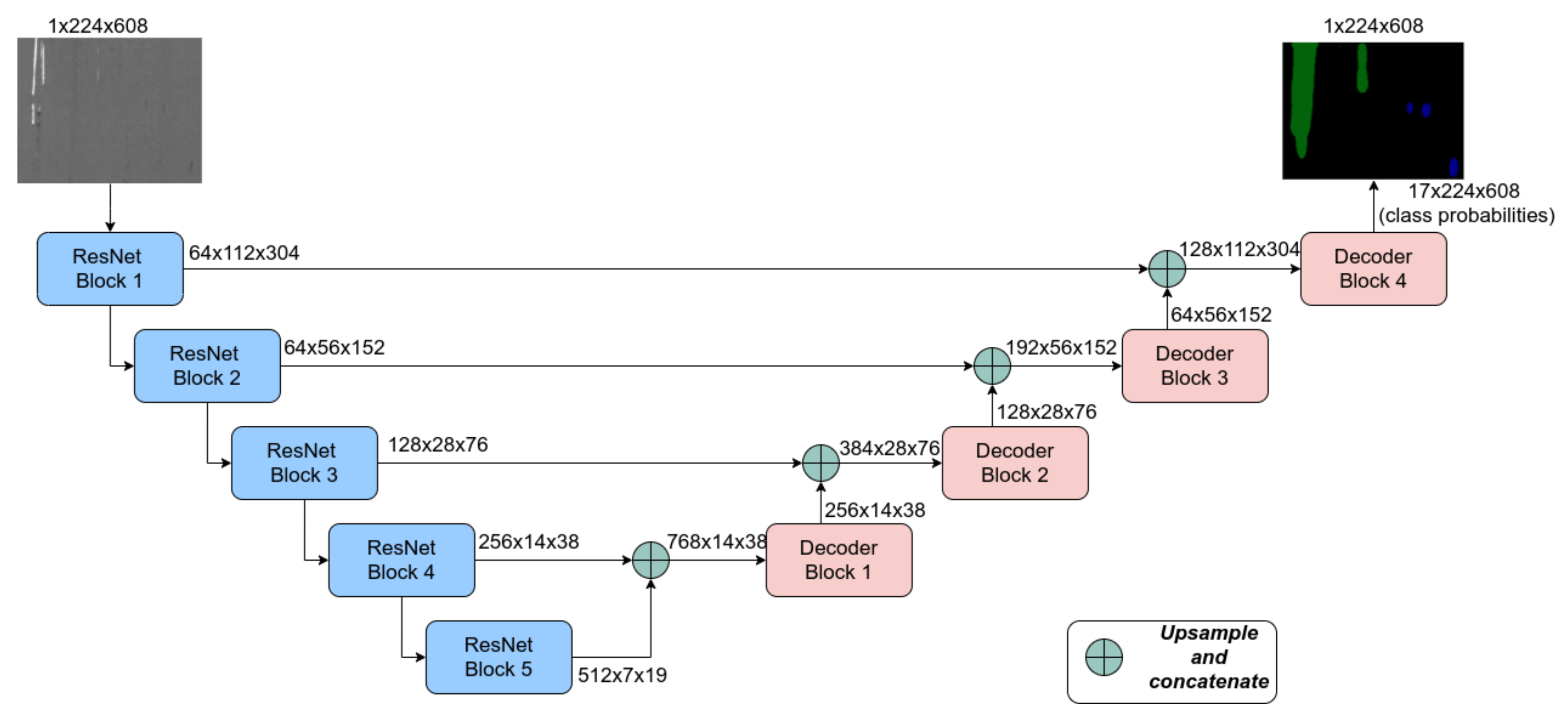
2.2. Semantic Segmentation Using U-Net
Multi-Branch U-Net
2.3. Loss Function
3. Experiments and Results
3.1. Single Task Networks
3.2. Multi-Branch Network Combing Defect Type and Severity
Multi-Branch U-Net
3.3. Using Process Parameters as Extra Supervision
4. Discussion
5. Conclusions
Author Contributions
Funding
Institutional Review Board Statement
Informed Consent Statement
Data Availability Statement
Acknowledgments
Conflicts of Interest
References
- Luo, Q.; Fang, X.; Liu, L.; Yang, C.; Sun, Y. Automated Visual Defect Detection for Flat Steel Surface: A Survey. IEEE Trans. Instrum. Meas. 2020, 69, 626–644. [Google Scholar] [CrossRef]
- Song, K.; Yan, Y. A noise robust method based on completed local binary patterns for hot-rolled steel strip surface defects. Appl. Surf. Sci. 2013, 285, 858–864. [Google Scholar] [CrossRef]
- Severstal. Severstal: Steel Defect Detection; Severstal: Cherepovets, Russia, 2019. [Google Scholar]
- O’Shea, K.; Nash, R. An Introduction to Convolutional Neural Networks. arXiv 2015, arXiv:1511.08458. [Google Scholar]
- Tao, A.; Sapra, K.; Catanzaro, B. Hierarchical Multi-Scale Attention for Semantic Segmentation. arXiv 2020, arXiv:2005.10821. [Google Scholar]
- Vakanski, A.; Xian, M.; Freer, P.E. Attention-Enriched Deep Learning Model for Breast Tumor Segmentation in Ultrasound Images. Ultrasound Med. Biol. 2020, 46, 2819–2833. [Google Scholar] [CrossRef] [PubMed]
- Azimi, S.M.; Henry, C.; Sommer, L.; Schumann, A.; Vig, E. SkyScapes Fine-Grained Semantic Understanding of Aerial Scenes. In Proceedings of the 2019 IEEE/CVF International Conference on Computer Vision (ICCV), Seoul, Korea, 27 October–2 November 2019; pp. 7392–7402. [Google Scholar] [CrossRef]
- Kollmann, H.T.; Abueidda, D.W.; Koric, S.; Guleryuz, E.; Sobh, N.A. Deep learning for topology optimization of 2D metamaterials. Mater. Des. 2020, 196, 109098. [Google Scholar] [CrossRef]
- Konovalenko, I.; Maruschak, P.; Brezinová, J.; Viňáš, J.; Brezina, J. Steel Surface Defect Classification Using Deep Residual Neural Network. Metals 2020, 10, 846. [Google Scholar] [CrossRef]
- Damacharla, P.; Achuth, R.M.V.; Ringenberg, J.; Javaid, A.Y. TLU-Net: A Deep Learning Approach for Automatic Steel Surface Defect Detection. arXiv 2021, arXiv:2101.06915. [Google Scholar]
- Fu, J.; Zhu, X.; Li, Y. Recognition Of Surface Defects On Steel Sheet Using Transfer Learning. arXiv 2019, arXiv:1909.03258. [Google Scholar]
- Wang, S.; Xia, X.; Ye, L.; Yang, B. Automatic Detection and Classification of Steel Surface Defect Using Deep Convolutional Neural Networks. Metals 2021, 11, 388. [Google Scholar] [CrossRef]
- Minaee, S.; Boykov, Y.; Porikli, F.; Plaza, A.; Kehtarnavaz, N.; Terzopoulos, D. Image Segmentation Using Deep Learning: A Survey. arXiv 2020, arXiv:2001.05566. [Google Scholar]
- Takos, G. A Survey on Deep Learning Methods for Semantic Image Segmentation in Real-Time. arXiv 2020, arXiv:2009.12942. [Google Scholar]
- Naumenko, V.; Muntin, A.; Danilenko, A.; Baranova, O. Study of the Surface Defect Nature of Hot-Rolled Products in the Edge Zone. Steel Transl. 2020, 50, 46–52. [Google Scholar] [CrossRef]
- Yu, H.; Tieu, K.; Lu, C.; Deng, G.y.; Liu, X.h. Occurrence of surface defects on strips during hot rolling process by FEM. Int. J. Adv. Manuf. Technol. 2012, 67. [Google Scholar] [CrossRef][Green Version]
- Dhua, S. Metallurgical Analyses of Surface Defects in Cold-Rolled Steel Sheets. J. Fail. Anal. Prev. 2019, 19, 1–11. [Google Scholar] [CrossRef]
- Ronneberger, O.; Fischer, P.; Brox, T. U-Net: Convolutional Networks for Biomedical Image Segmentation. In Medical Image Computing and Computer-Assisted Intervention—MICCAI 2015; Navab, N., Hornegger, J., Wells, W.M., Frangi, A.F., Eds.; Springer: Cham, Switzerland, 2015; pp. 234–241. [Google Scholar]
- He, K.; Zhang, X.; Ren, S.; Sun, J. Deep Residual Learning for Image Recognition. In Proceedings of the IEEE Conference on Computer Vision and Pattern Recognition (CVPR), Las Vegas, NV, USA, 27–30 June 2016. [Google Scholar]
- Paszke, A.; Chaurasia, A.; Kim, S.; Culurciello, E. ENet: A Deep Neural Network Architecture for Real-Time Semantic Segmentation. arXiv 2016, arXiv:1606.02147. [Google Scholar]
- Paszke, A.; Gross, S.; Massa, F.; Lerer, A.; Bradbury, J.; Chanan, G.; Killeen, T.; Lin, Z.; Gimelshein, N.; Antiga, L.; et al. PyTorch: An Imperative Style, High-Performance Deep Learning Library. In Advances in Neural Information Processing Systems 32; Wallach, H., Larochelle, H., Beygelzimer, A., d’Alché-Buc, F., Fox, E., Garnett, R., Eds.; Curran Associates, Inc.: Red Hook, NY, USA, 2019; pp. 8024–8035. [Google Scholar]
- Kingma, D.P.; Ba, J. Adam: A Method for Stochastic Optimization. In Proceedings of the 3rd International Conference on Learning Representations, ICLR 2015, San Diego, CA, USA, 7–9 May 2015. [Google Scholar]
- Vandenhende, S.; Georgoulis, S.; Van Gansbeke, W.; Proesmans, M.; Dai, D.; Van Gool, L. Multi-Task Learning for Dense Prediction Tasks: A Survey. IEEE Trans. Pattern Anal. Mach. Intell. 2021. [Google Scholar] [CrossRef] [PubMed]
- Crawshaw, M. Multi-Task Learning with Deep Neural Networks: A Survey. arXiv 2020, arXiv:2009.09796. [Google Scholar]
- Zhang, Y.; Sidibé, D.; Morel, O.; Mériaudeau, F. Deep multimodal fusion for semantic image segmentation: A survey. Image Vis. Comput. 2021, 105, 104042. [Google Scholar] [CrossRef]
















| Defect Type | Severity | |||||||
|---|---|---|---|---|---|---|---|---|
| Model | mIoU | mACC | fwIoU | pACC | mIoU | mACC | fwIoU | pACC |
| Single-Task | 31.9 | 49.8 | 83.2 | 88.6 | 37.8 | 55.3 | 81.2 | 85.6 |
| Multi-Branch | 33.4 | 51.7 | 84.1 | 89.2 | 40.8 | 59.5 | 82.3 | 86.1 |
| Multi-Branch with Process Params | 40.2 | 73.9 | 85.4 | 90.1 | 43.7 | 66.4 | 83.4 | 88.2 |
Publisher’s Note: MDPI stays neutral with regard to jurisdictional claims in published maps and institutional affiliations. |
© 2021 by the authors. Licensee MDPI, Basel, Switzerland. This article is an open access article distributed under the terms and conditions of the Creative Commons Attribution (CC BY) license (https://creativecommons.org/licenses/by/4.0/).
Share and Cite
Neven, R.; Goedemé, T. A Multi-Branch U-Net for Steel Surface Defect Type and Severity Segmentation. Metals 2021, 11, 870. https://doi.org/10.3390/met11060870
Neven R, Goedemé T. A Multi-Branch U-Net for Steel Surface Defect Type and Severity Segmentation. Metals. 2021; 11(6):870. https://doi.org/10.3390/met11060870
Chicago/Turabian StyleNeven, Robby, and Toon Goedemé. 2021. "A Multi-Branch U-Net for Steel Surface Defect Type and Severity Segmentation" Metals 11, no. 6: 870. https://doi.org/10.3390/met11060870
APA StyleNeven, R., & Goedemé, T. (2021). A Multi-Branch U-Net for Steel Surface Defect Type and Severity Segmentation. Metals, 11(6), 870. https://doi.org/10.3390/met11060870

