Next Article in Journal
Identify Patterns in Online Bin Packing Problem: An Adaptive Pattern-Based Algorithm
Previous Article in Journal
Review on Higgs Hidden–Dark Sector Physics at High-Energy Colliders
 
 
Font Type:
Arial Georgia Verdana
Font Size:
Aa Aa Aa
Line Spacing:
Column Width:
Background:
Article

Design and Temperature Modeling Simulation of the Full Closed Hot Air Circulation Tobacco Bulk Curing Barn

1
The Faculty of Information Engineering and Automation, Kunming University of Science and Technology, Kunming 650500, China
2
The Faculty of Civil Engineering and Mechanics, Kunming University of Science and Technology, Kunming 650500, China
*
Author to whom correspondence should be addressed.
Symmetry 2022, 14(7), 1300; https://doi.org/10.3390/sym14071300
Submission received: 23 May 2022 / Revised: 8 June 2022 / Accepted: 15 June 2022 / Published: 23 June 2022

Abstract

:
For now, the open humidification method is applied in the tobacco bulk curing barn, which has some disadvantages, such as the loss of the oil content and aroma components of the tobacco leaves and the waste heat loss of the exhaust air flow. In this context, a tobacco bulk curing barn with totally closed hot air circulation is designed to perfect the curing quality of tobacco and avoid the loss of residual heat in the bulk curing barn. Meanwhile, due to the balance and symmetry of input and output of the curing barn temperature, according to the law of conservation of energy, a mathematical model of the temperature control system of the closed hot air circulation tobacco bulk curing barn is established, and the temperature transfer function of the system is obtained. On this basis, 10 algorithms are used to optimize the full closed hot air circulation tobacco bulk curing barn temperature control system PID parameters. The result of the sobol sequence seeker optimization algorithm (SSOA) is better than the other algorithms. So, the PID control strategy based on the SSOA is used to simulate and experiment the temperature control system of tobacco bulk curing barn. The simulation and experimental results show that for the tobacco bulk curing barn temperature control system, the sobol sequence seeker optimization algorithm PID control has better dynamic characteristics compared with fuzzy PID control, and the temperature control system of tobacco bulk curing barn has fast adjustment and small overshoot. Therefore, the new baking barn with proper PID parameters can improve the tobacco’s curing quality and save energy by reducing the residual heat.

1. Introduction

In 1960, the first large-scale bulk baking operation began in North Carolina [1]. During the past decade, the tobacco bulk curing barn have been widely promoted and applied. The traditional tobacco baking barn with natural ventilation has been replaced by the tobacco bulk curing barn with forced ventilation. The bulk tobacco curing barn add the hot air circulation system and the automatic control system, saving the energy costs and freeing the manpower. Due to the application of forced ventilation technology, in recent years, a large number of studies have been made on the structure and different air flow directions of the tobacco curing barn, especially the common tobacco curing rooms with the air ascending type [2,3] and the air descending type [4].
Generally, the tobacco curing can be divided into three stages: yellowing, dry leaves and dry stems [5]. The variation of flue baking process is mainly the result of water evaporation and enzyme reaction [6]. And the distribution of air flow, temperature and relative humidity in the tobacco baking room also affected the quality of tobacco baking.
The tobacco bulk curing barn adopts forced ventilation and hot air circulation, which is characterized by large quantity of loaded tobacco leaves, labor-saving, time-saving and easy automatic control of tobacco leaves baking. However, most of the current tobacco bulk curing barn adopt open humidity drainage, and the moisture is discharged directly outside the baking room. On the one hand, due to the open way of moisture drainage in the baking room, the loss of residual heat from the exhaust airflow is caused, so the energy utilization rate of the heating system in the tobacco bulk curing barn is generally low. On the other hand, due to the open humidity drainage of the baking room, the oil content and aroma of the tobacco leaves in the baking room are reduced. To reduce the energy consumption of the tobacco bulk curing barn and improve the quality of the tobacco leaf baking, some relevant scholars have conducted many studies on the temperature and humidity control of the tobacco bulk curing barn with the open moisture drainage. The artificial neural network [7] was used to study the distribution of temperature and relative humidity in tobacco drying process. Zhang et al. [8] simulated the temperature field in the barn in the drying process of tobacco based on the finite volume method. Wei et al. [9] studied the temperature distribution of tobacco baking room through experiments and numerical simulation. Bao et al. [10] conducted numerical studies on temperature, humidity and velocity fields in the tobacco baking room. To reduce this dependency and achieve high quality the curing process, Bai et al. [11] proposed a new structure of the tobacco bulk baking room based on the heat pump and conducted numerical simulation with CFD to conduct the temperature and humidity of the baking room. Portia et al. [12] proposed a biomass fired flue curing tobacco barn design for small-medium scale farmers in Zimbabwe with a clear objective to control the temperature and humidity. Condori [13] developed a control system based on digital image processing for the tobacco curing process in a bulk-curing barn. He et al. [14] designed an intelligent biomass fuel burner as an alternative to coal-fired heating for tobacco curing. Wu et al. [15] used a deep learning-based method to model of the bulk tobacco flue-curing process. Zhao et al. [16] measured the optimum humidity for air-curing of cigar tobacco leaves during the browning period. Wei et al. [17] explored the practicability of on-line monitoring of moisture, starch, protein, and soluble sugars for tobacco leaves by near-infrared spectroscopy and deep transfer learning. However, the studies of oil content and aroma retention of the tobacco leaves, the totally closed hot air circulation centered on tobacco baking room were rarely considered.
In this paper, a kind of dense baking room with full closed hot air circulation was proposed, to avoid the defect of open humidity drainage and further improve the energy utilization rate and quality of the tobacco leaves in the dense baking room. According to the energy conservation theorem, this kind of full-closed hot air circulation dense oven temperature control system is modeled, and PID (proportion integrals differential) control strategy based on sobol sequence seeker optimization algorithm is adopted to simulate and experiment the temperature control system of dense oven.
The major contributions of this paper are summed up as follows:
  • A new kind of dense baking room with full closed hot air circulation was proposed. The new dense baking room can improve the energy utilization rate and quality of the tobacco leaves.
  • According to the energy conservation theorem, the temperature control system of the new dense baking room is modeled.
  • The PID control strategy based on sobol sequence seeker optimization algorithm is adopted to simulate step response curve of the temperature control system of new oven.
  • The PID control strategy based on sobol sequence seeker optimization algorithm is adopted to actual experiment the temperature control system of new oven.
The rest of the article structure is as follows. Part 2 design the full closed hot air circulation tobacco bulk curing barn. Section 3 establishes of dynamic temperature model for the new curing barn. Section 4 shows the simulation results of temperature control system for the new curing barn. Section 5 shows the actual experiment results of temperature control system for the new curing barn. At last, Section 6 gives some conclusions.

2. Design and Working Principle of Full Closed Hot Air Circulation Tobacco Bulk Curing Barn

At present, the tobacco bulk curing barn adopts the open mode of moisture removal. During the moisture removal stage of the tobacco curing, the moisture removal air is directly discharged to the outdoor tobacco curing room. To avoid the defect of the current open moisture drainage and further improve the energy utilization rate and the quality of tobacco leaves in the tobacco bulk curing barn, this paper adopts the fully closed hot air circulation. The construction of the full closed hot-air circulation tobacco bulk curing barn is shown in the Figure 1. Compared with the open type of tobacco bulk curing barn, the fully closed hot air circulation tobacco bulk curing barn eliminates the wet outlet and adds the dehumidification equipment. Since the dew-point temperature of the dehumidified air flow is higher than 40 °C during the dense baking process of tobacco leaves, the dehumidification equipment can adopt an inter-wall heat exchanger to dehumidify the hot and humid air flow in the air return with outdoor air as the cold source.
When tobacco leaves are baking intensively, the hot air heated by the hot air stove is sent to the tobacco leaves baking room from the hot air inlet. In the tobacco baking room, the hot air is fed into the tobacco for heat and humidity exchange, and the hot air increases the humidity of the hot air and lowers the temperature, which then flows through the dehumidification equipment from the return air outlet. After dehumidification in the dehumidification equipment, the hot air with low temperature and high humidity returns to the hot air stove for reheating and is sent to the tobacco baking room, and so on.
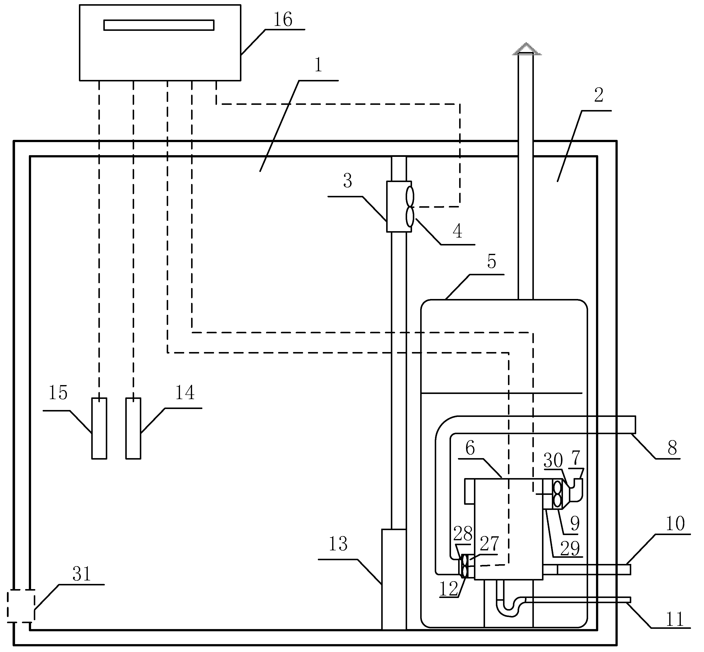
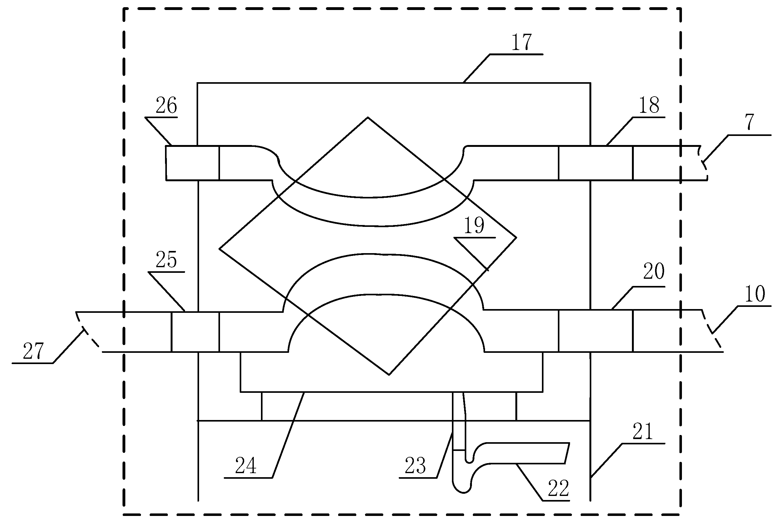
The paper designed this kind of full closed hot air circulation tobacco bulk curing barn, the specific structure and components of the bulk curing barn are shown in the Figure 2. The full closed hot air circulation tobacco bulk curing barn is composed of the tobacco leaves baking room 1, the heating chamber 2, the hot air inlet 3, the hot air circulation fan in the barn 4, the hot blast heater 5, the return air inlet 13, the temperature sensor 14, the humidity sensor 15, and the controller 16. In the full closed hot air circulation tobacco bulk curing barn added the wall-mounted air-cooled dehumidifier 6, the dehumidifying air outlet duct 7, the fresh air outlet duct 8, the dehumidifying air blower 9, the fresh air inlet duct 10, the drainpipe 11, the fresh air fan 12, the fresh air fan inlet air blower joint 27, the fresh air fan outlet joint 28, the dehumidifying air fan inlet joint 29, the dehumidifying air fan outlet joint 30, and at the same time cancel the dehumidifying air outlet 31. The wall-mounted air-cooled dehumidifier 6 is composed of the insulation shell 17, the dehumidifying air outlet 18, the interwall heat exchange module 19, the fresh air inlet 20, the support 21, the water seal 22, the drainage outlet 23, the condensate water collector plate 24, the fresh air outlet 25, and the dehumidifying air inlet 26. The wall-mounted air-cooled dehumidifier 6 is an interwall air cooled dehumidifier with automatic control. The structural connection diagram of the interwall air cooled dehumidifier is shown in the Figure 3.
The specific working principle of the fully closed hot air cycle intensive oven: when it is necessary to dehumidify, the hot and humid airflow returned from the hot air return air inlet 13 below the tobacco leaves baking room 1. A part of it enters from the dehumidified air outlet 18 and flows through the interwall air-cooled dehumidifier 6 under the dehumidifying air blower 9. The outdoor fresh air enters from fresh air inlet pipe 10 and flows through the wall-mounted air-cooled dehumidifier 6 under the traction of fresh air fan 12. In the wall heat exchange module 19 of the wall-mounted air-cooled dehumidifier 6, the hot and humid air flow and fresh air from the outside are cooled and condensed. The condensed water is collected by the condensate water collector plate 24 and discharged to the outside by the drainpipe 11; The desiccated hot and humid air flow enters the heating chamber 2, and then enters the tobacco leaves baking room 1 after being heated by the hot blast heater 5, to reduce the waste heat loss of the moisture flow in the conventional intensive curing room and the loss of beneficial components such as aroma components of the tobacco leaves.
In this design, the aroma constituents and other gases are fixed in the intensive curing room. The aroma constituents and other gases are beneficial to perfecting the curing quality of tobacco leaves. The current intensive curing room can avoid the loss of residual heat, save energy and reduce emission.

3. Establishment of Dynamic Temperature Model for Full Closed Hot Air Circulation Tobacco Bulk Curing Barn

According to the specifications of the current standard tobacco bulk curing barn, the structural parameters of the heating chamber should be 2 m (long) × 2.7 m (wide) × 3.5 m (high), and the structural parameters of the tobacco leaves baking room should be 8 m (long) × 2.7 m (wide) × 3.5 m (high).
To simplify the calculation appropriately, the following assumptions and simplifications were made when establishing the temperature mathematical model of tobacco bulk curing barn: (1) Because the temperature difference between vertical and horizontal directions was very small in the tobacco leaves baking room, it was assumed that the temperature distribution in the tobacco leaves baking room was even. (2) The thermal efficiency of hot blast heater in the tobacco bulk curing barn is approximately unchanged. (3) The heat transfer coefficient between the tobacco baking room, the outside world is approximately constant and does not change with the change of the outside climate. Based on this assumption and simplification, a mathematical model of tobacco curing room temperature was established. Whether the model is correct or not will be further proved by specific baking experiments in Section 5 of this paper.

3.1. Dynamic Temperature Model of Heating Chamber in the Tobacco Bulk Curing Barn

Due to the balance and symmetry of input and output of the curing barn temperature, based on the law of energy conservation [18,19], the energy balance equation of the heating chamber is:
Δ Q = η Q c o a l Q d e h u m i d i f i c a t i o n Q h e a t   d i s s i p a t i o n
In the Formula (1): ΔQ—the hot blast heater in a unit time internal energy supply heating chamber heat; η—the hot blast heater thermal efficiency; Qcoal—the amount of heat generated by the fuel in the hot blast heater per unit time; Qheat dissipation—the amount of heat lost in a heating chamber per unit of time; Qdehumidification—the amount of heat lost by dehumidifier per unit time.
The heat generated by the fuel in the hot blast heater per unit time was calculated according to the amount of coal consumed in the dense baking process of tobacco leaves, and the thermal efficiency of the hot blast heater was determined. The heat loss of the heating chamber in a unit time is determined by the density, the heat transfer temperature difference and the heat transfer coefficient of the envelope. The heat loss of the dehumidifier per unit time is determined according to the enthalpy difference before and after the dehumidification of the dehumidified air passing through the dehumidifier.
ρ 1 C p 1 V 1 Δ T = η 0 τ U 1 U 0 Q d t 0 τ A 1 h 1 Δ T d t 0 τ A 2 h 2 Δ T d t
The mathematical model Formula (3) of heating chamber temperature is obtained by Laplace transform of the Equation (2).
G 1 ( s ) = Δ T ( s ) U 1 ( s ) = η Q U 0 1 ρ 1 C p 1 V 1 s + A 1 h 1 + A 2 h 2
In the Formula (3): ρ1—the heating chamber indoor air density, 1.029 kg/m3; Cp1—the specific heat capacity at constant pressure of air in the heating chamber, 1.009 × 103 J/(kg·K); V1—the volume of heating chamber; ΔT—the difference in temperature of heating chamber between indoor air and outdoor air, K; η—the hot blast stove thermal efficiency, take 75%, U1—the circulation fan in the 0-τ time type hot blast stove air quantity, m3. U0—the air quantity of coal burning, 7.1 m3/kg; Q—the calorific value of coal, 29,271.2 × 103 J/kg; A1—the heat exchanger area of dehumidification equipment, 0.5 m (long), 0.18 m (wide) and 0.25 m (high); h1—the heat transfer coefficient between heat exchanger of dehumidification equipment and the outside world, 48.93 w/(m·K); A2—the inner wall area of heating chamber; h2—the heat transfer coefficient between the enclosure structure of heating chamber, the outside world is 0.79 w/(m·K).
The mathematical model Formula (4) of dynamic transfer function of the heating chamber temperature was obtained by substituting the parameters into Formula (3).
G 1 ( s ) = 3092.02817 9.8115664 s + 0.0501706

3.2. Dynamic Temperature Model of the Tobacco Baking Room in Tobacco Bulk Curing Barn

Similarly, due to the balance and symmetry of input and output of the curing barn temperature, according to the law of energy conservation, the energy balance equation of the tobacco baking room is the Equation (5).
Δ Q 1 = Q h e a t i n g   c h a m b e r Q d e h u m i d i f i c a t i o n Q 1 h e a t   d i s s i p a t i o n Q t o b a c c o   l e a v e s
In the Formula (5): ΔQ1—the heat change of the tobacco baking room in a unit time; Qheating chamber—the heating chamber supplies the heat of the tobacco baking room per unit time; Qdehumidification—the heat lost by the hot air in the smoke chamber of the heating chamber dehumidification equipment in a unit time; Q1heat dissipation—the heat lost in the tobacco baking room per unit time; Qtobacco leaves—the heat consumed per unit time of baking.
The heat changed in the temperature of the tobacco baking room per unit time was calculated according to the heating chamber supplies the heat of the tobacco baking room per unit time and the heating chamber loss the heat of the tobacco baking room per unit time; the heating chamber loss the heat of the tobacco baking room per unit time is determined by the heat lost by the hot air in the smoke chamber of the heating chamber dehumidification equipment in a unit time, the heat lost in the tobacco baking room per unit time and the heat consumed per unit time of baking.
ρ 2 C p 2 V 2 d T i d t = m p C p 2 ( T p T i ) A 1 h 1 ( T i T o ) A 3 h 3 ( T i T o ) m t C pt ( T i T t )
The mathematical model Formula (7) of the temperature of the tobacco baking room can be obtained by simplifying the Formula (6) with Laplace transform.
G 2 ( s ) = T i ( s ) T p ( s ) = m p C p 2 ρ 2 C p 2 V 2 s + m p C p 2 + A 1 h 1 + A 3 h 3 + m t C pt
In the Formula (7): ρ2—the indoor air density of the tobacco baking room, 1.128 kg/m3; Cp2—the specific heat capacity at constant pressure of indoor air in the tobacco baking room, 1.005 × 103 J/(kg·K); V2—the volume of the tobacco baking room; Ti—the smoke chamber temperature, K; d T i d t —the rate of temperature change in the tobacco baking room; mp—the air mass flow per unit time, 0.316 kg/s; Tp—the air supply temperature, K; TO—the outdoor air temperature, 298 K; A3—the inner wall area of the tobacco baking room; h3—the heat transfer coefficient between the envelop structure and the external environment of the tobacco baking room, 0.79 w/(m·K). m t—the quality of the tobacco baking room tobacco leaves, 3600 kg; Cpt—the constant pressure specific heat capacity of the tobacco baking room tobacco leaves, 12.773 J/(kg·K); Tt—the temperature of tobacco leaves in the tobacco baking room, Tt = (Ti−3) K.
By substituting the parameters into the Formula (7), the mathematical model Formula (8) of the dynamic transfer function of the temperature of the tobacco baking room can be obtained.
G 2 ( s ) = 0.31758 85.703184 s + 46.4191226

3.3. Dynamic Temperature Model of Full Closed Hot Air Circulation Tobacco Bulk Curing Barn

By cascaded G1(s), the temperature control model of the heating chamber, and G2(s), the temperature control model of the tobacco baking room, the dynamic temperature control model G(s) of the full closed hot air circulation tobacco bulk curing barn was obtained as the Formula (9):
G ( s ) = G 1 ( s ) G 2 ( s ) = 981.966306 804.882485 s 2 + 459.744086 s + 2.32887523

4. Simulation of Temperature Control System for Full Closed Hot Air Circulation Tobacco Bulk Curing Barn

4.1. Design of Temperature Control System for Full Closed Hot Air Circulation Tobacco Bulk Curing Barn

The PID control is a widely used strategy in the industrial process control, and novel seeker optimization algorithm has also been used to many assignment [20,21,22,23,24,25,26,27,28], and sobol sequence in mathematics has good uniform distribution characteristics [29,30,31]. Therefore, this paper adopts the PID control strategy based on sobol sequence seeker optimization algorithm to construct the temperature control system of the full closed hot air circulation tobacco bulk curing barn. This control strategy can reduce the number of iterations, avoid falling into local optimization prematurely, and improve the search ability of the algorithm [32,33,34]. The composition of the temperature control system constructed by it is shown in the Figure 4.

4.2. PID Control of Tobacco Bulk Curing Barn Temperature Based on Sobol Sequence Seeker Optimization Algorithm

4.2.1. Sobol Sequence Seeker Optimization Algorithm Optimize the Tobacco Bulk Curing Barn Temperature PID Process

The sobol sequence seeker optimization algorithm (SSOA) was used to optimize the PID parameters of the full closed hot air circulation tobacco bulk curing barn temperature system. The specific process is shown in the Figure 5.

4.2.2. Parameters Setting

Dai [20] did some studies for the parameters set of seeker optimization algorithm (SOA). The parameters of SSOA are based on the actual experience of the appropriate value. The Table 1 is the parameters in our test.
For the temperature control system of the full closed hot air circulation tobacco bulk curing barn, the population number is 20, the generation is 20, and the range of Kp, Ki and Kd [0,300], refer to Table 2 for other parameters of various algorithms.

4.2.3. Algorithm Performance Comparison

In the control system, ITAE (integral of time absolute error) value is often used to evaluate the system. The ITAE value is smaller, it indicates that the control system is the optimal system. The Formula (10) is the solution formula of ITAE [44].
I T A E = 0 t e ( t ) d t = 0 t r ( t ) y ( t ) d t
In the Formula (10): t—the time, s; e(t)—the system error; r(t)—the system input; y(t)—the system output.
Some algorithms are used to optimize the full closed hot air circulation tobacco bulk curing barn temperature control system PID parameters. These algorithms are the particle swarm optimization (PSO), the combined genetic algorithm/simulated annealing algorithm (SA-GA), the differential evolution algorithm (DE), the dragonfly algorithm (DA), the brain storm optimization algorithm (BSO), the gravitational search algorithm (GSA), the salp swarm algorithm (SSA), the multi-verse optimizer (MVO), the SOA and the SSOA. These programs of algorithm are independently run 30 times. After these programs are independently run of 30 times, the minimum fitness ITAE value, the maximum fitness ITAE value, standard deviation, average fitness ITAE value, and program run times are saved, as shown in the Table 2.
The optimal fitness between the PSO, SA-GA, DE, DA, BSO, GSP, SSA, MVO, SOA and the SSOA algorithm run for the temperature control system of the full closed hot air circulation tobacco bulk curing barn are shown in the Table 2. The results of the SSOA are better than the other algorithms. The result of minimum ITAE value is 0.0996, the mean ITAE value is 0.099885, the standard deviation is 0.00012, the maximum ITAE value is 0.1002. The minimum ITAE value, the standard deviation, the mean ITAE value and the maximum ITAE value of the SSOA are obviously better than the other algorithms. As seen from Table 2, the PSO algorithm has the more minor program running time, followed by the BSO algorithm, which has less program running time. At the bottom of the list is the SSOA algorithm, which takes the most running time. However, the program running time of SSOA algorithm and SOA algorithm are not much different. The time complexity of the improved SSOA algorithm is basically the same as that of the SOA algorithm.
Meanwhile, the Figure 6 is the ANOVA tests of the global minimum. From the ANOVA, the SSOA is the most robust in these algorithms. The SSOA is a valid and viable method for the majorization PID control problem.

4.2.4. Simulation Results and Analysis of PID Control for Tobacco Bulk Curing Barn Temperature

Since the fitness ITAE values of the PSO, SA-GA, DE, DA, BSO, GSP, SSA, MVO, SOA and the SSOA algorithm not significantly different and the step response curves are similar, this section only compares the step response graphs of the PID fuzzy control and the SSOA optimization PID control.
To the dynamic model of the full closed hot air circulation tobacco bulk curing barn temperature control, the PID control with fuzzy PID control and the seeker optimization algorithm based on sobol sequence are applied to the PID control step response simulation control, the sampling time is 5 s, the PID control parameters of the two algorithms are respectively independent 30 times of the programs, the fitness value is the smallest one is chosen as the optimal value, the fuzzy PID control parameters Kp = 70, Ki = 0.5, Kd = 4, ITAE = 0.43145, and the sobol sequence seeker optimization algorithm PID control parameters Kp = 299.424, Ki = 0.00541, Kd = 53.891, ITAE = 0.099625. The simulation results of the step response curves for the PID control system are shown in the Figure 7.
The PID control of seeker optimization algorithm based on the sobol sequence has obvious improvement over the fuzzy PID control in overshooting and adjusting time. In terms of overshoot, the overshoot controlled by the PID sobol sequence seeker optimization algorithm is 0.6%, while the overshoot controlled by fuzzy PID is 44%. In terms of adjusting the time to reach stability, the PID control sobol sequence seeker optimization algorithm takes 0.8 s, and the fuzzy PID control takes up to 3 s. The control system based on the sobol sequence seeker optimization algorithm can greatly perfect the transient property of the temperature control system, and its control effect is better than that of the fuzzy PID control.

5. Comparative Experiment on PID Control of Temperature of Full Closed Hot Air Circulation Tobacco Bulk Curing Barn

In a tobacco cooperative in Yunnan tobacco district, two full closed hot air circulation tobacco bulk curing barns were rebuilt. Two kinds of tobacco bulk curing barns controllers were installed in two tobacco bulk curing barns equipped with tobacco leaves. The tobacco bulk curing barn controller 1 adopts fuzzy PID control, and its initial parameters Kp = 70 Ki = 0.5, Kd = 4. The tobacco bulk curing barn controller 2 adopts PID control based on the sobol sequence seeker optimization algorithm, and its initial parameters Kp = 299.424, Ki = 0.00541, Kd = 53.891.
The temperature control curve of the actual dry ball in the tobacco baking room using tobacco bulk curing barn controller 1 is shown in the Figure 8. The maximum error of the dry ball temperature is 1.1 °C, and the average error is about 0.5 °C, indicating that the over harmonic and oscillation are obvious and the error is large.
The temperature control curve of the actual dry ball in the tobacco baking room using tobacco bulk curing barn controller 2 is shown in the Figure 9. The maximum error of the dry ball temperature of the full closed hot air circulation tobacco bulk curing barn controlled by the PID based on the sobol sequence seeker optimization algorithm is 0.5 °C, and the average error is about 0.2 °C, Compared with the full closed hot air circulation tobacco bulk curing barn controlled by the fuzzy PID, the temperature over harmonic and error of the tobacco baking room is obviously reduced, and the control accuracy is obviously improved.

6. Conclusions

In this paper, a new tobacco bulk curing barn with totally closed hot air circulation is designed, by adding dehumidification equipment instead of open dehumidification. According to the four phases to analyze the new baking barn. These four phases include the structure design of the new baking room, the establishment of the mathematical model of temperature control, the simulation and actual experiment of the temperature control system of the baking room.
In the first phase, a new tobacco bulk curing barn is designed. The curing barn adopts a totally closed hot air circulation mode by adding new dehumidification equipment. The concrete structure of the newly designed oven and the condensation dehumidifier are described in detail. The new curing barn can avoid the defect of open humidity drainage, avoid the loss of residual heat, further improve the energy utilization rate, save energy and quality of the tobacco leaves in the dense baking room.
In the second phase, according to the energy conservation theorem, by cascaded the temperature control model of the heating chamber and the temperature control model of the tobacco baking room, the dynamic temperature control model of the full closed hot air circulation tobacco bulk curing barn was obtained. The mathematical model of temperature control system for the full closed hot air circulation tobacco bulk curing barn is a second order model. The coefficient of this mathematical model is very large and the PID parameters of temperature control system are difficult to determine, which makes it a fragile second-order control system model.
In the third phase, based on the sobol sequence seeker optimization algorithm PID control strategy, the temperature control system of the full closed hot air circulation tobacco bulk curing barn is simulated. The SSOA algorithm is proposed by using sobol sequence to improve SOA algorithm. The PSO, SA-GA, DE, DA, BSO, GSP, SSA, MVO, SOA and the SSOA algorithm are used to optimize the full closed hot air circulation tobacco bulk curing barn temperature control system PID parameters. Although the SSOA algorithm has the most program running time, the optimal fitness ITAE value of the SSOA are better than the other algorithms. The ANOVA of the SSOA is the most robust in these algorithms. The PID control with fuzzy PID control and the seeker optimization algorithm based on sobol sequence are applied to the PID control step response simulation control. According to the simulation results of the step response curves for the PID control system, the control system based on the sobol sequence seeker optimization algorithm can greatly perfect the transient property of the temperature control system, and its control effect is better than that of the fuzzy PID control.
In the last phase, based on the sobol sequence seeker optimization algorithm PID control strategy, the temperature control system of the full closed hot air circulation tobacco bulk curing barn is simulated. Compared with the fuzzy PID control, the temperature control system of the full closed hot air circulation tobacco bulk curing barn based on the sobol sequence seeker optimization algorithm PID control strategy has obvious improvement in overregulation and adjustment time. The maximum error of the dry ball temperature for the full closed hot air circulation tobacco bulk curing barn controlled by PID based on the sobol sequence seeker optimization algorithm is 0.5 °C, and the average error is about 0.2 °C. For the temperature control system of the full closed hot air circulation tobacco bulk curing barn with high inertia and time variability, the PID control based on the sobol sequence seeker optimization algorithm has better stability and dynamic characteristics.

Author Contributions

Conceptualization, H.L. (Huilong Luo); methodology, H.L. (Huilong Luo) and H.L. (Haipeng Liu); software, S.D.; validation, H.L. (Haipeng Liu), S.D. and H.L. (Huilong Luo); formal analysis, S.D.; investigation, S.D.; resources, S.D.; data curation, H.L. (Haipeng Liu) and S.D.; writing—original draft preparation, H.L. (Haipeng Liu); writing—review and editing, H.L. (Haipeng Liu) and S.D.; visualization, S.D.; supervision, H.L. (Haipeng Liu); project administration, H.L. (Haipeng Liu); funding acquisition, H.L. (Huilong Luo). All authors have read and agreed to the published version of the manuscript.

Funding

This work was supported by National Science Foundation of China (Grant No. 52166001, 51766005).

Institutional Review Board Statement

Not applicable.

Informed Consent Statement

Not applicable.

Data Availability Statement

Not applicable.

Acknowledgments

The authors would like to thank the anonymous reviewers for their careful review and constructive comments.

Conflicts of Interest

The authors declare no conflict of interest.

References

  1. Johnson, W.H. Influence of harvesting and process variables on bulk curing of bright leaf tobacco. Trans. ASAE 1965, 8, 0354–0357. [Google Scholar] [CrossRef]
  2. Tippayawong, N.; Tantakitti, C.; Thavornun, S. Use of rice husk and corncob as renewable energy sources for tobacco-curing. Energy Sustain. Dev. 2006, 10, 68–73. [Google Scholar] [CrossRef]
  3. Siddiqui, K.M. Analysis of a malakisi barn used for tobacco curing in East and Southern Africa. Energy Convers. Manag. 2001, 42, 483–490. [Google Scholar] [CrossRef]
  4. Fang, S.L.; Jin, S.P.; Huang, S.Y.; Wen, W.Q.; Li, Y.P. Experimental study on the temperature variation of a new tobacco curing barn with double-way ventilation. Adv. Mater. Res. 2011, 361–363, 735–742. [Google Scholar] [CrossRef]
  5. Abubakar, Y.; Young, J.H.; Johnson, W.H.; Weeks, W.W. Modeling moisture and chemical changes during bulk curing of flue-cured tobacco. Trans. ASAE 2003, 46, 1123–1134. [Google Scholar] [CrossRef]
  6. Wisniowska-Kielian, B.; Kielian, A. Dynamics of chemical composition of flue-cured tobacco leaves during the yellowing process. Acta Physiol. Plant. 2007, 1, S120. [Google Scholar]
  7. Martínez-Martínez, V.; Baladrón, C.; Gomez-Gil, J.; Ruiz-Ruiz, G.; Navas-Gracia, L.M.; Aguiar, J.M.; Carro, B. Temperature and relative humidity estimation and prediction in the tobacco drying process using artificial neural networks. Sensors 2012, 12, 14004–14021. [Google Scholar] [CrossRef] [Green Version]
  8. Zhang, Q.; Shao, J.C.; Zhao, H.; Zhang, K.; Su, Z.D. Temperature distribution in a cigarette oven during baking. Therm. Sci. 2015, 19, 1201–1204. [Google Scholar] [CrossRef]
  9. Wei, J.Y.; Zhang, D.B.; Luo, J.Q.; Wu, F.; Zhang, J.L.; Hu, X.D.; Wang, F. Temperature field research of intelligent van tobacco baking room. Adv. Mater. Res. 2013, 694–697, 739–743. [Google Scholar] [CrossRef]
  10. Bao, Y.; Wang, Y. Thermal and moisture analysis for tobacco leaf flue-curing with heat pump technology. Proc. Eng. 2016, 146, 481–493. [Google Scholar] [CrossRef] [Green Version]
  11. Bai, Z.; Guo, D.; Li, S.; Hu, Y. Analysis of temperature and humidity field in a new bulk tobacco curing barn based on CFD. Sensors 2017, 17, 279. [Google Scholar] [CrossRef] [Green Version]
  12. Portia, M.; Webster, T.R. Design of a Microcontroller Based Temperature -Humidity Control System of Biomass Fired Tobacco Curing Barn for Small to Medium Scale Farmers in Zimbabwe. In Proceedings of the International Conference on Mechanical and Industrial Engineering (ICMIE’15), Ottawa, ON, Canada, 16–19 July 2015. [Google Scholar]
  13. Condorí, M.; Albesa, F.; Altobelli, F.; Duran, G.; Sorrentino, C. Image processing for monitoring of the cured tobacco process in a bulk curing stove. Comput. Electron. Agric. 2020, 168, 150113. [Google Scholar] [CrossRef]
  14. He, F.; Wei, F.; Ma, C.; Zhao, H.; Fan, Y.; Wang, L.; Wang, J.A. Performance of an intelligent biomass fuel burner as an alternative to coal-fired heating for tobacco curing. Pol. J. Environ. Stud. 2021, 30, 131–140. [Google Scholar] [CrossRef]
  15. Wu, J.; Yang, S.X. Modeling of the bulk tobacco flue-curing process using a deep learning-based method. IEEE Access 2021, 9, 140424–140436. [Google Scholar] [CrossRef]
  16. Zhao, S.; Wu, Z.; Lai, M.; Zhao, M.; Lin, B. Determination of optimum humidity for air-curing of cigar tobacco leaves during the browning period. Ind. Crops Prod. 2022, 183, 114939. [Google Scholar] [CrossRef]
  17. Wei, K.; Bin, J.; Wang, F.; Kang, C. On-Line Monitoring of the Tobacco Leaf Composition during Flue-Curing by Near-Infrared Spectroscopy and Deep Transfer Learning. Anal. Lett. 2022, 3, 1–14. [Google Scholar] [CrossRef]
  18. Jakob, M. Heat Transfer; John Wiley & Sons: New York, NY, USA, 1957; Volume 2, pp. 211–260. [Google Scholar]
  19. Webb, R.L.; Kim, N.H. Principle of Enhanced Heat Transfer; Taylor & Francis: Boca Raton, FL, USA, 2005; Volume 2, p. 28. [Google Scholar]
  20. Dai, C.; Zhu, Y.; Chen, W. Seeker optimization algorithm. In Proceedings of the 2006 International Conference Computational Intelligence and Security, Guangzhou, China, 3–6 November 2006; pp. 225–229. [Google Scholar]
  21. Dai, C.; Zhu, Y.; Chen, W. Seeker Optimization Algorithm. Lect. Notes Comput. Sci. 2007, 4456, 167–176. [Google Scholar]
  22. Dai, C.; Chen, W.; Zhu, Y.; Zhang, X. Seeker Optimization Algorithm for Optimal Reactive Power Dispatch. IEEE Trans. Power Syst. 2009, 24, 1218–1231. [Google Scholar]
  23. Dai, C.; Chen, W.; Song, Y.; Zhu, Y. Seeker optimization algorithm: A novel stochastic search algorithm for global numerical optimization. J. Syst. Eng. Electron. 2010, 21, 300–311. [Google Scholar] [CrossRef]
  24. Dai, C.; Chen, W.; Zhu, Y. Seeker optimization algorithm for digital IIR filter design. IEEE Trans. Ind. Electron. 2010, 57, 1710–1718. [Google Scholar]
  25. Dai, C.; Chen, W.; Zhu, Y.; Jiang, Z.; You, Z. Seeker optimization algorithm for tuning the structure and parameters of neural networks. Neurocomputing 2011, 74, 876–883. [Google Scholar] [CrossRef]
  26. Dai, C.; Cheng, Z.; Li, Q.; Jiang, Z.; Jia, J. Seeker optimization algorithm for global optimization: A case study on optimal modelling of proton exchange membrane fuel cell (PEMFC). Int. J. Electr. Power Energy Syst. 2011, 33, 369–376. [Google Scholar] [CrossRef]
  27. Dai, C.; Chen, W.; Ran, L.; Zhang, Y.; Du, Y. Human Group Optimizer with Local Search. Lect. Notes Comput. Sci. 2011, 6728, 310–320. [Google Scholar]
  28. Zhu, Y.; Dai, C.; Chen, W. Seeker Optimization Algorithm for Several Practical Applications. Int. J. Comput. Intell. Syst. 2014, 7, 353–359. [Google Scholar] [CrossRef] [Green Version]
  29. Caflisch, R.E. Monte Carlo and quasi-Monte Carlo methods. Acta Numer. 1998, 7, 1–49. [Google Scholar] [CrossRef] [Green Version]
  30. Wang, S.H.; Zhang, Y.D.; Wu, L.N. Comparison between pseudo-random number and quasi-random number. Comput. Inf. Technol. 2010, 4, 32–36. [Google Scholar]
  31. Hou, T.; Nuyens, D.; Roels, S.; Janssen, H. Quasi-Monte Carlo based uncertainty analysis: Sampling efficiency and error estimation in engineering applications. Reliab. Eng. Syst. Safety. 2019, 191, 106549. [Google Scholar] [CrossRef]
  32. Kroese, D.P.; Brereton, T.; Taimre, T.; Botev, Z.I. Why the Monte Carlo method is so important today. Wiley Interdiscip. Rev. Comput. Statistics. 2014, 6, 386–392. [Google Scholar] [CrossRef]
  33. Huang, S.; Su, Y.D.; Qin, H.; Meng, Z.Q. Quantum Genetic Algorithm Based on Low-discrepancy Monte Carlo Sequences. J. Chin. Comput. Syst. 2017, 38, 398–404. [Google Scholar]
  34. Li, C.; Xie, J.; Wu, W.; Tian, H.; Liang, Y. Monte Carlo localization algorithm based on particle swarm optimization. Automatika 2019, 60, 451–461. [Google Scholar] [CrossRef] [Green Version]
  35. Kennedy, J. Particle swarm optimization. In Encycl. Mach. Learn; Springer: Boston, MA, USA, 2011; pp. 760–766. [Google Scholar]
  36. Yu, H.; Fang, H.; Yao, P.; Yuan, Y. A combined genetic algorithm/simulated annealing algorithm for large scale system energy integration. Comput. Chem. Eng. 2000, 24, 2023–2035. [Google Scholar] [CrossRef]
  37. Yildizdana, G.; Baykan, Ö.K. A novel modified bat algorithm hybridizing by differential evolution algorithm. Expert Syst. Applications. 2019, 141, 112949. [Google Scholar] [CrossRef]
  38. Mirjalili, S. Dragonfly algorithm: A new meta-heuristic optimization technique for solving single-objective, discrete, and multi-objective problems. Neural Comput. Appl. 2015, 27, 1053–1073. [Google Scholar] [CrossRef]
  39. Li, C.; Luo, Z.; Song, Z.; Yang, F.; Fan, J.; Liu, P.X. An Enhanced Brain Storm Sine Cosine Algorithm for Global Optimization Problems. IEEE Access 2019, 7, 28211–28229. [Google Scholar] [CrossRef]
  40. Dowlatshahi, M.B.; Nezamabadi-Pour, H.; Mashinchi, M. A discrete gravitational search algorithm for solving combinatorial optimization problems. Inf. Sci. 2014, 258, 94–107. [Google Scholar] [CrossRef]
  41. Mirjalili, S.; Gandomi, A.H.; Mirjalili, S.Z.; Saremi, S.; Faris, H.; Mirjalili, S.M. Salp Swarm Algorithm: A bio-inspired optimizer for engineering design problems. Adv. Eng. Softw. 2017, 114, 163–191. [Google Scholar] [CrossRef]
  42. Mirjalili, S.; Mirjalili, S.M.; Hatamlou, A. Multi-Verse Optimizer: A nature-inspired algorithm for global optimization. Neural Comput. Appl. 2015, 17, 16–19. [Google Scholar] [CrossRef]
  43. Tuba, M.; Brajevic, I.; Jovanovic, R. Hybrid Seeker Optimization Algorithm for Global Optimization. Appl. Math. Inf. Sci. 2013, 7, 867–875. [Google Scholar] [CrossRef]
  44. Shinner, S.M. Jovanovic: Modern Control. System Theory and Application; Addison-Wesley Publishing Inc.: Boston, MA, USA, 1972. [Google Scholar]
Figure 1. Structure drawing of full closed hot air circulation tobacco bulk curing barn with air flow down type.
Figure 1. Structure drawing of full closed hot air circulation tobacco bulk curing barn with air flow down type.
Symmetry 14 01300 g001
Figure 2. Schematic diagram of full closed hot air circulation tobacco bulk curing barn with air flow down type.
Figure 2. Schematic diagram of full closed hot air circulation tobacco bulk curing barn with air flow down type.
Symmetry 14 01300 g002
Figure 3. Structural connection diagram of inter-wall air-cooled dehumidifier.
Figure 3. Structural connection diagram of inter-wall air-cooled dehumidifier.
Symmetry 14 01300 g003
Figure 4. Temperature control system of full closed hot air circulation tobacco bulk curing barn.
Figure 4. Temperature control system of full closed hot air circulation tobacco bulk curing barn.
Symmetry 14 01300 g004
Figure 5. A process diagram for optimizing bulk curing barn temperature PID by sobol sequence seeker optimization algorithm.
Figure 5. A process diagram for optimizing bulk curing barn temperature PID by sobol sequence seeker optimization algorithm.
Symmetry 14 01300 g005
Figure 6. ANOVA tests of the minimum ITAE values for PID control in tobacco bulk curing barn temperature.
Figure 6. ANOVA tests of the minimum ITAE values for PID control in tobacco bulk curing barn temperature.
Symmetry 14 01300 g006
Figure 7. Two kinds of step response curve of PID control in tobacco bulk curing barn temperature.
Figure 7. Two kinds of step response curve of PID control in tobacco bulk curing barn temperature.
Symmetry 14 01300 g007
Figure 8. The fuzzy PID temperature control curve.
Figure 8. The fuzzy PID temperature control curve.
Symmetry 14 01300 g008
Figure 9. Sobol sequence seeker optimization algorithm PID temperature control curve.
Figure 9. Sobol sequence seeker optimization algorithm PID temperature control curve.
Symmetry 14 01300 g009
Table 1. The parameters set of Algorithms.
Table 1. The parameters set of Algorithms.
AlgorithmParameters and Value
PSO [35]c0: 0.9~0.4, c1: 1.4962, c2: 1.4962.
SA-GA [36]ps: 0.6, pc: 0.7, pm: 0.05, t0: 100, Δt: 0.98.
DE [37]pm: 0.6, Pc: 0.09.
DA [38]s: 0~0.2, a: 0~0.2, c: 0~0.2, f: 0~2, e: 0~0.1, w: 0.9~0.4.
BSO [39]nc: 10, ps: 0.8, psc: 0.2, pc: 0.4.
GSA [40]g0: 100, alfa: 20, rfinal_per: 2.
SSA [41]c1 = 0~2, c2 = 0~1, c3 = 0~1.
MVO [42]WEP_Max: 1, WEP_Min: 0.2, TDR = 0~1, r1 = 0~1, r2 = 0~1, r3 = 0~1.
SOA [43]η_max 0.95, η_min: 0.0111, w_max: 0.8, w_min: 0.2.
SSOAη_max 0.95, η_min: 0.0111, w_max: 0.8, w_min: 0.2.
Table 2. Comparison of performance optimal fitness of algorithms independent run 30 times PID control in tobacco bulk curing barn temperature (The numbers in bold are the best).
Table 2. Comparison of performance optimal fitness of algorithms independent run 30 times PID control in tobacco bulk curing barn temperature (The numbers in bold are the best).
Simulation
Result
Algorithms
PSOSA-GADEDABSOGSASSAMVOSOASSOA
Mean ITAE value0.352510.50530.50710.29670.68040.64940.26990.39530.288750.099885
Standard deviation0.209550.10590.09180.21340.15160.12320.21220.19630.182330.00012
Maximum ITAE value0.540320.61760.61810.54111.04320.96830.54480.53430.536160.1002
Minimum ITAE value0.10000030.15550.25820.10000.39820.38060.09960.10000.099910.0996
Run times (s)524.710631.01036.2669.6553.3618.3481.4676.51683. 61702.5
Publisher’s Note: MDPI stays neutral with regard to jurisdictional claims in published maps and institutional affiliations.

Share and Cite

MDPI and ACS Style

Liu, H.; Duan, S.; Luo, H. Design and Temperature Modeling Simulation of the Full Closed Hot Air Circulation Tobacco Bulk Curing Barn. Symmetry 2022, 14, 1300. https://doi.org/10.3390/sym14071300

AMA Style

Liu H, Duan S, Luo H. Design and Temperature Modeling Simulation of the Full Closed Hot Air Circulation Tobacco Bulk Curing Barn. Symmetry. 2022; 14(7):1300. https://doi.org/10.3390/sym14071300

Chicago/Turabian Style

Liu, Haipeng, Shaomi Duan, and Huilong Luo. 2022. "Design and Temperature Modeling Simulation of the Full Closed Hot Air Circulation Tobacco Bulk Curing Barn" Symmetry 14, no. 7: 1300. https://doi.org/10.3390/sym14071300

APA Style

Liu, H., Duan, S., & Luo, H. (2022). Design and Temperature Modeling Simulation of the Full Closed Hot Air Circulation Tobacco Bulk Curing Barn. Symmetry, 14(7), 1300. https://doi.org/10.3390/sym14071300

Note that from the first issue of 2016, this journal uses article numbers instead of page numbers. See further details here.

Article Metrics

Back to TopTop