1. Introduction
Grid-connected photovoltaic (PV) systems have become a viable option in low-voltage (LV) networks due to the introduction of lucrative policy frameworks such as metering and significant cost reduction in PV system installation [
1,
2,
3]. Consequently, a large amount of rooftop solar PV is expected to be connected to utility grids in coming years. A considerable amount of solar PV is already connected to weak grids; this large penetration of rooftop solar PV at the LV distribution grid has a significant effect on harmonic pollution levels in the network. Power quality issues related to the low power factor of nonlinear loads and high harmonic current emissions from solar PV inverters at the LV network greatly affect the network performance. The power electronic converters/inverters that do not produce pure sinewaves introduce harmonics into the system when connected to the LV grid. From the perspective of power quality, it is desirable that a pure sinusoidal waveform of current is obtained at the output of the grid-connected PV inverter. However, due to the presence of power electronic inverters, harmonics may arise at the output of the inverter and travel through the impedance of the distribution system, resulting in distortion of the sinusoidal voltage waveform of the utility grid. Maximum power point tracking (MPPT), anti-islanding, grid fault conditions, and energy measurement are important characteristics of any grid-connected PV inverter [
4]. Usually, grid-connected residential PV systems have small to medium sizes (1 to 15 kW
p) compared to the high short-circuit levels of the distribution grid. Therefore, distortion in system voltage is almost negligible when a single PV system is connected to the grid. However, when multiple connections are made at the same feeder or distribution grid, it may affect the system voltage at the point of common coupling (PCC). For instance, in Lahore, Pakistan, residential prosumers with three-phase net meters can install rooftop solar PV up to 1 MW
p. For sustainable operation of the power system, harmonic analysis facilitates the integration of grid-connected solar PV into the system. To gauge the harmonic impacts triggered by grid-connected solar PV systems, several studies have been performed over the past few years [
5,
6,
7,
8,
9,
10,
11,
12,
13,
14,
15,
16,
17,
18,
19]. For example, Ref. [
5] studied the harmonic compensation feature provided by prosumer PV systems as a way to improve the voltage profile. The authors of [
6] analyzed harmonic emissions from PV inverters while varying the solar irradiance levels and compared the results with field measurements. Elkholy et al. [
7] investigated the field measurements of power quality parameters on an 8 kW
p PV system connected to a low-voltage grid and presented a relationship between voltage and current harmonics in a LV system. Eltawil et al. [
8] found that inverter failures are the most frequent incidents in grid-connected PV systems. The authors recommended that PV inverters should be operated at unity power factor rather than variable power factor. The authors of [
9] investigated the impact of grid-connected PV during low current flows. High values of total harmonic distortion in the current (THD
i) were observed for a small-scale PV system installed on a rooftop in Egypt. The authors of [
11] presented a harmonic distortion Norton equivalent model for single-phase and three-phase grid-connected PV systems. Patsalides et al. [
12] observed that the power quality of busbars inside the distribution network decreased after installing higher concentration of rooftop PV systems. Pereira et al. [
13] analyzed the use of the current impedance model to predict harmonic current emission from grid-tied inverters. The authors of [
14] presented power quality (PQ) (active and reactive power) analysis for a real rural grid-connected PV system. Increased voltage pollution was observed near the injection point, leading to decreased voltage PQ. Sakar et al. [
15] determined the maximum penetration level of PV systems considering bus voltage root mean square (RMS) limits and the current-carrying capability of supply lines. The authors of [
18] investigated the influence of high penetration of three-phase and single-phase rooftop PV systems by considering the individual as well as total generation capacity inside the grid. In [
16,
17,
19], the behavior of practical rooftop grid-connected PV systems in Brazilian, Croatian, and Australian distribution networks, respectively, were examined.
Harmonics are also introduced by the presence of nonlinear loads and switching devices connected to the grid. Residential nonlinear loads generally comprise devices such as transformers, compact fluorescent lamps (CFL), light-emitting diodes (LED), fluorescent tubes, air conditioners, inverters, mobile chargers, switch-mode power supplies (SMPS), TV, computers, and laptop chargers. SMPS are commonly present in laptops, computers, TV, and battery chargers for mobile phones. Globally, nonlinear loads in residential settings make up 38–42% of the utility loads, while lighting loads vary from 40 to 70%. Nonlinear loads, when supplied with sinusoidal voltage sources, produce harmonics in the supply waveform and consequently affect the operation of other linear devices connected to the distribution grid. Various studies have investigated the harmonic effects of nonlinear loads on the distribution grid [
20,
21,
22,
23,
24,
25,
26,
27,
28,
29,
30,
31,
32]. A novel scheme for mitigating harmonic problems caused by LV devices in residential distribution systems was presented in [
20]. The authors of [
21] investigated the electrical performance (harmonic voltage levels) of a range of modern domestic appliances and their potential impact on the LV distribution network. McLorn et al. [
22] presented a method for characterizing the active power, reactive power, and harmonic current distortion characteristics of selected types of modern lighting. The authors of [
23,
24,
25,
26] investigated and compared the THD
i and total harmonic distortion in the voltage (THD
v) of various home appliances in the residential grid. In [
27], a harmonic coupled matrix model was proposed based on the measured data of nonlinear home appliances. In [
28,
29,
30], the authors established that harmonic currents in a network depend on the emission characteristics of connected devices, their phase angles, and the distortion levels of the supply voltage. Piccirilli et al. [
31] considered the current distortion produced by Class-D full-wave rectifier to transfer wireless power. Corti et al. [
32] proposed a precise methodology for DC–DC converter simulation while considering the nonlinear and dynamic nature of the photovoltaic device. A few studies have also characterized the combined impact of grid-connected solar PV along with the consideration of a few nonlinear loads [
33,
34].
However, none of the aforementioned studies characterized the potential harmonic impacts of grid-connected rooftop solar PV in the presence of diverse nonlinear load profiles of residential devices. In this study, the load data (nonlinear load penetration levels and THD
i) from a practical feeder in Lahore, Pakistan, was used as an example and tested on a modified IEEE-34 bus system. The utility, Lahore Electric Supply Company (LESCO), allows residential customers with three-phase meters to install net metering (rooftop solar PV). Therefore, in this work, we investigated the different levels of THD produced at PCC in the LV network under varying penetrations of three-phase solar PV along with the existence of balanced single-phase household nonlinear loads. Various regulatory requirements and standards exist for grid-connected PV systems in terms of voltage and current distortions due to the presence of harmonics at PCC, such as IEEE Std 519, IEEE Std P519a, ANSI C82.11, ANSI C82.14, and EN50160 [
35]. However, in this work, IEEE 519-2014 standard was used as a reference for current distortion limits in the distribution grid rated from 120 V through to 69 kV as listed in
Table 1 [
36]. It shows the maximum harmonic current distortion in
Isc (short circuit current) and
IL (full load current) for odd harmonics. Even harmonics are limited to 25% of the odd harmonic limits (and can therefore be neglected). The short-circuit current (
Isc) in kA of a distribution transformer can be calculated using (1).
where
Sbase represents the transformer rating in kVA,
Vbase shows the voltage rating of secondary in volts (kV), and
Z% is the per unit of the transformer (in %). Additionally, the THD
v (%) limits according to IEEE 519-2014 standards for different bus voltages at PCC are given in
Table 2 [
36].
The rest of the paper is organized as follows:
Section 2 describes the phenomenon of harmonics as a power quality parameter to gauge the stability of the LV network. The harmonic current emissions from individual household nonlinear loads and rooftop solar PV at the distribution grid are also discussed in
Section 2.
Section 3 presents the different simulation scenarios and cases to measure THD at PCC. An optimal sitting of distributed generators (solar PVs) is discussed that meets IEEE and IEC standards. A summary of findings from the study and future research directions are discussed in
Section 4.
2. Methodology
The total harmonics ratio to the fundamental frequency component is defined as the THD of the system. The root mean square voltage and current at the output of PV inverter or supplying a nonlinear load is given as (2) and (3), respectively.
where
V1,
V2, …,
and
I1, I2, …,
refer to the peak values of fundamental, second-order, and higher-order harmonics of voltage and current waveform, respectively. THD
v and THD
i refers to the total harmonic distortion in the voltage and current waveforms given by (4) and (5), respectively.
The distortion in the voltage or current waveform at the output of PV inverter or when supplying a nonlinear load is known as the distortion factor (DF), given by (6). When supply voltage and current are not in-phase with each other, they are represented by displacement power factor (DPF), expressed as (7).
where
Ii and
Vi refer to the instantaneous values of current and voltage, respectively. Here,
is the angle between the voltage and current signals. As per IEEE Standard 1459-2014, the power factor for any nonlinear load is described as the product of DF and DPF given by (8).
For linear loads, DF is zero due to the nonpresence of harmonics in the supply waveforms of voltage and current, and the displacement power factor is equivalent to apparent power factor. However, in the presence of nonlinear loads, DF is nonzero, and the reactive power (
Q) can be calculated using (9).
where
P is the active power (W), and PF is the power factor of any load. Any nonlinear load with higher values of THD
i will result in lower values of PF, as observed from Equation (7). Correspondingly, lower values of PF will result in higher amounts of reactive power demand from the distribution grid by nonlinear loads. Hence, household appliances with a higher amount of harmonic pollution will demand a higher percentage of reactive power from the grid (low power factor). As a result, these appliances deteriorate the power quality of the low-voltage distribution network with higher demands of reactive as well as apparent power. After the presence of harmonics, the expression for apparent power at any particular bus/node of a distribution feeder can be expressed as (10).
where
D represents the current distortion power stated as (11).
Here,
V1 and
Ih signify the RMS values of fundamental voltage and current of harmonic order
h to order
n, respectively. In this study, as discussed in the earlier section, a typical feeder of LESCO was taken as an example to help evaluate the THD
v and THD
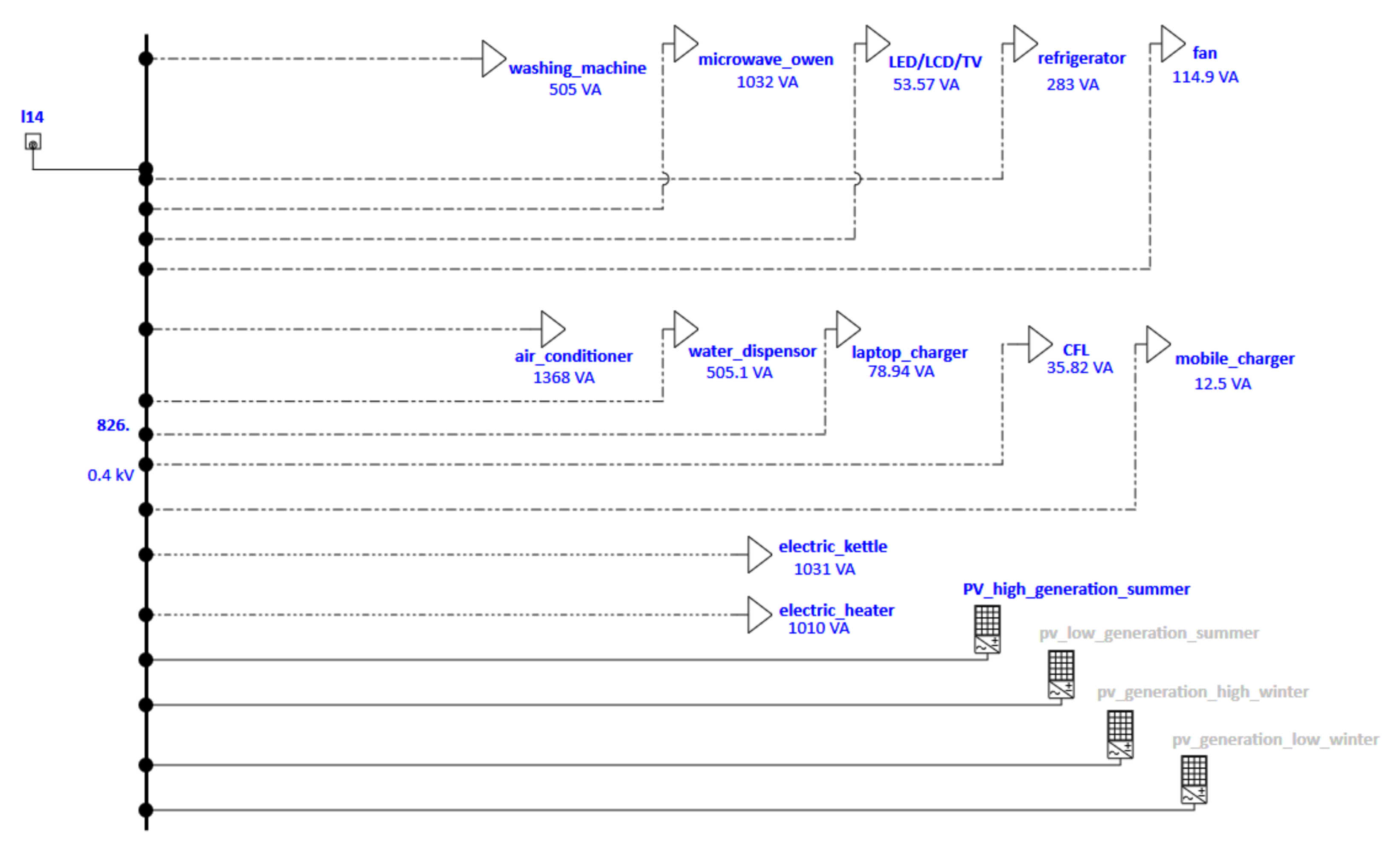
i levels injected at a LV network in the presence of nonlinear residential loads along with grid-connected rooftop solar PV generation (net metering). The average distribution (%) of electricity consumption for a typical household in Lahore is characterized in
Figure 1 [
37]. Additionally, typical values of THD
i for various household appliances of a typical feeder in Lahore, along with the respective power factors and power ratings, are presented in
Table 3 [
37].
Moreover, in addition to nonlinear loads, nonlinearity in the distribution grid can be introduced by distributing harmonic sources such as non-sinusoidal waves at the output of solar PV inverters. As it stands, generally, inverters need to come with high-quality switching, producing pure sinusoidal waves. However, mostly modified sine waves of current and voltage at the output of substandard inverters pollute the LV grid. Therefore, net metering prosumers must insert the required reactive power along with the active power into the grid. However, residential customers do not meet the standard criterion of delivering the reactive power. Consequently, capacitor banks or synchronous condensers are required to be installed by the utility for power factor correction at the LV grid. Therefore, to accurately model and benchmark the harmonic pollution that can be produced due to the insertion of solar PV inverters, a real solar PV module along with the typical harmonic spectrum at the output of the inverter was used in this study. The specific parameters such as power rating (W), open-circuit voltage (
Voc), short-circuit current (
Isc), and efficiency (
η) of the solar PV module considered in the simulations at standard testing conditions (STC) are given in
Table 4 along with the inverter specifications shown in
Table 5. Further, the
I–V and
P–V curves at STC for the respective module according to the manufacturer’s datasheet are shown in
Figure 2.
Depending on the rooftop solar PV generation at different segments of the day and seasons of the year, distinct levels of THD
i are produced at the output of the PV inverter. Therefore, based on low and high PV generation in the winter and summer seasons, the harmonic spectrum of a typical PV inverter is shown in
Table 6 [
17]. In addition, the THD
i of the solar PV inverters with seasonal variations is given in
Table 7. It can be observed from
Table 7 that higher THD
i is produced for the period of low generation due to higher harmonic currents of the solar PV inverter. Further, it is considered that 4 kW
p (P
n) three-phase solar PV system (micro distributed generation, DG) can be installed at any node of a modified IEEE-34 bus distribution network. The maximum output (at non-STC) can be 3.3 and 3.1 kW
p in summer and winter, respectively. Additionally, the minimal production from solar PV during both summer and winter is taken as 0.6 kW
p.
4. Conclusions
This paper characterizes the potential harmonic impacts of grid-connected rooftop solar PV in the presence of diverse nonlinear load profiles of residential devices for a weak grid. The performance of the LV network was benchmarked based on the penetration levels of solar PV, varying from low (0%) to high (100%) with different seasonal generations along with the real load data. The total harmonic distortion in current and voltage waveforms (THDv and THDi) at PCC was compared to IEEE-2014 standards and observed as overall harmonic index pollution.
Although modern inverters have the ability to mitigate THD issues, there are no regulations to enforce this. Therefore, in this study, we modeled an off-the-shelf inverter typically used in rooftop solar PV installations. Further, cumulative THDi of multiple inverters installed at adjacent buses pollute the LV network with a significant amount of harmonic distortion in the current and voltage waveforms. Hence, the harmonic levels at PCC increases due to the nonlinear nature of output waveforms of the solar PV inverters.
It was concluded that case 2, with the installation of solar PV panels at alternate buses (50% PV penetration) of the distribution system, serves as the optimum case. The highest THDi and THDv values of 10.2 and 5.2%, respectively, are reasonably comparable to the IEEE benchmarks (8% for both THDv and THDi). Additionally, the system’s voltage profile was improved with significantly reduced losses of 1.9, 2.6, and 3.3% for active, reactive, and apparent power, respectively, compared to the base case. This study presents a comparative analysis for installing grid-connected solar PV panels in a weak grid environment with real nonlinear household loads. It is suggested that the integration of rooftop solar PV panels at alternated nodes of the modified IEEE-34 bus system improves the voltage profile and minimizes the power losses and is in compliance with THD limits as per IEEE standards. The results further suggest that a comparative analysis enables the potential harmonic impacts of grid-connected solar PV to be investigated in countries with vast solar resources and increasing net metering benefits.
Further, the presented framework can be applied to multiple feeders in the LV network in future investigations. The load dynamics depending on the nature of the feeder may affect the overall harmonic pollution inserted into the distribution network. In addition, the cumulative harmonic analysis of nonlinear loads and solar PV across multiple feeders in the LV network would be an interesting future research thread.