Analysis and Revision of Torque Formula for Hydro-viscous Clutch
Abstract
:1. Introduction
2. Structure and Work Principle of Hydro-viscous Clutch
3. Analysis of Oil Film Bearing Capacity
4. Mechanical Analysis of the Friction Plate
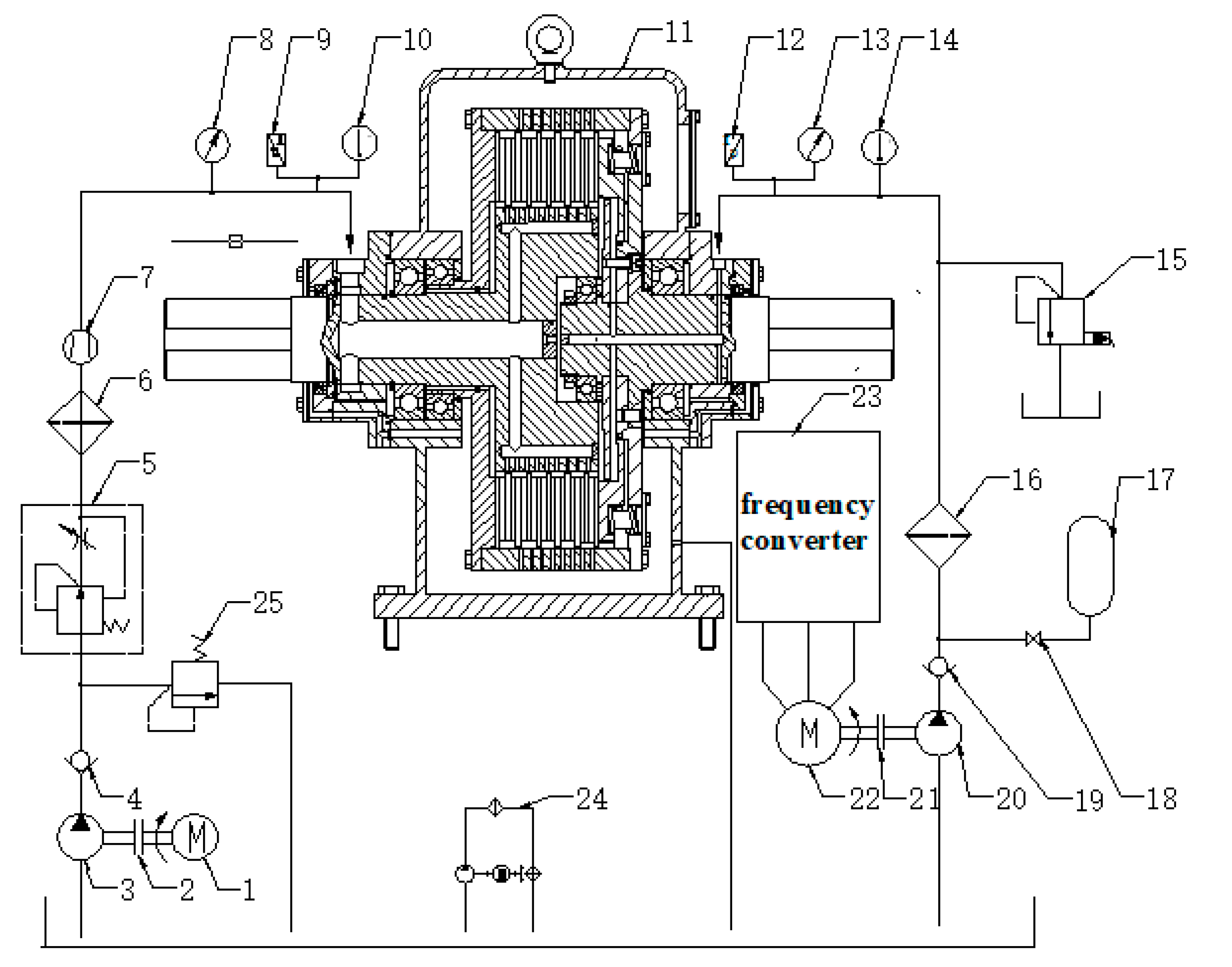
5. Experimental Apparatus and Results
6. Conclusions
- (1)
- A new revised torque formula for hydro-viscous drive is proposed through taking into account the condition that each clearance of friction plates is different.
- (2)
- Theoretical analysis indicates that static friction force between the engagement of the friction plate can result in the back oil film thickness being greater than the front one, and the oil film thickness become greater with the increase in the coefficient K2, ha, and K3/K1.
- (3)
- A new structure of HVC is proposed to validate the related torque characteristics of HVC. The experimental results show that there are large relative errors (from the minimum 25.4% to the maximum 40.2%) by using the original formula to calculate the torque. Inversely, the overall viscous torque obtained by the revised formula can predict the true value more precisely with the increase in coefficient K2, ha, and K3/K1, and the minimum relative error can reduce to 2.8%, which proves that the revised model is more accurate than the original one.
Author Contributions
Funding
Data Availability Statement
Acknowledgments
Conflicts of Interest
References
- Wei, C.G.; Zhao, J.X. Hydro-Viscous Transmission Technology; National Defence Industry Press: Beijing, China, 1996; pp. 51–80. [Google Scholar]
- Zhang, Y.D.; Zhang, Q.X. Investigation on start behavior of hydro-viscous transmission. J. Beijing Univ. Aeronaut. Astronaut. 2002, 28, 578–780. [Google Scholar]
- Liao, X.P. Research on the Engineering Application of HVC. Master’s Thesis, Xiangtan University, Xiangtan, China, 2008. [Google Scholar]
- Gong, G.F.; Wang, F.; Qin, Y.F.; Zhang, Y.K.; Sun, C.C.; Yang, H.Y. The design of low cost valve-and-pump compounded pressure control system for the hydro viscous clutch. Mechatronics 2020, 65, 102310. [Google Scholar] [CrossRef]
- Xie, H.B.; Gong, H.S.; Yang, H.Y. Improving the extricating performance of TBM cutter-head driving system with hydro-viscous clutch[C]. In Proceedings of the MESA 2016—12th IEEE/ASME International Conference on Mechatronic and Embedded Systems and Applications—Conference Proceedings, Auckland, New Zealand, 29–31 August 2016. [Google Scholar] [CrossRef]
- Chen, P.; Chen, J.H.; Hu, Z.Q. Software-in-the-Loop combined Reinforcement learning method for Dynamic Response Analysis of FOWTs. Front. Mar. Sci. 2021, 7, 1–17. [Google Scholar] [CrossRef]
- Mahdi, I.; Seyede, F.G. Partially-Observed Discrete Dynamical Systems. In Proceedings of the 2021 American Control Conference (ACC), New Orleans, LA, USA, 26–28 May 2021. [Google Scholar]
- Xie, F.W.; Hou, Y.F.; Yang, P. Drive characteristics of viscous oil film considering temperature effect. ASME J. Fluids Eng. 2011, 133, 044502. [Google Scholar] [CrossRef]
- Marklund, P.; Mäki, R.; Larsson, R.; Höglund, E.; Khonsari, M.; Jang, J. Thermal influence on torque transfer of wet clutches in limited slip differential applications. Tribol. Int. 2007, 40, 876–884. [Google Scholar] [CrossRef]
- Xie, F.W.; Zhang, L.Q.; Wang, H. Effect of oil film temperature on hydro-viscous drive characteristics. In Proceedings of the 2011 International Conference on System Science, Engineering Design and Manufacturing Informatization, Guiyang, China, 22–23 October 2011; Volume 2, pp. 246–249. [Google Scholar]
- Meng, Q.R.; Hou, Y.F. Effect of working oil temperature rise on hydro-viscous drive speed regulating start. Trans. Chin. Soc. Agric. Mach. 2010, 41, 214–218. [Google Scholar]
- Liao, X.P.; Gong, G.F.; Zhou, T.V.; Wang, H. Dynamic performance of hydro-viscous drive clutch with double-piston. Trans. Chin. Soc. Agric. Mach. 2014, 7, 1–6. [Google Scholar]
- Gong, G.F.; Liao, X.P.; Liu, Y.; Yang, H.Y. A New Kind of Hydro-Viscous Clutch. CHN Patent No. 201210389516.0, 12 November 2014. [Google Scholar]
- Gong, G.F.; Liao, X.P.; Liu, Y.; Yang, H.Y. A New Kind of Speed Regulating Device. CHN Patent No. 201210389501.4, 2 November 2015. [Google Scholar]
- Liao, X.P.; Gong, G.F.; Zhou, T.V.; Peng, X.B. Design and characteristic of lubricating oil chamber of hydro-viscous drive clutch. J. Drain. Irrig. Mach. Eng. 2014, 12, 1062–1067. [Google Scholar]
- Chen, N. Theoretical and Application Researches on Hydro Viscous Drive. Ph.D. Thesis, Zhejiang University, Zhejiang, China, 2003. [Google Scholar]
- Meng, Q.R. Study on Hydro-Viscous Drive Speed Regulating Start and Control Technology. Master’s Thesis, University of Mining and Technology, Xuzhou, China, 2011. [Google Scholar]
- Huang, J.H. Research on the Mechanism of Fluid Power Transmission by Shear Stress in Hydro-Viscous Drive. Ph.D. Thesis, Zhejiang University, Hangzhou, China, 2011. [Google Scholar]
- Huang, J.H.; Fan, Y.R.; Qiu, M.X.; Fang, W.M. Effect of groove on behavior of flow between hydro-viscous drive plates. J. Cent. South Univ. Technol. 2012, 2, 347–356. [Google Scholar] [CrossRef]
- Cui, H.W.; Yao, S.W.; Yan, Q.D.; Feng, S.S.; Liu, Q. Mathematical Model and Experiment Validation of Fluid Torque by Shear Stress under Influence of Fluid Temperature in Hydro-viscous Clutch. Chin. J. Mech. Eng. 2014, 1, 32–40. [Google Scholar] [CrossRef]
- Yao, S.W.; Cui, H.W.; Wang, X.P.; Feng, S.S. Numerical film torque modeling of friction pair in hydro-viscous clutch. J. Beijing Inst. Technol. 2014, 2, 165–171. [Google Scholar]
- Yuan, Y.Q.; Liu, E.A.; Hill, J.; Zou, Q. An improved hydrodynamic model for open wet transmission clutches. ASME J. Fluids Eng. 2007, 129, 333–337. [Google Scholar] [CrossRef]
- Hu, J.B.; Peng, Z.X.; Yuan, S.H. Drag torque prediction model for the wet clutches. Chin. J. Mech. Eng. 2009, 22, 238–243. [Google Scholar] [CrossRef]
- Razzaque, M.M.; Kato, T. Effects of a groove on the behavior of a squeeze film between a grooved and a plain rotating annular disk. ASME J. Tribol. 1999, 121, 808–815. [Google Scholar] [CrossRef]
- Phale, C.R.; Cho, J.; Schultz, W.W.; Ceccio, S.L.; Yoshiokat Hiraki, H. Modeling and parametric study of torque in open clutch plates. ASME J. Tribol. 2006, 128, 422–430. [Google Scholar]
- Huang, J.H.; Qiu, M.X.; Liao, L.L.; Fu, L.J. Numerical simulation of flow field between frictional pairs in hydro viscous drive surface. Chin. J. Mech. Eng. 2008, 21, 72–75. [Google Scholar] [CrossRef]














| Parameter | Value | Unit |
|---|---|---|
| Outiside radius of friction plate (r1) | 0.16 | m |
| Inner radius of friction plate (r2) | 0.11 | m |
| Effective diameter of friction plate (d) | 0.32 | m |
| Angular ratio of groove/non-groove (θ2/θ1) | 1.5, 2, 2.5 | |
| Depth of groove | 0.35, 0.3, 0.25 | mm |
| Coefficient ratio of K3/K1 | 0.05, 0.1, 0.15 | |
| Oil dynamic viscosity (μ) | 0.021 | Pa·s |
| Angular velocity difference (Δω) | 100 | rad/s |
| Parameter | Value | Unit |
|---|---|---|
| Rated power of HVC | 50 | kw |
| Rated torque of HVC | 318 | N·m |
| Rated power of drive motor | 75 | kw |
| Rated speed of drive motor | 1500 | rad/min |
| Rated power of loading motor | 50 | kw |
| Inner radius of friction plate | 0.11 | mm |
| Outer radius of friction plate | 0.16 | mm |
| Inner radius of cylinder | 80 | mm |
| Outer radius of cylinder | 112 | mm |
| Initial turning radius of control oil | 42 | mm |
| Stiffness of pressure spring | 190 | N/mm |
| Precompressed spring length | 10 | mm |
| Number of pressure spring | 24 | |
| Rated power of frequency converter | 3 | kw |
| Flow range of flow speed control valve | 0–45 | L/min |
| Pressure scope of proportional relief valve | 0.5–2.5 | MPa |
| Control Oil Pressure (MPa) | Δω (rad/s) | ha (mm) | K2 | K3/ K1 | Oil Temperature (°C) | Lubricant Oil Pressure (MPa) | Tested Viscous Torque Value (N.m) | Torque Value by Original Formula (N.m) | Original Relative Error | Modified Coefficient (α1, α2, α3, α4, α5) | Torque Value by New Formula (N.m) | New Relative Error | ||||
|---|---|---|---|---|---|---|---|---|---|---|---|---|---|---|---|---|
| 0.7 | 100 | 0.25 | 2 | 0.1 | 15 | 0.2 | 31.2 | 39.7 | 27.2% | 1.07 | 0.93 | 0.81 | 0.71 | 0.62 | 33.5 | 7.4% |
| 0.88 | 100 | 0.3 | 2 | 0.1 | 15 | 0.2 | 27.8 | 35.7 | 28.4% | 1.13 | 0.92 | 0.76 | 0.69 | 0.50 | 29.7 | 6.8% |
| 1.0 | 100 | 0.35 | 2 | 0.1 | 15 | 0.2 | 24.6 | 31.8 | 29.2% | 1.33 | 0.98 | 0.74 | 0.56 | 0.41 | 25.7 | 4.5% |
| 0.43 | 100 | 0.3 | 1.5 | 0.1 | 15 | 0.2 | 35.3 | 45.3 | 28.3% | 1 | 0.86 | 0.74 | 0.65 | 0.57 | 37.5 | 6.2% |
| 0.77 | 100 | 0.3 | 2 | 0.1 | 15 | 0.2 | 34.7 | 43.5 | 25.4% | 1.17 | 0.93 | 0.76 | 0.62 | 0.51 | 35.8 | 3.2% |
| 0.94 | 100 | 0.3 | 2.5 | 0.1 | 15 | 0.2 | 31.9 | 40.5 | 27.0% | 1.42 | 1.03 | 0.77 | 0.59 | 0.43 | 32.8 | 2.8% |
| 0.12 | 100 | 0.3 | 2 | 0.05 | 15 | 0.2 | 45.4 | 58.1 | 28.0% | 1 | 0.88 | 0.78 | 0.70 | 0.63 | 48.9 | 7.7% |
| 0.66 | 100 | 0.3 | 2 | 0.1 | 15 | 0.2 | 38.7 | 53.2 | 37.5% | 1.1 | 0.85 | 0.68 | 0.56 | 0.46 | 41.2 | 6.5% |
| 0.86 | 100 | 0.3 | 2 | 0.15 | 15 | 0.2 | 33.8 | 47.4 | 40.2% | 1.3 | 0.88 | 0.59 | 0.47 | 0.34 | 35.0 | 3.6% |
Publisher’s Note: MDPI stays neutral with regard to jurisdictional claims in published maps and institutional affiliations. |
© 2021 by the authors. Licensee MDPI, Basel, Switzerland. This article is an open access article distributed under the terms and conditions of the Creative Commons Attribution (CC BY) license (https://creativecommons.org/licenses/by/4.0/).
Share and Cite
Liao, X.; Yang, S.; Hu, D.; Gong, G. Analysis and Revision of Torque Formula for Hydro-viscous Clutch. Energies 2021, 14, 7884. https://doi.org/10.3390/en14237884
Liao X, Yang S, Hu D, Gong G. Analysis and Revision of Torque Formula for Hydro-viscous Clutch. Energies. 2021; 14(23):7884. https://doi.org/10.3390/en14237884
Chicago/Turabian StyleLiao, Xiangping, Shuai Yang, Dong Hu, and Guofang Gong. 2021. "Analysis and Revision of Torque Formula for Hydro-viscous Clutch" Energies 14, no. 23: 7884. https://doi.org/10.3390/en14237884
APA StyleLiao, X., Yang, S., Hu, D., & Gong, G. (2021). Analysis and Revision of Torque Formula for Hydro-viscous Clutch. Energies, 14(23), 7884. https://doi.org/10.3390/en14237884

