Next Article in Journal
Over-Temperature-Protection Circuit for LED-Battery Power-Conversion System Using Metal-Insulator-Transition Sensor
Previous Article in Journal
Regional Factors Driving the Deployment of Wind Energy in Spain
 
 
Font Type:
Arial Georgia Verdana
Font Size:
Aa Aa Aa
Line Spacing:
Column Width:
Background:
Article

Guest Partitioning and High CO2 Selectivity in Hydroquinone Clathrates Formed from Ternary (CO + CO2 + H2) Gas Mixtures

1
Clean Fuel Laboratory, Korea Institute of Energy Research, Daejeon 34129, Korea
2
Department of Environmental Engineering, Kongju National University, Chungnam 31080, Korea
3
Department of Energy and Resources Engineering, Korea Maritime and Ocean University, Busan 49112, Korea
*
Authors to whom correspondence should be addressed.
Energies 2020, 13(14), 3591; https://doi.org/10.3390/en13143591
Submission received: 24 June 2020 / Revised: 6 July 2020 / Accepted: 9 July 2020 / Published: 12 July 2020
(This article belongs to the Section B: Energy and Environment)

Abstract

Clathrate formation and guest behaviors in hydroquinone (HQ) clathrates were investigated for the first time using ternary (CO + CO2 + H2) gas mixtures. Two gas compositions (low and high CO2 concentrations) were used to simulate synthesis gases generated from various sources. After reaction at 2.0, 4.0, and 6.0 MPa, the conversion yield of pure HQ to the clathrate form reached >90% if the CO2 partial pressure was 0.7 MPa or higher. In addition, CO2 was the most abundant occupant, whereas CO was only detectable at higher CO concentrations and experimental pressures. The separation efficiency values expressed as molar ratios of CO2 to CO in the solid clathrate form were found to be 12.7 and 23.9 MPa at 4.0 and 6.0 MPa, respectively. The experimental and the calculated results in this study provide information useful for the design of a clathrate-based separation process for synthesis gases from various sources (i.e., synthesis gases with various compositions).

1. Introduction

Carbon dioxide (CO2) separation and recovery technologies are very important for reducing CO2 emissions from combustion of fossil fuels and for resolving global warming due to excess CO2. At present, CO2 can be captured in two ways—by pre-combustion and post-combustion technologies [1]. The post-combustion approach removes CO2 from flue gases after the fossil fuels are burned completely. In this case, the flue gases are mainly CO2 + N2, except that the combustion is performed in pure oxygen. Absorption with amine solutions has been commercialized for post-combustion CO2 capture [2]. Alternative technologies such as adsorption and membrane filtration are also being developed for commercial applications [2]. Meanwhile, pre-combustion CO2 capture is used to remove CO2 and all of the carbon content in the fossil fuels used for energy or electricity generation, because the carbon components will otherwise produce CO2 after combustion. The basic idea of this de-carbonization is to convert a fossil fuel to a synthesis gas containing mostly hydrogen (H2) and CO2 [3]. The synthesis gas can come from coal or oil gasification, methane reforming, or from biological waste [4]. The composition of the synthesis gas varies depending on its source, but the main components are H2, CO, and CO2. The same technologies used in post-combustion capture (adsorption, absorption, membrane) are also being developed for use in this area [5,6,7].
The conventional technologies face some challenges, in addition to their energy consumption and high capital cost. For example, the commercial absorption technology uses a corrosive and environmentally unfriendly absorber, while the membrane technology also has some disadvantages due to its limited thermal stability and low selectivity [8]. In this regard, the need to develop novel and low-cost technologies is increasing. One such novel technology is the use of clathrate compounds. A clathrate compound is a non-stoichiometric solid crystal formed by interactions between host and guest species [9]. Hydrogen-bonded host molecules form three-dimensional structures with cage-like cavities, which interact in ways that stabilize the entire crystal structure when a guest molecule enters a cavity. Seo et al. reported CO2 removal from flue gases (post-combustion capture) by forming gas hydrate (the host material was water) [10]. In addition, some researchers also reported that CO2 can be removed by forming gas hydrate from binary CO2 + H2 gas mixtures (pre-combustion capture) [5,7,11,12]. However, both pre- and post-combustion captures ignore the existence of carbon monoxide (CO), which occurs due to incomplete combustion or conversion of the fossil fuel. When CO adds to the binary gas mixtures (CO2 + N2 or CO2 + H2), an additional compression process is necessary because the equilibrium condition of a CO-containing gas system shifts to a higher-pressure region [13,14]. The water–gas shift reaction is used to convert CO to CO2 by supplying water vapor [4], but this additional process using a catalyst increases the total process cost. In this regard, additives such as tetrahydrofuran (THF) have been used in gas hydrate applications to reduce the formation pressure [15]. A lesser known class of semi-clathrate was used with tetra-butyl ammonium bromide (TBAB) for the same reason. Wang et al. reported that CO2 can be removed from ternary mixtures of CO2 + CO + H2 using the semi-clathrate with TBAB [1]. This can reduce the formation (or operation) pressure to the range of 2.5–5.0 MPa, which is generally the total pressure of the synthesis gas. However, some challenges remain even when the formation pressure is lowered. To form a gas hydrate or semi-clathrate, cooling to near the freezing point is required. In addition, using an additive can result in contamination of both the solid and gas phases. Most of all, selective CO2 removal by forming the hydrate once is not possible.
Forming a gas hydrate requires cooling. There are two kinds of cavities in which guest molecules can reside. However, cooling requires another type of energy consumption, leading to an additional cost, while the use of water can contaminate recovered gases due to its vapor pressure. In this regard, using an organic material that has a solid phase at room temperature and captures gaseous guests at lower pressures (approximately 0.08 MPa for CH4 and CO2) could be an alternative for the hydrate-based process. Lee et al. reported on the dry synthesis of the clathrate compound using hydroquinone (HQ) as a host [16]. This organic compound is a solid crystal at room temperature and atmospheric pressure. In addition, because only one kind of cavity is formed when HQ is converted to the clathrate form, the specific gas component having the best fit can be selectively separated from the gas mixture in the solid form [8]. In our previous reports, we published work on selective separation of CO2 and CO from binary CO2 + H2 and CO + H2 gas mixtures, respectively [8,17]. Although both CO2 and CO are captured in the HQ clathrates, CO2 forms the clathrate compound at lower partial pressures, as indicated by spectroscopic measurements and elemental analysis results [8,18]. These gas components are the main components of synthesis gas, however the clathrate formation and guest behaviors have not been reported in gas systems, including either CO2 or CO. Therefore, clathrate formation with HQ as the host was investigated in this work using ternary (CO2 + CO + H2) gas mixtures at 2.0, 4.0, and 6.0 MPa. As mentioned earlier, because the composition of the synthesis gas can vary depending on its source, two gas compositions (20 and 40 mol% CO2 with equimolar mixtures of CO and H2) were examined. The experimental and calculated results from this study provide very useful information on the guest behavior and component separation for the ternary gas mixtures used to simulate synthesis gas. Moreover, considering the quantitative results obtained, two potential processing concepts are proposed as well.

2. Materials and Methods

Pure HQ with a minimum purity of 99 mol% was supplied by Sigma-Aldrich Chemicals Co. (St. Louis, Missouri, USA). The ternary (CO2 + CO + H2) gas mixtures used to simulate synthesis gases had two gas compositions: 20 mol% CO2 + 40 mol% CO + 40 mol% H2 (analyzed composition of 20.1 mol% CO2 + 38.8 mol% CO + 41.1 mol% H2) and 40 mol% CO2 + 30 mol% CO + 30 mol% H2 (analyzed composition of 39.3 mol% CO2 + 29.2 mol% CO + 31.5 mol% H2). These gases were manufactured and purchased from Daemyoung Special Gas Co. (Cheonan-si, Republic of Korea) and were used without further purification or treatment. To promote the gas-solid reaction, the HQ particles were ground into a fine powder with a particle size of less than 100 µm. After grinding, the HQ powder was added to a high-pressure reactor (made from 316 stainless steel with an internal volume of approximately 200 cm3) and allowed to react when pressurized at 2.0, 4.0, or 6.0 MPa with the ternary gas mixtures [8,17]. An external reservoir cell (~500 cm3) was attached to the reactor to compensate the pressure drop due to clathrate formation and to keep the experimental pressure constant. Figure 1 shows a schematic diagram of the experimental instrument. After reaction for 14 days at room temperature, samples were collected for spectroscopic measurements after releasing the pressurized gas from the reactor and the reservoir. A multipurpose X-ray diffractometer (SMD 3000 model, Advanced Scientific Instrumentation Co. (Mumbai, India)) was used to identify the crystal structures of the HQ samples. The X-rays were monochromatized to a wavelength of 1.5406 Å using a parabolic mirror and channel-cut crystal [8,17]. The X-ray diffraction patterns from the HQ samples were collected from 8.0° to 50.0° with a step size of 0.05° and a step time of 3 s [8,17]. For solid-state 13C nuclear magnetic resonance (NMR), an Agilent (Santa Clara, California, USA) DD2 400 MHz spectrometer was used. The 13C NMR spectra were collected at ambient temperature using a 1.6 mm solid HFXY fast magic angle spinning (MAS) probe at a spinning rate of 20 kHz. The pulse length of the proton was 2 μs and a phase repetition delay of 10 s was employed with proton decoupling [8,17]. A dispersive Raman spectrometer (Horiba Jobin Yvon (Northampton, UK), Lab-RAM ARAMIS model) was used with a 460 mm focal length monochromator and an air-cooled charge-coupled device (CCD) detector. An Ar-ion laser emitting a 514 nm beam with 40 mW of power was used as the excitation source. The components of C, H, N, and S in the HQ samples were determined using an elemental analyzer (Thermo Scientific (Waltham, Massachusetts, USA), Flash 2000 Series) [8,17]. All the analytic measurements were performed immediately after pressure release and sample collection in one place (the Analysis Center for Research Advancement of Korea Advanced Institute for Science and Technology (KAIST), Republic of Korea), because the clathrate compound starts to dissociate after the release of gas from the high-pressure reactor. Basically, the experimental procedures were very similar to those described in our previous reports [8,17].

3. Results and Discussion

In order to explore clathrate formation with the ternary (CO2 + CO + H2) gas mixtures, solid-state 13C NMR spectra were collected for the HQ samples after the reactions. Two gas compositions (i.e., 20 mol% CO2 + 40 mol% CO + 40 mol% H2, and 40 mol% CO2 + 30 mol% CO + 30 mol% H2) were used at the experimental pressures of 2.0 and 6.0 MPa. As shown in Figure 2, the HQ samples were not completely converted to clathrate compounds (called the β-forms). Pure HQ has a crystal structure called the α-form, for which the NMR spectra show two groups of carbon signals (a triplet with a 2:3:1 ratio for hydroxyl-substituted carbon and an unresolved multiplet for non-substituted carbon at 116–120 ppm), as shown in the Figure 2 [8,19]. However, when HQ is converted to the β-form clathrate by occupation of cavities by the guest species, the triplet changes to one peak at 148 ppm, while a doublet corresponding to the non-substituted carbon signal in HQ molecules is detected at 116–120 ppm [19]. Considering such differences in the 13C NMR spectra, we can say that the clathrate was not formed at lower CO2 concentrations, while the conversion into the clathrate was almost complete at higher CO2 concentrations. In addition, CO2 capture can be directly observed from an additional carbon peak at 124.3 ppm, which agrees with the literature [8,18]. When the atomic signal for the hydroxyl-substituted carbon has shoulders on both sides (for example, 40 mol% CO + 40 mol% H2 + CO2 at 2.0 MPa), this means that unreacted (pure) hydroquinone is mixed with the reacted clathrate form. Because the relative intensity ratio of the triplet for pure hydroquinone is known to be 2:3:1, the middle peak area after peak deconvolution can be expressed as the sum of the pure α-form and the clathrate β-form signals. The percentage value for this β-form signal can be interpreted as a conversion yield to the clathrate compound [17,19]. The obtained conversion yields were 57.40% for the 20 mol% CO2-containing gas mixtures and 96.16% for 40 mol% CO2-containing gas mixtures.
When the experimental pressure was increased to 6.0 MPa, HQ showed complete conversion to the clathrate form, regardless of the CO2 concentration in the gas phase. Guest CO2 was also observed in all the HQ samples prepared. No additional peak was detected at 184.2 ppm, where a carbon signal from CO molecules was reported to occur [17]. However, it should be noted that the signal of the right peak was split for the non-substituted carbon. This is thought to mean that two kinds of HQ clathrates (i.e., CO- and CO2-loaded clathrates) co-existed. The difference between the two signals for the non-substituted carbon atom in the HQ molecule is known to vary depending on the guest nature and the cage occupancy [8]. For CO-occupied clathrate, the difference was reported to be 1.80 ppm, while the value reported for the CO2-occupied clathrate was 2.59 ppm [8,17]. Therefore, the existence of the middle peak among the non-substituted carbon signals indicates that the CO guest clathrate was formed. The proportion of the CO guest clathrate was calculated using numerical integration and was found to be 28.48% (that is, 71.52% was CO2 guest clathrate) for the 20 mol% CO2-containing gas mixture, while it was 1.47% (98.53% of CO2-occupied clathrate) for the 40 mol% CO2-containing gas mixture. A larger proportion can be obtained for ternary gas mixtures with higher CO concentrations, but CO2 is more readily retained in the HQ clathrate than CO molecules are. No additional peak was detected at 184.2 ppm, even though there were split carbon signals for the non-substituted carbon in the HQ molecule [17]. This means there were some empty (guest-free) CO guest clathrates. Rapid release of CO from some cavities while collecting samples, along with the non-stoichiometric characteristics of the clathrate compound, are thought to contribute to such empty clathrate cavities. Such empty β-form clathrate cavities have also been reported in the literature [20,21].
To identify guest molecules and the formation of the HQ clathrate, Raman spectroscopy was performed for the prepared HQ samples. The Raman spectra in Figure 3 agree well with the Raman pattern reported for pure HQ and for the HQ clathrate [22]. In other words, among the three peaks for the C–C stretching mode at 1600–1620 cm−1, the middle one is the largest for pure unreacted HQ, while it is the smallest when HQ is converted into the β-form clathrate [22]. In addition, the C–H stretching mode at 3000–3070 cm−1 obtained for the HQ sample prepared with 20 mol% CO2-containing gas at 2.0 MPa was different from the others [22]. This difference meant that the HQ sample remained unreacted, while the other samples were predominantly β-form, supporting the NMR results. In addition, the C–O stretching mode for CO2 molecules was observed for all the samples, which is direct evidence for the presence of CO2 in the clathrate cages [8,18]. For the HQ sample prepared with the 20 mol% CO2-containing gas mixture at 6.0 MPa, the C–O stretching mode for CO molecules was observed at 2137 cm−1 [17]. Combining all the above information indicates that larger amounts (spectroscopically detectable amounts) of CO2 occupied the HQ clathrates, while few CO molecules were found in the clathrate, except at the highest CO partial pressure (i.e., 20 mol% CO2-containing gas mixture at 6.0 MPa). It should be noted that some clathrate cavities remained empty even though some CO guest clathrate formed. It has been reported that H2 is not retained in the clathrate form [8,17], so it was not surprising that no experimental observations of H2 retention were obtained in this study. Therefore, it can be said that even if ternary (CO2 + CO + H2) gas mixtures are used, only CO and CO2 molecules compete for partitioning within the solid clathrate, while H2 molecules are excluded. Moreover, CO2 molecules are more likely to occupy cavities than CO molecules are.
X-ray diffraction (XRD) measurements were also performed in order to identify the crystal structures of the prepared HQ samples (Figure 4). Pure HQ and the β-form clathrate show little difference in their crystal structures (space group), except for the molecular alignment of the β-form and lattice parameters [8]. The obtained diffraction patterns correspond to the β-form with conversion to the HQ clathrate (except for the HQ sample prepared with the 20 mol% CO2-containing gas mixture at 2.0 MPa). The lattice parameters calculated from the diffraction patterns were found to be a = 38.5216 ± 0.0086 Å and c = 5.6531 ± 0.0006 Å (α-form), and a = 16.5200 ± 0.0349 Å and c = 5.7000 ± 0.0034 Å (β-form) for the 20 mol% and 40 mol% CO2-containing gas mixtures, respectively, at 2.0 MPa. These values agree well those reported in the literature [16,17,18]. In addition, when the experimental pressure was increased to 6.0 MPa, the lattice parameters for 20 mol% and 40 mol% CO2-containing gas mixtures were found to be a = 16.4838 ± 0.0082 Å and c = 5.6981 ± 0.0017 Å, and a = 16.3878 ± 0.0221 Å and c = 5.7440 ± 0.0061 Å, respectively. These changes in the crystal structures agree with previous spectroscopic measurements [8,17,18].
For detailed information on the guest molecules in the HQ clathrates, elemental analysis for C, H, N, S, and O was also performed. After combining the results of elemental analysis with numerical integration for the NMR spectrum peaks, conversion yields to the HQ clathrate, in addition to the guest (CO and CO2) occupancies, were calculated (Figure 5 and Table 1). The samples were prepared at three experimental pressures of 2.0, 4.0, and 6.0 MPa with ternary (CO2 + CO + H2) gas mixtures of two compositions. To more easily identify the CO2 separation trends, the results were plotted with regard to the simplified partial CO2 pressure (yCO2 × Ptotal). As can be seen in the graph, the conversion yield reaches >90% if the CO2 partial pressure is 0.7 MPa, while complete conversion is observed for the HQ samples if the CO2 partial pressure is >0.7 MPa. In addition, most of the cavity content is CO2, while CO is only detectable at higher CO concentrations and experimental pressures (that is, with the 40 mol% CO-containing gas mixtures at 4.0 and 6.0 MPa). The ideal formula of the HQ clathrate is expressed as 3HQ·xGas, where the cage occupancy (defined as the value of x) can have any value from 0 to 1 due to the compound’s non-stoichiometric property [8]; that is, the cage occupancy 0 means that all the cages of the clathrate form are completely empty, while the value of 1 indicates that all of the cages are occupied by the guest molecules. The cage occupancy rates by CO2 molecules obtained in this study were found to be 10–30% (corresponding to 0.09–6.8 L CO2 (STP)/kg of HQ). Meanwhile, cage occupancy rates by CO were just 0.7 and 0.9 % at 4.0 and 6.0 MPa (the highest CO partial pressures), respectively. Therefore, a significant number of clathrate cavities remained empty, even though the HQ molecules were converted to the clathrate form. The mole ratios of CO2 to CO values in the solid clathrate were found to be 12.7 and 23.9 at 4.0 and 6.0 MPa, respectively. In other words, ten times more CO2 could be encapsulated in the solid clathrate, even if the CO2 concentration was slightly larger or smaller than the CO concentration. The molar ratios are infinity for the other HQ samples because no CO molecules were found in the clathrate.
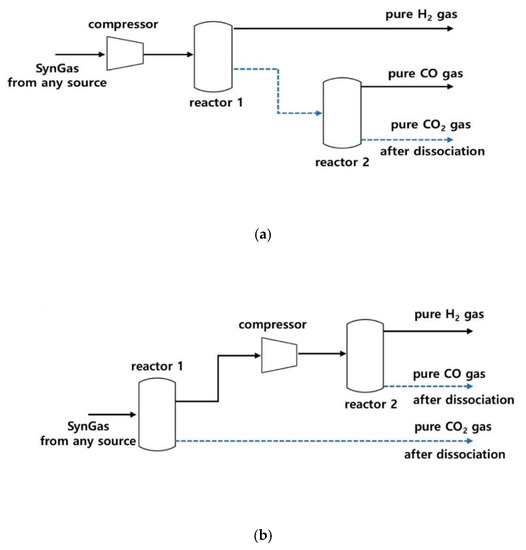
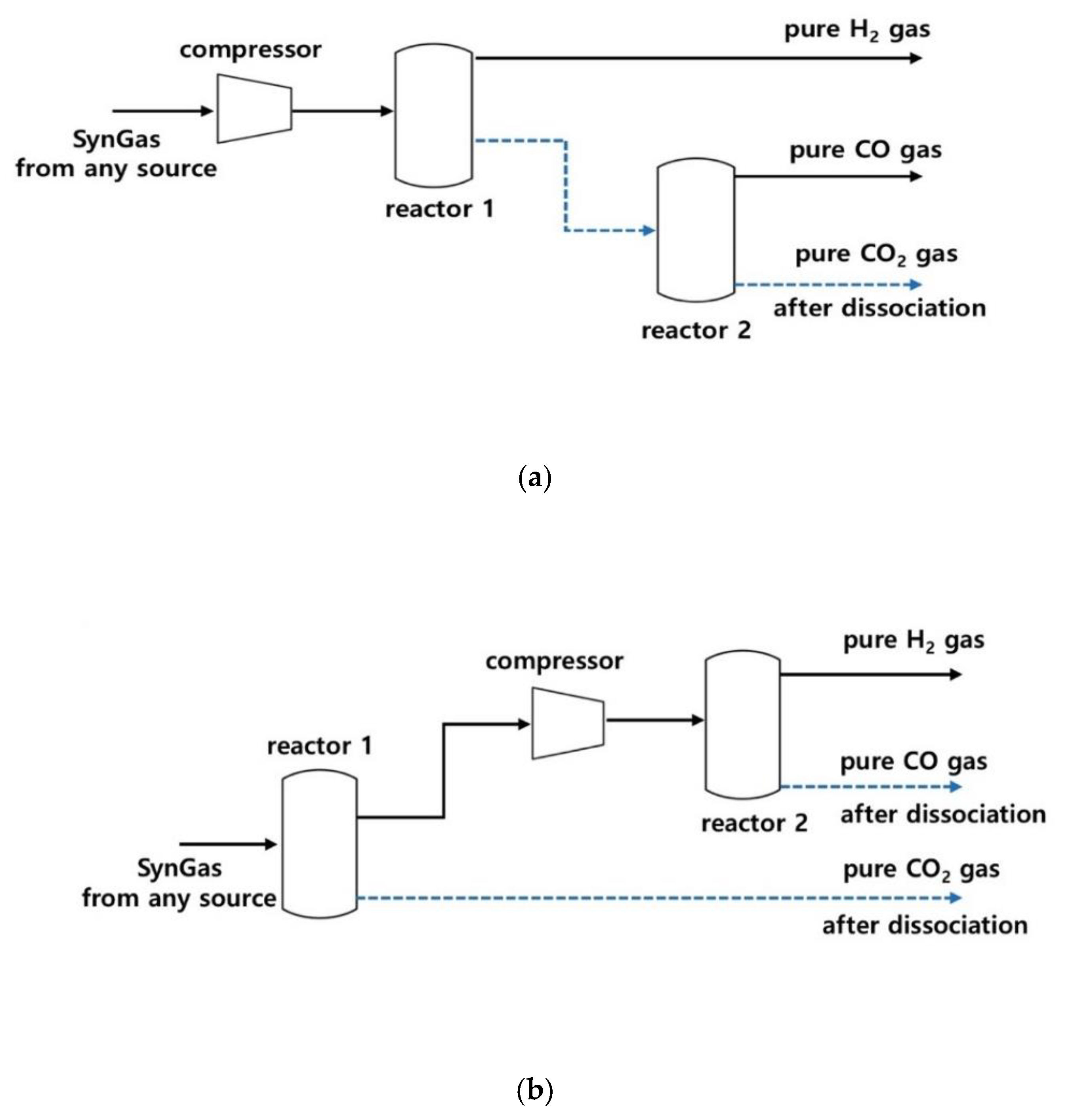
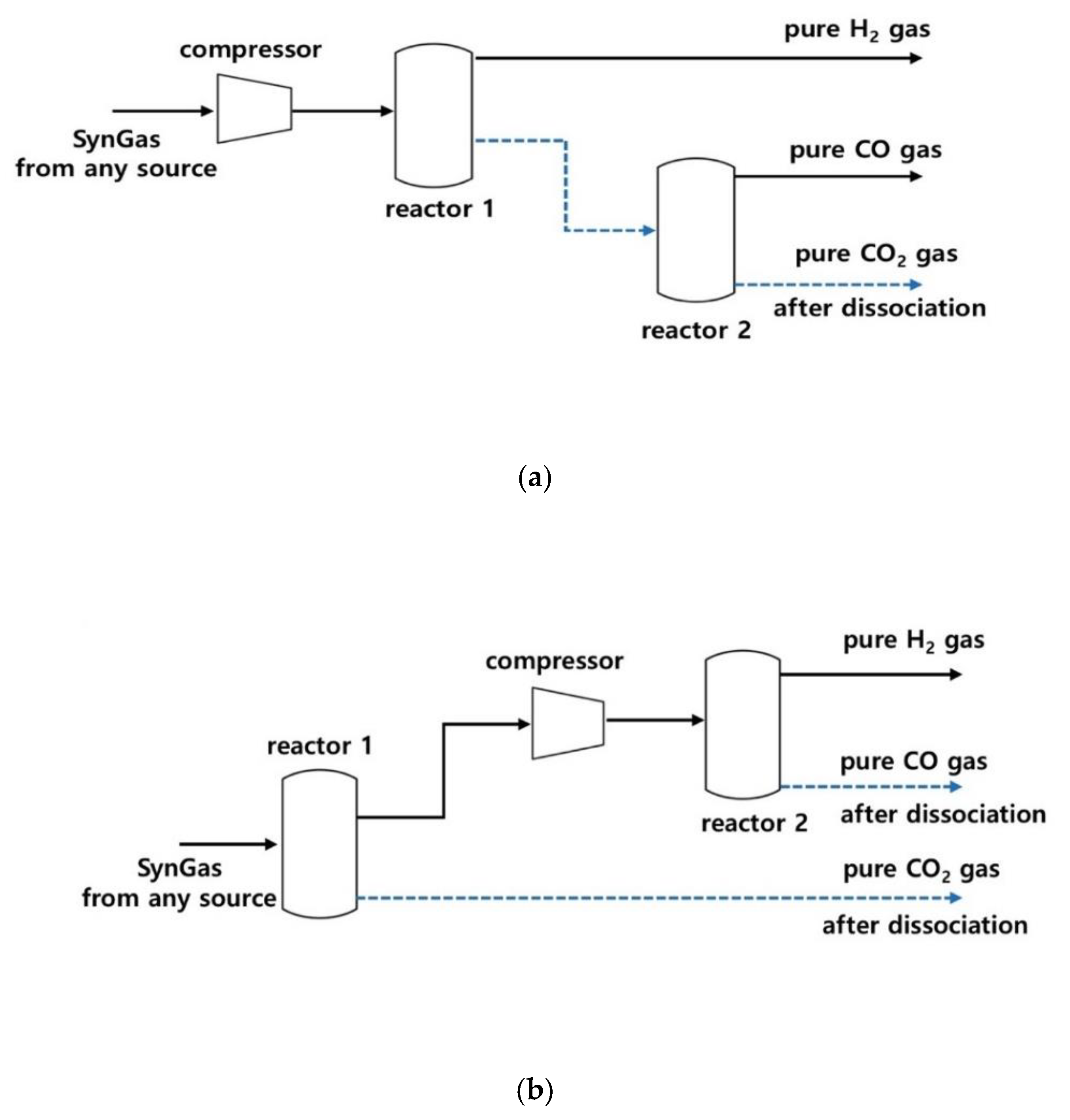
Based upon these experimental and calculated results, we propose two processes for clathrate-based CO2 separation (Figure 6). The first process could be applied to synthesis gases at relatively high pressures and high CO concentrations. In this process, a reactor (reactor 1 in the figure) is used to separate both CO and CO2 from the gas mixtures. Thus, only hydrogen comes out of the reactor. The clathrate compounds from reactor 1 are then allowed to dissociate and release all of the captured gas components. Then, pure CO2 can be separated by forming HQ clathrate using the released CO2 + CO gas mixtures at lower pressure. The second process would be used for more typical synthesis gases. The first reactor would be used to capture pure (or almost pure) CO2 by forming HQ clathrate. Next, the exhausted gas would be compressed, then enter a second reactor to separate CO from H2. According to the experimental and calculated results, the latter process seems to be more viable. As mentioned before, the HQ clathrates (β-form) can be formed with empty cavities, which can be used to capture guest species more readily [21,23]. Therefore, it may be possible to reduce the operational cost and to decrease the clathrate formation time by recycling the HQ clathrate after dissociation. Although guest behaviors and the formation of empty clathrate cavities were identified and two concepts for clathrate-based gas-separation processes were proposed, additional large-scale investigation will be necessary to design a practical process.

4. Conclusions

The HQ clathrate formation was verified using ternary (CO2 + CO + H2) gas mixtures with two compositions: 20 mol% CO2 + 40 mol% CO + 40 mol% H2 and 40 mol% CO2 + 30 mol% CO + 30 mol% H2. Although HQ molecules were almost fully converted to the clathrate form (except for some at lower pressures), most of the clathrate cavities were found to be occupied by CO2 molecules rather than CO (>10 times). The proportion of CO guest clathrate calculated using numerical integration was 28.48% (that is, 71.52% of CO2 guest clathrate) for the 20 mol% CO2-containing gas mixture, while it was 1.47% (98.53% of CO2-occupied clathrate) for the 40 mol% CO2-containing gas mixture. However, CO cage occupancies were just 0.7% and 0.9% at 4.0 and 6.0 MPa (the highest CO partial pressures), respectively, which were much lower than the CO clathrate proportions. Such differences indicate that there were some empty cavities in the clathrate structures. In addition, the conversion yields of HQ to clathrate was found to be 90% or more if the CO2 partial pressure was 0.7 MPa or higher. Such complete conversion at lower CO2 partial pressures and the higher probability of finding CO2 in the clathrate cages led us to propose two concepts for clathrate-based separation of synthesis gases from a variety of sources.

Author Contributions

Conceptualization, S.J.Y. and J.-W.L.; methodology, J.-W.L.; validation, S.J.Y. and J.-W.L.; investigation, D.L.; resources, D.L.; data curation, J.-W.L.; writing—original draft preparation, S.J.Y. and J.-W.L.; writing—review and editing, S.J.Y. and J.-H.Y.; supervision, J.-W.L.; All authors have read and agreed to the published version of the manuscript.

Funding

This research received no external funding.

Acknowledgments

This research was financially supported by Basic Science Research Program through the National Research Foundation of Korea (NRF), funded by the Ministry of Education (NRF-2018R1A2B6009170), and also supported by Korea Ministry of Environment (MOE) as the Waste to Energy Recycling Human Resource Development Project.

Conflicts of Interest

The authors declare no conflict of interest.

References

  1. Wang, S.; Danner, M.; Kuchling, T.; Clarke, M.A. Measurement of the three-phase (vapour+liquid+solid) equilibrium conditions of semi-clathrates formed from mixtures of CO2, CO and H2. J. Chem. Thermodyn. 2013, 56, 149–152. [Google Scholar] [CrossRef]
  2. Yang, H.; Xu, Z.; Fan, M.; Gupta, R.; Slimane, R.B.; Bland, A.E.; Wright, I. Progress in carbon dioxide separation and capture: A review. J. Environ. Sci. 2008, 20, 14–27. [Google Scholar] [CrossRef]
  3. Kim, S.M.; Lee, J.D.; Lee, H.J.; Lee, E.K.; Kim, Y. Gas hydrate formation method to capture the carbon dioxide for pre-combustion process in igcc plant. Int. J. Hydrog. Energ. 2011, 36, 1115–1121. [Google Scholar] [CrossRef]
  4. Srinivas, S.; Malik, R.K.; Mahajani, S.M. Fischer-Tropsch synthesis using bio-syngas and CO2. Energy Sustain. Dev. 2007, 11, 66–71. [Google Scholar] [CrossRef]
  5. Babarao, R.; Eddaoudi, M.; Jiang, J.W. Highly porous ionic rht metal-organic framework for H2 and CO2 storage and separation: A molecular simulation study. Langmuir 2010, 26, 11196–11203. [Google Scholar] [CrossRef] [PubMed]
  6. Franz, J.; Scherer, V. An evaluation of CO2 and H2 selective polymeric membranes for CO2 separation in igcc processes. J. Membr. Sci. 2010, 359, 173–183. [Google Scholar] [CrossRef]
  7. Korelskiy, D.; Ye, P.; Fouladvand, S.; Karimi, S.; Sjoberg, E.; Hedlund, J. Efficient ceramic zeolite membranes for CO2/H2 separation. J. Mater. Chem. A 2015, 3, 12500–12506. [Google Scholar] [CrossRef]
  8. Lee, J.-W.; Poudel, J.; Cha, M.; Yoon, S.J.; Yoon, J.-H. Highly selective CO2 extraction from a mixture of CO2 and H2 gases using hydroquinone clathrates. Energy Fuels 2016, 30, 7604–7609. [Google Scholar] [CrossRef]
  9. Atwood, J.L.; Davies, J.E.D.; MacNicol, D.D. Inclusion Compounds; Academic Press: Orlando, FL, USA, 1984; Volume 1. [Google Scholar]
  10. Seo, Y.-T.; Kang, S.-P.; Lee, H.; Lee, C.-S.; Sung, W.-M. Hydrate phase equilibria for gas mixtures containing carbon dioxide: A proof-of-concept to carbon dioxide recovery from multicomponent gas stream. Korean J. Chem. Eng. 2000, 17, 659–667. [Google Scholar] [CrossRef]
  11. Lee, J.-W.; Yoon, J.-H. Preferential occupation of CO2 molecules in hydroquinone clathrates formed from CO2/N2 gas mixtures. J. Phys. Chem. C 2011, 115, 22647–22651. [Google Scholar] [CrossRef]
  12. Zhang, L.; Hu, Z.; Jiang, J. Metal−organic framework/polymer mixed-matrix membranes for H2/CO2 separation: A fully atomistic simulation study. J. Phys. Chem. C 2012, 116, 19268–19277. [Google Scholar] [CrossRef]
  13. Davidson, D.W.; Desando, M.A.; Gough, S.R.; Handa, Y.P.; Ratcliffe, C.I.; Ripmeester, J.A.; Tse, J.S. A clathrate hydrate of carbon monoxide. Nature 1987, 323, 418–419. [Google Scholar] [CrossRef]
  14. Mohammadi, A.H.; Anderson, R.; Tohidi, B. Carbon monoxide clathrate hydrates: Equilibrium data and thermodynamic modeling. AIChE J. 2005, 51, 2825–2833. [Google Scholar] [CrossRef]
  15. Kang, S.-P.; Lee, H. Recovery of CO2 from flue gas using gas hydrate: Thermodynamic verification through phase equilibrium measurements. Environ. Sci. Technol. 2000, 34, 4397–4400. [Google Scholar] [CrossRef]
  16. Lee, J.-W.; Lee, Y.; Takeya, S.; Kawamura, T.; Yamamoto, Y.; Lee, Y.-J.; Yoon, J.-H. Gas-phase synthesis and characterization of CH4-loaded hydroquinone clathrates. J. Phys. Chem. B 2010, 114, 3254–3258. [Google Scholar] [CrossRef] [PubMed]
  17. Lee, J.-W.; Lee, S.H.; Yoon, S.J.; Yoon, J.-H. Spectroscopic studies on the formation and guest behaviors of hydroquinone clathrate with binary CO and H2 gas mixtures. Energy Fuels 2018, 32, 6863–6868. [Google Scholar] [CrossRef]
  18. Lee, J.-W.; Choi, K.J.; Lee, Y.; Yoon, J.-H. Spectroscopic identification and conversion rate of gaseous guest-loaded hydroquinone clathrates. Chem. Phys. Lett. 2012, 528, 34–38. [Google Scholar] [CrossRef]
  19. Ripmeester, J.A. Application of solid state 13C NMR to the study of polymorphs, clathrates and complexes. Chem. Phys. Lett. 1980, 74, 536–538. [Google Scholar] [CrossRef]
  20. Lee, Y.-J.; Han, K.W.; Jang, J.S.; Jeon, T.-I.; Park, J.; Kawamura, T.; Yamamoto, Y.; Sugahara, T.; Vogt, T.; Lee, J.-W.; et al. Selective CO2 trapping in guest-free hydroquinone clathrate prepared by gas-phase synthesis. Chem. Phys. Chem. 2011, 12, 1056–1059. [Google Scholar] [CrossRef]
  21. Coupan, R.; Chabod, M.; Dicharry, C.; Diaz, J.; Miqueu, C.; Torré, J.-P. Characterization study of CO2, CH4, and CO2/CH4 hydroquinone clathrates formed by gas-solid reaction. J. Phys. Chem. C 2017, 121, 22883–22894. [Google Scholar] [CrossRef]
  22. Kubinyi, M.; Billes, F.; Grofcsik, A.; Keresztury, G. Vibrational spectra and normal coordinate analysis of phenol and hydroquinone. J. Mol. Struct. 1992, 266, 339–344. [Google Scholar] [CrossRef]
  23. Coupan, R.; Péré, E.; Dicharry, C.; Torré, J.-P. New insights on gas hydroquinone clathrates using in situ raman spectroscopy: Formation/dissociation mechanisms, kinetics, and capture selectivity. J. Phys. Chem. A 2017, 121, 5450–5458. [Google Scholar] [CrossRef] [PubMed]
Figure 1. A schematic diagram of the experimental instrument.
Figure 1. A schematic diagram of the experimental instrument.
Energies 13 03591 g001
Figure 2. Solid-state 13C NMR spectra for hydroquinone (HQ) samples after reaction with ternary (CO2 + CO + H2) gas mixtures at 2.0 and 6.0 MPa. Blue plots represent HQ samples after reaction with the ternary (30% CO + 30% H2 + 40% CO2) gas, while black ones represent HQ samples after reaction with the ternary (40% CO + 40% H2 + 20% CO2) gas. Dashed lines at 184.2 and 124.3 ppm represent the chemical shifts from CO and CO2 molecules captured in the clathrate cages, respectively.
Figure 2. Solid-state 13C NMR spectra for hydroquinone (HQ) samples after reaction with ternary (CO2 + CO + H2) gas mixtures at 2.0 and 6.0 MPa. Blue plots represent HQ samples after reaction with the ternary (30% CO + 30% H2 + 40% CO2) gas, while black ones represent HQ samples after reaction with the ternary (40% CO + 40% H2 + 20% CO2) gas. Dashed lines at 184.2 and 124.3 ppm represent the chemical shifts from CO and CO2 molecules captured in the clathrate cages, respectively.
Energies 13 03591 g002
Figure 3. Raman spectra for hydroquinone (HQ) samples after reaction with ternary (CO2 + CO + H2) gas mixtures at 2.0 and 6.0 MPa. Blue plots represent HQ samples after reaction with the ternary (30% CO + 30% H2 + 40% CO2) gas, while black ones represent HQ samples after reaction with the ternary (40% CO + 40% H2 + 20% CO2) gas. Dashed lines at 2137 cm−1 and 1381 cm−1 indicate the stretching mode for C–O bonds of CO and CO2 molecules trapped in the clathrate cages, respectively.
Figure 3. Raman spectra for hydroquinone (HQ) samples after reaction with ternary (CO2 + CO + H2) gas mixtures at 2.0 and 6.0 MPa. Blue plots represent HQ samples after reaction with the ternary (30% CO + 30% H2 + 40% CO2) gas, while black ones represent HQ samples after reaction with the ternary (40% CO + 40% H2 + 20% CO2) gas. Dashed lines at 2137 cm−1 and 1381 cm−1 indicate the stretching mode for C–O bonds of CO and CO2 molecules trapped in the clathrate cages, respectively.
Energies 13 03591 g003
Figure 4. X-ray diffraction (XRD) patterns for hydroquinone (HQ) samples after reaction with ternary (CO2 + CO + H2) gas mixtures at 2.0 and 6.0 MPa. Blue plots represent HQ samples after reaction with the ternary (30% CO + 30% H2 + 40% CO2) gas, while black ones represent HQ samples after reaction with the ternary (40% CO + 40% H2 + 20% CO2) gas.
Figure 4. X-ray diffraction (XRD) patterns for hydroquinone (HQ) samples after reaction with ternary (CO2 + CO + H2) gas mixtures at 2.0 and 6.0 MPa. Blue plots represent HQ samples after reaction with the ternary (30% CO + 30% H2 + 40% CO2) gas, while black ones represent HQ samples after reaction with the ternary (40% CO + 40% H2 + 20% CO2) gas.
Energies 13 03591 g004
Figure 5. Cage occupancies of CO2 and (CO2 + CO) total molecules in the hydroquinone (HQ) clathrate cages, which are expressed regarding the simplified CO2 partial pressures. Conversion yields of HQ to the clathrate form are displayed in the bar graph, with corresponding values shown in the right axis.
Figure 5. Cage occupancies of CO2 and (CO2 + CO) total molecules in the hydroquinone (HQ) clathrate cages, which are expressed regarding the simplified CO2 partial pressures. Conversion yields of HQ to the clathrate form are displayed in the bar graph, with corresponding values shown in the right axis.
Energies 13 03591 g005
Figure 6. Two conceptual clathrate-based processes for CO2 separation of synthesis gases from a variety of sources: (a) A clathrate-based process for separating H2 from the first reactor, then separating CO2 at the second reactor; (b) In this process, CO2 is separated first, then the remaining gas mixture is compressed and reacted to separate CO in the clathrate form from gaseous H2. Dotted blue lines indicate the flow of the solid clathrate compounds in the process. By recycling empty (guest-free) or degassed hydroquinone clathrates after dissociation to remove enclathrated gases, the processing time might be shortened.
Figure 6. Two conceptual clathrate-based processes for CO2 separation of synthesis gases from a variety of sources: (a) A clathrate-based process for separating H2 from the first reactor, then separating CO2 at the second reactor; (b) In this process, CO2 is separated first, then the remaining gas mixture is compressed and reacted to separate CO in the clathrate form from gaseous H2. Dotted blue lines indicate the flow of the solid clathrate compounds in the process. By recycling empty (guest-free) or degassed hydroquinone clathrates after dissociation to remove enclathrated gases, the processing time might be shortened.
Energies 13 03591 g006
Table 1. Cage occupancies of enclathrated guest molecules in the hydroquinone (HQ) clathrate cages and conversion yields of HQ to the clathrate form.
Table 1. Cage occupancies of enclathrated guest molecules in the hydroquinone (HQ) clathrate cages and conversion yields of HQ to the clathrate form.
Simplified CO2 Partial Pressure (MPa)Guest OccupanciesConversion Yield (%)
CO2COTotal
0.40.0000 ± 0.00030.0000 ± 0.00010.0000 ± 0.00030.0
0.80.0932 ± 0.02270.0073 ± 0.02250.1005 ± 0.045291.1
0.80.0825 ± 0.01770.0000 ± 0.00500.0825 ±0.022792.4
1.20.2129 ± 0.03940.0089 ± 0.01610.2218 ± 0.0555100.0
1.60.1857 ± 0.03340.0000 ± 0.01280.1857 ± 0.0462100.0
2.40.2871 ± 0.03570.0000 ± 0.00540.2871 ± 0.0411100.0

Share and Cite

MDPI and ACS Style

Yoon, S.J.; Lee, D.; Yoon, J.-H.; Lee, J.-W. Guest Partitioning and High CO2 Selectivity in Hydroquinone Clathrates Formed from Ternary (CO + CO2 + H2) Gas Mixtures. Energies 2020, 13, 3591. https://doi.org/10.3390/en13143591

AMA Style

Yoon SJ, Lee D, Yoon J-H, Lee J-W. Guest Partitioning and High CO2 Selectivity in Hydroquinone Clathrates Formed from Ternary (CO + CO2 + H2) Gas Mixtures. Energies. 2020; 13(14):3591. https://doi.org/10.3390/en13143591

Chicago/Turabian Style

Yoon, Sang Jun, Dongwon Lee, Ji-Ho Yoon, and Jong-Won Lee. 2020. "Guest Partitioning and High CO2 Selectivity in Hydroquinone Clathrates Formed from Ternary (CO + CO2 + H2) Gas Mixtures" Energies 13, no. 14: 3591. https://doi.org/10.3390/en13143591

APA Style

Yoon, S. J., Lee, D., Yoon, J.-H., & Lee, J.-W. (2020). Guest Partitioning and High CO2 Selectivity in Hydroquinone Clathrates Formed from Ternary (CO + CO2 + H2) Gas Mixtures. Energies, 13(14), 3591. https://doi.org/10.3390/en13143591

Note that from the first issue of 2016, this journal uses article numbers instead of page numbers. See further details here.

Article Metrics

Back to TopTop