Research on Resonance Mechanism and Suppression Technology of Photovoltaic Cluster Inverter
Abstract
1. Introduction
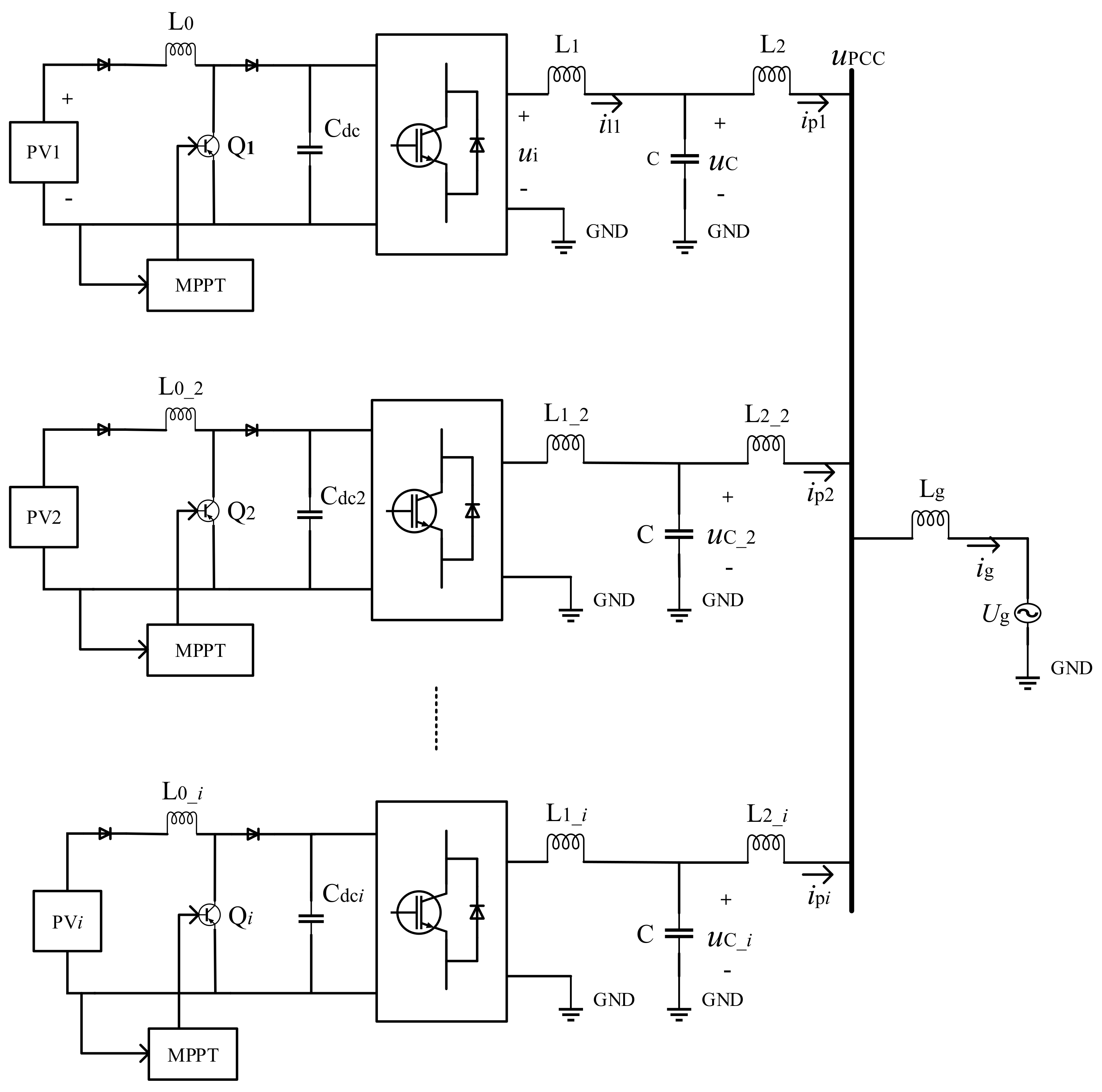
2. Structure of PV Cluster Grid-Connected System
3. Resonance Mechanism and Characteristic Analysis of Inverter Cluster Grid-Connected
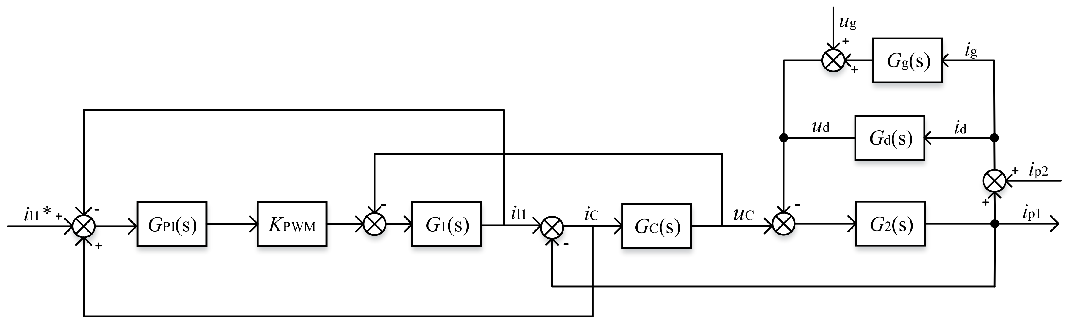
3.1. Resonance Mechanism of Inverter Cluster Grid-Connected
3.2. Analysis of Resonance Characteristics of Inverter Cluster Grid-Connected
4. Resonance Suppression Measures
4.1. Single Inverter Grid-Connected Resonance Suppression Measures
4.2. Multi-Inverter Grid-Connected Resonance Suppression Measures
5. Simulation and Experimental Verification
5.1. Simulation Analysis
5.2. Experimental Verification
6. Conclusions
Acknowledgments
Author Contributions
Conflicts of Interest
References
- Zhou, L.; Yang, M.; Liu, Q.; Guo, K. New control strategy for three-phase grid-connected LCL inverters without a phase-locked loop. J. Power Electron. 2013, 13, 487–493. [Google Scholar] [CrossRef]
- Lu, M.; Wang, X.; Loh, P.C.; Blaabjerg, F. Resonance interaction of multiparallel grid-connected inverters with LCL filter. IEEE Trans. Power Electron. 2016, 32, 894–899. [Google Scholar] [CrossRef]
- Sun, Z.; Yang, Z.; Wang, Y.; Xu, H. The cause analysis and suppression method of resonances in clustered grid-connected photovoltaic inverters. Proc. CSEE 2015, 35, 418–425. [Google Scholar]
- Chen, Y.; Guerrero, J.M.; Shuai, Z.; Chen, Z.; Zhou, L.; Luo, A. Fast Reactive Power Sharing, Circulating Current and Resonance Suppression for Parallel Inverters Using Resistive-Capacitive Output Impedance. IEEE Trans. Power Electron. 2016, 31, 5524–5537. [Google Scholar] [CrossRef]
- Teng, J.H.; Liao, S.H.; Huang, W.H.; Chiang, C.C. Smart Control Strategy for Conversion Efficiency Enhancement of Parallel Inverters at Light Loads. IEEE Trans. Ind. Electron. 2016, 63, 7586–7596. [Google Scholar] [CrossRef]
- Kumar, N.; Saha, T.K.; Dey, J. Modeling, control and analysis of cascaded inverter based grid-connected photovoltaic system. Int. J. Electr. Power Energy Syst. 2016, 78, 165–173. [Google Scholar] [CrossRef]
- Zhang, C.; Guerrero, J.M.; Vasquez, J.C.; Coelho, E.A.A. Control architecture for parallel-connected inverters in uninterruptible power systems. IEEE Trans. Power Electron. 2016, 31, 5176–5188. [Google Scholar]
- Beres, R.N.; Wang, X.; Blaabjerg, F.; Liserre, M.; Bak, C.L. Optimal design of high-order passive-damped filters for grid-connected applications. IEEE Trans. Power Electron. 2015, 31, 2083–2098. [Google Scholar] [CrossRef]
- Ye, J.; Shen, A.; Zhang, Z.; Xu, J.; Wu, F. Systematic design of the hybrid damping method for three-phase inverters with high-order filters. IEEE Trans. Power Electron. 2016, 33, 4944–4956. [Google Scholar] [CrossRef]
- Xu, J.; Xie, S.; Zhang, B. Stability analysis and improvement of the capacitor current active damping of the LCL filters in grid-connected applications. J. Power Electron. 2016, 16, 1565–1577. [Google Scholar] [CrossRef]
- Lorzadeh, I.; Abyaneh, H.A.; Savaghebi, M.; Bakhshai, A.; Guerrero, J.M. Capacitor current feedback-based active resonance damping strategies for digitally-controlled inductive-capacitive-inductive-filtered grid-connected inverters. Energies 2016, 9, 642. [Google Scholar] [CrossRef]
- Guzman, R.; Vicuña, L.G.D.; Morales, J. Model-Based Active Damping Control for Three-Phase Voltage Source Inverters with LCL Filter. IEEE Trans. Power Electron. 2017, 32, 5637–5650. [Google Scholar] [CrossRef]
- Wang, X.; Bao, C.; Ruan, X.; Li, W.; Pan, D. Design considerations of digitally controlled LCL-filtered inverter with capacitor- current-feedback active damping. IEEE J. Emerg. Sel. Top. Power Electron. 2017, 2, 972–984. [Google Scholar] [CrossRef]
- Hu, W.; Zhou, Y.; Du, Z.; Zhang, K.; Wang, T.; Sun, J.J. Research on resonance suppression strategy of system with multiple grid-connected inverters. Power Syst. Prot. Control 2017, 45, 45–50. [Google Scholar]
- Hu, W.; Zhou, H.; Sun, J.J.; Jiang, Y.M.; Zha, X.M. Resonance analysis and suppression of system with multiple grid-connected inverters. In Proceedings of the 2015 International Future Energy Electronics Conference (IFEEC), Taipei, Taiwan, 1–4 November 2015. [Google Scholar]
- Sun, J.J.; Hu, W.; Zhou, H.; Jiang, Y.M.; Zha, X.M. A Resonant Characteristics Analysis and Suppression Strategy for Multiple Parallel Grid-connected Inverters with LCL Filter. J. Power Electron. 2016, 16, 1483–1493. [Google Scholar] [CrossRef]
- Li, Z.; Xia, K.; Jiang, Q.; Wang, Y.; Xu, P. Analysis and simulation on active damping control of resonance in multi-parallel grid-connected inverters system. In Proceedings of the 2017 20th International Conference on Electrical Machines and Systems (ICEMS), Sydney, Australia, 11–14 August 2017. [Google Scholar]
- Shen, B.; Yin, B.; Sun, W.; Xue, P. Research of thyristor switching capacitor based on reactive power compensation controller. Electr. Meas. Instrum. 2015, 52, 87–90. [Google Scholar]
- Sheng, Z.; Zeng, F.; He, T. Switching Strategy for Two Control Three Type of Thyristor Switched Capacitor. Mod. Sci. Instrum. 2013, 4, 138–141. [Google Scholar]
- Li, X.; Li, Z.; Jiang, Y.L. Analysis and simulation research of switching process for thyristor controlled three-phase capacitor. Electric Driv. Autom. 2014, 36, 11–14. [Google Scholar]




















| Parameter | Value |
|---|---|
| DC bus voltage Udc/V | 600 |
| Power grid voltage Ug/V | 380 |
| Switching frequency fsw/kHz | 10 |
| Grid rated power P/kW | 10 |
| Inverter-side inductance L1/mH | 10 |
| Grid-side inductance L2/mH | 2.5 |
| Filter capacitor C/μF | 7 |
| Grid equivalent impedance Lg/mH | 1 |
| The Number of Parallel | Resonance Frequency/Hz | Resonance Peak/dB |
|---|---|---|
| 2 | 1080 | 103 |
| 3 | 1010 | 102 |
| 5 | 919 | 101 |
| 8 | 842 | 99.7 |
| 16 | 748 | 98.2 |
| Switching Grade | First Group | Second Group | Third Group | Capacitor Value/μF |
|---|---|---|---|---|
| 1 | 0 | 0 | 1 | 20 |
| 2 | 0 | 1 | 0 | 40 |
| 3 | 0 | 1 | 1 | 60 |
| 4 | 1 | 0 | 0 | 80 |
| 5 | 1 | 0 | 1 | 100 |
| 6 | 1 | 1 | 0 | 120 |
| 7 | 1 | 1 | 1 | 140 |
| Parameter | Value |
|---|---|
| Rated line voltage UAB/V | 400 |
| Rated phase current Ia/A | 68 |
| Switching frequency fsw/kHz | 10 |
| DC support capacitor Cdc/mF | 14.4 |
| Inverter-side inductance L1/mH | 0.24 |
| Grid-side inductance L2/mH | 0.06 |
| Filter capacitor C/μF | 420 |
| Grid equivalent impedance Lg/mH | 0.01 |
© 2018 by the authors. Licensee MDPI, Basel, Switzerland. This article is an open access article distributed under the terms and conditions of the Creative Commons Attribution (CC BY) license (http://creativecommons.org/licenses/by/4.0/).
Share and Cite
Wan, Q.; Zhang, H. Research on Resonance Mechanism and Suppression Technology of Photovoltaic Cluster Inverter. Energies 2018, 11, 938. https://doi.org/10.3390/en11040938
Wan Q, Zhang H. Research on Resonance Mechanism and Suppression Technology of Photovoltaic Cluster Inverter. Energies. 2018; 11(4):938. https://doi.org/10.3390/en11040938
Chicago/Turabian StyleWan, Qingzhu, and Hongfan Zhang. 2018. "Research on Resonance Mechanism and Suppression Technology of Photovoltaic Cluster Inverter" Energies 11, no. 4: 938. https://doi.org/10.3390/en11040938
APA StyleWan, Q., & Zhang, H. (2018). Research on Resonance Mechanism and Suppression Technology of Photovoltaic Cluster Inverter. Energies, 11(4), 938. https://doi.org/10.3390/en11040938
