Low-Cost Implementation of Passivity-Based Control and Estimation of Load Torque for a Luo Converter with Dynamic Load
Abstract
1. Introduction
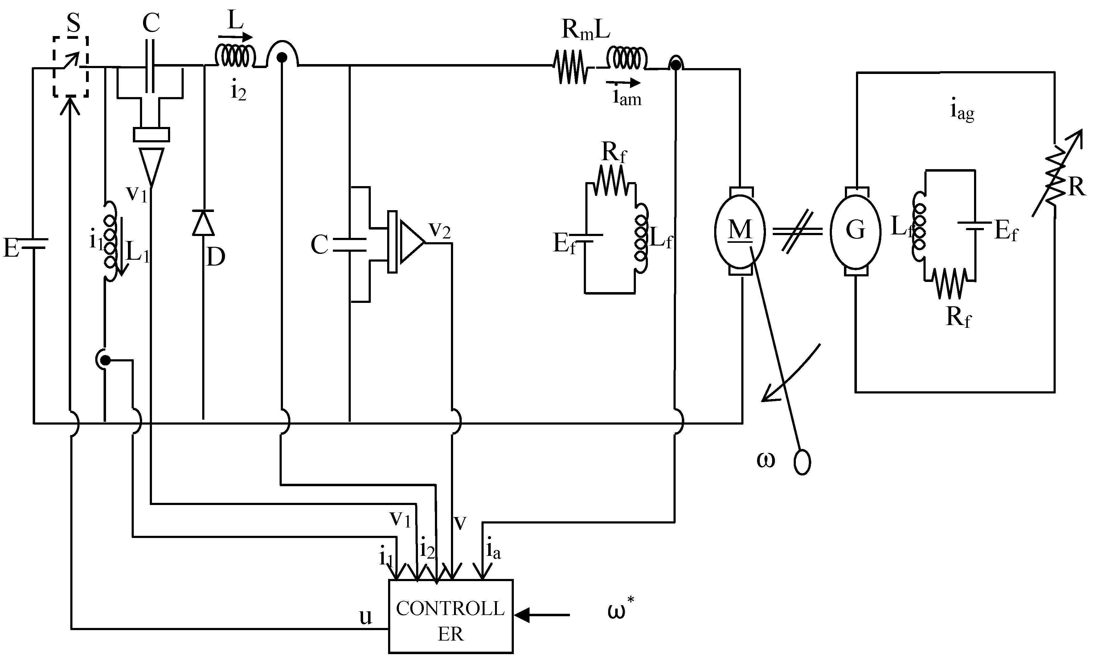
2. Development of Controller and Estimation of Torque with Reduced Number of Sensors
2.1. General Procedure for ETEDPOF Development
2.2. ETEDPOF and Estimation of Torque in Sensorless Mode for the Luo Converter System
- -
- —Inductor () current (Ampere)
- -
- —Inductor () current (Ampere)
- -
- —Capacitor () voltage (Volt)
- -
- —Capacitor () voltage (Volt)
- -
- —Motor armature current (Ampere)
- -
- ω—Angular velocity (rad/seconds)
- -
- k—Torque constant (N. m/A)
- -
- Rm—Motor armature resistance (Ohm)
- -
- Lm—Motor armature inductance (Henry)
- -
- u—Control input
- -
- N—Speed (RPM)
- -
- E—Supply voltage (Volt)
- -
- Rfm—Motor field resistance (Ohm)
- -
- Lfm—Motor field inductance (Henry)
- -
- J—Moment of inertia (Kgm2)
2.2.1. Stability Proof
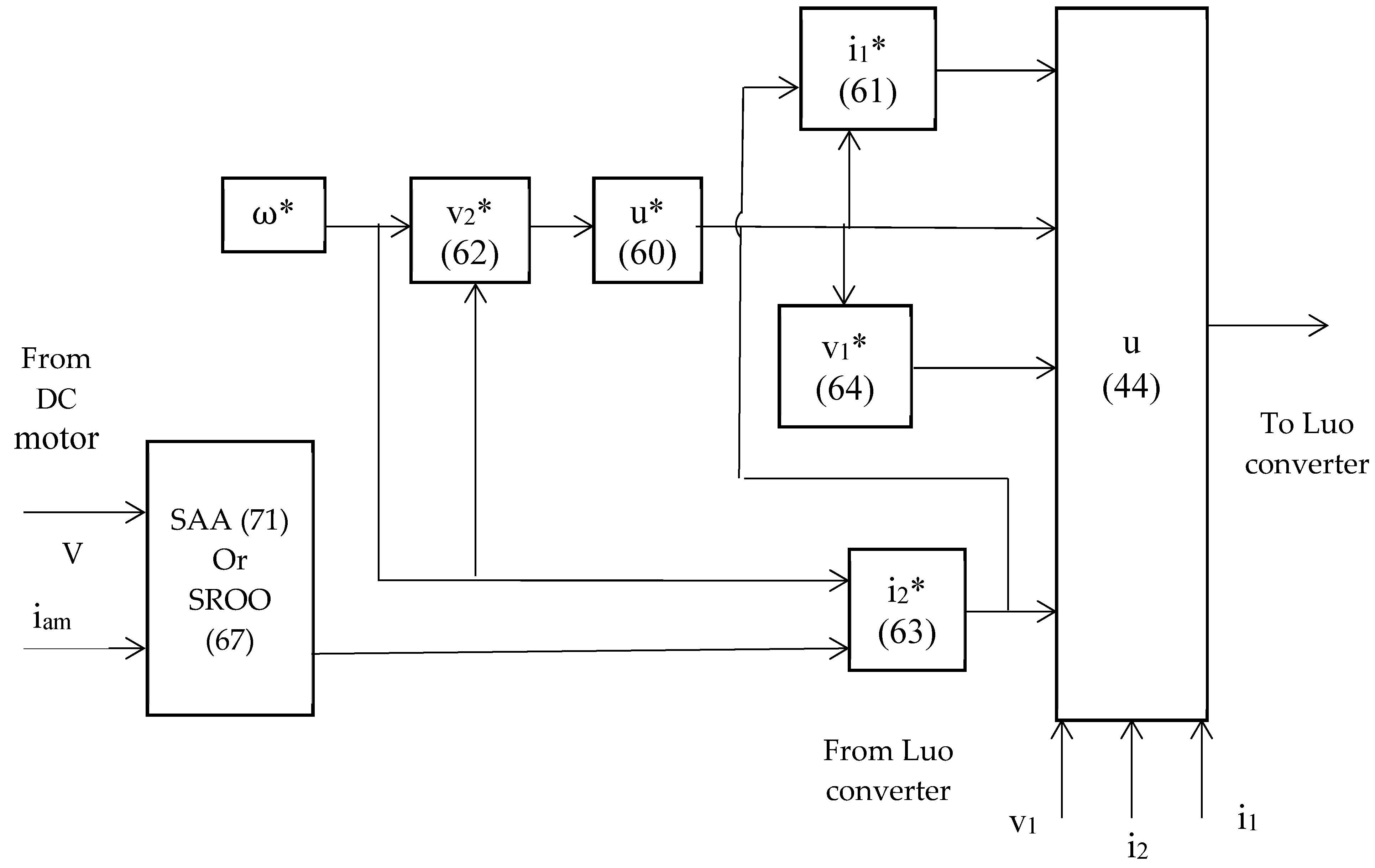
2.2.2. Generation of Reference Trajectories
2.2.3. Reduced Order Observer in Sensorless Configuration for Estimating Load Torque
2.2.4. Online Algebraic Approach in Sensorless Mode (SAA)
3. Results
3.1. Flow Diagram
3.2. Experimental Setup
3.3. Discussion
3.4. Estimation of Different Load Torque Profiles
4. Conclusions
- (a)
- Development and implementation of a sensorless passivity based-control scheme, that is, ETEDPOF—SAA for the servo and regulatory control of buck/boost converter-fed DC motor drive systems with a good dynamic response.
- (b)
- Under variable load torque types, viz., constant-type, frictional-type, fan-type, propeller-type and unpredictable torque-type, a good dynamic control, that is, faster and stabler control of DC motor drive systems, is achieved.
Author Contributions
Funding
Conflicts of Interest
References
- Gensior, A.; Woywode, O.; Rudolph, J.; Guldner, H. On Differential Flatness. Trajectory Planning. Observers and Stabilization for DC—DC Converters. IEEE Trans. Circuits Syst. I Regul. Pap. 2006, 53, 9–2010. [Google Scholar] [CrossRef]
- Sira-Ramirez, H.J.; Silva-Ortigoza, R. Control Design Techniques in Power Electronics Devices; Springer: London, UK, 2006. [Google Scholar]
- Rajeev, V.K.A.; Rivera, M.; Kumar, S.G. Investigation on passivity based control for electrical applications. In Proceedings of the 2017 CHILEAN Conference on Electrical, Electronics Engineering, Information and Communication Technologies (CHILECON), Pucon, Chile, 18–20 October 2017; pp. 1–6. [Google Scholar]
- Lee, T.S. Lagrangian modeling and passivity-based control of three-phase AC/DC voltage-source converters. IEEE Trans. Inductrial Electron. 2004, 51, 4–902. [Google Scholar] [CrossRef]
- Linares-Flores, J.; Sira-Ramirez, H.; Cuevas-Lopez, E.F.; Contreras-Ordaz, M.A. Sensorless passivity based control of a DC motor via a solar powered sepic converter-full bridge combination. J. Power Electron. 2011, 11, 743–750. [Google Scholar] [CrossRef]
- Tofighi, A.; Kalantar, M. Power management of PV/battery hybrid power source via passivity-based control. Renew. Energy 2011, 36, 2440–2450. [Google Scholar] [CrossRef]
- Wei MYLiu, T.H.; Lin, C.K. Design and implementation of a passivity-based controller for sensorless synchronous reluctance motor drive systems. IET Electric Power Appl. 2011, 5, 335–349. [Google Scholar]
- Ji, F.; Xiang, J.; Li, W.; Yue, Q. A Feedback Passivation Design for DC Microgrid and Its DC/DC Converters. Energies 2017, 10, 14. [Google Scholar] [CrossRef]
- Hou, R.; Song, H.; Nguyen, T.; Qu, Y.; Kim, H. Robustness Improvement of Superconducting Magnetic Energy Storage System in Microgrids Using an Energy Shaping Passivity-Based Control Strategy. Energies 2017, 10, 671. [Google Scholar] [CrossRef]
- Li, T.; Cheng, Q.; Sun, W.; Chen, L. Grid-Connected Control Strategy of Five-level Inverter Based on Passive E-L Model. Energies 2017, 10, 1657. [Google Scholar] [CrossRef]
- Kim, S. Passivity-Based Robust Output Voltage Tracking Control of DC/DC Boost Converter for Wind Power Systems. Energies 2018, 11, 1469. [Google Scholar] [CrossRef]
- Liu, W.; Zheng, T.; Liu, Z.; Fan, Z.; Kang, Y.; Wang, D.; Zhang, M.; Miao, S. Active and Reactive Power Compensation Control Strategy for VSC-HVDC Systems under Unbalanced Grid Conditions. Energies 2018, 11, 3140. [Google Scholar] [CrossRef]
- Rosa, A.; De Souza, T.; Morais, L.; Seleme, S. Adaptive and Nonlinear Control Techniques Applied to SEPIC Converter in DC-DC. PFC. CCM and DCM Modes Using HIL Simulation. Energies 2018, 11, 602. [Google Scholar] [CrossRef]
- Reveles-Miranda, M.; Sánchez-Flórez, D.; Cruz-Chan, J.; Ordoñez-López, E.; Flota-Bañuelos, M.; Pacheco-Catalán, D. The Control Scheme of the Multifunction Inverter for Power Factor Improvement. Energies 2018, 11, 1662. [Google Scholar] [CrossRef]
- Rymarski, Z.; Bernacki, K.; Dyga, Ł.; Davari, P. Passivity-Based Control Design Methodology for UPS Systems. Energies 2019, 12, 4301. [Google Scholar] [CrossRef]
- Mu, X.; Chen, G.; Wang, X.; Zhao, J.; Wu, W.; Blaabjerg, F. Multi-Frequency Single Loop Passivity-Based Control for LC-Filtered Stand-Alone Voltage Source Inverter. Energies 2019, 12, 4548. [Google Scholar] [CrossRef]
- Zhang, Z.; Gercek, C.; Renner, H.; Reinders, A.; Fickert, L. Resonance Instability of Photovoltaic E-Bike Charging Stations: Control Parameters Analysis. Modeling and Experiment. Appl. Sci. 2019, 9, 252. [Google Scholar] [CrossRef]
- Yang, W.; Meng, F.; Sun, M.; Liu, K. Passivity-Based Control Design for Magnetic Levitation System. Appl. Sci. 2020, 10, 2392. [Google Scholar] [CrossRef]
- Gil-González, W.; Martin Serra, F.; Montoya, O.; Ramírez, C.; Orozco-Henao, C. Direct Power Compensation in AC Distribution Networks with SCES Systems via PI-PBC Approach. Symmetry 2020, 12, 666. [Google Scholar] [CrossRef]
- Rymarski, Z.; Bernacki, K. Different Features of Control Systems for Single-Phase Voltage Source Inverters. Energies 2020, 13, 4100. [Google Scholar] [CrossRef]
- Travieso-Torres, J.; Vilaragut-Llanes, M.; Costa-Montiel, Á.; Duarte-Mermoud, M.; Aguila-Camacho, N.; Contreras-Jara, C.; Álvarez-Gracia, A. New Adaptive High Starting Torque Scalar Control Scheme for Induction Motors Based on Passivity. Energies 2020, 13, 1276. [Google Scholar] [CrossRef]
- Kumar, S.G.; HosiminThilagar, S.; Rivera, M. Cost effective control of a partially flat boost converter fed DC motor. In Proceedings of the 2016 IEEE International Conference on Automatica (ICA-ACCA), Curico, Chile, 19–21 October 2016; pp. 1–7. [Google Scholar]
- Zhao, W.; Song, A.; Cao, Y. An Extended Proxy-Based Sliding Mode Control of Pneumatic Muscle Actuators. Appl. Sci. 2019, 9, 1571. [Google Scholar] [CrossRef]
- Wang, Y.; Yu, H.; Yu, J.; Wu, H.; Liu, X. Trajectory Tracking of Flexible-Joint Robots Actuated by PMSM via a Novel Smooth Switching Control Strategy. Appl. Sci. 2019, 9, 4382. [Google Scholar] [CrossRef]
- Guerrero-Sánchez, M.; Hernández-González, O.; Lozano, R.; García-Beltrán, C.; Valencia-Palomo, G.; López-Estrada, F. Energy-Based Control and LMI-Based Control for a Quadrotor Transporting a Payload. Mathematics 2019, 7, 1090. [Google Scholar] [CrossRef]
- Ryalat, M.; Salim Damiri, H.; ElMoaqet, H.; AlRabadi, I. An Improved Passivity-based Control of Electrostatic MEMS Device. Micromachines 2020, 11, 688. [Google Scholar] [CrossRef] [PubMed]
- Danilo Montoya, O.; Gil-González, W.; Ramírez-Vanegas, C. Discrete-Inverse Optimal Control Applied to the Ball and Beam Dynamical System: A Passivity-Based Control Approach. Symmetry 2020, 12, 1359. [Google Scholar] [CrossRef]
- Mosavi, A.; Qasem, S.; Shokri, M.; Band, S.; Mohammadzadeh, A. Fractional-Order Fuzzy Control Approach for Photovoltaic/Battery Systems under Unknown Dynamics. Variable Irradiation and Temperature. Electronics 2020, 9, 1455. [Google Scholar] [CrossRef]
- Gensior, A.; Sira-Ramírez, H.; Rudolph, J.; Guldner, H. On some nonlinear current controllers for three-phase rectifiers. IEEE Trans. Ind. Electron. 2009, 56, 2–370. [Google Scholar] [CrossRef]
- Linares-Flores, J.; Sira-Ramírez, H.; Yescas-Mendoza, E.; Vásquez-Sanjuan, J.J. A comparison between the algebraic and the reduced Order Observer in sensorless mode approaches for on-line load torque estimation in a unit power factor rectifier-DC motor system. Asian J. Control 2012, 14, 45–57. [Google Scholar] [CrossRef]
- Ganesh Kumar, S. Hosimin thilagar. In Development of Load Torque Estimation and Passivity Based Control for DC Motor Drive Systems with Reduced Sensor Count; Emerging Issues in Science and Technology; Book Publisher International: West Bengal, India, 2020; Volume 3, Chapter 1; pp. 1–25. [Google Scholar]























| S.No | Luo Converter | Armature Side | DC Motor Field Side | |||
|---|---|---|---|---|---|---|
| Symbol | Value | Symbol | Value | Symbol | Value | |
| 1. | L1 | 18 mH | Po | 1 HP | Rfm | 696.1 Ω |
| 2. | C1 | 200 µF | Ea | 180 Volts | Lfm | 25.023 H |
| 3. | L2 | 20.769 mH | Iam | 5.1 A | Ef | 180 V |
| 4. | C2 | 440.1 µF | N | 1500 RPM | Base Values | |
| 5. | Rated Current | 7 A | Lm | 111.6 mH | Speed | 1500 RPM |
| 6. | DC Supply Voltage | 220 V | Rm | 6.1 Ω | Current | 5.1 A |
| Laf | 3.44 H | Voltage | 220 V | |||
| 7. | Switching Frequency | 32 kHz | B | 2.7 × 10−3 Nm/rad | - | - |
| 8. | - | - | J | 3.4 × 10−3 kgm2 | - | - |
| S. No | Time (Seconds) | ω* (p. u.) | TL (p. u.) | Speed Settling Time (Seconds) in Regulatory Control Operation | |||||
|---|---|---|---|---|---|---|---|---|---|
| SROO1 | SROO2 | SAA | |||||||
| SIM | HW | SIM | HW | SIM | HW | ||||
| 1. | 2.0 | 0.6 | 0.50 | 1.0 | 1.4 | 0.5 | 0.6 | 0.2 | 0.25 |
| 2. | 6.0 | 1.0 | 1.00 | 1.0 | 1.4 | 0.5 | 0.6 | 0.2 | 0.25 |
| 3. | 10.0 | 0.6 | 0.25 | 1.0 | 1.4 | 0.5 | 0.6 | 0.2 | 0.25 |
| S. No | Time (Seconds) | ω* (p. u.) | TL (p. u.) | Load Torque Estimation Time (Seconds) in Regulatory Control Operation | |||||
| SROO1 | SROO2 | SAA | |||||||
| SIM | HW | SIM | HW | SIM | HW | ||||
| 1. | 2.0 | 0.6 | 0.50 | 1.0 | 1.5 | 0.5 | 0.6 | 0.2 | 0.25 |
| 2. | 6.0 | 1.0 | 1.00 | 1.0 | 1.5 | 0.5 | 0.6 | 0.2 | 0.25 |
| 3. | 10.0 | 0.6 | 0.25 | 1.0 | 1.5 | 0.5 | 0.6 | 0.2 | 0.25 |
Publisher’s Note: MDPI stays neutral with regard to jurisdictional claims in published maps and institutional affiliations. |
© 2020 by the authors. Licensee MDPI, Basel, Switzerland. This article is an open access article distributed under the terms and conditions of the Creative Commons Attribution (CC BY) license (http://creativecommons.org/licenses/by/4.0/).
Share and Cite
Srinivasan, G.K.; Srinivasan, H.T.; Rivera, M. Low-Cost Implementation of Passivity-Based Control and Estimation of Load Torque for a Luo Converter with Dynamic Load. Electronics 2020, 9, 1914. https://doi.org/10.3390/electronics9111914
Srinivasan GK, Srinivasan HT, Rivera M. Low-Cost Implementation of Passivity-Based Control and Estimation of Load Torque for a Luo Converter with Dynamic Load. Electronics. 2020; 9(11):1914. https://doi.org/10.3390/electronics9111914
Chicago/Turabian StyleSrinivasan, Ganesh Kumar, Hosimin Thilagar Srinivasan, and Marco Rivera. 2020. "Low-Cost Implementation of Passivity-Based Control and Estimation of Load Torque for a Luo Converter with Dynamic Load" Electronics 9, no. 11: 1914. https://doi.org/10.3390/electronics9111914
APA StyleSrinivasan, G. K., Srinivasan, H. T., & Rivera, M. (2020). Low-Cost Implementation of Passivity-Based Control and Estimation of Load Torque for a Luo Converter with Dynamic Load. Electronics, 9(11), 1914. https://doi.org/10.3390/electronics9111914

