Optimization of Energy Management Strategy for Series Hybrid Electric Vehicle Equipped with Dual-Mode Combustion Engine Under NVH Constraints
Abstract
1. Introduction
- NVH constraints are considered as the main constraints on engine operating conditions for HEVs; previous studies have usually ignored this. The NVH conditions of the engine have a significant impact on drivability; therefore, they should not be neglected in real-world applications.
- An SI/HCCI dual-mode combustion engine is applied in a SHEV to solve the NVH issue. HCCI combustion enables the high-efficiency operation of the engine at low loads; therefore, this solution guarantees better fuel economy under tight NVH constraints in comparison with SI combustion.
- An EMS based on the ECMS is developed and the optimal control problem is solved by utilizing the PSO algorithm. The fast convergence speed of PSO provides efficient calibration of the control parameters in offline simulations and guarantees online optimization for real-time applications.
2. System Architecture
2.1. Powertrain System Configuration
2.2. Dual-Mode Internal Combustion Engine
2.3. Control System Architecture
3. Modeling and Control Strategy Design
3.1. Driver Model
3.2. Battery Model
3.3. ECMS Problem Formulation
3.3.1. Equivalent Consumption Minimization Strategy
3.3.2. NVH Constraint
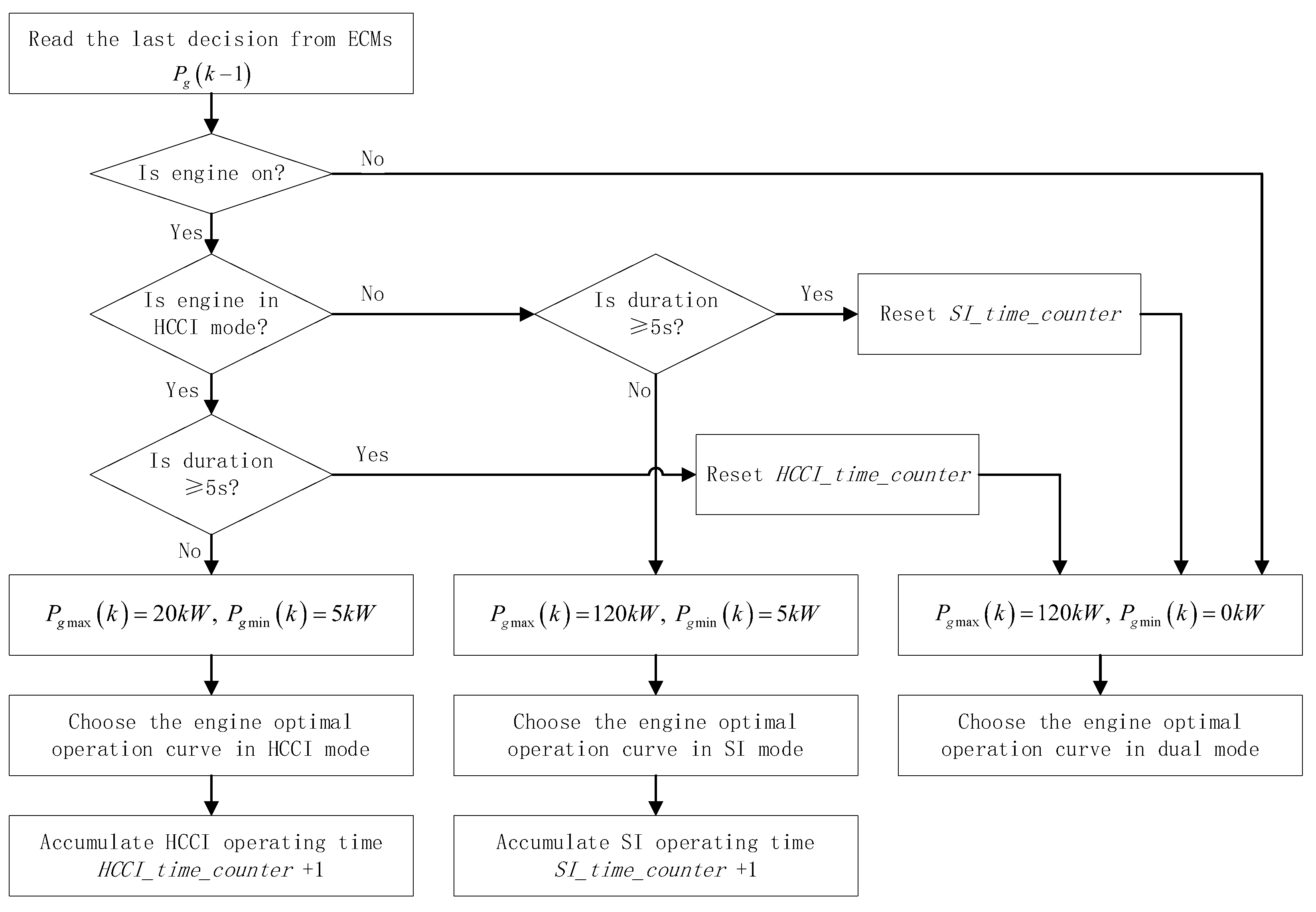
3.3.3. Engine Operating Range
3.4. Optimization with the PSO Algorithm
- Run the outer loop PSO. Each particle is a candidate solution of EF containing two parameters. The fitness function is defined in Equation (25).
- At the beginning of one iteration, the position of a particle is fixed and the corresponding EF can be determined.
- The Simulink model will be called and the driving cycle will be run from the beginning to the end with the given EF. The inner loop PSO is executed to solve the ECMS at each time step. The fitness function of a particle is defined in Equation (19), with constraints defined in Equation (21).
- After the simulation of the whole cycle is ended, the fitness function of each particle in the outer loop PSO will be evaluated and the iteration continues until the stopping criteria are satisfied.
4. Results and Discussion
- Strategy 1: SI combustion without NVH constraints. Under this strategy, the internal combustion engine will only operate in the SI mode. The instantaneous engine power is determined by the optimal ECMS solution without NVH constraints. This is the ideal case, which could achieve the optimal fuel economy for SI mode operation.
- Strategy 2: SI combustion with NVH constraints. NVH constraints will be considered in this case, including the maximum allowed engine power due to NVH and the minimum engine-on time to avoid frequent engine on/off switching. Under this strategy, the engine could operate away from the efficient range under some of the driving conditions; therefore, the fuel economy will be worse than in Strategy 1. This strategy will also be considered as a baseline for comparison with Strategy 3.
- Strategy 3: SI/HCCI dual-mode combustion with NVH constraints. This is the proposed strategy in this study. The internal combustion engine can operate in either SI or HCCI modes depending on the optimization result, and multiple NVH constraints are applied. This allows certain assessments, e.g., considering the maximum allowed power at low speed or low load, and avoiding frequent engine start/stop and frequent mode switches.
5. Conclusions
- The dual-mode engine and the proposed EMS can reduce fuel consumption by 1.3%–9.9% for different driving cycles on the target SHEV. The largest improvement was achieved in the MANHATTAN and NYCC cycles, which represent traffic conditions. This is due to a significant improvement in fuel efficiency when using the HCCI mode in comparison with the SI mode at a low load range under NVH constraints.
- The dual-mode combustion option offers two optimal engine operating ranges: a high load in SI mode or a low load in HCCI mode. When combined with the proposed ECMS, the engine can achieve an average BSFC close to the global optimal value under all the testing driving cycles. In the cycles with lower vehicle speeds, the HCCI mode is the dominant mode; as the vehicle speed increases, the engine has more opportunities to operate in the SI mode, such as via the US06 cycle and the ultra-high-speed period of the WLTC cycle.
- The dual-mode engine and the proposed EMS also reduced the average battery power by 9.2% to 64.1% for different driving cycles. This will further reduce the battery heat losses and the future power needed for battery cooling, as well as extend the lifespan of the battery.
Author Contributions
Funding
Data Availability Statement
Acknowledgments
Conflicts of Interest
References
- Serrao, L.; Onori, S.; Rizzoni, G. A Comparative Analysis of Energy Management Strategies for Hybrid Electric Vehicles. J. Dyn. Syst. Meas. Control 2011, 133, 031012. [Google Scholar] [CrossRef]
- Li, S.G.; Sharkh, S.M.; Walsh, F.C.; Zhang, C.N. Energy and Battery Management of a Plug-In Series Hybrid Electric Vehicle Using Fuzzy Logic. IEEE Trans. Veh. Technol. 2011, 60, 3571–3585. [Google Scholar] [CrossRef]
- Ehsani, M.; Gao, Y.; Longo, S.; Ebrahimi, K. Hybrid Electric Vehicles. In Modern Electric, Hybrid Electric, and Fuel Cell Vehicles, 3rd ed.; CRC Press: Boca Raton, FL, USA, 2018; pp. 113–117. [Google Scholar]
- Peng, J.; He, H.; Xiong, R. Rule Based Energy management strategy for a series–parallel plug-in hybrid electric bus optimized by dynamic programming. Appl. Energy 2016, 185, 1633–1643. [Google Scholar] [CrossRef]
- Zhu, Y.; Li, X.; Liu, Q.; Li, S.; Xu, Y. Review article: A comprehensive review of energy management strategies for hybrid electric vehicles. Mech. Sci. 2022, 13, 147–188. [Google Scholar] [CrossRef]
- Ali, A.M.; Söffker, D. Towards Optimal Power Management of Hybrid Electric Vehicles in Real-Time: A Review on Methods, Challenges, and State-OF-The-Art Solutions. Energies 2018, 11, 476. [Google Scholar] [CrossRef]
- Jalil, N.; Kheir, N.A.; Salman, M. A rule-based Energy Management Strategy for a Series Hybrid Vehicle. In Proceedings of the American Control Conference, Albuquerque, NM, USA, 4–6 June 1997. [Google Scholar]
- Cheng, Y.; Chen, K.; Chan, C.; Bouscayrol, A.; Cui, S. Global modeling and control strategy simulation for a hybrid electric vehicle using electrical variable transmission. In Proceedings of the 2008 IEEE Vehicle Power and Propulsion Conference, Harbin, China, 3–5 September 2008. [Google Scholar]
- Hou, C.; Xu, L.; Wang, H.; Ouyang, M.; Peng, H. Energy management of plug-in hybrid electric vehicles with unknown trip length. J. Frankl. Inst. 2014, 352, 500–518. [Google Scholar] [CrossRef]
- Kum, D.; Peng, H.; Bucknor, N.K. Optimal Control of Plug-in HEVs for Fuel Economy Under Various Travel Distances. Ifac Proc. Vol. 2010, 43, 258–263. [Google Scholar] [CrossRef]
- Chen, B.; Wu, Y.; Tsai, H. Design and analysis of power management strategy for range extended electric vehicle using dynamic programming. Appl. Energy 2014, 113, 1764–1774. [Google Scholar] [CrossRef]
- Zou, Y.; Liu, T.; Sun, F.; Peng, H. Comparative study of dynamic programming and Pontryagin’s minimum principle on energy management for a parallel hybrid electric vehicle. Energies 2013, 6, 2305–2318. [Google Scholar] [CrossRef]
- Liu, T.; Yu, H.; Guo, H.; Qin, Y.; Zou, Y. Online Energy Management for Multimode Plug-in Hybrid Electric Vehicles. IEEE Trans. Ind. Inform. 2018, 15, 4352–4361. [Google Scholar] [CrossRef]
- Chen, S.; Wu, C.; Hung, Y.; Chung, C. Optimal strategies of energy management integrated with transmission control for a hybrid electric vehicle using dynamic particle swarm optimization. Energy 2018, 160, 154–170. [Google Scholar] [CrossRef]
- Paganelli, G. Design and Control of a Parallel Hybrid Car with Electric and Thermal Powertrain. Ph.D. Thesis, University of Valenciennes, Valenciennes, France, 1999. [Google Scholar]
- Serrao, L.; Onori, S.; Rizzoni, G. ECMS as a realization of Pontryagin’s minimum principle for HEV control. In Proceedings of the 2009 American Control Conference, Hyatt Regency Riverfront, Jacksonville, FL, USA, 10–12 June 2009. [Google Scholar]
- Enang, W.; Bannister, C. Robust proportional ECMS control of a parallel hybrid electric vehicle. Proc. Inst. Mech. Eng. Part D J. Automob. Eng. 2017, 1, 99–119. [Google Scholar] [CrossRef]
- Chen, Z.; Liu, Y.; Ye, M.; Zhang, Y.; Li, G. A survey on key techniques and development perspectives of equivalent consumption minimisation strategy for hybrid electric vehicles. Renew. Sustain. Energy Rev. 2021, 151, 111607. [Google Scholar] [CrossRef]
- Sivertsson, M. Adaptive control using map-based ECMS for a PHEV. In Proceedings of the 2012 Workshop on Engine and Powertrain Control, Simulation and Modeling, Rueil-Malmaison, France, 23–25 October 2012. [Google Scholar]
- Sun, C.; Sun, F.; He, H. Investigating adaptive-ECMS with velocity forecast ability for hybrid electric vehicles. Appl. Energy 2016, 185, 1644–1653. [Google Scholar] [CrossRef]
- Xie, S.; Hu, X.; Qi, S.; Lang, K. An artificial neural network-enhanced energy management strategy for plug-in hybrid electric vehicles. Energy 2018, 163, 837–848. [Google Scholar] [CrossRef]
- Shen, D.; Han, J.; Karbowski, D.; Rousseau, A. Data-Driven Design of Model Predictive Control for Powertrain-Aware Eco-Driving Considering Nonlinearities Using Koopman Analysis. IFAC-PapersOnLine 2022, 55–24, 117–122. [Google Scholar] [CrossRef]
- Gupta, S.; Shen, D.; Karbowski, D.; Rousseau, A. Koopman Model Predictive Control for Eco-Driving of Automated Vehicles. In Proceedings of the 2022 American Control Conference, Atlanta, GA, USA, 8–10 June 2022. [Google Scholar]
- Nugroho, S.A.; Chellapandi, V.P.; Borhan, H. Vehicle Speed Profile Optimization for Fuel Efficient Eco-Driving via Koopman Linear Predictor and Model Predictive Control. In Proceedings of the 2024 American Control Conference, Toronto, ON, Canada, 8–12 July 2024. [Google Scholar]
- Hall, J.; Marlok, H.; Bassett, M.; Warth, M. Analysis of Real World Data from a Range Extended Electric Vehicle Demonstrator. SAE Int. J. Altern. Powertrains 2015, 4, 20–33. [Google Scholar] [CrossRef]
- Zhao, H. Motivation, definition and history of HCCI/CAI engines. In HCCI and CAI Engines for the Automotive Industry, 1st ed.; Woodhead Publishing: Cambridge, UK, 2007; pp. 6–36. [Google Scholar]
- Jade, S.; Larimore, J.; Hellstrom, E.; Stefanopoulou, A.G.; Jiang, L. Controlled Load and Speed Transitions in a Multicylinder Recompression HCCI Engine. IEEE Trans. Control Syst. Technol. 2015, 23, 868–881. [Google Scholar] [CrossRef]
- Nueesch, S.; Stefanopoulou, A.G. Multimode combustion in a mild hybrid electric vehicle. Part 1: Supervisory control. Control Eng. Pract. 2016, 57, 99–110. [Google Scholar] [CrossRef]
- Ahn, K.; Whitefoot, J.; Babajimopoulos, A.; Ortiz-Soto, E.; Papalambros, P.Y. Homogeneous charge compression ignition technology implemented in a hybrid electric vehicle: System optimal design and benefit analysis for a power-split architecture. Proc. Inst. Mech. Eng. Part D J. Automob. Eng. 2012, 227, 87–98. [Google Scholar] [CrossRef]
- Solouk, A.; Tripp, J.; Shakiba-Herfeh, M.; Shahbakhti, M. Fuel consumption assessment of a multi-mode low temperature combustion engine as range extender for an electric vehicle. Energy Convers. Manag. 2017, 148, 1478–1496. [Google Scholar] [CrossRef]
- Zhang, H.; Fan, Q.; Liu, S.; Li, S.E.; Huang, J.; Wang, Z. Hierarchical energy management strategy for plug-in hybrid electric powertrain integrated with dual-mode combustion engine. Appl. Energy 2021, 304, 117869. [Google Scholar] [CrossRef]
- Zhang, Y.; Wu, H.; Mi, S.; He, Z.; Qian, Y.; Lu, X. Optimization of intelligent charge compression ignition engine in hybrid electric powertrain by adaptive equivalent consumption management strategy. Energy 2024, 307, 132585. [Google Scholar] [CrossRef]
- Ambühl, D.; Sciarretta, A.; Onder, C.; Christopher, H.; Guzzella, L.; Sterzing, S.; Mann, K.; Kraft, D.; Küsell, M. A Causal Operation Strategy for Hybrid Electric Vehicles based on Optimal Control Theory. In Proceedings of the 4th Symposium Hybrid Vehicles and Energy Management, Braunschweig, Germany, 14–15 February 2007. [Google Scholar]














| Component | Parameter | Notation | Value |
|---|---|---|---|
| Vehicle | Total mass | 2040 (kg) | |
| Final drive/gear ratio | 4.2 | ||
| Radius of the tire | 0.371 (m) | ||
| Frontal area | 2.1 (m2) | ||
| Rolling resistance coefficient | 0.0098 | ||
| Air drag force coefficient | 0.28 | ||
| Engine | Peak power | 125 (kW) | |
| Maximum speed | 5000 (rpm) | ||
| Maximum torque | 256 (Nm) | ||
| Motor | Peak power | 300 (kW) | |
| Maximum speed | 6000 (rpm) | ||
| Maximum torque | 1340 (Nm) | ||
| Battery pack | Total capacity | 19.7 (kWh) | |
| Nominal voltage | 346.5 (V) |
| Cycle | Strategy | α | β | MPG | Improvement (%) | max ΔSOC | Engine On/Off |
|---|---|---|---|---|---|---|---|
| UDDS | SI w/o NVH | 3.26 | 0.05 | 48.63 | 0.86 | 179 | |
| SI w/NVH | 3.52 | 0.156 | 45.9 | 4.05 | 26 | ||
| SI/HCCI | 3.2 | 0.022 | 48.84 | 5.0 | 0.64 | 59 | |
| HWFET | SI w/o NVH | 3.2 | 0.026 | 43.7 | 1.38 | 142 | |
| SI w/NVH | 3.27 | 0.023 | 42.43 | 1.37 | 43 | ||
| SI/HCCI | 3.19 | 0.024 | 44.28 | 3.1 | 0.9 | 27 | |
| MANHATTAN | SI w/o NVH | 3.27 | 0.025 | 36.95 | 0.45 | 18 | |
| SI w/NVH | 3.68 | 0.021 | 33.31 | 0.25 | 14 | ||
| SI/HCCI | 3.22 | 0.02 | 37.04 | 9.9 | 0.24 | 25 | |
| NYCC | SI w/o NVH | 3.26 | 0.026 | 37.14 | 0.54 | 14 | |
| SI w/NVH | 3.56 | 0.022 | 33.96 | 0.35 | 11 | ||
| SI/HCCI | 3.21 | 0.02 | 37.23 | 8.8 | 0.18 | 16 | |
| US06 | SI w/o NVH | 3.12 | 0.035 | 37.29 | 2.1 | 77 | |
| SI w/NVH | 3.16 | 0.027 | 36.44 | 1.48 | 42 | ||
| SI/HCCI | 3.14 | 0.042 | 37.06 | 1.3 | 1.64 | 33 |
| Cycle | Strategy | Avg. BSFC (g/kWh) | Engine–Generator Set Total Work (kWh) | Battery Loss (kWh) | Avg. Battery Power (kW) |
|---|---|---|---|---|---|
| UDDS | SI w/o NVH | 263 | 2.017 | 0.0533 | 10.14 |
| SI w/NVH | 278.48 | 2.007 | 0.0411 | 9.32 | |
| SI/HCCI | 264.5 | 1.986 | 0.0233 | 6.48 | |
| HWFET | SI w/o NVH | 263 | 3.072 | 0.0698 | 18.63 |
| SI w/NVH | 272.91 | 3.049 | 0.0425 | 15.15 | |
| SI/HCCI | 264.52 | 3.016 | 0.0107 | 5.47 | |
| MANHATTAN | SI w/o NVH | 263 | 0.732 | 0.0189 | 5.74 |
| SI w/NVH | 294.08 | 0.726 | 0.0092 | 4.51 | |
| SI/HCCI | 264.97 | 0.725 | 0.0085 | 4.34 | |
| NYCC | SI w/o NVH | 263 | 0.416 | 0.0109 | 5.81 |
| SI w/NVH | 291.05 | 0.411 | 0.0069 | 4.81 | |
| SI/HCCI | 265.47 | 0.411 | 0.0067 | 4.69 | |
| US06 | SI w/o NVH | 263 | 2.812 | 0.0735 | 19.64 |
| SI w/NVH | 268.81 | 2.815 | 0.0753 | 19.81 | |
| SI/HCCI | 265.23 | 2.807 | 0.0726 | 17.98 |
Disclaimer/Publisher’s Note: The statements, opinions and data contained in all publications are solely those of the individual author(s) and contributor(s) and not of MDPI and/or the editor(s). MDPI and/or the editor(s) disclaim responsibility for any injury to people or property resulting from any ideas, methods, instructions or products referred to in the content. |
© 2024 by the authors. Licensee MDPI, Basel, Switzerland. This article is an open access article distributed under the terms and conditions of the Creative Commons Attribution (CC BY) license (https://creativecommons.org/licenses/by/4.0/).
Share and Cite
Zhang, S.; Wang, H.; Yang, C.; Ouyang, Z.; Wen, X. Optimization of Energy Management Strategy for Series Hybrid Electric Vehicle Equipped with Dual-Mode Combustion Engine Under NVH Constraints. Appl. Sci. 2024, 14, 12021. https://doi.org/10.3390/app142412021
Zhang S, Wang H, Yang C, Ouyang Z, Wen X. Optimization of Energy Management Strategy for Series Hybrid Electric Vehicle Equipped with Dual-Mode Combustion Engine Under NVH Constraints. Applied Sciences. 2024; 14(24):12021. https://doi.org/10.3390/app142412021
Chicago/Turabian StyleZhang, Shupeng, Hongnan Wang, Chengkai Yang, Zeping Ouyang, and Xiaoxin Wen. 2024. "Optimization of Energy Management Strategy for Series Hybrid Electric Vehicle Equipped with Dual-Mode Combustion Engine Under NVH Constraints" Applied Sciences 14, no. 24: 12021. https://doi.org/10.3390/app142412021
APA StyleZhang, S., Wang, H., Yang, C., Ouyang, Z., & Wen, X. (2024). Optimization of Energy Management Strategy for Series Hybrid Electric Vehicle Equipped with Dual-Mode Combustion Engine Under NVH Constraints. Applied Sciences, 14(24), 12021. https://doi.org/10.3390/app142412021
