Satellite Imagery-Based Cloud Classification Using Deep Learning
Abstract
1. Introduction
- The major objective of this research is to create a DL architecture that can obtain the highest satellite image classification accuracy. In order to achieve this goal, various training/optimization strategies are investigated to counter the inter-class phenomenon while dealing with imbalanced training data. The research community currently views the accurate classification of satellite images with significant inter-class similarity as a difficult task. By revealing the peak potential of individual deep CNN models in conjunction with ensembling methodologies, the network’s discriminative capacity is improved.
- For satellite imagery-based weather forecasting, a modified version of the SnapResNet152 method is suggested. Models in the earlier studies were trained on different datasets; nevertheless, they still need to be fine-tuned to be utilized in satellite image classification problems. This research offers a unique snapshot-based residual network (SnapResNet) that consists of fully connected layers (FC-1024), batch normalization (BN), L2 Regularization, dropout layers, dense layer, and data augmentation in the training regime. However, the data augmentation has been employed using limited data augmentation techniques such as flipping, rotating, and so on.
- We classify satellite images that were captured by the Himawari satellite. A detailed study has been performed on this dataset. The architectural changes have been presented to overcome the inter-class similarity problem while data augmentation resolved the problem of imbalanced classes. Furthermore, the snapshot ensembling technique is applied to avoid over-fitting that further improved network performance. The input to a system is a high-resolution satellite image, and the class of the input images were the output. The developed algorithm outperforms the existing deep learning-based algorithms.
2. Related Work
3. Methodology
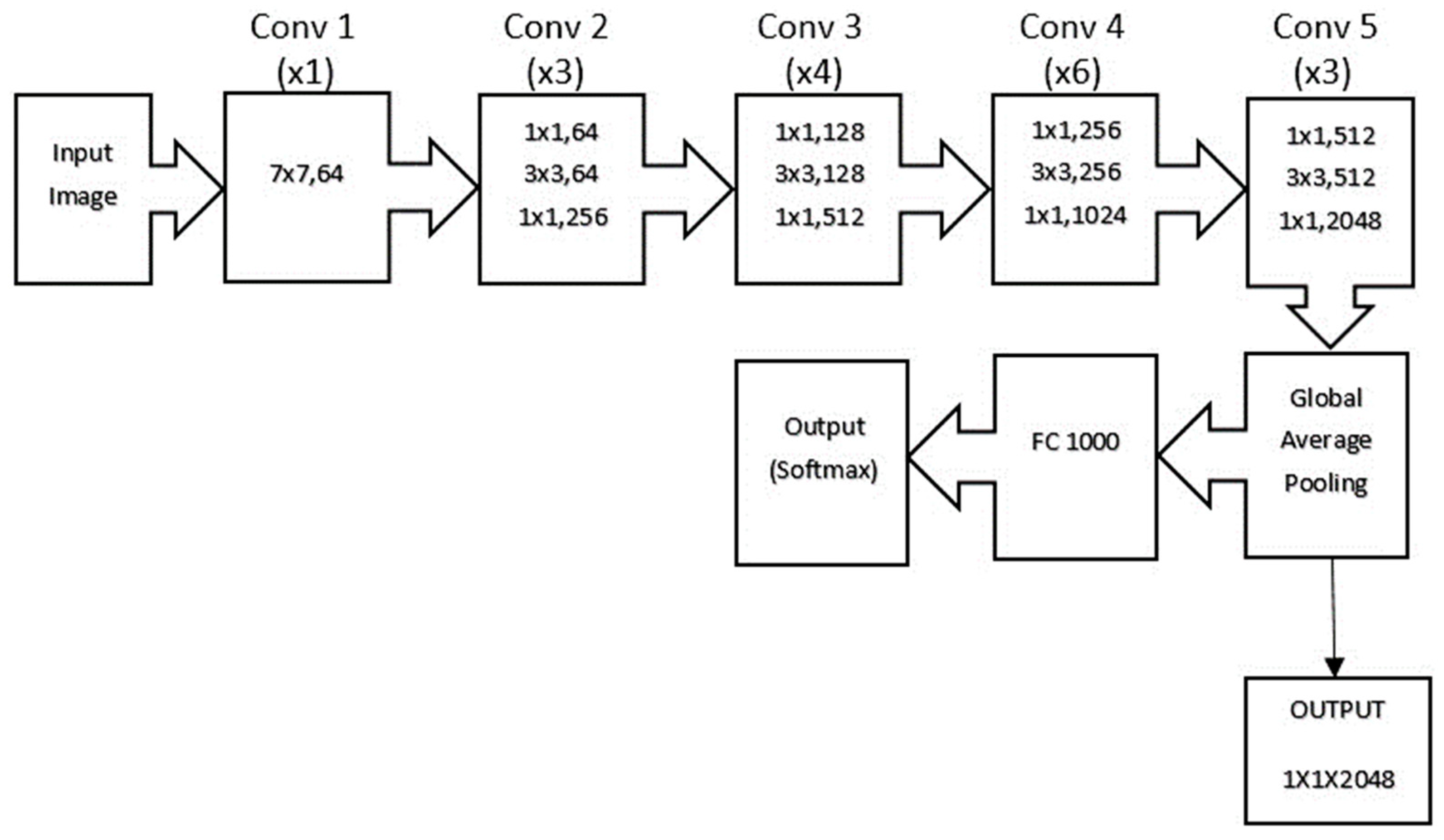
3.1. Baseline Model Architecture
3.2. Learning Rate
3.3. Dropout Layer
3.4. Weight Decay Regularization
3.5. Data Augmentation
3.6. Proposed Training Regime
3.7. Proposed SnapResNet Architecture
4. Experiments and Results
4.1. Dataset and Preparation
4.2. Training Methodology
4.3. Evaluation Metrics
4.4. Experimental Results
- When working with deep networks, additional strategies, learning approaches, or combinations may be employed to enhance accuracy.
- Inter-class similarity in RSIC is still a problem that has to be addressed. To learn more about discriminative feature representations, necessary architectural and parametric adjustments may be investigated.
- This study was conducted in a single-GPU setting. Using multiple GPU configurations, the computational cost analysis may be carried out.
- In this experiment, a single labelled dataset is employed while disregarding the label-less class, and the suggested network may be expanded to field-level applications where a customized labelled dataset composed of images relevant to a certain application may be constructed.
4.5. Discussion
- The methods compared in this research are contemporary image classification algorithms. It is observed that some methods only perform well on specific datasets; however, they cannot be generalized as they fail to perform on other datasets. For instance, in [1], the proposed large-scale cloud image database for meteorological research (LSCIDMR) deployed several deep learning methods (e.g., AlexNet, VGG-Net-19 ResNet-101 and EfficientNet) and the obtained results aided in establishing a baseline for future work. Moreover, the study presented in this research successfully classified images in the available dataset only.
- Authors in [20] suggested a novel lightweight data-driven weather forecasting model by researching temporal modelling approaches of LSTM and temporal convolutional networks. The deep model consists of two regressions: multi-input multi-output and multi-input single-output. When compared to the weather research forecasting (WRF) model, this model produces more accurate predictions up to 12 h. However, we also explore their classification ability on ten different classes of the LSCIDMR dataset. Also, in [21], authors presented a deep learning-based weather forecast system. Real-world datasets are employed in this approach for data volume and recency analysis. It is determined that having more data is beneficial to increasing model accuracy; however, data recency has no significant influence on model accuracy. Furthermore, the classification accuracy of the proposed approach offers a thorough understanding of the satellite image classification in different classes. R. Meenal et al. [23] disclosed that by applying artificial intelligence-based technologies such as machine learning and deep learning, we might improve weather forecasting. Furthermore, comparing classification results with the proposed approach and numerous other techniques gives an immense amount of information on challenges in the satellite image classification area. Singh et al. [26] studied global data-driven precipitation models using a deep learning-based UNET with residual learning. This work demonstrates how a residual learning-based UNET may uncover physical links to target precipitation, and how such physical restrictions can be applied in dynamical operational models to enhance precipitation forecasting. Their findings open the door for the future development of online hybrid models. Finally, the extensive study and comparison presented in the preceding section suggest that this method may be modified further. Pengwei Du et al. [25] present an ensemble machine learning-based method (artificial neural network, support vector regression, Gaussian process) to forecast wind power production, which uses wind generation forecast made by numerical weather prediction (NWP) and meteorological observation data collected from weather stations. Our study, on the other hand, reports the application of this strategy to decrease overfitting in the result. We believe that the extensive analysis and comparisons offered in this publication will be useful to the research community in modifying any method for their specific requirements.
- Finally, the proposed study reports improved classification ability of the proposed method on high-resolution, imbalanced, and challenging inter-class similarity-based publicly available datasets. We expect that the analysis offered by the established approach and the extensive comparison described in this publication will provide the scientific community with further understanding. One of the objectives of the current study is to solve inter-class similarity and class imbalance in ten classes of the first publicly available satellite imagery-based dataset (LSCIDMR). Furthermore, to reduce the overfitting faced during the development of the proposed algorithm, we applied the ensembling method. The main reason to choose ResNet is its ability to utilize the residue of the residual block and learn more complicated features which in return improves classification ability.
- It has been observed that the proposed method still needs to perform well in different situations. Our experiment is conducted on 10 labelled classes; however, the dataset is composed of 11 classes. The 11th class has been excluded which is unlabeled as it was creating bias in classes, and the results were not satisfactory. In future research, the 11th class can be labelled as well to improve the overall process. For all the foregone discussion, the satellite images utilized in our experiments are of high resolution; however, their resolution can be improved further as Cong Bai et al. [1] utilized image compression before uploading the dataset. In addition, all the abovementioned work can be carried out on real-time satellite images.
5. Conclusions
Author Contributions
Funding
Data Availability Statement
Conflicts of Interest
References
- Bai, C.; Zhang, M.; Zhang, J.; Zheng, J.; Chen, S. LSCIDMR: Large-Scale Satellite Cloud Image Database for Meteorological Research. IEEE Trans. Cybern. 2021, 52, 12538–12550. [Google Scholar] [CrossRef]
- Anaman, K.A.; Quaye, R.; Owusu-Brown, B. Benefits of Aviation Weather Services: A Review of International Literature. Res. World Econ. 2017, 8, 45–58. [Google Scholar] [CrossRef][Green Version]
- Kim, J.-H.; Lee, D.-B.; Kim, S.-H.; Strahan, M.; Pettegrew, B.; Gill, P.; Williams, P.D.; Schumann, U.; Tenenbaum, J.; Lee, Y.-G.; et al. Research Collaborations for Better Predictions of Aviation Weather Hazards. Bull. Am. Meteorol. Soc. 2017, 98, ES103–ES107. [Google Scholar] [CrossRef]
- Gultepe, I.; Heymsfield, A.J.; Field, P.R.; Axisa, D. Ice-Phase Precipitation. Meteorol. Monogr. 2017, 58, 6.1–6.36. [Google Scholar] [CrossRef]
- Bauer, P.; Thorpe, A.; Brunet, G. The quiet revolution of numerical weather prediction. Nature 2015, 525, 47–55. [Google Scholar] [CrossRef]
- Reichstein, M.; Camps-Valls, G.; Stevens, B.; Jung, M.; Denzler, J.; Carvalhais, N.; Prabhat, F. Deep learning and process understanding for data-driven Earth system science. Nature 2019, 566, 195–204. [Google Scholar] [CrossRef]
- Eraslan, G.; Avsec, Ž.; Gagneur, J.; Theis, F.J. Deep learning: New computational modelling techniques for genomics. Nat. Rev. Genet. 2019, 20, 389–403. [Google Scholar] [CrossRef]
- Bai, C.; Huang, L.; Pan, X.; Zheng, J.; Chen, S. Optimization of deep convolutional neural network for large scale image retrieval. Neurocomputing 2018, 303, 60–67. [Google Scholar] [CrossRef]
- Wu, W.; Yin, Y.; Wang, X.; Xu, D. Face Detection With Different Scales Based on Faster R-CNN. IEEE Trans. Cybern. 2019, 49, 4017–4028. [Google Scholar] [CrossRef] [PubMed]
- Lin, D.; Zhang, R.; Ji, Y.; Li, P.; Huang, H. SCN: Switchable Context Network for Semantic Segmentation of RGB-D Images. IEEE Trans. Cybern. 2020, 50, 1120–1131. [Google Scholar] [CrossRef] [PubMed]
- Han, J.; Chen, H.; Liu, N.; Yan, C.; Li, X. CNNs-Based RGB-D Saliency Detection via Cross-View Transfer and Multiview Fusion. IEEE Trans. Cybern. 2018, 48, 3171–3183. [Google Scholar] [CrossRef]
- Cheng, G.; Li, Z.; Han, J.; Yao, X.; Guo, L. Exploring Hierarchical Convolutional Features for Hyperspectral Image Classification. IEEE Trans. Geosci. Remote Sens. 2018, 56, 6712–6722. [Google Scholar] [CrossRef]
- Cheng, G.; Yang, C.; Yao, X.; Guo, L.; Han, J. When Deep Learning Meets Metric Learning: Remote Sensing Image Scene Classification via Learning Discriminative CNNs. IEEE Trans. Geosci. Remote Sens. 2018, 56, 2811–2821. [Google Scholar] [CrossRef]
- Huang, X.; Li, S.; Li, J.; Jia, X.; Li, J.; Zhu, X.X.; Benediktsson, J.A. A Multispectral and Multiangle 3-D Convolutional Neural Network for the Classification of ZY-3 Satellite Images Over Urban Areas. IEEE Trans. Geosci. Remote Sens. 2021, 59, 10266–10285. [Google Scholar] [CrossRef]
- Cheng, G.; Li, Z.; Yao, X.; Guo, L.; Wei, Z. Remote Sensing Image Scene Classification Using Bag of Convolutional Features. IEEE Geosci. Remote Sens. Lett. 2017, 14, 1735–1739. [Google Scholar] [CrossRef]
- Li, H. Longevity of the CMS ECAL and Scintillator-Based Options for Electromagnetic Calorimetry at HL-LHC. IEEE Trans. Nucl. Sci. 2016, 63, 580–585. [Google Scholar] [CrossRef]
- Sanabia, E.R.; Barrett, B.S.; Celone, N.P.; Cornelius, Z.D. Satellite and Aircraft Observations of the Eyewall Replacement Cycle in Typhoon Sinlaku (2008). Mon. Weather Rev. 2015, 143, 3406–3420. [Google Scholar] [CrossRef]
- Marchuk, G. Numerical Methods in Weather Prediction; Elsevier Science: Amsterdam, The Netherlands, 2012; Available online: https://books.google.com.pk/books?id=Z3jV9QSQJnQC (accessed on 1 March 2023).
- Ren, X.; Li, X.; Ren, K.; Song, J.; Xu, Z.; Deng, K.; Wang, X. Deep Learning-Based Weather Prediction: A Survey. Big Data Res. 2021, 23, 100178. [Google Scholar] [CrossRef]
- Hewage, P.; Trovati, M.; Pereira, E.; Behera, A. Deep learning-based effective fine-grained weather forecasting model. Pattern Anal. Appl. 2021, 24, 343–366. [Google Scholar] [CrossRef]
- Booz, J.; Yu, W.; Xu, G.; Griffith, D.; Golmie, N. A Deep Learning-Based Weather Forecast System for Data Volume and Recency Analysis. In Proceedings of the 2019 International Conference on Computing, Networking and Communications (ICNC), Honolulu, HI, USA, 18–21 February 2019; pp. 697–701. [Google Scholar] [CrossRef]
- Mohan, P.; Patil, K.K. Deep Learning Based Weighted SOM to Forecast Weather and Crop Prediction for Agriculture Application. Int. J. Intell. Eng. Syst. 2018, 11, 167–176. [Google Scholar] [CrossRef]
- Meenal, R.; Binu, D.; Ramya, K.C.; Michael, P.A.; Vinoth Kumar, K.; Rajasekaran, E.; Sangeetha, B. Weather Forecasting for Renewable Energy System: A Review. Arch. Comput. Methods Eng. 2022, 29, 2875–2891. [Google Scholar] [CrossRef]
- Utku, A.; Can, Ü. Deep Learning Based Effective Weather Prediction Model for Tunceli City. In Proceedings of the 2021 6th International Conference on Computer Science and Engineering (UBMK), Ankara, Turkey, 15–17 September 2021; pp. 56–60. [Google Scholar] [CrossRef]
- Du, P. Ensemble Machine Learning-Based Wind Forecasting to Combine NWP Output with Data from Weather Station. IEEE Trans. Sustain. Energy 2019, 10, 2133–2141. [Google Scholar] [CrossRef]
- Singh, M.; Kumar, B.; Rao, S.; Gill, S.S.; Nanjundiah, R.S.; Niyogi, D. Deep learning for improved global precipitation in numerical weather prediction systems. arXiv 2021, arXiv:2106.12045. [Google Scholar]
- Abdalla, A.M.; Ghaith, I.H.; Tamimi, A.A. Deep Learning Weather Forecasting Techniques: Literature Survey. In Proceedings of the 2021 International Conference on Information Technology (ICIT), Amman, Jordan, 14–15 July 2021; pp. 622–626. [Google Scholar] [CrossRef]
- Sil, R.; Roy, A.; Bhushan, B.; Mazumdar, A.K. Artificial Intelligence and Machine Learning based Legal Application: The State-of-the-Art and Future Research Trends. In Proceedings of the 2019 International Conference on Computing, Communication, and Intelligent Systems (ICCCIS), Greater Noida, India, 18–19 October 2019; pp. 57–62. [Google Scholar] [CrossRef]
- Kang, L.-W.; Chou, K.-L.; Fu, R.-H. Deep Learning-Based Weather Image Recognition. In Proceedings of the 2018 International Symposium on Computer, Consumer and Control (IS3C), Greater Noida, India, 6–8 December 2018; pp. 384–387. [Google Scholar] [CrossRef]
- Krizhevsky, A.; Sutskever, I.; Hinton, G.E. ImageNet classification with deep convolutional neural networks. Commun. ACM 2017, 60, 84–90. [Google Scholar] [CrossRef]
- Simonyan, K.; Zisserman, A. Very Deep Convolutional Networks for Large-Scale Image Recognition. arXiv 2014, arXiv:1409.1556. [Google Scholar]
- Awais, M.; Iqbal, M.T.B.; Bae, S.-H. Revisiting Internal Covariate Shift for Batch Normalization. IEEE Trans. Neural Netw. Learn. Syst. 2021, 32, 5082–5092. [Google Scholar] [CrossRef]
- Ioffe, S.; Szegedy, C. Batch Normalization: Accelerating Deep Network Training by Reducing Internal Covariate Shift. arXiv 2015, arXiv:1502.03167. [Google Scholar]
- Santurkar, S.; Tsipras, D.; Ilyas, A.; Madry, A. How Does Batch Normalization Help Optimization? arXiv 2019, arXiv:1805.11604. [Google Scholar]
- Dauphin, Y.N.; Cubuk, E.D. Deconstructing the Regularization of batchnorm. In Proceedings of the International Conference on Learning Representations, Addis Ababa, Ethiopia, 26–30 April 2020. [Google Scholar]
- He, K.; Zhang, X.; Ren, S.; Sun, J. Deep Residual Learning for Image Recognition. In Proceedings of the 2016 IEEE Conference on Computer Vision and Pattern Recognition (CVPR), Las Vegas, NV, USA, 27–30 June 2016; pp. 770–778. [Google Scholar] [CrossRef]
- Srivastava, N.; Hinton, G.; Krizhevsky, A.; Sutskever, I.; Salakhutdinov, R. Dropout: A Simple Way to Prevent Neural Networks from Overfitting. J. Mach. Learn. Res. 2014, 15, 1929–1958. [Google Scholar]
- Li, X.; Chen, S.; Hu, X.; Yang, J. Understanding the Disharmony Between Dropout and Batch Normalization by Variance Shift. In Proceedings of the 2019 IEEE/CVF Conference on Computer Vision and Pattern Recognition (CVPR), Long Beach, CA, USA, 15–20 June 2019; pp. 2677–2685. [Google Scholar] [CrossRef]
- Krogh, A.; Hertz, J.A. A Simple Weight Decay Can Improve Generalization. Adv. Neural Inf. Process. Syst. 1992, 4, 950–957. [Google Scholar]
- Chollet, F. Xception: Deep Learning with Depthwise Separable Convolutions. In Proceedings of the 2017 IEEE Conference on Computer Vision and Pattern Recognition (CVPR), Honolulu, HI, USA, 21–26 July 2017; pp. 1800–1807. [Google Scholar] [CrossRef]
- Shorten, C.; Khoshgoftaar, T.M. A survey on Image Data Augmentation for Deep Learning. J. Big Data 2019, 6, 60. [Google Scholar] [CrossRef]
- Zhong, Z.; Zheng, L.; Kang, G.; Li, S.; Yang, Y. Random Erasing Data Augmentation. Proc. AAAI Conf. Artif. Intell. 2020, 34, 13001–13008. [Google Scholar] [CrossRef]














| Type | Images in LSCIDMR-S | Images in LSCIDMR-M | 
|---|---|---|
| Tropical Cyclone | 3305 | 3.17 | 
| Extra-tropical Cyclone | 4984 | 4.77 | 
| Frontal Surface | 634 | 0.61 | 
| Westerly Jet | 628 | 0.60 | 
| Snow | 7631 | 8.33 | 
| Low Water Cloud | 1774 | 95.14 | 
| High Ice Cloud | 5278 | 91.99 | 
| Vegetation | 7831 | 42.43 | 
| Dessert | 4518 | 56.95 | 
| Ocean | 4042 | 89.81 | 
| Label-less | 63,765 | - | 
| Type | Classification Criteria | 
|---|---|
| Tropical Cyclone | The eye of a Tropical Cyclone should be in the slice. | 
| Extratropical Cyclone | The eye of the Extratropical Cyclone should be in the slice | 
| Snow | Snow is in the slice | 
| Westerly Jet | Westerly jet is in the slice | 
| Frontal Surface | Frontal Surface on the slice | 
| High Ice Cloud | Area (High Ice Cloud) > 50% and Area (else) < 20% | 
| Low Water Cloud | Area (Low Water Cloud) > 50% and Area (else) < 20% | 
| Vegetation | Area (Vegetation) > 50% and Area (else) < 20% | 
| Ocean | Area (Ocean) > 80% and Area (else) < 20% | 
| Desert | Area (Desert) > 50% and Area (else) < 20% | 
| Label-less | Do not belong to the above 10 classes | 
| S No | Parameter | Value | 
|---|---|---|
| 1. | Train/Test ratio | 0.9/0.1 | 
| 2. | Training/Test images | 46,580/5182 | 
| 3. | Epochs | 100 epochs/snapshot (200 in total) | 
| 4. | Iterations per epoch | 1456 | 
| 5. | Batch size | 32 | 
| 6. | Learning rate | Cyclic cosine annealing initialized at 0.01 | 
| 7. | Weight decay regularization | L2 regularization | 
| 8. | Weight decay factor | 0.0005 | 
| 9. | Dropout rate | 0.2 | 
| 10. | Optimizer | SGD(Stochastic Gradient Descent) | 
| Development Tools/Platforms | ||
| 11. | Jupyter Notebook | |
| 12. | NVIDIA GeForce RTX 3060 (12 GB) | |
| Methods | Accuracy | 
|---|---|
| SnapResNet152 | 97.25 | 
| EfficientNet [5] | 94.09 | 
| ResNet101 [5] | 93.88 | 
| VGG19-Net [5] | 93.19 | 
| AlexNet [5] | 88.74 | 
| Classes | Precision | Recall | F1-Score | 
|---|---|---|---|
| Desert | 0.95 | 0.97 | 0.96 | 
| Extratropical Cyclone | 0.96 | 0.96 | 0.96 | 
| Frontal Surface | 0.99 | 1 | 1 | 
| High Ice Cloud | 0.96 | 0.94 | 0.95 | 
| Low Water Cloud | 0.98 | 1 | 0.99 | 
| Ocean | 0.99 | 0.99 | 0.99 | 
| Snow | 0.97 | 0.96 | 0.96 | 
| Tropical Cyclone | 0.95 | 0.96 | 0.95 | 
| Vegetation | 0.98 | 0.98 | 0.98 | 
| Westerly Jet | 0.99 | 1 | 1 | 
| Disclaimer/Publisher’s Note: The statements, opinions and data contained in all publications are solely those of the individual author(s) and contributor(s) and not of MDPI and/or the editor(s). MDPI and/or the editor(s) disclaim responsibility for any injury to people or property resulting from any ideas, methods, instructions or products referred to in the content. | 
© 2023 by the authors. Licensee MDPI, Basel, Switzerland. This article is an open access article distributed under the terms and conditions of the Creative Commons Attribution (CC BY) license (https://creativecommons.org/licenses/by/4.0/).
Share and Cite
Yousaf, R.; Rehman, H.Z.U.; Khan, K.; Khan, Z.H.; Fazil, A.; Mahmood, Z.; Qaisar, S.M.; Siddiqui, A.J. Satellite Imagery-Based Cloud Classification Using Deep Learning. Remote Sens. 2023, 15, 5597. https://doi.org/10.3390/rs15235597
Yousaf R, Rehman HZU, Khan K, Khan ZH, Fazil A, Mahmood Z, Qaisar SM, Siddiqui AJ. Satellite Imagery-Based Cloud Classification Using Deep Learning. Remote Sensing. 2023; 15(23):5597. https://doi.org/10.3390/rs15235597
Chicago/Turabian StyleYousaf, Rukhsar, Hafiz Zia Ur Rehman, Khurram Khan, Zeashan Hameed Khan, Adnan Fazil, Zahid Mahmood, Saeed Mian Qaisar, and Abdul Jabbar Siddiqui. 2023. "Satellite Imagery-Based Cloud Classification Using Deep Learning" Remote Sensing 15, no. 23: 5597. https://doi.org/10.3390/rs15235597
APA StyleYousaf, R., Rehman, H. Z. U., Khan, K., Khan, Z. H., Fazil, A., Mahmood, Z., Qaisar, S. M., & Siddiqui, A. J. (2023). Satellite Imagery-Based Cloud Classification Using Deep Learning. Remote Sensing, 15(23), 5597. https://doi.org/10.3390/rs15235597
 
        




 
                         
       