Next Article in Journal
Working with Children with ADHD—A Latent Profile Analysis of Teachers’ and Psychotherapists’ Attitudes
Next Article in Special Issue
New Decentralized Control of Mesh AC Microgrids: Study, Stability, and Robustness Analysis
Previous Article in Journal
IT Adoption and Sustainable Growth of Firms in Different Industries—Are the Benefits Still Expected?
Previous Article in Special Issue
New Market Model with Social and Commercial Tiers for Improved Prosumer Trading in Microgrids
 
 
Font Type:
Arial Georgia Verdana
Font Size:
Aa Aa Aa
Line Spacing:
Column Width:
Background:
Article

Efficient Operation of the Hybrid Power System Using an Optimal Fueling Strategy and Control of the Fuel Cell Power Based on the Required Power Tracking Algorithm

by
Nicu Bizon
1,2,3,*,
Phatiphat Thounthong
4,5 and
Damien Guilbert
5
1
Faculty of Electronics, Communication and Computers, University of Pitesti, 110040 Pitesti, Romania
2
ICSI Energy, National Research and Development Institute for Cryogenic and Isotopic Technologies, 240050 Ramnicu Valcea, Romania
3
Doctoral School, Polytehnic University of Bucharest, 313 Splaiul Independentei, 060042 Bucharest, Romania
4
Renewable Energy Research Centre (RERC), Department of Teacher Training in Electrical Engineering, Faculty of Technical Education, King Mongkut’s University of Technology North Bangkok, 1518, Pracharat 1 Road, Bangsue, Bangkok 10800, Thailand
5
Groupe de Recherche en Energie Electrique de Nancy (GREEN), Université de Lorraine, GREEN, F-54000 Nancy, France
*
Author to whom correspondence should be addressed.
Sustainability 2020, 12(22), 9690; https://doi.org/10.3390/su12229690
Submission received: 10 October 2020 / Revised: 2 November 2020 / Accepted: 18 November 2020 / Published: 20 November 2020

Abstract

:
In this paper, four fuel economy strategies using power tracking control of the fuel cell boost converter and fuel cell optimization through the control of the fueling regulators were analyzed. The performance and safe operation in conditions of load disturbances and variations of renewable energy were considered. A benchmark strategy was used as a well-known strategy, which was based on the static feed-forward control of the fueling regulators. One of the four strategies is new and was based on switching the optimization reference to air and fuel regulators based on a threshold of the required power from the fuel cell system. The advantages of using the power tracking control and the optimization based on two variables instead of one are highlighted in sizing the battery capacity and its lifetime, and obtaining fuel economy respectively. The percentages of fuel economy for the analyzed strategies compared to the reference strategy are between 2.83% and 4.36%, and between 7.69% and 12.94%, in the case of a dynamic load cycle with an average of 5 kW and 2.5 kW, respectively.

1. Introduction

A hybrid power system (HPS) includes renewable energy sources, power generators, DC and AC loads, and energy and power storage devices that ensure the balance of power flows in conditions of stability and safe operation of the entire system [1]. One or more HPSs are usually integrated into a nano-grid or a mini-grid [2]. Depending on the size (kW), capability, and complexity of a grid, they are classified into mini-grids, micro-grids, nano-grids, and pico-grids [3]. For example, a nano-grid can produce or consume energy in interaction with other mini-, micro- or nano-grids [4]. Thus, the HPS based on fuel cell (FC) systems as backup energy source proposed in this study can emulate the operation of a nano-grid by including the power demand on the AC bus (from AC load and power exchanged with the grid in grid-connected mode) in the power profile of the DC load.
Due to the growing global energy demand in recent years [5], the reduction of fossil fuel resources [6] and the increase in greenhouse gas emissions have been contributing to climate change and global warming [7]. Hence, sustainable energy development policies have been imposed [8]. The increasing use of renewable energy sources (RES) in the last decade has clearly shown that they are a sustainable option for providing the energy needed for decades to come [9].
However, it is worth mentioning that each RES has a variable profile (even intermittent), so regardless of how the combination of RESs available in a certain location (where in addition to solar energy, there can be energy generated by wind, rivers, tides, biomass and so on) the balance of power flows must be compensated to ensure the stability of HPS [10]. Given that FC technology has matured and costs have been declining year by year, the FC system is frequently used as an auxiliary power source (instead of a diesel generator) to reduce the battery capacity. However, since fuel cells feature slow dynamics, they cannot be employed to respond to dynamic solicitations from the loads connected to the DC bus. Therefore, the use of a hybrid energy storage system (ESS) such as the combination batteries/ultracapacitors is required to compensate the dynamic operations [11].
If FC HPS is not connected to the grid (being included in a nano-grid), it is recommended that the excess renewable energy be stored in hydrogen tanks using an electrolyzer [12]. If FC HPS is connected to the grid, this surplus energy can be sold on the energy market when the price is the best.
This results in a hybridization of the grids by including complementary technologies for energy generation and storage [13], with the aim of attenuating the variability of RES power by integrating complementary technologies and efficient control of power converters [14]. Thus, the objectives of this paper are as follows:
  • To analyze four fuel economy strategies using power tracking control (PTC) of the FC boost converter and optimization through global extremum seeking (GES)-based control of the fueling regulators, as (1) performance compared with a benchmark strategy, and (2) safe operation in conditions of load disturbances and variations of renewable energy;
  • To design and test a new fuel economy strategy using PTC and optimization through GES-based control that is switched to the fuel and air by using a tuned power threshold to maximize the fuel economy;
  • To highlight the operation of the HPS in conditions of load disturbances and variations of renewable energy under PTC and related advantages in sizing the battery capacity and its lifetime.
Secondary objectives are focused on:
  • Identifying performance indicators to recognize the strategies of a subclass among other subclasses belonging to the same class of optimization strategies;
  • Proposing indicators that will allow estimation of fuel consumption over a predicted load cycle up to the first refueling station if the consumption during a standard load cycle is known.
The novelty of this study compared to other similar studies (including those published by the authors) is given by the following elements presented and validated in this study:
  • A new fuel economy strategy based on switching the optimization reference to air and fuel regulator considering a threshold of the required power from the fuel cell system is proposed and analyzed as performance compared to the original reference strategies and a commercial benchmark strategy.
  • Considering a variable power profile for the load demand and the renewable power, the advantages in design and operation of the battery stack due to the charge-sustained mode for battery using the new power tracking control proposed for the FC system are highlighted as follows: a reduced capacity and size is needed for the battery; an increased battery lifespan could be obtained avoiding the frequent charge-discharge cycles that appear in other strategies proposed in the literature; maintenance costs can be reduced (due to the fact that it is not necessary to monitor the state of charge (SOC) of the battery, because the final SOC will be almost equal to the initial SOC).
  • The advantages of using a new optimization fuel strategy based on two variables instead of one are highlighted by fuel economy obtained under variable power profile for the load demand and the renewable power.
  • New performance indicators to recognize the strategies of a subclass among other subclasses are proposed and validated using the four strategies analyzed here.
So, besides the introduction, the paper is structured into a further four sections as follows. Section 2 presents the HPS model, detailing in subsections the PTC, GES control, and fueling strategies analyzed in this paper. Section 3 presents the results obtained in stationary and dynamic regimes of HPS. Finally, Section 4 comparatively analyzes the results and Section 5 concludes the paper.

2. Modeling of the Hybrid Power System

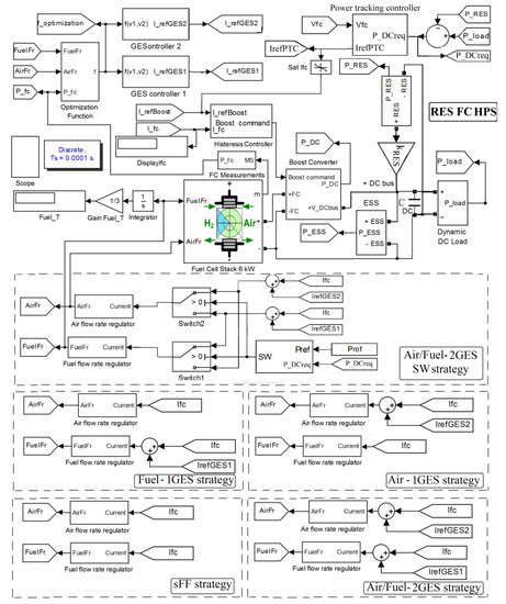
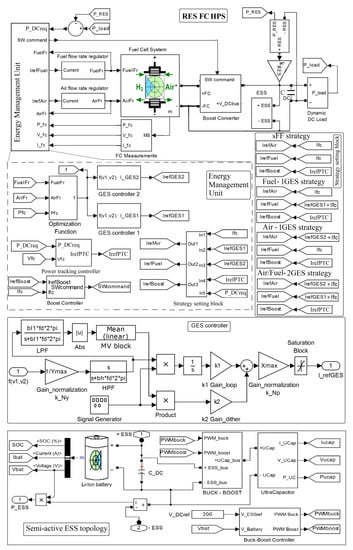
The structure of the hybrid power system (HPS) is shown at the top of Figure 1, which presents the HPS diagram and details the following subsystem: the energy management unit that contains the PTC, the optimal fueling strategy, the real-time optimization algorithm, and the semi-active ESS topology. The renewable power level on the DC bus is controlled by the kRES parameter (see the HPS diagram at the top of Figure 1). The FC power will be generated based on the PTC to compensate the power flow balance on the DC bus and operate the battery in charge-sustained mode.
The inverter system and AC load have been equated at the DC bus level with a DC load. DC load is modeled by a controlled current source, resulting in a dynamic power (Pload) required from the power sources connected to the DC bus (see for example, Figure 2). Non-polluting energy sources such as photovoltaic panel arrays [15] and wind turbine farms [16] may provide renewable energy, but the available renewable power profile is variable (depending on weather, season, etc.) [17], and the DC bus power balance must be dynamically compensated by the ESS [18]. Consequently, it will result in a variable profile for ESS power due to the changed power with DC bus, with frequent charge-discharge cycles, which reduce the battery life [19]. Furthermore, battery pack capacity must be oversized to provide the DC power needed under a variable power profile from RES, such as that shown in Figure 3a or Figure 4a (PRES1 and PRES2 for kRES = 1 and kRES = 2). RES is also modeled by a controlled current source to easily change the RES power profile.
The battery/ultracapacitors hybrid ESS (see bottom of the Figure 1) uses a semi-active topology (with the battery connected directly to the DC bus and the ultracapacitors stack connected to the DC bus via a bidirectional DC-DC power converter), which is the most widely used in the literature because it ensures a trade-off between cost, performance, and flexibility in control.
The ESS power is shown in Figure 3b and Figure 4b for kRES = 1 and kRES = 2, respectively. In the first case, the battery is discharged and the state-of-charge (SOC) will decrease. In the second case, the battery operates in charge-discharge cycles, but in average value (AV) it seems to operate in charge-sustained mode (so, the final SOC will be approximately equal with the initial SOC of 80%). However, it is observed that there are charge and discharge cycles that must be taken into account in the design of the battery capacity. Note that Pload(AV) = 5 kW, PRES1(AV) ≅ 2.5 kW, and PRES2(AV) ≅ 5 kW, so PESS1(AV) ≅ 2.5 kW, and PESS2(AV) ≅ 0.
Battery pack operation in charge-sustained mode with SOC variations within the admissible limits due to a reduced level of the ESS power exchanged with DC bus has the following advantages: no battery capacity oversizing and SOC monitoring is required.
Therefore, it is necessary to use a backup energy source to operate the battery pack in charge-sustained mode (PESS(AV) ≅ 0) with a reduced level of the ESS power exchanged with DC bus [20]. If a clean solution is desired, then the fuel cell (FC) system can be used [21].
In this study, a proton-exchange membrane fuel cell (PEMFC) and an electrolyzer was used. The electrolyzer must be supplied with excess power (PRESPload) > 0, when the FC system does not have to generate power (being switched off or operating in standby mode) [22]. If PRES < Pload and PESS(AV) ≅ 0, then the FC system must generate the power requested to compensate for the DC power flow balance (PDCreq = PloadPRES > 0). Power PDCreq is generated via a DC-DC boost converter (with efficiency ηBoost). Thus, FC net power must be PFCnet = PDCreq/ηBoost under the PTC that generates the switching (SW) command.
The oxygen and hydrogen flow rates (AirFr and FuelFr) of the PEMFC system is controlled with air and fuel regulators having as references I r e f ( A i r ) and I r e f ( F u e l ) [23]:
A i r F r = 60000 R ( 273 + θ ) N C I r e f ( A i r ) 4 F ( 101325 P f ( O 2 ) ) ( U f ( O 2 ) / 100 ) ( y O 2 / 100 )
F u e l F r = 60000 R ( 273 + θ ) N C I r e f ( F u e l ) 2 F ( 101325 P f ( H 2 ) ) ( U f ( H 2 ) / 100 ) ( x H 2 / 100 )
where N C , θ , U f ( H 2 ) , U f ( O 2 ) ,   P f ( H 2 ) , P f ( O 2 ) , x H 2 , y O 2 are default parameters explained in [24].
For a given FC net power under PTC reference ( I r e f ( P T C ) ), the fuel consumption can be minimized by using an optimal fueling strategy to set in real-time the references I r e f ( A i r ) and I r e f ( F u e l ) [25].
The aforementioned references ( I r e f ( P T C ) , I r e f ( A i r ) and I r e f ( F u e l ) ) are outputs of the energy management unit that contains the PTC, the optimal fueling strategy, and the real-time optimization algorithm. The design of the energy management unit will be detailed in the next sections.

2.1. Control of the Fuel Cell Power Based on the Required Power Tracking Algorithm

The PTC has been designed based on the DC power flow balance as follows:
C D C u D C d u D C / d t   =   p D C +   p R E S +   p E S S   p L o a d
where p D C = η b o o s t p F C n e t is the power generated by the FC system via DC-DC boost converter, p F C n e t is FC net power, p R E S is RES power, p E S S is ESS power and p L o a d is load power.
DC voltage u D C is regulated to VDCref = 200 V by controlling the power exchanged by a 50 F ultracapacitors (UC) stack with DC bus via a bidirectional DC-DC converter and filtered by a 0.01 F capacitor ( C D C ). Therefore, a semi-active ESS topology was designed [20,21] and implemented here using a 100 Ah lithium-ion battery pack and a 50 F UC stack (see bottom of Figure 1).
If
p D C = η B o o s t p F C n e t = p D C r e q = p L o a d p R E S
then
C D C u D C d u D C / d t   = p E S S
So, on average value (AV):
P E S S ( A V ) = 0
However, due to implementation of the optimal fueling strategy, the FC net power may differ a bit to the value resulting from (4), being approximate to that value:
p F C n e t p L o a d p R E S η B o o s t I F C p L o a d p R E S V F C η B o o s t
So, the FC current reference ( I r e f ( P T C ) ) obtained from the PTC will be given by (8):
I r e f ( P T C ) = p L o a d p R E S V F C n e t η B o o s t = p D C r e q V F C n e t η B o o s t
The optimal fueling strategy is selected using the strategy-setting block (see the energy management unit presented in the middle of Figure 1). Note that for all strategies, the boost controller has FC current (IFC) as one input and the second input (Iref(Boost)) is set to PTC reference ( I r e f ( P T C ) ). Thus, using, for example, a boost controller with 0.1 A hysteresis, the FC current will track the PTC reference.
The battery pack and ultracapacitors stack will compensate for the energy and power imbalances in DC power flow balance (3) due to the implementation of the optimization strategy and slow power response of the FC system (using 100 ms time constant and 100 A/s slope limiters in the fueling regulators).
The references I r e f ( A i r ) and I r e f ( F u e l ) were specifically established for each fueling strategy analyzed in this study (see the strategy-setting block presented in the middle of Figure 1), as will be presented in the next section.

2.2. Fueling Strategies

In order to compare the performance of the fueling strategies analyzed in this study, a well-known control strategy, applied in many commercial applications and known in the literature as the static feed-forward (sFF) control [26], will be used as a reference.
In sFF strategy, the fueling regulators are both controlled by FC current, so the references I r e f ( A i r ) and I r e f ( F u e l ) are set as follows:
I r e f ( F u e l ) = I F C   ,   I r e f ( A i r ) = I F C
Optimizing the operation of the FC system referred in this study to the minimization of total fuel consumption ( F u e l T = F u e l F r ( t ) d t ) using an optimization function given by (10):
f ( x , A i r F r , F u e l F r , P l o a d , P R E S ) = 0.5 P F C n e t + k f u e l F u e l e f f
where x is the vector of FC state variables [26], FueleffPFCnet/FuelFr is the fuel consumption efficiency and kfuel = 25 (Lpm/W) to minimize the fuel consumption. This value of the kfuel parameter has been obtained by sensitivity analysis performed in the range 0–50 (Lpm/W) for the optimization function given by (10) [23,25].
The global extremum seeking (GES) [27] was selected as the search algorithm of the maximum for function f in conditions of load disturbances and variations of renewable energy. The search variables were v1 = AirFr and v2 = FuelFr and the GES model (which is shown in the bottom of Figure 1) will be detailed in the next section.
For the fueling strategies analyzed in this study, the references I r e f ( G E S 1 ) and I r e f ( G E S 2 ) generated by GES controllers were specifically established to the references I r e f ( A i r ) and I r e f ( F u e l ) as follows.
For the strategy using optimization through GES-based control of the fuel regulator (labelled below as Fuel-1GES strategy), the settings were:
I r e f ( F u e l ) = I F C + I r e f ( G E S 1 ) ,   I r e f ( A i r ) = I F C
For the strategy using optimization through GES-based control of the air regulator (labelled below as Air-1GES strategy), the settings were:
I r e f ( A i r ) = I F C + I r e f ( G E S 2 ) ,   I r e f ( F u e l ) = I F C
For the strategy using optimization through GES-based control of both air and fuel regulators (labelled below as Air/Fuel-2GES strategy), the settings were:
I r e f ( F u e l ) = I F C + I r e f ( G E S 1 ) ,   I r e f ( A i r ) = I F C + I r e f ( G E S 2 )
A new strategy was proposed using optimization through GES-based control switched to the fuel and air (labelled below as Air/Fuel-2GES SW strategy). A power threshold to maximize the fuel economy was used, so the settings are given by (14):
I r e f ( F u e l ) = { I F C ,   i f   P D C r e q P r e f I F C + I r e f ( G E S 1 ) ,   i f   P D C r e q > P r e f   ,   I r e f ( A i r ) = { I F C + I r e f ( G E S 2 ) ,   i f   P D C r e q P r e f I F C ,   i f   P D C r e q > P r e f
Air/Fuel-2GES SW strategy uses the best fuel saving strategy between Fuel-1GES and Air-1GES strategies on power ranges defined by the threshold Pref (see Figure 5). Therefore, an increase in fuel economy is expected (see the results section), but two GES controllers are used instead of one as used in Fuel-1GES strategy or Air-1GES SW strategy.
The additional use of an optimization controller will increase the complexity of the strategy somewhat, even if the optimization controller based on the GES scheme is not difficult to implement [28,29] (see next section).

2.3. GES-Based Optimization Controller

The GES-based optimization controller is presented at the bottom of Figure 1. Signals are processed based on the operational relationships (15) [30]:
y = f ( v 1 , v 2 ) , y N = k N y y
y f = ω h y f + ω h y N ,   y H P F = y N y f ,   y B P F = ω l y B P F + ω l y H P F
ω h = b h ω ,   ω l = b l ω ,     s d = sin ( ω t ) ,   ω = 2 π f d
y D M = y B P F s d , y G r a d i e n t = y D M , p 1 = k 1 y G r a d i e n t
y M = | 1 T d y B P F d t | ,   p 2 = k 2 y M s d  
I r e f ( G E S ) = k N p ( p 1 + p 2 )
The step in signals processing and used parameter are follows [30]:
-
Normalization of FC power (y = p F C n e t ) is performed using kNy = 1/1000;
-
Approximation the first harmonic ( y B P F ) is performed with a band-pass filter having the cut-off frequencies ω l = b l ω and ω h = b h ω , where β l = 1.5 and β h = 0.1 .
-
Two sinusoidal dithers, s d 1 = sin ( ω 1 t ) and s d 2 = sin ( ω 2 t ) are used (with fd1 = 50 Hz and fd2 = 100 Hz, where f d = ω / 2 π ) to perform demodulation ( y D M );
-
Signal y D M is integrated to obtain the search gradient ( y G r a d i e n t );
-
The tracking signal ( p 1 ) and the location signal ( p 2 ) are tuned using k1 = 1 and k2 = 2;
-
Normalization of the search signal ( p = p 1 + p 2 ) is performed using kNp = 20.
The values of the normalization gains kNy and kNp were chosen in correlation with the range of the FC power, respectively the search range for the references I r e f ( G E S 1 ) and I r e f ( G E S 2 ) generated by GES controllers [30], which established the references I r e f ( A i r ) and I r e f ( F u e l ) as mentioned above. It is worth mentioning the 99.9% tracking accuracy and very low power ripple obtained in stationary regimes [31]. The efficient and safe operation of the FC system using the strategies mentioned above were evaluated in stationary and dynamic regimes, considering the fuel economy and the oxygen excess ratio as an indicator of performance and health respectively [32].
The initial simulation conditions are as follows: the initial battery SOC of 80%, the initial voltage on the ultracapacitors stack and DC capacitor of 100 V (VUC (0) = 100 V) and 200 V (VC_DC (0) = 200 V), and initial FC current of 0 A (IFC (0) = 0 A) in order to highlight the initial transitory regime. Different values were considered for the initial values mentioned above. A value of the FC current close to the FC current reference ( I r e f ( P T C ) ) given by (8) reduced the initial transitory regime.

2.4. Oxygen Excess Ratio

The oxygen excess ratio (OER) was evaluated using (16) [33]:
O E R = c 3 I F C 3 + c 2 I F C 2 + c 1 I F C + c 0 d 1 I F C + d 0
where: c 0 = 402.6 , c 1 = 8.476 10 5   [ 1 / A ] , c 2 = 0.81252   [ 1 / A 2 ] , d 3 = 0.02673   [ 1 / A 3 ] , d 0 =   0.997 , and d 1 =   61 .38 .
The obtained results in stationary and dynamic regimes will be presented in the next sections.

3. Results

3.1. Performance of Strategies Fuel-1GES, Air-1GES and Air/Fuel-2GES SW

The performance of strategies Fuel-1GES, Air-1GES, and Air/Fuel-2GES SW were analyzed for different levels of load by total fuel consumption during 20 s (see Table 1). The Pref threshold for best fuel economy should be chosen around 3 kW (see Figure 6). The values in the last column are summarized for Pref = 3.2 kW.
Thus, an increase in fuel economy is expected during dynamic load cycles with levels in the range of zero power to maximum power.
The performance of the strategies mentioned above were evaluated using the load cycle shown in Figure 2. The expected increase in fuel economy will be highlighted in the next section.

3.2. Fuel Consumption for FC HPS (with kRES = 0)

Fuel consumption during the load cycle of 20 s shown in Figure 2 is reported in the first row of Table 2 for strategies sFF, Fuel-1GES, Air-1GES, Air/Fuel-2GES SW, and Air/Fuel-2GES. The fuel economy compared to sFF strategy is presented in the second row of Table 2 using (17).
Δ F u e l T ( s t r a t e g y ) = F u e l T ( s F F ) F u e l T ( s t r a t e g y )
The last row of Table 2 presents the percentages of fuel economy compared to F u e l T ( s F F ) , evaluated by using (18):
% F u e l T ( s t r a t e g y ) = 100   (   F u e l T ( s F F ) F u e l T ( s t r a t e g y ) F u e l T ( s F F ) )
As was expected, the fuel economy increased for all strategies compared to sFF strategy and for Air/Fuel-2GES SW strategy compared to the strategies Fuel-1GES and Air-1GES.
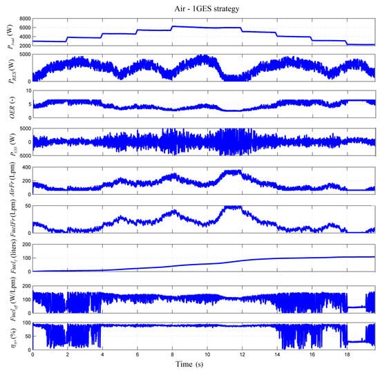
To highlight other aspects of the analyzed strategies (such as battery operation in charge-sustained mode or values of other performance indicators) and then discuss them comparatively in the discussion section, the behavior of the FC RES HPS using kRES = 0 and strategies sFF, Fuel-1GES, Air-1GES, and Air/Fuel-2GES is presented in Figure 7, Figure 8, Figure 9 and Figure 10 respectively. The graphs show the load power profile (Pload), oxygen excess ratio (OER), ESS power (PESS), airflow rate (AirFr), fuel flow rate (FuelFr), total fuel consumption (FuelT), fuel efficiency (Fueleff), and electrical energy efficiency of FC system (ηsysPFCnet/PFC).
The behavior of Air/Fuel-2GES SW strategy is not presented because its operation is based on the switching of strategies Fuel-1GES and Air-1GES depending on the chosen threshold Pref, so the waveforms would evolve in the same logic.
OER varied within the admissible limits for all the analyzed strategies, highlighting a safe operation for the FC system. OER variation will be detailed in Section 3.4 for FC RES HPS with kRES = 0 and kRES = 1.
ESS power was almost zero during constant load levels (stationary regimes), except for transient regimes when the power balance was dynamically compensated by ESS, highlighting a battery operation in the charge-sustained mode for all the analyzed strategies.
Fueling flow rates (AirFr and FuelFr) were set by FC current in sFF strategy, so both followed the PTC reference ( I r e f ( P T C ) ). AirFr and FuelFr were set by FC current in the strategies Fuel-1GES and Air-1GES respectively. So, compared to sFF strategy, minor changes were seen in FuelFr and AirFr which were used in optimization by the strategies Fuel-1GES and Air-1GES respectively. Air/Fuel-2GES strategy used both fueling flow rates in optimization, so minor changes were seen in both fueling flow rates compared to sFF strategy.
The values of total fuel consumption have been provided in the first row of Table 2 and Table 3 for each analyzed strategy and the load cycle of 20 s shown in Figure 2.
Two important indicators for evaluating the performance of a strategy are fuel efficiency (Fueleff) and electrical energy efficiency of the FC system (ηsysPFCnet/PFC). An exhaustive analysis (for kfuel = 0, 25, and 50 (Lpm/W) of these performance indicators for seven strategies proposed in the literature (including strategies Fuel-1GES, Air-1GES, and Air/Fuel-2GES) is presented in [34] compared to the sFF strategy. Here ηsys variation is presented to highlight the similar values obtained for FC net power.
FC power variation will be detailed in Section 3.4 for FC RES HPS with kRES = 0 and kRES = 1. The next section will present the results for FC RES HPS with power support in maintaining to DC power balance from RES, i.e., for kRES = 1.

3.3. Fuel Consumption for FC RES HPS with kRES = 1

Fuel consumption, the fuel economy, and the percentages of fuel economy compared to the sFF strategy during the 20 s load cycle and RES power profile shown in Figure 2 and Figure 3a are given in Table 3 for strategies sFF, Fuel-1GES, Air-1GES, Air/Fuel-2GES SW, and Air/Fuel-2GES. The fuel economy and the percentages of fuel economy were evaluated using (19) and (20).
Δ F u e l T ( s t r a t e g y ) R E S = F u e l T ( s F F ) R E S F u e l T ( s t r a t e g y ) R E S
% F u e l T ( s t r a t e g y ) R E S = 100   ( F u e l T ( s F F ) R E S F u e l T ( s t r a t e g y ) R E S F u e l T ( s F F ) R E S )
As was expected, fuel consumption decreased due to the contribution of the RES power on DC bus (see the first row of Table 2 and Table 3). Note also that the fuel economy increased for the Air/Fuel-2GES SW strategy compared to the strategies Fuel-1GES and Air-1GES (see the second row of Table 2 and Table 3). It is also worth mentioning that here the fuel economy was better for the Air-1GES strategy compared to the Fuel-1GES strategy (because the FC power requested was lower due to the contribution of the RES power on DC bus). This also explains better fuel economy for the Air/Fuel-2GES SW strategy compared to the Air/Fuel-2GES strategy (see the second row of Table 2 and Table 3).
To compare HPS operation with and without RES power support to DC power balance, the same strategies were used. So, the behavior of the FC RES HPS using kRES = 1 and strategies sFF, Fuel-1GES, Air-1GES, and Air/Fuel-2GES is presented in Figure 11, Figure 12, Figure 13 and Figure 14 respectively. The structure of the graphs is identical to the one mentioned above for Figure 7, Figure 8, Figure 9 and Figure 10, except for the inclusion of RES power as in the second graph in Figure 11, Figure 12, Figure 13 and Figure 14.
The values of total fuel consumption presented in the seventh graph have been registered in see the first row of Table 3 for each analyzed strategy.
The following observations can be made for the FC RES HPS using kRES = 1:
ESS power was also almost zero for all strategies, except that it was noisy due to the noise added on RES power, highlighting the battery operation in the charge-sustained mode for FC RES HPS with kRES = 1 as well.
Fueling flow rates (AirFr and FuelFr) would have evolution as was explained for FC RES HPS with kRES = 0, except that for FC RES HPS with kRES = 1 the PTC reference and FC currentfollowed the shape of power requested on DC bus, p D C r e q = p L o a d p R E S
It is worth mentioning the low values of the performance indicators (Fueleff and ηsysPFCnet/PFC) during the operation of the FC system at low power. This mode of operation should be avoided by shutting down the FC system, but shutting down and starting of the FC system are complex processes [35]. An appropriate strategy must therefore be implemented in case the FC system operates for a long time at low power. However, these aspects are not in the objectives of this paper.
OER varied within the admissible limits for all the analyzed strategies, highlighting a safe operation for FC RES HPS using kRES = 1.
So, as it was mentioned, OER variation will be presented and commented on in the next section for FC RES HPS with kRES = 0 and kRES = 1.

3.4. Oxygen Excess Ratio for FC RES HPS with kRES = 0 and kRES = 1

The oxygen excess ratio of FC RES HPS with kRES = 0 is presented in Figure 15 for all strategies. OER varied within the limits of 2.2 and 3.6, which demonstrates the safe operation of HPS without RESs (kRES = 0).
Oxygen excess ratio of FC RES HPS with RESs (kRES = 1) is presented in Figure 16, Figure 17, Figure 18 and Figure 19 using the strategies sFF, Fuel-1GES, Air-1GES, and Air/Fuel-2GES respectively. OER variations were represented in different Figures to highlight small variations from one strategy to another (as is the case with ESS power for example). OER varied approximately in the range from 2.3 to 7, so within the allowed limits of safe operation of the FC system.
The same situation (with some minor differences between the representations obtained using the strategies analyzed in this study) applied in the case of FC net power (see next section).

3.5. FC Net Power Requested from FC RES HPS with kRES = 0 and kRES = 1

FC net power requested to sustain the DC power flow balance of FC RES HPS with kRES = 0 and kRES = 1 are presented in Figure 20 and Figure 21 for all strategies analyzed in this study.
One issue that may be of interest in using these strategies, which are part of the class of strategies that use the same setting, is whether it can be identified based on the measurements made.
In addition to other discussions of the results obtained, the next section will show how to identify whether the strategy uses one or two GES controllers by simply processing the fuel consumption measurements for HPS with kRES = 0 and kRES = 1.

4. Discussion

The results obtained for HPS with kRES = 0 and kRES = 1 in Section 3.1 and Section 3.2 are summarized in Table 4 and Table 5, where other indicators have been calculated and discussed below.
Ratio F u e l T ( s t r a t e g y ) R E S F u e l T ( s t r a t e g y ) was in range of 39.1 to 40.91 for the strategies analyzed in this study (Fuel-1GES, Air-1GES, Air/Fuel-2GES SW and Air/Fuel-2GES), highlighting the contribution of RESs to DC power flow balance compared to load demand (measured by the ratio between the average values of these powers).
If the dependency relationship is chosen linearly, then F u e l T ( s t r a t e g y ) R E S F u e l T ( s t r a t e g y ) 1.2 P l o a d ( A V ) P R E S 1 ( A V ) P l o a d ( A V ) 0.2 . This is verified in two points, as follows:
P l o a d ( A V ) = 5     k W , P R E S 1 ( A V ) = 0 1 = F u e l T ( s t r a t e g y ) R E S F u e l T ( s t r a t e g y ) 1.2 P l o a d ( A V ) P R E S 1 ( A V ) P l o a d ( A V ) 0.2 = 1.2 5 5 0.2 = 1
P l o a d ( A V ) = 5     k W , P R E S 1 ( A V ) = 2.5     k W 0.4 F u e l T ( s t r a t e g y ) R E S F u e l T ( s t r a t e g y ) 1.2 P l o a d ( A V ) P R E S 1 ( A V ) P l o a d ( A V ) 0.2 = 1.2 5 2.5 5 0.2 = 0.4
Minor differences between the ratio’s values obtained with each strategy do not help to define some subclasses. However, the values obtained (close to 40), which was much higher than the value of 43.14 obtained in the case of sFF strategy, shows that all strategies use a similar technique to reduce fuel consumption.
Fuel economy for FC RES HPS with kRES = 0 and kRES = 1 is computed in Table 5 as percent from fuel consumption using sFF strategy.
Ratio % F u e l T ( s t r a t e g y ) R E S % F u e l T ( s t r a t e g y ) was in range of 2.78 to 3.28 for strategies analyzed in this study, highlighting the same thing as the F u e l T ( s t r a t e g y ) R E S F u e l T ( s t r a t e g y ) ratio (the contribution of RESs to DC power flow balance compared to load demand). In this case, the linear dependence is given by % F u e l T ( s t r a t e g y ) R E S % F u e l T ( s t r a t e g y ) 2.2 P l o a d ( M a x ) ( P l o a d ( A V ) P R E S 1 ( A V ) ) P l o a d ( M a x ) P l o a d ( A V ) 1.2 .
Considering P l o a d ( M a x ) = η b o o s t P F C n e t ( M a x ) 7.6   k W , this relation is verified in two points, as follows:
P l o a d ( A V ) = 5     k W , P R E S 1 ( A V ) = 0 1 = % F u e l T ( s t r a t e g y ) R E S % F u e l T ( s t r a t e g y ) 2.2 P l o a d ( M a x ) ( P l o a d ( A V ) P R E S 1 ( A V ) ) P l o a d ( M a x ) P l o a d ( A V ) 1.2 = 2.2 1 1.2 = 1
P l o a d ( A V ) = 5     k W , P R E S 1 ( A V ) = 2.5     k W 3 % F u e l T ( s t r a t e g y ) R E S % F u e l T ( s t r a t e g y ) 2.2 P l o a d ( M a x ) ( P l o a d ( A V ) P R E S 1 ( A V ) ) P l o a d ( M a x ) P l o a d ( A V ) 1.2 = 2.2 7.6 ( 5 2.5 ) 7.6 5 1.2 3.115
However, the difference % F u e l T ( s t a t e g y ) R E S % F u e l T ( s t a t e g y ) clearly shows that two subclasses can be defined: (1) the class of the strategies Fuel-1GES, Air-1GES (which use one GES controller) and (2) the class of the strategies Air/Fuel-2GES SW and Air/Fuel-2GES (which use two GES controllers). It is worth mentioning that the fuel economy was biggest when using Air/Fuel-2GES SW or Air/Fuel-2GES strategies because these use two GES controllers instead of one. This means a search with two variables in a larger search space.
Other findings of the study performed for HPS with kRES = 0 and kRES = 1 in Section 3.1 and Section 3.2 were the following:
If the power to be generated by the FC system is small (mainly between 0 and Pref) and a single GES controller strategy is used, then the Air-1GES strategy is recommended. Otherwise, Fuel-1GES strategy is recommended;
If the power to be generated by the FC system is higher (mainly between Pref and PFC(max)) and two GES controllers are used, then the Air/Fuel-2GES strategy is recommended. Otherwise, Air/Fuel-2GES SW strategy is recommended;
The battery pack operates in charge-sustaining mode if PTC is used for a strategy applied to HPS under dynamic load cycle, without or without RES power; and
Even if the differences in fuel economy are not major, the definition of specific indicators mentioned above can classify strategies into subclasses or estimate fuel consumption.
The main findings of the study performed for HPS with kRES = 0 and kRES = 1 in Section 3.3 and Section 3.4 were the following:
The safe operation of HPS is ensured by each analyzed strategy, even in conditions of high load dynamic and large variations of renewable energy power;
FC net power requested to sustain the DC power flow balance of FC RES HPS under dynamic load cycle and variation of RES power is almost the same due to the optimal value found by each strategy in the search region, which is limited around the current value of the current FC; so these optimal values are close to each other.
This problem of recognizing subclasses of performance from the same class of optimization strategies can also arise for FC HPS (i.e., FC vehicles) by considering two different load cycles and evaluating the performance indicator % F u e l T ( s t a t e g y ) l o a d 1 % F u e l T ( s t a t e g y ) l o a d 2 .
Furthermore, taking into account different load cycles, the validity of linear relationships such as those introduced below will be verified for other strategies proposed in the literature:
F u e l T ( s t r a t e g y ) l o a d 1 F u e l T ( s t r a t e g y ) l o a d 2 a 1 P l o a d 1 ( A V ) P l o a d 2 ( A V ) a 2
% F u e l T ( s t r a t e g y ) l o a d 1 % F u e l T ( s t r a t e g y ) l o a d 2 a 3 P l o a d ( M a x ) P l o a d 1 ( A V ) P l o a d ( M a x ) P l o a d 2 ( A V ) a 4
where F u e l T ( s t r a t e g y ) l o a d is the fuel consumed during the load cycle, % F u e l T ( s t r a t e g y ) l o a d = 100   ( F u e l T ( r e f e r e n c e ) l o a d F u e l T ( s t r a t e g y ) l o a d F u e l T ( r e f e r e n c e ) l o a d ) is computed using a reference strategy, and parameters ai, i = 1–4, are specifically determined for each strategy.
Evaluating these ratios would allow a rough estimate of fuel consumption over a predicted load cycle up to the first refueling station based on the fuel consumption on a standard load cycle or during the previous load cycle. Thus, the warning system would signal when it is necessary to refuel from nearby stations.

5. Conclusions

In this study, four fuel economy strategies that use fuel cell optimization through the control of the fueling regulators in the conditions and one reference strategy were analyzed in the conditions in which all strategies used power tracking control of the fuel cell boost converter.
The performance of a strategy (measured for example by the fuel consumption of the FC system) depended on the level of power required from the FC system during a load cycle. Thus, the energy management unit must have a subsystem for selecting the best strategy based on the current value of the load demand and RES power.
If the optimization strategy uses two GES controllers (extending the search for the optimal in two coordinates), then it is recommended to use the Air/Fuel-2GES SW strategy for 0 < PFC < Pref, and the Air/Fuel-2GES strategy for Pref < PFC < PFC(max). The percentages of fuel economy for strategies Air/Fuel-2GES SW and Air/Fuel-2GES compared to the reference strategy were of 3.94% and 4.36%, and of 12.94% and 12.46%, in the case of a dynamic load cycle with an average of 5 kW and 2.5 kW.
The next research work will focus on testing if the identified indicator ( % F u e l T ( s t a t e g y ) R E S % F u e l T ( s t a t e g y ) ) can recognize subclasses of performance from the same class of optimization strategies. For this, experimental validation to evaluate model accuracy will be performed using the general indicator ( % F u e l T ( s t a t e g y ) l o a d 1 % F u e l T ( s t a t e g y ) l o a d 2 ). The results presented in this paper highlight the fact that this approach has great chances of being confirmed.
The use of only ultracapacitors stacks instead of hybrid battery/ultracapacitors ESS will also be analyzed in terms of compensation and size performance for use in FC vehicles.

Author Contributions

Conceptualization, methodology, writing—original draft preparation: N.B.; investigation, writing—reviewing and editing: P.T. and D.G. All authors have read and agreed to the published version of the manuscript.

Funding

This work was partially supported by the International Research Partnerships: Electrical Engineering Thai-French Research Center (EE-TFRC) between King Mongkut’s University of Technology North Bangkok and Université de Lorraine under Grant KMUTNB-BasicR-64-17.

Conflicts of Interest

The authors declare no conflict of interest.

References

  1. Mirsaeidi, S.; Dong, X.; Said, D.M. Towards hybrid AC/DC microgrids: Critical analysis and classification of protection strategies. Renew. Sustain. Energy Rev. 2018, 90, 97–103. [Google Scholar] [CrossRef]
  2. Burmester, D.; Rayudu, R.; Seah, W.; Akinyele, D. A review of nanogrid topologies and technologies. Renew. Sustain. Energy Rev. 2017, 67, 760–775. [Google Scholar] [CrossRef]
  3. International Renewable Energy Agency (IRENA). Off-Grid Renewable Energy Systems: Status and Methodological Issues; IRENA: Abu Dhabi, UAE, 2015; Available online: https://www.irena.org/-/media/Files/IRENA/Agency/Publication/2015/IRENA_Off-grid_Renewable_Systems_WP_2015.pdf (accessed on 29 June 2020).
  4. Kumar, S.; Krishnasamy, V.; Neeli, S.; Kaur, R. Artificial intelligence power controller of fuel cell based DC nanogrid. Renew. Energy Focus 2020, 34, 1–9. [Google Scholar] [CrossRef]
  5. Global Energy Review 2020—Analysis-IEA. Available online: https://www.iea.org/reports/global-energy-review-2020 (accessed on 29 October 2020).
  6. Anastasiadis, A.G.; Konstantinopoulos, S.A.; Kondylis, G.P.; Vokas, G.A.; Papageorgas, P. Effect of fuel cell units in economic and environmental dispatch of a Microgrid with penetration of photovoltaic and micro turbine units. Int. J. Hydrogen Energy 2017, 42, 3479–3486. [Google Scholar] [CrossRef]
  7. Pashaei-Didani, H.; Nojavan, S.; Nourollahi, R.; Zare, K. Optimal economic-emission performance of fuel cell/CHP/storage based microgrid. Int. J. Hydrogen Energy 2019, 44, 6896–6908. [Google Scholar] [CrossRef]
  8. Ullah, S.; Haidar, A.M.A.; Hoole, P.; Zen, H.; Ahfock, T. The Current State of Distributed Renewable Generation, Challenges of Interconnection and Opportunities for Energy Conversion based DC Microgrids. J. Clean. Prod. 2020, 12, 122777. [Google Scholar] [CrossRef]
  9. Pourbehzadi, M.; Niknam, T.; Aghaei, J.; Mokryani, G.; Shafie-khah, M.; Catalão, J.P.S. Optimal operation of hybrid AC/DC microgrids under uncertainty of renewable energy resources: A comprehensive review. Int. J. Electr. Power Energy Syst. 2019, 109, 139–159. [Google Scholar] [CrossRef]
  10. Yamashita, D.Y.; Vechiu, I.; Gaubert, J.-P. A review of hierarchical control for building microgrids. Renew. Sustain. Energy Rev. 2020, 118, 109523–109540. [Google Scholar] [CrossRef]
  11. Bai, W.; Abedi, M.R.; Lee, K.Y. Distributed generation system control strategies with PV and fuel cell in microgrid operation. Control. Eng. Pract. 2016, 53, 184–193. [Google Scholar] [CrossRef]
  12. Brunaccini, G.; Sergi, F.; Aloisio, D.; Randazzo, N.; Ferraro, M.; Antonucci, V. Fuel cells hybrid systems for resilient microgrids. Int. J. Hydrog. Energy 2019, 44, 21162–21173. [Google Scholar] [CrossRef]
  13. San Martín, J.I.; Zamora, Z.; San Martín, J.J.; Aperribay, V.; Eguia, P. Hybrid fuel cells technologies for electrical microgrids. Electr. Power Syst. Res. 2010, 80, 993–1005. [Google Scholar] [CrossRef]
  14. Md Hossain, A.; Roy Pota, H.; Md Hossain, J.; Blaabjerg, F. Evolution of microgrids with converter-interfaced generations: Challenges and opportunities. Int. J. Electr. Power Energy Syst. 2019, 109, 160–186. [Google Scholar] [CrossRef]
  15. Han, Y.; Chen, W.; Li, Q.; Yang, H.; Zare, F.; Zheng, Y. Two-level energy management strategy for PV-Fuel cell-battery-based DC microgrid. Int. J. Hydrog. Energy 2019, 44, 19395–19404. [Google Scholar] [CrossRef]
  16. Yu, D.; Zhu, H.; Han, W.; Holburn, D. Dynamic multi agent-based management and load frequency control of PV/Fuel cell/ wind turbine/ CHP in autonomous microgrid system. Energy 2019, 173, 554–568. [Google Scholar] [CrossRef]
  17. San, G.; Zhang, W.; Guo, X.; Hua, C.; Xin, H.; Blaabjerg, F. Large-disturbance stability for power-converter-dominated microgrid: A review. Renew. Sustain. Energy Rev. 2020, 127, 109859–109870. [Google Scholar] [CrossRef]
  18. Fahad Zia, M.F.; Elbouchikhi, E.; Benbouzid, M. Microgrids energy management systems: A critical review on methods, solutions, and prospects. Appl. Energy 2018, 222, 1033–1055. [Google Scholar]
  19. Zhang, Y.; Wei, W. Model construction and energy management system of lithium battery, PV generator, hydrogen production unit and fuel cell in islanded AC microgrid. Int. J. Hydrogen Energy 2020, 45, 16381–16397. [Google Scholar] [CrossRef]
  20. Bizon, N. Load-following Mode Control of a Standalone Renewable/Fuel Cell Hybrid Power Source. Energy Convers. Manag. 2014, 77, 763–772. [Google Scholar] [CrossRef]
  21. Bizon, N.; Lopez-Guede, J.M.; Kurt, E.; Thounthong, P.; Mazare, A.G.; Ionescu, L.M.; Iana, G. Hydrogen Economy of the Fuel Cell Hybrid Power System optimized by air flow control to mitigate the effect of the uncertainty about available renewable power and load dynamics. Energy Convers. Manag. 2019, 179, 152–165. [Google Scholar] [CrossRef]
  22. Zhang, Y.; Wei, W. Decentralized coordination control of PV generators, storage battery, hydrogen production unit and fuel cell in islanded DC microgrid. Int. J. Hydrog. Energy 2020, 45, 8243–8256. [Google Scholar] [CrossRef]
  23. Bizon, N. Real-time optimization strategy for fuel cell hybrid power sources with load-following control of the fuel or air flow. Energy Convers. Manag. 2018, 157, 13–27. [Google Scholar] [CrossRef]
  24. SimPowerSystems TM Reference. Hydro-Québec and the MathWorks; MathWorks Inc.: Natick, MA, USA, 2010. [Google Scholar]
  25. Bizon, N.; Mazare, A.G.; Ionescu, L.M.; Enescu, F.M. Optimization of the Proton Exchange Membrane Fuel Cell Hybrid Power System for Residential Buildings. Energy Convers. Manag. 2018, 163, 22–37. [Google Scholar] [CrossRef]
  26. Pukrushpan, J.T.; Stefanopoulou, A.G.; Peng, H. Control of Fuel Cell Power Systems; Springer: New York, NY, USA, 2004. [Google Scholar]
  27. Bizon, N.; Kurt, E. Performance Analysis of Tracking of the Global Extreme on Multimodal Patterns using the Asymptotic Perturbed Extremum Seeking Control Scheme. Int. J. Hydrog. Energy 2017, 42, 17645–17654. [Google Scholar] [CrossRef]
  28. Etouke, P.O.; Nneme, L.N.; Mbihi, J. An Optimal Control Scheme for a Class of Duty-Cycle Modulation Buck Choppers: Analog Design and Virtual Simulation. J. Electr. Eng. Electron. Control Comput. Sci. JEEECCS 2020, 6, 13–20. Available online: https://jeeeccs.net/index.php/journal/article/view/142 (accessed on 29 June 2020).
  29. Nneme, L.N.; Lonla, B.M.; Sonfack, G.B.; Mbihi, J. Review of a Multipurpose Duty-Cycle Modulation Technology in Electrical and Electronics Engineering. J. Electr. Eng. Electron. Control Comput. Sci. JEEECCS 2018, 4, 9–18. Available online: https://jeeeccs.net/index.php/journal/article/view/101 (accessed on 29 June 2020).
  30. Bizon, N.; Thounthong, P.; Raducu, M.; Constantinescu, L.M. Designing and Modelling of the Asymptotic Perturbed Extremum Seeking Control Scheme for Tracking the Global Extreme. Int. J. Hydrog. Energy 2017, 42, 17632–17644. [Google Scholar] [CrossRef]
  31. Bizon, N.; Thounthong, P. Fuel Economy using the Global Optimization of the Fuel Cell Hybrid Power Systems. Energy Convers. Manag. 2018, 173, 665–678. [Google Scholar] [CrossRef]
  32. Ramos-Paja, C.A.; Spagnuolo, G.; Petrone, G.; Emilio Mamarelis, M. A perturbation strategy for fuel consumption minimization in polymer electrolyte membrane fuel cells: Analysis, Design and FPGA implementation. Appl. Energy 2014, 119, 21–32. [Google Scholar] [CrossRef]
  33. Restrepo, C.; Ramos-Paja, C.A.; Girala, R.; Calvente, J.; Romero, A. Fuel cell emulator for oxygen excess ratio estimation on power electronics applications. Comput. Electr. Eng. 2012, 38, 926–937. [Google Scholar] [CrossRef]
  34. Bizon, N. Optimization of the Fuel Cell Renewable Hybrid Power Systems; Springer: London, UK, 2020. [Google Scholar]
  35. Mane, S.; Mejari, M.; Kazi, F.; Singh, N. Improving lifetime of fuel cell in hybrid energy management system by Lure-Lyapunov based control formulation. IEEE Trans. Ind. Electron. 2017, 64, 6671–6679. [Google Scholar] [CrossRef]
Figure 1. Hybrid power system (HPS).
Figure 1. Hybrid power system (HPS).
Sustainability 12 09690 g001
Figure 2. Load power profile.
Figure 2. Load power profile.
Sustainability 12 09690 g002
Figure 3. The first power profile for the renewable energy source (RES), PRES1 for kRES = 1 (a) and energy storage system (ESS), PESS1 for kRES = 1 (b).
Figure 3. The first power profile for the renewable energy source (RES), PRES1 for kRES = 1 (a) and energy storage system (ESS), PESS1 for kRES = 1 (b).
Sustainability 12 09690 g003
Figure 4. The second power profile for the RES, PRES2 for kRES = 2 (a) and ESS, PESS2 for kRES = 2 (b).
Figure 4. The second power profile for the RES, PRES2 for kRES = 2 (a) and ESS, PESS2 for kRES = 2 (b).
Sustainability 12 09690 g004
Figure 5. Diagram of the proposed strategies.
Figure 5. Diagram of the proposed strategies.
Sustainability 12 09690 g005
Figure 6. Fuel consumption of strategies Fuel-1GES (global extremum seeking), Air-1GES and Air/Fuel-2GES.
Figure 6. Fuel consumption of strategies Fuel-1GES (global extremum seeking), Air-1GES and Air/Fuel-2GES.
Sustainability 12 09690 g006
Figure 7. Main waveforms for fuel cell (FC) RES HPS using kRES = 0 and static feed-forward (sFF) strategy.
Figure 7. Main waveforms for fuel cell (FC) RES HPS using kRES = 0 and static feed-forward (sFF) strategy.
Sustainability 12 09690 g007
Figure 8. Main waveforms for FC RES HPS using kRES = 0 and Fuel-1GES strategy.
Figure 8. Main waveforms for FC RES HPS using kRES = 0 and Fuel-1GES strategy.
Sustainability 12 09690 g008
Figure 9. Main waveforms for FC RES HPS using kRES = 0 and Air-1GES strategy.
Figure 9. Main waveforms for FC RES HPS using kRES = 0 and Air-1GES strategy.
Sustainability 12 09690 g009
Figure 10. Main waveforms for FC RES HPS using kRES = 0 and Air/Fuel-2GES strategy.
Figure 10. Main waveforms for FC RES HPS using kRES = 0 and Air/Fuel-2GES strategy.
Sustainability 12 09690 g010
Figure 11. Main waveforms for FC RES HPS using kRES = 1 and sFF strategy.
Figure 11. Main waveforms for FC RES HPS using kRES = 1 and sFF strategy.
Sustainability 12 09690 g011
Figure 12. Main waveforms for FC RES HPS using kRES = 1 and Fuel-1GES strategy.
Figure 12. Main waveforms for FC RES HPS using kRES = 1 and Fuel-1GES strategy.
Sustainability 12 09690 g012
Figure 13. Main waveforms for FC RES HPS using kRES = 1 and Air-1GES strategy.
Figure 13. Main waveforms for FC RES HPS using kRES = 1 and Air-1GES strategy.
Sustainability 12 09690 g013
Figure 14. Main waveforms for FC RES HPS using kRES = 1 and Air/Fuel-2GES strategy.
Figure 14. Main waveforms for FC RES HPS using kRES = 1 and Air/Fuel-2GES strategy.
Sustainability 12 09690 g014
Figure 15. Oxygen excess ratio for FC RES HPS with kRES = 0.
Figure 15. Oxygen excess ratio for FC RES HPS with kRES = 0.
Sustainability 12 09690 g015
Figure 16. Oxygen excess ratio for FC RES HPS with kRES = 1 and sFF strategy.
Figure 16. Oxygen excess ratio for FC RES HPS with kRES = 1 and sFF strategy.
Sustainability 12 09690 g016
Figure 17. Oxygen excess ratio for FC RES HPS with kRES = 1 and Fuel-1GES strategy.
Figure 17. Oxygen excess ratio for FC RES HPS with kRES = 1 and Fuel-1GES strategy.
Sustainability 12 09690 g017
Figure 18. Oxygen excess ratio for FC RES HPS with kRES = 1 and Air-1GES strategy.
Figure 18. Oxygen excess ratio for FC RES HPS with kRES = 1 and Air-1GES strategy.
Sustainability 12 09690 g018
Figure 19. Oxygen excess ratio for FC RES HPS with kRES = 1 and Air/Fuel-2GES strategy.
Figure 19. Oxygen excess ratio for FC RES HPS with kRES = 1 and Air/Fuel-2GES strategy.
Sustainability 12 09690 g019
Figure 20. FC net power requested from FC RES HPS with kRES = 0.
Figure 20. FC net power requested from FC RES HPS with kRES = 0.
Sustainability 12 09690 g020
Figure 21. FC net power requested from FC RES HPS with kRES = 1.
Figure 21. FC net power requested from FC RES HPS with kRES = 1.
Sustainability 12 09690 g021
Table 1. Fuel consumption of strategies Fuel-1GES, Air-1GES, and Air/Fuel-2GES.
Table 1. Fuel consumption of strategies Fuel-1GES, Air-1GES, and Air/Fuel-2GES.
PloadΔFuelT(Air-1GES)ΔFuelT(Fuel-1GES)ΔFuelT(Air/Fuel-2GES)
(kW)(L)(L)(L)
21.22−0.09−0.09
3−0.25−0.24−0.24
4−0.71−0.25−0.71
5−1.03−0.46−1.03
6−2.08−1.58−2.08
7−10.56−4.24−10.56
8−22.92−18.48−22.92
Table 2. Fuel consumption, fuel economy, and percentages of fuel economy compared to F u e l T ( s F F ) (kRES = 0) during the load cycle shown in Figure 2.
Table 2. Fuel consumption, fuel economy, and percentages of fuel economy compared to F u e l T ( s F F ) (kRES = 0) during the load cycle shown in Figure 2.
StrategysFFFuel-1GESAir-1GESAir/Fuel-
2GES SW
Air/Fuel-
2GES
Parameter (Unit)
F u e l T ( s t r a t e g y ) (liters)286.5278.4279.4275.2274
Δ F u e l T ( s t r a t e g y ) (liters)08.17.111.312.5
% F u e l T ( s t r a t e g y ) (%)02.832.483.944.36
Table 3. Fuel consumption, fuel economy, and percentages of fuel economy compared to F u e l T ( s F F ) R E S (kRES = 1) during the load cycle and RES power profile shown in Figure 2 and Figure 3a.
Table 3. Fuel consumption, fuel economy, and percentages of fuel economy compared to F u e l T ( s F F ) R E S (kRES = 1) during the load cycle and RES power profile shown in Figure 2 and Figure 3a.
StrategysFFFuel-1GESAir-1GESAir/Fuel-
2GES SW
Air/Fuel-
2GES
Parameter (Unit)
F u e l T ( s t r a t e g y ) R E S (liters)123.6113.9114.1107.6108.2
Δ F u e l T ( s t r a t e g y ) R E S (liters)09.79.51615.4
% F u e l T ( s t r a t e g y ) R E S (%)07.857.6912.9412.46
Table 4. Fuel consumption for FC RES HPS with kRES = 0 and kRES = 1.
Table 4. Fuel consumption for FC RES HPS with kRES = 0 and kRES = 1.
StrategysFFFuel-1GESAir-1GESAir/Fuel-
2GES SW
Air/Fuel-
2GES
Parameter (Unit)
F u e l T ( s t r a t e g y ) (liters)286.5278.4279.4275.2274
F u e l T ( s t r a t e g y ) R E S (liters)123.6113.9114.1107.6108.2
F u e l T ( s t r a t e g y ) F u e l T ( s t r a t e g y ) R E S (liters)162.9164.5165.3167.6165.8
F u e l T ( s t r a t e g y ) R E S F u e l T ( s t r a t e g y ) (%)43.1440.9140.8439.1039.49
Table 5. Fuel economy for FC RES HPS with kRES = 0 and kRES = 1.
Table 5. Fuel economy for FC RES HPS with kRES = 0 and kRES = 1.
StrategyFuel-1GESAir-1GESAir/Fuel-
2GES SW
Air/Fuel-
2GES
Parameter (Unit)
% F u e l T ( s t r a t e g y ) (%)2.832.483.944.36
% F u e l T ( s t a t e g y ) R E S (%)7.857.6912.9412.46
% F u e l T ( s t a t e g y ) R E S % F u e l T ( s t a t e g y ) (%)5.025.219.008.10
% F u e l T ( s t a t e g y ) R E S % F u e l T ( s t a t e g y ) (-)2.783.103.282.86
Publisher’s Note: MDPI stays neutral with regard to jurisdictional claims in published maps and institutional affiliations.

Share and Cite

MDPI and ACS Style

Bizon, N.; Thounthong, P.; Guilbert, D. Efficient Operation of the Hybrid Power System Using an Optimal Fueling Strategy and Control of the Fuel Cell Power Based on the Required Power Tracking Algorithm. Sustainability 2020, 12, 9690. https://doi.org/10.3390/su12229690

AMA Style

Bizon N, Thounthong P, Guilbert D. Efficient Operation of the Hybrid Power System Using an Optimal Fueling Strategy and Control of the Fuel Cell Power Based on the Required Power Tracking Algorithm. Sustainability. 2020; 12(22):9690. https://doi.org/10.3390/su12229690

Chicago/Turabian Style

Bizon, Nicu, Phatiphat Thounthong, and Damien Guilbert. 2020. "Efficient Operation of the Hybrid Power System Using an Optimal Fueling Strategy and Control of the Fuel Cell Power Based on the Required Power Tracking Algorithm" Sustainability 12, no. 22: 9690. https://doi.org/10.3390/su12229690

APA Style

Bizon, N., Thounthong, P., & Guilbert, D. (2020). Efficient Operation of the Hybrid Power System Using an Optimal Fueling Strategy and Control of the Fuel Cell Power Based on the Required Power Tracking Algorithm. Sustainability, 12(22), 9690. https://doi.org/10.3390/su12229690

Note that from the first issue of 2016, this journal uses article numbers instead of page numbers. See further details here.

Article Metrics

Back to TopTop