Next Article in Journal
Intelligent Extremum Seeking Control of PEM Fuel Cells for Optimal Hydrogen Utilization in Hydrogen Electric Vehicles
Previous Article in Journal
Digital Twin Empowers Electric Vehicle Supply Chain Resilience
 
 
Font Type:
Arial Georgia Verdana
Font Size:
Aa Aa Aa
Line Spacing:
Column Width:
Background:
Article

A Virtual Power Plant Framework for Dynamic Power Management in EV Charging Stations

School of Engineering and Energy, Murdoch University, Perth, WA 6150, Australia
*
Author to whom correspondence should be addressed.
World Electr. Veh. J. 2026, 17(1), 14; https://doi.org/10.3390/wevj17010014
Submission received: 29 October 2025 / Revised: 20 December 2025 / Accepted: 22 December 2025 / Published: 25 December 2025
(This article belongs to the Section Charging Infrastructure and Grid Integration)

Abstract

The rapid proliferation of Electric Vehicles (EVs) offers a promising pathway toward reducing greenhouse gas emissions and fostering a sustainable environment. However, the large-scale integration of EVs presents significant challenges to distribution networks, potentially increasing stress on grid infrastructure. To address these challenges, this study proposes the integration of a Virtual Power Plant (VPP) framework within EV charging stations as a novel approach to facilitate dynamic power management. The proposed framework integrates electric vehicle (EV) scheduling, battery energy storage (BES) charging, and vehicle-to-grid (V2G) support, while dynamically monitoring energy generation and consumption. This approach aims to enhance voltage regulation and minimize both EV charging durations and waiting periods. A modified IEEE 13-bus test network, equipped with six strategically placed EV charging stations, has been employed to evaluate the performance of the proposed model. Simulation results indicate that the proposed VPP-based method enables dynamic power coordination through EV scheduling, significantly improving the voltage stability margin of the distribution system and efficiently reduces charging times for EV users.

1. Introduction

The widespread adoption of electric vehicles (EVs) is transforming modern power systems by creating both opportunities and challenges. While EVs offer a sustainable alternative to conventional fossil fuel-based transportation, their increasing penetration places significant stress on the electrical grid. Uncontrolled and high-power charging can lead to voltage fluctuations, increased peak demand, frequency deviations, and overall grid instability [1,2]. Additionally, inefficient energy management can result in higher operational costs and reduced system reliability. To overcome these challenges, Virtual Power Plant (VPP)-based EV charging stations integrated with Distributed Energy Resources (DERs) have emerged as an intelligent solution. A VPP is an advanced energy management system that aggregates and optimizes various decentralized energy resources such as renewable energy sources (solar PV, wind turbines), battery energy storage systems (BESSs), and controllable loads. VPP technology has garnered significant research attention in recent years, with numerous studies focusing on optimizing its operational efficiency to enhance overall power system performance and reliability.
Various researchers have addressed diverse aspects of VPP operation, focusing on the management of its multiple functions such as energy dispatch, grid support, market participation, and integration of distributed energy resources. Reference [3] showed that, through the integration of real-time data, predictive analytics, and advanced smart grid technologies, VPPs can effectively coordinate EV charging operations while maintaining overall grid stability. The integration of VPP into EV charging stations enables two-way energy flow between EVs, homes, and the power grid, contributing to a more efficient and flexible energy system [4]. Ref [4] demonstrates that a reinforcement learning agent can optimize the VPP portfolio by adapting to favorable market conditions and effectively managing uncertainties in fleet demand. Another study [5] proposes an approach to fleet charging prioritization by leveraging the VPP concept in conjunction with distributed evolutionary computation algorithms to optimize EV fleet charging priorities across multiple levels of the smart grid ecosystem. The results indicate that incorporating mobile load forecasting into energy management systems can effectively mitigate peak demand, thereby reducing emissions by minimizing reliance on combined-cycle power plants, which typically operate using fossil fuels.
The study in [6] proposed a theoretical framework for an EV-integrated VPP and validated its effectiveness by considering the uncertainty in charging efficiency. They employ the Conditional Value-at-Risk (CVaR) methodology to address a practical, non-convex VPP dispatch model, explicitly accounting for variable charging efficiencies. The findings indicate that shifting EV charging loads can inadvertently generate new demand peaks within the grid; however, these can be effectively mitigated by regulating the participation rate of EVs in the VPP and dynamically adjusting the peak load periods. Reference [7] demonstrated the coordinated operation of EV charging and wind power generation within a VPP, leveraging the flexible storage capacity and zero initial investment cost of EVs. This study formulated a three-stage mixed-integer stochastic programming model to optimize VPP operations and primarily concentrated on the integration of EVs into electricity market mechanisms. In [8], a Deep Reinforcement Learning (DRL)-based Stackelberg game model was developed for a VPP integrated with EV charging stations to optimize the coordination of flexible resources including EV charging stations, distributed generation units, energy storage systems, and renewable energy sources within the VPP architecture. The results demonstrated that the VPP agent could effectively learn optimal strategies for selling electricity to EVs, as well as for scheduling DERs and managing EV charging and discharging operations. Reference [9] developed a Mixed-Integer Quadratically Constrained Programming (MIQCP) model to enhance the synergy between EVs and the power grid through the integration of the VPP concept. The results indicate that enabling bidirectional power flow between the grid and the VPP can generate substantial economic benefits for EV users, while incurring only a marginal increase in active power losses—approximately 5%. Reference [10] proposed two profit-maximizing operational strategies for a VPP that aggregates solar power systems and EVs with Vehicle-to-Grid (V2G) capabilities, using a sequential linear programming approach. The proposed operational strategies are empirically assessed using actual market price data, solar generation profiles, and EV charging session records from a charging network in the Netherlands. The study further examines the impact of V2G integration on the profitability of the VPP framework.
A cooperative operation framework was proposed between VPPs and EV charging stations to maximize profits by employing day-ahead energy offering and real-time balancing models [11]. They also proposed incentive scheme demonstrates the potential to significantly reduce costs for EV users, enhance the utilization of EV energy flexibility, and minimize the overall system operational cost. The results indicated that this approach could significantly reduce EV charging costs while maximizing the profitability of charging stations. In [12], an optimal bidding strategy for a VPP was developed using an improved Artificial Bee Colony (ABC) algorithm to establish detailed EV charging models and analyze their impact on VPP operations. The study found that the benefits of the VPP could be maximized by optimizing the charging time and patterns of EVs.
Reference [13] investigated the impact of the charging and discharging characteristics of Battery Energy Storage Systems (BESSs) on their operational performance, analyzing the behavior of the storage unit within a VPP-based power system in Poland to maximize the benefit of VPP. A hierarchical day-ahead power scheduling system for VPPs was proposed to address the complexities of short-term energy management arising from the uncertainties associated with intermittent energy sources [14]. Experimental results demonstrate that the proposed day-ahead power scheduling system can effectively reduce reliance on traditional power generation and balance the load between peak and off-peak periods in the electricity market. Reference [15] proposed a grid management strategy that regulates charging station prices and charging rates within a network of circulating EVs to control power consumption both temporally and spatially. The results indicated that the proposed method effectively balances the power grid and reduces congestion without disrupting EV operations. A recent comprehensive review analyzed 162 metaheuristic algorithms using a unified multi-criteria taxonomy and showed that many optimization-based methods are prone to premature convergence due to an imbalance between exploration and exploitation. Although such techniques are widely applied in VPP and EV charging studies, their reliance on prediction accuracy and iterative optimization limits their suitability for fast, real-time power system dynamics [16]. Accurate modeling of line resistance, inductance, and capacitance is essential for reliable voltage regulation and power-flow efficiency. Recent studies on flux-linkage–based transmission-line parameter estimation highlight that parameter variations significantly affect voltage drop and system performance, underscoring the importance of voltage-aware control when coordinating EVs and distributed resources within a VPP framework [17].
Table 1 provides a comprehensive summary of the current research on VPPs with EV charging stations, highlighting key areas of focus for improvement.
The summary of current research shown in Table 1 have predominantly concentrated on optimization-driven approaches, targeting objectives such as maximizing the profitability of VPP operations, DER management, enabling VPP participation in electricity markets, fostering stakeholder engagement, improving energy management efficiency, reducing generation and operational costs, smoothing power output fluctuations, enhancing user flexibility, and minimizing total energy expenditure. While these studies have significantly contributed to the advancement of VPP applications, they largely focus on economic and operational dimensions through various optimization methodologies.
However, a notable gap persists in the literature concerning the continuous voltage monitoring and regulation at the point of common coupling (PCC) of grid network, dynamic power management to handle PV and EV uncertainties, and the facilitation of bidirectional V2G services through integrated VPP frameworks. Recent studies [6,7,8,9,10,11,12,13,14,15] have not comprehensively addressed all key aspects of VPP operation, such as DER management, power coordination, V2G support, voltage regulation, and EV scheduling. In addition, existing VPP-based EV charging studies employ optimization-driven, predictive frameworks, focusing primarily on economic objectives such as cost minimization, profit maximization, or market participation. These approaches typically rely on forecasted load, renewable generation, and EV availability, and are solved over predefined scheduling horizons. While effective for strategic planning, such methods are less suited to addressing fast voltage dynamics and real-time grid disturbances arising from PV intermittency and simultaneous EV charging or sudden increase in peak load demand. In contrast, this paper proposes a WAPE-based VPP framework that enables real-time power management to effectively control and manage the entire system. The proposed framework continuously monitors PV output, load profile, BES, grid voltage and SoC of EV and then it dynamically regulates both active and reactive power accordingly without reliance on forecasts or repeated optimization, thereby enhancing voltage regulation and reducing charging time under dynamic operating conditions. The charging infrastructure considered includes PV generation, battery energy storage, and variable loads. The key contributions are as follows:
  • A coordinated VPP architecture is developed to enable dynamic power management across distributed EV charging stations.
  • A charging scheduling mechanism for EV and BES is implemented, considering dynamic variations in load demand and PV generation.
  • V2G operations are incorporated into the framework, enabling EVs to discharge energy to the grid in response to system needs.
Section 2 details the methodology of the proposed VPP framework. Section 3 presents the system’s design and configuration. Section 4 shows the results with critical discussion. Finally, Section 5 concludes the paper by summarizing the key findings and outlining future research directions.

2. Methodology of Study

The methodology section outlines the data-driven framework that forms the basis of this research. It begins with a detailed spatiotemporal examination of energy generation and consumption patterns in Brisbane, Australia (2024), establishing a vital contextual foundation for the development of the proposed VPP framework. This regional energy analysis informs the creation of representative datasets, including PV generation profiles, electrical load demand, EV charging behaviors, and projected energy consumption trends. Leveraging these data insights, the section proceeds to introduce the conceptual design and operational architecture of the VPP tailored to Brisbane’s current energy landscape.

2.1. Current Energy Generation and Consumption

This section provides a comprehensive analysis of both current and projected energy generation and consumption patterns in Brisbane. It includes detailed profiles of residential PV generation, EV charging behaviors, and the national load profile for individual customers for the base year 2024. Furthermore, it incorporates long-term electricity demand forecasts for 2030, 2040, and 2050, capturing the expected impacts of increased renewable energy integration and EV adoption. These datasets collectively serve as the foundation for the development of the proposed VPP framework, ensuring its design is attuned to future energy demands while enhancing grid stability, operational flexibility, and sustainability.

2.1.1. PV Generation Profile

Reference [18] utilized PVWatts to generate the photovoltaic (PV) production profile for the specified geographical area of Brisbane. PVWatts employs region-specific meteorological data to deliver precise forecasts of photovoltaic system performance. Figure 1 presents the average daily alternating current (AC) power output from a 1 kWp north-facing PV array, installed at a 20° tilt angle, in Brisbane over the summer period for a household, spanning from 1 December to 28 February.
Figure 1 illustrates that the PV output begins to rise significantly from approximately 9:00 a.m., reaching an average peak output of around 595 W during midday hours for a single house. The output remains relatively stable between 11:00 a.m. and 3:00 p.m. before starting to decline after 3:00 p.m. This behavior highlights the period between 11:00 a.m. and 3:00 p.m. as the primary peak generation window for PV systems in Brisbane, corresponding to the highest solar irradiance levels. Understanding this generation profile is critical for optimizing the scheduling of distributed energy resources within the proposed VPP framework, particularly for aligning EV charging and battery storage operations with periods of maximum solar availability.

2.1.2. EV Charging Profile

In Australia, three primary types of EV chargers are available: Level 1, Level 2, and Level 3 (also referred to as DC fast chargers). Level 1 chargers typically operate at a charging power of approximately 2 kW, while Level 2 chargers provide around 7 kW. In contrast, Level 3/DC fast chargers deliver significantly higher charging capacities, generally ranging from 50 kW to 70 kW [19]. The widespread presence of garages in Australian residential properties facilitates home charging, which is typically performed using AC power from a general-purpose outlet with current ratings of either 10 A or 16 A. Figure 2 presents the aggregated daily residential EV charging profile for a fleet of 1300 EVs in Brisbane, highlighting the average charging demand patterns observed over a 24 h period [18].
Since most EV owners follow standard office hours from 8:00 a.m. to 4:00 p.m., Figure 2 reveals a clear tendency for vehicle charging to occur predominantly during the evening hours (6:00 p.m. to 10:00 p.m.) and early morning hours (1:00 a.m. to 5:00 a.m.). This behavior reflects the convenience and accessibility of home-based charging outside of working hours. However, the concentration of charging demand within these time windows imposes additional stress on the existing load profile, potentially exacerbating peak load conditions during nighttime periods. This trend underscores the critical need for intelligent energy management strategies, such as VPP integration, to optimize the coordination of EV charging, mitigate peak load impacts, and enhance overall grid stability and reliability.

2.1.3. Energy Consumption Forecasting

Figure 3 presents the projected residential energy consumption patterns per household in Brisbane [18]. The blue line corresponds to actual consumption data for the base year 2024, while the orange, gray, and yellow lines represent forecasts for 2030, 2040, and 2050, respectively. Across all timeframes, peak demand consistently occurs between 5:00 p.m. and 10:00 p.m., largely driven by increased residential activities during evening hours. In contrast, off-peak periods are typically observed between 10:00 a.m. and 4:00 p.m., when residential demand is comparatively lower. A notable trend identified from the projections is the significant escalation in peak demand, increasing from approximately 11 kWh in 2024 to around 15 kWh by 2050.

2.2. Proposed VPP Structure and Framework

Based on the energy generation and consumption scenarios, the structural layout and operational framework of the proposed VPP are shown in Figure 4 and Figure 5, respectively. Figure 4 illustrates the integration of key components within the VPP architecture, including a PV array, EV charging station, residential loads, BES systems, and utility grid. The VPP establishes a coordinated interface with each of these critical elements, enabling seamless communication and energy management across the network. Through dynamic power flow regulation and intelligent load management strategies, the VPP enhances system stability, optimizes resource utilization, and improves overall operational efficiency. The following section provides a comprehensive overview of the functional objectives and control strategies associated with the proposed VPP.
Figure 5 presents a practical representation of the proposed VPP framework. This configuration integrates several critical components, including PV systems, EVs, BES systems, a Weighted Average Power Estimator (WAPE) controller, and the utility grid. The VPP is engineered to manage load uncertainties by dynamically scheduling EV charging activities, leveraging the predictive capabilities of the WAPE controller [20]. Additionally, it manages the variability associated with PV generation and coordinates the charging and discharging cycles of the BES units. The control framework of the VPP for a single bus is illustrated in Figure 5. Through these coordinated control strategies, the VPP manages the charging power and enhances the voltage profile across the distribution network and improves voltage stability margins (VSM).

3. System Design and Configuration

Building upon the insights derived from the PV generation profile, EV charging behavior, and energy consumption forecasts in Brisbane (Figure 1, Figure 2 and Figure 3), this study develops a comprehensive VPP framework. This section describes the system design, configuration, algorithm and function of VPP.

3.1. System and Controller Design

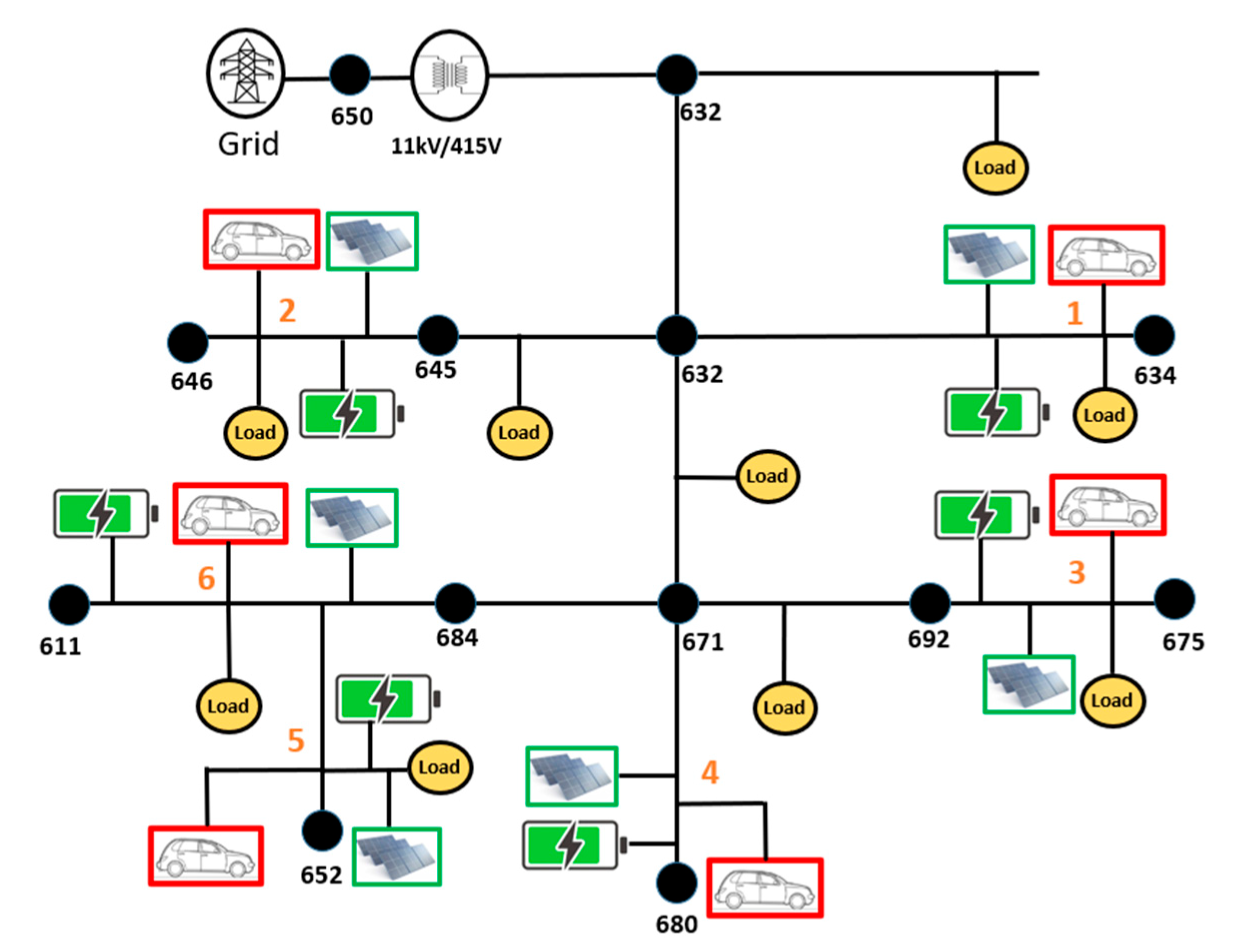
To evaluate the operational performance and flexibility of the proposed VPP, a modified IEEE 13-bus distribution network [21] has been designed, as shown in Figure 6. This test network provides an analytical platform for simulating a range of scenarios involving DERs, EVs, and dynamic load variations, thereby enabling a robust assessment of the VPP’s capabilities in managing decentralized generation and demand-side operations. In the developed model, six EV charging stations are strategically distributed across the network, each incorporating PV generation and BES systems. Performance evaluations are conducted using the MATLAB Simulink (2023b) environment [22], allowing for detailed dynamic analysis under various grid conditions. Table 2 summarizes the key components of the proposed VPP framework along with their technical specifications.
Clarke and Park transformation [23] is used to design the converter circuit for the EV charger. Assuming three-phase terminal voltages and currents are v a b c and i a b c respectively. The instantaneous total power in the time domain,
P ( t ) = v a ( t ) i a ( t ) + v b ( t ) i b ( t ) + v c ( t ) i c ( t )
v a b c and i a b c can be expressed in a space vector.
P ( t ) = R e   { 3 2 v ( t ) i   ( t ) }
Q ( t ) = I m   { 3 2 v ( t ) i   ( t ) }
Now, Clarke transformation is used to derive two phase αβ components from a three-phase a b c system.
V = v a e j 0 + v b e j 2 π 3 + v c e j 4 π 3
where V = v α + j v β
V = ( v a + v b cos 2 π 3 + v c cos 4 π 3 ) + j ( v b sin 2 π 3 + v b sin 2 π 3 )
Finally,
[ v α v β ]   = | 1 1 2 1 2 0 3 2 3 2 | [ v a v b c ]
After obtaining αβ components from the three-phase a b c system, Park transformation is utilized to derive d q components of the rotating frame, while αβ was the stationary frame.
V d q = ( v α + j v β ) . e j ρ
where ρ is the angle between αβ coordinate and d q coordinate system.
V d q = ( v α + j v β ) .   ( cos ρ j   sin ρ )
v d + j v q = ( v α cos ρ + v β sin ρ ) + j   ( v α   sin ρ + v β cos ρ )
[ v d v q ] = [ cos ρ sin ρ sin ρ cos ρ ] [ v α v β ]
Similarly, for the current,
[ i d i q ] = [ cos ρ sin ρ sin ρ cos ρ ] [ i α i β ]
From (8) and (9) grid voltage and current have been found in d q format. These are the reference voltage and current for the controller circuit. Power equations can be written in terms of d q component,
P = 3 2   v d i d
Q = 3 2   v d i q
The reference charging power (active power, P) and reactive power Q are determined using the WAPE Equations (12) and (13) [20].
P i r e f   =     P i S O C W i S O C + P i V p c c W i V p c c + P i L V   S i L V
  Q i r e f = ( S ) 2 ( P i r e f ) 2
The process begins by defining the charger’s apparent power, S, which is crucial for regulating the system’s active and reactive power, as shown in Figure 7 [20]. The control mechanism then monitors V P C C , the voltage at the point where the EV charger is connected to the grid, along with the S O C percentage of the EV battery at that time. The charging mode starts when V P C C   is within 400 Vrms to 430 Vrms. Once activated, the control algorithm calculates the required optimal active power P i r e f for EV charging (G2V) while maintaining grid voltage using different weighted factors from the proposed WAPE method. From P i r e f , it calculates the reactive power,   Q i r e f that can be injected into the grid during charging to support the grid. When the grid voltage V P C C lies below 400 Vrms, the system enters discharging mode (V2G), indicating that the grid requires active power support from the EV battery due to heavy loading, which causes lower voltage levels. The algorithm calculates the required P i L V based on the respective weighted factors to provide active power support to the grid. No reactive power will be injected during the discharging mode.
The functional relationships used in WAPE simulation were extracted from the fitted curves shown in Figure 8a–e [20]. This empirical approach enables adjustment of EV charging power reference based on both SOC and PCC voltage. Figure 8 shows the details of WAPE-2 and WAPE-3, as well, to investigate different shapes. As it is an empirical approach, therefore, different WAPE shapes have been studied to determine the most effective WAPE shapes for power management and voltage regulation.
The WAPE controller influences system operation by generating active and reactive power reference signals; therefore, it does not directly affect system stability. System stability is ensured by the current control loops, which are designed to provide robust operation with a phase (gain) margin of at least 60° or higher, guaranteeing stable and well-damped dynamic response. Unlike conventional droop-based controllers that are primarily intended for power sharing among parallel sources, the proposed WAPE-based approach focuses on dynamic power management for voltage regulation at the PCC. As a result, droop characteristics are not required in this framework, since voltage support rather than proportional power sharing is the primary control objective.

3.2. Algorithm of the Proposed VPP Framework

The proposed VPP framework continuously monitors PV generation and load demand while implementing a WAPE-based control strategy for EV chargers. During periods of elevated PV output, the VPP deactivates the WAPE controller and initiates fixed-power EV charging, concurrently enabling BES charging to store excess energy. During periods of low PV generation, the VPP implements WAPE-based adaptive EV charging and disconnects the BES to reduce grid stress. The VPP also considers temporal load variations—activating fixed-rate charging during off-peak periods and WAPE-based charging during peak demand hours to ensure voltage stability. During nighttime operations, the VPP utilizes the pre-charged BES to support EV charging. The threshold value for PV and load is determined from the current PV generation and load profile. This coordinated control strategy ensures dynamic voltage regulation and enhances overall power system resilience.
Figure 9 describes the algorithm of the VPP framework. The threshold values for initiating VPP actions within the WAPE-based framework are dynamically determined from the PV generation profile and the load demand pattern of the target distribution area (Brisbane, Australia, 2024, for this study). These threshold parameters serve as decision criteria for the WAPE algorithm to adjust EV charging/discharging rates, BES operation, and grid power exchange in real time. By adapting these thresholds according to local generation and consumption conditions, the proposed approach ensures optimal coordination and efficient integration of EVs into the power system network.
In addition, the VPP manages the charging and discharging processes of the BES system and facilitates V2G services, which enables interaction between distributed resources and the utility grid. Together, these functions affect the VSM of the system.

4. Results and Discussion

This section presents a thorough evaluation of the VPP’s performance, organized into two key areas: (i) dynamic power management enabled by the VPP architecture, and (ii) improvements in VSM and reductions in charging time achieved through the integration of VPP. Each dimension is comprehensively analyzed to evaluate the effectiveness of dynamic control. In particular, the assessment examines the VPP capability to manage power distribution among various energy resources and to enhance voltage regulation.

4.1. Dynamic Power Management Through VPP

This section outlines VPP’s active and reactive power management for EV charging stations, covering EV scheduling, BES charging, and V2G support. The effectiveness of the proposed VPP framework in managing power distribution is evaluated through a series of representative case studies shown in Table 3. These scenarios analyze the dynamic coordination among system components, with a focus on optimizing power flow, delivering grid support, and maintaining voltage levels at the PCC under fluctuating demand and generation conditions. The acceptable range for the grid voltage at PCC is considered ± 4 % of 415 Vrms three-phase system. The case studies show how the VPP framework handles changes in renewable output, like PV, and manages peak load and flexible load integration challenges.
In Figure 6, the locations of the six charging stations are illustrated, among which bus 646 is one of them. To demonstrate the dynamic variations in charging rate and grid voltage influenced by PV generation, bus 646 was selected as a representative case. Additionally, buses 634 and 611 were chosen to show the corresponding dynamic changes in charging power and grid voltage profiles under different operating conditions (Load and BES). These specific buses (646, 634 and 611) were selected to clearly emphasize the dynamic behavior of the system through Figure 10, Figure 11, Figure 12, Figure 13, Figure 14, Figure 15, Figure 16, Figure 17, Figure 18 and Figure 19, rather than presenting results for all buses, which would make the figure and discussion less focused.
The hourly PV generation and load profiles are represented using a compressed 10 s simulation window to capture the relative variation and transition patterns while reducing computational burden. This time compression does not affect the validity of the controller behavior, as the proposed WAPE-based control operates on instantaneous PCC voltage feedback, and its response is governed by voltage deviation magnitude rather than absolute time duration. Communication delays are not explicitly modeled and are assumed negligible compared to the fast local control loop of the EV charger, which is consistent with existing real-time charger control studies.
The proposed VPP framework is inherently distributed and scalable, with each EV and BES unit equipped with a local WAPE controller, while the VPP functions as a supervisory coordination layer. Scaling the framework to networks with a large number of heterogeneous EVs and BES units primarily increases the number of parallel local controllers without altering the underlying control structure. Furthermore, the Voltage Stability Margin formulation aggregates bus-level indices, enabling straightforward extension to larger distribution networks.

4.1.1. Energy Consumption Case 1: EV Scheduling Based on PV Generation

This case study shows that the proposed VPP framework effectively schedules EV charging to match intermittent PV generation. Figure 10 presents the diurnal PV output profile of a 5 kW residential solar system, derived from a typical summer generation pattern in Brisbane, as previously shown in Figure 1. For analytical purposes, the PV output is categorized into low and peak generation intervals. Figure 11 and Figure 12, respectively, depict the EV charging schedule and the resulting grid voltage profile in response to PV output variations. During periods of low PV output—up to 4.2 s—when PV output is between 1 kW and 2.5 kW, the VPP employs a WAPE-based charging control strategy. Under this mode, the EV at bus 646 charges at a constrained rate of 3 kW, which is below its maximum charging capability, to alleviate pressure on the grid. This results in a stabilized PCC voltage around 404 V, as illustrated in Figure 12. Additionally, the WAPE-based strategy enables the VPP to inject 6 kVAR of reactive power, thereby supporting voltage regulation and improving power quality during suboptimal PV conditions. In contrast, following the 4.2 s mark—representing the onset of peak solar generation—PV output increases gradually to approximately 5 kW. In response, the VPP suspends the WAPE-based algorithm, allowing EVs to charge at their full charging power of 6 kW. This operational shift ensures optimal utilization of the available renewable energy while significantly reducing the EV charging time. During this phase, the grid voltage at bus 646 remains steady at about 401 V, which is within acceptable limits, as shown in Figure 10. These findings confirm the VPP’s ability to maintain voltage stability even under PV output variations.

4.1.2. EV Scheduling Based on Load Profile

Drawing on the residential energy consumption patterns per household in Brisbane, as illustrated in Figure 3, a representative load profile was constructed to assess the proposed VPP framework’s performance under varying load conditions. Figure 13 shows the load demand of the EV charging station, categorized into peak and off-peak hours. Figure 14 and Figure 15 present the respective EV charging schedules and the corresponding grid voltage profiles for both peak and off-peak load scenarios. During peak demand, occurring between 5 s and 9 s, the VPP activates the WAPE-based charging strategy to optimize active power drawn by the EVs. In this period, the charging power for the EV connected at bus 611 is limited to 3.4 kW, effectively maintaining grid voltage stability around 404 V. Additionally, this control strategy allows the EVs to inject approximately 6.5 kVAR of reactive power to the grid (V2G), further supporting voltage regulation and enhancing overall grid performance. In contrast, during the off-peak intervals—spanning from 0 s to 4.9 s and from 9.1 s to 10 s—the VPP permits the EVs to operate at their full charging power of 6 kW. This facilitates reduced charging times and maximized utilization of the available generation during low-demand periods. Throughout these intervals, the grid voltage at bus 611 remains within the permissible operational range of 401 V to 408 V, as depicted in Figure 14, with no adverse voltage observed. Reactive power support is not needed or provided during off-peak hours due to low system stress.

4.1.3. Case 3: BES Charging Scheduling

This scenario highlights the operational efficiency of the proposed VPP framework in managing BES charging schedules in response to the fluctuations in PV generation. The implemented control strategy utilizes a representative summer PV generation profile in Brisbane, as illustrated in Figure 10. During the peak solar generation interval (4.2 s to 6.8 s), the VPP authorizes BES charging, while it restricts charging during periods of low PV output (from 0 s to 4.2 s and from 6.8 s to 10 s), as illustrated in Figure 16. This targeted scheduling approach ensures that excess renewable energy is effectively captured and stored during times of high availability, thereby alleviating the burden on the grid and improving overall energy utilization. This analysis considers a BES unit with a capacity of 20 kWh and a charging power of 6 kW. The resulting grid voltage profile during the charging interval is shown in Figure 17, where a stable voltage level of approximately 401 V (during 4.2 s to 6.8 s) is consistently maintained. Additionally, the energy stored in the BES during peak generation is reserved for discharge during evening peak load times, especially when EV charging demand is elevated and photovoltaic generation is unavailable.

4.1.4. Case 4: V2G Support to the Grid

This scenario highlights the VPP’s role in enabling V2G services via EV discharging, thereby enhancing the grid’s voltage profile. Specifically, the VPP activates the WAPE-based control algorithm to enable connected EVs to operate in reverse mode, supplying active power back into the grid. The V2G function is triggered when the system detects that the grid voltage has dropped into a predefined critical range—typically between 390 V and 400 V—indicating a demand for supplementary power support. Once this voltage condition is met, and with the consent of the EV owner, the VPP initiates the discharging process. Figure 18 and Figure 19 show the active power discharging profile of the EV and the corresponding grid voltage response, respectively. In Figure 18, the positive power values indicate the active power delivered from EV to grid.
In this case study, it is assumed that an EV arrives at the designated charging station connected to bus 634 at 3 s, possessing sufficiently elevated SoC, while the initial grid voltage is approximately 396 V. EV starts to deliver 6 kW of active power back to the network, thereby supporting local voltage restoration. As illustrated in Figure 19, the coordinated V2G operation elevates the grid voltage from 396 V to approximately 402 V through active power injection during discharging mode which demonstrates the effectiveness of the VPP control strategy in enhancing voltage stability.

4.2. Dynamic Power Voltage Stability Margin and Charging Time

This section evaluates VPP’s capability in enhancing voltage regulation and reducing EV charging duration. To quantify the effectiveness of incorporating VPP, the Voltage Stability Margin (VSM) has been calculated using Equations (14) and (15). VSM is a critical parameter in power system analysis, serving as an indicator of the system’s ability to maintain stable voltage levels under varying operating conditions. A feeder exhibiting the lowest VSM is identified as the most vulnerable or weakest feeder within the network [24].
Loading index [25],
L i = ( 2 V R V S c o s ( θ φ ) 1 ) 2
VR—Receiving end voltage.
VS—Sending end voltage.
Voltage stability Margin [23],
V S M = i ϵ Ω L i
The VSM value varies from 0 to 1, with higher values indicating a robust and stable voltage profile, while lower values denote elevated susceptibility to voltage instability and potential system collapse. VSM is evaluated using the loading index, which is derived from the relationship between the sending-end and receiving-end voltages. Equations (14) and (15) define the mathematical formulation of the loading index and the corresponding VSM. Since the overall system index is obtained by multiplying the loading indices of all buses, the proposed method is capable of calculating VSM for large-scale and complex distribution networks as well.

4.2.1. Voltage Stability Margin

Figure 20 provides a comparative analysis of VSM across three configurations of EV charging systems to examine the effects of including a VPP. The first configuration represents the base case. The base case scenario is developed using the same network configuration illustrated in Figure 6 to provide a reference for performance comparison. In this case, EV charging operates in an uncontrolled manner, meaning that no WAPE-based regulation or VPP coordination is applied. The charging process follows a conventional fixed-rate approach without considering grid voltage variations, PV generation, or BES interaction. This scenario serves as a benchmark to evaluate the effectiveness of the proposed WAPE-based VPP framework in calculating VSM.
In this scenario, the VSM is measured at 0.34, signifying a system highly prone to voltage instability and potential collapse. The second configuration incorporates the WAPE controller, which improves the Voltage Stability Margin (VSM) to 0.67, indicating a significant enhancement in system robustness through effective reactive power support during EV charging. However, the VPP framework is not activated in this configuration; hence, energy generation and consumption monitoring are not included in the system operation.
The third configuration combines both WAPE and VPP functionality. The integrated framework achieves a VSM of 0.84, indicating a substantially improved voltage stability and a more robust power system infrastructure, representing a 147% enhancement compared to the base system’s VSM of 0.34. The observed increase in VSM indicates that the coordinated control between the VPP and WAPE mechanisms not only mitigates voltage deviations but also optimizes active and reactive power flow within the network.

4.2.2. Charging Time Reduction

This section provides a detailed analysis of the VPP’s effectiveness in optimizing EV charging times across different load conditions. The analysis examines two operational configurations: (i) a system operating solely with the WAPE controller, and (ii) a system incorporating both the VPP and WAPE controllers. Charging performance was evaluated during two key timeframes—peak and off-peak periods—using a standardized 20 kWh battery capacity for each EV. Figure 21 presents a comparative analysis of the charging durations required for multiple EVs across the configurations and timeframes. The results reveal that during peak-load periods, both configurations yield similar charging duration due to the continued application of the WAPE control strategy, which controls charging power to mitigate stress on the power grid and maintain grid voltage. However, during off-peak periods, the VPP assumes a more dynamic role by deactivating the WAPE constraints, thereby permitting EVs to charge at their maximum allowable rate (i.e., full-power charging). This results in a significant reduction in total charging time for all EVs within the system. For example, EV-6 required about 8.46 h to fully charge during the off-peak period when only WAPE control was used. When VPP with WAPE was implemented, the charging duration decreased by 60%, taking just 3.33 h. This reduction in charging time is consistent across all other EVs, demonstrating the overall effectiveness of the VPP-based scheduling strategy. Typically, buses located closer to the source exhibit higher voltage levels compared to those farther away. This occurs due to line losses, voltage drops, and network impedance effects along the distribution feeders. Since the WAPE continuously monitors the grid voltage across the system and adjusts the EV charging rate accordingly, buses located farther from the source experience reduced charging rates and consequently longer charging times.
In the proposed VPP framework, the system continuously monitors PV generation and load consumption to determine whether the WAPE controller should be activated. This coordinated operation enables the efficient utilization of off-peak load periods and maximum PV generation, thereby reducing EV charging time by allowing the full charging rate of 6 kW when favorable conditions are met. In this study, the EV charging time is determined based on the charging rate, which varies according to the PV generation output and load demand pattern. The influence of charging price and dynamic tariff structures is not considered in the current analysis and will be addressed in future research to enhance the economic assessment of the proposed framework.

5. Conclusions

This study introduces a Virtual Power Plant (VPP) framework intended to enable dynamic power management at EV charging stations. The framework integrates essential features such as dynamic EV scheduling, BES charging coordination, PV generation monitoring, and adaptive load management. It also enables bidirectional V2G interaction, allowing grid support via both active and reactive power contributions. The simulation results affirm the efficacy of the proposed VPP framework, demonstrating a substantial improvement in voltage stability margin—rising from 0.34 in the base system to 0.84 with the VPP implementation—indicating a 147% enhancement while keeping the grid voltage at PCC within the acceptable range. Moreover, the VPP contributes to a significant reduction in EV charging duration from 8.46 h to 3.3 h, achieving up to a 60% decrease during off-peak periods, thus improving charging efficiency. The VPP framework also supports bidirectional power flow with V2G technology, allowing EVs to both draw electricity and return stored energy to the grid, which helps regulate voltage and reduce peak loads. By facilitating coordination among DERs, the proposed VPP framework provides a solution designed to support the goals of future smart grids and the integration of high-penetration renewable energy resources.
The proposed VPP framework is compatible with real-time electricity markets and tariff-based operation, as the supervisory VPP layer can readily incorporate external price signals or market dispatch commands to enable or disable V2G operation and adjust EV charging strategies accordingly. A comprehensive techno-economic assessment integrating battery aging models, real-time tariffs, and market participation strategies is identified as an important direction for future research. Future work will also focus on empirical tuning of the WAPE weighting factors using data-driven or learning-based methods, explicit modeling of communication delays, and integration of dynamic pricing and battery degradation costs. Further validation on large-scale distribution networks with heterogeneous EV and BES populations, as well as hardware-in-the-loop or experimental testing, will be pursued to strengthen real-world applicability of VPP based EV integration.

Author Contributions

Conceptualization, A.A. and G.M.S.; methodology, A.A., G.M.S. and M.S.; software, A.A. and S.M.F.; validation, A.A., G.M.S. and S.M.F.; formal analysis, A.A. and S.M.F.; investigation, A.A. and S.M.F.; writing—original draft preparation, A.A.; review and editing, G.M.S., M.S. and S.M.F. and supervision, G.M.S., M.S. and S.M.F. All authors have read and agreed to the published version of the manuscript.

Funding

This research received no external funding.

Data Availability Statement

No new data was created.

Conflicts of Interest

The authors declare no conflicts of interest.

Abbreviations

P i r e f Active power reference to consume/inject.
Q i r e f Reactive power reference to consume/inject.
P i S O C Estimated active power corresponding to the S O C in charging mode.
P i V p c c Estimated active power corresponding to the bus voltage V P C C in charging mode.
P i L V Estimated Power corresponding to the bus voltage V P C C in discharging mode.
W i S O C The weighted factor for S O C of battery in charging mode.
W i V p c c The weighted factor for V P C C in charging mode.
  S i L V Normalized value of S O C in discharging mode.
SCharger rated apparent power (kVA).

References

  1. Shafiee, S.; Fotuhi-Firuzabad, M.; Rastegar, M. Investigating the impacts of plug-in hybrid electric vehicles on power distribution systems. IEEE Trans. Smart Grid 2013, 4, 1351–1360. [Google Scholar] [CrossRef]
  2. Al-Amin; Burton, C.; Shoeb, M.; Ferdous, S.; Shafiullah, G. Impact of EV Charger on the Utility Grid and Reactive Power Operation of EV. In Proceedings of the International Conference on Sustainable Technology and Engineering (i-COSTE), Nadi, Fiji, 4–6 December 2023; pp. 1–6. [Google Scholar] [CrossRef]
  3. Wang, X.; Liu, Z.; Zhang, H.; Zhao, Y.; Shi, J.; Ding, H. A Review on Virtual Power Plant Concept, Application and Challenges. In Proceedings of the 2019 IEEE Innovative Smart Grid Technologies—Asia (ISGT Asia), Chengdu, China, 21–24 May 2019; pp. 4328–4333. [Google Scholar] [CrossRef]
  4. Al-Gabalawy, M. Reinforcement learning for the optimization of electric vehicle virtual power plants. Int. Trans. Electr. Energy Syst. 2021, 31, e12951. [Google Scholar] [CrossRef]
  5. Guerrero, J.; Personal, E.; García, A.; Parejo, A.; Pérez, F.; León, C. Distributed charging prioritization methodology based on evolutionary computation and virtual power plants to integrate electric vehicle Fleets on smart grids. Energies 2019, 12, 2402. [Google Scholar] [CrossRef]
  6. Cui, J.; Wu, J.; Wu, C.; Moura, S. Electric vehicles embedded virtual power plants dispatch mechanism design considering charging efficiencies. Appl. Energy 2023, 352, 121984. [Google Scholar] [CrossRef]
  7. Abbasi, M.H.; Taki, M.; Rajabi, A.; Li, L.; Zhang, J. Coordinated operation of electric vehicle charging and wind power generation as a virtual power plant: A multi-stage risk constrained approach. Appl. Energy 2019, 239, 1294–1307. [Google Scholar] [CrossRef]
  8. Wang, J.; Guo, C.; Yu, C.; Liang, Y. Virtual power plant containing electric vehicles scheduling strategies based on deep reinforcement learning. Electr. Power Syst. Res. 2022, 205, 107714. [Google Scholar] [CrossRef]
  9. Türkoğlu, A.S.; Güldorum, H.C.; Sengor, I.; Çiçek, A.; Erdinç, O.; Hayes, B.P. Maximizing EV profit and grid stability through Virtual Power Plant considering V2G. Energy Rep. 2024, 11, 3509–3520. [Google Scholar] [CrossRef]
  10. Rahman, S.; Punt, L.; Ardakanian, O.; Ghiassi, Y.; Tan, X. On efficient operation of a V2G-enabled virtual power plant: When solar power meets bidirectional electric vehicle charging. In Proceedings of the 9th ACM International Conference on Systems for Energy-Efficient Buildings, Cities, and Transportation (BuildSys ‘22), Boston, MA, USA, 9–10 November 2022; Association for Computing Machinery: New York, NY, USA, 2022; pp. 119–128. [Google Scholar] [CrossRef]
  11. Wang, H.; Jia, Y.; Shi, M.; Lai, C.S.; Li, K. A Mutually Beneficial Operation Framework for Virtual Power Plants and Electric Vehicle Charging Stations. IEEE Trans. Smart Grid 2023, 14, 4634–4648. [Google Scholar] [CrossRef]
  12. Yang, D.; He, S.; Wang, M.; Pandzic, H. Bidding Strategy for Virtual Power Plant Considering the Large-Scale Integrations of Electric Vehicles. IEEE Trans. Ind. Appl. 2020, 56, 5890–5900. [Google Scholar] [CrossRef]
  13. Kaczorowska, D.; Rezmer, J.; Jasinski, M.; Sikorski, T.; Suresh, V.; Leonowicz, Z.; Kostyla, P.; Szymanda, J.; Janik, P. A Case Study on Battery Energy Storage System in a Virtual Power Plant: Defining Charging and Discharging Characteristics. Energies 2020, 13, 6670. [Google Scholar] [CrossRef]
  14. Huang, C.-J.; Liu, A.-F.; Hu, K.-W.; Chen, L.-C.; Huang, Y.-K. A load-balancing power scheduling system for virtual power plant considering emission reduction and charging demand of moving electric vehicles. Meas. Control 2019, 52, 687–701. [Google Scholar] [CrossRef]
  15. Čičić, M.; Canudas-De-Wit, C. Implementing EV Virtual Power Lines via Charging Station Control. In Proceedings of the 2024 European Control Conference (ECC), Stockholm, Sweden, 25–28 June 2024; pp. 2883–2888. [Google Scholar] [CrossRef]
  16. Shaikh, M.S.; Raj, S.; Zheng, G.; Xie, S.; Wang, C.; Dong, X.; Lin, Y.; Wang, C.; Junejo, N.U.R. Applications, classifications, and challenges: A comprehensive evaluation of recently developed metaheuristics for search and analysis. Artif. Intell. Rev. 2025, 58, 390. [Google Scholar] [CrossRef]
  17. Shaikh, M.S.; Hua, C.; Jatoi, M.A.; Ansari, M.M.; Qader, A.A. Parameter Estimation of AC Transmission Line Considering Different Bundle Conductors Using Flux Linkage Technique. IEEE Can. J. Electr. Comput. Eng. 2021, 44, 313–320. [Google Scholar] [CrossRef]
  18. Mumtahina, U.; Alahakoon, S.; Wolfs, P.; Liu, J. Constructing Australian Residential Electricity Load Profile for Supporting Future Network Studies. Energies 2024, 17, 2908. [Google Scholar] [CrossRef]
  19. Amin, A.; Shafiullah, G.; Shoeb; Ferdous, S.; Anda, M. Grid Integration of EV: A review on stakeholder’s objectives, challenges, and strategic implications. e-Prime 2025, 11, 100930. [Google Scholar] [CrossRef]
  20. Al-Amin; Ferdous, S.; Shoeb, M.; Shafiullah, G. Advanced Grid Integration of EVs with V2G Capabilities: Power Management Across Diverse Distribution Networks. In Proceedings of the 2024 International Conference on Sustainable Technology and Engineering (i-COSTE), Perth, Australia, 18–20 December 2024; pp. 1–6. [Google Scholar] [CrossRef]
  21. Aref, A.; Davoudi, M.; Razavi, F.; Davoodi, M. Optimal DG Placement in Distribution Networks Using Intelligent Systems. Energy Power Eng. 2012, 4, 92–98. [Google Scholar] [CrossRef]
  22. Henriksson, D.; Cervin, A.; Årzén, K. True-Time: Real-time Control System Simulation with MATLAB/Simulink. In Proceedings of the Nordic MATLAB Conference, Copenhagen, Denmark, 21–22 October 2003. [Google Scholar]
  23. Ferdous, S.; Shahnia, F.; Shafiullah, G. Provisional energy transaction management amongst neighbouring microgrids through a DC power exchange link. IET Power Electron. 2020, 13, 4129–4139. [Google Scholar] [CrossRef]
  24. Shafie-Khah, M.; Neyestani, N.; Damavandi, M.; Gil, F.; Catalão, J. Economic and technical aspects of plug-in electric vehicles in electricity markets. Renew. Sustain. Energy Rev. 2016, 53, 1168–1177. [Google Scholar] [CrossRef]
  25. Hauqe, M.H. A linear static voltage stability margin for radial distribution systems. In Proceedings of the IEEE Power Engineering Society General Meeting, Montreal, QC, Canada, 18–22 June 2006. [Google Scholar] [CrossRef]
Figure 1. Summertime average PV generation at Brisbane over a day, 2024.
Figure 1. Summertime average PV generation at Brisbane over a day, 2024.
Wevj 17 00014 g001
Figure 2. Average residential EV charging profile over a 24 h period.
Figure 2. Average residential EV charging profile over a 24 h period.
Wevj 17 00014 g002
Figure 3. Energy consumption forecasting.
Figure 3. Energy consumption forecasting.
Wevj 17 00014 g003
Figure 4. Proposed VPP structure.
Figure 4. Proposed VPP structure.
Wevj 17 00014 g004
Figure 5. Framework of the proposed VPP.
Figure 5. Framework of the proposed VPP.
Wevj 17 00014 g005
Figure 6. Modified IEEE 13 bus network with six EV charging stations.
Figure 6. Modified IEEE 13 bus network with six EV charging stations.
Wevj 17 00014 g006
Figure 7. Flow chart for real-time EV’s active and reactive power management using WAPE.
Figure 7. Flow chart for real-time EV’s active and reactive power management using WAPE.
Wevj 17 00014 g007
Figure 8. Estimated power and weighted factors shape of WAPE.
Figure 8. Estimated power and weighted factors shape of WAPE.
Wevj 17 00014 g008
Figure 9. Algorithm of the proposed VPP.
Figure 9. Algorithm of the proposed VPP.
Wevj 17 00014 g009
Figure 10. PV output variation.
Figure 10. PV output variation.
Wevj 17 00014 g010
Figure 11. EV charging scheduling based on PV output.
Figure 11. EV charging scheduling based on PV output.
Wevj 17 00014 g011
Figure 12. Grid voltage (PCC) on bus 646.
Figure 12. Grid voltage (PCC) on bus 646.
Wevj 17 00014 g012
Figure 13. Load profile.
Figure 13. Load profile.
Wevj 17 00014 g013
Figure 14. Scheduling of EV charging according to load profiles.
Figure 14. Scheduling of EV charging according to load profiles.
Wevj 17 00014 g014
Figure 15. Grid voltage (PCC) during EV charging at bus 611.
Figure 15. Grid voltage (PCC) during EV charging at bus 611.
Wevj 17 00014 g015
Figure 16. BES charging schedule.
Figure 16. BES charging schedule.
Wevj 17 00014 g016
Figure 17. Grid voltage during BES charging at bus 675.
Figure 17. Grid voltage during BES charging at bus 675.
Wevj 17 00014 g017
Figure 18. V2G (active power) support by EV.
Figure 18. V2G (active power) support by EV.
Wevj 17 00014 g018
Figure 19. Grid voltage during V2G Support at bus 634.
Figure 19. Grid voltage during V2G Support at bus 634.
Wevj 17 00014 g019
Figure 20. Impact of VPP on VSM.
Figure 20. Impact of VPP on VSM.
Wevj 17 00014 g020
Figure 21. Charging time with and without VPP.
Figure 21. Charging time with and without VPP.
Wevj 17 00014 g021
Table 1. Focus points of current research on VPP.
Table 1. Focus points of current research on VPP.
Ref Key VPP ObjectivesTechnique/Tool
DER ManagementPower ManagementV2G SupportMarket ParticipationVoltage RegulationEV SchedulingEV Charging Time
[4] × × × × Optimization
(RL)
[5] × × × × Multiple optimization (GA, PSO, Hybrid)
[6] × × × × Optimization
[7] × × × × Stochastic optimization
[8] × × × × Optimization (DRL)
[9] × × × × Optimization (MIQCP)
[10] × × × × Optimization
[11] × × × × × Optimization
[12] × × × × Optimization
(ABC algorithm)
[13] × × × × × Optimization
[14] × × × × Optimization
[15] × × × × Optimization
This paper × Dynamic Simulation
(Simulink)
Table 2. Specification of the Converter/EV Charger.
Table 2. Specification of the Converter/EV Charger.
ParameterValue
EV Charger power7 kVA
System Voltage (V)415 V (3-ϕ) rms
EV Charger typeLevel 2
PV array5 kW
BES20 kWh (efficiency 100%, Initial SoC 30%)
EV arrival/departureNot considered (as dynamic simulation)
Table 3. Specification of the VPP components.
Table 3. Specification of the VPP components.
Case 1EV scheduling based on PV generation
Case 2EV scheduling based on load profile
Case 3BES Charging Scheduling
Case 4V2G (active power) support to the grid
Disclaimer/Publisher’s Note: The statements, opinions and data contained in all publications are solely those of the individual author(s) and contributor(s) and not of MDPI and/or the editor(s). MDPI and/or the editor(s) disclaim responsibility for any injury to people or property resulting from any ideas, methods, instructions or products referred to in the content.

Share and Cite

MDPI and ACS Style

Amin, A.; Shafiullah, G.M.; Shoeb, M.; Ferdous, S.M. A Virtual Power Plant Framework for Dynamic Power Management in EV Charging Stations. World Electr. Veh. J. 2026, 17, 14. https://doi.org/10.3390/wevj17010014

AMA Style

Amin A, Shafiullah GM, Shoeb M, Ferdous SM. A Virtual Power Plant Framework for Dynamic Power Management in EV Charging Stations. World Electric Vehicle Journal. 2026; 17(1):14. https://doi.org/10.3390/wevj17010014

Chicago/Turabian Style

Amin, Al, G. M. Shafiullah, Md Shoeb, and S. M. Ferdous. 2026. "A Virtual Power Plant Framework for Dynamic Power Management in EV Charging Stations" World Electric Vehicle Journal 17, no. 1: 14. https://doi.org/10.3390/wevj17010014

APA Style

Amin, A., Shafiullah, G. M., Shoeb, M., & Ferdous, S. M. (2026). A Virtual Power Plant Framework for Dynamic Power Management in EV Charging Stations. World Electric Vehicle Journal, 17(1), 14. https://doi.org/10.3390/wevj17010014

Article Metrics

Back to TopTop