Abstract
The energy management strategy (EMS) is a critical technology for pure electric vehicles equipped with hybrid energy storage systems. This study addresses the challenges of limited adaptability to driving cycles and significant battery capacity degradation in lithium battery–supercapacitor hybrid energy storage systems by proposing an adaptive EMS based on Dynamic Programming-Optimized Control Rules (DP-OCR). Dynamic programming is employed to optimize the rule-based control strategy, while the grey wolf optimizer (GWO) is utilized to enhance the least squares support vector machine (LSSVM) driving cycle recognition model. The optimized driving cycle recognition model is integrated with the improved rule-based control strategy, facilitating adaptive adjustment of control parameters based on driving cycle identification results. This integration enables optimal power distribution between lithium batteries and supercapacitors, thereby improving the EMS’s adaptability to varying driving conditions and extending battery lifespan. Simulation results under complex driving cycles indicate that, compared to conventional deterministic rule-based EMS and single-battery vehicles, the proposed DP-OCR-based adaptive EMS reduces overall energy consumption by 8.29% and 17.48%, respectively.
1. Introduction
Pure electric vehicles (PEVs) have emerged as a primary development direction for future transportation due to their energy-saving and low-carbon advantages [1]. Lithium-ion batteries, while being one of the most commonly used power sources for PEVs, suffer from limitations such as low power density and short lifespan, which constrain the development of electric vehicles. Supercapacitors, with their high power density and extended cycle life, can compensate for these shortcomings [2]. However, their relatively low energy density limits their ability to meet vehicle range requirements independently [3,4].
To address these challenges, researchers have developed hybrid energy storage systems (HESS) combining lithium-ion batteries with supercapacitors [5]. This configuration leverages the complementary advantages of both technologies: while batteries provide sufficient energy density for driving range, supercapacitors serve as power buffers to mitigate high-current impacts during peak power demands, such as rapid acceleration, hill climbing, overtaking, and cold-start conditions, thereby extending battery lifespan [6,7].
The energy management strategy (EMS) serves as a pivotal technology for hybrid energy storage vehicles, with its performance directly impacting a vehicle’s driving range, battery longevity, operational efficiency, and overall cost-effectiveness [8].
Rule-based energy management strategies (RB-EMS) have been widely adopted in production vehicles, including the Toyota Prius and Chevrolet Volt [9]. These strategies regulate the energy flow in new energy vehicles through predefined rules, optimally allocating power outputs among multiple energy sources. By employing logic threshold control and operational condition-based activation, RB-EMS ensures each power source operates predominantly within its high-efficiency range [10]. Chen developed a logic threshold control strategy for hybrid energy storage vehicles, which effectively reduces high-power output frequency from batteries, thereby extending battery lifespan [11]. Tavakol-Sisa established fuzzy control rules based on operational characteristics of key HESS components. Simulation results demonstrated this strategy achieves optimal power distribution while mitigating battery current fluctuations [12]. Van Jaarsveld developed a fuzzy rule-based control strategy for an active hybrid energy storage system, with experimental results demonstrating significant reductions in battery peak power output: 78.83% under WLTC, 83.88% under ECE 15, and 90.12% under NYCC driving cycles [13]. The BMW i3 employs a fuzzy rule-based control strategy, where the supercapacitor prioritizes responding to transient power during acceleration and braking. Based on three years of real-world driving data under Munich urban conditions, the battery lifespan is extended by 25% [14]. The Nikola Tre hydrogen-electric truck integrates fuel cells into a conventional hybrid energy storage system and employs a three-stage filtering power distribution strategy, reducing the annual battery capacity degradation rate by approximately 2% [15].
Rule-based energy management strategies (RB-EMS) are widely implemented in hybrid energy storage vehicles (HESVs) due to their rapid response and ease of implementation. However, these strategies employ fixed control rules derived primarily from experimental data and engineering experience, consequently exhibiting limited capability in multi-objective optimization and global optimality achievement [16]. To realize globally optimal energy management, Liu developed an advanced EMS for HESS. This methodology of DP for optimal control sequence determination extracts three-phase control rules from DP solutions, establishes functional correlations between power distribution parameters and load statistics, and ultimately formulates an optimized control strategy [17]. The Komatsu HB365 mining truck utilizes a real-time dynamic programming optimization control strategy, solving for the optimal control sequence every 30 s to achieve 85% braking energy recovery efficiency during downhill operations [18]. The Nikola Tre hydrogen-electric truck integrates fuel cells into a conventional hybrid energy storage system and employs a three-stage filtering power distribution strategy, reducing the annual battery capacity degradation rate by approximately 2% [19].
Significant progress has been made in energy management strategies for commercial electric vehicles, yet a noticeable disconnect persists between academic research and industrial applications. This gap primarily stems from the highly uncertain and complex real-world driving conditions that vehicles encounter during actual operation [20,21]. Energy management strategies designed for specific driving cycles lack generalizability and often fail to achieve optimal performance in hybrid energy storage systems. Consequently, driving-cycle-adaptive energy management strategies have become a crucial research focus.
Numerous scholars have conducted research on driving-cycle-adaptive energy management strategies. Liu developed a TD3 (Twin-Delayed Deep Deterministic Policy Gradient)-based energy management strategy for battery–supercapacitor electric vehicles, incorporating driving cycle recognition into the EMS framework to reduce TD3 agent training time. Simulation results demonstrated that compared to conventional TD3-based strategies, the proposed approach improves economic performance by 1%, reduces training time by 34%, and narrows the economic gap with dynamic programming-based EMS to within 3% [22]. Zhang designed a dual-layer EMS for power-split hybrid electric vehicles, integrating deep reinforcement learning (DRL) with driving state recognition to achieve efficient powertrain operation across diverse driving conditions. Simulation experiments verified the strategy’s feasibility and energy-saving performance, showing an average 10.76% improvement in fuel economy [23]. To address the limitations of conventional fuzzy logic control in fuel cell vehicles, Wang optimized a fuzzy logic control strategy using driving cycle recognition-based K-means clustering analysis. Simulation results demonstrated that compared to genetic algorithm-optimized fuzzy control and conventional fuzzy control, the proposed strategy reduced energy consumption by 16.55% and 40.50%, respectively [24]. Li developed a long short-term memory (LSTM)-based dual-model predictive control EMS for driving state recognition, enhancing both economic performance and robustness of fuel cell vehicles under varying driving conditions. The simulation results indicated a significant improvement in the vehicle’s economic performance [25]. Ma developed a working condition-recognition model using backpropagation (BP) neural networks and optimized the equivalent consumption minimization strategy (ECMS) based on the model identification results. Simulation results demonstrated that the optimized ECMS improved power distribution between the engine and motor, reducing fuel consumption by 4.01% per 100 km and enhancing overall vehicle fuel economy [26]. However, neural networks (particularly deep models) may rely on non-intuitive features for driving-cycle classification, and unlike physics-based methods, they cannot provide explicit switching logic between driving modes, resulting in limited interpretability. The performance of neural networks is highly dependent on data quality and diversity, yet driving-cycle datasets present inherent challenges, including scarcity of training data and regional variability due to rare driving conditions and geographical differences in driving behavior. Furthermore, the reliability of neural networks in open environments remains questionable, especially in safety-critical scenarios where minor sensor noise could be amplified into driving-cycle misclassification. Pan employed the grey wolf optimizer (GWO) to enhance support vector machine (SVM) performance, thereby improving the prediction accuracy of the fuzzy logic control-based EMS and reducing the vehicle’s total energy consumption [27].
The aforementioned researchers have made significant academic contributions that have guided subsequent studies in this field. However, current driving-cycle recognition-based energy management strategies still face several challenges in lithium battery–supercapacitor hybrid energy storage vehicles, including difficulties in accurate cycle identification, slow convergence rates, and challenges in achieving global optimality. To address these limitations, this study proposes a DP-OCR (Dynamic Programming-Optimized Control Rules) adaptive energy management strategy for pure electric vehicles equipped with lithium battery–supercapacitor hybrid energy storage systems. The rule-based control strategy was refined using dynamic programming (DP), while the operational state recognition model employing least squares support vector machine (LSSVM) was enhanced through GWO. By integrating the optimized rule-based control strategy with the enhanced condition recognition model, the system achieves adaptive parameter tuning for optimal power allocation between lithium-ion batteries and supercapacitors. The superiority of the proposed DP-OCR adaptive rule-based energy management strategy over the deterministic rule-based strategy was verified through simulations.
2. Vehicle Parameters and Model Construction
The performance of hybrid energy storage vehicles depends on the rationality of parameter matching and the accuracy of modeling [28]. After selecting the optimal topology for the hybrid energy storage system, based on the vehicle dynamics model and performance requirements, key component parameters were matched using the prototype vehicle as a baseline. The matched components include core elements such as the drive motor, power battery, and supercapacitor. Finally, a simulation model of the hybrid energy storage vehicle was established on the Matlab/Simulink platform.
2.1. Key Parameters and Structure of Composite Energy Storage System
The lithium battery–supercapacitor hybrid energy storage system topology employed in this study is shown in Figure 1. This architecture connects the DC/DC converter in series with the supercapacitor, then parallels them with the traction battery to the DC bus.
Figure 1.
Topology structure of lithium battery–supercapacitor composite energy storage system.
The main technical parameters of the vehicle are detailed in Table 1. As an auxiliary power source, the supercapacitor possesses limited energy storage capacity, designed solely to meet short-duration power pulse demands. Oversized supercapacitor configurations would lead to both cost and energy waste, thus their capacity is determined by the minimum requirements of typical driving cycles. The supercapacitor bank designed in this study, after comprehensive consideration of multiple driving cycles, exhibits a substantial power output margin that significantly exceeds the peak power demands across all operational scenarios.
Table 1.
Key parameters of the vehicle.
2.2. Simulation Model of Composite Energy Storage Vehicle
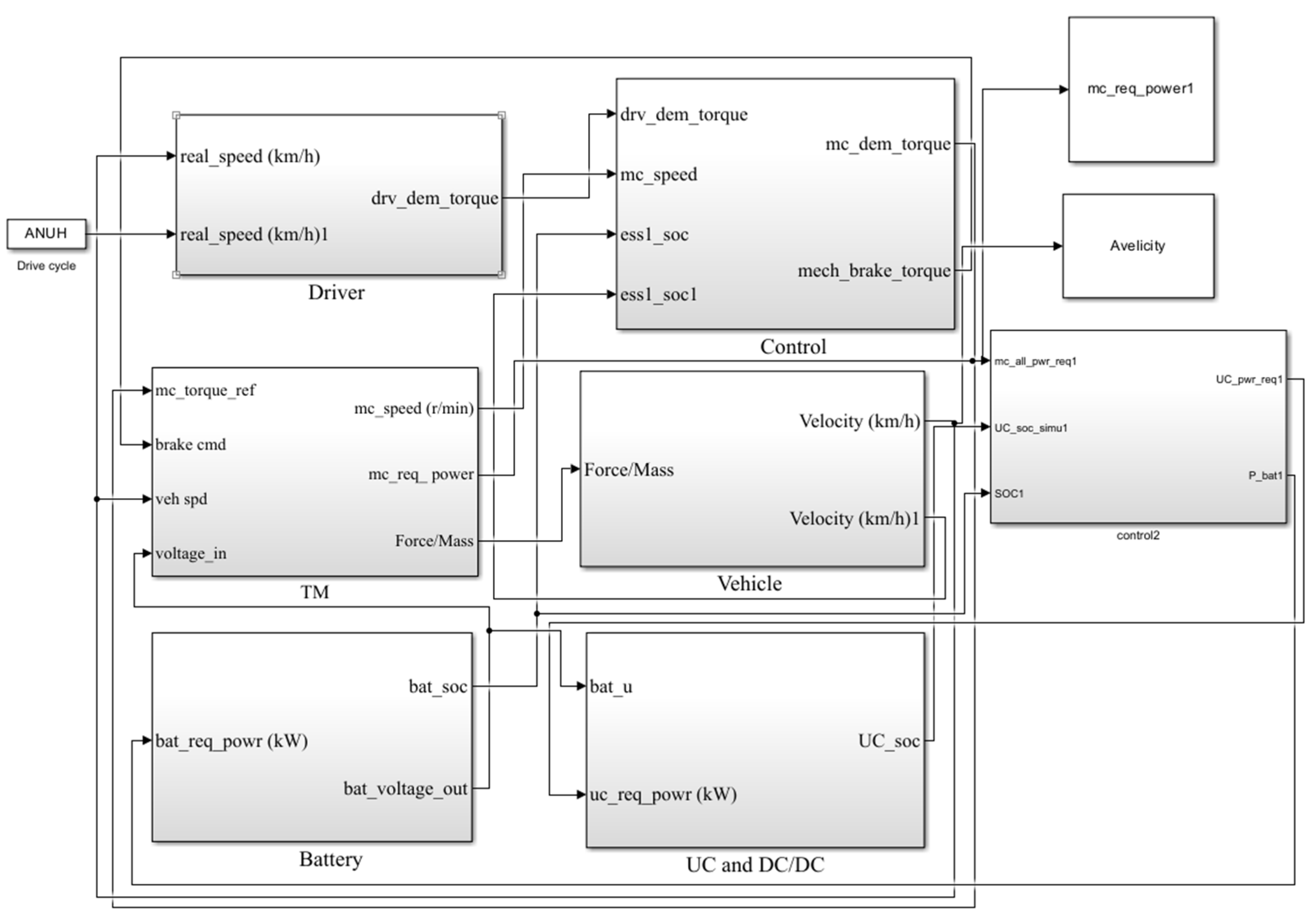
The lithium battery–supercapacitor hybrid energy storage vehicle simulation model built in Matlab/Simulink is shown in Figure 2. The model consists of three main components: the driver model, control system model and hybrid energy storage and powertrain system model. The driver model employs PID control to track the target driving cycle speed and outputs the required driving/braking torque. The control system model determines power distribution for the hybrid energy system based on pedal position, vehicle power demand, battery state of charge, supercapacitor state of charge, vehicle speed, and energy management strategy. The powertrain system model consists of an electric motor model, lithium battery model, supercapacitor model, DC/DC converter model, final drive model, wheel model, and vehicle dynamics model.
Figure 2.
Vehicle simulation model.
Power batteries exhibit evolving performance parameters during service due to aging effects. To ensure modeling accuracy and reliability, this study integrates an aging prediction module within the battery model. This module continuously tracks driving conditions to calculate capacity fade data and dynamically adjusts model parameters to reflect actual battery degradation, achieving synchronous updates between model parameters and physical aging processes. Such closed-loop modeling significantly improves SOC estimation accuracy and remaining capacity prediction throughout the battery’s lifecycle.
3. Optimization of Energy Management Strategy
The dynamic programming (DP) energy management strategy can optimize power distribution in hybrid energy storage systems, achieving multi-objective global optimization in terms of energy consumption reduction and battery capacity degradation minimization [29]. However, the DP algorithm is only applicable for offline computations under known driving conditions and cannot operate online. Nevertheless, the optimization results from the DP algorithm can serve as valuable references for real-time control strategies [30].
3.1. Modeling of Global Optimal Power Allocation Strategy
Given complete a priori knowledge of the driving cycle, the continuous-time driving profile is discretized into N stages, with a sampling time interval Δts of 1 s.
The battery SOCbat and supercapacitor SOCuc are time-varying state variables, dynamically reflecting the state evolution of the hybrid energy storage system. Therefore, the following variables are selected as system states:
The lithium battery output power Pbat is designated as the decision variable:
To ensure proper operation of vehicle components, the hybrid energy storage system must comply with the following operational constraints:
where: Pbat_min and Pbat_max are the maximum charging and discharging power values of lithium batteries; Puc_min and Puc_max are the maximum charging and discharging power values of supercapacitors; SOCbat_min and SOCbat_max are the lowest and highest values of the SOC of the lithium batteries; SOCuc_min and SOCuc_max are the lowest and highest values of the SOC of the supercapacitors.
DP algorithms are only applicable for solving discrete systems [31], thus requiring discretization of both state and control variables to generate spatially discrete grids. By balancing the calculation load and decision accuracy, the discrete grid accuracy of state variables SOCbat and SOCuc is 0.05%, and the grid accuracy of decision variables is −5 kW to 30 kW, increasing every 1 kW.
The state transition equations for lithium battery SOCbat and supercapacitor SOCuc under control variable actions are expressed as follows:
Among them, the currents of the lithium-ion battery Ibat(k) and supercapacitor Iuc(k) at time step k satisfy the following equation:
where, Ibat(k) and Iuc(k) represent the currents of the lithium battery and supercapacitor at time k, respectively; Ubat_ocv and Uuc_ocv denote the open-circuit voltages of the lithium battery and supercapacitor, while Rbat and Ruc correspond to their internal resistances.
Neglecting DC/DC energy loss, the energy loss of lithium batteries/supercapacitors is adopted as the objective function. Since the control strategy prioritizes supercapacitor discharge, a proportional factor ka is introduced before the supercapacitor energy loss to adjust the loss distribution of the hybrid energy storage system (0 < ka < 1). The magnitude of lithium battery charge/discharge current is a critical factor affecting battery performance degradation. When the scaling factor ka is sufficiently small, the supercapacitor energy loss is forced to decrease, with more discharge occurring within the constraint range, thereby reducing lithium battery energy loss. With constant internal resistance of the lithium battery, this strategy achieves the goal of reducing the charge/discharge rate of the lithium battery. The specific expression is as follows:
where Luc(k) and Luc(k) represent the energy loss of supercapacitors and lithium batteries, respectively.
This study analyzes the scaling factor ka using Pareto frontier optimization under UDDS driving cycles. The results demonstrate that increasing ka from 0 to 0.2 significantly reduces battery capacity fade with moderate growth in supercapacitor energy consumption, while further increase beyond 0.2 yields limited improvement in capacity fade but causes substantial rise in energy consumption. The optimal compromise solution of ka = 0.2 is ultimately determined based on multi-objective optimization theory.
The capacity degradation of batteries exhibits a direct correlation with Ah-throughput, and their quantitative relationship can be characterized by the following equation [32]:
where Qloss represents the capacity fade rate, A represents the pre-exponential factor, c stands for the average discharge C-rate, Ea is the activation energy, R denotes the ideal gas constant, T indicates the absolute temperature (set as 298.15 K in this study), and Ahbat represents the battery Ah-throughput.
The Ah-throughput of the battery can be calculated through the time integration of the absolute current value:
In summary, the system’s objective function J can be formulated as follows:
3.2. Improved Rule Control Strategy Based on Dynamic Programming
Simulations were performed using DP algorithms under three driving cycles: UDDS, CLTC-P, and HWFET. The DP solution results are presented in Figure 3.
Figure 3.
DP solution results under UDDS, CLTC−P and HWFET operating conditions: (a) UDDS battery power; (b) CLTC−P battery power; (c) HWFET battery power; (d) UDDS supercapacitor power; (e) CLTC−P supercapacitor power; (f) HWFET supercapacitor power.
Figure 3 demonstrates that the lithium battery scarcely participates in regenerative braking. When the vehicle’s power demand is high, it maintains relatively stable high-power output, while providing steady low-power output under medium-to-small power demand ranges. Although the DP control strategy can theoretically achieve optimal control performance, its requirement for complete prior knowledge of driving cycles limits its application to offline simulations rather than real-world vehicle implementation. Therefore, the DP algorithm can be incorporated into the existing logic threshold control strategy as an optimization reference to achieve improved control performance adaptable to various driving conditions.
This study designs a control strategy for hybrid energy storage systems based on analyzing the characteristic relationship between vehicle power demand and supercapacitor power output using DP algorithms. Figure 4 illustrates the correspondence between vehicle power demand and supercapacitor power output under three typical driving cycles when applying the DP strategy.
Figure 4.
The relationship between required power and supercapacitor power for three driving cycles under DP strategy: (a) UDDS; (b) CLTC−P; (c) HWFET.
As shown in Figure 4, when the motor demand power is positive, both the supercapacitor and lithium battery provide output power, with the supercapacitor output exhibiting an approximately linear relationship with the motor demand power. For motor demand power below 10 kW, the lithium battery selectively charges the supercapacitor. When the motor demand power falls within the lithium battery’s power decision range, the supercapacitor output power increases linearly with the demand power; when the motor demand power exceeds the lithium battery’s power decision range, the slope of supercapacitor output power increases, allowing it to assume more load and thereby mitigate energy loss in the lithium battery. The power demand data and corresponding supercapacitor power output from these three driving cycles were imported into Origin for fitting analysis. The results revealed distinct piecewise linear characteristics between power demand and supercapacitor power under HWFET conditions, necessitating piecewise fitting methodology. The obtained fitting parameters are summarized in Table 2.
Table 2.
Fitting curves of required power and supercapacitor power for three driving conditions.
The conventional logic threshold control strategy was optimized based on the linear correlation between motor power demand and supercapacitor output power. The energy allocation priority between lithium batteries and supercapacitors is dynamically coordinated based on real-time monitoring of power demand and energy storage state of charge, enabling optimal power flow management. During high-power demand scenarios, when the supercapacitor’s state of charge exceeds its minimum threshold, the supercapacitor output maintains a linear relationship with power demand while the battery compensates for the deficit; conversely, when the state of charge drops to or below the minimum threshold, the battery solely provides all driving power. Under low-power demand conditions, the system defaults to battery-only power supply. During regenerative braking, the supercapacitor absorbs all recovered energy when it is below its maximum limit, while both energy storage components deactivate upon reaching the SOC ceiling. The optimized control rules are shown in Table 3.
Table 3.
Improved rule control strategy.
4. Construction of OCR Model
To address the inconsistent vehicle performance balance caused by fixed parameters in rule-based control strategies under complex and variable operating conditions, this study proposes an OCR (operating condition recognition)-based adaptive control strategy. By dynamically identifying operating conditions and adaptively adjusting control parameters, the proposed strategy significantly enhances system adaptability across diverse driving scenarios.
4.1. Feature Parameter Selection and Sample Partitioning
Excessive feature parameters would complicate the driving condition recognition process and increase computational load, while insufficient parameters may lead to inaccurate condition characterization [33]. Through comprehensive investigation, seven representative parameters were selected as OCR features, as detailed in Table 4.
Table 4.
Selected feature parameters.
Working condition samples were partitioned based on recognition and update cycles, with the sample division method illustrated in Figure 5. Research indicates that optimal recognition accuracy is achieved with a 60-s OCR cycle. The update cycle parameter selection proves equally critical. Building on existing research, the update cycle was set at 1 s, initiating identification at 50 s. Sample data were slid in 50-s windows with a fixed 1-s step size, performing condition recognition every second [34].
Figure 5.
Sample division of working conditions.
4.2. LS-SVM Model
The least squares support vector machine (LS-SVM) is an improved variant of the support vector machine (SVM). Compared with conventional SVM, it employs least squares loss functions to simplify optimization problems, enhancing computational efficiency while reducing solution complexity, which enables faster convergence rates and demonstrates particular advantages for large-scale data processing [35].
In the sample dataset (xi, yi) where xi and yi serve as input and output, respectively (xi, yi ∈ Rm, with m being the total sample size), the vectors are mapped to a high-dimensional space through nonlinear mapping φ(x). The high-dimensional linear mapping function y(x) can be expressed as:
where, w is the weight vector and b is the bias vector.
Based on the principle of structural risk minimization, the optimization problem and constraints of LSSVM can be formulated as:
where, C is the penalty factor, ξi is the error factor, i = 1, 2, …, m. Convert the constraint function in the above equation to:
where, αi is the Lagrange multiplier, and for w, b, ξi, and αi partial derivatives:
Eliminating vectors w and ξi yields:
where, 1 = [1, 1, 1, …, 1]T; I is the identity matrix with n rows and n columns; Ω is yiyjK (xi, xj), j = 1, 2, … m; K(xi, xj) is the kernel function, and RBF is selected as the kernel function, that is:
The prediction model of LS-SVM is:
4.3. Optimization of LS-SVM Modeling Based on GWO
The grey wolf optimization (GWO) algorithm is a heuristic optimization method inspired by the hunting behavior of grey wolf packs. Characterized by simple structure, fast convergence, and ease of implementation, this algorithm is particularly suitable for solving diverse complex optimization problems [36]. The GWO procedure involves initialization, fitness calculation, position updating, and iteration, with its mathematical model formulated as follows:
where r1 and r2 denote random vectors within [0, 1], while parameter a decreases linearly from 2 to 0 during iterations; C0 represents the correction coefficient vector, xp(t) indicates the prey’s position vector, xi(t) corresponds to the grey wolf’s position vector, and t stands for the iteration count.
where xα, xβ, and xδ represent the positions of alpha, beta, and delta wolves, respectively, while xi(1, 2, …, n) denotes the individual grey wolf’s own position. Dα, Dβ, and Dδ correspond to the distances between the current wolf and the alpha, beta, and delta wolves, respectively.
The fitness function values are computed for each grey wolf to identify the top three positions (α, β, and δ wolves) with optimal fitness. The fitness function is formulated as follows:
where n denotes the number of test samples, A(i) and R(i) represent the actual operating condition category and predicted operating condition category, respectively; f(x) indicates the recognition error of the LS-SVM validation set, where smaller errors correspond to better fitness.
4.4. GWO-LSSVM Online Recognition of Working Conditions
A total of 1000 data points were extracted from the NEDC driving cycle, with 80% allocated as the training set and the remaining 20% as the validation set for model accuracy testing. The validation results presented in Figure 6a demonstrate excellent classification performance: 195 out of 200 test data points were correctly predicted, achieving an accuracy rate of 97.5%.
Figure 6.
Verification set recognition results. (a) NEDC driving condition recognition results; (b)Comprehensive driving condition recognition results.
To validate the generalization capability of the operating condition recognition model across multiple driving cycles, this study constructed a composite cycle by integrating CLTC and WLTC profiles to evaluate the model’s performance on unfamiliar conditions. As shown in Figure 6b, the recognition results under composite conditions demonstrate that the model maintains outstanding identification accuracy across high-, medium-, and low-speed ranges, achieving 98.42% accuracy. These results conclusively verify that the developed GWO-LSSVM recognition model delivers precise driving condition identification performance.
5. Simulation Analysis
To validate the effectiveness of the developed vehicle model and its control strategy, a comparative simulation analysis was conducted between the DP-OCR adaptive rule-based control strategy and the deterministic rule-based control strategy under complex driving conditions composed of multiple operating cycles. Figure 7 presents the vehicle speed profile under complex driving conditions along with real-time identification results from the GWO-LSSVM operating condition recognition model.
Figure 7.
Complex working condition vehicle speed and recognition results.
As shown in Figure 7, the speed profile of the complex driving cycle covers low-, medium- and high-speed ranges, effectively simulating various real-world road conditions, including urban streets, ring roads, suburban areas and highways. The red line in the figure represents the prediction results of the driving condition recognition model. The small error between the identification results and actual driving cycle categories not only verifies the high accuracy of the GWO-LSSVM identification model but also demonstrates its excellent generalization capability for different driving cycles.
Figure 8 displays the power output characteristics and current variation curve of the lithium battery under complex driving conditions. As shown in Figure 8a,b, for instances of positive power output (P > 0), the hybrid energy storage vehicle employing deterministic rule-based and DP-OCR adaptive energy management strategies exhibits lithium battery discharge peak powers of 47.73 kW and 40.41 kW respectively, with corresponding peak currents of 119.32 A and 101.13 A. Notably, the adaptive strategy achieves a 15.37% reduction in both peak power and current compared to the deterministic rules. This performance confirms the supercapacitor’s effectiveness in mitigating the power burden on traction batteries during transient high-power demands through supplemental power provision and auxiliary current supply, thereby protecting battery health.
Figure 8.
Simulation curves of power and current of lithium batteries: (a) Complete driving condition lithium battery power curve; (b) Complete driving condition lithium battery current curve; (c) Power curve of lithium battery within 2900 s~3590 s; (d) Power curve of lithium battery within 3830 s~4330 s.
As shown in Figure 8c,d, during vehicle braking (p < 0) the deterministic control strategy results in lithium batteries recovering most of the braking energy. This occurs because the energy storage capacity of supercapacitors is limited by their relatively low energy density. When supercapacitors are used alone for energy recovery during high-speed braking, their SOC quickly reaches the upper limit, making them unable to continue recovering braking energy, thus requiring lithium batteries to take over along with mechanical braking. In contrast, the supercapacitor configuration in this study has an energy capacity exceeding the braking energy recovery requirements of complex driving conditions. Moreover, the DP-OCR adaptive control strategy preserves the optimal sequence derived from dynamic programming, optimizes current distribution between energy storage components, and maintains supercapacitor SOC within a reasonable range. This allows full utilization of the supercapacitor’s high power density characteristics for effective braking energy recovery, while reducing battery charge/discharge cycles and maintaining stable battery power output to mitigate battery life degradation.
Figure 9 illustrates the SOCbat and temperature variations of the lithium battery. Comparative analysis shows that, under deterministic rule-based and DP-OCR adaptive control strategies, the battery SOC decreased by 20.86% and 19.19%, with corresponding temperature increases of 1.41 °C and 0.94 °C, representing 8% and 33.3% improvements in SOC retention and temperature rise mitigation, respectively.
Figure 9.
Lithium battery temperature and SOC curve: (a) SOC curve of lithium battery; (b) temperature curve of lithium battery.
The battery SOC directly indicates the power-sharing effect of supercapacitors on traction battery consumption. The deterministic rule strategy leads to higher battery energy depletion compared to the DP-OCR adaptive approach, primarily due to its fixed parameters that compromise real-time power allocation. In contrast, the DP-OCR adaptive control strategy demonstrates superior operational adaptability, enabling more efficient battery–supercapacitor coordination and maintaining relatively stable SOC fluctuations.
Temperature is a critical determinant of battery longevity. The DP-OCR adaptive control strategy exhibits superior thermal regulation compared to deterministic rules, as the latter cannot adequately accommodate dynamic thermal loads under varying operating conditions. By dynamically optimizing power distribution ratios to adjust battery current in real time, the adaptive approach effectively minimizes internal resistance heating, thereby substantially alleviating temperature-induced capacity degradation in lithium batteries.
Table 5 compares the simulation data of lithium-ion batteries under different energy management strategies. As summarized in the table and discussed above, the adaptive rule-based strategy demonstrates comprehensive performance improvements across all metrics compared to the deterministic rule-based approach.
Table 5.
Comparison of simulation data for lithium batteries.
The power characteristics of supercapacitors under complete complex operating conditions and partial time periods are illustrated in Figure 10 and Figure 11. The results demonstrate that both the deterministic rule-based and DP-OCR adaptive control strategies enable the supercapacitors to effectively provide peak power compensation during high-power demands and achieve comprehensive recovery of vehicle braking energy. Notably, the DP-OCR adaptive strategy exhibits superior performance, with a 20.3% enhancement in supercapacitor peak power compensation and approximately 30% increase in power fluctuation frequency compared to the deterministic approach. Furthermore, during braking events, the adaptive strategy achieves near-total recovery of braking energy. These findings indicate that the adaptive control strategy achieves higher utilization efficiency of supercapacitors while preserving the optimal control outcomes derived from dynamic programming. Given that supercapacitors outperform lithium batteries in both charge–discharge efficiency and power density, their frequent engagement in high-power output and energy recovery operations proves advantageous for maintaining lithium batteries within their optimal working efficiency range and consequently extending battery service life.
Figure 10.
Simulation results of power of supercapacitor under complete operating conditions.
Figure 11.
Simulation results of power of supercapacitor under partial operating conditions: (a) 0 s~1400 s power allocation results; (b) 2900 s~3600 s power allocation results; (c) 3800 s~5000 s power allocation results.
The SOCuc characteristics of the supercapacitor are shown in Figure 12. Curve analysis reveals significant differences between control strategies: the deterministic strategy exhibits lower energy recovery efficiency, with noticeable supercapacitor recharge only occurring during urban driving conditions with frequent acceleration/deceleration between 2734 and 3608 s; whereas the DP-OCR adaptive strategy demonstrates greater SOCuc fluctuations, reflecting three performance advantages: enhanced power output capability, superior braking energy recovery efficiency, and optimized energy utilization efficiency. This adaptive strategy not only enables more timely energy replenishment but also maintains sufficient SOCuc margin at the end of the driving cycle, ensuring adequate energy reserves for potential high-power demands.
Figure 12.
SOC curve of supercapacitor.
To quantitatively evaluate how closely the DP-OCR adaptive rule-based energy management strategy approximates the globally optimal dynamic programming (DP) control strategy and verify its rule preservation effect, this study conducts comparative simulations using both UDDS and CLTC-P standard driving cycles. By computing the instantaneous power distribution differences between the two strategies, the power error distribution profile shown in Figure 13 is obtained. This error analysis visually demonstrates the effectiveness of the DP-OCR strategy in preserving DP-optimized rules, where the error magnitude and distribution characteristics serve as quantitative indicators of strategy optimization level.
Figure 13.
DP-OCR adaptive rules and dynamic programming energy management strategies for UDDS and CLTC-P driving conditions, power errors of batteries and supercapacitors: (a) Battery power error under UDDS driving conditions; (b) Supercapacitor power error under UDDS driving conditions; (c) Battery power error under CLTC-P driving conditions; (d) Supercapacitor power error under CLTC-P driving conditions.
The simulation results demonstrate strong consistency between the DP-OCR adaptive rules and the globally optimal DP strategy in terms of power distribution under both UDDS and CLTC-P cycles: the maximum absolute errors are contained within 3 kW and 8 kW, respectively, with relative errors all below 20%. As evidenced in Figure 13, this error magnitude confirms that the DP-OCR strategy successfully inherits over 90% of the DP optimization characteristics, particularly maintaining high fidelity in core control logics including SOC management and power distribution priorities. The primary discrepancies occur during initial response phases under extreme transient conditions, while steady-state operation errors are negligible, thoroughly validating the effectiveness of the proposed strategy in preserving DP-optimized principles.
Vehicle energy consumption data under complete complex driving cycles are summarized in Table 6. The results show that the DP-OCR adaptive strategy delivers optimal energy efficiency performance, achieving a 17.48% reduction in total energy consumption compared to pure battery electric vehicles. This significant improvement stems from the strategy’s real-time adaptive power distribution capability for hybrid energy storage systems according to driving conditions. By fully leveraging the supercapacitor’s high power density characteristics and achieving superior braking energy recovery efficiency, the strategy substantially enhances the vehicle system’s overall energy utilization rate.
Table 6.
Vehicle energy consumption data.
Table 7 presents the lithium battery capacity degradation evaluation data under single operating condition and equivalent evaluations at 10,000 km, 30,000 km, and 50,000 km mileage. The results clearly demonstrate that the hybrid energy storage system can effectively reduce capacity loss in lithium batteries. Notably, the DP-OCR adaptive control strategy shows the most significant optimization effect—when projected to 50,000 km mileage, it achieves 5.6% and 21.83% reduction in capacity degradation compared to the deterministic rule-based strategy and pure battery system, respectively. These comprehensive findings confirm that the hybrid energy storage system employing DP-OCR adaptive energy management strategy can effectively mitigate battery aging rate and extend battery service life.
Table 7.
Capacity degradation data of lithium batteries.
6. Discussion
This paper primarily concentrates on investigating the driving-cycle-adaptive energy management strategy for hybrid energy storage vehicles. The main research contributions and conclusions can be summarized as follows:
This study first establishes a simulation model for lithium battery–supercapacitor hybrid energy storage system vehicles. Using the energy loss of the hybrid energy storage system as the objective function, the dynamic programming optimization algorithm is employed to model the energy management strategy. The optimized power distribution sequences under three typical driving cycles (UDDS, CLTC-P, and HWFET) are analyzed to improve the rule-based control strategy. Seven characteristic parameters are selected to determine the driving cycle identification period and update cycle. The least squares support vector machine is optimized using the grey wolf algorithm, and the improved control strategy is integrated with the driving cycle recognition model to propose a DP-OCR adaptive rule-based energy management strategy. Comparative simulations with deterministic rule-based control strategies under complex driving conditions composed of multiple driving cycles demonstrate the superiority of the proposed DP-OCR strategy.
The results demonstrate that the optimized driving cycle recognition model achieves an identification accuracy of 97.5% on the validation set, with a notably higher accuracy of 98.42% for driving cycles composed of CLTC and WLTC conditions.
Simulation results under complex driving cycles demonstrated that the DP-OCR strategy reduces energy consumption by 8.29% and 17.48% compared to deterministic rule-based and pure battery systems, respectively, while decreasing lithium battery capacity degradation by 5.6% and 21.83%, confirming its effectiveness in improving supercapacitor utilization and extending battery lifespan.
The driving condition recognition model and energy management strategy developed in this study have currently been validated only through simulations. Future research will incorporate real-time road condition data collection and hardware-in-the-loop testing platform development to further verify the recognition accuracy of the model and the practical effectiveness of the energy management strategy.
Author Contributions
Conceptualization, Z.L. and T.Z.; methodology, Z.L. and X.N.; software, Z.L.; validation, X.N. and R.L.; formal analysis, Z.L. and R.L.; investigation, T.Z.; resources, T.Z.; data curation, Z.L. and T.Z.; writing—original draft preparation, Z.L.; writing—review and editing, Z.L. and T.Z.; visualization, X.N. and R.L.; supervision, T.Z.; project administration, T.Z.; funding acquisition, T.Z. All authors have read and agreed to the published version of the manuscript.
Funding
This research was funded by International Technology Cooperation projects under grant number 2019GHZ016, the National Natural Science Foundation of China under Grant 52075307.
Institutional Review Board Statement
Not applicable.
Informed Consent Statement
Not applicable.
Data Availability Statement
The original contributions presented in this study are included in the article. Further inquiries can be directed to the corresponding author.
Conflicts of Interest
The authors declare no conflict of interest.
References
- Martínez-Gómez, J.; Espinoza, V.S. Challenges and Opportunities for Electric Vehicle Charging Stations in Latin America. World Electr. Veh. J. 2024, 15, 583. [Google Scholar] [CrossRef]
- Li, Y.; Luo, L.; Zhang, C. State of health assessment for lithium-ion batteries using incremental energy analysis and bidirectional long short-term memory. World Electr. Veh. J. 2023, 14, 188. [Google Scholar] [CrossRef]
- Kim, J.; Jaumotte, F.; Panton, A.J. Energy security and the green transition. Energy Policy 2025, 198, 114409. [Google Scholar] [CrossRef]
- Vanlalchhuanawmi, C.; Deb, S.; Onen, A. Energy management strategies in distribution system integrating electric vehicle and battery energy storage system: A review. Energy Storage 2024, 6, e682. [Google Scholar] [CrossRef]
- Urooj, A.; Nasir, A. Review of hybrid energy storage systems for hybrid electric vehicles. World Electr. Veh. J. 2024, 15, 342. [Google Scholar] [CrossRef]
- Hu, C.; Geng, M.; Yang, H. A Review of Capacity Fade Mechanism and Promotion Strategies for Lithium Iron Phosphate Batteries. Coatings 2024, 14, 832. [Google Scholar] [CrossRef]
- Kumaresan, N.; Rammohan, A. A comprehensive review on energy management strategies of hybrid energy storage systems for electric vehicles. J. Braz. Soc. Mech. Sci. Eng. 2024, 46, 146. [Google Scholar] [CrossRef]
- Zhang, F.; Wang, L.; Coskun, S. Energy management strategies for hybrid electric vehicles: Review, classification, comparison, and outlook. Energies 2020, 13, 3352. [Google Scholar] [CrossRef]
- Wang, Y.; Sun, Z.; Chen, Z. Development of energy management system based on a rule-based power distribution strategy for hybrid power sources. Energy 2019, 175, 1055–1066. [Google Scholar] [CrossRef]
- Rehman, U.U. Proximal Policy Optimization—Driven Real-Time Home Energy Management System with Storage and Renewables. Process Integr. Optim. Sustain. 2025, 9, 507–536. [Google Scholar] [CrossRef]
- Chen, X.; Li, M.; Chen, Z. Meta rule-based energy management strategy for battery/supercapacitor hybrid electric vehicles. Energy 2023, 285, 129365. [Google Scholar] [CrossRef]
- Tavakol-Sisakht, S.; Barakati, S.M. Energy manegement using fuzzy controller for hybrid electrical vehicles. J. Intell. Fuzzy Syst. 2016, 30, 1411–1420. [Google Scholar] [CrossRef]
- Van Jaarsveld, M.J.; Gouws, R. An active hybrid energy storage system utilising a fuzzy logic rule-based control strategy. World Electr. Veh. J. 2020, 11, 34. [Google Scholar] [CrossRef]
- Veerendra, A.S.; Mohamed, M.R.B.; García Márquez, F.P. Energy management control strategies for energy storage systems of hybrid electric vehicle: A review. Energy Storage 2024, 6, e573. [Google Scholar] [CrossRef]
- Xu, H.; Shen, M. The control of lithium-ion batteries and supercapacitors in hybrid energy storage systems for electric vehicles: A review. Int. J. Energy Res. 2021, 45, 20524. [Google Scholar] [CrossRef]
- Yi, F.; Lu, D.; Wang, X. Energy management strategy for hybrid energy storage electric vehicles based on pontryagin’s minimum principle considering battery degradation. Sustainability 2022, 14, 1214. [Google Scholar] [CrossRef]
- Liu, C.; Wang, Y.; Wang, L. Load-adaptive real-time energy management strategy for battery/ultracapacitor hybrid energy storage system using dynamic programming optimization. J. Power Sources 2019, 438, 227024. [Google Scholar] [CrossRef]
- Salkuti, S.R. Advanced technologies for energy storage and electric vehicles. Energies 2023, 16, 2312. [Google Scholar] [CrossRef]
- Yadlapalli, R.T.; Alla, R.K.R.; Kandipati, R. Super capacitors for energy storage: Progress, applications and challenges. J. Energy Storage 2022, 49, 104194. [Google Scholar] [CrossRef]
- Lemian, D.; Bode, F. Battery-supercapacitor energy storage systems for electrical vehicles: A review. Energies 2022, 15, 5683. [Google Scholar] [CrossRef]
- Shi, D.; Xu, H.; Wang, S. Deep reinforcement learning based adaptive energy management for plug-in hybrid electric vehicle with double deep Q-network. Energy 2024, 305, 132402. [Google Scholar] [CrossRef]
- Liu, C.; Liu, Y. Energy management strategy for plug-in hybrid electric vehicles based on driving condition recognition: A review. Electronics 2022, 11, 342. [Google Scholar] [CrossRef]
- Zhang, Q.; Fu, X. A neural network fuzzy energy management strategy for hybrid electric vehicles based on driving cycle recognition. Appl. Sci. 2020, 10, 696. [Google Scholar] [CrossRef]
- Wang, Y.; Zhang, Y.; Zhang, C. Genetic algorithm-based fuzzy optimization of energy management strategy for fuel cell vehicles considering driving cycles recognition. Energy 2023, 263, 126112. [Google Scholar] [CrossRef]
- Li, F.; Wang, X.; Bao, X. Energy Management Strategy for Fuel Cell Vehicles Based on Online Driving Condition Recognition Using Dual-Model Predictive Control. Sensors 2024, 24, 7647. [Google Scholar] [CrossRef]
- Ma, Y.; Tian, S. Research on driving condition recognition in hybrid electric vehicle energy management strategy. J. Phys. Conf. Ser. 2024, 2782, 012083. [Google Scholar] [CrossRef]
- Pan, C.; Tao, Y.; Liu, Q. Grey wolf fuzzy optimal energy management for electric vehicles based on driving condition prediction. J. Energy Storage 2021, 44, 103398. [Google Scholar] [CrossRef]
- Zhou, X.; Zhang, R.; Wang, Y. Electrochemical Impedance Spectroscopy-Based Dynamic Modeling of Lithium-Ion Batteries Using a Simple Equivalent Circuit Model. Energy Technol. 2023, 11, 2300473. [Google Scholar] [CrossRef]
- Ma, M.; Xu, E.; Zheng, W. The optimized real-time energy management strategy for fuel-cell hybrid trucks through dynamic programming. Int. J. Hydrogen Energy 2024, 59, 10–21. [Google Scholar] [CrossRef]
- Xiong, R.; He, H.; Sun, F. Methodology for optimal sizing of hybrid power system usingparticle swarm optimization and dynamic programming. Energy Procedia 2015, 75, 1895–1900. [Google Scholar] [CrossRef]
- Pinto, C.; Barreras, J.V.; Castro, R. Study on the combined influence of battery models and sizing strategy for hybrid and battery-based electric vehicles. Energy 2017, 137, 272–284. [Google Scholar] [CrossRef]
- Wang, J.; Liu, P.; Hicks-Garner, J. Cycle-life model for graphite-LiFePO4 cells. J. Power Sources 2011, 196, 3942–3948. [Google Scholar] [CrossRef]
- Silva, S.F.; Eckert, J.J.; Silva, F.L. Multi-objective optimization design and control of plug-in hybrid electric vehicle powertrain for minimization of energy consumption, exhaust emissions and battery degradation. Energy Convers. Manag. 2021, 234, 113909. [Google Scholar] [CrossRef]
- Leong, W.C.; Bahadori, A.; Zhang, J. Prediction of water quality index (WQI) using support vector machine (SVM) and least square-support vector machine (LS-SVM). Int. J. River Basin Manag. 2021, 19, 149–156. [Google Scholar] [CrossRef]
- Song, Z.; Hou, J.; Xu, S. The influence of driving cycle characteristics on the integrated optimization of hybrid energy storage system for electric city buses. Energy 2017, 135, 91–100. [Google Scholar] [CrossRef]
- Aatif, J.; Bhawna, M.; Rajendra, B.K. Grey wolf optimization (GWO) with the convolution neural network (CNN)-based pattern recognition system. Imaging Sci. J. 2022, 70, 238–252. [Google Scholar]
Disclaimer/Publisher’s Note: The statements, opinions and data contained in all publications are solely those of the individual author(s) and contributor(s) and not of MDPI and/or the editor(s). MDPI and/or the editor(s) disclaim responsibility for any injury to people or property resulting from any ideas, methods, instructions or products referred to in the content. |
© 2025 by the authors. Published by MDPI on behalf of the World Electric Vehicle Association. Licensee MDPI, Basel, Switzerland. This article is an open access article distributed under the terms and conditions of the Creative Commons Attribution (CC BY) license (https://creativecommons.org/licenses/by/4.0/).












