Thermoeconomic Modeling and Parametric Study of a Photovoltaic-Assisted 1 MWe Combined Cooling, Heating, and Power System
Abstract
:1. Introduction
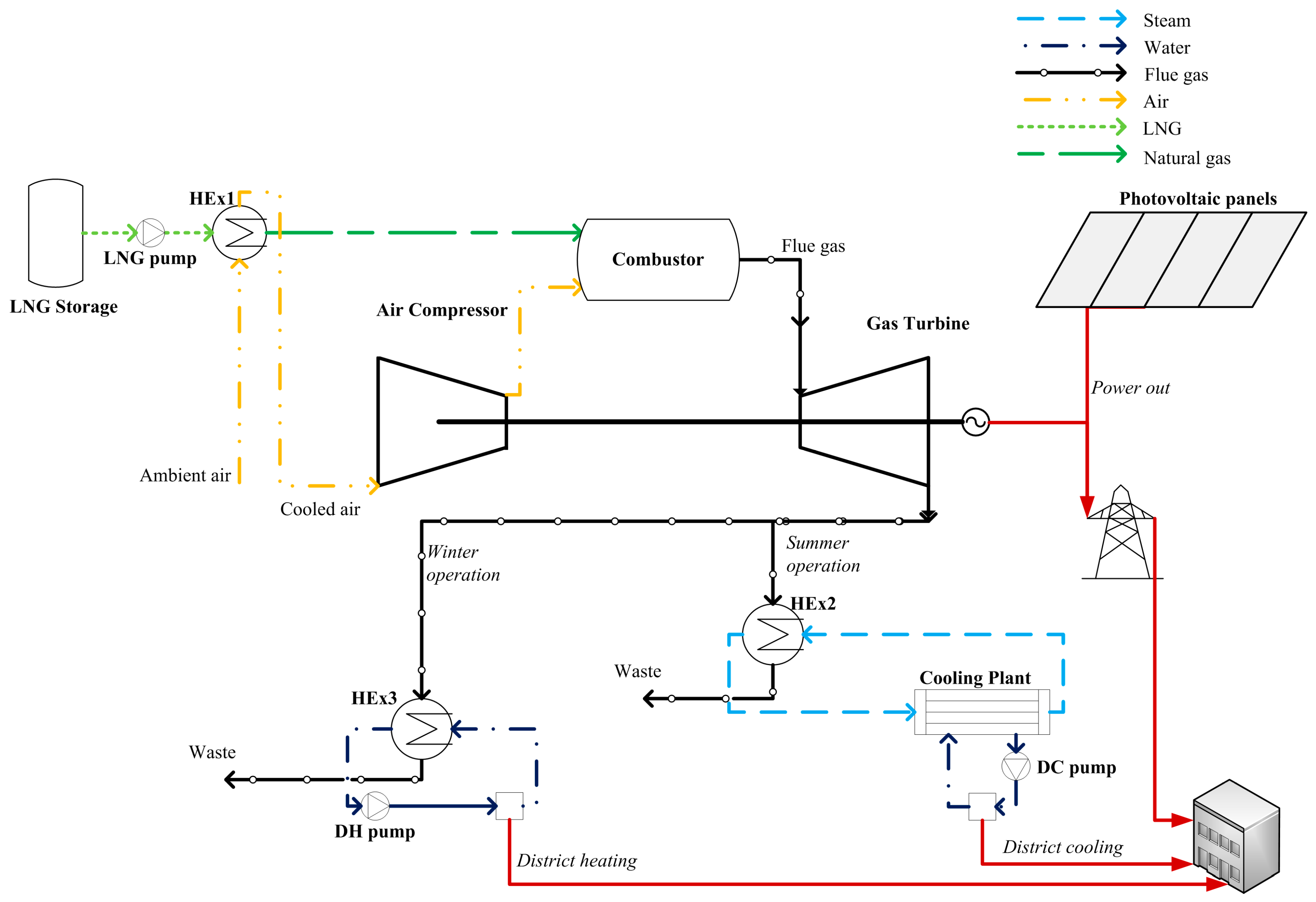
2. System Configuration
3. Modeling Methodology
- The components/subsystems for the CCHP system are modeled individually from first principles, and then they are combined to produce the total CCHP system model.
- The CCHP system is simulated at full-load and part-load to generate operating data for the nominal power output and the part-loads, i.e., 0–1 MWe. The power output of the system, along with the isentropic efficiencies for the compressor and the gas turbine of the gas turbine cycle are therefore varied, as input parameters in each simulation. Simulation data are generated for both modes of operation, i.e., summer and winter modes. The output parameters of these simulations are the following: available cooling energy in the district cooling network (DCN) or available heating energy in the district heating network (DHN) (for summer or winter operation, respectively), input fuel energy, net electrical efficiency, primary energy ratio, and mass flow rate of input fuel.
- The PV subsystem is modeled and operating data are generated based on Typical Meteorological Year (TMY2) data for Nicosia, Cyprus. The area of the PV array is varied to change the nominal power output of the PV subsystem, as needed. Data are generated for the whole year on an hourly basis, i.e., 8760 time segments. The output data include: the incident solar radiation, the PV array temperature, the maximum power point efficiency of the PV array, and the PV power output.
- The generated data from the CCHP system and the PV subsystem are then combined with the load profile to calculate the number of households that can be serviced from the system, cost data and thermodynamic data.
- A parametric study is conducted to investigate how different values of nominal power output for the PV subsystem affect the cost.
3.1. Gas Turbine Cycle
3.2. Heat Exchangers
3.3. Absorption Chiller
3.4. District Energy Network
3.5. Photovoltaic Panels
3.6. Load Profile and System Balance
3.7. Cost Model
4. Results and Discussion
4.1. Validation of the Model
4.2. Simulation of the CCHP System and the PV Subsystem
4.3. Application of the PV-assisted CCHP System to a Selected Load Profile
4.4. Parametric Study
5. Conclusions
Acknowledgments
Author Contributions
Conflicts of Interest
References
- Kong, X.Q.; Wang, R.Z.; Huang, X.H. Energy efficiency and economic feasibility of CCHP driven by stirling engine. Energy Convers. Manag. 2004, 45, 1433–1442. [Google Scholar] [CrossRef]
- Moné, C.D.; Chau, D.S.; Phelan, P.E. Economic feasibility of combined heat and power and absorption refrigeration with commercially available gas turbines. Energy Convers. Manag. 2001, 42, 1559–1573. [Google Scholar] [CrossRef]
- Popli, S.; Rodgers, P.; Eveloy, V. Trigeneration scheme for energy efficiency enhancement in a natural gas processing plant through turbine exhaust gas waste heat utilization. Appl. Energy 2012, 93, 624–636. [Google Scholar] [CrossRef]
- Wang, J.-J.; Jing, Y.-Y.; Zhang, C.-F.; Zhai, Z. Performance comparison of combined cooling heating and power system in different operation modes. Appl. Energy 2011, 88, 4621–4631. [Google Scholar] [CrossRef]
- Arsalis, A.; Alexandrou, A. Thermoeconomic modeling and exergy analysis of a decentralized liquefied natural gas-fueled combined-cooling–heating-and-power plant. J. Nat. Gas Sci. Eng. 2014, 21, 209–220. [Google Scholar] [CrossRef]
- Calise, F. Thermoeconomic analysis and optimization of high efficiency solar heating and cooling systems for different Italian school buildings and climates. Energy Build. 2010, 42, 992–1003. [Google Scholar] [CrossRef]
- Arsalis, A.; Alexandrou, A. Design and modeling of 1–10 MWe liquefied natural gas-fueled combined cooling, heating and power plants for building applications. Energy Build. 2015, 86, 257–267. [Google Scholar] [CrossRef]
- Fthenakis, V.M.; Kim, H.C. Photovoltaics: Life-cycle analyses. Solar Energy 2011, 85, 1609–1628. [Google Scholar] [CrossRef]
- Barbose, G.; Darghouth, N.; Wiser, R. Tracking the Sun III The Installed Cost of Photovoltaics; Environmental Energy Technologies Division, Ernest Orlando Lawrence Berkeley National Laboratory: Berkeley, CA, USA, 2010. [Google Scholar]
- Tidball, R.; Bluestein, J.; Rodriguez, N.; Knoke, S. Cost and Performance Assumptions for Modeling Electricity Generation Technologies; National Renewable Energy Laboratory: Fairfax, VA, USA, 2010.
- Arsalis, A.; Alexandrou, A.N. Modeling and optimization of a small-scale photovoltaic-electrolyzer-fuel cell system. In Proceedings of the 5th International Conference on Renewable Energy Sources & Energy Efficiency, Nicosia, Cyprus, 5–8 May 2016; p. 9.
- Herold, K.E.; Radermacher, R.; Klein, S.A. Absorption Chillers and Heat Pumps; CRC Press: Boca Raton, FL, USA, 1996. [Google Scholar]
- Deng, J.; Wang, R.Z.; Han, G.Y. A review of thermally activated cooling technologies for combined cooling, heating and power systems. Prog. Energy Combust Sci. 2011, 37, 172–203. [Google Scholar] [CrossRef]
- Arsalis, A. Modeling and simulation of a 100 kWe HT-PEMFC subsystem integrated with an absorption chiller subsystem. Int. J. Hydrogen Energy 2012, 37, 13484–13490. [Google Scholar] [CrossRef]
- Duffie, J.A.; Beckman, W.A. Solar Engineering of Thermal Processes, 4th ed.; Wiley: Hoboken, NJ, USA, 2013. [Google Scholar]
- Arsalis, A.; Alexandrou, A.N. Development of a small-scale combined-cooling-heating-and-power system for distributed generation. In Proceedings of the 5th International Conference on Renewable Energy Sources & Energy Efficiency, Nicosia, Cyprus, 5–8 May 2016; p. 11.
- Dincer, I.; Zamfirescu, C. Sustainable Energy Systems and Applications; Springer: New York, NY, USA, 2011. [Google Scholar]
- Federal Energy Regulatory Commission Other Markets: LNG—Imports, Sendouts, & World Prices. Available online: http://www.ferc.gov/market-oversight/othr-mkts/lng.asp (accessed on 15 May 2016).
- Linde AG: Baseload LNG Production in Stavanger. Available online: http://www.linde.com/en/index.html (accessed on 7 March 2015).










| Parameter Description | Value |
|---|---|
| Ambient temperature | 25 °C |
| Ambient pressure | 1 atm |
| Generator efficiency | 0.972 |
| Gas turbine nominal power output | 1 MWe |
| Flue gas exhaust temperature (summer operation) | 145 °C |
| Flue gas exhaust temperature (winter operation) | 65 °C |
| Liquefied natural gas (LNG) storage temperature | −160 °C |
| Natural gas temperature (after regasification) | 10 °C |
| Steam supply temperature | 150 °C |
| Steam return temperature | 142 °C |
| Cold water supply temperature (district cooling) | 7 °C |
| Cold water return temperature (district cooling) | 15 °C |
| Hot water supply temperature (district heating) | 80 °C |
| Hot water return temperature (district heating) | 60 °C |
| Absorption chiller coefficient of performance | 1.3 |
| Compressor pressure ratio | 12.6 |
| Compressor isentropic efficiency | 0.741 |
| Gas turbine isentropic efficiency | 0.811 |
| Gas turbine exhaust temperature | 519 °C |
| Variable Description (Unit) | Model Equation | |
|---|---|---|
| Annual cost of fuel (excl. regasification) (€/year) | ||
| Annual regasification cost (€/year) | ||
| Annual cost of fuel (incl. regasification) (€/year) | ||
| Total cost of LNG transport (€) | ||
| Total cost of chillers (€) | ||
| Annual fan-coil unit energy input (J) | ||
| Total thermal energy production from combined cooling, heating, and power (CCHP) system (J) | ||
| Number of fan-coil units (−) | ||
| Cost of distribution network (€) | ||
| Cost of power plant (€) | ||
| Total cost of fan-coil units (€) | ||
| Total cost of central plant (€) | ||
| Total cost of CCHP system (€) | ||
| Total cost of PV subsystem (€) | ||
| Total cost of PV-assisted CCHP system (€) | ||
| Down payment (€) | ||
| Capital recovery factor (−) | ||
| Uniform series present worth factor (−) | ||
| Compound amount factor (−) | ||
| Present worth factor (−) | ||
| Cost of the loan (€) | ||
| Tax deduction on the loan (€) | ||
| Total worth of capital (€) | ||
| Linear depreciation of capital (€) | ||
| Tax credit (€) | ||
| Salvage worth (€) | ||
| Tax paid on property (€) | ||
| Operation, maintenance and insurance cost (€) | ||
| Total cost of fuel (€) | ||
| Lifecycle cost (€) | ||
| Parameter | Value |
|---|---|
| 0.01 | |
| 0.01 | |
| 0.06 | |
| 0.05 | |
| 0.08 | |
| 0.40 | |
| 0.02 | |
| 0.10 | |
| 0.20 | |
| 0.50 | |
| 0.25 | |
| 0.01 |
| Input Parameter Description | Value | |
|---|---|---|
| Specific cost of LNG fuel for the first year | 3.082 €/GJ | |
| Length of pipe network | 2 km | |
| Heat loss factor | 0.05 | |
| Specific cost of cooling plant | 365 €/kW | |
| Specific cost of distribution line | 2920 €/m | |
| Specific cost of natural gas-fired power plant | 365 €/GW | |
| Specific cost of fan-coil unit | 73 €/kW | |
| Number of years of service | 20 | |
| Specific cost of LNG regasification | 0.208 €/GJ | |
| Specific cost of PV subsystem | 1.825 €/W | |
© 2016 by the authors; licensee MDPI, Basel, Switzerland. This article is an open access article distributed under the terms and conditions of the Creative Commons Attribution (CC-BY) license (http://creativecommons.org/licenses/by/4.0/).
Share and Cite
Arsalis, A.; Alexandrou, A.N.; Georghiou, G.E. Thermoeconomic Modeling and Parametric Study of a Photovoltaic-Assisted 1 MWe Combined Cooling, Heating, and Power System. Energies 2016, 9, 663. https://doi.org/10.3390/en9080663
Arsalis A, Alexandrou AN, Georghiou GE. Thermoeconomic Modeling and Parametric Study of a Photovoltaic-Assisted 1 MWe Combined Cooling, Heating, and Power System. Energies. 2016; 9(8):663. https://doi.org/10.3390/en9080663
Chicago/Turabian StyleArsalis, Alexandros, Andreas N. Alexandrou, and George E. Georghiou. 2016. "Thermoeconomic Modeling and Parametric Study of a Photovoltaic-Assisted 1 MWe Combined Cooling, Heating, and Power System" Energies 9, no. 8: 663. https://doi.org/10.3390/en9080663
APA StyleArsalis, A., Alexandrou, A. N., & Georghiou, G. E. (2016). Thermoeconomic Modeling and Parametric Study of a Photovoltaic-Assisted 1 MWe Combined Cooling, Heating, and Power System. Energies, 9(8), 663. https://doi.org/10.3390/en9080663

