Next Article in Journal
Assessing the Impact of Modifying the Fuel System of a Small Power Generator on Exhaust Emissions—A Case Study
Previous Article in Journal
Calculation of the Potential Biogas and Electricity Values of Animal Wastes: Turkey and Poland Case
 
 
Font Type:
Arial Georgia Verdana
Font Size:
Aa Aa Aa
Line Spacing:
Column Width:
Background:
Article

The Generalization of Bidirectional Dual Active Bridge DC/DC Converter Modulation Schemes: State-of-the-Art Analysis under Triple Phase Shift Control

School of Engineering and Technology, University of Doha for Science and Technology, Doha 24449, Qatar
*
Author to whom correspondence should be addressed.
Energies 2023, 16(22), 7577; https://doi.org/10.3390/en16227577
Submission received: 23 September 2023 / Revised: 22 October 2023 / Accepted: 10 November 2023 / Published: 14 November 2023
(This article belongs to the Section F3: Power Electronics)

Abstract

:
The main objective of this paper is to provide a thorough analysis of currently used modulation control schemes for single-phase bidirectional dual active bridge DC/DC converters. In this article, it will be shown that single phase shift, extended phase shift and dual phase shift modulation schemes are special cases of the triple phase shift (TPS) modulation scheme. The article aims to highlight six TPS switching modes and their complements with operational constraints. Unlike previous studies that regarded TPS as a complex scheme, this paper simplifies the analysis of each mode and aims to standardize the understanding of TPS modulation for dual active bridge (DAB) converters. Power equations, range of power transferred and zero-voltage switching (ZVS) are derived for all the modes under TPS without assuming fundamental component analysis. Additionally, a generic optimization algorithm is developed to show the advantages of TPS modulation, and thus, the analysis in this paper offers a valuable insight for single-phase DAB converter designers in identifying a wide range of optimization algorithms to achieve higher efficiency under TPS modulation. This analysis contributes to the advancement of bidirectional DAB converter technology and facilitates its application in various power electronic systems.

1. Introduction

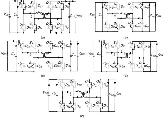
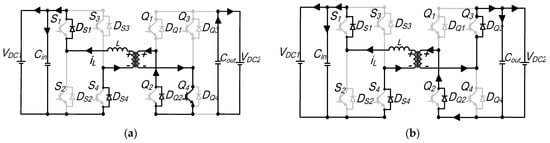
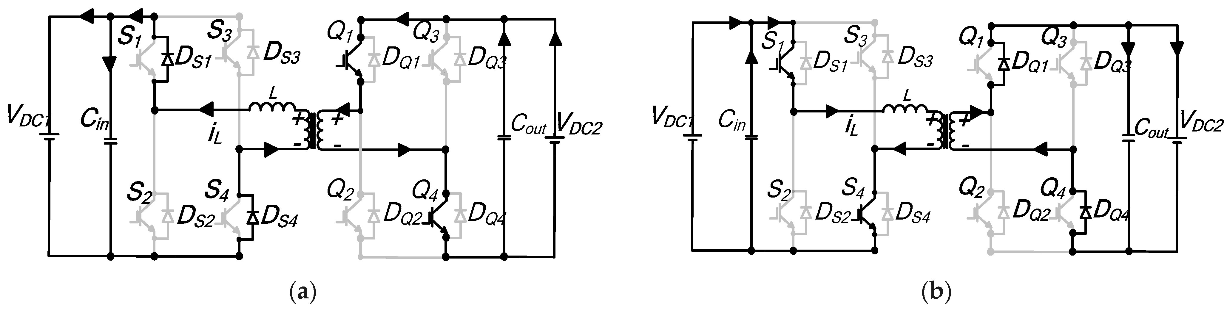
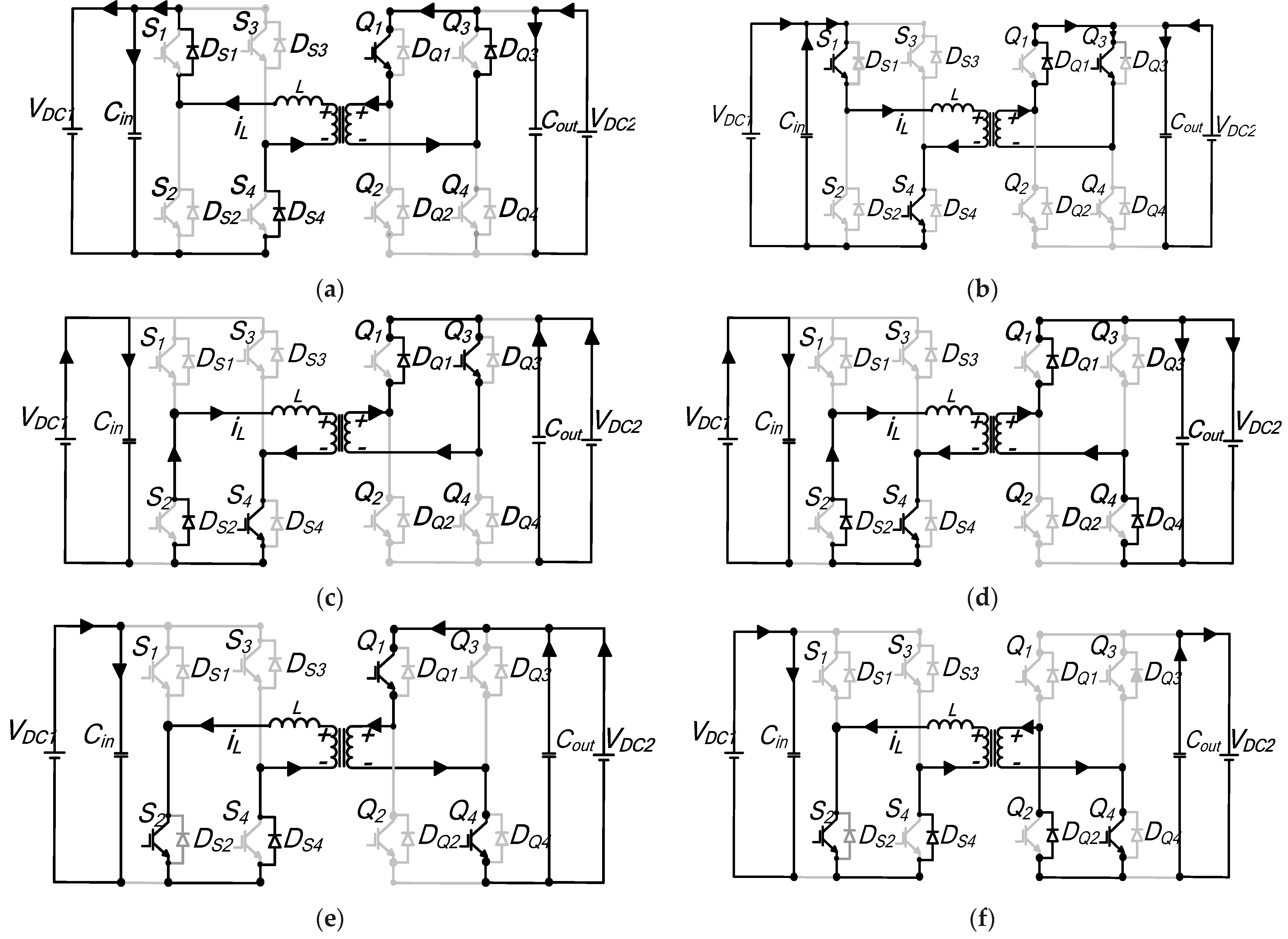
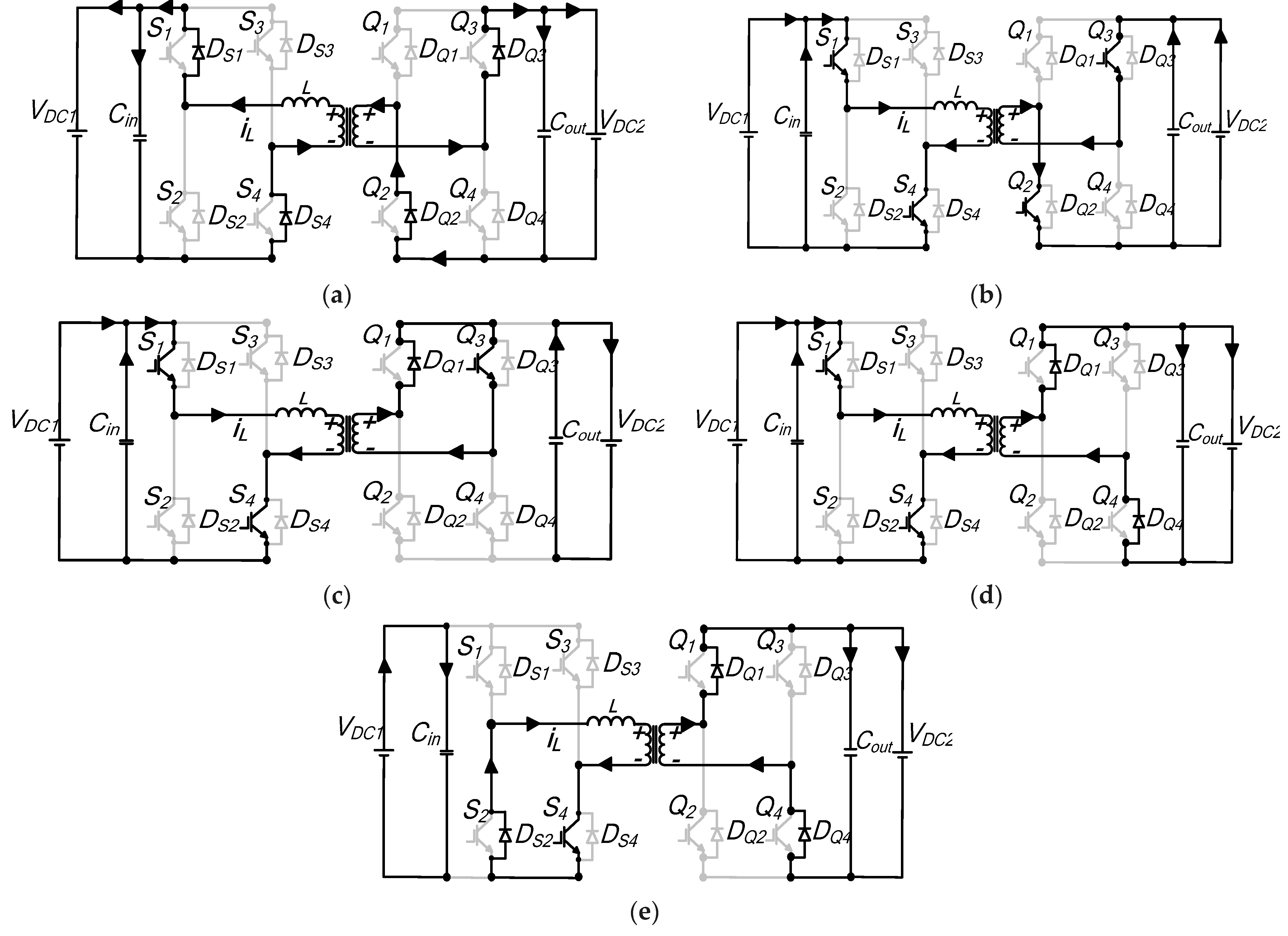
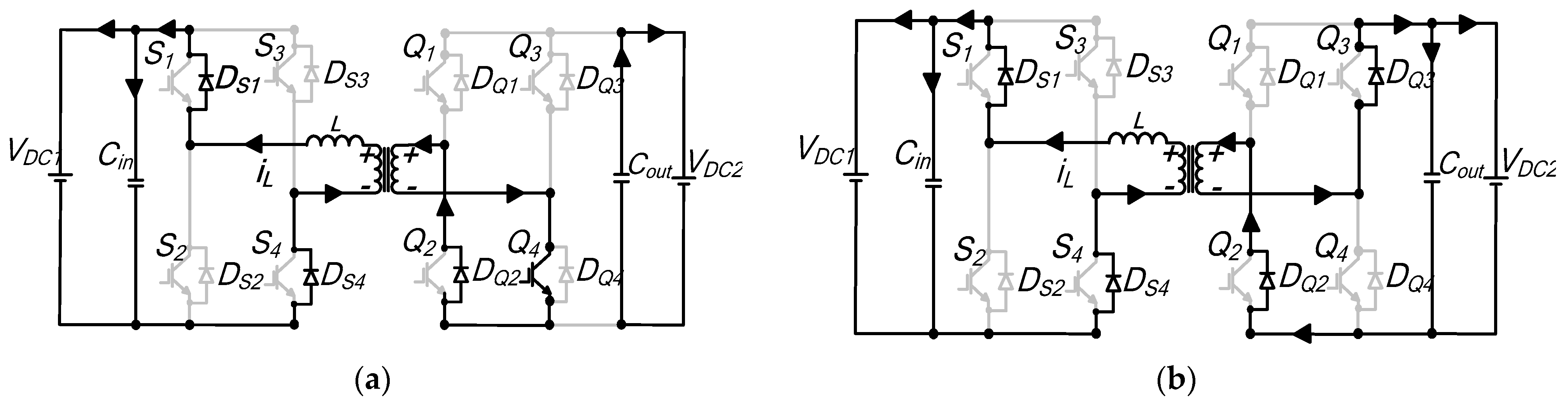
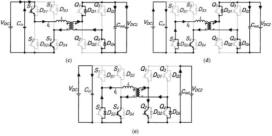
In modern power electronics circuits and systems, conversion from one level of DC voltage to another has become a norm as different circuits utilizing different voltage ratings are incorporated within the same system. DC/DC converters are the equivalent to AC transformers with a continuously variable turn ratio, a key component in various power electronic systems. Isolated bidirectional dual active bridge DC/DC converters (DAB), shown in Figure 1a, were first proposed in [1], and have recently received substantial interest due to its reduced passive components (only a single-series inductor) count, galvanic isolation, extended region of soft switching, high power density, fast power reversal, possibility of high stepping ratio of conversion, buck/boost operation, simple control methods and its integral fault isolation capability without a need for a very fast controller to limit the fault current or the blocking of the IGBT switches during the fault duration [2,3,4].
Applications of DAB converters have received significant interest in the research community and in industry. The use of DAB in 1 Mega-watt (MW) renewable offshore wind energy application has been investigated in [5], where the converter was configured to operate in buck mode using 12 kV input and 1.2 kV output voltages. Investigation of DAB converters for electric/hybrid vehicles has been carried out by [6,7,8,9,10]. In [6], the feasibility of air-cooled 7.5 KW Gallium nitride (GaN)-based DAB converters was designed and implemented for automotive battery charging. The authors exploited 650 V GaN technology and the planar-based transformer operating at 200 kHz switching frequency. Even though, space optimization was not performed, the prototype achieved an efficiency of 98% for the voltage range of 400–500 V. Similarly, in [10], a wide output voltage range of 200–1000 V DAB converter for electric vehicle (EV) charging stations was proposed. In systems, such as uninterruptable power supplies (UPS), energy storage and transfer, a bidirectional DAB converter has been shown to be promising candidate [11]. In [12], DAB converter analysis for all electric aircraft has been performed using ultracapacitors as energy storage elements. The use of DAB design for a minimum weight for airborne wind turbine systems using state-of-the-art power-switching device silicon carbide (SiC), was analyzed in [13]. The application of DAB in medium voltage (MVDC) distribution and HVDC network is presented in [14].
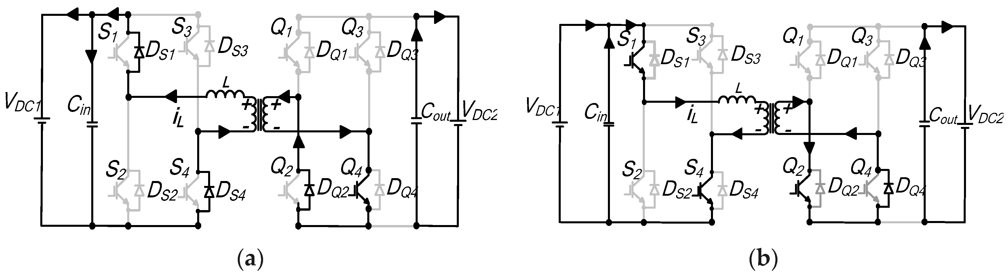
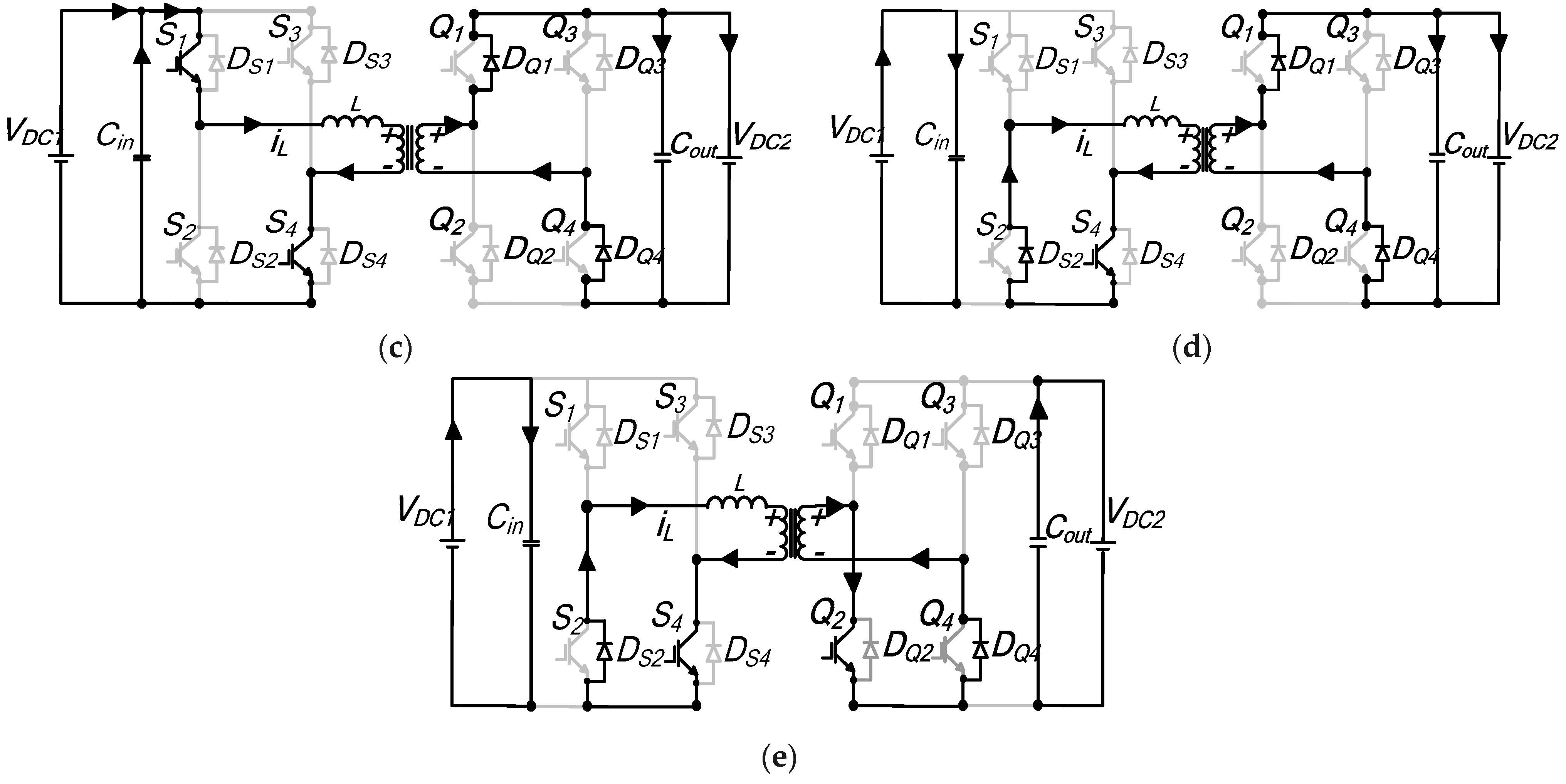
Single-phase isolated bidirectional dual active bridge DC/DC converters (DAB) of Figure 1a above, are composed of two active converter bridges, two DC link filter capacitors, a series inductor (Lext) and a coupling transformer. Converter bridges A and B, consist of four power electronics switches, S1S4 and Q1Q4 with integrated antiparallel diodes. The AC equivalent circuit of the DAB converter is illustrated in Figure 1b. When considering the converter from the perspective of the transformer’s primary side, and while ignoring the influence of the transformer’s magnetizing inductance, the transformer’s leakage inductance is combined with Ltot with a turns ratio of n:1. The magnitude of the external phase shift between switches S1 and Q1 of Figure 1a regulates the power flow between the two converter H-bridges while flow direction of the power is achieved by changing its polarity.
The primary emphasis of recent research on dual active bridge (DAB) converters has been on enhancing efficiency through the development of modulation control strategies [9,10,11,12,13,14,15,16,17,18,19,20,21,22,23,24,25,26], close loop control [27,28,29,30,31], converter circuit topology [26,27] and use of low loss switching devices [32,33]. The modulation control scheme for DAB converters has emerged as a significant research area, with a focus on optimizing existing modulation methods. Several proposed modulation techniques have been explored in the literature that primarily target overall efficiency maximization. This includes conventional/single phase shift (CPS/SPS) modulation [1], dual phase shift (DPS) modulation [15,20,21,22,23], extended phase shift (EPS) modulation [24,25], triple phase shift (TPS) modulation [34], pulse width modulation (PWM) [21] and variations of these direct phase shift schemes to achieve a better dynamic response and eliminate the DC current in AC links [35,36].
The uniqueness of this manuscript is that it shows that CPS, EPS and DPS DAB modulation control schemes are all special cases of TPS modulation [1,15,20,21,22,23,24,25]. Therefore, the study combines all known phase shift modulation schemes of DAB into TPS, instead of presenting each modulation scheme separately and differentiating TPS from CPS, EPS and DPS modulation control. The paper extends the work presented originally by author 1 in [34] by performing detailed mathematical analysis of DAB converters under TPS by identifying all the possible modes of operation under the TPS scheme for both power flow directions. It focuses on simplifying the analysis of each mode, contrary to [35], which reported TPS to be a complex scheme and with an objective to focus on standardizing all the phase shift modulation schemes for DAB DC/DC converters. An analytical assessment of each mode is performed to investigate each mode’s active power and inductor currents, the RMS current of the AC link, the RMS voltage of the AC link, the reactive power, the power range operation of the mode, and the ZVS switching possibility and reactive power. In addition, a generic optimization algorithm is developed to show the key advantages of TPS. The authors expect the detailed analysis of DAB converters performed in this manuscript to facilitate DAB DC/DC converter designers in identifying a wide range of optimization algorithms to achieve higher efficiency under TPS schemes.
This article consists of four sections. The first section introduces CPS, EPS and DPS modulation schemes. The second section, a qualitative discussion and performance analysis of every conceivable TPS operational mode, is presented. Graphical representations of voltage and current waveforms for each mode are provided, along with a derivation of key performance metrics, including peak/RMS current flow, active power, reactive power, and ZVS boundary. The derivation process begins by establishing mode constraints/boundaries, which are determined by analyzing the AC voltage waveform patterns for each mode. Next, the DAB inductor current waveform is derived, and the instantaneous currents for each subperiod are determined using the DAB converter equivalent circuit. From this, parameters such as average power and reactive power are calculated for each operating mode. A generic per-unit TPS algorithm is used as an example to highlight the advantages of the TPS modulation scheme that is discussed in Section 3. In order to confirm the accuracy of the proposed TPS algorithm, a 100 kW 1 kV/4 kV DAB model that is an integral part of a high-power multimodule DAB converter is simulated using Matlab/Simulink, and a downscaled experimental prototype is built to validate the algorithm in Section 5.

2. Basic Operating Principle of DAB Using Conventional Phase Shift, Dual Phase and Extended Phase Shift Control

When the CPS control is used, the switches that are cross-connected (S1 and S4, Q1 and Q4) in Figure 1a are switched simultaneously, resulting in converter waveforms shown in Figure 2a at the two transformer terminals by assuming VDC1nVDC2 (similar analysis results for VDC1nVDC2). VDC1 and VDC2 are DC link voltages; vL is the voltage across the inductor; iL is the inductor current; vac1 and nvac2 (referred to primary) are transformer terminal voltages; Ts is the period (Th = ½Ts); and D is the external phase shift (0 ≤ D ≤ 1). The amount of power transferred, as well as the direction, is regulated by controlling the phase shift (D) between vac1 and vac2.
From the voltages and current waveforms of Figure 2a, the expression for the current for the first half-cycle by assuming t0 = 0, t1 = DTh and t2 = Th is given by:
i L ( t o ) = V D C 1 n V D C 2 + 2 n V D C 2 D 4 f s L t o t i L ( t 1 ) = 2 V D C 1 D V D C 1 + n V D C 2 4 f s L t o t i L ( t 2 ) = V D C 1 n V D C 2 + 2 n V D C 2 D 4 f s L t o t
where fs is the switching frequency and the total inductance is given by Ltot.
Therefore, the equation for the output power under CPS control can be written as:
P c p s = 1 T h 0 T h v a c 1 i L ( t ) d t = 1 T h t 0 t 1 v a c 1 ( t ) × V D C 1 + n V D C 2 L t o t t + i L ( t 0 ) d t + t 1 t 2 v a c 1 ( t ) × V D C 1 n V D C 2 L t o t t + i L ( t 1 ) d t P c p s = n V D C 1 V D C 2 D 1 D 2 f s L t o t
The implementation of the CPS control algorithm is straightforward, as it requires just one variable: the phase shift angle, to manage power flow. The active power output characteristic is illustrated in Figure 3a for positive power flow. As can be observed, the maximum power can be obtained when D = 0.5 and power is zero for D = 0. However, CPS control is an active power-centered algorithm, where applications involving large voltage conversion ratios results in increased current stress, loss of soft switching and high circulating reactive power at the AC link [15].
EPS and DPS control were introduced to overcome some of the limitations of CPS modulation. The aim of these switching patterns is to extend the soft-switching region and minimize/exclude the reactive power circulating within the converter bridges, thereby improving the overall efficiency of the converter. With EPS, D1, which is an additional inner phase shift between the legs of H-bridge one, is introduced; while in H-bridge two, the switches connected in cross-configuration are toggled simultaneously. This leads to a quasi-square AC output waveform when employing an inner shift D1 for the first bridge, and a complete AC square waveform, as illustrated in Figure 2b, for the second H-bridge. The parameter D1 is utilized to extend the ZVS and diminish reactive power. The phase shift D2 represents the outer phase shift angle responsible for regulating both the magnitude and direction of power flow, and corresponds to the parameter “D” in the CPS scheme.
i L ( t o ) = V D C 1 D 1 2 n V D C 2 D 2 + n V D C 2 4 f s L t o t i L ( t 1 ) = 2 V D C 1 D 2 V D C 1 D 1 + n V D C 2 4 f s L t o t i L ( t 2 ) = V D C 1 D 1 + 2 V D C 2 D 2 2 V D C 2 D 1 + n V D C 2 4 f s L t o t i L ( t 3 ) = V D C 1 D 1 + 2 V D C 2 D 2 n V D C 2 4 f s L t o t
Thus, average power when EPS modulation is used can be obtained as
P E P S = 1 T h 0 T h v a c 1 i L ( t ) d t = 1 T h t 0 t 1 v a c 1 ( t ) × V D C 1 + n V D C 2 L t o t t + i L ( t 0 ) d t + t 1 t 2 v a c 1 ( t ) × V D C 1 n V D C 2 L t o t t + i L ( t 1 )      t 3 t 4 v a c 1 ( t ) × n V D C 2 L t o t t + i L ( t 2 ) d t P E P S = n V D C 1 V D C 2 4 f s L t o t 2 D 1 D 2 2 D 2 2 D 1 2 + D 1
From (4), the additional modulation parameter D2 improves the regulation flexibility of the converter, as the power diagram of Figure 3b shows. Similar to the CPS control, the maximum power is obtained when the values of D1 = 1 and D2 = 0.5. This shows that only under CPS is maximum output power attainable. For other loading scenarios, different combinations of control variables D1 and D2 may result in the same power output. In EPS, the operation of the two H-bridges is required to be swapped when the voltage conversion ratio and power direction are altered in order to operate the converter at minimal circulating power [24]. This complicates the operation of the converter further as the power flow direction has to be sensed continually, thus introducing additional overhead for the controller.
DPS control aims to address some of these limitations by not restricting one of the AC link voltages to a full square wave operation, but rather, zero states are introduced for both H-bridges, unlike EPS control, in addition to enhancing the regulation flexibility further. This is accomplished by an additional inner phase shift between both the converter switch pairs S1–S3 and Q1–Q3 (leg 1 and leg 2 of bridge A and legs 1 and 2 of bridge B). Figure 2c,d illustrate the resulting waveforms under DPS control. Phase shift D1 is the inner phase shift for both H-bridges and D2 is the external phase shift (D2 = D in CPS control). The resulting waveforms when DPS control is applied can be divided into two operating conditions, which are:
0   D 2 D 1 1 0   D 1 D 2 1
When
  0   D 2 D 1 1
the current expression of each segment for the first half-cycle is derived by assuming t0 = 0, t0 = 0, t1 = D2Th, t2 = D1Th and t3 = Th:
i L ( t o ) = V D C 1 D 1 2 n V D C 2 D 2 n V D C 2 D 1 + 2 n V D C 2 4 f s L t o t i L ( t 1 ) = V D C 1 D 1 + 2 V D C 1 D 2 2 V D C 1 + n V D C 2 D 1 4 f s L t o t i L ( t 2 ) = 2 V D C 1 D 2 V D C 1 D 1 + n V D C 2 D 1 4 f s L t o t i L ( t 3 ) = V D C 1 D 1 + 2 V D C 1 D 2 n V D C 2 D 1 4 f s L t o t i L ( t 4 ) = V D C 1 D 1 + 2 n V D C 2 D 2 + n V D C 2 D 1 2 n V D C 2 4 f s L t o t
From (6), the ideal power transferred by the converter is given for this condition as
P D P S 1 = 1 T h 0 T h v a c 1 i L ( t ) d t    = 1 T h [ t 0 t 1 { v a c 1 ( t ) × ( [ V D C 1 L t o t t + i L ( t 0 ) d t ] ) } + t 1 t 2 { v a c 1 ( t ) × ( V D C 1 n V D C 2 L t o t t + i L ( t 1 ) ) } ] d t
P D P S 1 = n V D C 1 V D C 2 4 f s L t o t 2 D 2 2 + 2 D 2 D 1 2 + 2 D 1 1
A similar analysis can also be performed for the second operating condition in (5), by assuming t1 = (D2 + D1 − 1)Th, t2 = D1Th, t3 = D2Th and t4 = Th. Therefore, the current expression of each segment for the first half-cycle is:
i L ( t o ) = V D C 1 D 1 2 n V D C 2 D 2 n V D C 2 D 1 + 2 n V D C 2 4 f s L t o t i L ( t 1 ) = V D C 1 D 1 + 2 V D C 1 D 2 2 V D C 1 + n V D C 2 D 1 4 f s L t o t i L ( t 2 ) = V D C 1 D 1 + n V D C 2 D 1 4 f s L t o t i L ( t 3 ) = i L ( t 2 ) i L ( t 4 ) = V D C 1 D 1 + n V D C 2 D 1 + 2 n V D C 2 D 2 2 n V D C 2 4 f s L t o t
The ideal power for this condition is also computed as:
P D P S 2 = 1 T h 0 T h v a c 1 i L ( t ) d t = 1 T h [ t 0 t 1 { v a c 1 ( t ) × ( [ V D C 1 + n V D C 2 L t o t t + i L ( t 0 ) d t ] ) } + t 1 t 2 { v a c 1 ( t ) × ( V D C 1 L t o t t + i L ( t 1 ) ) } ] d t
P D P S 2 = n V D C 1 V D C 2 4 f s L t o t D 2 2 + 2 D 2 2 D 1 D 2 + D 1 1
The power output for different combinations of D1 and D2 is illustrated by Figure 3c. As shown in the figure, similar to EPS control, maximum power output can be achieved for values of D1 = 1 and D2 = D = 0.5, while for partial power operation, the same output power results for different combinations of D1 and D2.
The triple phase shift control/modulation scheme (TPS) is an extension of the dual phase shift control (DPS), where a time delay is introduced in the gate signals of cross-connected switch pairs of each H-bridge of the DAB converter. Compared to DPS, the inner phase shift might be unequal in both bridges. TPS was partially studied in [21,22,23,24] to enhance the converter’s performance by extending the soft-switching range, improving regulation flexibility and increasing overall DAB DC-DC converter efficiency. The authors of [22] investigated the converter’s stability using TPS control, but without emphasizing the important issue of efficiency improvement. Only four TPS modes were characterized to extend the zero-voltage switching (ZVS) operating range and increase the converter efficiency [23]. The authors of [21,23] identified twelve different switching modes, but only a subset of these modes was partially approximated using a fundamental component analysis. A more comprehensive study in [24] investigated a multiphase shift scheme with both DPS and TPS modes to determine the optimal submodes by examining the waveform characteristics.

3. Basic Operating Principle of DAB Using TPS Control

By utilizing the TPS modulation scheme to control the DAB converter, three control parameters, symbolized as, D1, D2 and D3, serve as modulation parameters for the converter. Specifically, D1 represents the inner phase shift between switches S1 and S4; D2 signifies the inner phase shift between switches Q1 and Q4; while D3 denotes the outer or external phase shift between switches S1 and Q1, as depicted in Figure 4a. By adjusting D3 between the two H-bridges, both the magnitude and direction of power flow can be controlled. The magnitude and direction of power flow are controlled by adjusting D3 between the two H-bridges. Figure 4b depicts example waveforms showing switching waveforms for TPS modulation scheme, the resulting AC voltages at transformer terminals AB and CD (i.e., the primary side) and current iL.

TPS Modes of Operation

Considering all potential combinations of phase shifts D1, D2 and D3, full, partial and no overlaps of transformer terminal voltage waveforms give rise to six different switching modes for forward power flow, and their complements for reverse power flow. Importantly, it is the modes’ boundaries that set the number of TPS modes. In this section, a comprehensive analysis of the converter performance indices will be performed for each mode. TPS control involves different operating modes, in addition to loading condition (whether the converter is lightly or heavily loaded).
In the analysis, the following assumptions are made:
-
Lossless DAB converter.
-
Fixed VDC1 and VDC2 DC link voltages.
-
Buck mode operation (VDC1 > nVDC2); boost mode operation (VDC1 < nVDC2) is similar to buck mode and will be omitted in this section.
-
The turn’s ratio of the transformer is n and fs is the switching frequency.
-
The transformer magnetizing inductance is neglected.
-
H-bridge B is referenced to the primary side, with the transformer’s leakage inductance incorporated with the external inductor to give a total combined inductance of Ltot.
-
The analysis does not account for short-timescale effects like switching dynamics and the effect of dead bands.
(a) 
Modes 1 and 1′
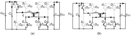
The ideal operating waveforms of the modes are shown in Figure 5. Mode 1, shown in Figure 5a, is characterized by a full positive-half-cycle overlap of both bridges’ terminal voltages with D1D2, while complimentary mode 1′ waveforms, in Figure 5b, are graphically described by the full overlap of positive and negative half-cycles of AC link voltages, with the bridge B waveform being shifted by 180° to reverse the converter operation, resulting in equal but negative power. The remaining part of this section performs the derivation of several key performance indicators for each of the following operating modes.
i. 
Mode 1
The mode boundary conditions must ensure complete overlap is maintained for the AC voltages of both bridges. Thus, by observing Figure 5a, the following two constraints are defined:
D 1 D 2 0 D 3 D 1 D 2
Inductor current is crucial for active and reactive power calculations. Thus, applying the Kirchhoff voltage law (KVL) in the equivalent circuit diagram of Figure 1b, the analytical expression for the current can be written as
i L ( t ) = 1 L t o t t n t v a c 1 ( t ) v a c 2 ( t ) d t + i L ( t n ) t n t t n + 1
where tn represents nth switching instant; v a c 1 ( t ) is the coupling transformer primary voltage; and v a c 2 ( t ) is the secondary transformer voltage referred to the primary side. According to Figure 5a, nine different switching segments emerge that will completely be analyzed for this mode.
Interval t0–t1: Figure 6a shows the equivalent circuit during this switching instant. Since the current is negative, iL, flows through freewheeling diodes DS1 and DS4 in bridge A due to the positive bridge A output voltage. For bridge B, diode DQ1 and switch Q3 conduct the current. The inductor voltage is clamped at VDC1. Therefore, the inductor current is expressed by
i L ( t ) = V D C 1 L t o t t t 0 + i L ( t 0 )
Interval t1–t1: The direction of inductor current has changed from negative to positive at t1. In bridge A, the current flows through switches S1 and S4, while for bridge B, the current flows through DQ1 and Q3. The current remains the same as in previous switching instants while continuing to increment. The voltage across the coupling inductor is VDC1. This is depicted in Figure 6b.
Interval t1–t2: The equivalent circuit for this segment is shown in Figure 6c. Since it is assumed that the converter works in buck mode where VDC1 > nVDC2, the current slope is increasing. With both bridges’ output voltage being positive and a positive inductor current polarity, switches S1 and S2 of bridge A remain on. In bridge B, iL, flows through the reverse recovery diodes, DQ1 and DQ4. The voltage across the inductor is VDC1–nVDC2; therefore, the inductor current iL(t) is determined by
i L ( t ) = V D C 1 n V D C 2 L t o t ( t t 1 ) + i L ( t 1 )
Interval t2–t3: S1 and S2 of bridge A are still conducting. In secondary bridge B, current flows through Q2 and DQ4 as illustrated in Figure 6d. The voltage applied across the inductor is VDC1, so the current through Ltot can be written as
i L ( t ) = V D C 1 L t o t ( t t 2 ) + i L ( t 2 )
Interval t3–t4: Both bridge A and bridge B voltages are zero, and Figure 6e depicts the equivalent circuit. The inductor current remains unchanged and circulates in DS2, S4, Q2 and DQ4 of both bridges. The voltage across the inductor is zero, and thus, the inductor current is
i L ( t ) = i L ( t 3 )
Interval t4–t4: Figure 6f shows the equivalent circuit for this duration. Switch S4 of bridge A is turned off and the current flows through the diagonal antiparallel diodes DS2 and DS3 since bridge A’s voltage is negative. The status of bridge B remains unchanged, where iL decreases linearly and is carried by Q2 and DQ4. Voltage across the inductor is −VDC1. Thus,
i L ( t ) = V D C 1 L t o t t t 4 + i L ( t 4 )
Interval t4–t5: The inductor current polarity changes S2 and S3 of the bridge A freewheel. In bridge B iL, flows through DQ2 and Q4. The equivalent circuit structure is shown in Figure 6g. The inductor voltage remains at −VDC1 and the value of the inductor current is given by expression (18).
Interval t5–t6: During this subperiod, S2 and S3 of bridge A are still on, while DQ2 and DQ3 conduct for bridge B as Figure 6h demonstrates. The voltage across the inductor is VDC1 + nVDC2. As a result, the inductor current is
i L ( t ) = V D C 1 + n V D C 2 L t o t ( t t 5 ) + i L ( t 5 )
Interval t6–t7: The switching pattern for this subperiod is similar to the previous segment t5t6 and the equivalent circuit diagram showing the current path is displayed in Figure 6i. S2 and S3 of bridge A continue to conduct. For bridge B, switch Q1 and DQ3 conduct. The voltage across the inductor is −VDC1. Therefore, the inductor current is
i L ( t ) = V D C 1 L t o t t t 5 + i L ( t 6 )
Interval t7–t8: Bridge A and bridge B voltages are both zero, and thus the voltage across the inductor is likewise zero, as demonstrated by Figure 6j. For both H-bridges, S2, DS4, DQ2 and Q4 conduct, respectively. The inductor current during this subperiod is
i L ( t ) = i L ( t 7 )
Since the inductor current iL(t)’s average value of the for one complete cycle (Ts) has to be zero, it is therefore only necessary to compute the current for the first half-cycle. Moreover, due to the half-wave symmetry of the inductor current waveform, it can be shown that
i L ( t 4 ) = i L ( t 0 ) i L ( t 5 ) = i L ( t 1 ) i L ( t 6 ) = i L ( t 2 ) i L ( t 7 ) = i L ( t 3 )
By applying volt-second balance to the inductor current, the initial current of the inductor, iL(to), can be derived from Equations (14)–(17), by assuming tn values of t0 = 0, t′1 = D3Th, t2 = (D3 + D2)Th, t3 = D1Th and t4 = Th, where Th = Ts/2.
2 i L ( t 0 ) = V D C 1 L t o t t 4 t 3 + V D C 1 n V D C 2 L t o t t 3 t 2 + V D C 1 L t o t t 2 t 1
Substituting values of tn in the expression (23) above, i L ( t 0 ) can be derived as
i L ( t 0 ) = V D C 1 D 1 n V D C 2 D 2 4 f s L t o t
From (24), the currents for each switching interval can be derived as
   i L ( t 1 ) = V D C 1 L t o t t 1 t 0 V D C 1 D 1 n V D C 2 D 2 4 f s L t o t            = 2 V D C 1 D 3 V D C 1 D 1 + n V D C 2 D 2 4 f s L t o t
i L ( t 2 ) = V 1 n V 2 L t o t t t 1 + i L ( t 1 ) =    2 V D C 1 D 2 + 2 V D C 1 D 3 V D C 1 D 1 + n V D C 2 D 2 4 f s L t o t
i L ( t 3 ) = V D C 1 L t o t t 3 t 2 + i L ( t 2 )          = 2 V D C 1 D 1 2 V D C 1 D 3 2 V D C 1 D 2 4 f s L t o t + 2 V D C 1 D 2 + 2 V D C 1 D 3 V D C 1 D 1 + n V D C 2 D 2 4 f s L t o t          = V D C 1 D 1 n V D C 2 D D C 2 4 f s L t o t
i L ( t 4 ) = i L ( t 3 )
The peak current for this mode of operation is given by
       i p e a k = i L ( t 3 ) = i L ( t 0 ) = V D C 1 D 1 n V D C 2 D 2 4 f s L t o t
The rms current can be expressed as follows:
i r m s ( mod e 1 ) = 1 T h 0 T h i L ( t ) 2 d t = 1 T h t 0 t 1 [ V D C 1 L t o t t + i L ( t 0 ) d t ] 2 + t 1 t 2 [ V D C 1 n V D C 2 L t o t t + i L ( t 1 ) d t ] 2 + t 2 t 3 [ V D C 1 L t o t t + i L ( t 2 ) d t ] 2 + t 3 t 4 [ V D C 1 L t o t t + i L ( t 3 ) d t ] 2 1 / 2   
Inserting t0 = 0, t1 = D3Th, t2 = (D3 + D2)Th, t3 = D1Th, t4 = Th in (30) and rearranging yields
i r m s ( mode 1 )   = i L 2 ( t 3 ) 1 D 1 + 2 f s L t o t 3 i L 3 ( t 1 ) i L 3 ( t 0 ) V D C 1 + i L 3 ( t 2 ) i L 3 ( t 1 ) V D C 1 n V D C 2 + i L 3 ( t 3 ) i L 3 ( t 2 ) V D C 1 1 / 2
Based on the derived expressions, derivations for active power, reactive power, and ZVS operation possibility for each switch and its range are presented below.
The calculation of the average power transferred by the converter can be achieved at either bridge, by considering the assumptions made previously,
P = 1 T h 0 T h v a c 1 i L ( t )   d t   =   1 T h 0 T h v a c 2 i L ( t )   d t
The transmitted power is obtained as
P mod e 1 = 1 T h 0 t 1 t 0 v a c 1 ( t ) × V D C 1 L t o t t + i L ( t 0 )   d t + 0 t 2 t 1 v a c 1 ( t ) × V D C 1 n V D C 2 L t o t t + i L ( t 1 )   +    0 t 3 t 2 v a c 1 ( t ) × V D C 1 L t o t t + i L ( t 2 )   +   0 t 4 t 3 v a c 1 ( t ) × 0 L t o t t + i L ( t 3 ) d t
Simplifying and rearranging expression (33) results in
P mod e 1 = 1 T h 0 t 1 t 0 { v a c 1 ( t ) × ( [ V D C 1 L t o t t + i L ( t 0 )   d t ] ) } + 0 t 2 t 1 v a c 1 ( t ) × V D C 1 n V D C 2 L t o t t + i L ( t 1 )   + 0 t 3 t 2 v a c 1 ( t ) × V D C 1 L t o t t + i L ( t 2 )   +   0 t 4 t 3 v a c 1 ( t ) × 0 L t o t t + i L ( t 3 ) d t             = V D C 1 T h { [ ( V D C 1 L t o t t 2 2 + i L ( t 0 ) × t ) ] t 0 t 1 + [ ( V D C 1 n V D C 2 L t o t t 2 2 + i L ( t 1 ) × t ) ] t 1 t 2 + [ ( V D C 1 L t o t t 2 2 + i L ( t 2 ) × t ) ] t 2 t 3 }
After inserting tn values and further manipulation of (34), mode 1 active power equation can be derived as
P mod e 1 = n V D C 1 V D C 2 4 f s L t o t D 2 2 D 1 D 2 + 2 D 2 D 3
From (35), the range of power transfer can be determined, in order to characterize mode upper and lower power operation limits. This is carried out by first normalizing the power equation relative to the maximum power attained by the converter. This base power is obtained through CPS Equation (2) of the previous chapter, when external phase shift D = 0.5.
P b a s e = n V D C 1 V D C 2 8 f s L t o t
Thus,
P mod e 1 ( p u ) = 2 D 2 2 D 1 D 2 + 2 D 2 D 3
The maximum and minimum power transfer in per unit (pu) and corresponding maximum and minimum TPS control values can be obtained by solving a basic optimization problem for the normalized power formula (37) and applying the mode operational constraints (12). The required steps to determine these parameters is summarized by flow chart of Figure 7. Results obtained from this are:
P max = 0.5   p u D 1 = 1 , D 2 = 0.5 , D 3 = 0.5 P min = 0.5   p u   D 1 = 1 , D 2 = 0.5 , D 3 = 0.0
Reactive power is a vital variable of interest in the investigation of DAB converters. Reducing reactive power consumption has the advantage of minimizing the RMS inductor current for a given level of power transfer. This, in turn, leads to reduced conduction and copper losses. In this paper, reactive power is calculated by determining the apparent power SL at the inductor. Since inductors do not absorb active power, the apparent power is, therefore, analogous to the reactive power utilized by the inductor. This definition is equivalent to the total reactive power consumption at the converter H-bridges. Hence, the reactive power, denoted as Q, can be obtained as
Q = S L = V L R M S I L R M S
The equation for the mode 1 RMS current is denoted in (31). The RMS value for the inductor voltage can be calculated by referring to Figure 4a:
v L r m s ( mod e 1 ) = 1 T h 0 T h V L 2 ( t ) d t = 1 T h V 2 D C 1 t 1 t 0 + V D C 1 n V D C 2 2 t 2 t 1 + V 2 D C 1 t 3 t 2 1 / 2
Substituting tn values into (40), the mode 1 RMS voltage is
v L r m s ( mod e 1 ) = V D C 1 2 D 1 + ( n V D C 2 ) 2 D 2 2 n V D C 1 V D C 2 D 2 1 / 2
By merging Equations (31) and (41), a more accurate definition of the DAB true reactive power emerges:
Q mod e 1 = V D C 1 2 D 1 + ( n V D C 2 ) 2 D 2 2 n V D C 1 V D C 2 D 2 × i L 2 ( t 3 ) 1 D 1 + 2 f s L t o t 3 i L 3 ( t 1 ) i L 3 ( t 0 ) V D C 1 + i L 3 ( t 2 ) i L 3 ( t 1 ) V D C 1 n V D C 2 + i L 3 ( t 3 ) i L 3 ( t 2 ) V D C 1 1 / 2
To achieve zero-voltage switching (ZVS) with IGBT switches in the converter, certain conditions must be met. First, antiparallel diodes need to conduct before the switches are turned on. Once the voltage across the switches drops to null, the current shifts to the switch from the antiparallel diode, allowing for turn-on when voltage is zero and effectively eliminating power loss during turn-on. Therefore, at the precise moment when the switch is turned on, the current within the switch should have a negative direction, providing the necessary condition for ZVS. In the context of Figure 1a, the specific conducting current directions of the switches can be summarized as
F o r S 1 , S 4 , Q 2 , Q 3   i L t = t u r n o n   < 0 & F o r S 2 , S 3 , Q 1 , Q 4   i L t = t u r n o n   > 0
-
Generation of inequality for each switch, by observing the instant the switch starts to conduct first.
S 1 = i L ( t 7 ) < 0 i L ( t 3 ) > 0 i L ( t 0 ) < 0 S 2 = i L ( t 3 ) > 0 i L ( t 0 ) < 0 S 3 = i L ( t 4 ) > 0 i L ( t 0 ) < 0 S 4 = i L ( t 0 ) < 0          &          Q 1 = i L ( t 6 ) > 0 i L ( t 2 ) < 0 Q 2 = i L ( t 2 ) < 0 Q 3 = i L ( t 5 ) < 0 i L ( t 1 ) > 0 Q 4 = i L ( t 1 ) > 0
-
Summarizing inequalities of expression (44) by removing redundant expressions and checking if the inequality does not contradict the current waveform.
i L ( t 0 ) < 0 i L ( t 1 ) > 0 i L ( t 2 ) < 0
  • By mapping (45) to the respective segments of the inductor current of Figure 5a, inequality i L ( t 2 ) < 0 introduces a conflict, and hence, for this mode, it can be concluded that soft switching is not possible for all DAB converter switches. Note that this is applicable when the voltage conversion ratio n V D C 2 V D C 1 < 0 . When n V D C 2 V D C 1 > 0 , the resulting condition might be different.
i. 
Mode 1′
Mode1′ is essentially the mode generating equal power in magnitude to mode 1 but in the reverse direction. Hence, the bridge B voltage waveform is shifted by 180°. Therefore, the boundary condition is defined by the full overlap of positive and negative half-cycles of the bridges’ AC voltage waveforms, as Figure 5b depicts. The same methodology can be adapted to derive the mode constraint as in the previous mode and by extending the mode voltage waveforms to the negative half-plane; it can be concluded that the following mode 1′constraints should be maintained:
D 2 D 1 1 D 3 1 + D 1 D 2
Analysis for various switching instants of the inductor current is performed prior to deriving key parameters. Nine distinct segments emerge, as illustrated in the Figure 5b. The second half-cycle operation is similar, but with an inverted inductor current and complimentary switches conducting; the equivalent circuit and steady-state value of the inductor current for the first half-period is defined for convenience, and this will likewise also be the case for all the remaining operating modes.
Interval t0–t1: The inductor current is negative during this switching state and the resulting equivalent circuit is demonstrated by Figure 8a. Switches S1 and S4 are in the direct conduction path, the current freewheels through integrated antiparallel diodes DS1 and DS4 for Bridge A, while for Bridge B, the current flows through DQ2 and Q4, respectively. The voltage across the inductor is VDC1. Therefore, IL(t) is expressed as
i L ( t ) = V D C 1 L t o t t t 0 + i L ( t 0 )
Interval t1–t1: Figure 8b depicts the equivalent circuit for this time segment. In bridge A, iL flows through diodes DS1 and DS4. Similarly, the current in bridge B freewheels through reverse recovery diodes DQ2 and DQ3. Inductor voltage is clamped at VDC1 + nVDC2.
i L ( t ) = V D C 1 + n V D C 2 L t o t ( t t 1 ) + i L ( t 1 )
Interval t1–t2: Current polarity reverses for this time duration, whilst linearly increasing, plotted by the circuit diagram of Figure 8c. Switches S1 and S4 of bridge A are conducting, while in Bridge B, the current flows through Q2 and Q3. Inductor voltage is still clamped at VDC1 + nVDC2. The current is similarly given by (48). The interval ends upon Q2 turn-off.
Interval t2–t3: Figure 8d demonstrates the equivalent circuit showing the current path during this duration. For bridge A, the same switches continue to conduct as in the previous segment, while in bridge B, the current freewheels in diode DQ1 and flows through switch Q3. The voltage across the inductor is VDC1. The inductor current for this segment is
i L ( t ) = V D C 1 L t o t t t 2 + i L ( t 2 )
Interval t3–t4: The schematic circuit showing the current path during this time instant is displayed in Figure 8e. Both bridge terminal voltages are zero, and thus, no power is transferred. The current circulates through DS1 and S4 in bridge A. For bridge B, the current path remains the same as in the previous interval. The inductor current slope is zero, and thus, its value is given by (49).
By substituting tn values of t0 = 0, t1 = (1 − |D3|)Th, t2 = (1 − |D3|+ D2)Th, t3 = D1Th and t4 = Th, one can evaluate expressions comprising the inductor current at various switching instants, peak currents and RMS currents, along with the average power, reactive power and ZVS constraints, following similar steps outlined in mode 1. To reduce the number of equations, the final derivation of these expressions is summarized in Table 1.
According to the results obtained, it can be observed in Table 1 that mode peak current is given by iL(t3). The derived per-unit value for upper- and lower-mode active power limits, which is ±0.5 pu, is also evaluated by applying a similar optimization problem procedure as in mode 1, while decrementing D3 from 0 to −1 (rather than incrementing). The corresponding TPS modulation parameters that achieve these limits are also tabulated. By also taking a similar approach for the determination of ZVS, as in mode 1, a soft-switching operation is possible for all the switches as long as the ZVS constraints given in Table 1 are satisfied. Even though the obtained mode steady-state equations look dissimilar to previous derivations defined for mode 1, it can be shown that by substituting |D3| = 1 − D3 in expressions of mode1′ results in inverted but identical equations of mode 1, which verifies the complementary nature of this mode compared to mode 1.
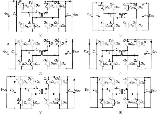
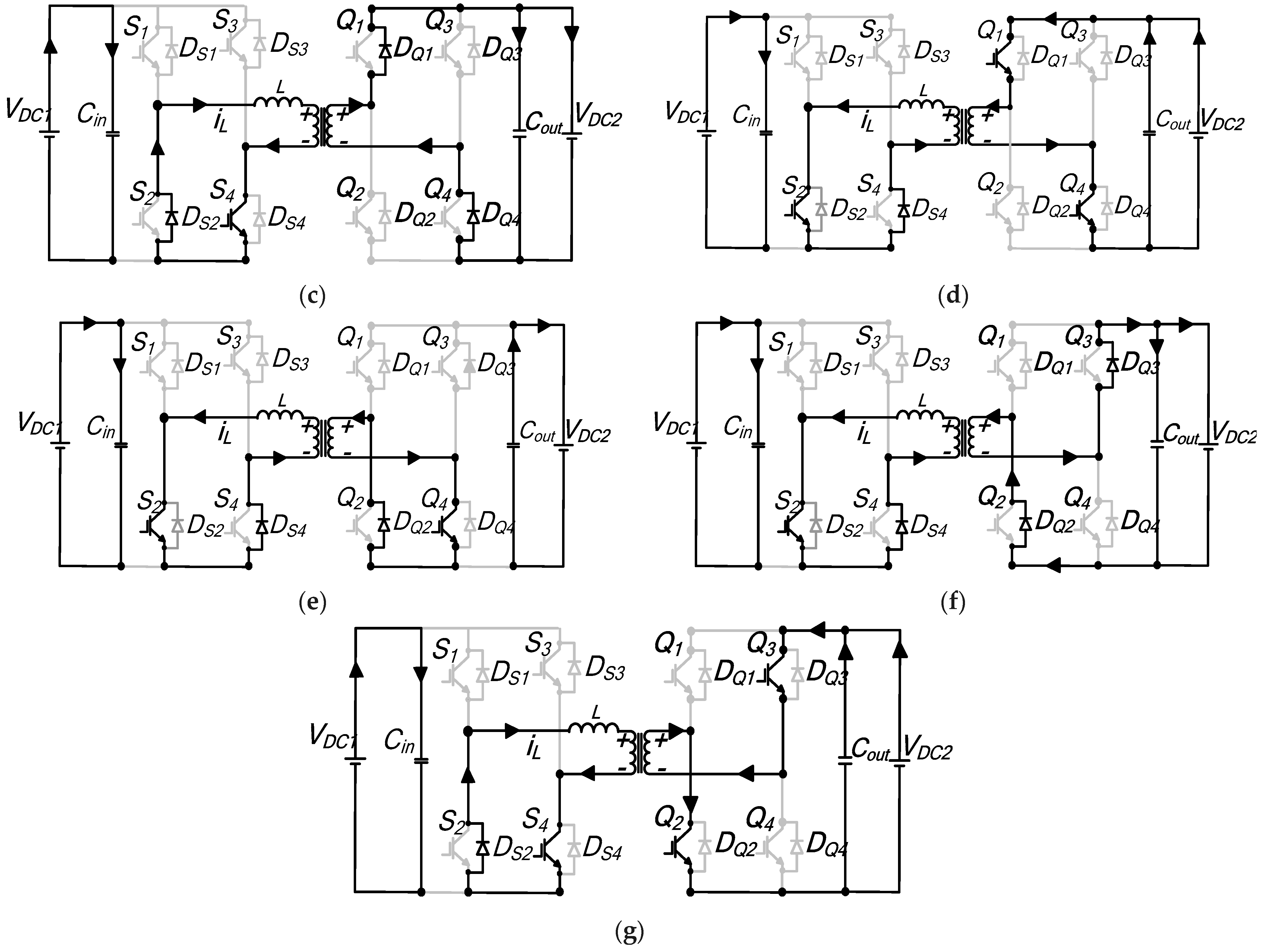
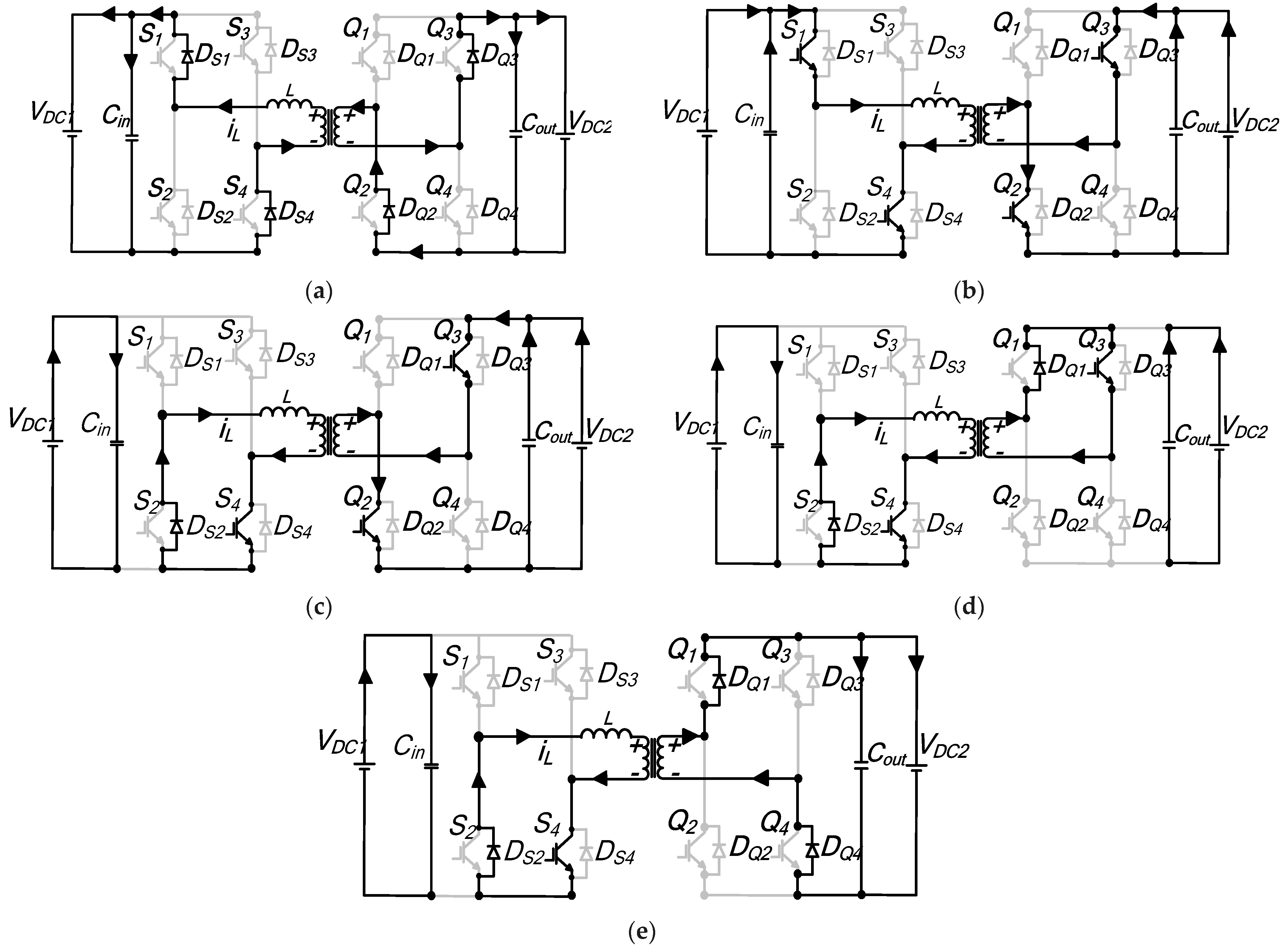
Following a similar analysis to the TPS modes above, in Appendix A, the remaining modes of operations 2 through 6 and their corresponding complements, which are graphically shown in Figure 9, are analyzed.
Normalized inductor currents to (1/4fsL), for the positive half-cycle switching instants are derived and listed for the remaining modes in Table 2. Detailed derivation of the currents for each mode can be found in Appendix A. The negative half-cycle values are not included because of the half-wave symmetry of the inductor current. These values can be computed by taking the counter-positive half-cycle values.
Table 3 lists the average power pu normalized to the maximum power transferred by the converter for the remaining modes. Using CPS modulation at 90° phase shift between the two converter half-bridge voltages, the base power utilized in this article is derived.
P b a s e = n V 1 V 2 8 f s L
For each mode, the range of power transfer is also computed to characterize mode limits, by applying the mode operational constraints to the computed power equations. This shows the converter power transfer capability with respect to the full range under a specific mode of operation. In complementary modes, bridge 2 waveform is shifted by 180° from the noncomplementary mode, resulting in the exact but negative power range. In Table 3, modes 6 and 6′ are the sole modes that cover the whole converter operating power range.
The operational modes, including 1, 1′, 2 and 2′, are capable of both charging and discharging, but only within half of the power range. Conversely, modes 3, 4, 5 and 6, along with their complements, exclusively support unidirectional power transfer. Notably, in modes 3 and 3′, the power transfer is not dependent on D3 and can be solely controlled by adjusting the bridge voltages. ZVS constraints are established and presented in Table 4, specifically indicating modes where ZVS can be achieved for all switches. For other modes, ZVS is only partially attainable within the converter, as seen in modes 1, 3, 3′ and 5. The table also contains information on RMS current, RMS voltage and reactive power for the remaining modes.

4. Generalization of TPS Control Scheme

Based on the analysis provided in the previous sections, it can be inferred that TPS control can be applied universally across various phase shift modulation techniques. To demonstrate this, we will consider the following examples while adhering to the mode operational constraints defined in the previous section.
i.
Conventional phase shift (CPS): This is defined by D1 = 1, D2 = 1. Applying this definition to modes 6 and 6′ yields 0 ≤ D3 ≤ 1. CPS is therefore fully achieved with these two modes.
ii.
Dual phase shift (DPS): This is categorized by D1 = D2 = D. Applying this definition to modes 6 and 6′ yields D ≥ 0.5 and 1 − DD3D. This does not represent the complete control range for D. Considering modes 3 and 3′, if D1 = D2 = D, then D ≤ 0.5 and D ≤ D3 ≤ 1 − D. Thus, modes 3, 3′, 6 and 6′ can cover the whole operating range for DPS.
iii.
Extended phase shift (EPS): This condition is established when one of the bridge voltages is maintained as a full square wave, while the other bridge voltage is controlled to resemble a quasi-square wave. Considering modes 6 and 6′, if:
-
D1 = 1, then D2 ≥ 0 and 1 − D2D3 ≤ 1;
-
D2 = 1, then D1 ≥ 0 and 0 ≤ D3D1.
EPS can therefore partially be achieved with modes 6 and 6′. Modes 1, 1′, 2 and 2′ cover the remaining EPS range of operation.
For modes 1 and 1′, if:
-
D1 = 1, then D2 ≤ 1 and 0 ≤ D3 ≤ 1 − D2.
For modes 2 and 2′, if:
-
D2 = 1, then D1 ≤ 1 and D1D3 ≤ 1.

5. Optimization Example Using Reactive Power Minimization Algorithm

The following section outlines the implementation of the generic per-unit system TPS algorithm, which aims to reduce the flow of the converter’s reactive power, considering the complete operating range of −1 pu to 1 pu. The circulating RMS current can also be used if desired to be minimized, rather than reactive power. Detailed algorithm features to overcome reactive power losses are discussed, while extensive theoretical and experimental evaluations are also performed. In TPS control, phase shifts D1, D2 and D3 are varied to achieve required output power transfer, with the objective of enhancing the regulation flexibility of the converter compared to the CPS, EPS and DPS schemes. This leads to several TPS modes meeting the same reference power requirement as illustrated in Figure 10, but rather, with different reactive power loss values. To exemplify the task required, in order to determine the optimum mode, consider an active reference power requirement for 0.3 pu as an example for a given DC link voltage. According to Figure 10, modes 1, 1′, 2, 2′, 3, 4, 5 and 6 meet the required power to be transferred. Hence, a multistep optimization procedure eliminates modes that cause unnecessarily high circulating reactive power through a selection of optimum TPS modes, from all possible operating modes fulfilling the required reference power. Once the optimum mode is determined, the corresponding TPS phase shift combination satisfying the minimum reactive power generated is listed.
In this reactive power optimization algorithm, the first step is to convert all modes’ derived peak currents, RMS currents, RMS voltages and active and reactive powers into pu system. These base values are defined as follows:
V b a s e = V D C 1 = V D C 1 ( p u ) Z b a s e = 8 f s L t o t I b a s e = V D C 1 8 f s L t o t P b a s e = V 2 D C 1 8 f s L t o t Q b a s e = V 2 D C 1 8 f s L t o t
The resulting pu expressions are independent of Ltot and fs, as an example of instantaneous inductor current and power Equations (52)–(54) for mode 1 shown below.
i L ( t 0 ) ( p u ) = 2 V D C 1 p u D 1 2 n V D C 2 p u D 2 i L ( t 1 ) ( p u ) = 4 V D C 1 p u D 3 2 V D C 1 p u D 1 + 2 n V D C 2 p u D 2 i L ( t 2 ) ( p u ) = 4 V D C 1 p u D 2 + 4 V D C 1 p u D 3 2 V D C 1 p u D 1 + 2 n V D C 2 p u D 2 i L ( t 3 ) ( p u ) = 2 V D C 1 p u D 1 2 n V D C 2 p u D D C 2
P mod e 1 p u = n V D C 2 p u D 2 2 D 1 D 2 + 2 D 2 D 3 V D C 1 p u
Q mod e 1 p u = V D C 1 p u 2 D 1 + ( n V D C 2 ) p u 2 D 2 2 n V D C 1 p u V D C 2 p u D 2 × i L p u 2 ( t 3 ) 1 D 1 + 1 12 i L p u 3 ( t 1 ) i L p u 3 ( t 0 ) V D C 1 p u + i L p u 3 ( t 2 ) i L p u 3 ( t 1 ) V D C 1 p u n V D C 2 p u + i L p u 3 ( t 3 ) i L p u 3 ( t 2 ) V D C 1 p u 1 / 2
The next step involves implementation of the algorithm, which is described through a flow chart diagram of Figure 11 and can be summarized as follows:
-
The algorithm determines mode(s) meeting the required reference output power (Pref(pu));
-
Once the correct mode(s) is/are computed, the algorithm responds by calculating key metrics such active and reactive power values for each mode(s);
-
By using a set of nested loops, minimum reactive power search is performed, considering of all possible modes, and results are listed;
-
From this list, the mode that generates the minimum reactive power is selected;
-
Finally, the algorithm generates TPS D1, D2 and D3 for the optimum mode (D1opt, D2opt and D3opt).
The algorithm can be extended to include applications that involve variable input and output DC link voltages. Instead of assuming fixed DC link voltages, it can be updated to also include VDC1(pu) and nVDC2(pu) as an input parameter in addition to Pref(pu).

6. Results

In this section, simulation and experimental verification are presented. To differentiate from the transformer voltage conversion ratio, an effective method is to perform analysis across the whole conversion ratio and power levels for each conversion ratio, i.e.,
R V = n V D C 2 V D C 1
Therefore, considering a converter operating range of 0 pu to 1 pu reference powers and for RV = 2, which is illustrated in Table 5, the advantages using a triple phase shift algorithm to minimize the converter losses is evident. In the example of Rv = 2, for partial power operation of pref = 0.5 pu and pref = 0.25 pu, this test shows modes that can meet the reference power, the possible minimum reactive power for each mode and the corresponding TPS values. Note that for each mode that can achieve the reference power output, the resulting reactive power is the minimum possible within that mode, irrespective of its magnitude. During partial loading of 0.5 pu and 0.25 pu, eight different modes achieve requirement of the active power, as depicted in Table 5. Taking the case of Pref(pu) = 0.5 pu, a minimum reactive power (Qmin) flow of 0.57 pu for modes 1, 5 and 6 is generated, while mode 2 outputs the maximum reactive power (Qmax) loss of 3.75 pu; a difference of 3.18 pu for an identical active power demand. The corresponding optimum TPS values leading to Qmin are, D1opt = 1, D2opt = 0.5 and D3opt = 0.5. This is the EPS modulation scheme discussed in Section 2, and further shows the importance of TPS in generalizing all known phase shift control schemes.
Likewise, under partial loading of Pref(pu) = 0.25 pu, the advantages of the TPS The algorithm becomes even more conspicuous for Rv = 2. Qmin output of mode 5 is 1.16 pu, whilst mode 2 leads to a Qmax = 3.75 pu, a difference of 4.74 pu. Therefore, these minimum reactive power values are the optimum which the controller selects for D1opt = 1, D2 opt = 0.5 and D3opt = 0.5. Table 6 presents the response of the algorithm when the RV ratio is further increased to 4. Using the same reference power of 0.5 pu and 0.25 pu, as in the previous case, eight different modes operate at the required active power. When 0.5 pu is required, mode 6 generates a Qmin of 1.16 pu, while mode 2 leads to a corresponding Qmax of 5.92 pu. Reducing Pref (pu) to 0.25 pu, a Qmin of 0.51 pu and Qmax of 4.31 pu is generated by modes 5 and 2. The optimum TPS parameters that lead to minimum reactive power when Pref = 0.5 pu are D1opt = 0.85, D2 opt = 0.40 and D3opt = 0.55, while for Pref = 0.25 pu, D1opt = 0.81, D2 opt = 0.19 and D3opt = 0.64. Again, as with these two cases, the algorithm, as expected, was capable of determining and selecting Qmin.
To further validate the importance of the TPS algorithm, a 100 kW, 1 kV/4 kV converter is simulated using Matlab/Simulink using 2 kHz switching frequency and Ltot of 0.62 mH for HVDC application. The simulation results of Figure 12 highlight the effect of operating the converter at non-unity RV. The results of Figure 12 illustrate the converter operating at an RV ratio of 2. Figure 12a depicts the corresponding active power output 1.0 pu from time t = 0 to t = 0.2 s, 0.5 pu from t = 0.2 s to t = 0.4 s and 0.25 pu from t = 0.4 s to t = 0.6 s. The superimposed reactive power plots of the TPS algorithm and conventional phase shift (CPS) are displayed in Figure 12b. As in the previous case, regardless of the voltage conversion ratio, at 1.0 pu output power, the reactive power is uncontrollable. However, observe the significant difference of reactive power at low power levels of 0.5 pu and 0.25 pu, where DAB converter losses are significant. For 0.5 pu, between t = 0.2 s to t = 0.4 s, the dashed red line represents a reactive power value of Q = 1.05 pu, while for the TPS optimization algorithm shown by the solid black line, Q = 0.56 pu. This is a significant improvement, which will translate to conduction and copper loss reduction.
Similarly, for an output power of 0.25 pu, the reactive power loss gap widens further between CPS and the proposed control scheme, a difference of Q = 0.44 pu. Figure 12c–f depict the transformer AC voltages and currents at 2 kHz. Waveforms of Figure 12c,d show AC voltages for TPS and under CPS. In Figure 12c, vac1 and vac2, waveforms are full square waves for all power levels, and the corresponding D1, D2 and D3 values are shown in Figure 12g. In Figure 12d, the quasi-square wave pattern for low power levels of 0.5 pu and 0.25 pu, respectively, can be seen. The TPS control parameters that lead to this low reactive power is depicted by Figure 12g. Peak and RMS inductor currents and waveforms are shown in Figure 12e,f. During low power transmissions of 0.5 pu and 0.25 pu, the improvement of the switching algorithm over the CPS scheme can be seen.
An experimental test rig of a downscaled 568 W 24 V/100 V DAB converter prototype was also performed to show the TPS algorithm response under wide Rv. The converter parameters are indicated in Table 7, and the circuit layout, including a photo of the test rig, is shown in Figure 13. The entire TPS controller was implemented using a Texas instruments TMS320F2335 Microcontroller mounted on an eZDSP evaluation board.
The hardware test subsystems consist of the following:
-
Low-voltage (LV) bridge and high-voltage (HV) bridge single-phase dual active converter bridges, which are implemented using four active insulated gate bipolar transistor (IGBT) switches, with associated gate driver circuits for galvanic isolation between the switches’ common points and the microcontroller common ground.
-
A Texas instruments F28335 Microcontroller.
-
A 2 kHz nanocrystalline core transformer and external air core inductor.
-
DC filter capacitors.
-
DC power supplies powering sensor circuits, gate drivers, the microcontroller and cooling fans.
Several tests were performed to study the response of the TPS controller when the converter is required to source/sink while operating at full/partial loading scenarios at RV = 1. The results of Figure 14a show when the converter is operating at its full rated power capacity of −1 pu (power flow from HV Bridge B to LV Bridge A) initially. Before the power reversal is performed, bridge B is sourcing while bridge A is sinking, which is evident from the DC currents’ IDC1, IDC2 directions and the full square waveforms of the transformer AC voltages vac1 and vac2 at 2 kHz. After a short duration, a full power reversal of 1 pu is commanded. Observe that the directions of the DC currents reverse fast as expected with virtually no noticeable transient′s overshoot. Similarly, the full square wave transformer AC voltages vac1 and vac2 phase shift reversal can be seen, where vac1 now leads vac2 by 900. The inductor current iL direction change is also illustrated in the figure. In Figure 14b, the algorithm response to ±0.5 pu partial power operation is also demonstrated. A fast partial power reversal of 0.5 pu to −0.5 pu is achieved.
Similarly, to validate the algorithm in terms of selecting the minimum reactive power flow, out of all possible modes for active power references of 0.5 pu and 0.25 pu, an individual test was further performed at a voltage conversion ratio of Rv = 2. Figure 15 shows postprocessed results representing clusters of bar graphs of the modes of reactive power and efficiency at reduced power levels of 0.5 pu and 0.25 pu, respectively. The corresponding practical AC and DC waveforms of the results of Figure 15a are presented in Figure 16.
This agrees with the result of Table 5, whereby modes M1, M2, M2′, M3, M4, M5 and M6 were able to transmit the required active power. Similarly, performance of the algorithm was further evaluated at low output power level of 0.25 pu as demonstrated in Figure 15b. According to Table 5, modes M1, M2, M2′, M3, M4, M5 and M6 were able to transmit the required active power 0.25 pu M5 is the most efficient mode, with Qmin = 0.23 pu, while the M2 is the worst, with a corresponding reactive power circulation of Qmin = 2.63 pu, a significant difference of 2.4 pu (680 Var). Typical oscilloscope waveforms recorded for the least and the most efficient mode M2 and M5 are illustrated by Figure 17.

7. Conclusions

This paper provides a comprehensive analysis of modulation control schemes for single-phase bidirectional dual active bridge DC/DC converters. The analysis demonstrates that single phase shift, extended phase shift, and dual phase shift are all special cases of the more generalized triple phase shift modulation. A comprehensive derivation of power equations, operating ranges, and zero-voltage switching conditions for the six triple phase shift modes and their complements was performed, without relying on fundamental component assumptions. Another key contribution of this article is the development of a generic optimization algorithm to leverage the flexibility of triple phase shift modulation for greater efficiency. By simplifying and standardizing the understanding of triple phase shift control, this paper aims to facilitate its wider adoption in single-phase DAB converters. The detailed theoretical examination of the TPS modulation scheme for the converter was verified using a reactive power minimization algorithm, through MATLAB/Simulink simulations and experimentally using a downscaled DAB converter.

Author Contributions

Conceptualization, Y.H.; methodology, Y.H; software, Y.H.; validation, H.A.M. and A.A.; formal analysis, Y.H.; investigation, Y.H; resources, H.A.M.; data curation, A.A.; writing—original draft preparation, Y.H.; writing—review and editing, H.A.M. and A.A.; visualization, Y.H. All authors have read and agreed to the published version of the manuscript.

Funding

This research received no external funding.

Data Availability Statement

Data are unavailable.

Acknowledgments

Open Access funding provided by the Qatar National Library.

Conflicts of Interest

The authors declare no conflict of interest.

Appendix A

Remaining TPS Modes of Operation 2 to 6, including Its Complements

(a) 
Modes 2 and 2′
The voltage/current waveforms for these modes of operation are depicted in Figure A1. In mode 2, operational waveforms portrayed in Figure A1a are characterized by the full overlap of positive and negative transformer voltages. Similarly, for mode 2′, the full overlap vac1 and vac2 of both voltage waveform features distinguishes the mode, as Figure A1b demonstrates. In addition, the inductor current (iL) at each instantaneous current interval and average input/output current are also indicated.
Figure A1. Ideal steady-state transformer voltages/inductor currents: (a) mode 2; (b) mode 2′.
Figure A1. Ideal steady-state transformer voltages/inductor currents: (a) mode 2; (b) mode 2′.
Energies 16 07577 g0a1
i. 
Mode 2
The mode boundary is determined by ensuring the full overlap of positive vac1 and negative vac2 transformer voltages. Through observation of voltage waveform features of Figure A1a, the following constraint is defined for the mode.
D 2 D 1 1 + D 1 D 2 D 3 1
Analysis of various switching instants of the inductor current during the first half switching cycle is explained below.
Interval t0–t1: During this sequence, the initial inductor current is negative; hence, the current flows through reverse recovery diodes DS1 and DS4 for bridge A, while in bridge B, antiparallel diodes DQ2 and DQ3 carry the current. Figure A2a shows the resulting equivalent circuit. The inductor voltage can be expressed as VDC1 + nVDC2. Therefore, iL is
i L ( t ) = V D C 1 + n V D C 2 L t o t ( t t 0 ) + i L ( t 0 )
Interval t1–t1: The current polarity reverses during this segment and the equivalent circuit of Figure A2b demonstrates the new current path. In bridge A, switches S1 and S4 start to conduct, whilst in bridge B, the current flows through switches Q2 and Q3, respectively. The instantaneous inductor current for this subperiod remains unchanged. Thereby, the inductor voltage also remains coupled at the VDC1 + nVDC2 value.
Interval t1–t2: The current continues to increase steadily and flows in the direction shown by the equivalent circuit diagram of Figure A2c. It flows through DS2 and S4 of primary bridge A, while for bridge B, Q2 and Q3 are still conducting. The voltage impressed across the inductor is nVDC2, and thus, the inductor current is determined by
i L ( t ) = n V D C 2 L t o t ( t t 1 ) + i L ( t 1 )
Interval t2–t3: The time sequence begins upon the switch Q2 turn-off. Both AC transformer voltages are zero, and hence, the voltage across the inductor equates to zero. The current continues to freewheel in DS2 and through S4, in bridge A, while in bridge B, DQ1 and Q3 conduct the current, as portrayed in Figure A2d. The current is retained at the same level as in the previous interval.
Interval t3–t4: Figure A2e shows the schematic diagram demonstrating the current path during this subperiod that completes one half-cycle. In bridge A, the current continues in a similar path as in the previous interval for bridge A. For bridge B, the current flows through DQ1 and DQ4. The voltage across the inductor is −nVDC2. The inductor current is expressed as
i L ( t ) = n V D C 2 L t o t ( t t 3 ) + i L ( t 3 )
According to Figure A1a, tn values are determined by assuming t0 = 0, then t1 = D1Th, t2 = (D2 + D3 − 1)Th, t3 = D3Th and t4 = Th. By therefore inserting tn values in expressions (A2) to (A4), respectively, the inductor current at various switching intervals facilitates the derivation of key performance indicators for mode 2, which are computed and listed in Table A1. According to derivations in Table A1, the peak current is achieved by iL(t3). The result obtained for the mode per-unit power range is ±0.5 pu, which is similar to the previous two modes, and the TPS modulation parameters that result in these limits are given. Finally, modes can operate the converter switching devices under soft switching if the ZVS limits outlined at the bottom of Table A1 are adhered to.
Figure A2. Mode 2 detailed equivalent circuit diagrams: (a) to–t1; (b) t1–t′1; (c) t′1–t2; (d) t2–t3; (e) t3–t4.
Figure A2. Mode 2 detailed equivalent circuit diagrams: (a) to–t1; (b) t1–t′1; (c) t′1–t2; (d) t2–t3; (e) t3–t4.
Energies 16 07577 g0a2
ii. 
Mode 2′
To visualize complimentary mode 2′ boundaries, it is paramount that the overlap of negative vac1 and positive vac2 transformer voltages are maintained throughout, as Figure A1b demonstrates. Following a similar procedure as in complimentary mode 1′ and by extending the waveforms of Figure A1b to the negative half-plane, the following mode boundary is derived:
D 2 D 1 D 1 D 2 D 3 0
Evaluation of the steady-state inductor current for the first half-switching cycle is performed as follows.
Interval t0–t1: This switching duration is illustrated by the equivalent circuit diagram of Figure A3a. At t0, the inductor current is freewheeling through diode DS1 and DS4 in H-bridge A. Switches Q1 and Q4 of H-bridge B conduct. The voltage impressed across Ltot is VDC1–nVDC2. Current iL, which continues to increment, is given by
Table A1. Mode 2 derivations.
Table A1. Mode 2 derivations.
Variable
Currents at each switching instants i L ( t 0 ) = V D C 1 D 1 + n V D C 2 D 2 2 n V D C 2 + 2 n V D C 2 D 3 4 f s L t o t
i L ( t 1 ) = V 1 D D C 1 + 2 n V D C 2 D 1 n V D C 2 D 2 + 2 n V D C 2 2 n V D C 2 D 3 4 f s L t o t
i L ( t 2 ) = V D C 1 D 1 + n V D C 2 D 2 4 f s L t o t
i L ( t 3 ) = i L ( t 2 )
i L ( t 4 ) = V D C 1 D 1 + n V D C 2 D 2 2 n V D C 2 + 2 n V D C 2 D 3 4 f s L t o t
RMS current I r m s ( mod e 2 )   = i L 2 ( t 2 ) 1 D 2 + 2 f s L t o t 3 i L 3 ( t 1 ) i L 3 ( t 0 ) V D C 1 + n V D C 2 + i L 3 ( t 2 ) i L 3 ( t 1 ) n V D C 2 + i L 3 ( t 0 ) + i L 3 ( t 3 ) n V D C 2 1 / 2
RMS voltage V L r m s ( mod e 2 ) = V D C 1 2 D 1 + n V D C 2 2 D 2 + 2 n V D C 1 V D C 2 D 1 1 / 2
Average power and range P ( mod e 2 ) =    n V D C 1 V D C 2 4 f s L t o t D 1 2 D 1 D 2 + 2 D 1 2 D 1 D 3
Range: P max = 0.5   p u    D 1 = 0.5 , D 2 = 1 , D 3 = 0.5 P min = 0.5   p u    D 1 = 0.5 , D 2 = 1 , D 3 = 1
Reactive power Q mod e 2 = v r m s ( mod e 2 ) × i r m s ( mod e 2 )
ZVSAchievable for all switches
Constraints:  i L ( t 0 ) < 0 , i L ( t 1 ) > 0   &   i L ( t 2 ) > 0
i L ( t ) = V D C 1 n V D C 2 L t o t ( t t 0 ) + i L ( t 0 )
Interval t1–t1: The current during this segment changes polarity, and the path it flows through is depicted in Figure A3b. As can be seen, for bridge A, switches S1 and S4 are turned on, whilst reverse recovery diodes DQ1 and DQ4, of bridge-B carry the current. The inductor voltage is clamped at VDC1 + nVDC2 and the instantaneous current transferred at this segment remains unchanged.
Interval t1–t2: Figure A3c shows the equivalent circuit for this subperiod. In bridge A, the current flows through DS2 and S4, while for bridge B, the antiparallel diodes DQ1 and DQ4 conduct. The inductor voltage during this duration is −nVDC2, and the current can be expressed as
i L ( t ) = n V D C 2 L t o t ( t t 1 ) + i L ( t 1 )
Figure A3. Equivalent schematic diagram of mode 2′: (a) to–t1; (b) t1–t′1; (c) t′1t2; (d) t2–t′2; (e) t′2t3; (f) t′3t3; (g) t3t4.
Figure A3. Equivalent schematic diagram of mode 2′: (a) to–t1; (b) t1–t′1; (c) t′1t2; (d) t2–t′2; (e) t′2t3; (f) t′3t3; (g) t3t4.
Energies 16 07577 g0a3aEnergies 16 07577 g0a3b
Interval t2–t′2: During this time instant shown by Figure A3d, the inductor changes from positive to negative; it is DS2 and S4 of primary bridge A and DQ1 and Q3 of bridge B that conduct the current, respectively. The voltage impressed across the inductor remains at −nVDC2 and thus, the current is
i L ( t ) = n V D C 2 L t o t ( t t 2 ) + i L ( t 2 )
Interval t′2–t3: The current is the same as in expression (A8), with zero gradients, as shown by Figure A1b. The equivalent circuit diagram of Figure A3e shows that DS2 and S4 continue to conduct the current for bridge A, and it is the freewheeling diode DQ2 and power switch Q4 that the current flows through for H-bridge B. The inductor voltage is zero during this time sequence.
Interval t3–t′3: The inductor current increases linearly, and the voltage across the inductor is nVDC2. For bridge A, S2 and DS4 conduct, while in bridge B, the current freewheels in DQ2 and DQ3, as depicted in Figure A3f. The inductor voltage is nVDC2, which causes the current to increment gradually.
i L ( t ) = n V D C 2 L t o t ( t t 3 ) + i L ( t 3 )
Interval t′3–t4: At t′3, the current changes polarity. DS2 and S4 are conducting in bridge A, while Q2 and Q3 are turned on. Current magnitude and inductor voltage are retained at same value as in the previous switching instant. This is displayed in Figure A3.
Therefore, from Equations (A6)–(A9), the instantaneous inductor current at each switching interval can be determined by assuming t0 = 0, t1 = D1Th, t2 = (D2|D3|)Th, t3 = (1 |D3|)Th, t4 = Th. These expressions are listed in Table A2, together with the derivation of other important mode parameters. The maximum current is given by |iL(t4)| and the resulting power range for this complimentary mode is also evaluated to be ±0.5 pu Moreover, ZVS is achievable for all switches, and the boundaries for soft switching are given by the inequalities tabulated.
Table A2. Mode 2′ steady-state expressions.
Table A2. Mode 2′ steady-state expressions.
Variable
Currents at each switching instant i L ( t 0 ) = V D C 1 D 1 n V D C 2 D 2 + 2 n V D C 2 D 3 4 f s L t o t
i L ( t 1 ) = V D C 1 D 1 2 n V D C 2 D 1 + n V D C 2 D 2 2 n V D C 2 D 3 4 f s L t o t
i L ( t 2 ) = V D C 1 D 1 n V D C 2 D 2 4 f s L t o t
i L ( t 3 ) = i L ( t 2 )
i L ( t 4 ) = V D C 1 D 1 n V D C 2 D 2 + 2 n V D C 2 D 3 4 f s L t o t
RMS current I r m s ( mod e 2 )   = i L 2 ( t 2 ) 1 D 2 + 2 f s L t o t 3 i L 3 ( t 1 ) i L 3 ( t 0 ) V D C 1 n V D C 2 i L 3 ( t 2 ) i L 3 ( t 1 ) n V D C 2 i L 3 ( t 0 ) + i L 3 ( t 3 ) n V D C 2 1 / 2
RMS voltage V L r m s ( mod e 2 ) = V D C 1 2 D 1 + n V D C 2 2 D 2 2 n V D C 1 V D C 2 D 1 1 / 2
Average power and range P ( mod e 2 ) = n V D C 1 V D C 2 4 f s L t o t D 1 2 D 1 D 2 + 2 D 1 D 3
Range: P max = 0.5   p u D 1 = 0.5 , D 2 = 1.0 , D 3 = 0.5 P min = 0.5   p u D 1 = 0.5 , D 2 = 1.0 , D 3 = 0.0
Reactive power Q mod e 2 = v r m s ( mod e 2 ) × i r m s ( mod e 2 )
ZVSAchievable for all switches
Constraints:  i L ( t 0 ) < 0 , i L ( t 1 ) > 0 & i L ( t 2 ) < 0
(b) 
Modes 3 and 3
Mode 3 converter waveforms, which are shown in Figure A4a, are characterized by non-overlapping primary and secondary transformer voltages (vac1 and vac2). The corresponding voltage and inductor current waveforms for complementary mode 3′ are indicated in Figure A4b.
Figure A4. Modes’ steady-state voltages and currents: (a) mode 3; (b) mode 3′.
Figure A4. Modes’ steady-state voltages and currents: (a) mode 3; (b) mode 3′.
Energies 16 07577 g0a4
i. 
Mode 3
By following the previous steps to determine the mode constraint, inequalities defining the mode 3 boundary from the voltage sequence of Figure A4a are determined as
D 2 1 D 1 D 1 D 3 1 D 2
Similarly, from Figure A4a, the piecewise linear inductor current, during different subperiods, is determined over a half-cycle as follows.
Interval t0–t′1: Figure A5a shows the equivalent circuit. The inductor current is in negative; for bridge A, the current flows through the reverse recovery diodes DS1 and DS4. Q1 and DQ3 of secondary bridge B provide a path for the current. The voltage impressed across Ltot is VDC1. Thus, iL can be written as
i L ( t ) = V D C 1 L t o t ( t t 0 ) + i L ( t 0 )
Interval t′1–t1: At t′1, the current changes polarity and becomes positive. Switches S1 and S4 of bridge A are turned on, while DQ1 and Q3 of the secondary bridge B are in the conduction path, as shown in Figure A5b. The inductor voltage during this interval is retained at VDC1 and the magnitude of the inductor current remains unchanged, which is given by expression (A11).
Interval t1–t′2: During this segment, both vac1 and vac2 AC voltages are zero. The iL remains at the same value according to the previous segment, while flowing through DS2, S4, DQ1 and Q3 of both H-bridges, respectively, as Figure A5c demonstrates.
Interval t′2–t2: Figure A5d shows the resulting circuit structure during this sequence. The antiparallel diode DS2 and switch S4 continue to conduct. For bridge B, DQ1 and DQ4 begin to freewheel. The voltage impressed across the inductor is −nVDC2. Therefore, the current through Ltot is
i L ( t ) = n V D C 2 L t o t ( t t 2 ) + i L ( t 2 )
Figure A5. Mode 3 equivalent circuits for first half-cycle: (a) to–t′1; (b) t′1–t1; (c) t1t2; (d) t′2–t2; (e) t2t3; (f) t3t4.
Figure A5. Mode 3 equivalent circuits for first half-cycle: (a) to–t′1; (b) t′1–t1; (c) t1t2; (d) t′2–t2; (e) t2t3; (f) t3t4.
Energies 16 07577 g0a5
Interval t2–t3: At t2, iL, polarity change from positive to negative occurs. S2 and DS4 start to conduct, and in bridge B, the current flows through switches Q1 and Q3, as shown by Figure A5e. The inductor voltage is clamped at −nVDC2, with the current remaining unchanged for the duration.
Interval t3–t4: Figure A5f shows the equivalent circuit for this sequence. S2 and DS4 of Bridge A continue to conduct, and DQ2 and Q4 in H bridge-B begin to conduct. Since the difference between AC voltages vac1 and vac2 is zero, this causes the voltage across the inductor to be zero. The inductor current remains unchanged.
Therefore, according to the analysis above and by assuming t0 = 0, t1 = D1Th, t2 = D3Th, t3 = (D2 + D3)Th and t4 = Th, the inductor current for the first half-cycle is computed and listed in Table A1. The mode’s equations that comprise average current, RMS current, active power, reactive power and ZVS possibility are outlined by performing step-by-step analysis. The result of this derivation is also tabulated in Table A1. The peak current is given by iL(t1) for this mode. By observing the active power expression, active power transfer is independent of D3, indicating that it can be exclusively regulated by managing the voltages across the bridge. The power range for this mode is evaluated to be a maximum of 0.5 pu and a minimum of 0 pu. This shows that the mode is only capable of unidirectional power transfer. ZVS for all switches is not possible, but rather, the mode partially achieves soft switching for some of the switches.
Table A3. Mode 3 mathematical expressions.
Table A3. Mode 3 mathematical expressions.
Variable
Currents at each switching instant i L ( t 0 ) = V D C 1 D 1 n V D C 2 D 2 4 f s L t o t
i L ( t 1 ) = V D C 1 D 1 + n V D C 2 D 2 4 f s L t o t
i L ( t 2 ) = i L ( t 1 )
i L ( t 3 ) = V D C 1 D 1 n V D C 2 D 2 4 f s L t o t
i L ( t 4 ) = i L ( t 3 )
RMS current I r m s ( mod e 3 )   = i L 2 ( t 1 ) D 3 D 1 + i L 2 ( t 3 ) 1 D 2 D 3 + 2 f s L t o t 3 i L 3 ( t 1 ) i L 3 ( t 0 ) V 1 i L 3 ( t 3 ) i L 3 ( t 2 ) n V 2 1 / 2
RMS voltage V L r m s ( mod e 3 ) = V D C 1 2 D 1 + n V D C 2 2 D 2 1 / 2
Average power and range P ( mod e 3 ) = n V D C 1 V D C 2 4 f s L t o t D 1 D 2
Range: P max = 0.5   p u D 1 = 0.5 , D 2 = 0.5 , D 3 = 0.5 P min = 0   p u D 1 = 0 , D 2 = 0 , D 3 = 0
Reactive power Q mod e 3 = v r m s ( mod e 3 ) × i r m s ( mod e 3 )
ZVSNot achievable for all switches
Constraints: none
ii. 
Mode 3′
According to the operating waveforms of Figure A4b, the following two constraints are evaluated for mode 3′.
D 2 1 D 1 D 1 1 D 3 D 2
Steady-state analysis for the first half-switching cycle of the mode 3′ current waveform of Figure A4b is explained below.
Interval t0–t′1: The inductor current starts from a negative value; DS1 and DS4 are both conducting for Bridge A. For bridge B, it is DQ2 and switch Q4 that carry the current. The equivalent circuit for this subperiod is shown in Figure A6a. The inductor voltage is VDC1 and current is equivalent to
i L ( t ) = V D C 1 L t o t ( t t 0 ) + i L ( t 0 )
Figure A6. Mode 3′ equivalent circuit diagrams: (a) to–t′1; (b) t′1–t1; (c) t1t2; (d) t2–t3; (e) t3t′4.
Figure A6. Mode 3′ equivalent circuit diagrams: (a) to–t′1; (b) t′1–t1; (c) t1t2; (d) t2–t3; (e) t3t′4.
Energies 16 07577 g0a6aEnergies 16 07577 g0a6b
Interval t′1–t1: Figure A4b depicts the current path during this instant. At t′1, a polarity reversal of the current occurs. It is switches S1 and S4 of bridge A that carry the current, whilst the current flows through Q2 and DQ4 in the second bridge. The inductor voltage continues to be clamped at VDC1, and the iL magnitude remains unchanged.
Interval t1–t2: The slope of the current is zero, due to zero inductor voltage. For bridge A, the current circulates between DS2 and S4, as Figure A6c shows. For the second H-bridge, the current flows through switches DQ1 and DQ4. The inductor current remains unchanged for the entire segment.
Interval t2–t3: The current gradually ramps up during this sequence. Figure A6d shows the resulting equivalent circuit highlighting the current path. It is DS2 and S4 of bridge A that are still conducting, and for the second H-bridge, the current flows through switches Q2 and Q3. The interval ends when Q2 is turned off. The voltage across the coupling inductor is nVDC2, and the current is
i L ( t ) = n V D C 2 L t o t ( t t 2 ) + i L ( t 2 )
Interval t3–t′4: An equivalent schematic circuit is illustrated in Figure A6e for this time instant. Since both transformer terminal voltages for this subperiod also equate to zero, the current will remain the same as segment t2–t3 with zero slope. The current flows through S2 and DS4 of bridge A, while DQ1 and Q3 of bridge B provide a path for the current to flow through.
By substituting tn values of t0 = 0, t1 = D1Th, t2 = (1 − |D3|)Th, t3 = (1 − |D3| + D2)Th and t4 = Th, in expressions (A13) and (A15), the inductor current at each switching interval can be evaluated. Table A2 provides the result of the derivation. The peak current for this mode is given by iL(t4). By following the similar step-by-step procedure of mode 1, mode steady-state equations for the average current, RMS current, and active and reactive power are derived and listed in Table A4.
Also observe that the derived active power expression for mode 3′ similarly shows D3 independence. Mode upper and lower power range capabilities are 0 pu and −0.5 pu, respectively, providing only unidirectional transfer. ZVS for mode 3′ is unachievable for the entire range for all the switches at the same time.
(c) 
Modes 4 and 4
Mode 4 waveforms, which are graphically depicted in Figure A7a, can be described by the partial overlap of positive vac1 and negative vac2 during the first half-cycle and during the second half-cycle, and partial overlap of positive vac2 and negative vac1 occurs. Similarly, complimentary mode 4′ is characterized by the partial overlap of positive/negative vac1 and vac2 voltage waveforms for the first and second half-cycles, as Figure A7b illustrates.
i. 
Mode 4
Considering the waveform features of Figure A7a, mode 4 boundaries can be described as
1 D 3 D 2 1 D 3 + D 1              D 1 D 3 1
The half-cycle inductor currents of Figure A4a’s segments are analysed and explained below.
Interval t0–t′1: Schematic diagram of Figure A8a shows the current path during this instant. DS1, DS4, DQ2 and DQ3 of the DAB converter are conducting. The coupling inductor voltage is clamped at VDC1 + nVDC2. Therefore, iL is
i L ( t ) = V D C 1 + n V D C 2 L t o t ( t t 0 ) + i L ( t 0 )
Figure A7. (a) Mode 4; (b) mode 4′, ideal steady-state waveforms.
Figure A7. (a) Mode 4; (b) mode 4′, ideal steady-state waveforms.
Energies 16 07577 g0a7
Table A4. Derived analytical expressions of mode 3′.
Table A4. Derived analytical expressions of mode 3′.
Variable
Currents at each switching instant i L ( t 0 ) = V D C 1 D 1 + n V D C 2 D 2 4 f s L t o t
i L ( t 1 ) = V D C 1 D 1 n V D C 2 D 2 4 f s L t o t
i L ( t 2 ) = i L ( t 1 )
i L ( t 3 ) = V D C 1 D 1 n V D C 2 D 2 4 f s L t o t
i L ( t 4 ) = i L ( t 3 )
RMS current I r m s ( mod e 3 )   = i L 2 ( t 1 ) D 3 D 1 + i L 2 ( t 3 ) 1 D 2 D 3 + 2 f s L t o t 3 i L 3 ( t 1 ) i L 3 ( t 0 ) V D C 1 + i L 3 ( t 3 ) i L 3 ( t 2 ) n V D C 2 1 / 2
RMS voltage V L r m s ( mod e 3 ) = V D C 1 2 D 1 + n V D C 2 2 D 2 1 / 2
Average power and range P ( mod e 3 ) = n V D C 1 V D C 2 4 f s L t o t D 1 D 2
Range: P max = 0.0   p u D 1 = 0 , D 2 = 1 , D 3 = 1 P min = 0.5   p u D 1 = 0.5 , D 2 = 0.5 , D 3 = 0.5
Reactive power Q mod e 3 = v r m s ( mod e 3 ) × i r m s ( mod e 3 )
ZVSNot achievable for all switches
Constraints: none
Interval t′1–t1: At t′1, inductor current polarity reversal occurs. Switches S1 and S4 of bridge A and switches Q2 and Q3 of bridge B are turned on. The inductor voltage is continuously clamped on at VDC1 + nVDC2, with no increment in the inductor current value. This is illustrated by the schematic of Figure A8b.
Interval t1–t2: During this interval, shown in Figure A8c, the inductor current continues to increase with bridge A’s status, remaining similar to the previous subperiod. But for bridge B, Q2 is switched off and the current flows through DQ1 and Q3, respectively. The voltage across the coupling inductor is VDC1 + nVDC2.
Figure A8. First half-cycle equivalent circuit diagrams of Mode 4: (a) t0–t′1; (b) t′1–t1; (c) t1t2; (d) t2–t3; (e) t3–t4.
Figure A8. First half-cycle equivalent circuit diagrams of Mode 4: (a) t0–t′1; (b) t′1–t1; (c) t1t2; (d) t2–t3; (e) t3–t4.
Energies 16 07577 g0a8aEnergies 16 07577 g0a8b
Interval t2–t3: The equivalent circuit diagram is illustrated by Figure A8d, whereby the current path in bridge B remains unchanged, while in bridge A, it circulates in DS2 and S4. The inductor current is retained at the same magnitude as in the previous time sequence.
Interval t3–t4: Figure A8e shows the resulting equivalent circuit of this segment. For bridge A, DS2 and S4 are still conducting, but for bridge B, the reverse recovery diodes, DQ1 and DQ4, provide a path for the current to flow through. The voltage impressed across Ltot is −nVDC2. During this instant, the current is
i L ( t ) = n V 2 L t t 3 + i L ( t 3 )
Currents at each switching interval for mode 4 can be deduced from expressions (A16) and (A18), by substituting tn values of t0 = 0, t1 = (D2+ D3 − 1)Th, t2 = D1Th, t3 = D3Th and t4 = Th. These are given in Table A5. The magnitude of iL(t2) results in mode peak current. The corresponding expressions for steady-state RMS current, average current, and active and reactive power equations are indicated in Table A5. However, it can be seen that the maximum and minimum power limits are evaluated as 0.67 pu and 0 pu, respectively. This only represents positive unidirectional power transfer capability. Finally, soft switching is realizable for all switches under this mode of operation and the corresponding constraints are also listed in Table A5.
Table A5. Mathematical expressions for mode 4.
Table A5. Mathematical expressions for mode 4.
Variable
Currents at each switching instant i L ( t 0 ) = V D C 1 D 1 2 n V D C 2 + n V D C 2 D 2 + 2 n V D C 2 D 3 4 f s L t o t
i L ( t 1 ) = V D C 1 D 1 + 2 V D C 1 D 3 2 V D C 1 + 2 V D C 1 D 2 + n V D C 2 D 2 4 f s L t o t
i L ( t 2 ) = V D C 1 D 1 + n V D C 2 D 2 4 f s L t o t
i L ( t 3 ) = i L ( t 2 )
i L ( t 4 ) = V D C 1 D 1 2 n V D C 2 + n V D C 2 D 2 + 2 n V D C 2 D 3 4 f s L t o t
RMS current I r m s ( mod e 4 )   = i L 2 ( t 3 ) D 3 D 1 + 2 f s L t o t 3 i L 3 ( t 1 ) i L 3 ( t 0 ) V D C 1 + n V D C 2 + i L 3 ( t 2 ) i L 3 ( t 1 ) V D C 1 + i L 3 ( t 3 ) + i L 3 ( t 0 ) n V D C 2 1 / 2
RMS voltage V L r m s ( mod e 4 ) = V D C 1 2 D 1 + n V D C 2 2 D 2 + 2 n V D C 1 V D C 2 ( D 2 + D 3 1 ) 1 / 2
Average power and range P ( mod e 4 ) = n V D C 1 V D C 2 4 f s L t o t D 2 2 D 3 2 + 2 D 2 + 2 D 3 2 D 2 D 3 + D 1 D 2 1
Range: P max = 0.667   p u D 1 = 0.67 , D 2 = 0.67 , D 3 = 0.67 P min = 0   p u D 1 = 0.0 , D 2 = 0.54 , D 3 = 0.46
Reactive power Q mod e 4 = v r m s ( mod e 4 ) × i r m s ( mod e 4 )
ZVSAchievable for all switches
Constraints: i L ( t 0 ) < 0 , i L ( t 1 ) > 0 & i L ( t 2 ) > 0
ii. 
Mode 4′
Similarly, the mode 4′ constraint has to ensure partial overlap of positive/negative vac1 and vac2 voltage waveforms for the first and second half-switching cycles. Thus, from Figure A7b, the mode 4′ boundary is given by
D 3 D 2 D 1 + D 3 D 1 1 D 3 0
The current expression of each segment for the first half cycle of Figure A7b is analyzed below.
Interval t0–t1: Figure A9a shows the equivalent circuit diagram. The current flow path for bridge A is through DS1 and DS4, while for bridge B, switches Q1 and Q4 conduct. The voltage imposed on the inductor is VDC1–nVDC2. The segment ends when Q1 is turned off. Thus, iL(t) is written as
i L ( t ) = V D C 1 n V D C 2 L t o t ( t t 0 ) + i L ( t 0 )
Interval t1–t′1: The current continues to be negative and circulates between DS1 and DS4 of bridge A. For bridge B, DQ2 start to freewheel and switch Q4 is still turned on. The voltage across Ltot is VDC1. The equivalent schematic showing the converter for this duration is depicted in Figure A9b. The current for this duration is
i L ( t ) = V D C 1 L t o t ( t t 1 ) + i L ( t 1 )
Interval t′1–t2: During this duration that is portrayed in Figure A9c, at t′1, the current changes polarity, and therefore, switches S1 and S4 of bridge A start to conduct, while Q2 and DQ4 of the second bridge B carry the current. The inductor voltage is still clamped at VDC1. The current iL remains the same as in the previous interval. The segment ends when S1 is turned off.
Interval t2–t3: The value of the current during this subperiod also remains unchanged, and both transformer terminal voltages are confined to a zero state, resulting in zero inductor voltage. The equivalent circuit of Figure A9d illustrates the current path, with DS2, S4, Q2 and DQ4 playing the pivotal role of conducting for both DAB H-bridges.
Figure A9. Mode 4′ equivalent circuit diagrams for the first half-cycle: (a) to–t1; (b) t1–t′1; (c) t′1t2; (d) t2t3; (e) t3–t4.
Figure A9. Mode 4′ equivalent circuit diagrams for the first half-cycle: (a) to–t1; (b) t1–t′1; (c) t′1t2; (d) t2t3; (e) t3–t4.
Energies 16 07577 g0a9aEnergies 16 07577 g0a9b
Interval t3–t4: Figure A9e shows the equivalent schematic diagram during this switching instant. In bridge A, conducting devices remain unchanged, but for bridge B, switches Q2 and Q3 start to provide a path for the current path. The voltage across the coupling inductor is nVDC2. Therefore, iL, which is linearly increasing, is deduced as
i L ( t ) = n V D C 2 L t o t ( t t 3 ) + i L ( t 3 )
Based on the above analysis, the inductor current at each switching segment is evaluated by assuming t0 = 0, t1 = (D2–|D3|)Th, t2 = D1Th, t3 = (1–|D3|)Th and t4 = Th. The resulting values of the current at each switching instant are shown in Table A4. Using these current values, other vital parameters of complementary mode 4′ are similarly derived and summarized in Table A4. The peak inductor current is given by equation iL(t4). As can be observed also, the mode permits only unidirectional reverse power flow with the upper and lower active power limits given by 0.0 pu and −0.67 pu, respectively. The corresponding TPS modulation parameters are also listed. In addition, it is worth mentioning that ZVS for this mode is not realizable for all of the switches.
(a) 
Modes 5 and 5′
Figure A10 shows modes 5 and 5′ operating waveforms. As indicated, Mode 5 of Figure A10a is characterized by partial overlap of positive vac1 and positive vac2 for the first half-cycle and vice versa during the second half-cycle. Complementary mode 5′ waveforms, which are plotted in Figure A10b, are described by the partial overlap of positive vac1 and negative vac2 during the first half-cycle.
Figure A10. Steady-state transformer voltages and inductor currents: (a) mode 5; (b) mode 5′.
Figure A10. Steady-state transformer voltages and inductor currents: (a) mode 5; (b) mode 5′.
Energies 16 07577 g0a10
i. 
Mode 5
The mode constraint according to Figure A10a is
D 1 D 3 D 2 1 D 3 0 D 3 D 1
Table A6. Derived analytical expressions representing mode 4′.
Table A6. Derived analytical expressions representing mode 4′.
Variable
Currents at each switching instant i L ( t 0 ) = V D C 1 D 1 n V D C 2 D 2 + 2 n V D C 2 D 3 4 f s L t o t
i L ( t 1 ) = V 1 D D C 1 + 2 V 1 D D C 2 2 V D C 1 D 3 n V D C 2 D 2 4 f s L t o t
i L ( t 2 ) = V D C 1 D 1 n V D C 2 D 2 4 f s L t o t
i L ( t 3 ) = i L ( t 2 )
i L ( t 4 ) = V D C 1 D 1 n V D C 2 D 2 + 2 n V D C 2 D 3 4 f s L t o t
RMS current I r m s ( mod e 4 )   = i L 2 ( t 3 ) 1 D 3 D 1 + 2 f s L t o t 3 i L 3 ( t 1 ) i L 3 ( t 0 ) V D C 1 n V D C 2 + i L 3 ( t 2 ) i L 3 ( t 1 ) V D C 1 i L 3 ( t 3 ) + i L 3 ( t 0 ) n V D C 2 1 / 2
RMS voltage V L r m s ( mod e 4 ) = V D C 1 2 D 1 + n V D C 2 2 D 2 2 n V D C 1 V D C 2 ( D 2 D 3 ) 1 / 2
Average power and range P ( mod e 4 ) = n V D C 1 V D C 2 4 f s L t o t D 2 2 + D 3 2 2 D 2 D 3 D 1 D 2
Range: P max = 0   p u D 1 = 0.0 , D 2 = 0.0 , D 3 = 0.0 P min = 0.67   p u D 1 = 0.65 , D 2 = 0.67 , D 3 = 0.35
Reactive power Q mod e 4 = v r m s ( mod e 4 ) × i r m s ( mod e 4 )
ZVSNot achievable for all switches
Constraints: none
The mode half switching intervals of Figure A10a can be divided into five segments which are analyzed as follows.
Interval t0–t′1: During this interval, the current circulates between the reverse recovery diodes DS1 and DS4 of bridge A, while in bridge B, it is Q1 and DQ3 that provide a path for the current to flow through. This is illustrated in the equivalent circuit of Figure A11a. The voltage across the inductor is VDC1, and therefore, the inductor’s current is expressed as
i L ( t ) = V D C 1 L t o t ( t t 0 ) + i L ( t 0 )
Interval t′1–t1: Figure A11b shows the equivalent diagram. As a result of current polarity reversal, switches S1 and S4 of H bridge A conduct, while in bridge B, the current is carried by DQ1 and Q3. The voltage across the inductor continues to be clamped at VDC1, and the current during this instant remains constant.
Interval t1–t2: The time instant starts upon the turn-off of switch Q3. The current continues to slowly increment; the bridge A switching pattern is similar to the previous segment, but for bridge B, the current starts to flow through DQ1 and DQ4. This is illustrated by Figure A11c. The inductor voltage is VDC1nVDC2, and the current iL during this duration is expressed as
i L ( t ) = V D C 1 n V D C 2 L t o t ( t t 1 ) + i L ( t 1 )
Interval t2–t3: Figure A11d shows the equivalent circuit. The same current path exists for bridge B, but for H bridge A, DS2 and S4 provide a path for the current to pass through. The inductor voltage is given by −nVDC2. Thus, iL for this instant can analytically be represented as
i L ( t ) = n V D C 2 L t o t ( t t 2 ) + i L ( t 2 )
Figure A11. Equivalent circuits of mode 5: (a) to–t′1; (b) t′1–t1; (c) t1t2; (d) t2t3; (e) t3–t4.
Figure A11. Equivalent circuits of mode 5: (a) to–t′1; (b) t′1–t1; (c) t1t2; (d) t2t3; (e) t3–t4.
Energies 16 07577 g0a11aEnergies 16 07577 g0a11b
Interval t3–t4: Transformer terminal voltages are zero during this duration. The current remains constant with a value given by expression (A26), and thus, no instantaneous power is transferred. Figure A11e shows the equivalent circuit diagram. In bridge A, DS2 and S4 conduct the current, and in the second H bridge, Q2 and DQ4.
Table A7. Mode 5 key performance indicators.
Table A7. Mode 5 key performance indicators.
Variable
Currents at each switching instant i L ( t 0 ) = V D C 1 D 1 n V D C 2 D 2 4 f s L t o t
i L ( t 1 ) = V D C 1 D 1 + 2 V D C 2 D 3 + n V D C 2 D 2 4 f s L t o t
i L ( t 2 ) = V D C 1 D 1 2 n V D C 2 D 1 + n V D C 2 D 2 + 2 n V D C 2 D 3 4 f s L t o t
i L ( t 3 ) = V D C 1 D 1 n V D C 2 D 2 4 f s L t o t
i L ( t 4 ) = i L ( t 3 )
RMS current I r m s ( mod e 5 )   = i L 2 ( t 3 ) D 3 D 2 + 2 f s L t o t 3 i L 3 ( t 1 ) i L 3 ( t 0 ) V 1 + i L 3 ( t 2 ) i L 3 ( t 1 ) V 1 n V 2 i L 3 ( t 3 ) i L 3 ( t 2 ) n V 2 1 / 2
RMS voltage V L r m s ( mod e 5 ) = V 1 2 D 1 + n V D C 2 2 D 2 + 2 n V 1 V 2 D 3 D 1 1 / 2
Average power and range P ( mod e 5 ) = n V D C 1 V D C 2 4 f s L t o t D 1 2 D 3 2 + 2 D 1 D 3 + D 2 D 1
Range: P max = 0.667   p u D 1 = 0.67 , D 2 = 0.65 , D 3 = 0.35 P min = 0   p u D 1 = 0 , D 2 = 0 , D 3 = 0
Reactive power Q mod e 5 = v r m s ( mod e 5 ) × i r m s ( mod e 5 )
ZVSNot achievable for all switches
Constraints: none
According to Equations (A24)–(A26), the values of the inductor current at each subperiod are evaluated by assuming t0 = 0, t1 = D3Th, t2 = D1Th, t3 = (D2 + D3)Th and t4 = Th. As shown in Table A7, the final mathematical equations for the inductor current at each instant, average current, RMS current, average power and reactive power are obtained for mode 5. Based on this analysis, it can be concluded that iL(t2) gives the peak inductor current. The mode achieves only unidirectional power flow, with corresponding upper and lower power transfer limits of 0.67 pu and 0.0 pu, respectively. Finally, soft switching for all switches is unattainable for this mode, but rather, ZVS is only partially obtainable for some of the switches.
ii. 
Mode 5′
By shifting the waveforms of Figure A10b, to the negative half-plane, the mode 5′ constraint can be expressed as
D 1 + D 3 1 D 2 D 3 1 D 3 D 1 1
Five segments emerge for the first half-switching cycle, based on the waveforms of Figure A10b, which are briefly described below.
Interval t0–t′1: As shown in the circuit structure of Figure A12a, antiparallel diodes DS1 and DS4 of bridge A conduct, while for the second bridge, the current flows through diode DQ2 and switch Q3. The inductor voltage is clamped at VDC1 and the current continues to ramp up and is expressed as
i L ( t ) = V D C 1 L t o t ( t t 0 ) + i L ( t 0 )
Interval t′1–t1: Diodes DS1 and DS4 are still conducting for bridge A; however, for bridge B, DQ3 and diode DQ2 start to freewheel, as shown in Figure A12b. The coupling inductor voltage is VDC1 + nVDC2. The current continues to increment, and its value is deduced as
i L ( t ) = V D C 1 + n V D C 2 L t o t ( t t 1 ) + i L ( t 1 )
Figure A12. Mode 5′ detailed equivalent circuits for first half-cycle sequence: (a) to–t′1; (b) t′1–t1; (c) t1–t2; (d) t2–t3; (e) t3–t4.
Figure A12. Mode 5′ detailed equivalent circuits for first half-cycle sequence: (a) to–t′1; (b) t′1–t1; (c) t1–t2; (d) t2–t3; (e) t3–t4.
Energies 16 07577 g0a12aEnergies 16 07577 g0a12b
Interval t1–t2: At t′1, the current changes polarity, with switches S1, S4, Q3 and Q4 of both bridges providing the current path, as illustrated in Figure A12c. The magnitude of the current remains similar to the previous segment, and the inductor voltage is clamped at VDC1 + nVDC2.
Interval t2–t3: Switches Q3 and Q4 are still conducting for bridge B, while DS2 and S4 of bridge A provide a path for the current to flow through, as depicted in Figure A12d. The inductor voltage is given by nVDC2. Therefore, the iL slope can be written as
i L ( t ) = n V D C 2 L t o t ( t t 1 ) + i L ( t 1 )
Interval t3–t4: The subperiod starts when Q2 is switched off. Both transformer AC voltages are zero. The equivalent circuit is plotted in Figure A12e. The current path for bridge A still remains unchanged, and for bridge B, the antiparallel diode DQ1 and switch Q3 conduct the current. IL is unchanged for this duration.
Based on the analysis above, analytical expressions for the mode currents and other key indices are calculated by assuming tn values of, t0 = 0, t1 = (1 − |D3|)Th, t2 = D1Th, t3 = (1 − |D3| + D2)Th and t4 = Th. The resulting values of the derivations for mode 5′ are tabulated in Table A6. The maximum current obtained is iL(t3) = iL(t4). The mode is capable of only unidirectional power range of 0.0 pu and −0.67 pu. Moreover, ZVS is achievable across all switches and the resulting inequalities that define the soft-switching boundary are also given in Table A8.
(e) 
Modes 6 and 6
Figure A13 illustrates the operational waveforms of modes 6 and 6′. Mode 6, displayed by Figure A13a, is characterized by the partial overlap of positive vac2 with positive and negative vac1. The complementary mode 6′ waveforms of Figure A13b portray inverse features of mode 6′.
Figure A13. Ideal voltage/current waveforms of (a) mode 6; (b) mode 6′.
Figure A13. Ideal voltage/current waveforms of (a) mode 6; (b) mode 6′.
Energies 16 07577 g0a13
Table A8. Key derivations for mode 5′.
Table A8. Key derivations for mode 5′.
Variable
Currents at each switching instant i L ( t 0 ) = V D C 1 D 1 + n V D C 2 D 2 4 f s L t o t
i L ( t 1 )    = V D C 1 D 1 2 V D C 1 D 3 + 2 V D C 1 n V D C 2 D 2 4 f s L t o t
i L ( t 2 ) = V D C 1 D 1 + 2 n V D C 2 D 1 + 2 n V D C 2 D 3 2 n V D C 2 n V D C 2 D 2 4 f s L t o t
i L ( t 3 ) = V D C 1 D 1 + n V D C 2 D 2 4 f s L t o t
i L ( t 4 ) = i L ( t 3 )
RMS current I r m s ( mod e 5 )   = i L 2 ( t 3 ) D 3 D 2 + 2 f s L t o t 3 i L 3 ( t 1 ) i L 3 ( t 0 ) V 1 + i L 3 ( t 2 ) i L 3 ( t 1 ) V 1 + n V 2 + i L 3 ( t 3 ) i L 3 ( t 2 ) n V 2 1 / 2
RMS voltage V L r m s ( mod e 5 ) = V D C 1 2 D 1 + n V D C 2 2 D 2 + 2 n V D C 1 V D C 2 D 1 + D 3 1 1 / 2
Average power and range P ( mod e 5 ) = n V D C 1 V D C 2 4 f s L t o t D 1 2 + D 3 2 2 D 1 2 D 3 + 2 D 1 D 3 D 1 D 2 + 1
Range: P max = 0   p u D 1 = 0.19 , D 2 = 0 , D 3 = 0.81 P min = 0.667   p u D 1 = 0.66 , D 2 = 0.67 , D 3 = 0.67
Reactive power Q mod e 5 = v r m s ( mod e 5 ) × i r m s ( mod e 5 )
ZVSAchievable for all switches
Constraints:  i L ( t 0 ) < 0 , i L ( t 1 ) < 0 & i L ( t 2 ) > 0
i. 
Mode 6
Mode constraint is determined by observing the voltage waveforms of Figure A13a and ensuring that the waveform features are not violated. This is given by
1 D 2 D 1 1 D 2 D 3 D 1
The mode half-cycle interval for each sequence of Figure A10a is described below.
Interval t0–t′1: The inductor current is negative; hence, DS1 and DS4 of bridge A are freewheeling, whilst for bridge B, the current similarly flows through the antiparallel diodes DQ2 and DQ3, as shown in the circuit structure of Figure A14a. At the end of the segment, the current falls to zero and the inductor voltage is clamped at VDC1 + nVDC2. IL can be deduced from
i L ( t ) = V D C 1 + n V D C 2 L t o t ( t t 0 ) + i L ( t 0 )
Interval t′1–t1: Polarity change for iL occurs at t′1. Figure A14b shows the resulting equivalent circuit showing switches S1, S4, Q2 and Q3 providing a path for the current to flow through. The current value remains unchanged during this segment and is given by expression (A32). Similarly, the voltage impressed across the coupling inductor is retained at VDC1 + nVDC2.
Interval t1–t2: The plot of Figure A14c shows the schematic diagram illustrating the current path during this subperiod. The operation of bridge A remains unchanged, while DQ1 and Q3 of bridge B conduct. The inductor voltage is VDC1. The current starts to ramp up and can be expressed according to
i L ( t ) = V D C 1 L t o t ( t t 1 ) + i L ( t 1 )
Interval t2–t3: As can be seen on Figure A14d, during this time instant, switches S1 and S4 are still conducting, while for bridge B, the reverse recovery diodes DQ1 and DQ4 carry the current. The inductor voltage is VDC1–nVDC2, and iL continues to rise steeply, with a gradient determined by
i L ( t ) = V D C 1 n V D C 2 L t o t ( t t 2 ) + i L ( t 2 )
Interval t3–t4: During this segment, DQ1 and DQ4 of H bridge B still provide a path for the current to flow through, and for H bridge A, the current starts to circulate between DS2 and S4. The equivalent circuit is shown in Figure A14e. The voltage across the inductor is given as −nVDC2 and the current slightly decreases, and is derived as
i L ( t ) = n V D C 2 L t o t ( t t 3 ) + i L ( t 3 )
Applying similar step-by-step procedures to mode 6 and by assuming t0 = 0, t1 = (D3 + D2 − 1)Th, t2 = D3Th, t3 = D1Th and t4 = Th. Solutions for mode currents, active power, reactive power and ZVS boundaries are obtained and given in Table A9. The mode peak current is achieved by iL(t3). It can be observed from the results of Table A9 that the mode can operate at a maximum power of 1 pu and a minimum 0.0 pu range. Finally, soft switching is attainable for this mode, and the corresponding inequalities that define the ZVS range are listed.
ii. 
Mode 6′
Mode constraints can be determined by observing the theoretical waveforms of Figure A10b and by shifting them to a negative half-plane. The inequalities describing the mode boundary should ensure partial overlap of positive vac1(t) with positive and negative of vac2(t), and are given by
1 D 2 D 1 D 2 D 3 1 + D 1
Analyses of various switching instants of Figure A10b waveforms for the first half-cycle interval are discussed below, and are plotted in detailed equivalent diagrams of Figure A12.
Interval t0–t1: Figure A15a shows the current path. For bridges A and B, DS1, DS4, DQ1 and DQ4 allow the current to pass through. The voltage across the inductor is clamped at VDC1–nVDC2, and the current through Ltot is given by
i L ( t ) = V D C 1 n V D C 2 L t o t ( t t 0 ) + i L ( t 0 )
Figure A14. Equivalent circuit diagrams for mode 6 first half-cycle: (a) to–t′1; (b) t′1–t1; (c) t1t2; (d) t2–t3; (e) t3–t4.
Figure A14. Equivalent circuit diagrams for mode 6 first half-cycle: (a) to–t′1; (b) t′1–t1; (c) t1t2; (d) t2–t3; (e) t3–t4.
Energies 16 07577 g0a14
Interval t1–t2: The current continues to circulate between the DS1 and DS4 antiparallel diodes. In bridge B, switch Q2 and the reverse recovery diode DQ4 allow the current to flow through, as evident in Figure A15b. The inductor voltage is VDC1, and thus, iL is
i L ( t ) = V D C 1 L t o t ( t t 1 ) + i L ( t 1 )
Interval t2–t′2: Figure A15c demonstrates the equivalent circuit during this switching instant. The operation of bridge A remains unchanged; as the current is still negative, DS1 and DS4 remain in the conduction path. Meanwhile, in bridge B, the current flows through the diodes DQ2 and DQ3 until it decreases to zero. The voltage across the inductor is VDC1–nVDC2, and thus, iL is
i L ( t ) = V D C 1 + n V D C 2 L t o t ( t t 2 ) + i L ( t 2 )
Interval t′2–t3: At t′2, the current changes to positive. Figure A15d displays the current path during this subperiod. Switches S1, S4, Q2 and Q3 are turned on, respectively. VDC1–nVDC2 is continually impressed across the inductor voltage and the iL magnitude is unchanged.
Interval t3–t4: The current continues to ramp up gradually and the equivalent circuit structure is shown in Figure A15e. In bridge B, the current continues to flow through switches Q2 and Q3, but due to the zero state of voltage vac1, DS2 and S4 of bridge A conduct. The voltage across the inductor is nVDC2, and the slope of iL can be deduced from
i L ( t ) = n V D C 2 L t o t ( t t 3 ) + i L ( t 3 )
Table A9. Mode 6 expressions.
Table A9. Mode 6 expressions.
Variable
Currents at each switching instant i L ( t 0 ) = V D C 1 D 1 + n V D C 2 D 2 + 2 n V D C 2 D 3 2 n V D C 2 4 f s L t o t
i L ( t 1 ) = V D C 1 D 1 + 2 V D C 1 D 2 + 2 V D C 1 D 3 2 V D C 1 + n V D C 2 D 2 4 f s L t o t
i L ( t 2 ) = V D C 1 D 1 + 2 V D C 1 D 3 + n V D C 2 D 2 4 f s L t o t
i L ( t 3 ) = V D C 1 D 1 2 n V D C 2 D 1 + n V D C 2 D 2 + 2 n V D C 2 D 3 4 f s L t o t
i L ( t 4 ) = V D C 1 D 1 + n V D C 2 D 2 + 2 n V D C 2 D 3 2 n V D C 2 4 f s L t o t
RMS current I r m s ( mod e 6 )   = 2 f s L t o t 3 i L 3 ( t 1 ) i L 3 ( t 0 ) V D C 1 + n V D C 2 + i L 3 ( t 2 ) i L 3 ( t 1 ) V D C 1 + i L 3 ( t 3 ) i L 3 ( t 2 ) V D C 1 n V D C 2 + i L 3 ( t 0 ) + i L 3 ( t 3 ) n V D C 2 1 / 2
RMS voltage V L r m s ( mod e 6 ) = V D C 1 2 D 1 + n V D C 2 2 D 2 + 2 n V D C 1 V D C 2 ( D 2 + 2 D 3 D 1 1 1 / 2
Average power and range P ( mod e 6 ) = n V D C 1 V D C 2 4 f s L t o t D 1 2 D 2 2 2 D 3 2 + 2 D 3 2 D 2 D 3 + D 1 D 2 + 2 D 1 D 3 + 2 D 2 1
Range: P max = 1   p u D 1 = 1 , D 2 = 1 , D 3 = 0.5 P min = 0   p u D 1 = 0 , D 2 = 1 , D 3 = 0
Reactive power Q mod e 6 = v r m s ( mod e 6 ) × i r m s ( mod e 6 )
ZVSAchievable for all switches
Constraints:  i L ( t 0 ) < 0 , i L ( t 1 ) > 0 , i L ( t 2 ) > 0 & i L ( t 3 ) > 0
According to the aforementioned analysis, the inductor current at each interval discussed above is computed by assuming t0 = 0, t1 = (D2 − |D3|)Th, t2 = (1 − |D3|)Th, t3 = D1Th and t4 = Th. This is provided in Table A10 below, in addition to other modes’ important parameters being computed. Observe that the peak inductor current is obtained through iL(t4). The derived mode active power output and range is tabulated in Table A10, with a corresponding unidirectional upper and lower transfer limit of 0.0 pu and −1.0 pu, respectively. The converter switches can operate under ZVS with the boundary defined by the instantaneous current inequalities.
Figure A15. Detailed equivalent circuits of mode 6′: (a) to–t1; (b) t1–t2; (c) t2t′2; (d) t′2t3; (e) t3–t4.
Figure A15. Detailed equivalent circuits of mode 6′: (a) to–t1; (b) t1–t2; (c) t2t′2; (d) t′2t3; (e) t3–t4.
Energies 16 07577 g0a15
Table A10. Mode 6′ parameters.
Table A10. Mode 6′ parameters.
Variable
Currents at each switching instant i L ( t 0 ) = V D C 1 D 1 n V D C 2 D 2 + 2 n V D C 2 D 3 4 f s L t o t
i L ( t 1 ) = V D C 1 D 1 + 2 V D C 1 D 2 2 V D C 1 D 3 n V D C 2 D 2 4 f s L t o t
i L ( t 2 ) = V D C 1 D 1 2 V D C 1 D 3 + 2 V D C 1 n V D C 2 D 2 4 f s L t o t
i L ( t 3 ) = V D C 1 D 1 + 2 n V D C 2 D 1 + 2 n V D C 2 D 3 2 n V D C 2 n V D C 2 D 2 4 f s L t o t
i L ( t 4 ) = V D C 1 D 1 n V D C 2 D 2 + 2 n V D C 2 D 3 4 f s L t o t
RMS current I r m s ( mod e 6 )   = 2 f s L t o t 3 i L 3 ( t 1 ) i L 3 ( t 0 ) V D C 1 n V D C 2 + i L 3 ( t 2 ) i L 3 ( t 1 ) V D C 1 + i L 3 ( t 3 ) i L 3 ( t 2 ) V D C 1 + n V D C 2 i L 3 ( t 0 ) + i L 3 ( t 3 ) n V D C 2 1 / 2
RMS voltage V L r m s ( mod e 6 ) = V D C 1 2 D 1 + n V D C 2 2 D 2 + 2 n V D C 1 V D C 2 D 1 D 2 + 2 D 3 1 1 / 2
Average power and range P ( mod e 6 ) = n V D C 1 V D C 2 4 f s L t o t D 1 2 + D 2 2 + 2 D 3 2 2 D 1 2 D 3 + 2 D 1 D 3 2 D 2 D 3 D 1 D 2 + 1
Range: P max = 1   p u D 1 = 1 , D 2 = 1 , D 3 = 0.5 P min = 0   p u D 1 = 0 , D 2 = 1 , D 3 = 0
Reactive power Q mod e 6 = v r m s ( mod e 6 ) × i r m s ( mod e 6 )
ZVSAchievable for all switches
Constraints:  i L ( t 0 ) < 0 , i L ( t 1 ) < 0 , i L ( t 2 ) < 0 & i L ( t 3 ) > 0

References

  1. De Doncker, R.W.; Divan, D.M.; Kheraluwala, M.H. A three phase soft-switched high power density dc/dc converter for high power applications. In Proceedings of the Conference Record IEEE IAS Annual Meeting, Pittsburgh, PA, USA, 2–7 October 1988; pp. 796–805. [Google Scholar]
  2. Chuang, Y.-C.; Ke, Y.-L.; Chuang, H.-S.; Chen, Y.-M. Analysis and implementation of half-bridge series-parallel resonant converter for battery chargers. IEEE Trans. Ind. Appl. 2011, 47, 258–270. [Google Scholar] [CrossRef]
  3. Adam, G.P.; Fionney, S.J.; Williams, A.B. Network fault tolerant voltage source converters for high-voltage applications. In Proceedings of the 9th IET International Conference AC and DC Power Transmission Systems, London, UK, 19–21 October 2010. [Google Scholar]
  4. Harrye, Y.A.; Ahmed, K.H.; Aboushady, A.A. DC fault isolation study of bidirectional dual active bridge DC/DC converter for DC transmission grid application. In Proceedings of the IECON 2015-41st Annual Conference of the IEEE Industrial Electronics Society, Yokohama, Japan, 9–12 November 2015; pp. 003193–003198. [Google Scholar] [CrossRef]
  5. Ortiz, G.; Biela, J.; Bortis, D.; Kolar, J.W. 1 Megawatt, 20 kHz, isolated, bidirectional 12 kV to 1.2 kV DC-DC converter for renewable energy applications. In Proceedings of the 2010 International Power Electronics Conference (IPEC), Sapporo, Japan, 21–24 June 2010; pp. 3212–3219. [Google Scholar]
  6. Alemanno, A.; Morici, R.; Pretelli, M.; Florian, C. Design of a 7.5 kW Dual Active Bridge Converter in 650 V GaN Technology for Charging Applications. Electronics 2023, 12, 1280. [Google Scholar] [CrossRef]
  7. Gurkaynak, Y.; Li, Z.; Khaligh, A. A novel grid-tied, solar powered residential home with plug-in hybrid electric vehicle (PHEV) loads. In Proceedings of the IEEE Vehicle Power and Propulsion Conference (VPPC), Dearborn, MI, USA, 7–10 September 2009; pp. 813–816. [Google Scholar]
  8. Lee, Y.-J.; Emadi, A. Integrated bi-directional ac/dc and dc/dc converter for plug-in hybrid electric vehicle conversion. In Proceedings of the IEEE Vehicle Power and Propulsion Conference (VPPC), Harbin, China, 3–5 September 2007; pp. 215–222. [Google Scholar]
  9. Walter, J.; De Doncker, R. High-power galvanically isolated dc-dc converter topology for future automobiles. In Proceedings of the IEEE Power Electronics Specialist Conference (PESC), Acapulco, Mexico, 15–19 June 2003; Volume 1, pp. 27–32. [Google Scholar]
  10. Zayed, A.; Elezab, A.A.; Narimani, M. A Dual-Active Bridge Converter with a Wide Output Voltage Range (200–1000 V) for Ultrafast DC-Connected EV Charging Stations. IEEE Trans. Transp. Electrif. 2023, 9, 3731–3741. [Google Scholar] [CrossRef]
  11. Morrison, R.; Egan, M. A new power-factor-corrected single-transformer UPS design. IEEE Trans. Ind. Appl. 2000, 36, 171–179. [Google Scholar] [CrossRef]
  12. Naayagi, R.T.; Forsyth, A.J. Bidirectional DC-DC converter for aircraft electric energy storage systems. In Proceedings of the 5th IET International Conference on Power Electronics, Machines and Drives (PEMD 2010), Brighton, UK, 19–21 April 2010; pp. 1–6. [Google Scholar]
  13. Friedemann, R.A.; Krismer, F.; Kolar, J.W. Design of a minimum weight dual active bridge converter for an Airborne Wind Turbine system. In Proceedings of the 2012 Twenty-Seventh Annual IEEE Applied Power Electronics Conference and Exposition (APEC 2012), Orlando, FL, USA, 5–9 February 2012; pp. 509–516. [Google Scholar]
  14. Fazeli, S.M.; Aboushady, A.; Ahmed, K.H.; Jovcic, D. Design and implementation of 30kW 200/900V LCL modular multilevel based DC/DC converter for high power applications. In Proceedings of the 8th IET International Conference on Power Electronics, Machines and Drives (PEMD 2016), Glasgow, UK, 19–21 April 2016; pp. 1–6. [Google Scholar]
  15. Wang, Y.; de Haan, S.W.H.; Ferreira, J.A. Optimal operating ranges of three modulation methods in dual active bridge converters. In Proceedings of the IEEE 6th International Power Electronics and Motion Control Conference (IPEMC), Wuhan, China, 17–20 May 2009; pp. 1397–1401. [Google Scholar]
  16. Bai, H.; Mi, C. Eliminate reactive power and increase system efficiency of isolated bidirectional dual-active-bridge dc-dc converters using novel dual-phase-shift control. IEEE Trans. Power Electron. 2008, 23, 2905–2914. [Google Scholar] [CrossRef]
  17. Jain, A.K.; Ayyanar, R. PWM Control of Dual Active Bridge: Comprehensive Analysis and Experimental Verification. IEEE Trans. Power Electron. 2011, 26, 1215–1227. [Google Scholar] [CrossRef]
  18. Garcia, G.O.; Ledhold, R.; Oliva, A.R.; Balda, J.C.; Barlow, F. Extending the ZVS Operating Range of Dual Active Bridge High-Power DC-DC Converters. In Proceedings of the IEEE Power Electronics Specialists Conference, PESC ‘06, Troy, NY, USA, 16–19 July 2006. [Google Scholar]
  19. Krismer, F.; Kolar, J.W. Closed Form Solution for Minimum Conduction Loss Modulation of DAB Converters. IEEE Trans. Power Electron. 2012, 27, 174–188. [Google Scholar] [CrossRef]
  20. Oggier, G.; Garci, G.; Oliva, A. Modulation strategy to operate the dual active bridge dc-dc converter under soft switching in the whole operating range. IEEE Trans. Power Electron. 2011, 26, 1228–1236. [Google Scholar] [CrossRef]
  21. Zhao, B.; Yu, Q.; Sun, W. Extended-Phase-Shift Control of Isolated Bidirectional DC–DC Converter for Power Distribution in Microgrid. IEEE Trans. Power Electron. 2012, 27, 4667–4680. [Google Scholar] [CrossRef]
  22. Kuiyuan, W.; de Silva, C.W.; Dunford, W.G. Stability Analysis of Isolated Bidirectional Dual Active Full-Bridge DC-DC Converter with Triple Phase-Shift Control. IEEE Trans. Power Electron. 2012, 27, 2007–2017. [Google Scholar]
  23. Wen, H.; Xiao, W. Bidirectional Dual-Active-Bridge DC-DC Converter with Triple-Phase-Shift Control. In Proceedings of the 2013 Twenty-Eighth Annual IEEE Applied Power Electronics Conference and Exposition (APEC), Long Beach, CA, USA, 17–21 March 2013. [Google Scholar]
  24. Wen, H. Determination of the optimal sub-mode for bidirectional dual-active-bridge DC-DC converter with multi-phase-shift control. In Proceedings of the ECCE Asia Downunder (ECCE Asia), 2013 IEEE, Melbourne, Australia, 3–6 June 2013; pp. 596–600. [Google Scholar]
  25. Huang, J.; Wang, Y.; Gao, Y.; Lei, W.; Li, Y. Unified PWM Control to Minimize Conduction Losses Under ZVS in the Whole Operating Range of Dual Active Bridge Converters. In Proceedings of the 2013 Twenty-Eighth Annual IEEE Applied Power Electronics Conference and Exposition (APEC), Long Beach, CA, USA, 17–21 March 2013. [Google Scholar]
  26. Xu, D. A PWM plus phase-shift control bidirectional DC-DC converter. IEEE Trans. Power Electron. 2004, 19, 666–675. [Google Scholar] [CrossRef]
  27. Vangen, K.; Melaa, T.; Bergsmark, S.; Nilsen, R. Efficient high-frequency soft-switched power converter with signal processor control. In Proceedings of the 13th ‎International Telecommunications Energy Conference, INTELEC ‘91, Kyoto, Japan, 5–8 November 1991; pp. 631–639. [Google Scholar]
  28. Bai, H. The dynamic model and hybrid phase-shift control of a dual-active-bridge converter. In Proceedings of the 34th Annual Conference of IEEE Industrial Electronics, Orlando, FL, USA, 10–13 November 2008; pp. 2840–2845. [Google Scholar]
  29. Segaran, D.; Holmes, D.G.; McGrath, B.P. Enhanced Load Step Response for a Bidirectional DC–DC Converter. IEEE Trans. Power Electron. 2013, 28, 371–379. [Google Scholar] [CrossRef]
  30. Demetriades, G.D.; Nee, H.-P. Dynamic modeling of the Dual-Active Bridge topology for high-power applications. In Proceedings of the 2008 IEEE Power Electronics Specialists Conference, IEEE, Rhodes, Greece, 15–19 June 2008; pp. 457–464. [Google Scholar]
  31. Segaran, D.; Holmes, D.G.; McGrath, B.P. Comparative analysis of single and three-phase dual active bridge bidirectional DC-DC converters. In Proceedings of the 2008 Australasian Universities Power Engineering Conference, AUPEC ’08, Sydney, Australia, 14–17 December 2008; pp. 1–6. [Google Scholar]
  32. Kadavelugu, A.; Baek, S.; Dutta, S.; Bhattacharya, S.; Das, M.; Agarwal, A.; Scofield, J. High-frequency design considerations of dual active bridge 1200 V SiC MOSFET DC-DC converter. In Proceedings of the 2011 Twenty-Sixth Annual IEEE Applied Power Electronics Conference and Exposition (APEC), Fort Worth, TX, USA, 6–11 March 2011; pp. 314–320. [Google Scholar]
  33. Costinett, D.; Nguyen, H.; Zane, R.; Maksimovic, D. GaN-FET based dual active bridge DC-DC converter. In Proceedings of the 2011 Twenty-Sixth Annual IEEE Applied Power Electronics Conference and Exposition (APEC), Fort Worth, TX, USA, 6–11 March 2011; pp. 1425–1432. [Google Scholar]
  34. Harrye, Y.A.; Ahmed, K.H.; Adam, G.P.; Aboushady, A.A. Comprehensive steady state analysis of bidirectional dual active bridge DC/DC converter using triple phase shift control. In Proceedings of the 2014 IEEE 23rd International Symposium on Industrial Electronics (ISIE), Istanbul, Turkey, 1–4 June 2014; pp. 437–442. [Google Scholar] [CrossRef]
  35. Sha, J.; Chen, L.; Zhou, G. Discrete Extended-Phase-Shift Control for Dual-Active-Bridge DC–DC Converter with Fast Dynamic Response. IEEE Trans. Ind. Electron. 2023, 70, 5662–5673. [Google Scholar] [CrossRef]
  36. Deng, Y.; Yin, S.; Chen, J.; Song, W. A Comprehensive Steady-State Performance Optimization Method of Dual Active Bridge DC-DC Converters Based on with Triple-Phase-Shift Modulation. In Proceedings of the 2022 IEEE International Power Electronics and Application Conference and Exposition (PEAC), Guangzhou, China, 4–7 November 2022; pp. 221–225. [Google Scholar] [CrossRef]
Figure 1. (a) DAB circuit diagram; (b) lossless AC equivalent circuit diagram.
Figure 1. (a) DAB circuit diagram; (b) lossless AC equivalent circuit diagram.
Energies 16 07577 g001
Figure 2. (a) DAB waveforms for (a) CPS (b) EPS (c) DPS for condition 0   D 2 D 1 1 (d) DPS for condition 0   D 1 D 2 1 .
Figure 2. (a) DAB waveforms for (a) CPS (b) EPS (c) DPS for condition 0   D 2 D 1 1 (d) DPS for condition 0   D 1 D 2 1 .
Energies 16 07577 g002
Figure 3. Power characteristics under (a) CPS (b) EPS (c) DPS.
Figure 3. Power characteristics under (a) CPS (b) EPS (c) DPS.
Energies 16 07577 g003
Figure 4. (a) DAB circuit diagram; (b) switches turn on/turn off signals and ideal voltage/current waveforms under TPS scheme.
Figure 4. (a) DAB circuit diagram; (b) switches turn on/turn off signals and ideal voltage/current waveforms under TPS scheme.
Energies 16 07577 g004
Figure 5. Steady-state voltage/current waveforms for (a) mode 1; (b) mode 1′.
Figure 5. Steady-state voltage/current waveforms for (a) mode 1; (b) mode 1′.
Energies 16 07577 g005
Figure 6. Mode 1 equivalent circuits’ subperiods for inductor current: (a) t0t1; (b) t1t1′; (c) t1′t2; (d) t2t3; (e) t3t4; (f) t4t4′; (g) t4′t5; (h) t5t6; (i) t6t7; (j) t7t8.
Figure 6. Mode 1 equivalent circuits’ subperiods for inductor current: (a) t0t1; (b) t1t1′; (c) t1′t2; (d) t2t3; (e) t3t4; (f) t4t4′; (g) t4′t5; (h) t5t6; (i) t6t7; (j) t7t8.
Energies 16 07577 g006
Figure 7. Steps required to establish maximum and minimum power range.
Figure 7. Steps required to establish maximum and minimum power range.
Energies 16 07577 g007
Figure 8. Mode 1′ equivalent circuits’ subperiods for inductor current (a) t0–t1; (b) t1–t′1; (c) t′1t2; (d) t2–t3; (e) t3–t4.
Figure 8. Mode 1′ equivalent circuits’ subperiods for inductor current (a) t0–t1; (b) t1–t′1; (c) t′1t2; (d) t2–t3; (e) t3–t4.
Energies 16 07577 g008
Figure 9. Remaining modes’ steady-state voltages and currents: (a) mode 2; (b) mode 2′; (c) mode 3; (d) mode 3′; (e) mode 4; (f) mode 4′; (g) mode 5; (h) mode 5′; (i) mode 6; (j) mode 6′.
Figure 9. Remaining modes’ steady-state voltages and currents: (a) mode 2; (b) mode 2′; (c) mode 3; (d) mode 3′; (e) mode 4; (f) mode 4′; (g) mode 5; (h) mode 5′; (i) mode 6; (j) mode 6′.
Energies 16 07577 g009aEnergies 16 07577 g009b
Figure 10. TPS modes vs. output power ranges in per unit (pu).
Figure 10. TPS modes vs. output power ranges in per unit (pu).
Energies 16 07577 g010
Figure 11. Flow chart of the TPS iterative optimization algorithm.
Figure 11. Flow chart of the TPS iterative optimization algorithm.
Energies 16 07577 g011
Figure 12. Simulation results for Rv = 2: (a) active power, (b) reactive power, (c) CPS AC voltage waveforms for bridges A and B, (d) TPS AC voltage waveforms (e) peak inductor currents, (f) RMS currents, (g) CPS control variable, (h) optimum TPS control variables.
Figure 12. Simulation results for Rv = 2: (a) active power, (b) reactive power, (c) CPS AC voltage waveforms for bridges A and B, (d) TPS AC voltage waveforms (e) peak inductor currents, (f) RMS currents, (g) CPS control variable, (h) optimum TPS control variables.
Energies 16 07577 g012aEnergies 16 07577 g012b
Figure 13. (a) Block diagram of test system; (b) test set up.
Figure 13. (a) Block diagram of test system; (b) test set up.
Energies 16 07577 g013
Figure 14. Measured voltage and current waveforms showing power reversal capability TPS algorithm to the TPS controller. The quasi-square wave ac voltages at ±0.5 pu active power are illustrated at the bottom of the Figure 13b.
Figure 14. Measured voltage and current waveforms showing power reversal capability TPS algorithm to the TPS controller. The quasi-square wave ac voltages at ±0.5 pu active power are illustrated at the bottom of the Figure 13b.
Energies 16 07577 g014
Figure 15. Experimental values of reactive power and efficiency for active power operations of (a) 0.5 pu; (b) 0.25 pu when Rv = 2.
Figure 15. Experimental values of reactive power and efficiency for active power operations of (a) 0.5 pu; (b) 0.25 pu when Rv = 2.
Energies 16 07577 g015
Figure 16. 0.5 pu measured AC and DC waveforms for optimum mode selection when Rv = 2: (a) modes 1, 5 and 6; (b) mode 1′; (c) mode 2; (d) mode’; (e) modes 3 and 4.
Figure 16. 0.5 pu measured AC and DC waveforms for optimum mode selection when Rv = 2: (a) modes 1, 5 and 6; (b) mode 1′; (c) mode 2; (d) mode’; (e) modes 3 and 4.
Energies 16 07577 g016
Figure 17. 0.25 pu reference power, AC and DC waveforms when Rv = 2: (a) mode 1; (b) mode 1′; (c) mode 2; (d) mode 2′; (e) mode 3; (f) mode 4.
Figure 17. 0.25 pu reference power, AC and DC waveforms when Rv = 2: (a) mode 1; (b) mode 1′; (c) mode 2; (d) mode 2′; (e) mode 3; (f) mode 4.
Energies 16 07577 g017
Table 1. Key expressions for mode 1′.
Table 1. Key expressions for mode 1′.
Variable
Currents at each switching instants i L ( t 0 ) = V D C 1 D 1 + n V D C 2 D 2 4 f s L t o t
i L ( t 1 ) = V D C 1 D 1 2 V D C 1 D 3 + 2 V 1 n V D C 2 D 2 4 f s L t o t
i L ( t 2 ) = V D C 1 D 1 + 2 V D C 1 + 2 V D C 1 D 2 2 V D C 1 D 3 + n V D C 2 D 2 4 f s L t o t
i L ( t 3 ) = V D C 1 D 1 + n V D C 2 D 2 4 f s L t o t
i L ( t 4 ) = i L ( t 3 )
RMS current I r m s ( mod e 1 )   = i L 2 ( t 3 ) 1 D 1 + 2 f s L t o t 3 i L 3 ( t 1 ) i L 3 ( t 0 ) V D C 1 + i L 3 ( t 2 ) i L 3 ( t 1 ) V D C 1 + n V D C 2 + i L 3 ( t 3 ) i L 3 ( t 2 ) V D C 1 1 / 2
RMS voltage V L r m s ( mod e 1 ) = V D C 1 2 D 1 + n V D C 2 2 D 2 + 2 n V D C 1 V D C 2 D 2 1 / 2
Average power and range P ( mod e 1 ) = n V D C 1 V D C 2 4 f s L t o t D 2 2 + 2 D 2 D 1 D 2 2 D 2 D 3
Range: P max = 0.5   p u D 1 = 1 , D 2 = 0.5 , D 3 = 1 P min = 0.5   p u D 1 = 1 , D 2 = 0.5 , D 3 = 0.5
Reactive power Q mod e 1 = v r m s ( mod e 1 ) × i r m s ( mod e 1 )
ZVSAchievable for all switches
Constraints:  i L ( t 0 ) < 0 , i L ( t 1 ) < 0 & i L ( t 2 ) > 0
Table 2. Inductor currents (iL) for positive half-cycle switching intervals normalized to 1 / 4 f s L .
Table 2. Inductor currents (iL) for positive half-cycle switching intervals normalized to 1 / 4 f s L .
Modes i L ( t 0 ) i L ( t 1 ) i L ( t 2 ) i L ( t 3 )
2 V 1 D 1 2 n V 2 + n V 2 D 2 + 2 n V 2 D 3 V 1 D 1 + 2 n V 2 D 1 n V 2 D 2 + 2 n V 2 2 n V 2 D 3 V 1 D 1 + n V 2 D 2 V 1 D 1 + n V 2 D 2
2′ V 1 D 1 + 2 n V 2 n V 2 D 2 2 n V 2 D 3 V 1 D 1 2 n V 2 2 n V 2 D 1 + n V 2 D 2 + 2 n V 2 D 3 V 1 D 1 n V 2 D 2 V 1 D 1 n V 2 D 2
3 V 1 D 1 n V 2 D 2 V 1 D 1 + n V 2 D 2 V 1 D 1 + n V 2 D 2 V 1 D 1 n V 2 D 2
3′ V 1 D 1 + n V 2 D 2 V 1 D 1 n V 2 D 2 V 1 D 1 n V 2 D 2 V 1 D 1 + n V 2 D 2
4 V 1 D 1 2 n V 2 + n V 2 D 2 + 2 n V 2 D 3 V 1 D 1 2 V 1 + 2 V 1 D 2 + n V 2 D 2 + 2 V 1 D 3 V 1 D 1 + n V 2 D 2 V 1 D 1 + n V 2 D 2
4′ V 1 D 1 + 2 n V 2 n V 2 D 2 2 n V 2 D 3 V 1 D 1 2 V 1 + 2 V 1 D 2 + 2 V 1 D 3 n V 2 D 2 V 1 D 1 n V 2 D 2 V 1 D 1 n V 2 D 2
5 V 1 D 1 n V 2 D 2 V 1 D 1 + 2 V 1 D 3 + n V 2 D 2 V 1 D 1 2 n V 2 D 1 + n V 2 D 2 + 2 n V 2 D 3 V 1 D 1 n V 2 D 2
5′ V 1 D 1 + n V 2 D 2 V 1 D 1 + 2 V 1 D 3 n V 2 D 2 V 1 D 1 + 2 n V 2 D 1 n V 2 D 2 2 n V 2 D 3 V 1 D 1 + n V 2 D 2
6 V 1 D 1 + n V 2 D 2 + 2 n V 2 D 3 2 n V 2 V 1 D 1 + 2 V 1 D 2 + 2 V 1 D 3 + n V 2 D 2 2 V 1 V 1 D 1 + 2 V 1 D 3 + n V 2 D 2 V 1 D 1 2 n V 2 D 1 + n V 2 D 2 + 2 n V 2 D 3
6′ V 1 D 1 n V 2 D 2 2 n V 2 D 3 + 2 n V 2 V 1 D 1 + 2 V 1 D 2 + 2 V 1 D 3 n V 2 D 2 2 V 1 V 1 D 1 + 2 V 1 D 3 n V 2 D 2 V 1 D 1 + 2 n V 2 D 1 n V 2 D 2 2 n V 2 D 3
Table 3. Remaining DAB modes of operation and power equations using TPS control.
Table 3. Remaining DAB modes of operation and power equations using TPS control.
Mode 2Mode 2′
Mode operational
constraints
D 2 D 1 1 + D 1 D 2 D 3 1
Power and power range (pu) P p u = 2 D 1 2 D 1 D 2 + 2 D 1 2 D 1 D 3 R a n g e : P max = 0.5   p u , P min = 0.5   p u P p u = 2 D 1 2 D 1 D 2 + 2 D 1 2 D 1 D 3 R a n g e : P max = 0.5   p u , P min = 0.5   p u
Mode 3Mode 3′Mode 4Mode 4′
t o = 0 , t 1 = D 1 T h , t 2 = D 3 T h , t 3 = D 2 + D 3 T h , t 4 = T h = 1 2 f s t o = 0 , t 1 = D 2 + D 3 1 T h , t 2 = D 1 T h , t 3 = D 3 T h , t 4 = T h = 1 2 f s
Mode operational
constraints
D 2 1 D 1 D 1 D 3 1 D 2 D 1 D 3 1 1 D 3 D 2 1 D 3 + D 1
Power and power range (pu) P p u = 2 D 1 D 2 R a n g e : P max = 0.5   p u , P min = 0   p u P p u = 2 D 1 D 2 R a n g e : P max = 0.0   p u , P min = 0.5   p u P p u = 2 D 2 2 D 3 2 + 2 D 2 + 2 D 3 2 D 2 D 3 + D 1 D 2 1 R a n g e : P max = 0.67   p u , P min = 0   p u P p u = 2 D 2 2 D 3 2 + 2 D 2 + 2 D 3 2 D 2 D 3 + D 1 D 2 1 R a n g e : P max = 0   p u , P min = 0.67   p u
Mode 5Mode 5′Mode 6Mode 6′
t o = 0 , t 1 = D 3 T h , t 2 = D 1 T h , t 3 = D 2 + D 3 T h , t 4 = T h = 1 2 f s t o = 0 , t 1 = D 2 + D 3 1 T h , t 2 = D 3 T h , t 3 = D 1 T h , t 4 = T h = 1 2 f s
Mode operational
constraints
D 1 D 3 D 2 1 D 3 0 D 3 D 1 1 D 2 D 1 1 D 2 D 3 D 1
Power and power range (pu) P p u = 2 D 1 2 D 3 2 + D 2 D 1 + 2 D 1 D 3 R a n g e : P max = 0.667   p u , P min = 0   p u P p u = 2 D 1 2 D 3 2 + D 2 D 1 + 2 D 1 D 3 R a n g e : P max = 0   p u , P min = 0.667   p u P p u = 2 D 1 2 D 2 2 2 D 3 2 + 2 D 3 2 D 2 D 3 + D 1 D 2 + 2 D 1 D 3 + 2 D 2 1 R a n g e : P max = 1   p u , P min = 0   p u P p u = 2 D 1 2 D 2 2 2 D 3 2 + 2 D 3 2 D 2 D 3 + D 1 D 2 + 2 D 1 D 3 + 2 D 2 1 R a n g e : P max = 0   p u , P min = 1   p u
Table 4. Reactive power and ZVS constraints for the remaining modes.
Table 4. Reactive power and ZVS constraints for the remaining modes.
ModeReactive Power (Q)Zero-Voltage Switching
2 Q 2 = V 1 2 D 1 + n 2 V 2 2 D 2 + 2 n V 1 V 2 D 1 × i L 2 ( t 2 ) 1 D 2 + 2 f s L 3 i L 3 ( t 1 ) i L 3 ( t 0 ) V 1 + n V 2 + i L 3 ( t 2 ) i L 3 ( t 1 ) n V 2 + i L 3 ( t 0 ) + i L 3 ( t 3 ) n V 2 1 / 2 ZVS possible for all switches?YES
Constraints i L ( t 0 ) < 0 , i L ( t 1 ) > 0 & i L ( t 2 ) > 0
2′ Q 2 = V 1 2 D 1 + n 2 V 2 2 D 2 2 n V 1 V 2 D 1 × i L 2 ( t 2 ) 1 D 2 + 2 f s L 3 i L 3 ( t 1 ) i L 3 ( t 0 ) V 1 n V 2 i L 3 ( t 2 ) i L 3 ( t 1 ) n V 2 i L 3 ( t 0 ) + i L 3 ( t 3 ) n V 2 1 / 2 ZVS possible for all switches?YES
Constraints i L ( t 0 ) < 0 , i L ( t 1 ) > 0 & i L ( t 2 ) < 0
3 Q 3 = V 1 2 D 1 + n 2 V 2 2 D 2 × i L 2 ( t 1 ) D 3 D 1 + i L 2 ( t 3 ) 1 D 2 D 3 + 2 f s L 3 i L 3 ( t 1 ) i L 3 ( t 0 ) V 1 i L 3 ( t 3 ) i L 3 ( t 2 ) n V 2 1 2 ZVS possible for all switches?NO
Constraints-
3′ Q 3 = V 1 2 D 1 + n 2 V 2 2 D 2 × i L 2 ( t 1 ) D 3 D 1 + i L 2 ( t 3 ) 1 D 2 D 3 + 2 f s L 3 i L 3 ( t 1 ) i L 3 ( t 0 ) V 1 + i L 3 ( t 3 ) i L 3 ( t 2 ) n V 2 1 2 ZVS possible for all switches?NO
Constraints-
4 Q 4 = V 1 2 D 1 + n 2 V 2 2 D 2 + 2 n V 1 V 2 ( D 2 + D 3 1 ) × i L 2 ( t 3 ) D 3 D 1 + 2 f s L 3 i L 3 ( t 1 ) i L 3 ( t 0 ) V 1 + n V 2 + i L 3 ( t 2 ) i L 3 ( t 1 ) V 1 + i L 3 ( t 3 ) + i L 3 ( t 0 ) n V 2 1 2 ZVS possible for all switches?YES
Constraints i L ( t 0 ) < 0 , i L ( t 1 ) > 0 & i L ( t 2 ) > 0
4′ Q 4 = V 1 2 D 1 + n 2 V 2 2 D 2 2 n V 1 V 2 ( D 2 + D 3 1 ) × i L 2 ( t 3 ) D 3 D 1 + 2 f s L 3 i L 3 ( t 1 ) i L 3 ( t 0 ) V 1 n V 2 + i L 3 ( t 2 ) i L 3 ( t 1 ) V 1 i L 3 ( t 3 ) + i L 3 ( t 0 ) n V 2 1 2 ZVS possible for all switches?NO
Constraints-
5 Q 5 = V 1 2 D 1 + n 2 V 2 2 D 2 + 2 n V 1 V 2 D 3 D 1 × i L 2 ( t 3 ) 1 D 2 D 3 + 2 f s L 3 i L 3 ( t 1 ) i L 3 ( t 0 ) V 1 + i L 3 ( t 2 ) i L 3 ( t 1 ) V 1 n V 2 i L 3 ( t 3 ) i L 3 ( t 2 ) n V 2 1 2 ZVS possible for all switches?YES
Constraints i L ( t 0 ) < 0 , i L ( t 1 ) < 0 & i L ( t 2 ) > 0
5′ Q 5 = V 1 2 D 1 + n 2 V 2 2 D 2 + 2 n V 1 V 2 D 1 D 3 × i L 2 ( t 3 ) 1 D 2 D 3 + 2 f s L 3 i L 3 ( t 1 ) i L 3 ( t 0 ) V 1 + i L 3 ( t 2 ) i L 3 ( t 1 ) V 1 + n V 2 + i L 3 ( t 3 ) i L 3 ( t 2 ) n V 2 1 2 ZVS possible for all switches?YES
Constraints i L ( t 0 ) < 0 , i L ( t 1 ) < 0 & i L ( t 2 ) > 0
6 Q 6 = V 1 2 D 1 + n 2 V 2 2 D 2 + 2 n V 1 V 2 ( D 2 + 2 D 3 D 1 1 ) × 2 f s L 3 i L 3 ( t 1 ) i L 3 ( t 0 ) V 1 + n V 2 + i L 3 ( t 2 ) i L 3 ( t 1 ) V 1 + i L 3 ( t 3 ) i L 3 ( t 2 ) V 1 n V 2 + i L 3 ( t 0 ) + i L 3 ( t 3 ) n V 2 1 2 ZVS possible for all switches?YES
Constraints i L ( t 0 ) < 0 , i L ( t 1 ) > 0 , i L ( t 2 ) > 0 & i L ( t 3 ) > 0
6′ Q 6 = V 1 2 D 1 + n 2 V 2 2 D 2 + 2 n V 1 V 2 ( D 1 D 2 2 D 3 + 1 ) × 2 f s L 3 i L 3 ( t 1 ) i L 3 ( t 0 ) V 1 n V 2 + i L 3 ( t 2 ) i L 3 ( t 1 ) V 1 + i L 3 ( t 3 ) i L 3 ( t 2 ) V 1 + n V 2 i L 3 ( t 0 ) + i L 3 ( t 3 ) n V 2 1 2 ZVS possible for all switches?YES
Constraints i L ( t 0 ) < 0 , i L ( t 1 ) < 0 , i L ( t 2 ) < 0 & i L ( t 3 ) > 0
Table 5. TPS mode selection performance of the algorithm for RV = 2 at Pref = 0.25 pu and Pref = 0.5 pu.
Table 5. TPS mode selection performance of the algorithm for RV = 2 at Pref = 0.25 pu and Pref = 0.5 pu.
Pref = 0.5 pu
Mode11′22′3456
Pref (pu)0.50.50.50.50.50.50.50.5
Q (pu)0.57712.88653.75191.44251.14301.14300.57710.5771
D11.00001.00000.50000.50000.50000.50001.00001.0000
D20.50000.50001.00001.00000.50000.50000.50000.5000
D30.5000−1.00000.50000.00000.50000.50000.50000.5000
Pref = 0.25 pu
Mode11′22′3456
Pref (pu)0.250.250.250.250.250.250.250.25
Q (pu)0.34231.50432.53350.86590.61230.83550.29900.6318
D10.75000.75000.25000.50000.50000.66000.67000.9800
D20.50000.25000.75000.75000.25000.19000.33000.9000
D30.2500−1.00000.50000.0000.50000.83000.36000.1100
Table 6. TPS mode selection performance of the algorithm for RV = 4 at Pref = 0.25 pu and Pref = 0.5 pu.
Table 6. TPS mode selection performance of the algorithm for RV = 4 at Pref = 0.25 pu and Pref = 0.5 pu.
Pref = 0.5 pu
Mode11′22′3456
Pref (pu)0.50.50.50.50.50.50.50.5
Q (pu)1.44253.75195.91603.60662.45282.18021.29411.1579
D11.00001.00000.50000.50000.50000.65000.85000.9800
D20.50000.50001.00001.00000.50000.40000.40000.3600
D30.5000−1.00000.50000.00000.50000.70000.55000.6600
Pref = 0.25 pu
Mode11′22′3456
Pref ( pu)0.250.250.250.250.250.250.250.25
Q (pu)0.55561.73354.31032.55820.91820.82080.50740.5579
D10.75000.75000.25000.50000.50000.85000.81000.9800
D20.25000.25000.75000.75000.25000.15000.19000.1400
D30.5000−1.0000.50000.0000.50000.90000.64000.8700
Table 7. Converter parameters.
Table 7. Converter parameters.
Input DC voltageVDC124 V
Output DC voltageVDC2100 V
Total inductanceLtot63.36 uH
Switching frequencyfs2 kHz
Transformer turns ration 100/24
Input DC capacitorCDC11200 µF
Output DC capacitorCDC22700 µF
Disclaimer/Publisher’s Note: The statements, opinions and data contained in all publications are solely those of the individual author(s) and contributor(s) and not of MDPI and/or the editor(s). MDPI and/or the editor(s) disclaim responsibility for any injury to people or property resulting from any ideas, methods, instructions or products referred to in the content.

Share and Cite

MDPI and ACS Style

Harrye, Y.; Abdalla, A.; Mahasneh, H.A. The Generalization of Bidirectional Dual Active Bridge DC/DC Converter Modulation Schemes: State-of-the-Art Analysis under Triple Phase Shift Control. Energies 2023, 16, 7577. https://doi.org/10.3390/en16227577

AMA Style

Harrye Y, Abdalla A, Mahasneh HA. The Generalization of Bidirectional Dual Active Bridge DC/DC Converter Modulation Schemes: State-of-the-Art Analysis under Triple Phase Shift Control. Energies. 2023; 16(22):7577. https://doi.org/10.3390/en16227577

Chicago/Turabian Style

Harrye, Yasen, Ahmed Abdalla, and Hassan A. Mahasneh. 2023. "The Generalization of Bidirectional Dual Active Bridge DC/DC Converter Modulation Schemes: State-of-the-Art Analysis under Triple Phase Shift Control" Energies 16, no. 22: 7577. https://doi.org/10.3390/en16227577

APA Style

Harrye, Y., Abdalla, A., & Mahasneh, H. A. (2023). The Generalization of Bidirectional Dual Active Bridge DC/DC Converter Modulation Schemes: State-of-the-Art Analysis under Triple Phase Shift Control. Energies, 16(22), 7577. https://doi.org/10.3390/en16227577

Note that from the first issue of 2016, this journal uses article numbers instead of page numbers. See further details here.

Article Metrics

Back to TopTop