Renewable/Fuel Cell Hybrid Power System Operation Using Two Search Controllers of the Optimal Power Needed on the DC Bus
Abstract
1. Introduction
2. Materials and Methods
2.1. The Test Conditions
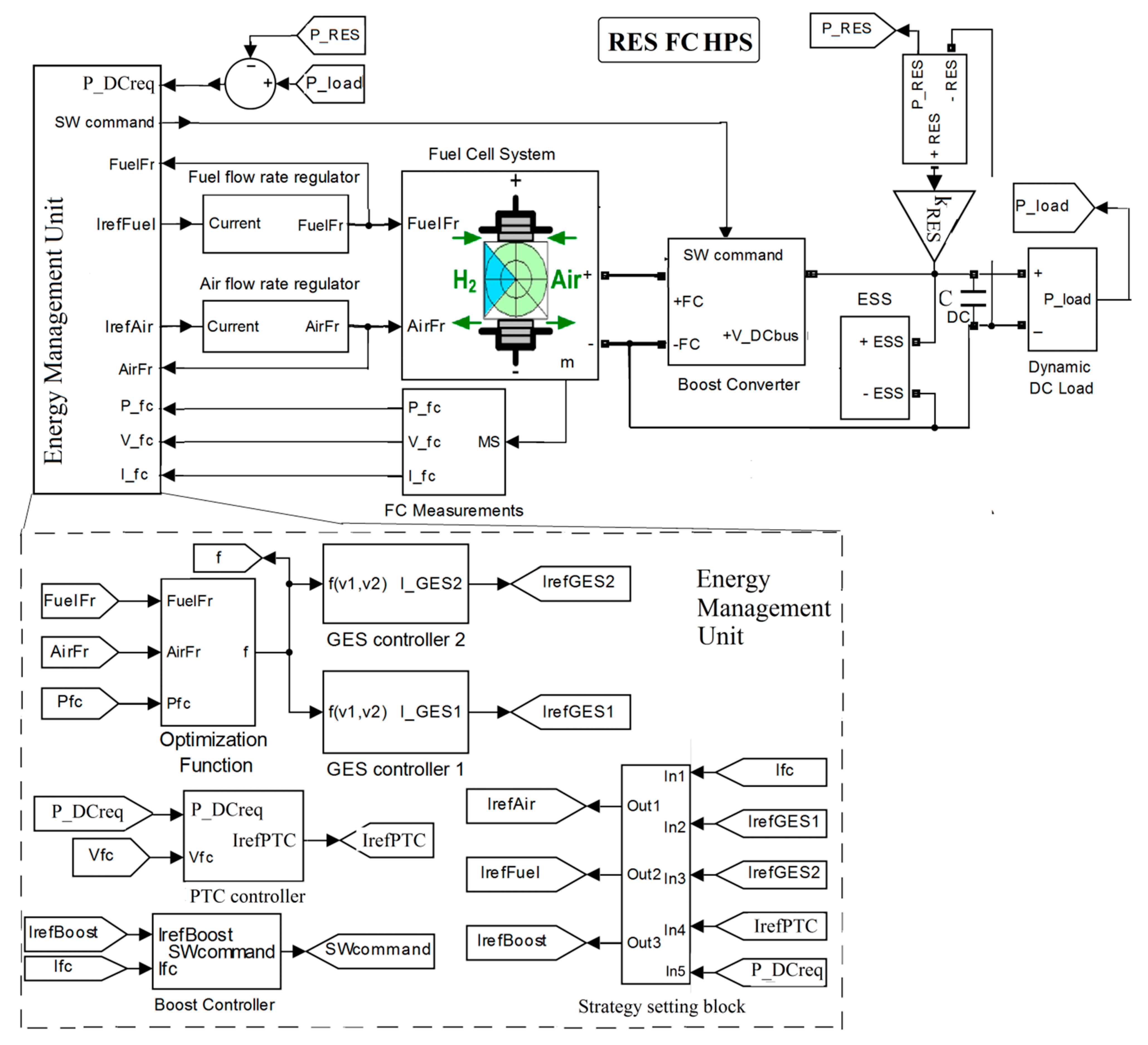
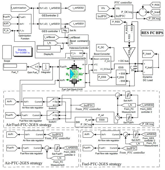
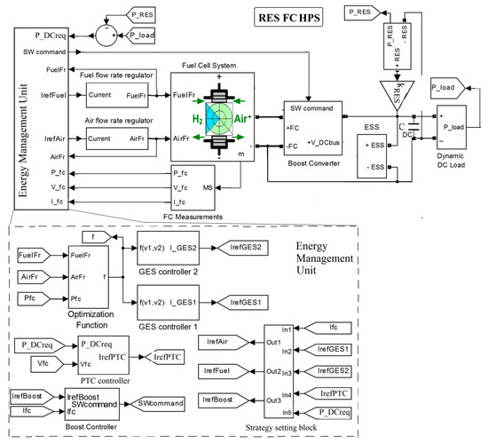
2.2. The Architecture of the Hybrid Power System
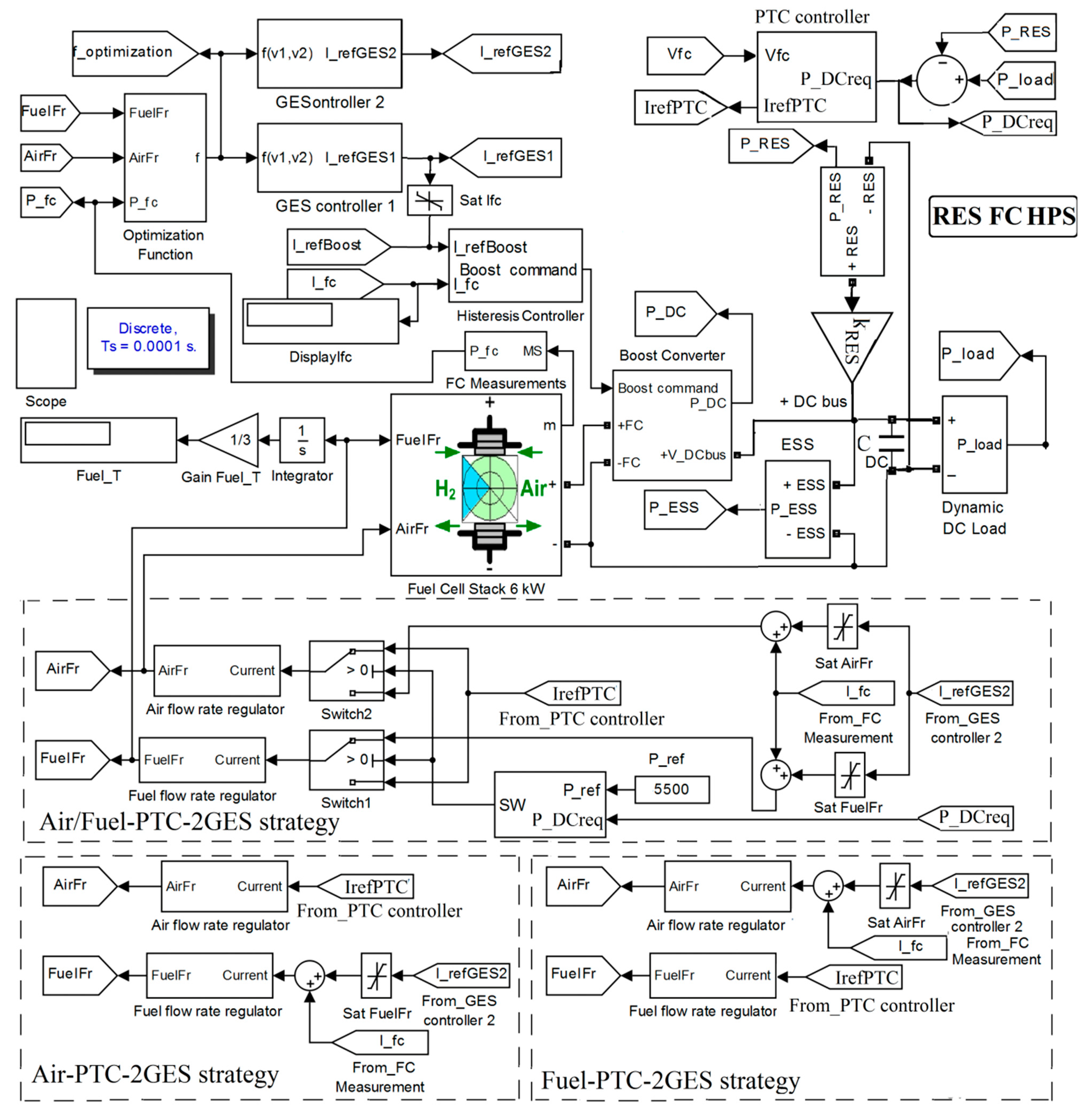
2.3. Design of the Power-Tracking Control (PTC)
2.4. The Fuel Economy Strategies
2.5. The Global Extremum Seeking (GES) Controller
2.6. The Performance and Health Indicators
3. Results
3.1. Hydrogen Consumption
3.1.1. Behavior of FC HPS Operating without Power from Renewable Energy Sources ()
3.1.2. Behavior of FC HPS Operating with Power from Renewable Energy Sources ()
3.2. FC Net Power and Electrical Efficiency
3.2.1. FC HPS
3.2.2. RES FC HPS
3.3. Oxygen Excess Ratio
3.3.1. FC HPS
3.3.2. RES FC HPS
4. Discussion
5. Conclusions
Author Contributions
Funding
Acknowledgments
Conflicts of Interest
Nomenclature
| Abbreviations: | ||
| Air-PTC-2GES | Strategy based on the control of the air regulator | |
| Air/Fuel-PTC-2GES | Strategy based on the control of the air regulator and the fuel regulator | |
| AV | Average value | |
| EMS | Energy management strategy | |
| EMU | Energy management unit | |
| ES | Extremum seeking | |
| ESS | Energy storage system | |
| GES | Global extremum seeking | |
| Fuel-PTC-2GES | Strategy based on the control of the fuel regulator | |
| FC | Fuel cell | |
| FCHPS | Fuel cell hybrid power systems | |
| HPS | Hybrid power system | |
| LPM | Liter per minute | |
| LFW | Load-following | |
| MEA | Membrane electrode assembly | |
| MEP | Maximum efficiency point | |
| MPP | Maximum power point | |
| MV | Mean value | |
| PEMFC | proton exchange membrane fuel cell | |
| PTC | Power-tracking control | |
| OCV | Open circuit voltage | |
| OER | Oxygen excess ratio | |
| RES | Renewable energies source | |
| RTO | Real-time optimization | |
| sFF | Static feed-forward | |
| SoC | State-of-charge | |
| SW | Switch | |
| UC | Ultracapacitor | |
| Symbols: | ||
| AirFr | Airflow rate | |
| CDC | Capacitor DC | |
| fd | Dither frequency | |
| F | Faraday constant | |
| Fueleff | Fuel consumption efficiency | |
| FuelFr | Fuel flow rate | |
| FuelT | Total fuel consumption | |
| kfuel | Weighting coefficient of the fuel consumption efficiency | |
| knet | Weighting coefficient of the FC net power | |
| kNy | Normalization gain | |
| kRES | Constant for RES | |
| Icm | Air compressor current | |
| IFC | FC stack current | |
| Iref(Air) | Air flow reference | |
| Iref(Boost) | Boost converter reference | |
| Iref(Fuel) | Fuel flow reference | |
| Iref(GES1) | GES 1 references | |
| Iref(GES2) | GES 2 references | |
| Iref(PTC) | PTC references | |
| Nc | Number of cells in series | |
| Pf(H2) | Pressure of the fuel | |
| Pf(O2) | Pressure of the air | |
| PDCreq | Power requested on the DC bus | |
| PFC | FC stack power | |
| PDC | Power on the DC bus | |
| PLoad | Variable load power | |
| R | Universal gas constant | |
| v1, v2 | Variable for the reactant flow rate optimum | |
| Vcm | Air compressor voltage | |
| VFC | FC stack voltage | |
| uDC | DC bus voltage | |
| Uf(H2) | Nominal utilization of hydrogen | |
| Uf(O2) | Nominal utilization of oxygen | |
| yBF | First harmonic of the FC power | |
| yO2 | Composition of oxidant | |
| xH2 | Composition of fuel | |
| Ө | Operating temperature | |
| ηsys | FC electrical efficiency | |
| ηboost | FC boost converter efficiency | |
References
- Owusu, P.A.; Asumadu-Sarkodie, S. A review of renewable energy sources, sustainability issues and climate change mitigation. Cogent Eng. 2016, 3, 1167990. [Google Scholar] [CrossRef]
- Chen, S.; Kumar, A.; Wong, W.C.; Chiu, M.-S.; Wang, X. Hydrogen value chain and fuel cells within hybrid renewable energy systems: Advanced operation and control strategies. Appl. Energy 2019, 233, 321–337. [Google Scholar] [CrossRef]
- Bizon, N.; Oproescu, M.; Raceanu, M. Efficient energy control strategies for a standalone Renewable/Fuel Cell Hybrid Power Source. Energy Convers. Manag. 2015, 90, 93–110. [Google Scholar] [CrossRef]
- Abdin, Z.; Zafaranloo, A.; Rafiee, A.; Mérida, W.; Lipiński, W.; Khalilpour, K.R. Hydrogen as an energy vector. Renew. Sustain. Energy Rev. 2020, 120, 109620. [Google Scholar] [CrossRef]
- Strielkowski, W. Chapter 4-Renewable energy sources, power markets, and smart grids. In Strielkowski WBT-SI of SG, Editor; Elsevier: Amsterdam, The Netherlands, 2020; pp. 97–151. [Google Scholar] [CrossRef]
- Raceanu, M.; Bizon, N.; Marinoiu, A.; Varlam, M. Design and Experimental Investigations of an Energy Storage System in Microgrids; Springer: Cham, Switzerland, 2020. [Google Scholar] [CrossRef]
- Carcadea, E.; Varlam, M.; Marinoiu, A.; Raceanu, M.; Ismail, M.S.S.; Ingham, D.B.B. Influence of catalyst structure on PEM fuel cell performance–A numerical investigation. Int. J. Hydrogen Energy 2019, 44, 12829–12841. [Google Scholar] [CrossRef]
- Grigoriev, S.A.; Millet, P.; Porembsky, V.I.; Fateev, V.N. Development and preliminary testing of a unitized regenerative fuel cell based on PEM technology. Int. J. Hydrogen Energy 2011, 36, 4164–4168. [Google Scholar] [CrossRef]
- Ito, H.; Miyazaki, N.; Ishida, M.; Nakano, A. Efficiency of unitized reversible fuel cell systems. Int. J. Hydrogen Energy 2016, 41, 5803–5815. [Google Scholar] [CrossRef]
- Tanrioven, M.; Alam, M.S. Reliability modeling and analysis of stand-alone PEM fuel cell power plants. Renew. Energy 2006, 31, 915–933. [Google Scholar] [CrossRef]
- Raceanu, M.; Marinoiu, A.; Culcer, M.; Varlam, M.; Bizon, N. Preventing reactant starvation of a 5 kW PEM fuel cell stack during sudden load change. In Proceedings of the 2014 6th International Conference on Electronics, Computers and Artificial Intelligence (ECAI), Bucharest, Romania, 23–25 October 2014; pp. 55–60. [Google Scholar] [CrossRef]
- Chen, H.; Zhao, X.; Zhang, T.; Pei, P. The reactant starvation of the proton exchange membrane fuel cells for vehicular applications: A review. Energy Convers. Manag. 2019, 182, 282–298. [Google Scholar] [CrossRef]
- Ijaodola, O.S.; El- Hassan, Z.; Ogungbemi, E.; Khatib, F.N.; Wilberforce, T.; Thompson, J.; Olabi, A.G. Energy efficiency improvements by investigating the water flooding management on proton exchange membrane fuel cell (PEMFC). Energy 2019, 179, 246–267. [Google Scholar] [CrossRef]
- Bandlamudi, V.; Bujlo, P.; Sita, C.; Pasupathi, S. Study on electrode carbon corrosion of high temperature proton exchange membrane fuel cell. Mater. Today Proc. 2018, 5, 10602–10610. [Google Scholar] [CrossRef]
- Schonvogel, D.; Hülstede, J.; Wagner, P.; Dyck, A.; Agert, C.; Wark, M. Durability of Electrocatalysts for ORR: Pt on Nanocomposite of Reduced Graphene Oxide with FTO versus Pt/C. J. Electrochem. Soc. 2018, 165, F3373. [Google Scholar] [CrossRef]
- Lochner, T.; Hallitzky, L.; Perchthaler, M.; Obermaier, M.; Sabawa, J.; Enz, S.; Bandarenka, A.S. Local degradation effects in automotive size membrane electrode assemblies under realistic operating conditions. Appl. Energy 2020, 260, 114291. [Google Scholar] [CrossRef]
- Wang, G.; Huang, F.; Yu, Y.; Wen, S.; Tu, Z. Degradation behavior of a proton exchange membrane fuel cell stack under dynamic cycles between idling and rated condition. Int. J. Hydrogen Energy 2018, 43, 4471–4481. [Google Scholar] [CrossRef]
- Panha, K.; Fowler, M.; Yuan, X.-Z.; Wang, H. Accelerated durability testing via reactants relative humidity cycling on PEM fuel cells. Appl. Energy 2012, 93, 90–97. [Google Scholar] [CrossRef]
- Pei, P.; Chang, Q.; Tang, T. A quick evaluating method for automotive fuel cell lifetime. Int. J. Hydrogen Energy 2008, 33, 3829–3836. [Google Scholar] [CrossRef]
- Barbir, F. Chapter Ten-Fuel Cell Applications. In Barbir FBT-PEMFC, 2nd ed.; Academic Press: Boston, MA, USA, 2013; pp. 373–434. [Google Scholar] [CrossRef]
- Wang, J. System integration, durability and reliability of fuel cells: Challenges and solutions. Appl. Energy 2017, 189, 460–479. [Google Scholar] [CrossRef]
- Wu, D.; Peng, C.; Yin, C.; Tang, H. Review of System Integration and Control of Proton Exchange Membrane Fuel Cells. Electrochem. Energy Rev. 2020, 3, 466–505. [Google Scholar] [CrossRef]
- Wang, Y.; Ruiz Diaz, D.F.; Chen, K.S.; Wang, Z.; Adroher, X.C. Materials, technological status, and fundamentals of PEM fuel cells–A review. Mater. Today 2020, 32, 178–203. [Google Scholar] [CrossRef]
- Lai, Y.H.; Fly, G.W. In-situ diagnostics and degradation mapping of a mixed-mode accelerated stress test for proton exchange membranes. J. Power Source 2015, 274, 1162–1172. [Google Scholar] [CrossRef]
- Marinoiu, A.; Andrulevicius, M.; Tamuleviciene, A.; Tamulevicius, T.; Carcadea, E.; Raceanu, M.; Varlam, M. High performance catalytic system with enhanced durability in PEM fuel cell. Int. J. Hydrogen Energy 2020, 45, 10409–10422. [Google Scholar] [CrossRef]
- Marinoiu, A.; Andrulevicius, M.; Tamuleviciene, A.; Tamulevicius, T.; Raceanu, M.; Varlam, M. Synthesis of well dispersed gold nanoparticles on reduced graphene oxide and application in PEM fuel cells. Appl. Surf. Sci. 2020, 504, 144511. [Google Scholar] [CrossRef]
- Marinoiu, A.; Gatto, I.; Raceanu, M.; Varlam, M.; Moise, C.; Pantazi, A.; Jianu, C.; Stefanescu, I.; Enachescu, M. Low cost iodine doped graphene for fuel cell electrodes. Int. J. Hydrogen Energy 2017, 42, 26877–26888. [Google Scholar] [CrossRef]
- Marinoiu, A.; Raceanu, M.; Andrulevicius, M.; Tamuleviciene, A.; Tamulevicius, T.; Nica, S.; Bala, D.; Varlam, M. Low-cost preparation method of well dispersed gold nanoparticles on reduced graphene oxide and electrocatalytic stability in PEM fuel cell. Arab. J. Chem. 2019, 13, 3585–3600. [Google Scholar] [CrossRef]
- Marinoiu, A.; Raceanu, M.; Carcadea, E.; Varlam, M. Iodine-doped graphene–Catalyst layer in PEM fuel cells. Appl. Surf. Sci. 2018, 456, 238–245. [Google Scholar] [CrossRef]
- Marinoiu, A.; Raceanu, M.; Carcadea, E.; Varlam, M.; Stefanescu, I. Low cost iodine intercalated graphene for fuel cells electrodes. Appl. Surf. Sci. 2017, 424, 93–100. [Google Scholar] [CrossRef]
- Dyantyi, N.; Parsons, A.; Bujlo, P.; Pasupathi, S. Behavioural study of PEMFC during start-up/shutdown cycling for aeronautic applications. Mater. Renew. Sustain. Energy 2019, 8, 4. [Google Scholar] [CrossRef]
- Zhang, T.; Wang, P.; Chen, H.; Pei, P. A review of automotive proton exchange membrane fuel cell degradation under start-stop operating condition. Appl. Energy 2018, 223, 249–262. [Google Scholar] [CrossRef]
- Han, X.; Li, F.; Zhang, T.T.; Zhang, T.T.; Song, K. Economic energy management strategy design and simulation for a dual-stack fuel cell electric vehicle. Int. J. Hydrogen Energy 2017, 42, 11584–11595. [Google Scholar] [CrossRef]
- Aschilean, I.; Varlam, M.; Culcer, M.; Iliescu, M.; Raceanu, M.; Enache, A.; Raboaca, M.S.; Rasoi, G.; Filote, C. Hybrid electric powertrain with fuel cells for a series vehicle. Energies 2018, 11, 1294. [Google Scholar] [CrossRef]
- Bizon, N.; Raceanu, M. Energy Efficiency of PEM Fuel Cell Hybrid Power Source. In Energy Harvesting and Energy Efficiency; Bizon, N., Mahdavi Tabatabaei, N., Blaabjerg, F., Kurt, E., Eds.; Springer International Publishing: Cham, Switzerland, 2017; Volume 37, pp. 371–391. [Google Scholar] [CrossRef]
- Guo, A.; Chen, W.; Li, Q.; Liu, Z.; Que, H. Air flow control based on optimal oxygen excess ratio in fuel cells for vehicles. J. Mod. Transp. 2013, 21, 79–85. [Google Scholar] [CrossRef]
- Rojas, A.C.; Lopez, G.L.; Gomez-Aguilar, J.F.; Alvarado, V.M.; Torres, C.L.S. Control of the air supply subsystem in a PEMFC with balance of plant simulation. Sustainability 2017, 9, 73. [Google Scholar] [CrossRef]
- Bona, D.; Curtin, D.E.; Pedrazzo, F.; Tresso, E.M. Using a Stack Shunt to Mitigate Catalyst Support Carbon Corrosion in Polymer Electrolyte Membrane Fuel Cell Stacks during Start-Stop Cycling. J. Fuel Cell Sci. Technol. 2014, 11, 011010. [Google Scholar] [CrossRef]
- Macauley, N.; Papadias, D.D.; Fairweather, J.; Spernjak, D.; Langlois, D.; Ahluwalia, R.; More, K.L.; Mukundan, R.; Borup, R.L. Carbon Corrosion in PEM Fuel Cells and the Development of Accelerated Stress Tests. J. Electrochem. Soc. 2018, 165, F3148. [Google Scholar] [CrossRef]
- Daud, W.R.W.; Rosli, R.E.; Majlan, E.H.; Hamid, S.A.A.; Mohamed, R.; Husaini, T. PEM fuel cell system control: A review. Renew. Energy 2017, 113, 620–638. [Google Scholar] [CrossRef]
- Dale, N. Durability Evaluation of PEM Fuel Cells for Automotive Application. ECS Meet. Abstr. 2017, 33, 104094. [Google Scholar] [CrossRef]
- Chen, H.; Song, Z.; Zhao, X.; Zhang, T.; Pei, P.; Liang, C. A review of durability test protocols of the proton exchange membrane fuel cells for vehicle. Appl. Energy 2018, 224, 289–299. [Google Scholar] [CrossRef]
- Bizon, N. Searching of the extreme points on photovoltaic patterns using a new Asymptotic Perturbed Extremum Seeking Control scheme. Energy Convers. Manag. 2017, 144, 286–302. [Google Scholar] [CrossRef]
- Basha, C.H.; Rani, C. Different conventional and soft computing MPPT techniques for solar PV systems with high step-up boost converters: A comprehensive analysis. Energies 2020, 13, 371. [Google Scholar] [CrossRef]
- Kamel, A.A.; Rezk, H.; Shehata, N.; Thomas, J. Energy Management of a DC Microgrid Composed of Photovoltaic/Fuel Cell/Battery/Supercapacitor Systems. Batteries 2019, 5, 63. [Google Scholar] [CrossRef]
- Luta, D.N.; Raji, A.K. Fuzzy rule-based and particle swarm optimisation MPPT techniques for a fuel cell stack. Energies 2019, 12, 936. [Google Scholar] [CrossRef]
- Sukumar, S.; Marsadek, M.; Ramasamy, A.; Mokhlis, H.; Mekhilef, S. A fuzzy-based PI controller for power management of a grid-connected PV-SOFC hybrid system. Energies 2017, 10, 1720. [Google Scholar] [CrossRef]
- Derbeli, M.; Barambones, O.; Sbita, L. A robust maximum power point tracking control method for a PEM fuel cell power system. Appl. Sci. 2018, 8, 2449. [Google Scholar] [CrossRef]
- Derbeli, M.; Charaabi, A.; Barambones, O.; Sbita, L. Optimal Energy Control of a PEM Fuel Cell/Battery Storage System. In Proceedings of the 2019 10th International Renewable Energy Congress, Sousse, Tunisia, 26–28 March 2019; pp. 1–5. [Google Scholar] [CrossRef]
- Garcia-Gabin, W.; Dorado, F.; Bordons, C. Real-time implementation of a sliding mode controller for air supply on a PEM fuel cell. J. Process Control 2010, 20, 325–336. [Google Scholar] [CrossRef]
- Amirkhan, S.; Radmehr, M.; Rezanejad, M.; Khormali, S. A robust control technique for stable operation of a DC/AC hybrid microgrid under parameters and loads variations. Int. J. Electr. Power Energy Syst. 2020, 117, 105659. [Google Scholar] [CrossRef]
- Bizon, N. Efficient fuel economy strategies for the Fuel Cell Hybrid Power Systems under variable renewable/load power profile. Appl. Energy 2019, 251, 113400. [Google Scholar] [CrossRef]
- Bizon, N.; Mazare, A.G.; Laurentiu, I.M.; Oproescu, M.; Lopez-Guede, J.M.; Varlam, M.; Raceanu, M.; Cristian, H.I. Renewable (REW)/Fuel Cell (FC) Hybrid Power System with mitigation of the REW variability by the FC fuel flow control. In Proceedings of the 2018 10th International Conference on Electronics, Computers and Artificial Intelligence (ECAI), Iasi, Romania, 28–30 June 2018. [Google Scholar] [CrossRef]
- Bizon, N. Real-time optimization strategies of Fuel Cell Hybrid Power Systems based on Load-following control: A new strategy, and a comparative study of topologies and fuel economy obtained. Appl. Energy 2019, 241, 444–460. [Google Scholar] [CrossRef]
- Bizon, N.; Thounthong, P. Energy efficiency and fuel economy of a fuel cell/renewable energy sources hybrid power system with the load-following control of the fueling regulators. Mathematics 2020, 8, 151. [Google Scholar] [CrossRef]
- Farmann, A.; Waag, W.; Marongiu, A.; Sauer, D.U. Critical review of on-board capacity estimation techniques for lithium-ion batteries in electric and hybrid electric vehicles. J. Power Source 2015, 281, 114–130. [Google Scholar] [CrossRef]
- Schaltz, E.; Khaligh, A.; Rasmussen, P.O.; Sheng, Z.H.; Shao, L.; Chen, J.J. Investigation of battery/ultracapacitor energy storage rating for a Fuel Cell Hybrid Electric Vehicle. In Proceedings of the 2008 IEEE Vehicle Power and Propulsion Conference, Harbin, China, 3–5 September 2008; Volume 5, pp. 5–10. [Google Scholar] [CrossRef]
- Iliescu, M.; Raceanu, M.; Culcer, M.; Enache, A.; Varlam, M. Fuel Cell based Powertrain Simulations to Find the Power Splitting Leading to Improved Characteristics. Prog. Cryog. Isot. Sep. 2017, 20, 63. [Google Scholar]
- Gualous, H.; Louahlia-Gualous, H.; Gallay, R.; Miraoui, A. Supercapacitor Thermal Modeling and Characterization in Transient State for Industrial Applications. IEEE Trans. Ind. Appl. 2009, 45, 1035–1044. [Google Scholar] [CrossRef]
- Brady, J.; O’Mahony, M. Development of a driving cycle to evaluate the energy economy of electric vehicles in urban areas. Appl. Energy 2016, 177, 165–178. [Google Scholar] [CrossRef]
- Sun, Z.; Wen, Z.; Zhao, X.; Yang, Y.; Li, S. Real-World Driving Cycles Adaptability of Electric Vehicles. World Electr. Veh. J. 2020, 11, 19. [Google Scholar] [CrossRef]
- Qin, C.; Wang, J.; Yang, D.; Li, B.; Zhang, C. Proton exchange membrane fuel cell reversal: A review. Catalysts 2016, 6, 197. [Google Scholar] [CrossRef]
- Wilberforce, T.; Alaswad, A.; Palumbo, A.; Dassisti, M. Advances in stationary and portable fuel cell applications. Int. J. Hydrogen Energy 2016, 41, 16509–16522. [Google Scholar] [CrossRef]
- Chen, Y.S.; Lin, S.M.; Hong, B.S. Experimental study on a passive fuel Cell/Battery hybrid power system. Energies 2013, 6, 6413–6422. [Google Scholar] [CrossRef]
- Zhang, J.; Xu, S.; Din, Z.; Hu, X. Hybrid multilevel converters: Topologies, evolutions and verifications. Energies 2019, 12, 615. [Google Scholar] [CrossRef]
- Chandrasekar, B.; Nallaperumal, C.; Dash, S.S. A nonisolated three-port DC–DC converter with continuous input and output currents based on Cuk topology for PV/fuel cell applications. Electronics 2019, 8, 214. [Google Scholar] [CrossRef]
- Mahadik, Y.; Vadirajacharya, K. Battery life enhancement in a hybrid electrical energy storage system using a multi-source inverter. World Electr. Veh. J. 2019, 10, 17. [Google Scholar] [CrossRef]
- Sorrentino, M.; Cirillo, V.; Nappi, L. Development of flexible procedures for co-optimizing design and control of fuel cell hybrid vehicles. Energy Convers. Manag. 2019, 185, 537–551. [Google Scholar] [CrossRef]
- Pan, Z.F.; An, L.; Wen, C.Y. Recent advances in fuel cells based propulsion systems for unmanned aerial vehicles. Appl. Energy 2019, 240, 473–485. [Google Scholar] [CrossRef]
- Ramos-Paja, C.A.; Spagnuolo, G.; Petrone, G.; Mamarelis, E. A perturbation strategy for fuel consumption minimization in polymer electrolyte membrane fuel cells: Analysis, Design and FPGA implementation. Appl. Energy 2014, 119, 21–32. [Google Scholar] [CrossRef]
- Bizon, N. Fuel saving strategy using real-time switching of the fueling regulators in the proton exchange membrane fuel cell system. Appl. Energy 2019, 252, 113449. [Google Scholar] [CrossRef]
- Pukrushpan, J.T.; Stefanopoulou, A.G.; Peng, H. Control of Fuel Cell Power Systems; Springer: New York, NY, USA, 2004. [Google Scholar]
- SimPowerSystems, T.M. Reference. Hydro-Québec and the MathWorks; The MathWorks, Inc.: Natick, MA, USA, 2010. [Google Scholar]
- Pukrushpan, J.T.; Stefanopoulou, A.G.; Peng, H. Control of fuel cell breathing. IEEE Control Syst. Mag. 2004, 24, 30–46. [Google Scholar] [CrossRef]
- Kunusch, C.; Puleston, P.F.; Mayosky, M.A.; Riera, J. Sliding Mode Strategy for PEM Fuel Cells Stacks Breathing Control Using a Super-Twisting Algorithm. IEEE Trans. Control Syst. Technol. 2009, 17, 167–174. [Google Scholar] [CrossRef]
- Bizon, N. Sensitivity analysis of the fuel economy strategy based on load-following control of the fuel cell hybrid power system. Energy Convers. Manag. 2019, 199, 111946. [Google Scholar] [CrossRef]
- Thounthong, P.; Raducu, M.; Constantinescu, L.M. Designing and modelling of the asymptotic perturbed extremum seeking control scheme for tracking the global extreme. Int. J. Hydrogen Energy 2017, 42, 17632–17644. [Google Scholar] [CrossRef]
- Bizon, N.; Kurt, E. Performance analysis of the tracking of the global extreme on multimodal patterns using the Asymptotic Perturbed Extremum Seeking Control scheme. Int. J. Hydrogen Energy 2017, 42, 17645–17654. [Google Scholar] [CrossRef]
- Restrepo, C.; Ramos-Paja, C.A.; Giral, R.; Calvente, J.; Romero, A. Fuel cell emulator for oxygen excess ratio estimation on power electronics applications. Comput. Electr. Eng. 2012, 38, 926–937. [Google Scholar] [CrossRef]
- Park, J.; Li, X. Effect of flow and temperature distribution on the performance of a PEM fuel cell stack. J. Power Source 2006, 162, 444–459. [Google Scholar] [CrossRef]
- Hoarca, C.I.; Enescu, F.M. On the energy efficiency of standalone fuel cell/renewable hybrid power sources Part I: Simulation results for constant load profile without RES power. In Proceedings of the 2018 International Conference on Applied and Theoretical Electricity (ICATE), Craiova, Romania, 4–6 October 2018; pp. 2–6. [Google Scholar] [CrossRef]
- Shin, D.; Lee, K.; Chang, N. Fuel economy analysis of fuel cell and supercapacitor hybrid systems. Int. J. Hydrogen Energy 2016, 41, 1381–1390. [Google Scholar] [CrossRef]
















| [liters] | [liters] | [liters] | [liters] |
|---|---|---|---|
| 286.5 | 267.5 | 274.0 | 247.2 |
| [%] | [%] | [%] |
|---|---|---|
| 6.63 | 4.36 | 13.72 |
| [liters] | [liters] | [liters] | [liters] |
|---|---|---|---|
| 123.6 | 114.6 | 117.5 | 105.1 |
| [%] | [%] | [%] |
|---|---|---|
| 7.28 | 4.94 | 14.97 |
| Strategy | sFF Benchmark | Air- PTC-2GES | Fuel- PTC-2GES | Air/Fuel- PTC-2GES | |
|---|---|---|---|---|---|
| Parameter [unit] | |||||
| [liters] | 286.5 | 267.5 | 274 | 247.2 | |
| [liters] | 123.6 | 114.6 | 117.5 | 105.1 | |
| [liters] | 162.9 | 152.9 | 156.5 | 142.1 | |
| [-] | 43.14 | 42.84 | 42.88 | 42.52 | |
| Strategy | Air- PTC-2GES | Fuel- PTC-2GES | Air/Fuel- PTC-2GES | |
|---|---|---|---|---|
| Parameter [unit] | ||||
| [% ] | 6.63 | 4.36 | 13.72 | |
| [% ] | 7.28 | 4.94 | 14.97 | |
| [-] | 1.10 | 1.13 | 1.09 | |
| [% ] | 0.65 | 0.57 | 1.25 | |
Publisher’s Note: MDPI stays neutral with regard to jurisdictional claims in published maps and institutional affiliations. |
© 2020 by the authors. Licensee MDPI, Basel, Switzerland. This article is an open access article distributed under the terms and conditions of the Creative Commons Attribution (CC BY) license (http://creativecommons.org/licenses/by/4.0/).
Share and Cite
Bizon, N.; Raceanu, M.; Koudoumas, E.; Marinoiu, A.; Karapidakis, E.; Carcadea, E. Renewable/Fuel Cell Hybrid Power System Operation Using Two Search Controllers of the Optimal Power Needed on the DC Bus. Energies 2020, 13, 6111. https://doi.org/10.3390/en13226111
Bizon N, Raceanu M, Koudoumas E, Marinoiu A, Karapidakis E, Carcadea E. Renewable/Fuel Cell Hybrid Power System Operation Using Two Search Controllers of the Optimal Power Needed on the DC Bus. Energies. 2020; 13(22):6111. https://doi.org/10.3390/en13226111
Chicago/Turabian StyleBizon, Nicu, Mircea Raceanu, Emmanouel Koudoumas, Adriana Marinoiu, Emmanuel Karapidakis, and Elena Carcadea. 2020. "Renewable/Fuel Cell Hybrid Power System Operation Using Two Search Controllers of the Optimal Power Needed on the DC Bus" Energies 13, no. 22: 6111. https://doi.org/10.3390/en13226111
APA StyleBizon, N., Raceanu, M., Koudoumas, E., Marinoiu, A., Karapidakis, E., & Carcadea, E. (2020). Renewable/Fuel Cell Hybrid Power System Operation Using Two Search Controllers of the Optimal Power Needed on the DC Bus. Energies, 13(22), 6111. https://doi.org/10.3390/en13226111

