Next Article in Journal
Adaptive Stabilization and Dynamic Performance Preservation of Cascaded DC-DC Systems by Incorporating Low Pass Filters
Previous Article in Journal
Power-Balancing Based Induction Machine Model for Power System Dynamic Analysis in Electromechanical Timescale
 
 
Due to scheduled maintenance work on our servers, there may be short service disruptions on this website between 11:00 and 12:00 CEST on March 28th.
Font Type:
Arial Georgia Verdana
Font Size:
Aa Aa Aa
Line Spacing:
Column Width:
Background:
Article

Power Loss Minimization for Transformers Connected in Parallel with Taps Based on Power Chargeability Balance

by
Álvaro Jaramillo-Duque
1,*,
Nicolás Muñoz-Galeano
1,
José R. Ortiz-Castrillón
1,
Jesús M. López-Lezama
1 and
Ricardo Albarracín-Sánchez
2
1
Research Group in Efficient Energy Management (GIMEL), Universidad de Antioquia, Calle 67 No. 53-108, 050010 Medellín, Colombia
2
Departamento de Ingeniería Eléctrica, Electrónica, Automática y Física Aplicada, Escuela Técnica Superior de Ingeniería y Diseño Industrial, Universidad Politécnica de Madrid, Ronda de Valencia 3, 28012 Madrid, Spain
*
Author to whom correspondence should be addressed.
Energies 2018, 11(2), 439; https://doi.org/10.3390/en11020439
Submission received: 17 January 2018 / Revised: 7 February 2018 / Accepted: 9 February 2018 / Published: 15 February 2018
(This article belongs to the Section F: Electrical Engineering)

Abstract

In this paper, a model and solution approach for minimizing internal power losses in Transformers Connected in Parallel (TCP) with tap-changers is proposed. The model is based on power chargeability balance and seeks to keep the load voltage within an admissible range. For achieving this, tap positions are adjusted in such a way that all TCP are set in similar/same power chargeability. The main contribution of this paper is the inclusion of several construction features (rated voltage, rated power, voltage ratio, short-circuit impedance and tap steps) in the minimization of power losses in TCP that are not included in previous works. A Genetic Algorithm (GA) is used for solving the proposed model that is a system of nonlinear equations with discrete decision variables. The GA scans different sets for tap positions with the aim of balancing the power supplied by each transformer to the load. For this purpose, a fitness function is used for minimizing two conditions: The first condition consists on the mismatching between power chargeability for each transformer and a desired chargeability; and the second condition is the mismatching between the nominal load voltage and the load voltage obtained by changing the tap positions. The proposed method is generalized for any given number of TCP and was implemented for three TCP, demonstrating that the power losses are minimized and the load voltage remains within an admissible range.

1. Introduction

Power transformers represent vital equipment and their availability have a major impact on the reliability of a power system [1]. Being one of the key elements of a network, power transformers have been the focus of a great number of studies regarding several issues that include diagnostic methods [2], fault detection [3] and the effects of loads in their ageing [4]. In [3], the authors proposed an algorithm for fault detection as well as faulted phase and winding identification for power transformers based on the induced voltages in a power system. In [1], a reliability analysis and overload capacity assessment of power transformers is presented. The authors based their analysis on the hot-spot temperature of the winding as the most critical factor in measuring the overload capacity of power transformers. A review of the existing studies of the effect of loads and other factors on the ageing of power transformers is presented in [5]. However, a comprehensive review regarding the status and current trend of different diagnostic techniques for power transformers is presented in [2].
This current paper deals with the issue of power loss minimization for transformers operating in parallel. Parallel operation of transformers is a common practice in the electricity industry. This type of arrangement allows improving efficiency, availability, reliability and flexibility. Power transformers exhibit maximum efficiency when operating close to full load. Regarding availability, when transformers are connected in parallel one of them can be switched off for maintenance proposes without incurring in undesired loss of load (supposing that the remaining transformers have enough capability to supply the load). Similarly, as regards reliability a parallel connection facilitates the use of back up transformers in case of a fault. In addition, the parallel connection of transformers adds flexibility to attend the demand growth of an electrical system because new transformers can be incorporated in a modular fashion.
Transformers Connected in Parallel (TCP) with tap-changers are used for controlling power flows through voltage regulation in power grids and ensuring that the load voltage remains within an admissible range; therefore, most methods for coordinating TCP with taps are mainly designed to regulate voltage amplitude [6,7,8,9,10,11,12]. In [6,7], tap-changers of TCP are mainly used for reactive power control with the aim of minimizing power losses and therefore the construction features of transformers are neglected. In [8,9], TCP with tap-changers are used in the context of optimal power flow. In this case, the authors objective is to find the optimal tap positions with the aim of improving stability and minimizing generation fuel cost, respectively. In [10], the tap positions of power transformers are optimized for active and reactive power regulation, while in [11,12] the authors present a coordinated voltage control strategy for three-phase On-Load Tap Changer (OLTC) transformers with the aim of dealing with unbalanced networks and power loss minimization, respectively. A common feature of the aforementioned studies is the fact that they considered the TCP as being identical. However, this might not always be the case since given a set of power transformers operating in parallel, if a new one is to be added, it might not have exactly the same construction features. TCP with different construction features, without an adequate control, might exhibit internal circulating currents due to unbalanced voltages in their secondary sides. Circulating currents increase internal power losses since they are not used to supply loads. However, internal power losses of TCP can be reduced using taps and, at the same time, guarantying that the load voltage remains within an admissible range.
Generally, TCP with taps are synchronized using Automatic Voltage Control (AVC) in systems with OLTC for tracking a voltage reference [13,14]. Adaptive Voltage Reference Setting (AVRS) is the most used AVC technique for controlling TCP with taps [15]. This technique is based on tracking a voltage reference using a master-follower controller; the main controller (master) imposes a voltage reference while the secondary controller (follower) tracks the reference changing taps positions [16]. In a master-follower scheme, one OLTC transformer is designed as the master, and all the other OLTC transformers in parallel are the followers. The master transformer monitors the voltage level and alters the tap positions in order to keep it within allowed limits. The other OLTC transformers mimic the same actions keeping all TCP in the same tap positions. The disadvantage of this scheme is the fact that circulating currents will appear if all TCP do not have exactly the same construction features. Other schemes for TCP are the true circulating current and negative reactance compounding, both described in [13]. Furthermore, improved voltage control schemes such as enhanced transformer paralleling package and intelligent AVC relays are the topic of on-going research [14]. In [15,16], the AVRS is used for controlling TCP with OLTC systems being the main function the load voltage regulation. This is carried out keeping all transformers in the same tap position. In [17], the authors proposed an OLTC with solid-state tap-changer using power electronics. Results showed reduction in frictional losses, size of components and operation cost; nevertheless, solid-state tap changer components are more expensive in comparison with mechanical OLTC currently used. It is noteworthy that the aforementioned papers do not consider the AVRS issues regarding power losses, different voltage ratio and different tap steps.
Technical literature lacks of a general method to minimize internal power losses in TCP with different construction features such as rated voltages, rated powers, voltage ratios, short-circuit impedances and tap steps. Hence, this paper proposes a novel mathematical model that allows finding the tap positions of TCP, that guarantee minimal power losses in TCP while keeping the load voltage within an admissible range. Furthermore, different construction features such as rated voltages, nominal powers, voltage ratios, short-circuit impedances and tap steps are taken into account. For this purpose, a non-linear system of equations with discrete variables (tap positions) obtained from the TCP equivalent circuit is solved. The following hypotheses were considered: (1) Transformers can be from different manufacturers. Then, all TCP have different short-circuit impedances; (2) transformers may have different voltage ratios or tap steps, this leads to current and voltage unbalances; (3) transformers have different percentage of tap steps, this causes internal voltages and current unbalances; (4) transformers have different rated powers, in this case, each transformer provides a different amount of power to the load.
The main features and contributions of this paper are as follows:
(1)
A novel mathematical model for the optimal tap setting of TCP with the aim of minimizing power losses is provided, such model takes into account technical features that have not been considered in previous works.
(2)
A fitness function that implicitly incorporates the nature of the apparent power without the use of phasors, and that also allows keeping voltages within a specified range is proposed.
(3)
The TCP model is expressed as a non-linear discrete optimization problem, which is successfully solved through a meta-heuristic technique.
This paper is organized as follows. In Section 1, the introduction is presented. Section 2 presents the generalization of equivalent circuit and equations of TCP considering transformers with different construction features. In Section 3, power chargeability is defined and its applications to minimize power losses are explained. In Section 4, the proposed method is implemented in a set of three tap-changing TCP. Finally, the more relevant conclusions are presented in Section 5.

2. Tap-Changing TCP

Connection of transformers in parallel consists on connecting the primary windings of all transformers to the same power source and the secondary windings to the same load. Parallel operation of transformers is correct when: No transformer secondary current flows in the no-load state, transformers are loaded proportionally to their rated power and the respective currents of individual transformers are in phase with each other. These conditions are fulfilled if the following requirements are met:
(1)
Rated voltages, both primary and secondary, should be the same (within an error of 0.5%).
(2)
Transformers should have the same group of connections with the same hourly shift.
(3)
Short-circuit voltages of the transformers should not differ by more than 10%.
(4)
The operational power ratio should not be bigger than 1/3 of any transformer.
If some of these conditions are not complied, internal circulating currents appear due to voltage unbalances, which increase power losses in transformers. Therefore, TCP with different parameters produce an asymmetric distribution of currents between the windings of the TCP; each current depends on the voltage magnitude imposed in the secondary side of each transformer and the position of the taps.
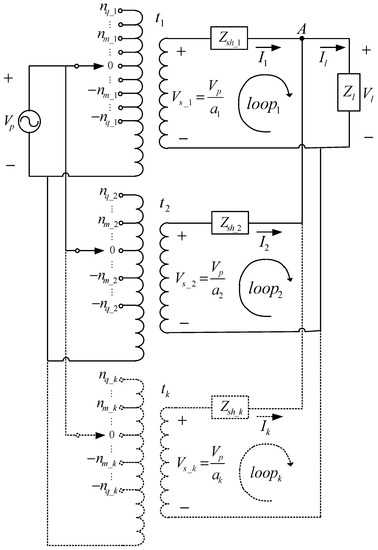
Figure 1 represents the one-line diagram equivalent circuit for three-phase TCP with load. The subscript k is used to denote the position for each transformer ( t k ). Then, k = 1 ,   2 ,   3 ,   , x ; being x the total number of TCP. V p is the primary voltage, a k is the voltage ratio according to tap position, V s _ k = V p / a k is the secondary voltage for each transformer, Z s h _ k is the short-circuit impedance, and I k is the current provided for each transformer to the load. Finally, n m _ k is the tap number of each transformer, so m = 1 ,   2 ,   3 ,   , q ; being q the last tap position of transformer t k .
Equation (1) is obtained when Kirchhoff’s voltage law is applied in the transformer secondary sides ( l o o p 1 , l o o p 2 , …, l o o p k ), the last row in Equation (1) is obtained by applying Kirchhoff’s current law in node A .
[ V p / a 1 V p / a 2 V p / a k V p / a x 0 ] = 3 · [ Z s h _ 1 0 0 0 0 Z l 0 Z s h _ 2 0 0 0 Z l 0 0 0 0 0 0 0 0 Z s h _ k 0 0 Z l 0 0 0 0 0 0 0 0 0 0 Z s h _ x Z l 1 3 1 3 1 3 1 3 1 3 ] · [ I 1 I 2 I k I x I l ]
In Equation (1), voltage ratios ( a 1 , a 2 , … a k , … a x ) are represented by each nominal voltage ratio ( a N _ 1 , a N _ 2 , … a N _ k , … a N _ x ) and tap step percentage ( t s p 1 , t s p 2 , … t s p k , … t s p x ) of each transformer as follows.
a k = a N _ k · ( 1 + n m _ k · t s p k 100 )
Equation (2) allows calculating voltage ratio according to the transformer tap position. As it is aforementioned, the main goal of this paper is to find n m _ k of each transformer such as power losses in TCP are minimized. To achieve this, it is necessary to solve the system of equations formed by Equations (1) and (2). Equation (1) is nonlinear with discrete variables, because the discrete voltage ratios are considered according to Equation (2). The solution of the equation system allows obtaining the currents, which each transformer provides to the load.

3. Power Chargeability in TCP and Problem Description

3.1. Problem Description

Figure 2 shows the apparent power phasors for TCP ( S 1 ,    S 2 ,    ,   S k ,   ,   S x ) and the power load phasor ( S l ) demanded by the load. It is considered that the load demands a resistive-inductive power. Each S k phasor can be decomposed in direct and quadrature components taking S l as a reference. The direct components ( S l 1 ,    S l 2 ,    ,   S l k ,    ,   S l x ) are in phase with S l and are considered in this paper as efficient since they produce currents that directly flow from TCP to the load. The quadrature components ( S l o s s 1 ,    S l o s s 2 ,    ,    S l o s s k ,    ,    S l o s s _ x ) are in quadrature with S l and are considered in this paper as inefficient since they produce recirculating currents between the TCP; in other words, the sum of all quadrature components is zero ( k = 1 x S l o s s _ k ) yielding to undesirable energy interchange between the TCP. Equation (3) can be used to quantify such undesirable energy interchange presented in Figure 2; it is observed that the load consumes less power than the one provided by the transformers due to the quadrature components of S k .
S l < k = 1 x S k

3.2. Condition 1: Operation of Transformers in Similar Power Chargeability

The situation illustrated by Equation (3) and Figure 2 can be solved when there are not quadrature components of S k , being all S k phasors in phase with S l . This is an ideal situation where S l   = k = 1 x S k , (see Figure 3); to approximate to this case, condition 1, operation of transformers in similar power chargeability, presented in Equation (4) is proposed to minimize quadrature components. Condition 1 allows carrying out all TCP to similar power chargeability minimizing the mismatching between the TCP chargeability and the desired chargeability ( S c _ l = S l / S N _ t ); where S N _ t is the total nominal power available from all transformers (sum of all TCP nominal powers S N _ t = k = 1 x S N _ k ). The losses minimization is obtained when all transformer powers are delivered to the load, then power flows are not recirculating between transformers. This condition is fulfilled when all TCP are in equal power chargeability. Power chargeability S c _ k of a transformer is defined as the ratio between the apparent power provided by the transformer ( S k ) and its nominal power ( S N _ k ) where ( S c _ k = S k / S N _ k ).
min k = 1 x ( S c _ k S c _ l ) 2 condition   1

3.3. Condition 2: Load Voltage into Admissible Range

Condition 2, load voltage into admissible range, given by Equation (5), is used to keep the load voltage within an allowed range. Note that in this case, condition 2 is zero when the deviation of the load voltage ( V l ) with respect to the nominal load voltage ( V N _ l ) is less than 5%; otherwise, it is greater than zero. Figure 4 shows the condition 2 delimiting an admitted zone where the voltage is in the allowed range and a penalization zone where the voltage is not in the permitted range.
max ( | 1 V l V N _ l | 0.05 ,     0 ) condition   2

3.4. Methodology

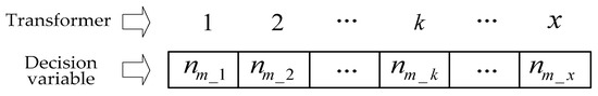
The objective consists on finding the tap positions of all TCP so that transformers operate with similar power chargeability and the load voltage is kept within the allowed range. To achieve this, the embedded Genetic Algorithm (GA) routine of Matlab [18] is used in order to obtain the best tap positions for the TCP. It is worth to mention that any other meta-heuristic technique can be applied for this purpose. The main aim of this paper is not the solution method but the model for power loss minimization in TCP. A GA is a meta-heuristic technique that mimics the process of natural selection. It starts with a set of randomly generated set with candidate solutions, then these solutions or individuals go through a process of selection, crossover and mutation in which the algorithm explores the search space and gradually improves the quality of the initial set of solutions [19]. GAs belong to the larger set of evolutionary algorithms which have been widely used in engineering applications [20,21]. The main advantage of GA lies in the fact that they are able to provide high-quality solutions for non-convex, non-linear optimization problems. In this case, the default parameters of the Matlab GA were used, providing adequate results. The decision variables for the optimization process are the tap positions ( n m _ k ) of each transformer. A vector represents a candidate solution, as it is indicated in Figure 5. Every entry of such vector indicates the tap position of the corresponding transformer.

3.4.1. Fitness Function

The GA is used to minimize the fitness function given by Equation (6); subject to the constraints given by Equations (1) and (2). Constants C 1 and C 2 are used to weigh the contribution of each condition in the fitness function. In this way, it is possible to focus the optimization process to obtain a better result in power chargeability balance or load voltage regulation according to the constant magnitudes.
minimize { C 1 · k = 1 x ( S c _ k S c _ l ) 2 condition   1 + C 2 · max ( | 1 V l V N _ l | 0.05 ,     0 ) condition   2 }
Condition 1 implies that all TCP are in similar power chargeability guaranteeing the reduction of circulating currents and power losses minimization, while condition 2 is used to keep the load voltage within an admissible range. Condition 1 can be modified when it is necessary to select the best chargeability in a period divided in several load conditions. In this case, condition 1 is weighed with the load energy ( S k · T k ) for each load condition as illustrated in Equation (7), being T k the load duration time.
minimize { C 1 · k = 1 x ( S c k S c l ) 2 · ( S k · T k ) condition   1 + C 2 · max ( | 1 V l V N _ l | 0.05 ,     0 ) condition   2 }

3.4.2. Input and Output Data of the Proposed Method

The input data to optimize TCP are: Primary voltage V p , transformer short-circuit impedances Z s h _ k , load impedance Z l , nominal voltage ratios a N _ k , maximum tap value of each transformer n q _ k and transformer tap step percentages t s p k . The GA output data are: each tap step position n m _ k , each transformer chargeability S k and the load voltage V l .

4. Tests and Results

In this section, the proposed method is implemented with three TCP feeding a load with power variations in an operation period. The optimization was done in two common cases as follows: (1) The control is an OLTC system, such as, tap positions are automatically set according to the variation of the power demanded by the load; (2) the control is manual and taps are set in a fixed position for all operation during a time frame.
Figure 6 shows three load profiles with lagging power factor ( p f ), which are used to feed the three tap-changing TCP. In profile 1, the load demanded is S l = 100   kVA with p f = 0.92 for three hours; in profile 2, the load demanded is S l = 130   kVA with p f = 0.96 for four hours; finally, in profile 3, the load demanded is S l = 150   kVA with p f = 0.91 for three hours.
Table 1 shows the characteristics of the three tap-changing TCP. Note that transformers with different construction features (nominal power S N _ k , short-circuit impedance Z s h _ k , primary nominal voltage V N p _ k , secondary nominal voltage V N s _ k , maximum tap position n q _ k and tap step percentage ( t s p k ) were considered.

4.1. Optimization with an OLTC System

An OLTC system is a controller used to changing tap positions automatically during load state changes without transformer disconnections. In this case, the OLTC system sets the tap positions for each load profile of Figure 6. Table 2 shows the results obtained for the three load profiles; so for each transformer is obtained: Tap position, power chargeability, mismatching voltage in the load and the wanted chargeability. Note that for load profile 1, there are different tap positions for all transformers ( n m _ 1 = 2 , n m _ 2 = 3 and n m _ 3 = 1 ); however, transformers 1 and 2 have equal power chargeability ( S c _ 1 = S c _ 2 = 66.05 % ) being the chargeability of transformer 3 less than the ones of S c _ 1 and S c _ 2 ( S c _ 3 = 56.62 % ). However, transformer 3 has the major tap step yielding a major chargeability mismatch between S c _ l ; therefore, the optimization process sets the tap in position 1 of transformer 3 so that S c _ 3 does not surpass the wanted chargeability ( S c _ l = 61.16 % ). The load voltage mismatch is 4.22%, fulfilling the load voltage constraint of 5% with respect to the nominal load voltage.
In load profile 2, all tap positions are different ( n m _ 1 = 3 , n m _ 2 = 4 and n m _ 3 = 1 ); nevertheless, all transformers present similar chargeability ( S c _ 1 = 72.82 % , S c _ 2 = 78.34 % and S c _ 3 = 81.92 % ) close to S c _ l = 78.29 % . In this case, transformer 2 has the closest chargeability to S c _ l , yielding minimum circulating currents in the system due to transformer 2. However, it is guaranteed the best operation point for transformers 1 and 2 ( S c _ 1 and S c _ 3 are close to S c _ l ) with the load voltage mismatch within the admissible range (4.95%) according to tap step restrictions.
In load profile 3, the effect of different tap steps in transformers 1 and 2 is observed, both transformers have the same tap position ( n m _ 1 = n m _ 2 = 1 ) but different chargeability ( S c _ 1 = 85.60 % and S c _ 2 = 94.14 % ). In this case, transformer 2 has the closest chargeability to S c _ l . This minimizes the circulating currents in the system since transformer 3 is approximately charged at its maximum ( S c _ 3 = 99.65 % ). The optimization process sets all transformers in an operation point where the chargeabilities are close to the desired chargeability ( S c _ l = 94.67 % ) and the mismatching voltage is less than 5% in this profile (2.70%).
The transformers considered in this test exhibit different short circuit impedances, tap numbers, tap steps and rated powers; therefore their tap adjustments do not allow the chargeability to be equal to S c _ l . However, the tap setting obtained thorough the GA guarantees an operation point where power losses are minimal and the load voltage remains within an admissible range (0–5%).

4.2. Optimization without OLTC System

In this case, an automatic controller is not available and transformer taps must be adjusted only one time for the operation period (10 h) during the three load profiles (Figure 6). This condition exhibits a more challenging task since the taps must be kept fixed in a position for all load profiles; in consequence, it is necessary to find the best operation point where power losses are minimal throughout the operation period. In this case, the optimization process is performed considering the fitness function given by Equation (7).
Table 3 shows the results for the three load profiles, obtaining tap position, power chargeability, mismatching voltage, the wanted chargeability and duration time of each profile. The tap positions n m _ 1 = 1 , n m _ 2 = 1 and n m _ 3 = 0 obtained are kept fixed throughout the operation period. In load profile 1, every transformer exhibits a different power chargeability ( S c _ 1 = 54.70 % , S c _ 2 = 61.48 % and S c _ 3 = 71.42 % ). The load voltage mismatch is 1.97%, fulfilling the load voltage constrain of 5% with respect to the nominal load voltage. In comparison with load profile 1 of the OLTC case, the voltage mismatch is lower; however differences in the chargeability of transformers are greater and further form the desired value ( S c _ l = 61.16 % ), being the chargeability of transformer 2 the closest to S c _ l .
In load profile 2, every transformer also has a different power chargeability ( S c _ 1 = 76.97 % , S c _ 2 = 82.89 % and S c _ 3 = 87.21 % ) and the load voltage mismatch is 2.12%. In comparison with the load profile 2 from OLTC case, the chargeabilities are more sparse of S c _ l = 83.03 % . However, the obtained tap settings guarantee a voltage mismatch lower than the one obtained with the OLTC system, and chargeabilities closer to S c _ l = 83.03 % .
In load profile 3, the results are the same as those reported in Table 2 with OLTC system. This is because load profile 3 is the one that demands the highest power. Therefore, load profile 3 presents the major power losses and the optimization process prioritizes this profile. Nevertheless, load profiles 1 and 2 also comply with conditions 1 and 2, guaranteeing the best power chargeability balance and load voltage in the admissible range.

4.3. Optimization Performance

Figure 7 and Figure 8 depict the best and mean value of the fitness function versus the number of generations, for the two cases under study: with and without OLTC system, respectively. Note that from the beginning of the optimization process (approximately within the first five generations), the best value of the fitness function quickly reaches values close to zero (the optimal solution). According to the objective function given by Equation (6), this means that after a few generations, among the current population of competing solutions there is at least one that minimizes power losses of the TCP and keeps the voltages within established limits. Despite of this fact; in each iteration, the GA continues to explore the search space to try to find better solutions, in this way the mean value of the fitness function quickly reduces as the algorithm iterates.

5. Conclusions

In this paper, a method for minimizing power losses in tap-changing TCP was proposed and implemented. The proposed method allows setting all TCP in one operation point where all transformers have similar power chargeability. The power chargeability balance allows reducing the quadrature components from transformer powers given to load due to circulating currents between TCP, guaranteeing power losses minimization. Furthermore, the optimization process takes into account load-voltage constraints; hence, transformers taps are obtained so that the load voltage remains within the admissible range. The optimization process delivers the transformer tap positions in the best operation point taking into account the constraints in power chargeability balance and load voltage; in consequence, the proposed method can be used for changing tap positions in conventional OLTC systems with different load profiles. In addition, the proposed method can be used in manual controllers without OLTC system. In this case, the tap positions must be fixed throughout the operation period.
The main contribution of the paper is a model for minimizing power loses in TCP that considers different parameters such as: short-circuit impedance, rated power, rated primary voltage, rated secondary voltage, tap step percentage and tap numbers. Therefore, a general method is proposed for optimizing the TCP operation even if transformers have different construction features. Several tests performed with three TCP showed the applicability of the proposed approach, being able to minimize power losses and keep voltage profile within an admissible range.
The test results show consistence between the two applications presented: with and without OLTC system. In the former application, the tap positions are obtained for each load profile setting the transformers in similar chargeability, guaranteeing power loss minimization; in the latter application, the tap positions are obtained for the most critical load profile; however, guaranteeing the best possible power chargeability balance while keeping load voltage within the admissible range for all load profiles. In the optimization performed considering the OLTC system, three different sets of tap positions were obtained (one for each load profile). However, without the OLTC system only one set of tap positions is obtained for all load profiles. It was found that despite of the flexibility provided by the OLTC system, lower voltage mismatches were obtained when a single set of tap positions is considered for all load profiles.

Acknowledgments

The authors gratefully acknowledge the support of the sustainability program 2017-2018 of Universidad de Antioquia.

Author Contributions

All authors contributed to the paper. Álvaro Jaramillo-Duque was the project leader. José R. Ortiz-Castrillón was responsible for the programing of the GA algorithm, running of tests and writing the initial version of the manuscript. Nicolás Muñoz-Galeano and Jesús M. López-Lezama were responsible for organizing and revising the whole paper document. Ricardo Albarracín-Sánchez was the advisor regarding optimization issues and checked the last versions of the manuscript. All five authors were responsible for designing and analyzing the section of tests and results.

Conflicts of Interest

The authors declare no conflict of interest.

References

  1. Wang, C.; Wu, J.; Wang, J.; Zhao, W. Reliability Analysis and Overload Capability Assessment of Oil-Immersed Power Transformers. Energies 2016, 9, 43. [Google Scholar] [CrossRef]
  2. Tenbohlen, S.; Coenen, S.; Djamali, M.; Müller, A.; Samimi, M.H.; Siegel, M. Diagnostic Measurements for Power Transformers. Energies 2016, 9, 347. [Google Scholar] [CrossRef]
  3. Lee, B.E.; Park, J.-W.; Crossley, P.A.; Kang, Y.C. Induced Voltages Ratio-Based Algorithm for Fault Detection, and Faulted Phase and Winding Identification of a Three-Winding Power Transformer. Energies 2014, 7, 6031–6049. [Google Scholar] [CrossRef]
  4. Zhang, Y.; Liu, J.; Zheng, H.; Wei, H.; Liao, R. Study on Quantitative Correlations between the Ageing Condition of Transformer Cellulose Insulation and the Large Time Constant Obtained from the Extended Debye Model. Energies 2017, 10, 1842. [Google Scholar] [CrossRef]
  5. Godina, R.; Rodrigues, E.M.G.; Matias, J.C.O.; Catalão, J.P.S. Effect of Loads and Other Key Factors on Oil-Transformer Ageing: Sustainability Benefits and Challenges. Energies 2015, 8, 12147–12186. [Google Scholar] [CrossRef]
  6. Gomes, M.H.; Saraiva, J.T. A market based active/reactive dispatch including transformer taps and reactor and capacitor banks using Simulated Annealing. Electr. Power Syst. Res. 2009, 79, 959–972. [Google Scholar] [CrossRef]
  7. Villa, W.M.; López-Lezama, J.M.; Velilla, E. Flujo Óptimo Reactivo para Minimización de Pérdidas: Una Nueva Propuesta de Función de Adaptación y Manejo de Restricciones. Información tecnológica 2016, 27, 131–140. [Google Scholar] [CrossRef]
  8. Roman, C.; Rosehart, W. Complementarity model for load tap changing transformers in stability based OPF problem. Electr. Power Syst. Res. 2006, 76, 592–599. [Google Scholar] [CrossRef]
  9. Bouchekara, H.R.E.H.; Abido, M.A.; Boucherma, M. Optimal power flow using Teaching-Learning-Based Optimization technique. Electr. Power Syst. Res. 2014, 114, 49–59. [Google Scholar] [CrossRef]
  10. Zhang, X.; Kang, R.; McCulloch, M.; Papachristodoulou, A. Real-time active and reactive power regulation in power systems with tap-changing transformers and controllable loads. Sustain. Energy Grids Netw. 2016, 5, 27–38. [Google Scholar] [CrossRef]
  11. Hu, J.; Marinelli, M.; Coppo, M.; Zecchino, A.; Bindner, H.W. Coordinated voltage control of a decoupled three-phase on-load tap changer transformer and photovoltaic inverters for managing unbalanced networks. Electr. Power Syst. Res. 2016, 131, 264–274. [Google Scholar] [CrossRef]
  12. Augugliaro, A.; Dusonchet, L.; Favuzza, S.; Sanseverino, E.R. Voltage Regulation and Power Losses Minimization in Automated Distribution Networks by an Evolutionary Multiobjective Approach. IEEE Trans. Power Syst. 2004, 19, 1516–1527. [Google Scholar] [CrossRef]
  13. Gao, C.; Redfern, M.A. A review of voltage control techniques of networks with distributed generations using On-Load Tap Changer transformers. In Proceedings of the 2010 45th International Universities Power Engineering Conference (UPEC), Cardiff, UK, 31 August–3 September 2010; pp. 1–6. [Google Scholar]
  14. Sarimuthu, C.R.; Ramachandaramurthy, V.K.; Agileswari, K.R.; Mokhlis, H. A review on voltage control methods using on-load tap changer transformers for networks with renewable energy sources. Renew. Sustain. Energy Rev. 2016, 62, 1154–1161. [Google Scholar] [CrossRef]
  15. Yarza, J.M.; Cimadevilla, R. Advanced tap changer control of parallel transformers based on IEC 61850 GOOSE service. In Proceedings of the 2014 IEEE PES T&D Conference and Exposition, Chicago, IL, USA, 14–17 April 2014; pp. 1–5. [Google Scholar]
  16. Constantin, I.-C.; Iliescu, S.S. Master-follower method for controlling paralell transformers implemented in a numerical protection system. In Proceedings of the 2012 IEEE International Conference on Automation Quality and Testing Robotics (AQTR), Cluj-Napoca, Romania, 24–27 May 2012; pp. 32–37. [Google Scholar]
  17. Faiz, J.; Siahkolah, B. Solid-state tap-changer of transformers: Design, control and implementation. Int. J. Electr. Power Energy Syst. 2011, 33, 210–218. [Google Scholar] [CrossRef]
  18. Goldberg, D.E. Genetic Algorithms in Search, Optimization and Machine Learning, 1st ed.; Addison-Wesley Longman Publishing Co., Inc.: Boston, MA, USA, 1989. [Google Scholar]
  19. Agudelo, L.; López-Lezama, J.M.; Galeano, N.M. Vulnerability Assessment of Power Systems to Intentional Attacks using a Specialized Genetic Algorithm. DYNA 2015, 82, 78–84. [Google Scholar] [CrossRef]
  20. Gholamalizadeh, E.; Kim, M.-H. Multi-Objective Optimization of a Solar Chimney Power Plant with Inclined Collector Roof Using Genetic Algorithm. Energies 2016, 9, 971. [Google Scholar] [CrossRef]
  21. Xia, H.; Chen, H.; Yang, Z.; Lin, F.; Wang, B. Optimal Energy Management, Location and Size for Stationary Energy Storage System in a Metro Line Based on Genetic Algorithm. Energies 2015, 8, 11618–11640. [Google Scholar] [CrossRef]
Figure 1. One-line diagram equivalent circuit of transformers connected in parallel (TCP) with load.
Figure 1. One-line diagram equivalent circuit of transformers connected in parallel (TCP) with load.
Energies 11 00439 g001
Figure 2. Load and TCP power phasors in the non ideal case. P (W), Q (VAr), S (VA).
Figure 2. Load and TCP power phasors in the non ideal case. P (W), Q (VAr), S (VA).
Energies 11 00439 g002
Figure 3. Load and TCP power phasors in the ideal case where S l = k = 1 x S k .
Figure 3. Load and TCP power phasors in the ideal case where S l = k = 1 x S k .
Energies 11 00439 g003
Figure 4. Load voltage constrain (condition 2), load voltage into admissible range.
Figure 4. Load voltage constrain (condition 2), load voltage into admissible range.
Energies 11 00439 g004
Figure 5. Codification of candidate solutions.
Figure 5. Codification of candidate solutions.
Energies 11 00439 g005
Figure 6. Load profiles in the operation period.
Figure 6. Load profiles in the operation period.
Energies 11 00439 g006
Figure 7. Optimization processes with OLTC system: best and mean value of the fitness function versus number of generations.
Figure 7. Optimization processes with OLTC system: best and mean value of the fitness function versus number of generations.
Energies 11 00439 g007
Figure 8. Optimization processes without OLTC system: best and mean value of the fitness function versus number of generations.
Figure 8. Optimization processes without OLTC system: best and mean value of the fitness function versus number of generations.
Energies 11 00439 g008
Table 1. Tap-changing transformers data.
Table 1. Tap-changing transformers data.
t k S N _ k   (kVA) Z s h _ k (%) V N p _ k (kV) V N s _ k (kV) n q _ k t s p k (%)
t 1 303.013.224061.5
t 2 453.013.224061
t 3 753.513.224073
Table 2. Optimization results for TCP with an OLTC system.
Table 2. Optimization results for TCP with an OLTC system.
Load ProfileTransformer 1Transformer 2Transformer 3Voltage Mismatch (%) S c _ l (%)
n m _ 1 S c _ 1 (%) n m _ 2 S c _ 2 (%) n m _ 3 S c _ 3 (%)
1266.05366.05156.624.2261.16
2372.82478.34181.924.9578.29
3185.60194.14099.652.7094.67
Table 3. Optimization results for TCP without OLTC system.
Table 3. Optimization results for TCP without OLTC system.
Load ProfileTime (h)Transformer 1Transformer 2Transformer 3Voltage Mismatch (%) S c _ l (%)
n m _ 1 S c _ 1 (%) n m _ 2 S c _ 2 (%) n m _ 3 S c _ 3 (%)
13154.70161.48071.421.9764.06
2476.9782.8987.212.1283.03
3385.6094.1499.652.7094.67

Share and Cite

MDPI and ACS Style

Jaramillo-Duque, Á.; Muñoz-Galeano, N.; Ortiz-Castrillón, J.R.; López-Lezama, J.M.; Albarracín-Sánchez, R. Power Loss Minimization for Transformers Connected in Parallel with Taps Based on Power Chargeability Balance. Energies 2018, 11, 439. https://doi.org/10.3390/en11020439

AMA Style

Jaramillo-Duque Á, Muñoz-Galeano N, Ortiz-Castrillón JR, López-Lezama JM, Albarracín-Sánchez R. Power Loss Minimization for Transformers Connected in Parallel with Taps Based on Power Chargeability Balance. Energies. 2018; 11(2):439. https://doi.org/10.3390/en11020439

Chicago/Turabian Style

Jaramillo-Duque, Álvaro, Nicolás Muñoz-Galeano, José R. Ortiz-Castrillón, Jesús M. López-Lezama, and Ricardo Albarracín-Sánchez. 2018. "Power Loss Minimization for Transformers Connected in Parallel with Taps Based on Power Chargeability Balance" Energies 11, no. 2: 439. https://doi.org/10.3390/en11020439

APA Style

Jaramillo-Duque, Á., Muñoz-Galeano, N., Ortiz-Castrillón, J. R., López-Lezama, J. M., & Albarracín-Sánchez, R. (2018). Power Loss Minimization for Transformers Connected in Parallel with Taps Based on Power Chargeability Balance. Energies, 11(2), 439. https://doi.org/10.3390/en11020439

Note that from the first issue of 2016, this journal uses article numbers instead of page numbers. See further details here.

Article Metrics

Back to TopTop