Sign in to use this feature.

Years

Between: -

Subjects

remove_circle_outline
remove_circle_outline
remove_circle_outline
remove_circle_outline
remove_circle_outline
remove_circle_outline
remove_circle_outline

Journals

Article Types

Countries / Regions

Search Results (20)

Search Parameters:
Keywords = hydrostatic filtration

Order results
Result details
Results per page
Select all
Export citation of selected articles as:
17 pages, 3450 KB  
Article
A Constant Pressure-Driven Podocyte-on-Chip Model for Studying Hypertension-Induced Podocytopathy Pathomechanism and Drug Screening
by Yun-Jie Hao, Bo-Yi Yao, Qian-Ling Wang, Zong-Min Liu, Hao-Han Yu, Yi-Ching Ko, Hsiang-Hao Hsu and Fan-Gang Tseng
Micromachines 2025, 16(10), 1097; https://doi.org/10.3390/mi16101097 - 27 Sep 2025
Viewed by 887
Abstract
Podocytopathy, characterized by proteinuria, contributes significantly to kidney diseases, with hypertension playing a key role in damaging podocytes and the glomerular filtration barrier (GFB). The lack of functional in vitro models, however, impedes research and treatment development for hypertensive podocytopathy. We established a [...] Read more.
Podocytopathy, characterized by proteinuria, contributes significantly to kidney diseases, with hypertension playing a key role in damaging podocytes and the glomerular filtration barrier (GFB). The lack of functional in vitro models, however, impedes research and treatment development for hypertensive podocytopathy. We established a novel constant pressure-driven podocyte-on-chip model, utilizing our previously developed dynamic staining self-assembly cell array chip (SACA chip) and 3D printing. This platform features a differentiated podocyte monolayer under controlled hydrostatic pressures, mimicking the epithelial side of the GFB. Using this platform, we investigated mechanical force-dependent permeability to three sizes of fluorescent dextran under varying hydrostatic pressures, comparing the results with a puromycin aminonucleoside (PAN)-induced injury model. We observed that external pressures induced size-dependent permeability changes and altered cell morphology. Higher pressures led to greater macromolecule infiltration, especially for larger dextran (70 kDa, 500 kDa). Mature podocytes exhibited immediate, pressure-dependent cytoskeleton rearrangements, with better recovery at lower pressures (20 mmHg) but irreversible injury at higher pressures (40, 60 mmHg). These morphological changes were also corroborated by dynamic mRNA expression of cytoskeleton-associated proteins, Synaptopodin and ACTN4. This platform offers a promising in vitro tool for investigating the pathomechanisms of hypertension-induced podocytopathy, performing on-chip studies of the GFB, and conducting potential drug screening. Full article
(This article belongs to the Special Issue Microfluidic Chips for Biomedical Applications)
Show Figures

Figure 1

18 pages, 1474 KB  
Review
Mechanical Stress and Protective Mechanisms in Podocytes: Insights into Hypertensive Nephropathy
by Si-Jia Du, Wei Huang, Yu Hao, Chun Zhang and Fang-Fang He
Int. J. Mol. Sci. 2025, 26(19), 9316; https://doi.org/10.3390/ijms26199316 - 24 Sep 2025
Cited by 1 | Viewed by 1658
Abstract
Mechanical stress on the glomerular filtration barrier (GFB) exposes podocytes to hydrostatic pressure. Their mechanosensitivity is established, yet the underlying mechanotransduction pathways and responses under hypertension remain unclear. This review examines the mechanical stresses experienced by podocytes in both physiologic and hypertensive conditions [...] Read more.
Mechanical stress on the glomerular filtration barrier (GFB) exposes podocytes to hydrostatic pressure. Their mechanosensitivity is established, yet the underlying mechanotransduction pathways and responses under hypertension remain unclear. This review examines the mechanical stresses experienced by podocytes in both physiologic and hypertensive conditions and updates the latest extracorporeal techniques used to simulate these forces. Additionally, this review discusses how podocytes respond to these mechanical forces and elucidates the detailed molecular mechanisms involved. Furthermore, we summarize potential protective mechanisms that enable podocytes to withstand mechanical challenges and propose novel therapeutic strategies to delay the progression of hypertensive nephropathy. This review uniquely underscores the importance of biomechanical factors in disease progression and integrates emerging therapeutic strategies targeting podocyte mechanotransduction, offering a novel biomechanical framework for delaying hypertensive nephropathy progression. Full article
(This article belongs to the Special Issue Molecular Advances in Glomerular Diseases)
Show Figures

Graphical abstract

13 pages, 4026 KB  
Article
A New Application for Salted Water-Based Fluids with Palygorskite: Formulation Designing for Temporary Plug and Abandonment Operations of Petroleum Wells
by Ruth Luna do Nascimento Gonçalves, Anna Carolina Amorim Costa, Mário César de Siqueira Lima, Karine Castro Nóbrega, Waleska Rodrigues Pontes da Costa, Laura Rafaela Cavalcanti de Oliveira, Renalle Cristina Alves de Medeiros Nascimento, Michelli Barros, Tiago Almeida de Oliveira and Luciana Viana Amorim
Appl. Sci. 2025, 15(6), 2980; https://doi.org/10.3390/app15062980 - 10 Mar 2025
Viewed by 1084
Abstract
Palygorskite has shown satisfactory performance in salted water-based fluids, especially as a rheological agent. However, this type of formulation has been used in the petroleum industry only in well drilling operations. This study proposes the development of a salted water-based fluid with palygorskite, [...] Read more.
Palygorskite has shown satisfactory performance in salted water-based fluids, especially as a rheological agent. However, this type of formulation has been used in the petroleum industry only in well drilling operations. This study proposes the development of a salted water-based fluid with palygorskite, which presents an adequate performance as a liquid barrier element in temporary abandonment operations of wells. Based on a factorial design, seven fluid formulations were prepared with varying concentrations of palygorskite and PAC LV and were tested by measuring the HPHT filtrate volume, rheological properties, density, and pH. For comparison purposes, the results of the seven formulations were evaluated against a formulation without palygorskite and analyzed for their performance in abandonment operations. The results showed that the presence of palygorskite reduces filtrate volumes by at least 21%, thereby helping control the pressure exerted by the fluid column, which is the primary requirement for abandonment operations. Furthermore, the fluid that contained the highest amount of palygorskite and PAC LV (20 g and 8 g, respectively) showed the best results regarding filtrate control (11.2 mL) and solid sedimentation. Therefore, it is a very promising alternative for use as a well barrier element in the temporary abandonment of wells. Full article
(This article belongs to the Special Issue Advanced Drilling, Cementing, and Oil Recovery Technologies)
Show Figures

Figure 1

15 pages, 7972 KB  
Article
PM2.5 Exposure Induces Glomerular Hyperfiltration in Mice in a Gender-Dependent Manner
by Hao Wang, Li Ma, Yuqiong Guo, Lingyu Ren, Guangke Li and Nan Sang
Toxics 2024, 12(12), 878; https://doi.org/10.3390/toxics12120878 - 1 Dec 2024
Cited by 1 | Viewed by 12384
Abstract
As one of the most common air pollutants, fine particulate matter (PM2.5) increases the risk of diseases in various systems, including the urinary system. In the present study, we exposed male and female C57BL/6J mice to PM2.5 for 8 weeks. [...] Read more.
As one of the most common air pollutants, fine particulate matter (PM2.5) increases the risk of diseases in various systems, including the urinary system. In the present study, we exposed male and female C57BL/6J mice to PM2.5 for 8 weeks. Examination of renal function indices, including creatinine (CRE), blood urea nitrogen (BUN), uric acid (UA), and urinary microalbumin, indicated that the kidneys of female mice, not male mice, underwent early renal injury, exhibiting glomerular hyperfiltration. Meanwhile, pathological staining showed that the kidneys of female mice exhibited enlarged glomerulus that filled the entire Bowman’s capsule in the female mice. Afterward, we explored the potential causes and mechanisms of glomerular hyperfiltration. Variations in mRNA levels of key genes involved in the renin–angiotensin system (RAS) and kallikrein–kinin system (KKS) demonstrated that PM2.5 led to elevated glomerular capillary hydrostatic pressure in female mice by disturbing the balance between the RAS and KKS, which in turn increased the glomerular filtration rate (GFR). In addition, we found that PM2.5 increased blood glucose levels in the females, which enhanced tubular reabsorption of glucose, attenuated macular dense sensory signaling, induced renal hypoxia, and affected adenosine triphosphate (ATP) synthesis, thus attenuating tubuloglomerular feedback (TGF)-induced afferent arteriolar constriction and leading to glomerular hyperfiltration. In conclusion, this study indicated that PM2.5 induced glomerular hyperfiltration in female mice by affecting RAS/KKS imbalances, as well as the regulation of TGF; innovatively unveiled the association between PM2.5 subchronic exposure and early kidney injury and its gender dependence; enriched the toxicological evidence of PM2.5 and confirmed the importance of reducing ambient PM2.5 concentrations. Full article
(This article belongs to the Special Issue Toxicity and Human Health Assessment of Air Pollutants)
Show Figures

Graphical abstract

17 pages, 6575 KB  
Article
Preparation and Property Analysis of Antibacterial Fiber Membranes Based on Hyperbranched Polymer Quaternary Ammonium Salts
by Jiehui Zhu, Ying Guo, Lirong Yao, Gangwei Pan, Desuo Zhang and Jianwei Yang
Materials 2024, 17(15), 3761; https://doi.org/10.3390/ma17153761 - 30 Jul 2024
Cited by 2 | Viewed by 1997
Abstract
Due to their excellent properties, antimicrobial fiber membranes are widely applied in bioprotective materials. This work addresses the preparation of thermoplastic polyurethane (TPU)-based fiber membranes with active antimicrobial properties. 2-hydroxypropyl trimethyl ammonium chloride-terminated hyperbranched polymer (HBP-HTC) was synthesized and used as an antimicrobial [...] Read more.
Due to their excellent properties, antimicrobial fiber membranes are widely applied in bioprotective materials. This work addresses the preparation of thermoplastic polyurethane (TPU)-based fiber membranes with active antimicrobial properties. 2-hydroxypropyl trimethyl ammonium chloride-terminated hyperbranched polymer (HBP-HTC) was synthesized and used as an antimicrobial agent. The fiber membranes were obtained by electrospinning a mixed solution of HBP-HTC and TPU. Different electrospinning conditions were investigated, such as the spinning voltage and drum rotation speed. The fiber membrane prepared under a 22 kV anode voltage and 100 rpm rotation speed had an average fiber diameter of 1.66 μm with a concentrated diameter distribution. Antibacterial tests showed that when the fiber membrane was loaded with 1500 mg/kg of HBP-HTC, the antibacterial rates of E. coli as well as S. aureus both reached 99.99%, exhibiting excellent proactive antimicrobial performance. Moreover, the protective performance of the fiber membrane was outstanding, with a filtration efficiency of 99.9%, a hydrostatic pressure resistance greater than 16,758 Pa, and a moisture permeability of 2711.0 g⋅(m2⋅d)−1. Full article
(This article belongs to the Special Issue Synthesis and Application of Polymer-Based Membranes)
Show Figures

Figure 1

18 pages, 3726 KB  
Article
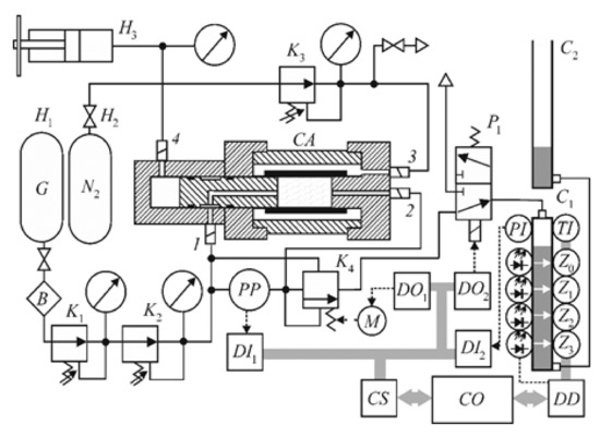
Modeling of Filtration Phenomenon in Hydrostatic Drives
by Klaudiusz Klarecki, Dominik Rabsztyn and Piotr Czop
Machines 2024, 12(6), 417; https://doi.org/10.3390/machines12060417 - 18 Jun 2024
Cited by 3 | Viewed by 1692
Abstract
Some users consider modern hydrostatic drives and controls to be unreliable and difficult to maintain. This view is often due to operational problems caused by issues with obtaining and then maintaining the appropriate cleanliness class of the working fluid. Recommendations on the selection [...] Read more.
Some users consider modern hydrostatic drives and controls to be unreliable and difficult to maintain. This view is often due to operational problems caused by issues with obtaining and then maintaining the appropriate cleanliness class of the working fluid. Recommendations on the selection of appropriate filtration system elements can be found in the literature, but there is no numerical model that could be helpful in a detailed analysis of the phenomenon. In the article, the authors tried to fill the research gap regarding the lack of a filtration model based on the filtration efficiency coefficient of filter elements used in hydraulic drives and controls. The developed model allows users to determine the influence of selected filtration system parameters on the separation of contaminants by filter elements. The model is intended to help designers and users of hydraulic drives and controls in optimizing the filtration system in order to obtain and then maintain the required cleanliness class of the hydraulic fluid. This paper also includes the results of the sensitivity analysis of selected filtration-system operating parameters in terms of the highest efficiency. In order to verify the developed model, experimental tests were also carried out, with the results presented in this paper. Based on the numerical analyses and experimental studies, recommendations that may be helpful in the selection or development of filtration systems used in hydrostatic drives and controls were developed. Full article
Show Figures

Figure 1

15 pages, 5272 KB  
Article
Measurements of the Permeability Coefficient of Waste Coal Ash under Hydrostatic Pressure to Identify the Feasibility of Its Use in Construction
by Barbara Dutka, Katarzyna Godyń, Przemysław Skotniczny, Katarzyna Tokarczyk and Maciej Tram
Recycling 2024, 9(2), 22; https://doi.org/10.3390/recycling9020022 - 4 Mar 2024
Cited by 1 | Viewed by 2385
Abstract
The aim of this research was to measure the filtration properties of waste coal ash under the influence of hydrostatic pressure generated in a three-axial compression apparatus. The scope of work included determining the compactibility parameters, maximum bulk density and optimal moisture content. [...] Read more.
The aim of this research was to measure the filtration properties of waste coal ash under the influence of hydrostatic pressure generated in a three-axial compression apparatus. The scope of work included determining the compactibility parameters, maximum bulk density and optimal moisture content. Permeability tests were performed for a sample with an average grain composition at three compaction indices IS: 0.964, 0.98 and 1.00. The hydrostatic pressure ranging from 0.5 to 1.8 bar corresponded to the layer depths from 2.17 to 7.83 m. Gradually increasing the pressure during the first loading cycle caused irreversible changes in the structure of the sample by local material agglomeration or grain interlocking. The water permeability coefficient was higher in the second loading cycle than in the first cycle. It was shown that waste coal ash cannot be used as a construction material on its own. To obtain constant filtration properties, the waste coal ash material should be doped, or an optimal compactionshould be used (IS = 1.00). The results presented in this study are important for assessing the use of waste coal ash for construction engineering purposes. Full article
Show Figures

Figure 1

12 pages, 2592 KB  
Article
Discovery of Prevalent Ciliophora, Discoba, and Copepoda Protists in Deep Sea Water by In Situ Nucleotide Extraction
by Peikuan Xu, Ming Yang, Lisheng He, Hongxi Zhang, Zhaoming Gao, Yuelu Jiang and Yong Wang
J. Mar. Sci. Eng. 2024, 12(1), 61; https://doi.org/10.3390/jmse12010061 - 26 Dec 2023
Cited by 2 | Viewed by 1944
Abstract
Deep-sea eukaryotic microorganisms play a vital role in degrading organic matter and geochemically cycling elements in the deep ocean. However, the impact of sampling methods on detection of these microorganisms under high hydrostatic pressure remains uncertain. In this study, we compared a traditional [...] Read more.
Deep-sea eukaryotic microorganisms play a vital role in degrading organic matter and geochemically cycling elements in the deep ocean. However, the impact of sampling methods on detection of these microorganisms under high hydrostatic pressure remains uncertain. In this study, we compared a traditional water sampling method using a Niskin bottle, an in situ microbial filtration and fixation method (ISMIFF), and a multiple in situ nucleic acid collection (MISNAC) method to exhibit differences in the community structures that were collected at ~590–3100 m in the South China Sea (SCS). The classification and biodiversity indices of 18S rDNA Illumina sequencing reads from the V9 variation region revealed higher diversity for MISNAC DNA absorption column samples compared to others. Importantly, the relative abundance of Ciliophora (19.49%), Copepoda (23.31%), and Diplonemea (10.67%) was higher in MISNAC adsorption column samples, while Retaria (48.86%) were dominant in the MISNAC membrane samples. This indicates that MISNAC columns might collect more DNA in situ for the naked protists, while Retaria with a carbonate shell were more likely retained on the membrane. In conclusion, MISNAC is an effective method for DNA collection of deep-sea eukaryotic microorganisms and provides valuable materials for studying deep-sea microbial ecosystems. Full article
(This article belongs to the Special Issue Research Progress on Deep-Sea Organisms)
Show Figures

Figure 1

14 pages, 3440 KB  
Article
Hydraulic Measuring Hoses as Pressure Signal Distortion—Mathematical Model and Results of Experimental Tests
by Klaudiusz Klarecki and Dominik Rabsztyn
Sensors 2023, 23(16), 7056; https://doi.org/10.3390/s23167056 - 9 Aug 2023
Cited by 1 | Viewed by 2449
Abstract
The article presents the results of a developed model and experimental studies of the Minimess® hydraulic signal hose’s influence on the changes in the indications of the pressure transducer during the high dynamics of hydrostatic drives and controls. The model test results [...] Read more.
The article presents the results of a developed model and experimental studies of the Minimess® hydraulic signal hose’s influence on the changes in the indications of the pressure transducer during the high dynamics of hydrostatic drives and controls. The model test results show that measuring hoses can be used as hardware low-pass filters during the digital recording of pressure waveforms. However, the cut-off frequency values of the measuring hoses obtained using the model are dramatically lower than those observed during the experiment. The experiment results show that the measuring hoses can only be used without any limitations to measure the average pressure value. In the case of measuring pressure waveforms, the user should carefully choose the measuring hose length. For this reason, the relationship between the measuring hose length and its cut-off frequency should be known. Full article
(This article belongs to the Collection Artificial Intelligence in Sensors Technology)
Show Figures

Figure 1

21 pages, 1264 KB  
Review
Pleiotropic Effects of Sodium-Glucose Cotransporter-2 Inhibitors in Cardiovascular Disease and Chronic Kidney Disease
by Anjay Rastogi and James L. Januzzi
J. Clin. Med. 2023, 12(8), 2824; https://doi.org/10.3390/jcm12082824 - 12 Apr 2023
Cited by 22 | Viewed by 6348
Abstract
Sodium-glucose cotransporter-2 inhibitors (SGLT2is) have been shown to improve cardiovascular and renal outcomes in patients with established cardiovascular disease, chronic kidney disease (CKD), and heart failure (HF) with reduced or preserved ejection fraction. Clinical benefit has been substantiated in patients with and without [...] Read more.
Sodium-glucose cotransporter-2 inhibitors (SGLT2is) have been shown to improve cardiovascular and renal outcomes in patients with established cardiovascular disease, chronic kidney disease (CKD), and heart failure (HF) with reduced or preserved ejection fraction. Clinical benefit has been substantiated in patients with and without type 2 diabetes (T2D). Consequently, SGLT2is have an increasingly important role in HF and CKD management that extends beyond T2D treatment. Their pleiotropic pharmacological effects underlying their cardiovascular and renal benefits are not completely understood but include significant effects beyond blood glucose reduction. SGLT2is inhibit the reabsorption of glucose and sodium in the proximal tubule which, in addition to lowering blood glucose, activates tubuloglomerular feedback, leading to reduced glomerular hydrostatic pressure and the mitigation of glomerular filtration rate loss. SGLT2is have diuretic and natriuretic effects, leading to decreased blood pressure, preload, and left ventricular (LV) filling pressure, and improvements in other surrogates of afterload. In HF, SGLT2is mitigate the risks of hyperkalemia and ventricular arrhythmia and improve LV dysfunction. SGLT2is also reduce sympathetic tone and uric acid levels, increase hemoglobin levels, and are postulated to have anti-inflammatory properties. This narrative review discusses the multifactorial and interrelated pharmacological mechanisms underlying the cardiovascular and renal benefits of SGLT2is. Full article
Show Figures

Figure 1

21 pages, 2651 KB  
Review
Confounding Effect of Wetting, Compaction, and Fouling in an Ultra-Low-Pressure Membrane Filtration: A Review
by Tok Sheng Hung, Muhammad Roil Bilad, Norazanita Shamsuddin, Hazwani Suhaimi, Noor Maizura Ismail, Juhana Jaafar and Ahmad Fauzi Ismail
Polymers 2022, 14(10), 2073; https://doi.org/10.3390/polym14102073 - 19 May 2022
Cited by 26 | Viewed by 5058
Abstract
Ultra-low-pressure membrane (ULPM) filtration has emerged as a promising decentralized water and wastewater treatment method. It has been proven effective in long-term filtration under stable flux without requiring physical or chemical cleaning, despite operating at considerably lower flux. The use of ultra-low pressure, [...] Read more.
Ultra-low-pressure membrane (ULPM) filtration has emerged as a promising decentralized water and wastewater treatment method. It has been proven effective in long-term filtration under stable flux without requiring physical or chemical cleaning, despite operating at considerably lower flux. The use of ultra-low pressure, often simply by hydrostatic force (often called gravity-driven membrane (GDM) filtration), makes it fall into the uncharted territory of common pressure-driven membrane filtration. The applied polymeric membrane is sensitive to compaction, wetting, and fouling. This paper reviews recent studies on membrane compaction, wetting, and fouling. The scope of this review includes studies on those phenomena in the ULPM and how they affect the overall performance of the system. The performance of GDM systems for water and wastewater treatment is also evaluated. Finally, perspectives on the future research direction of ULPM filtration are also detailed. Full article
Show Figures

Graphical abstract

13 pages, 2446 KB  
Article
Sequencing Batch Integrated Fixed-Film Activated Sludge Membrane Process for Treatment of Tapioca Processing Wastewater
by Nur Izzati Zainuddin, Muhammad Roil Bilad, Lisendra Marbelia, Wiratni Budhijanto, Nasrul Arahman, Afrilia Fahrina, Norazanita Shamsuddin, Zaki Ismail Zaki, Zeinhom M. El-Bahy, Asep Bayu Dani Nandiyanto and Poernomo Gunawan
Membranes 2021, 11(11), 875; https://doi.org/10.3390/membranes11110875 - 15 Nov 2021
Cited by 8 | Viewed by 2961
Abstract
Tapioca processing industries are very popular in the rural community to produce a variety of foods as the end products. Due to their small scales and scattered locations, they require robust modular systems to operate at low capacity with minimum supervision. This study [...] Read more.
Tapioca processing industries are very popular in the rural community to produce a variety of foods as the end products. Due to their small scales and scattered locations, they require robust modular systems to operate at low capacity with minimum supervision. This study explores the application of a novel sequencing batch-integrated fixed-film activated sludge membrane (SB-IFASM) process to treat tapioca processing wastewater for reuse purposes. The SB-IFASM employed a gravity-driven system and utilizes biofilm to enhance biodegradation without requiring membrane cleaning. The SB-IFASM utilizes the biofilm as a secondary biodegradation stage to enhance the permeate quality applicable for reuse. A lab-scale SB-IFASM was developed, preliminarily assessed, and used to treat synthetic tapioca processing industry wastewater. The results of short-term filtration tests showed the significant impact of hydrostatic pressure on membrane compaction and instant cake layer formation. Increasing the pressure from 2.2 to 10 kPa lowered the permeability of clean water and activated sludge from 720 to 425 and from 110 to 50 L/m2·h bar, respectively. The unsteady-state operation of the SB-IFASM showed the prominent role of the bio-cake in removing the organics reaching the permeate quality suitable for reuse. High COD removals of 63–98% demonstrated the prominence contribution of the biofilm in enhancing biological performance and ultimate COD removals of >93% make it very attractive for application in small-scale tapioca processing industries. However, the biological ecosystem was unstable, as shown by foaming that deteriorated permeability and was detrimental to the organic removal. Further developments are still required, particularly to address the biological stability and low permeability. Full article
Show Figures

Figure 1

19 pages, 5302 KB  
Article
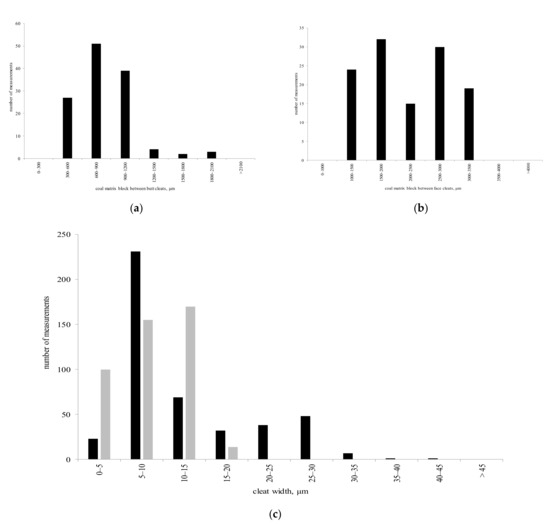
Permeability of Coking Coals and Patterns of Its Change in Leninsky Area, Kuznetsk Coal Basin, Russia
by Tatiana Shilova and Sergey Serdyukov
Appl. Sci. 2021, 11(9), 3969; https://doi.org/10.3390/app11093969 - 27 Apr 2021
Cited by 9 | Viewed by 2429
Abstract
A prediction of the permeability of gas-bearing coking coals in the Leninsky area, Kuznetsk coal basin (Kuzbass), which is promising for the production of coal methane, was performed. The results of laboratory studies of coal permeability and cleat compressibility under hydrostatic stress conditions [...] Read more.
A prediction of the permeability of gas-bearing coking coals in the Leninsky area, Kuznetsk coal basin (Kuzbass), which is promising for the production of coal methane, was performed. The results of laboratory studies of coal permeability and cleat compressibility under hydrostatic stress conditions are presented. As the confining pressure increased by 8 times (from 1 MPa to 8 MPa), the coal permeability perpendicular to the butt cleat direction decreased by 6.7 times (from 60 mD to 9 mD). The coal cleat compressibility was 0.085 MPa−1. On the basis of the results of filtration tests and microstructural analysis of the coking coals, we provide the estimation of the permeability anisotropy along the bedding planes (perpendicular to the face and butt cleat directions). The predicted dependences of gas-bearing coking coal permeability perpendicular to the butt and face cleat directions on depth and on features of coal seam bedding were determined under uniaxial strain conditions. It was found that in the coking coal depth intervals, as the depth increased, their permeability decreased by 61–82%. The obtained results can be used to select facilities and to design industrial works for the extraction of coal methane in the region. Full article
(This article belongs to the Section Earth Sciences)
Show Figures

Figure 1

26 pages, 3021 KB  
Article
Paracellular Filtration Secretion Driven by Mechanical Force Contributes to Small Intestinal Fluid Dynamics
by Randal K. Buddington, Thomas Wong and Scott C. Howard
Med. Sci. 2021, 9(1), 9; https://doi.org/10.3390/medsci9010009 - 9 Feb 2021
Cited by 6 | Viewed by 3854
Abstract
Studies of fluid secretion by the small intestine are dominated by the coupling with ATP-dependent generation of ion gradients, whereas the contribution of filtration secretion has been overlooked, possibly by the lack of a known mechanistic basis. We measured apical fluid flow and [...] Read more.
Studies of fluid secretion by the small intestine are dominated by the coupling with ATP-dependent generation of ion gradients, whereas the contribution of filtration secretion has been overlooked, possibly by the lack of a known mechanistic basis. We measured apical fluid flow and generation of hydrostatic pressure gradients by epithelia of cultured mouse enterocytes, Caco-2 and T-84 cells, and fibroblasts exposed to mechanical force provided by vigorous aeration and in response to ion gradients, inhibitors of ion channels and transporters and in vitro using intact mouse and rat small intestine. We describe herein a paracellular pathway for unidirectional filtration secretion that is driven by mechanical force, requires tight junctions, is independent of ionic and osmotic gradients, generates persistent hydrostatic pressure gradients, and would contribute to the fluid shifts that occur during digestion and diarrhea. Zinc inhibits the flow of fluid and the paracellular marker fluorescein isothyocyanate conjugated dextran (MW = 4 kD) across epithelia of cultured enterocytes (>95%; p < 0.001) and intact small intestine (>40%; p = 0.03). We propose that mechanical force drives fluid secretion through the tight junction complex via a “one-way check valve” that can be regulated. This pathway of filtration secretion complements chloride-coupled fluid secretion during high-volume fluid flow. The role of filtration secretion in the genesis of diarrhea in intact animals needs further study. Our findings may explain a potential linkage between intestinal motility and intestinal fluid dynamics. Full article
(This article belongs to the Section Hepatic and Gastroenterology Diseases)
Show Figures

Figure 1

9 pages, 5909 KB  
Article
Detergent and Water Recovery from Laundry Wastewater Using Tilted Panel Membrane Filtration System
by Nafiu Umar Barambu, Derrick Peter, Mohd Hizami Mohd Yusoff, Muhammad Roil Bilad, Norazanita Shamsuddin, Lisendra Marbelia, Nik Abdul Hadi Nordin and Juhana Jaafar
Membranes 2020, 10(10), 260; https://doi.org/10.3390/membranes10100260 - 27 Sep 2020
Cited by 22 | Viewed by 6111
Abstract
Increasing global concern on clean water scarcity and environmental sustainability drive invention in water reclamation technology. Laundry wastewater reclamation via membrane technology faces the challenge of membrane fouling. This paper assesses a tilting-the-filtration-panel filtration system for the treatment of real laundry wastewater filtration [...] Read more.
Increasing global concern on clean water scarcity and environmental sustainability drive invention in water reclamation technology. Laundry wastewater reclamation via membrane technology faces the challenge of membrane fouling. This paper assesses a tilting-the-filtration-panel filtration system for the treatment of real laundry wastewater filtration aimed for water and detergent reuse. Results showed that the panel tilting significantly improved fouling control and enhanced permeability due to enhanced contact of air bubbles with the membrane surface, which induced continuous detachment of foulant from the membrane surface. The combination of aeration rate and tilting angle resulted in up to 83% permeability enhancement from 109 to 221.4 ± 10.8 (L/m2·h·bar). The system also offers 32% detergent recovery. Overall findings suggest that the system offers an attractive approach for both fouling management and detergent recovery and can potentially be applied under a simple setup in which filtration can be driven by gravity/hydrostatic pressure. Full article
(This article belongs to the Special Issue Enhancing the Efficiency of Membrane Processes for Water Treatment)
Show Figures

Figure 1

Back to TopTop