Sign in to use this feature.

Years

Between: -

Subjects

remove_circle_outline
remove_circle_outline
remove_circle_outline
remove_circle_outline
remove_circle_outline
remove_circle_outline
remove_circle_outline

Journals

Article Types

Countries / Regions

Search Results (21)

Search Parameters:
Keywords = ferrocement

Order results
Result details
Results per page
Select all
Export citation of selected articles as:
17 pages, 3924 KB  
Article
Behavior of Ferrocement Reinforced Concrete Beams Incorporating Waste Glass Exposed to Fire
by Samir M. Chassib, Haider H. Haider, Faten I. Mussa, Sa’ad Fahad Resan, Ryad Tuma Hazem, Moa’al Ala A, Fatima Shaker Hamad and Noor Mohammed Hussein
Eng 2025, 6(3), 54; https://doi.org/10.3390/eng6030054 - 17 Mar 2025
Cited by 1 | Viewed by 711
Abstract
This study is an experiment that looks at what happens when 18 supported reinforced concrete beams with waste glass inside them are put on fire. All the supported beams were tested under a three-point load. We classified the beams into three groups based [...] Read more.
This study is an experiment that looks at what happens when 18 supported reinforced concrete beams with waste glass inside them are put on fire. All the supported beams were tested under a three-point load. We classified the beams into three groups based on the glass-to-sand replacement ratio. Two sand replacement ratios (10% and 20%) were considered and compared with the control beams (without replacement). Two periods of burning were studied to investigate the mechanical properties of ferrocement and the behavior of simply supported beams. We considered a temperature of 550 °C and gradually increased the burning to reach this degree. Mode failure, mechanical properties, and load–deflection were present in this study. According to this study and its results, it seems that approximately all mode failures were compound flexural and shear failures. The flexural and compressive strength of replacing sand with glass concrete leads to an improvement in the flexural behavior of the reinforced concrete beam incorporating waste glass (brittle failure) that happened when burning the beam element without sand replacement glasses. The replacement ratio (10%) is the best value of the replacement ratio of the glasses; the compressive strength increased by about 10% to 29% by the replacement ratio. When replacing 10% of the sand with glasses, the ratio increases from 1% to 16%, but the compressive strength decreases from 20% to 51% when the burning time increases from one hour to an hour and a half. When 10% of the sand is replaced by glasses by weight, the first crack load capacity goes up by about 8% for one hour of burning and by 16% for one hour and a half of burning compared to beams that are not burning. The ultimate load capacity also goes up by about 17.5% for one hour of burning and by 23.5% for one hour and a half of burning compared to beams that are not burning. Otherwise, sand replacement was 10% by glasses; by weight, the ultimate load strength increased about 6% when the burning was one hour and 12% when the burning was one hour and a half compared with the beams without burning for the same phase. Full article
(This article belongs to the Special Issue Emerging Trends in Inorganic Composites for Structural Enhancement)
Show Figures

Figure 1

23 pages, 5915 KB  
Article
Performance of RC Beams under Shear Loads Strengthened with Metallic and Non-Metallic Fibers
by Mona K. N. Ghali, Taha A. El-Sayed, Ahmed Salah and Nora Khater
Buildings 2024, 14(6), 1869; https://doi.org/10.3390/buildings14061869 - 20 Jun 2024
Cited by 7 | Viewed by 1842
Abstract
In our investigation, we subjected eleven reinforced concrete beams to a four-point bending system to explore the impact of varying fibre and ferrocement contents on their structural behaviour. These beams, measuring 1.7 m in length, featured a rectangular cross-section with dimensions of 150 [...] Read more.
In our investigation, we subjected eleven reinforced concrete beams to a four-point bending system to explore the impact of varying fibre and ferrocement contents on their structural behaviour. These beams, measuring 1.7 m in length, featured a rectangular cross-section with dimensions of 150 mm by 300 mm. Our study focused on three key variables: steel fibre content (at levels of 0.5%, 1%, and 1.5%), glass fibre content (also at 0.5%, 1%, and 1.5%), and ferrocement content (evaluated with one or two layers of welded or expanded wire mesh). Our findings revealed that incorporating fibres with minimal shear reinforcement significantly enhanced the beams’ performance. Specifically: The specimen reinforced with 1.5% steel fibres exhibited the highest ultimate failure load, surpassing the control beam by an impressive 41.87%. The 0.5% glass fibre specimen experienced the least deflection at the ultimate load compared to the control beam. The 1.5% glass fibre specimen demonstrated superior energy absorption compared to the control specimen. Notably, using two layers of welded wire mesh proved most effective in enhancing the ultimate failure load when compared to both the control specimen and other ferrocement-strengthened beams. Full article
Show Figures

Figure 1

23 pages, 7293 KB  
Article
Comprehensive Analysis of Ferrocement-Strengthened Reinforced Concrete Beam
by Darko Živković, Predrag Blagojević, Danijel Kukaras, Radovan Cvetković and Slobodan Ranković
Buildings 2024, 14(4), 1082; https://doi.org/10.3390/buildings14041082 - 12 Apr 2024
Cited by 4 | Viewed by 2932
Abstract
Starting with the premise that the choice of the optimal method for strengthening reinforced concrete (RC) structures is a complex task and that ferrocement strengthening is comparable to other advanced strengthening technologies due to its cost-effectiveness, ease of construction, and durability, this paper [...] Read more.
Starting with the premise that the choice of the optimal method for strengthening reinforced concrete (RC) structures is a complex task and that ferrocement strengthening is comparable to other advanced strengthening technologies due to its cost-effectiveness, ease of construction, and durability, this paper presents a comparative study of the flexural bearing capacity of RC beams strengthened with ferrocement strips applied by gluing. An overview of the life cycle assessment (LCA) based on embodied energy or CO2 is presented in the introduction, based on the existing literature review. The research includes tests of 15 RC beams of identical cross-sections (150/250 mm) and a span of 3000 mm. Strengthening was conducted by applying four types of ferrocement strips (different widths and wire mesh layers). Two factors were examined: the verification of the comprehensive FEM numerical model against the experimental results and the applicability of existing simplified calculation methods for sufficiently accurate results which could be used in regular practice. The results show that the failure forces obtained from numerical models and experimental models differ by no more than 3.94%. The increase in the bearing capacity of the strengthened models is up to 21.4%. The transformed area method for the cracked section showed good results when compared to the FEM and experimental models. The analytically calculated failure force is contingent upon the partial factor for variable action, which was explored within the 1.5–1.7 range. Full article
Show Figures

Figure 1

26 pages, 22001 KB  
Article
Parametric Optimization of Torsional Parameters of Ferrocement “U” Wrapped Beams Using Recent Meta-Heuristic Optimization Algorithms
by Gopal Charan Behera, Dilip Kumar Bagal, Praddyut Kumar Muduli, Louai A. Maghrabi and Harish Chandra Mohanta
Materials 2023, 16(20), 6727; https://doi.org/10.3390/ma16206727 - 17 Oct 2023
Cited by 3 | Viewed by 1586
Abstract
Structural elements are subjected to different types of loads, one of which is a torsional load. Due to the complexity of the analysis, torsion was not given much importance in earlier days. With stringent updates in codal provisions and due to architectural modifications, [...] Read more.
Structural elements are subjected to different types of loads, one of which is a torsional load. Due to the complexity of the analysis, torsion was not given much importance in earlier days. With stringent updates in codal provisions and due to architectural modifications, torsion is now considered one of the major parameters for structural design. The main aim of this paper is to analyze distressed elements due to torsion. It highlights different approaches, such as destructive and non-destructive processes, to be adopted to estimate the torsional parameters of a ferrocement “U” wrapped beam. The destructive method is the experimental determination of parameters, which is absolutely necessary. The non-destructive method includes an analytical method based on a softened truss model as well as a soft computing method. The soft computing method is based on the regression coefficient analysis method along with two recent optimization algorithms, i.e., (1) ARO (artificial rabbits optimization) and (2) DAOA (dynamic arithmetic optimization algorithm). The predicted results are found to be in agreement with the experimental values (destructive method). Lastly, the obtained results from both proposed methods are analyzed, and it is found that both algorithms can be utilized in any engineering problem to determine the global optimum value with corresponding input optimal settings. As the experimental method is time-consuming and expensive, analytical, and soft computing methods can be preferred over the experimental method. Full article
Show Figures

Figure 1

13 pages, 2958 KB  
Article
Prefabricated Ferrocement Jacket for Repairing and Strengthening Axially Loaded Square Sub-Standard Concrete Stub Columns
by Abir Mahmood, A. B. M. A. Kaish, Taghreed Khaleefa Mohammed Ali, Ahmed W. Al Zand, Maslina Jamil and Roszilah Hamid
Buildings 2023, 13(10), 2484; https://doi.org/10.3390/buildings13102484 - 29 Sep 2023
Cited by 1 | Viewed by 2530
Abstract
For decades, ferrocement has been used to repair, strengthen, and even build structural components because it is a long-lasting and reasonably priced material. However, onsite ferrocement jacketing is time-consuming and labour-intensive. Alternatively, prefabricated ferrocement jacket installation eliminates these shortcomings. Therefore, this study utilises [...] Read more.
For decades, ferrocement has been used to repair, strengthen, and even build structural components because it is a long-lasting and reasonably priced material. However, onsite ferrocement jacketing is time-consuming and labour-intensive. Alternatively, prefabricated ferrocement jacket installation eliminates these shortcomings. Therefore, this study utilises wearable prefabricated ferrocement jackets to repair and strengthen axially loaded sub-standard low-strength concrete elements. In order to repair cracked specimens and strengthen existing intact specimens, two types of wearable prefabricated jackets are proposed, ‘L’ shape and ‘U’ shape. Besides a control specimen, two preloaded and two unloaded square concrete specimens were utilised to repair and strengthen using the Prefabricated Ferrocement Jacketing system. The test results and crack patterns show that all the jacketed specimens performed better than the control specimens in terms of load-bearing capacity, ultimate axial and lateral deflection, and ductility. In terms of load-bearing capacity, the unloaded strengthened specimens showed significant results consistently. Based on the results, the proposed solutions were found to be effective in solving the problem of typical square ferrocement jackets. Full article
(This article belongs to the Section Building Materials, and Repair & Renovation)
Show Figures

Figure 1

19 pages, 6156 KB  
Article
Ferrocement, Carbon, and Polypropylene Fibers for Strengthening Masonry Shear Walls
by Enea Mustafaraj, Marco Corradi, Yavuz Yardim, Erion Luga and Muhammed Yasin Codur
Materials 2023, 16(13), 4597; https://doi.org/10.3390/ma16134597 - 26 Jun 2023
Cited by 7 | Viewed by 2810
Abstract
This paper describes an experimental investigation into the feasibility of using ferrocement jacketing, polypropylene fibers, and carbon fiber reinforced polymer sheets (CFRP) to enhance the shear resistance of unreinforced brick masonry. The study involved testing 12 wall panels in diagonal compression, three of [...] Read more.
This paper describes an experimental investigation into the feasibility of using ferrocement jacketing, polypropylene fibers, and carbon fiber reinforced polymer sheets (CFRP) to enhance the shear resistance of unreinforced brick masonry. The study involved testing 12 wall panels in diagonal compression, three of which were strengthened using each of the above-mentioned techniques. The results showed that all three strengthening techniques led to a significant improvement in the shear resistance and deformation capacity of the unreinforced walls. Furthermore, the results showed that the strengthened walls exhibited a significant improvement in shear resistance and deformation capacity by a factor of 3.3–4.7 and 3.7–6.8, respectively. These findings suggest that ferrocement jacketing is a viable and highly effective method for strengthening masonry structures. Test results can assist in the decision-making process to identify the most suitable design and retrofitting solution, which could indicate that not only new materials, but also traditional methods and materials (ferrocement) could be interesting and effective, also considering their lower initial cost. Full article
Show Figures

Figure 1

16 pages, 6286 KB  
Article
Flexure Performance of Ferrocement Panels Using SBR Latex and Polypropylene Fibers with PVC and Iron Welded Meshes
by Hisham Jahangir Qureshi, Nauman Khurram, Usman Akmal, Md Arifuzzaman, Muhammad Qamar Habib and Abdulrahman Fahad Al Fuhaid
Polymers 2023, 15(10), 2304; https://doi.org/10.3390/polym15102304 - 14 May 2023
Cited by 3 | Viewed by 4195
Abstract
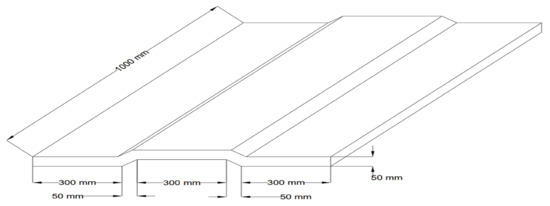
Ferrocement panels are thin-section panels that are widely used in lightweight construction. Due to lesser flexural stiffness, they are susceptible to surface cracking. Water may penetrate through these cracks and may cause corrosion of conventional thin steel wire mesh. This corrosion is one [...] Read more.
Ferrocement panels are thin-section panels that are widely used in lightweight construction. Due to lesser flexural stiffness, they are susceptible to surface cracking. Water may penetrate through these cracks and may cause corrosion of conventional thin steel wire mesh. This corrosion is one of the major factors which affect the load-carrying and durability of ferrocement panels. There is a need to improve the mechanical performance of ferrocement panels either through using some non-corrodible reinforcing mesh or through improving the cracking behavior of the mortar mix. In the present experimental work, PVC plastic wire mesh is employed to address this problem. SBR latex and polypropylene (PP) fibers are also utilized as admixtures to control the micro-cracking and improve the energy absorption capacity. The main idea is to improve the structural performance of ferrocement panels that may be utilized in lightweight, low-cost house construction and sustainable construction. The ultimate flexure strength of ferrocement panels employing PVC plastic wire mesh, welded iron mesh, SBR latex, and PP fibers is the subject of the research. Test variables are the type of mesh layer, the dosage of PP fiber, and SBR latex. Experimental tests are conducted on 16 simply supported panels of size 1000 × 450 mm and subjected to four-point bending test. Results indicate that the addition of latex and PP fibers only controls the initial stiffness and does not have any significant effect on ultimate load. Due to the increased bonding between cement paste and fine aggregates, the addition of SBR latex improves the flexural strength by 12.59% and 11.01% for iron mesh (SI) and PVC plastic mesh (SP), respectively. The results also indicate an improvement in the flexure toughness of specimens with PVC mesh as compared to specimens with iron welded mesh; however, a smaller peak load is observed (i.e., 12.21% for control specimens) compared with the specimen with welded iron mesh. The failure patterns of the specimens with PVC plastic mesh exhibit a smeared cracking pattern that shows that they are more ductile compared to samples with iron mesh. Full article
(This article belongs to the Special Issue Advances in Fiber Reinforced Polymer Composites)
Show Figures

Figure 1

44 pages, 9663 KB  
Article
Quantitative Assessment of Strengthening Strategies and Design Recommendations for the Repair of Corrosion-Damaged Reinforced Concrete Members
by Udhayasuriyan Brindha, Jeyaprakash Maheswaran, Maheswaran Chellapandian and Nakarajan Arunachelam
Buildings 2023, 13(4), 1080; https://doi.org/10.3390/buildings13041080 - 19 Apr 2023
Cited by 17 | Viewed by 4931
Abstract
Maintenance of reinforced concrete (RC) structures has become a global issue due to the problems associated with the corrosion of steel reinforcement. Corrosion of RC structures results in severe serviceability and strength issues, which in turn necessitates major repair works. Though it is [...] Read more.
Maintenance of reinforced concrete (RC) structures has become a global issue due to the problems associated with the corrosion of steel reinforcement. Corrosion of RC structures results in severe serviceability and strength issues, which in turn necessitates major repair works. Though it is difficult to eliminate the risk of corrosion in RC structures, appropriate retrofitting procedures can be implemented to restore the lost strength. This paper presents a detailed analysis of the mechanism of corrosion in RC members and the procedure for retrofitting corrosion-damaged RC members subjected to different loading conditions. Moreover, the efficiency of existing strengthening techniques, such as steel jacketing, fiber-reinforced polymer (FRP) composites, engineered cementitious composites (ECCs), ferrocement jacketing, fabric-reinforced cementitious composites (FRCMs) and ultra-high-toughness cementitious composites (UHTCCs), are evaluated and compared in relation to restoring/enhancing the performance of corrosion-damaged RC members under different loading scenarios. Moreover, the paper provides a detailed comparison of the effects of different parameters governing the corrosion mechanism and suggests suitable design recommendations for improving the overall performance of corrosion-damaged RC members. Full article
Show Figures

Figure 1

14 pages, 6486 KB  
Article
The Seismic Resistance Analysis of Frame Structures and Wall Structures Using Ferrocement and Expanded Metal
by Yossakorn Chonratana and Vuttichai Chatpattananan
Appl. Sci. 2023, 13(8), 4704; https://doi.org/10.3390/app13084704 - 8 Apr 2023
Cited by 2 | Viewed by 4574
Abstract
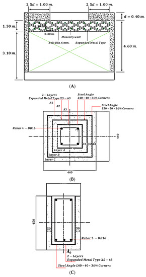
This article presents a study of the use of ferrocement and expanded metal in the columns, beams, and walls of a reinforced concrete building structure to increase its seismic resistance. This study focused on a concrete building with three stories, located in Thailand. [...] Read more.
This article presents a study of the use of ferrocement and expanded metal in the columns, beams, and walls of a reinforced concrete building structure to increase its seismic resistance. This study focused on a concrete building with three stories, located in Thailand. In the design of the reinforcement structure, a calculation and analysis of seismic resistance were conducted in a comparison of the original concrete building structure with the reinforced concrete building structure using the nonlinear static force method (pushover analysis method). The results showed that the seismic resistance of the reinforced concrete building structure was higher than the design value (DPT), with different seismic resistance values for the reinforced frames, columns, and walls of approximately 14%, 81%, and 19%. In particular, it had increased stiffness values for the frames, columns, and walls and increased ductility values for the walls. Moreover, the seismic resistance values originating from the reinforcement were significantly higher than those of the concrete building structure. Therefore, reinforcement should be applied to all concrete building structures with the implementation of the damage index, ensuring that it is reduced to the allowable level. Full article
Show Figures

Figure 1

28 pages, 27680 KB  
Article
Elucidation of Microstructural and Mechanical Properties of Coconut Husk Mortar as a Sustainable Building Material for Ferrocement
by Kalaivani Kumarasamy, Gunasekaran Kandasamy and Annadurai Ramasamy
Sustainability 2023, 15(5), 3995; https://doi.org/10.3390/su15053995 - 22 Feb 2023
Cited by 3 | Viewed by 4398
Abstract
The main objective of this study is to use coconut husk to produce mortar for ferrocement. Mortar mix proportions are selected per ACI codes’ recommendation and the WRD Handbook. Four types of mortars: Cement and River Sand mortar (CSM), Cement, River Sand and [...] Read more.
The main objective of this study is to use coconut husk to produce mortar for ferrocement. Mortar mix proportions are selected per ACI codes’ recommendation and the WRD Handbook. Four types of mortars: Cement and River Sand mortar (CSM), Cement, River Sand and Steel fibre mortar (CSSFM), Cement and Coconut Husk mortar (CCHM), and Cement, River Sand (60%), Coconut Husk (40%), and Steel fibre mortar (CSCHSFM) are used for this study Microstructural studies like SEM, EDX, XRD, and FTIR analysis on cement mortar constituents and mortar mixes are studied and reported. At 3, 7, and 28 days tests of hardened mortar, such as compressive, split tensile, flexural strength, and impact strength resistance, were studied. Test results revealed that the coconut husk is innovative and sustainable and could be an alternative fine aggregate that can be utilized in place of river sand, which in turn can be used for mortar production. Since it has a lesser density which proves to be an advantage for developing lightweight mortar, it can be used for ferrocement applications. Full article
(This article belongs to the Section Sustainable Materials)
Show Figures

Graphical abstract

20 pages, 19680 KB  
Article
Introducing Concrete Fabrication into Ferrocement: A Study on the Shape-Making of Cement Mixture
by Fei Chen, Sibo Pang and Wanhong Yu
Buildings 2023, 13(1), 256; https://doi.org/10.3390/buildings13010256 - 16 Jan 2023
Cited by 1 | Viewed by 5170
Abstract
Widely used in the making of sculptures and prefabricated building components, ferrocement is considered to be beneficial to environmental preservation. However, there is still little attention paid to the making shape and design of the ferrocement in the literature. Moreover, there are some [...] Read more.
Widely used in the making of sculptures and prefabricated building components, ferrocement is considered to be beneficial to environmental preservation. However, there is still little attention paid to the making shape and design of the ferrocement in the literature. Moreover, there are some disadvantages associated with ferrocement, such as the lengthy and complex process of binding poles and nets together. The research question to solve in this paper is about how to study the making shape of ferrocement when solving these disadvantages, so as to improve the characteristics of ferrocement. In this research, a dialogue is conducted between concrete fabrication and ferrocement, the focus of which is placed more on the material and craft instead of robotics as the recent frontier of concrete fabrication. By replacing the standard wire mesh in the ferrocement with steel, how to make the steel plate from two dimensions to three dimensions, and then assemble them into a steel skeleton is explored. Then, the craft of casting is studied for integration of the cement mixture into the steel skeleton and its tight attachment onto the steel surface with spraying. Apart from that, a digital software is applied to the simulation and design accompanied by physical experimentation. To sum up, the research demonstrates the potential of free-forming of the ferrocement and its application in the (prefabricated) building technology, with questions raised for future study. Full article
(This article belongs to the Section Architectural Design, Urban Science, and Real Estate)
Show Figures

Figure 1

17 pages, 4273 KB  
Article
Study on Flexural Behaviour of Ferrocement Composites Reinforced with Polypropylene Warp Knitted Fabric
by Manickam Rameshkumar, Ramalingam Malathy, Priyalatha Chandiran, Sundararajan Paramasivam, Ill-Min Chung, Seung-Hyun Kim and Mayakrishnan Prabakaran
Polymers 2022, 14(19), 4093; https://doi.org/10.3390/polym14194093 - 29 Sep 2022
Cited by 8 | Viewed by 3449
Abstract
Ferrocement is a cost-effective construction material used in the low-cost constructions. It is produced with the combination of cement mortar with closely spaced wire mesh known as chicken wire mesh. Ferrocement process eliminates coarse aggregates when compared to reinforced concrete thus makes the [...] Read more.
Ferrocement is a cost-effective construction material used in the low-cost constructions. It is produced with the combination of cement mortar with closely spaced wire mesh known as chicken wire mesh. Ferrocement process eliminates coarse aggregates when compared to reinforced concrete thus makes the process simple. This paper deals with the influence of various characteristics of warp knitted fabric on the flexural properties of ferrocement composites. Ferrocement composites have a wide range of applications in the construction industry and it has some limitations due to the durability issues. Among the various durability issues, corrosion is one of the main issues to be addressed to enhance the long-term service life of the ferrocement composites. The idea of using non-metallic mesh to eliminate the corrosion problem is discussed in this paper. In this experiment, warp knitted fabric reinforced ferrocement composites were produced using polypropylene warp knitted fabrics. This paper deals with the flexural properties of ferrocement composites made of warp knitted fabric coated with expoxy. This paper deals with the flexural properties of ferrocement composites made of warp knitted fabric coated with expoxy. These composites were analyzed for their flexural strength, energy absorption and ductile property. The variables in the experiment are filament thickness, warp knitted structure and number of layers in the composites. Experimental results proved that the replacement of chicken mesh wire by warp knitted fabrics has an impact in the flexural properties of the composites and the effect of variables in the experiment set up has been analyzed. There is an imporvement of 200% is observed in the first crack load and 120% improvement in the ultimate load of the warp knit fabric reinforced composite compared to control sample. Experimental results proved that there is an increase in flexural strength of ferrocement composites made up with warp knitted fabrics. Microstructure studies like SEM and EDX on ferrocement laminates confirmed good bonding between the mortar mix and warp knitted fabrics. Full article
(This article belongs to the Special Issue New Developments in Fiber Reinforced Polymer Materials)
Show Figures

Graphical abstract

23 pages, 6518 KB  
Article
Research on Structural Performance of Hybrid Ferro Fiber Reinforced Concrete Slabs
by Hafiz Zain Saeed, Muhammad Zubair Saleem, Yie Sue Chua and Nikolai Ivanovich Vatin
Materials 2022, 15(19), 6748; https://doi.org/10.3390/ma15196748 - 29 Sep 2022
Cited by 4 | Viewed by 3400
Abstract
Reinforced concrete structures, particularly in cold areas, experience early deterioration due to steel corrosion. Fiber-Reinforced Concrete (FRC) is an emerging construction material and cost-effective substitute for conventional concrete to enhance the durability and resistance against crack development. This article examines the structural performance [...] Read more.
Reinforced concrete structures, particularly in cold areas, experience early deterioration due to steel corrosion. Fiber-Reinforced Concrete (FRC) is an emerging construction material and cost-effective substitute for conventional concrete to enhance the durability and resistance against crack development. This article examines the structural performance of hybrid ferro fiber reinforced concrete slabs (mix ratio of mortar 1:2) comprising silica fume, layers of spot-welded mesh and different ratios of polypropylene fibers. The ferrocement slabs are compared with a conventional Reinforced Cement Concrete (RCC) slab (mix ratio of 1:2:4). The experimental work comprised a total of 13 one-way slabs, one control specimen and three groups of ferrocement slabs divided based on different percentages of Poly Propylene Fibers (PPF) corresponding to 0.10%, 0.30% and 0.50% dosage in each group. Furthermore, in each group, the percentage of steel ratio in ferrocement slabs varied between 25% and 100% of the steel area in the reinforced concrete control slab specimen. For evaluating the structural performance, the observation of deflection, stress-strain behavior, cracking load and energy absorption are critical parameters assessed using LVDTs and strain gauges. At the same time, the slabs were tested in flexure mode with third point loading. The experimental results showed that the first cracking load and ultimate deflection for fibrous specimens with 0.5% fiber and 10% silica fume increased by 15.25% and 13.2% compared with the reference RCC control slab. Therefore, by increasing the percentage of PPF and steel wire mesh reinforcement in the ferrocement slab, the post-cracking behavior in terms of deflection properties and energy absorption capacity was substantially enhanced compared to the RCC control slab. Full article
Show Figures

Figure 1

19 pages, 8318 KB  
Article
Flexural Performance and Microstructural Studies of Trough-Shaped Geopolymer Ferrocement Panels
by Malathy Ramalingam, Poornima Mohan, Parthiban Kathirvel and Gunasekaran Murali
Materials 2022, 15(16), 5477; https://doi.org/10.3390/ma15165477 - 9 Aug 2022
Cited by 7 | Viewed by 2883
Abstract
Geopolymer mortar is the best solution as an alternative to cement mortar in civil engineering. This paper deals with the effect of geopolymer mortar on the strength and microstructural properties under ambient curing conditions. In this research, geopolymer mortars were prepared with fly [...] Read more.
Geopolymer mortar is the best solution as an alternative to cement mortar in civil engineering. This paper deals with the effect of geopolymer mortar on the strength and microstructural properties under ambient curing conditions. In this research, geopolymer mortars were prepared with fly ash and steel slag (in the ratio 1:2.0, 1:2.5 and 1:3.0) as precursors with NaOH and Na2SiO3 as activator solution solutions (in the ratios of 0.5, 0.75 and 1.0) with concentrations of NaOH as 8 M, 10 M, 12 M and 14 M to study the compressive strength behaviour. From the experimental results, it was observed that the geopolymer mortar mix with the ratio of fly ash and steel slag 1:2.5, 12 M NaOH solution and the ratio of NaOH and Na2SiO3 0.5 exhibits the maximum compressive strength results in the range of 55 MPa to 60 MPa. From the optimized results, ferrocement panels of size 1000 mm × 1000 mm × 50 mm were developed to study the flexural behaviour. The experimental results of the flexural strength were compared with the analytical results developed through ABAQUS software. It was observed that the Trough-shaped geopolymer ferrocement panel exhibits 56% higher value in its ultimate strength than the analytical work. In addition to the strength properties, microstructural analysis was carried out in the form of SEM, EDAX and XRD from the tested samples. Full article
Show Figures

Figure 1

16 pages, 4043 KB  
Article
Sustainable Retrofitting and Moment Evaluation of Damaged RC Beams Using Ferrocement Composites for Vulnerable Structures
by Muthumani Soundararajan, Shanmugam Balaji, Jayaprakash Sridhar and Gobinath Ravindran
Sustainability 2022, 14(15), 9220; https://doi.org/10.3390/su14159220 - 27 Jul 2022
Cited by 6 | Viewed by 2246
Abstract
Ferrocement composites have uniform distribution and high surface area to volume ratio of reinforcement, which identifies them as a good strengthening material for use in structural applications. Because of these properties, they are considered as a substitution for some conventional structural strengthening methods. [...] Read more.
Ferrocement composites have uniform distribution and high surface area to volume ratio of reinforcement, which identifies them as a good strengthening material for use in structural applications. Because of these properties, they are considered as a substitution for some conventional structural strengthening methods. In this study, ten reinforced concrete (RC) beams of size 1220 mm × 100 mm × 150 mm were strengthened with ferrocement composites using a galvanized square weld, having volume fractions of 1.76% and 2.35%. For this study, ferrocement composites with mortar 1:2, w/c 0.4, and steel slag, with a 30% weight fraction of fine aggregate, are considered. The experimental results showed that the first crack load and the ultimate load are higher for RC beams strengthened with ferrocement having a volume fraction of 2.35% (Vr) and a steel slag replacement of 30%. Theoretical predictions were made based on the elastic moment approach; the ratio between the prediction to experimental moment capacity ranges between 0.99 and 1.04. The outcomes show that ferrocement is an effective strengthening technique for deficient reinforced concrete members Full article
(This article belongs to the Section Sustainable Materials)
Show Figures

Figure 1

Back to TopTop