Valorization of Algerian Tomato and Hot Pepper Wastes Through Gasification in a Bubbling Fluidized Bed Reactor and Energy Production
Abstract
1. Introduction
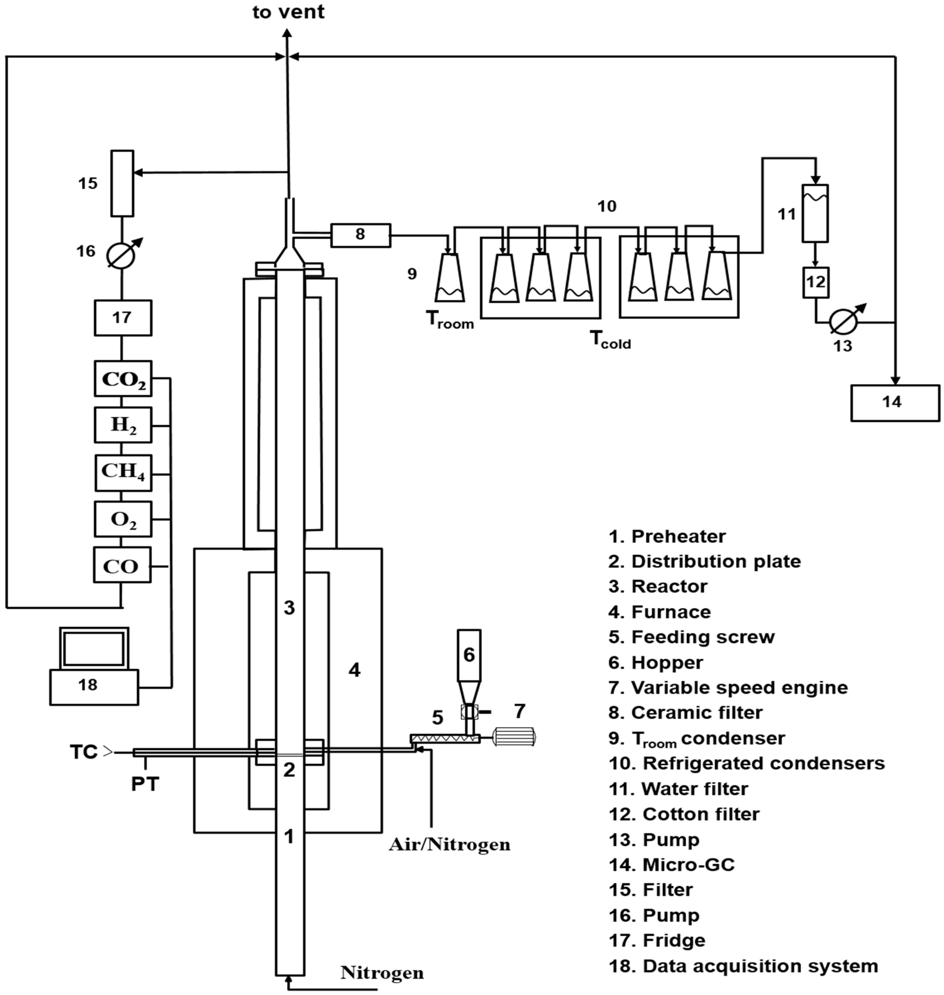
2. Materials and Methods
3. Results and Discussion
3.1. Ultimate and Proximate Analyses
3.2. Gasification Tests
3.2.1. The Effect of Temperature
3.2.2. The Effect of Bed Material
3.2.3. HPW and TW: Comparisons
4. Conclusions
Author Contributions
Funding
Data Availability Statement
Acknowledgments
Conflicts of Interest
References
- Saidur, R.; Abdelaziz, E.A.; Demirbas, A.; Hossain, M.S.; Mekhilef, S. A review on biomass as a fuel for boilers. Renew. Sustain. Energy Rev. 2011, 15, 2262–2289. [Google Scholar] [CrossRef]
- Aidat, T.; Benziouche, S.E.; Cei, L.; Giampietri, E.; Berti, A. Impact of Agricultural Policies on the Sustainable Greenhouse Development in Biskra Region (Algeria). Sustainability 2023, 15, 14396. [Google Scholar] [CrossRef]
- Rintu Banerjee, P.B.B. Valorization of Fruit Processing By-Products, 1st ed.; Academic Press: Cambridge, MA, USA, 2020. [Google Scholar]
- Rosa-Martínez, E.; García-Martínez, M.D.; Adalid-Martínez, A.M.; Pereira-Dias, L.; Casanova, C.; Soler, E.; Figàs, M.R.; Raigón, M.D.; Plazas, M.; Soler, S.; et al. Fruit composition profile of pepper, tomato and eggplant varieties grown under uniform conditions. Food Res. Int. 2021, 147, 110531. [Google Scholar] [CrossRef] [PubMed]
- Sharma, P.; Bano, A.; Singh, S.P.; Atkinson, J.D.; Lam, S.S.; Iqbal, H.M.; Tong, Y.W. Biotransformation of food waste into biogas and hydrogen fuel—A review. Int. J. Hydrogen Energy 2022, 52, 46–60. [Google Scholar] [CrossRef]
- Jeguirim, M.; Khiari, B. Thermochemical conversion of tomato wastes. In Tomato Processing By-Products; Academic Press: Cambridge, MA, USA, 2022; pp. 285–332. [Google Scholar]
- Hijosa-Valsero, M.; Garita-Cambronero, J.; Paniagua-García, A.I.; Díez-Antolínez, R. Tomato Waste from Processing Industries as a Feedstock for Biofuel Production. Bioenergy Res. 2019, 12, 1000–1011. [Google Scholar] [CrossRef]
- Giannelos, P.N.; Sxizas, S.; Lois, E.; Zannikos, F.; Anastopoulos, G. Physical, chemical and fuel related properties of tomato seed oil for evaluating its direct use in diesel engines. Ind. Crops Prod. 2005, 22, 193–199. [Google Scholar] [CrossRef]
- Midhun Prasad, K.; Murugavelh, S. Experimental investigation and kinetics of tomato peel pyrolysis: Performance, combustion and emission characteristics of bio-oil blends in diesel engine. J. Clean. Prod. 2020, 254, 120115. [Google Scholar] [CrossRef]
- Elkhalifa, S.; Mariyam, S.; Mackey, H.R.; Al-Ansari, T.; McKay, G.; Parthasarathy, P. Pyrolysis Valorization of Vegetable Wastes: Thermal, Kinetic, Thermodynamics, and Pyrogas Analyses. Energies 2022, 15, 6277. [Google Scholar] [CrossRef]
- Brachi, P.; Chirone, R.; Miccio, F.; Miccio, M.; Ruoppolo, G. Entrained-flow gasification of torrefied tomato peels: Combining torrefaction experiments with chemical equilibrium modeling for gasification. Fuel 2018, 220, 744–753. [Google Scholar] [CrossRef]
- Molino, A.; Chianese, S.; Musmarra, D. Biomass gasification technology: The state of the art overview. J. Energy Chem. 2016, 25, 10–25. [Google Scholar] [CrossRef]
- Min, Z.; Asadullah, M.; Yimsiri, P.; Zhang, S.; Wu, H.; Li, C.Z. Catalytic reforming of tar during gasification. Part I. Steam reforming of biomass tar using ilmenite as a catalyst. Fuel 2011, 90, 1847–1854. [Google Scholar] [CrossRef]
- Devi, L.; Ptasinski, K.J.; Janssen, F.J.J.G. Pretreated olivine as tar removal catalyst for biomass gasifiers: Investigation using naphthalene as model biomass tar. Fuel Process. Technol. 2005, 86, 707–730. [Google Scholar] [CrossRef]
- Bhaskar, T.; Balagurumurthy, B.; Singh, R.; Poddar, M.K. Thermochemical Route for Biohydrogen Production. In Biohydrogen; Elsevier: Amsterdam, The Netherlands, 2013; pp. 285–316. [Google Scholar] [CrossRef]
- Yang, H.; Chen, H. Biomass gasification for synthetic liquid fuel production. In Gasification for Synthetic Fuel Production: Fundamentals, Processes and Applications; Elsevier Ltd.: Amsterdam, The Netherlands, 2015; pp. 241–275. [Google Scholar] [CrossRef]
- Gil, J.; Corella, J.; Aznar, M.P.; Caballero, M.A. Biomass gasification in atmospheric and bubbling fluidized bed: Effect of the type of gasifying agent on the product distribution. Biomass Bioenergy 1999, 17, 389–403. [Google Scholar] [CrossRef]
- Meng, X.; de Jong, W.; Fu, N.; Verkooijen, A.H.M. Biomass gasification in a 100 kWth steam-oxygen blown circulating fluidized bed gasifier: Effects of operational conditions on product gas distribution and tar formation. Biomass Bioenergy 2011, 35, 2910–2924. [Google Scholar] [CrossRef]
- Hiblot, H.; Ziegler-Devin, I.; Fournet, R.; Glaude, P.A. Steam reforming of methane in a synthesis gas from biomass gasification. Int. J. Hydrogen Energy 2016, 41, 18329–18338. [Google Scholar] [CrossRef]
- Basu, P. Tar Production and Destruction. In Biomass Gasification Design Handbook; Elsevier: Amsterdam, The Netherlands, 2010; pp. 97–116. [Google Scholar] [CrossRef]
- Migliaccio, R.; Brachi, P.; Montagnaro, F.; Papa, S.; Tavano, A.; Montesarchio, P.; Ruoppolo, G.; Urciuolo, M. Sewage Sludge Gasification in a Fluidized Bed: Experimental Investigation and Modeling. Ind. Eng. Chem. Res. 2021, 60, 5034–5047. [Google Scholar] [CrossRef]
- Liu, Z.; Mayer, B.K.; Venkiteshwaran, K.; Seyedi, S.; Raju, A.S.; Zitomer, D.; McNamara, P.J. The state of technologies and research for energy recovery from municipal wastewater sludge and biosolids. Curr. Opin. Environ. Sci. Health 2020, 14, 31–36. [Google Scholar] [CrossRef]
- Rapagnà, S.; Jand, N.; Kiennemann, A.; Foscolo, P.U. Steam-gasification of biomass in a fluidised-bed of olivine particles. Biomass Bioenergy 2000, 19, 187–197. [Google Scholar] [CrossRef]
- Koppatz, S.; Pfeifer, C.; Hofbauer, H. Comparison of the performance behaviour of silica sand and olivine in a dual fluidised bed reactor system for steam gasification of biomass at pilot plant scale. Chem. Eng. J. 2011, 175, 468–483. [Google Scholar] [CrossRef]
- Virginie, M.; Adánez, J.; Courson, C.; De Diego, L.F.; García-Labiano, F.; Niznansky, D.; Kiennemann, A.; Gayán, P.; Abad, A. Effect of Fe-olivine on the tar content during biomass gasification in a dual fluidized bed. Appl. Catal. B 2012, 121–122, 214–222. [Google Scholar] [CrossRef]
- Lok, C.M.; Van Doorn, J.; Almansa, G.A. Promoted ZSM-5 catalysts for the production of bio-aromatics, a review. Renew. Sustain. Energy Rev. 2019, 113, 109248. [Google Scholar] [CrossRef]
- Buchireddy, P.R.; Bricka, R.M.; Rodriguez, J.; Holmes, W. Biomass gasification: Catalytic removal of tars over zeolites and nickel supported zeolites. Energy Fuels 2010, 24, 2707–2715. [Google Scholar] [CrossRef]
- Hernández, J.J.; Aranda-Almansa, G.; Bula, A. Gasification of biomass wastes in an entrained flow gasifier: Effect of the particle size and the residence time. Fuel Process. Technol. 2010, 91, 681–692. [Google Scholar] [CrossRef]
- Qian, K.; Kumar, A.; Patil, K.; Bellmer, D.; Wang, D.; Yuan, W.; Huhnke, R.L. Effects of biomass feedstocks and gasification conditions on the physiochemical properties of char. Energies 2013, 6, 3972–3986. [Google Scholar] [CrossRef]
- Zhou, J.; Chen, Q.; Zhao, H.; Cao, X.; Mei, Q.; Luo, Z.; Cen, K. Biomass-oxygen gasification in a high-temperature entrained-flow gasifier. Biotechnol. Adv. 2009, 27, 606–611. [Google Scholar] [CrossRef]
- UNI 9903-10:1992; Sistemi di Estrazione degli Incondensabili per Condensatori a Superficie—Determinazione delle varie Forme di Cloro Esistenti nel Combustibile. UNI—Ente Italiano di Normazione: Milano, Italy, 1992.
- ASTM D5142-02; Standard Test Methods for Proximate Analysis of the Analysis Sample of Coal and Coke by Instrumental Procedures. ASTM International: West Conshohocken, PA, USA, 2002.
- ASTM D5373-21; Standard Test Methods for Determination of Carbon, Hydrogen and Nitrogen in Analysis Samples of Coal and Carbon in Analysis Samples of Coal and Coke. ASTM International: West Conshohocken, PA, USA, 2021.
- ASTM D5865/D5865M-19; Standard Test Method for Gross Calorific Value of Coal and Coke. ASTM International: West Conshohocken, PA, USA, 2019.
- NEN 6427:1999; Water—Determination of 66 Elements by Inductively Coupled Plasma Mass Spectrometry. NEN (Nederlandse Norm): Delft, The Netherlands, 1999.
- Ergudenler, A.; Ghaly, A.E. Agglomeration of silica sand in a fluidized bed gasifier operating on wheat straw. Biornass Bioenergy 1993, 4, 135–147. [Google Scholar] [CrossRef]
- Fryda, L.E.; Panopoulos, K.D.; Kakaras, E. Agglomeration in fluidised bed gasification of biomass. Powder Technol. 2008, 181, 307–320. [Google Scholar] [CrossRef]
- Kittivech, T.; Fukuda, S. Effect of bed material on bed agglomeration for palm empty fruit bunch (EFB) gasification in a bubbling fluidised bed system. Energies 2019, 12, 4336. [Google Scholar] [CrossRef]
- Di Lauro, F.; Migliaccio, R.; Ruoppolo, G.; Balsamo, M.; Montagnaro, F.; Imperiale, E.; Caracciolo, D. Tannery Sludge Gasification in a Fluidized Bed for Its Energetic Valorization. Ind. Eng. Chem. Res. 2022, 61, 16972–16979. [Google Scholar] [CrossRef]
- Narvá Ez, I.; Orío, A.; Aznar, M.P.; Corella, J. Biomass Gasification with Air in an Atmospheric Bubbling Fluidized Bed. Effect of Six Operational Variables on the Quality of the Produced Raw Gas. Ind. Eng. Chem. Res. 1996, 35, 2110–2120. [Google Scholar] [CrossRef]
- Alauddin, Z.A.B.Z.; Lahijani, P.; Mohammadi, M.; Mohamed, A.R. Gasification of lignocellulosic biomass in fluidized beds for renewable energy development: A review. Renew. Sustain. Energy Rev. 2010, 14, 2852–2862. [Google Scholar] [CrossRef]
- Mohammed, M.A.A.; Salmiaton, A.; Azlina, W.W.; Amran, M.M.; Fakhru’l-Razi, A. Air gasification of empty fruit bunch for hydrogen-rich gas production in a fluidized-bed reactor. Energy Convers. Manag. 2011, 52, 1555–1561. [Google Scholar] [CrossRef]
- Guo, F.; Dong, Y.; Dong, L.; Jing, Y. An innovative example of herb residues recycling by gasification in a fluidized bed. Waste Manag. 2013, 33, 825–832. [Google Scholar] [CrossRef] [PubMed]
- Ramos, A.; Rouboa, A. Syngas production strategies from biomass gasification: Numerical studies for operational conditions and quality indexes. Renew. Energy 2020, 155, 1211–1221. [Google Scholar] [CrossRef]
- Goes, S.; Hasterok, D.; Schutt, D.L.; Klöcking, M. Continental lithospheric temperatures: A review. Phys. Earth Planet. Inter. 2020, 306, 106509. [Google Scholar] [CrossRef]
- Campanale, M.; Moro, L.; Siligardi, C. Thermal properties of sands and their dependence on physical and environmental factors. Sci. Rep. 2025, 15, 8352. [Google Scholar] [CrossRef]
- Gómez-Barea, A.; Ollero, P.; Leckner, B. Optimization of char and tar conversion in fluidized bed biomass gasifiers. Fuel 2013, 103, 42–52. [Google Scholar] [CrossRef]



| Hot Pepper | Tomato Waste | |
|---|---|---|
| Ultimate analysis [%] | ||
| C | 42.05 | 43.71 |
| H | 5.80 | 5.91 |
| N | 1.73 | 2.00 |
| O | 50.42 | 48.39 |
| Proximate analysis [%] | ||
| Moisture | 11.66 | 8.57 |
| Fixed carbon | 15.22 | 12.26 |
| Volatile matter | 66.54 | 73.13 |
| Ash | 6.59 | 6.05 |
| HHV [MJ/kg] | 16.98 | 17.56 |
| Test | Biomass | Temperature, °C | Bed Material | ER |
|---|---|---|---|---|
| 1 | Hot pepper | 750 | Sand | 0.28 |
| 2 | Hot pepper | 750 | Olivine | 0.28 |
| 3 | Hot pepper | 850 | Olivine | 0.33 |
| 4 | Hot pepper | 750 | Sand/zeolite | 0.25 |
| 5 | Tomato waste | 750 | Sand | 0.49 |
| 6 | Tomato waste | 750 | Olivine | 0.52 |
| 7 | Tomato waste | 850 | Olivine | 0.41 |
| 8 | Tomato waste | 750 | Sand/zeolite | 0.41 |
| Metal | Hot Pepper Waste (HPW) | Tomato Waste (TW) |
|---|---|---|
| Na | 122.60 | 1697.00 |
| Mg | 1772.00 | 2557.00 |
| Al | 100.90 | 21.58 |
| P | 2526.00 | 1867.00 |
| K | 30,320.00 | 20,070.00 |
| Ca | 1089.00 | 3837.00 |
| Cr | 0.73 | 2.52 |
| Mn | 7.65 | 12.56 |
| Fe | 109.30 | 56.49 |
| Co | 0.53 | 0.20 |
| Ni | 0.34 | 0.42 |
| Cu | 5.73 | - |
| Test N° | T [C°] | CO2 [% vol.] | CO [% vol.] | H2 [% vol.] | CH4 [% vol.] | HC * [% vol.] | H2S [ppm] | HHV [MJ/Nm3] |
|---|---|---|---|---|---|---|---|---|
| Hot pepper waste (HPW) | ||||||||
| 1 | 750 | 41.93 | 29.01 | 17.57 | 9.67 | 1.79 | 19.88 | 9.7 |
| 2 | 750 | 35.74 | 27.64 | 28.53 | 7.07 | 1.02 | 13.63 | 9.9 |
| 3 | 850 | 29.40 | 33.31 | 29.54 | 7.22 | 0.53 | 4.13 | 10.8 |
| 4 | 750 | 36.38 | 29.25 | 24.00 | 8.65 | 1.71 | 5.91 | 10.2 |
| Tomato waste (TW) | ||||||||
| 5 | 750 | 47.44 | 25.56 | 18.24 | 6.64 | 2.12 | 3.00 | 8.2 |
| 6 | 750 | 59.63 | 18.09 | 15.86 | 5.32 | 1.09 | 2.76 | 6.4 |
| 7 | 850 | 43.23 | 26.48 | 22.83 | 6.26 | 1.19 | 1.76 | 8.7 |
| 8 | 750 | 49.93 | 25.23 | 16.60 | 6.17 | 2.07 | 2.98 | 7.8 |
| Test N° | Syngas Yield [Nm3/kg bio daf] | CCE [%] |
|---|---|---|
| Hot pepper waste (HPW) | ||
| 1 | 0.88 | 88.87 |
| 2 | 0.96 | 84.27 |
| 3 | 1.19 | 101.16 |
| 4 | 0.66 | 61.32 |
| Tomato waste (TW) | ||
| 5 | 0.98 | 96.06 |
| 6 | 0.82 | 81.79 |
| 7 | 0.94 | 85.63 |
| 8 | 0.82 | 82.03 |
| Test N° | C2H4 [% vol.] | C4H10 [% vol.] | C3H8 [% vol.] |
|---|---|---|---|
| 1 | 1.13 | 0.06 | 0.6 |
| 2 | 0.38 | 0.01 | 0.64 |
| 3 | 0.20 | 0.01 | 0.32 |
| 4 | 1.29 | 0 | 0.42 |
| 5 | 1.60 | 0 | 0.52 |
| 6 | 0.25 | 0.01 | 0.83 |
| 7 | 0.82 | 0 | 0.37 |
| 8 | 1.57 | 0 | 0.51 |
| Test N° | C [wt.%] | H [wt.%] | Ash [wt.%] |
|---|---|---|---|
| 1 | 2.31 | 0.22 | 97.47 |
| 2 | 7.26 | - | 92.74 |
| 3 | 17.73 | 0.20 | 82.07 |
| 4 | 35.88 | 0.35 | 63.77 |
| 5 | 19.40 | 0.24 | 80.36 |
| 6 | 4.03 | 0.02 | 95.95 |
| 7 | 2.37 | - | 97.63 |
| 8 | 13.41 | 0.26 | 86.33 |
Disclaimer/Publisher’s Note: The statements, opinions and data contained in all publications are solely those of the individual author(s) and contributor(s) and not of MDPI and/or the editor(s). MDPI and/or the editor(s) disclaim responsibility for any injury to people or property resulting from any ideas, methods, instructions or products referred to in the content. |
© 2026 by the authors. Licensee MDPI, Basel, Switzerland. This article is an open access article distributed under the terms and conditions of the Creative Commons Attribution (CC BY) license.
Share and Cite
Bellal, N.M.; Saouli, O.; Urciuolo, M.; Ruoppolo, G.; Basco, A.; Migliaccio, R.; Ciccone, B.; Scala, F. Valorization of Algerian Tomato and Hot Pepper Wastes Through Gasification in a Bubbling Fluidized Bed Reactor and Energy Production. Biomass 2026, 6, 16. https://doi.org/10.3390/biomass6010016
Bellal NM, Saouli O, Urciuolo M, Ruoppolo G, Basco A, Migliaccio R, Ciccone B, Scala F. Valorization of Algerian Tomato and Hot Pepper Wastes Through Gasification in a Bubbling Fluidized Bed Reactor and Energy Production. Biomass. 2026; 6(1):16. https://doi.org/10.3390/biomass6010016
Chicago/Turabian StyleBellal, Nazim M., Ouacil Saouli, Massimo Urciuolo, Giovanna Ruoppolo, Anna Basco, Renata Migliaccio, Biagio Ciccone, and Fabrizio Scala. 2026. "Valorization of Algerian Tomato and Hot Pepper Wastes Through Gasification in a Bubbling Fluidized Bed Reactor and Energy Production" Biomass 6, no. 1: 16. https://doi.org/10.3390/biomass6010016
APA StyleBellal, N. M., Saouli, O., Urciuolo, M., Ruoppolo, G., Basco, A., Migliaccio, R., Ciccone, B., & Scala, F. (2026). Valorization of Algerian Tomato and Hot Pepper Wastes Through Gasification in a Bubbling Fluidized Bed Reactor and Energy Production. Biomass, 6(1), 16. https://doi.org/10.3390/biomass6010016

